Организация проведения технического обслуживания и ремонта фрикционного пресса 4КФ–200

  • Вид работы:
    Дипломная (ВКР)
  • Предмет:
    Другое
  • Язык:
    Русский
    ,
    Формат файла:
    MS Word
    1,44 Мб
  • Опубликовано:
    2012-06-24
Вы можете узнать стоимость помощи в написании студенческой работы.
Помощь в написании работы, которую точно примут!

Организация проведения технического обслуживания и ремонта фрикционного пресса 4КФ–200

Министерство общего и профессионального образования

Свердловской области

ГБОУ СПО СО «Богдановичский политехникум »

Допустить к защите _____________________

Зам. директора по УР __________ Савина Г.Р.




«Организация проведения технического обслуживания и ремонта фрикционного пресса 4КФ-200»

ДИПЛОМНЫЙ ПРОЕКТ

ПОЯСНИТЕЛЬНАЯ ЗАПИСКА

ДП 150411.05.00.00 ПЗ

Руководитель

К.Ю. Кудряшова

Консультант

В.М. Коженко

Нормоконтролер

Н.И. Богомолова

Студент

гр. М-08

Г.И. Ковалев

2012

Техническое задание на разработку дипломного проекта учащегося группы М-08 Ковалев Г.И.

Тема: Организация проведения технического обслуживания и ремонта винтового вала пресса 4КФ-200

1 Общая часть

Перспективы развития промышленности. Техническое обслуживание и ремонт оборудования. Управление ремонтной службой на предприятии. Состояние и возможности ремонтной базы предприятия.

2 Технологическая часть

Технологическая схема производства на участке. Кинематические схемы оборудования. Техническая характеристика. Описание устройства и работы машины. Основные правила технической эксплуатации. Смазка, карта смазки машины. Быстроизнашивающиеся детали, срок их службы и методы их восстановления. Виды и содержание ремонтов оборудования. Организация и технология проведения капитального ремонта. Сетевой график ремонта машины. Неисправности оборудования, причины, устранение. Модернизация оборудования. Технологическая карта ремонта детали.

3 Расчетная часть.

Расчет основных параметров оборудования. Кинематический и силовой расчет привода. Расчет передач. Расчет валов и подбор подшипников. Уточненный расчет вала. Расчет и подбор муфт и шпонок.

4 Техника безопасности

Мероприятия по охране окружающей среды. Техника безопасности при проведении капитального ремонта и эксплуатации оборудования. Противопожарная безопасность на участке. Электробезопасность на участке.

5 Экономическая часть

Смета затрат на капитальный ремонт

6 Графическая часть.

Лист 1. Общий вид машины

Лист 2. Деталировка (рабочие чертежи)

Лист 3. Сетевой график ремонта и карта смазки.

7 Oсновные этапы работы.

Содержание проекта

Сроки Выполнения


Начало

Окончание

Общая часть

22.03.2012

27.03.2012

Технологическая часть

29.03.2012

03.04.2012

Расчетная часть

05.04.2012

24.04.2012

Техника безопасности

25.04.2012

01.05.2012

Экономическая часть

03.05.2012

15.05.2012

Графическая часть

22.03.2012

29.05.2012

Защита проекта

07.06.2012

12.06.2012

Руководитель проекта

Консультант по экономике

СОДЕРЖАНИЕ


1. ОБЩАЯ ЧАСТЬ

.1 Перспективы развития промышленности

.2 Техническое обслуживание и ремонт оборудования

.3 Управление ремонтной службой на предприятии

.4 Состояние и возможности ремонтной базы предприятия

. ТЕХНОЛОГИЧЕСКАЯ ЧАСТЬ

.1 Технологическая схема производства на участке

.2 Кинематические схемы оборудования

.3 Техническая характеристика

.4 Описание устройства и работы машины

.5 Основные правила технической эксплуатации

.6 Смазка, карта смазки машины

.7 Быстроизнашивающиеся детали, срок их службы и методы их восстановления

.8 Виды и содержание ремонтов оборудования

.9 Организация и технология проведения капитального ремонта

.10 Сетевой график ремонта машины

.11 Неисправности оборудования, причины, устранение

.12 Технологическая карта ремонта детали

. РАСЧЁТНАЯ ЧАСТЬ

.1 Расчёт основных параметров оборудования

.2 Кинематический и силовой расчёт привода

.4 Расчёт и подбор шпонок

. ТЕХНИКА БЕЗОПАСНОСТИ

.1 Мероприятия по охране окружающей среды

4.2 Техника безопасности при проведении капитального ремонта и эксплуатации оборудования

.3 Противопожарная безопасность на участке

4.4 Электробезопасность на участке

. ЭКОНОМИЧЕСКАЯ ЧАСТЬ

.1 Расчет временных показателей

.2 Расчет экономических показателей

.3 Расчет финансовых показателей

Вывод

. СПИСОК ЛИТЕРАТУРЫ

1. ОБЩАЯ ЧАСТЬ

 

1.1 Перспективы развития промышленности


Развитие техники в металлургии и других отраслях народного хозяйства сопровождается ростом требований к огнеупорам, их качеству, ассортименту по видам и типоразмерам. Прогрессивные изменения в металлургической и других отраслях, потребляющих огнеупоры, ведут к повышению требований не только в отношении стойкости и эффективности огнеупорных материалов, но и к снижению удельных расходов огнеупоров на тонну основной продукции, прежде всего - стали.

Для выпуска соответствующих изделий и материалов необходима разработка новых, прогрессивных технологических процессов, применение в проектах цехов и предприятий оборудования, средств механизации и автоматизации, обеспечивающих заданные качественные показатели изделий, а также значительное повышение производительности труда и устранение тяжелых ручных операций. Прессы для полусухого прессования изделий должны вписываться в поточные специализированные линии, завершающиеся обжиговым агрегатом. Отсюда повышение требований к надежности машин, от которой будет зависеть надежность всей линии. Поскольку количество типоразмеров изделий, формуемых из полусухих масс, всегда будет значительно превышать количество линий и прессов, важно обеспечить возможность сравнительно быстрого перехода с одного вида изделий на другой, что должно учитываться при разработке конструкций прессов.

Общие тенденции технического прогресса в технологии производства огнеупорных изделий заключается в более интенсивном воздействии на перерабатываемые материалы с целью более полного протекания физико-химических процессов и получения изделий с заданными свойствами, стабильными для больших количеств продукции. Это находит выражение в дифферинцированой дозировке компонентов с разделением исходных порошков на большое число составляющих, интенсификации перемешивания масс, в применении методов и режимов формования, обусловливающих стабилизацию свойств прессовок - полуфабрикатов. Клеящие и поверхностно активные добавки, применение вакуума, вибрационное воздействие, многостороннее и импульсное прессование - весь арсенал технических средств должен быть использован для получения необходимой огнеупорной продукции. Одним из эффективных средств является при этом предварительная обработка массы на специальных агрегатах (вальцах) с целью изменения структуры прессуемых порошкообразных масс.

В настоящее время в прессостроении совершенствуются все основные типы прессов, применяемых в огнеупорной промышленности: коленорычажные, фрикционные, гидравлические, механогидравлические и др. осуществляются следующие мероприятия:

. механизация и автоматизация вспомогательных операций - съема изделий с пресса, смазки узлов пресса и прессформ, очистки штампов.

. улучшение качества прессуемых изделий - введение повторных дезаэрирующих ходов прессования, уменьшение скоростей прессования с повышением давления, в отдельных случаях вакуумирование порошков.

. повышение экономичности и технологичности выпускаемых прессов - создание однотипных прессов унифицированных конструкций, схем управления, приводов, отдельных узлов и деталей.

. автоматизация управления прессами и максимальная механизация операций по весовой дозировке, разравниванию массы в прессформе, смазке прессформ.

1.2 Техническое обслуживание и ремонт оборудования

При эксплуатации оборудования огнеупорной промышленности в условиях абразивного изнашивания и повышенной запыленности происходит интенсивный износ основных деталей и узлов машин. Это - закономерный процесс потребления производственных фондов - процесс расходования средств производства

Утерянная работоспособность оборудования в процессе эксплуатации восстанавливается при производстве ремонта.

Плановый ремонт устраняет элементы случайности, стихийности в ремонте, позволяет производить ремонтные работы в плановом порядке. Организационная форма практического осуществления планового ремонта представляет собой комплекс организационно-технических мероприятий, или систему, обеспечивающую совместно с техническими обслуживаньями и плановыми ремонтами всех видов (текущие, средние и капитальные) надежную работу оборудования. Практически на всех предприятиях ремонт основного технологического и вспомогательного оборудования ведутся по единой системе, которая совершенствовалась в течение длительного периода времени и получила название планого-предупредительных ремонтов.

Система технического обслуживания и ремонта определяет плановый порядок чередования технического обслуживания и ремонтных операций через равные по величине периоды времени в отработанных машино-часах при одной и той же интенсивности эксплуатации. При капитальном ремонте восстанавливается исправность оборудования или производится полное или близкое к полному восстановления ресурса оборудования. Затраты на капитальный ремонт проводятся за счет средств, получаемых от амортизационных отчислений. Такие отчисления осуществляются предприятиями по действующим нормам, предусматривающим накопление денежных средств к моменту выбытия основных фондов из-за изношенности. Эти накопления достаточны как для приобретения нового оборудования взамен изношенного, так и для финансирования работ по капитальному ремонту и модернизации оборудования в течение времени его эксплуатации.

Машины, прошедшие капитальный ремонт, по эксплуатационным качествам не должны уступать вновь изготовленным машинам такого же назначения. В промежутке между двумя капитальными ремонтами поводятся текущие и средние ремонты.

При текущем ремонте выполняется комплекс работ, определенный и проведенный при периодическом техническом обслуживании, а также устраняются дополнительно выявленные дефекты. При этом ремонте осматриваются и перекрепляются все узлы, заменяются или восстанавливаются некоторые детали; исправляются ограждения; ревизируется электрооборудование. Основные и сложные узлы при текущем ремонте не разбирают.

Объем выполняемых работ при среднем ремонте значительно больше, чем при текущем. При среднем ремонте выполняются работы, предусмотренные текущим ремонтом, а также работы по устранению неисправностей, перечисленных в ведомости дефектов и обнаруженных при этом ремонте. Заменяются или восстанавливаются почти все изношенные детали и узлы, ремонтируются некоторые корпусные детали и ограждения, исправляются фундаменты и восстанавливаются анкерные крепления, ремонтируется или заменяется электрооборудование.

Системой технического обслуживания и ремонта предусматривается, что в промежутке между двумя следующими друг за другом плановыми ремонтами оборудование должно подвергаться еще и техническому обслуживанию.

При техническом обслуживании выполняются работы профилактического характера по наблюдению за техническим состоянием оборудования, производится смазывание, очистка, крепление и регулировка деталей и узлов. Работы выполняются в течение рабочей смены в процессе эксплуатации оборудования сменным обслуживающим персоналом (машинисты, прессовщики и другие агрегатчики основного производства).

Периодическое техническое обслуживание производится через равные промежутки времени в плановом порядке с остановкой оборудования на непродолжительное время. При этом работы производятся как обслуживающим, так и ремонтным персоналом.

При периодическом техническом обслуживании производится проверка и крепление всех основных узлов. Особое внимание обращается на состояние механизмов управления, ограждений и смазочных устройств; своевременно устраняются мелкие неисправности, и производится регулирование механизмов.

1.3 Управление ремонтной службой на предприятии

Четкая организация управления всеми работами по техническому обслуживанию, ремонту и заготовке запасных частей на предприятии является существенным фактором обеспечения бесперебойной работы основного технологического оборудования.

Непосредственно этой работой на предприятиях огнеупорной промышленности занимаются службы главного механика и главного энергетика, начальники ремонтных цехов (механического и энергетического) и механики и энергетики основных цехов.

На больших предприятиях, где имеются отделы главного механика и главного энергетика, соответственно разделены их права и обязанности.

Главный механик возглавляет ремонтно-механическую службу предприятия и обеспечивает нормальное техническое состояние действующего парка оборудования (кроме подвижного железнодорожного и автомобильного транспорта, а также энергетического оборудования), непосредственно руководит подчиненными ему цехами и отделами. Осуществляет техническое и методическое руководство ремонтными службами основных цехов, находящихся в административном подчинении начальников цехов, которые непосредственно отвечают за содержание оборудования в исправном состоянии в соответствии с действующими правилами технической эксплуатации и техники безопасности.

При проведении технического оборудования и ремонта начальник цеха является основным ответственным лицом за исправное содержание всего оборудования, зданий и сооружений цеха и допуск их эксплуатацию в исправном состоянии.

Механик цеха возглавляет ремонтно-механическую службу цеха, обеспечивает нормальное техническое состояние всего оборудования, зданий и сооружений. Осуществляет непосредственное руководство всеми работами по организации технического обслуживания и ремонта. Механик цеха, будучи непосредственно подчиненным, начальнику цеха, одновременно в техническом отношении подчиняется главному механику предприятия. Он руководит механиками участков или отделений и мастерами по ремонту всего оборудования.

Начальник ремонтно-механического цеха непосредственно подчиняется главному механику предприятия, осуществляя административное и техническое руководство цехом, обеспечивает выполнение плановых заданий цеха по объему и качеству, организует изготовление запасных деталей, узлов и сменного оборудования в соответствии с утвержденными графиками, а также производит ремонт основного технологического оборудования, порученного ремонтно-механическому цеху.

На предприятии необходимо четко определить права и обязанности главного механика и его отдела, а также остальных работников ремонтных служб основных и вспомогательных цехов.

1.4 Состояние и возможности ремонтной базы предприятия

Увеличение выпуска продукции с каждой единицы производственных основных фондов и снижение ее себестоимости могут быть достигнуты за счет максимальной мобилизации резервов, экономии материальных и трудовых затрат на всех участках промышленного производства.

В ремонтном хозяйстве промышленных предприятий имеются большие резервы. И от того, насколько полно они будут использованы, зависит и качество работы предприятия. Особую актуальность приобретает проблема мобилизации резервов экономии материальных и трудовых затрат, которыми в настоящее время располагают ремонтные хозяйства.

В связи со значительными удельными затратами материальных и других ресурсов, а также в связи с выявлением и использованием резервов повышения эффективности технического обслуживания и ремонтного производства необходимы системный подход к их оценке, проведение комплексного анализа достигнутого уровня техники, технологии, организации и экономики ремонтных работ.

Такая необходимость обусловлена, прежде всего, еще и тем, что в современных условиях ремонтное производство стало организационно более сложным. В одном и том же цехе предприятия наряду с наличием собственных ремонтных бригад в значительной мере к ремонтным и наладочным работам привлекаются рабочие ремонтно-строительного и других вспомогательных и даже основных смежных цехов.

Системный анализ следует проводить в определенной последовательности по заранее заданным показателям, дающим более четкое представление ремонтногохозяйства без особого усложнения учета.

Экономическую эффективность ремонтного производства лучше и проще всего характеризовать общей величиной затрат на текущие и капитальные ремонты затратами на 1 руб. среднегодовой стоимости основных производственных или всех основных фондов предприятия. Наличие таких показателей за несколько лет позволяет выявить не только тенденции в изменении затрат на ремонт отдельных видов и всей совокупности основных фондов, но и определить резервы для снижения стоимости ремонтных работ.

Состояние ремонтной базы предприятия лучше всего характеризовать: общей величиной производственной площади ремонтно-механического цеха и наличием площади, отведенной для сборки узлов и агрегатного ремонта технологического оборудования; количеством, техническим состоянием и степенью использования парка металлорежущего и другого оборудования; количеством необходимого персонала и фактической производительностью его; величиной и качеством производства готовых механически обработанных деталей, литья, поковок и металлических конструкций; размером оказываемых услуг основным цехам.

Рост технического вооружения предприятий, широкое осуществление механизации и автоматизации основного производства изменяют содержание производственных процессов, структурное соотношение в составе работающих внутри предприятий в целом и во всей промышленности. Уменьшается занятость основных производственных рабочих и значительно увеличивается количество рабочих ремонтных служб. При этом возрастает значимость ремонтной службы в производственной деятельности предприятия.

2. ТЕХНОЛОГИЧЕСКАЯ ЧАСТЬ

 

2.1 Технологическая схема производства на участке

























Рисунок 2.1 - Технологическая схема производства в ПФЦ

 


2.2 Кинематические схемы оборудования


-Обод катка, 2- Катки, 3- Вертикальный вал, 4- Скребки, 5- Редуктор, 6- Корпус, 7- Дверка, 8- Пневмоцилиндр, 9- Муфта, 10- Электродвигатель, 11- Отсос пыли, 12- Загрузочное устройство для глины, 13- Загрузочное устройство для шамота, 14- Загрузочное устройство для шликера.

Рисунок 2.2 - Кинематическая схема смесительных бегунов.

-Электродвигатель, 2- Муфта, 3- Редуктор, 4- Винт, 5- Корпус, 6- Загрузочное устройство, 7- Разгрузочное устройство.

Рисунок 2.3 - Кинематическая схема винтового питателя

1- Электродвигатель, 2- Муфта, 3- Редуктор, 4- Приводной барабан, 5- Лента, 6- Кожух, 7- Натяжное устройство, 8- Натяжной барабан

Рисунок 2.4 - Кинематическая схема ленточного элеватора

-Клиноременная передача, 2- Электродвигатель, 3-Червячная передача, 4-Тарелка, 5-Кожух тарельчатого питателя, 6- Телескопическая труба, 7- Нож, 8- Выгрузка, 9-Загрузка, 10- Патрубок для запыленного воздуха, 11- Вертикальный вал

Рисунок 2.5 - Кинематическая схема тарельчатого питателя


-Электродвигатель, 2- Муфта, 3-Червячная передача, 4-Корпус, 5-Загрузочное устройство, 6-Вал, 7-Решетка, 8-Скребки, 9-Траверса, 10-Лопатки, 11-Разгрузочное устройство, 12-Цепи

Рисунок 2.6 - Кинематическая схема мешалкопитателя

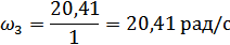
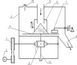
-Электродвигатель, 2-Клиноременная передача, 3-Вал горизонтальный, 4-Неподвижная верхняя траверса, 5-Диски фрикционные, 6-Маховик, 7-Подшипники с витыми роликами, 8-Пневмоцилиндр, 9-Кронштейны, 10-Гайка с правой 3-х заходной прямоугольной резьбой, 11-Винт с правой 3-х заходной и левой 1-о заходной прямоугольной резьбой, 12-Колонны, 13-Гайка с левой 1-о заходной прямоугольной резьбой, 14-Гидроцилиндр засыпки, 15-Каретка засыпки, 16-Загрузочная воронка, 17-Шиберная заслонка, 18-Траверса пресс-формы, 19-Основание пресса, 20-Сердечник, 21-Шток сердечника, 22-Неподвижная нижняя траверса, 23-Стол с опорной плитой, 24-Тяги, 25-Пресс-форма, 26-Верхний пуансон, 27-Зацепы, 28-Ползун

Рисунок 2.7 - Кинематическая схема пресса 4КФ-200

2.3 Техническая характеристика

Таблица 2.1 - Техническая характеристика пресса 4КФ-200

Наименование показателей, единицы измерений.

Значения

Номинальное усилие, тонн

200,0

Число ходов ползуна в минуту - nход

5,0

Максимальный ход ползуна, мм

700,0

Число оборотов диска, об/мин

180,0

Число ударов пресса на 1 изделие - mуд

2,0

Скорость вращения вала, об/мин

975,0

Минимальное теоретическое время хода пресса, сек

12,0

Энергия удара в конце хода, кгм

2000,0

Расстояние между направляющими в свету, мм

1000,0Ч500,0

Расстояние от стола до ползуна, мм: максимальное минимальное

 1425,0 725,0

Количество одновременно прессуемых изделий, шт.

1,0

Тип конструкций пресса

Фрикционный, ударного действия

Режим прессования

Односторонний, двухступенчатый

Мощность электродвигателя, кВт.

15,0

Винт, мм: длина диаметр выступов d диаметр впадин d1 диаметр делительный d2

 1028,0 160,0 135,0 147,5

Диаметры, мм: ведущий шкив D1 ведомый шкив D2 диски DДИСКА маховик DМАХ

 265,0 1317,0 1450,0 1350,0

Ширина обода маховика - В, мм

130,0

Высота обода маховика - Н, мм

100,0

Габаритные размеры, мм: длина ширина высота

 2600,0 2400,0 4700,0

Масса, тонн

9,0


2.4 Описание устройства и работы машины

Пресс 4КФ-200 применяется на заводах огнеупорной промышленности для прессования воронок сталеразливочного припаса, а также для прессования большемерных динасовых, фасонных изделий полусухим способом влажностью 8%. Данное оборудование является четырех-колонным однопозиционным фрикционным прессом ударного действия с односторонним двухступенчатым прессованием.

Этот пресс состоит из следующих основных узлов и механизмов:

·        Станина, состоящая из 4-х колонн; верхней неподвижной траверсы и основания.

·        Привод пресса состоит из клиноременной передачи, горизонтального вала и фрикционной передачи (вертикальный диск и маховик).

·        Прессующий механизм состоит из маховика, винта с 3-х заходной правой и 1-о заходной левой прямоугольной резьбой, ползуна с верхним пуансоном. В верхнюю траверсу запрессована гайка с 3-х заходной правой прямоугольной резьбой. В подвижной траверсе запрессована гайка с 1-о заходной левой прямоугольной резьбой. В прессовую оснастку входит: пресс-форма с траверсой (траверса позволяет перемещаться пресс-форме по направляющим колоннам); верхний пуансон, закрепляющийся к ползуну; сердечник с нижним штампом, который закрепляется в опорной плите на столе пресса; опорная плита, соединенная со столом шарнирно, что позволяет перед съёмом изделия поворачиваться на угол 45° для съёма изделий.

·        Устройство для поворота опорной плиты и подъёма пресс-формы состоит из двух крючкообразных зацепов, присоединенных шарнирно к ползуну, и двух проушин закреплённых на траверсе пресс-формы. На неподвижной траверсе закреплён шток, который при подъёме упирается в опорную плиту и поворачивает её, а также сердечник и отпрессованное изделие на угол 45° (в сторону прессовщика) для съёма изделий.

·        Механизм засыпки пресс-формы полусухой массой состоит из: загрузочной воронки с поворотным шибером; каретки; пневмо-цилиндра и поршня со штоком. Над загрузочной воронкой расположен дозатор с двухсекторным барабаном.

При включении пресса вращение горизонтального вала с дисками осуществляется от электродвигателя через клиноременную передачу, охватывающую шкивы, которые закреплены на валу двигателя и горизонтальном валу. Диски вместе с валом, с помощью штока пневмоцилиндра, могут перемещаться до соприкосновения с маховиком, который при этом получает вращение по часовой или против часовой стрелки. В зависимости от того, какой диск вошёл в соприкосновение с маховиком, винт ввинчивается или вывинчивается из гаек неподвижной и подвижной траверсы, заставляя последнюю вместе с пуансоном перемещаться по колоннам, как по направляющим. При подаче воздуха в правую часть пневмоцилиндра происходит опускание маховика, а следовательно, и верхнего пуансона, соединенных между собой винтом. В этот момент происходит прессование изделия. Изделие прессуют два раза. После прессования зацепы входят в проушины траверсы прессформы, в левую часть пневмоцилиндра подаётся воздух и маховик вместе с верхним пуансоном и траверсой пресс-формы поднимается вверх. При этом сердечник поворачивается к прессовщику на угол 45° для съёма изделия. После съёма изделия пресс-форма освобождается от зацепов, падает на стол, затем происходит засыпка прсспорошком, после чего цикл повторяется.

Усилие прессования 200 т обеспечивается за счёт применения маховика накапливающего кинетическую энергию во время холостого хода и отдающего накопленную энергию во время прессования. Также усилие прессования обеспечивается и за счёт применения трёхзаходной правой и однозаходной левой прямоугольной резьбы. Данная конструкция позволяет увеличить поступательное движение ползуна, а следовательно, и усилие прессования.

2.5 Основные правила технической эксплуатации

фрикционный пресс ремонт оборудование

К работе на прессе допускаются рабочие: не моложе 18 лет прошедшие прошедшие медицинскую комиссию, инструктаж по технике безопасности; прошедшие специальное обучение и сдавшие экзамен по второй группе электробезопасности, получившие удостоверение на право работы на прессе 4КФ-200, оформленные распоряжением по цеху.

В обязанности прессовщика входит:

. производить подготовку к пуску, пуск и остановку пресса.

. управлять прессом во время работы.

. соблюдать режим смазки, своевременно устранять неполадки в работе.

. следить за соблюдением графика планого-предупредительных ремонтов пресса и электрооборудования.

. выполнять указания данной инструкции и правила техники безопасности.

. руководить подсобными рабочими.

Для предотвращения поломок деталей пресса (каретки, вала привода каретки и др.) необходимо исключить возможность попадания с пресспорошком посторонних предметов (костыли узкоколейки, болты, гайки, камни и др.), установив для этого в технологической линии до пресса магнитный сепаратор или другие защитные устройства. С этой целью также не допускается подавать из приямка пресса непосредственно в мешалку-питатель просыпающийся пресспорошок без дополнительной его переработки и минуя указанные устройства. Необходимо своевременно устранять неисправности, записываемые в эксплуатационный журнал.

Во время работы прессовщик является лицом ответственным за качество продукции и технику безопасности. Управление прессом, мешалкой-питателем осуществляется посредством кнопок, расположенных на пульте управлени

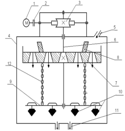
2.6 Смазка, карта смазки машины

Работоспособность и долговечность работы пресса 4КФ-200 в значительной степени определяется правильным выбором смазочного материала, основной функцией которого является уменьшение трения устранение связанного с ним явления заедания движущихся деталей. В узлах трения слой смазочного материала разъединяет трущиеся поверхности деталей и переводит трение без смазки в жидкостное или граничное трение, при котором значительно снижается износ. Снижение износа достигается также вследствие смывания жидким маслом с поверхности трения твёрдых продуктов изнашивания и абразивных частиц, с уплотнения зазоров густой смазкой и защиты от попадания на поверхность трения абразивных частиц из внешней среды. Благодаря отводу тепла от поверхностей трения и исключению за счет этого неблагоприятных температурных превращений в поверхностном слое материала деталей износ также снижается.

Положительное влияние смазки проявляется также в том, что она снижает потери мощности на трение, обеспечивает амортизацию ударных нагрузок в сопряжениях деталей, снижает шум и вибрацию при контактировании металлических поверхностей.

Смазка - эффективное средство защиты деталей от коррозии. Эту функцию она выполняет не только в процессе работы машин, но и при длительном их хранении. Наибольший полезный эффект смазки достигается при правильном выборе смазочных материалов, способов и режимов смазки в соответствии с режимом работы и хранения машин. На основании практических данных для смазки трущихся узлов и деталей пресса предлагается следующая карта смазки.

Рисунок 2.8 - Точки смазывания пресса 4КФ-200

Таблица 2.2 - Карта смазки пресса 4КФ-200

Наименование узла

Кол-во смаз. точек

Способ смазки

Марка смазочных материалов

Режим смазки

Периодичность смазывания

Норма расхода







жидкая гр.

густая гр.

Подшипники электродвигателя

2

Набивка

Литол 24 ГОСТ 21150-87

Периодическая

1 раз в 3 месяца


600

Подшипники горизонтального вала.

2

Набивка

Солидол УС-2 ГОСТ 1033-79

Периодическая

1 раз в 3 месяца


 600

Уплотнение сальника пневмоцилиндра.

1

Обмазка

Солидол УС-2 ГОСТ 1033-79

Периодическая

1 раз в месяц


 100

Гайка с трёхзаходной правой резьбой.

1

Обмазка

Солидол УС-2 ГОСТ 1033-51

Периодическая

1 раз в месяц


 250

Гайка с однозаходной левой резьбой.

1

Обмазка

Солидол УС-2 ГОСТ 1033-51

Периодическая

1 раз в месяц


 250

Колонны (направляющие).

4

Обмазка

Солидол УС-2 ГОСТ 1033-79

Периодическая

1 раз в месяц


300

Шарниры зацепов.

2

Ручная обливка

Масло индустрииальное ГОСТ 20799-88

Периодическая

1 раз в месяц

150


Уплотнение сальника пневмоцилиндра.

1

Обмазка

Солидол УС-2 ГОСТ 1033-79

Периодическая

1 раз в месяц


100

Шток поворота плиты.

1

Обмазка

Солидол УС-2 ГОСТ 1033-79

Периодическая

1 раз в месяц


200

Шарнир опорной плиты.

1

Ручная обливка

Масло индустрииальное ГОСТ 20799-88

Периодическая

1 раз в месяц

200


2.7 Быстроизнашивающиеся детали, срок службы и методы их восстановления

Таблица 2.3 - Быстроизнашивающиеся детали пресса

Наименование детали

Способ восстановления

Срок службы

Пресс-форма

Шлифовка

14 дней

Маховик (накладки)

Замена

12 месяцев.

Горизонтальный вал с дисками

Замена изношенных подшипников, посадочные места вала - шейки - обрабатывают под ремонтный размер или восстанавливают наращиванием, установкой втулок или пластической деформацией; прогиб, не более 0.5мм, устраняют шлифованием, остальные правят в холодном состоянии, диаметр до 80 мм правят под давлением или в горячем состоянии при температуре 800"С.

   12 месяцев

Сердечник

Замена пли наплавка твердыми электродами с последующей шлифовкой

12 месяцев

Винт

Замена или восстановление резьбы

12 месяцев

Гайка

Замена или восстановление резьбы методом ремонтных размеров пли расточкой с последующей запрессовкой втулки.

 12 месяцев

Клиноременная передача

Замена (шкивы восстанавливают в зависимости от износа: наплавкой с последующей проточкой, насадкой втулок, методом ремонтных размеров и т.д.).

 18 месяцев

Станина

Замена (трещины в сварных соединениях заваривают, разделывая предварительно трещины зубилом в направлении их развития и высверливая отверстия диаметром 6 мм для предупреждения дальнейшего развития трещины).

 10 лет


2.8 Виды и содержание ремонтов оборудования

Текущий ремонт Т1:

1.  Очистка оборудования от пыли, грязи, отработанной смазки и технологических отходов.

2.   Наружный осмотр и простукивание с целью выявления дефектов оборудования и отдельных его узлов: верхнего и нижнего пуансонов, винта, гайки и т.д.

3.   Осмотр и проверка механизмов и узлов пресса.

4.   Проверка состояния трущихся поверхностей деталей: зачистка забоин, рисок и царапин на фрикционных дисках и маховике.

5.         Регулировка зазоров в узлах оборудования, плавности хода подвижных сопряжений пресса.

6.      Проверка исправности действия и регулировка пневмосистемы.

7.       Промывка и заправка смазочных материалов.

8.       Проверка простукиванием и подтяжка болтовых соединений

9.       Сборка оборудования и опробование на холостом ходу, проверка на шум, нагрев, биение и вибрацию.

10.     Регулировка и наладка механизмов пресса, различные виды испытаний.

Текущий ремонт Т2:

Выполнение работ, предусмотренных текущим ремонтом Т1 и дополнительно:

1.  Частичная разборка пресса (за исключением базовых деталей), замена поврежденных и предельно изношенных узлов.

2.   Центровка и балансировка вала и других быстроизнашивающихся узлов.

3.   Дефектация узлов и деталей. требующих замены или реставрации при ближайшем плановом ремонте, с занесением данных в агрегатный журнал.

4.   Ревизия пли замена подшипников.

6.   Замена деталей и узлов, которые не смогут проработать до следующего планового ремонта.

7.   Замена фрикционных дисков

8.   Ремонт кожуха клиноременной передачи.

9.       Ремонт или замена аппаратуры гидравлики и пневматики.

10. Ремонт металлоконструкций.

Капитальный ремонт К:

1.  Полная разборка пресса по узлам.

2.   Уточнение ведомости дефектов с включением в нее ранее неучтенных ремонтных работ.

3.   Реставрация или замена изношенных узлов и деталей, включая базовые: электродвигатель, клиноременная передача, станина, горизонтальный вал с дисками и т. д.

4.   Ремонт или замена фундамента под прессом.

5.   Работа по модернизации оборудования и отдельных узлов.

6. Сборка пресса, пригонка, регулировка подвижных узлов и элементов.

7. Замена пришедшего в негодность комплектующего оборудования: устройства засыпки порошком и устройства снятия изделий.

8. Реставрация или замена ограждений.

9. Шпатлевка и окраска необрабатываемых поверхностей пресса, замена табличек и инвентарных номеров, восстановление надписей, указателей.

10. Регулировка и наладка оборудования, проведение испытаний.

2.9 Организация и технология проведения капитального ремонта

При проведении капитального ремонта оборудования важная роль отводится проведению подготовительных работ. Задачей этих работ является обеспечение наиболее совершенных условий при проведении ремонта, дающих высокое качество работ при наименьшем простое машины. Все подготовительные работы можно разделить на следующие этапы: дефектно-сметную, конструкторскую, материальную и организационную.

Дефектно-сметная подготовка включает в себя ведомость дефектов и сметно-финансовый расчет затрат на производство работ. Ведомость дефектов составляется на основе данных полученных в процессе эксплуатации, с целью установления объемов работ при ремонте и определения потребности во вспомогательном оборудовании, деталях и узлах, металлоконструкциях и материалах. Ведомость подписывается начальником и механиком цеха, согласовывается с главным механиком и утверждается главным инженером предприятия. На основании утвержденных ведомостей дефектов и действующих прейскурантных цен на материалы, вспомогательное оборудование, фактической себестоимости запасных частей и узлов составляются сметно-финансовые расчеты затрат на ремонт. Смета затрат также согласуется с заказчиками и исполнителями, и утверждается главным инженером.

Конструкторская подготовка к ремонту начинается сразу после утверждения ведомости дефектов. Изучив её проектное конструкторское бюро приступает к проработке и выдаче необходимых схем, рабочих и ремонтных чертежей. При этом чертежи проверяются и уточняются, а также разрабатываются проекты на необходимые приспособления, специальные инструменты и различную оснастку для проведения ремонтных работ. Составляются проекты на размещение и установку вспомогательного оборудования.

Материальная подготовка состоит в приобретении необходимых материалов, изготовлении деталей и узлов различных приспособлений, а также организации их доставки к месту ремонта еще до остановки машины на ремонт. Проверяется качество изготовления деталей и узлов получаемых от внешних поставщиков и изготовляемых на предприятии. Готовятся площадки для складирования подготовленных к замене деталей и узлов, а также места для приема узлов подлежащих демонтажу. После окончания подготовительных работ составляется акт. Только после этого объект передается на ремонт.

Ремонт производится бригадой ремонтно-механического цеха агрегатно-узловым методом. При ремонте демонтируют изношенные узлы и детали, а на их место устанавливаются запасные заранее восстановленные. Сроки проведения ремонта сокращаются до минимума, однако такой метод ремонта требует наличия резервного оборудования. Основное время тратится на разборочно-сборочные работы, остальное время тратится на ревизию металлоконструкций, электрооборудования, привода; регулировочные работы, уборку рабочего и испытания оборудования после ремонта.

По окончании ремонта передача машины в эксплуатацию может быть произведена только после её приемки. Приемка оборудования производится специальной комиссией, назначаемой приказом руководителя предприятия. В состав комиссии входят: начальник цеха; главный механик; главный энергетик; начальник ремонта; начальник по технике безопасности.

Окончательное качество работ определяется после испытания машины под нагрузкой на протяжении установленного срока. Порядок и условия проведения испытаний, а также приемки оборудования после окончания ремонта определяется главным механиком и утверждается главным инженером. Приемка оборудования после ремонта оформляется актом в установленной форме, после подписания его всеми членами комиссии акт утверждается руководителем предприятия. В акте указывают все основные работы, выполненные при ремонте, перечисляют все вновь установленные детали и узлы, оценивается качество работ. После окончания ремонта и приемке в агрегатном журнале производятся записи о фактически выполненных работах, перечисляются все замененные при данном ремонте детали и узлы. Журнал заполняется механиком цеха.


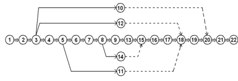
2.10 Сетевой график ремонта машины


Рисунок 2.9 - Сетевой график капитального ремонта пресса 4КФ-200

1.         Подготовка ремонтной площадки.

2.         Отключение электродвигателя, прекращение подачи массы.

.           Демонтаж клиноременной передачи.

.           Демонтаж крышек подшипников.

.           Демонтаж приводного вала и дисков.

.           Демонтаж маховика.

.           Демонтаж винта.

.           Демонтаж подвесной траверсы.

.           Демонтаж пресс-формы.

.           // Ревизия электродвигателя.

.           // Ревизия подшипников.

.           // Ревизия КИП.

.           Ревизия фундамента.

.           // Ревизия колонн.

.           Монтаж пресс-формы.

.           Монтаж траверсы.

.           Монтаж винта.

.           Монтаж маховика.

.           Монтаж приводного вала и дисков.

.           Монтаж крышек подшипников.

.           Монтаж клиноременной передачи.

.           Пробный пуск, сдача в эксплуатацию.

2.11 Неисправности оборудования, причины, устранение

Таблица 2.4 - Основные неисправности пресса

Неисправность

Причина

Устранение

 Нагрев подшипников.

1.Отсутствует или загрязнена смазка. 2.Износ подшипников.

1. Заменить смазку. 2.Заменить подшипник.

Малое давление прессования.

1. Проскальзывание ремней клиноременной передачи. 2. Недостаточное давление в пневмоцилиндре. 3. Износ фрикционных дисков или обкладок маховика.

1. Отрегулировать натяжение ремней. 2. Отрегулировать давление. 3. Заменить.

Малая прочность прессуемых изделий.

1. Не отрегулирована подача материала. 2. Малое давление прессования.

1. Отрегулировать подачу. 2.Отрегулировать давление.

При включении электродвигателя пресс не работает.

1. Попадание масла на фрикционные диски. 2. Недостаточное давление в пневмосистеме. 3. Неисправность электросистемы или системы смазки.

1. Промыть и просушить диски. 2. Поднять давление. 3. Выявить и устранить неисправность.

При выталкивании изделий пресс-форма не поворачивается относительно оси сердечника.

 Износ толкателя.

 Замена.

Изделие имеет явно заметные трещины расслоения (перепрессовка).

1. Для данного пресспорошка велико усилие прессования. 2. Некачественный прсспорошок.

1. Уменьшить глубину засыпки пресс-формы. 2. Улучшить качество пресспорошка.

 Остановился пресс, при пуске буксует фрикционная муфта.

  Запрессовка изделия в пресс-форме.

Вращение в ручную пресса в обратную сторону, вывести верхние штампы из пресс-формы и удалить запрессованное изделие. Уменьшить глубину засыпки пресс-формы.


2.12 Технологическая карта ремонта детали

Дефекты:

1.       Искривление оси вала

2.       Раковины на шейках вала ш160 мм, глубина раковины h=4 мм

Рисунок 2.10 - Эскиз винтового вала

Таблица 2.7 - Технологическая карта ремонта винтового вала

Наименование операций и работ

Эскиз вала

Приспособление, инструмент.

Технические указания

Норма времени чел/час

Разряд работ

Слесарная Зачистить центровочные отверстия, проверить на биение и выровнять        1.Трёхгранный шибер.

. Индикатор часового типа.

3. Приспособление для проверки валов и правки с э/талью 0,5 тЦена деления индикатора 0,010,5Слесарь 3 разряда





Токарная Проточить места под наплавку ш100 мм до ш96 мм              1. Токарно-винторезный станок 16К20

. Проходной резец 25x25 мм

. Штангенциркуль 0-300 ммРежим резания:=130 м/мин

S=0,3 мм/об0,8Токарь 4 разряда





Наплавочная Наплавить: ш96 мм до ш105 мм             1. Токарно-винторезный станок 16К20

. Проходной резец 25x25 мм

. Штангенциркуль 0-300 ммРежим наплавки:=130 м/мин

S=0,3 мм/об0,8Токарь 4 разряда





Термическая Нормализация: нагреть вал до t=800єC и охладить на воздухе      1. Разовая горелка

2. Э/таль 0,5 тПосле нагрева вал охладить на спокойном воздухе HB=260-2803.0Токарь 4 разряда





Слесарная Очистить вал от окалины, проверить на биение, при необходимости выровнять        1. Гидравлический пресс

2. Приспособление для проверки на биениеТочность проверки 0,1 мм0,5Слесарь 3 разряда





Токарная Проточить по нружному диаметру ш105 мм до ш100,3 мм 1. Токарно-винторезный станок 16К20

. Проходной резец 25x25 мм

. Штангенциркуль 0-300 ммРежим резания:=130 м/мин

S=0,3 мм/об0,5Токарь 4 разряда





 

Шлифовальная Шлифовать рабочие места вала ш100,3 мм до ш100k6 мм

1. Круглошлифовальный станок с диаметром круга 400 ммКруг Э46-60 на керамической связке1,0Шлифовщик 3 раз.





Заключительная Вал сдать ОТК или мастеру РМЦ    1. Контрольный стол

2. Инструмент для измерения вала; скобы-контроль, штангенциркуль, микрометрПроверить соответствие чертежу всех размеров и частоту обработки0,25Контроллёр 3 раз.







3. РАСЧЁТНАЯ ЧАСТЬ

3.1 Расчёт основных параметров оборудования

Выбор двигателя (1-й способ)

3.1.1 Определяем площадь сечения обода маховика


где

В - ширина обода

Н - высота обода

В=0,13 м

Н=0,1 м


3.1.2 Определяем массу маховика


где

γЧ - плотность чугуна

γЧ=7100 кг/м3


3.1.3 Определяем массу поступательно-движущихся деталей:

гдев - масса винтат - масса траверсыв=100кгт=100кг


3.1.4 Определяем маховой момент:

гдем - диаметр маховикам=1,35 м


3.1.5 Определяем максимальную скорость опускания деталей:


где2 - делительный диаметр2=0,14м



где- шаг резьбы, мзах - число заходов


3.1.6 Определяем кинетическую энергию:


где- совершаемая работа= Н∙м

Е=W=148 кН∙м

3.1.7 Определяем мощность двигателя:


где- минимальное теоретическое время хода пуансона=12 сек


Выбор двигателя (2-й способ)

3.1.8 Определяем совершаемую работу с помощью осадки и усилия прессования:


где- усилие прессования, кН

δ - осадка пресспорошка

δ = 150мм


3.1.9 Определяем мощность двигателя:


Выбираем 15 кВт из ряда стандартных значений мощности двигателя, таким образомдв = 15 кВт,дв = 975 об/мин

тип двигателя - 4А160М6У3


Расчёт производительности

3.1.10 Определяем скорость прессования:

гдеход - число ходов ползуна в 1 минутууд - число ударов пуансонаход=5 ход/минуд=2 удара


3.1.11 Определяем производительность


где

Кисп - коэффициент использования

Кисп=0,82



где- вес прессуемого изделия≈12 кг


3.1.12 Определяем силу трения фрикционной передачи:



3.1.13 Определяем усилие прижима дисков к маховику:


где

K - коэффициент нагрузки (запас сцепления)- коэффициент трения скольжения=1,25…1,5=0,3…0,45


3.2 Кинематический и силовой расчёт привода

Рисунок 2.1 - Кинематическая схема привода пресса

3.2.1 Определяем угловую скорость на валу двигателя:


гдедв - число оборотов двигателя, об/мин


3.2.2 Определяем крутящий момент на валу двигателя:


где

Рдв - мощность двигателя, кВт


3.2.3 Определяем к.п.д. на горизонтальном валу:


где

ηк.п. - к.п.д. клиноременной передачи

ηп.к. - к.п.д. подшипников качения

ηк.п.=0,95

ηп.к.=0,99

=

3.2.4 Определяем мощность на приводном горизонтальном валу:



3.2.5 Определяем передаточное число клиноременной передачи:


где1 - диаметр ведущего шкива, мм2 - диаметр ведомого шкива, мм


3.2.6 Определяем число оборотов на горизонтальном валу:




3.2.7 Определяем угловую скорость на горизонтальном валу:



3.2.8 Определяем крутящий момент на горизонтальном валу:



3.2.9 Определяем передаточное число фрикционной передачи:


гдеґф.п - передаточное число фрикционной передачи в верхней точке прижимам - диаметр маховика, мм

д1 - диаметр диска для верхней точки прижима, мм


где"ф.п - передаточное число фрикционной передачи в нижней точке прижимад2 - диаметр диска для нижней точки прижима, мм

Для дальнейших расчётов принимаем U"ф.п=1


3.2.10 Определяем к.п.д. на винтовом валу:


где

ηф.п. - к.п.д. фрикционной передачи

ηв.-г. - к.п.д. передачи винт-гайка

ηф.п.=0,78-0,86

ηв.-г.=0,7


3.2.11 Определяем мощность на винтовом валу:




3.2.12 Определяем число оборотов на винте:



3.2.13 Определяем угловую скорость на винте:



3.2.14 Определяем крутящий момент на винте:



3.3 Расчёт и подбор шпонок

Призматические шпонки проверяют на смятие. В данном случае проверке подлежит одна шпонка винтового вала: одна (клиновая) под маховиком. Условие прочности:

При ударной нагрузке [σ]см=30 МПа

Рассчитываем шпонку 32x20x150 на винтовом валу под маховиком, t1=12

3.3.1 Определяем рабочую длину шпонки:



где- полная длина шпонки, мм- ширина шпонки, мм


3.3.2 Определяем окружную силу на шпонке под ведомым диском:


гдев - диаметр вала под маховиком=130 мм



3.3.3 Определяем площадь смятия:


где- высота шпонки, мм1 - стандартный размер, мм


3.3.4 Определяем прочность шпонки на смятие:


Условие прочности сохраняется, т. к. σсм<[σ]см

В связи с тяжелыми условиями работы пресса 4КФ-200, а также большими ударными нагрузками, обеспечивается большой запас прочности шпоночных соединений.

4. ТЕХНИКА БЕЗОПАСНОСТИ

4.1 Мероприятия по охране окружающей среды

Основным источником загрязнения окружающей среды на заводах по производству огнеупоров является оборудование, в результате эксплуатации которого появляются вредные газы, пыль, объект переработки в оборудовании помола, смешивание и транспортирование сухих масс. На каждом заводе найдется 60-80 газоочистных и аспираторных установок, электрофильтры, рукавные фильтры и т.д. в общей сложности они очищают до 2000 м3 запыленного воздуха.

Постоянно увеличивается эффективность и качество очистки воздуха и дымовых газов. В основных цехах заводов организованы спецслужбы, которые осуществляют текущие и средний ремонты, очистку аппаратов от отложившейся пыли и содержания установок в нормальном техническом состоянии. Существенно изменился сам характер работы газопылевыделяющих машин по выделению пыли в результате внедрения новых технологических мероприятий.

Помол по мере возможности стал осуществляться в самотечном состоянии, а где это не возможно устанавливают герметичные кожухи, которые предотвращают выброс пыли в цеха.

На всех заводах по производству огнеупоров созданы специальные органы, которые контролируют степень запыленности и выброс вредных веществ. Эти органы производят испытание агрегатов, следят за правильным их содержанием и правильной технической эксплуатации, осуществляют связь между ремонтными бригадами и ответственными службами завода. Таким образом, этот орган является лаборатория “СТК”.

Во всех помещениях завода, независимо от степени запыленности воздуха, предусматривают естественную, механическую или смешанную вентиляцию. Все техническое оборудование, при эксплуатации которого происходит влаговыделение, выделение пыли, выделение вредных газов и паров, должны иметь вентиляционные отсосы. Загрязненный воздух, удаляемый вентиляторами, перед выпуском в атмосферу должен подвергаться очистке. Для этого между вентилятором и оборудованием устанавливают фильтры.

В ремонтных цехах, участках следует устранить самостоятельные вытяжные вентиляционные системы для следующих участков: разборочно-моечного, теплового (кузнечного, термического, сварочного).

4.2 Техника безопасности при проведении капитального ремонта и эксплуатации оборудования

При ремонтных и монтажных работах следует следить за соблюдением правил техники безопасности, которые обеспечивают наибольшую производительность труда и полную безопасность рабочего. Каждого работника участвующего в ремонте или монтаже машины, инструктируют по технике безопасности на рабочем листе механик, мастер, инженер.

Оборудование, приводимое в действие электродвигателями, а также аппаратуру управления заземляют, а рубильники заключают в кожухи и также заземляют.

На время капитального ремонта электродвигатели отключают от сети и снимают приводные ремни. Во время ремонтных работ пользуются низковольтными переносными лампами (36 В). Безопасность ремонтных работ зависит, прежде всего, от организации рабочего места, установки ограждений, а также исправности и правильности применения механизированного инструмента.

При разборке и сборке машин необходимо следить, чтобы съемники были исправными. Не допускаются к эксплуатации устройства, имеющие сорванную или смятую резьбу, погнутые стержни, планки, болты, рейки и другие повреждения.

Подвеску аппаратов для подъема, транспортирования и опускания следует производить специальными захватами или стопорами, обеспечивая правильное закрепление канатами. Строповку длинных узлов, поднимаемых в перемещении в горизонтальном положении, надо производить не менее чем двумя стропами.

Особую осторожность следует соблюдать при опробовании машины в холостую и под нагрузкой. К опробованию приступают в том случае, если машина полностью собрана и установлена, проверено качество выполненных работ, точность сборки и смазка. В процессе опробования машины во избежание несчастных случаев необходимо, все выступающие движущиеся части машины были закрыты гладкими оболчками-кожухами.

Перед пуском смонтированного оборудования необходимо, бетон фундаментных плит приобрел 100%-ную проектную прочность, фундаментные болты и все болтовые соединения были надежно затянуты, проверено состояние предохранительных и тормозных устройств и контрольно-измерительных устройств, после чего требуется по возможности провернуть машину вручную несколько раз, чтобы убедиться в отсутствии препятствий движению механизмов.

Запрещается выполнять ремонтные операции и техническое обслуживание машин и оборудования со снятыми колесами и вывешенными только на домкратах, талях и других подъемных устройствах. Подставки, применяемые для вывешивания узлов оборудования должны быть прочными. Для этой цели запрещается использование бочек, ящиков, кирпичей.

Запрещается находиться под снятыми агрегатами оборудования, поднятыми и удерживаемыми канатами механизмов или гидравлическими механизмами. При монтажных и демонтажных работах необходимо принимать меры против падения деталей и узлов оборудования.

Перед сдачей прессов в эксплуатацию должны быть составлены “Правила безопасности эксплуатации пресса” и “Инструкция по рабочему месту” применительно к данным условиям. Около всех вращающихся и подвижных деталей пресса должны быть установлены ограждения. Перед пуском пресса необходимо: осмотреть пресс, убрать все посторонние предметы, которые при работе могут стать причинами несчастного случая или аварии; проверить установку ограждений и их исправность; проверить исправность заземления; дать предупредительный сигнал.

Во время работы пресса запрещается: очистка штемпельных пластин и пресс-формы, обтирка, наладка, подтяжка болтовых соединений и регулировка.

Смазка всех точек пресса должна быть автоматической. Ручная смазка может быть допущена при вынесении головок масленок в безопасное место. Все рабочие, обслуживающие пресс, должны быть проинструктированы по технике безопасности, инструктаж должен быть соответствующим образом оформлен.

4.3 Противопожарная безопасность на участке

Одним из важных направлений решения задачи повышения безопасности производства является правильная оценка взрыво- и пожароопасности этих производств. При недооценки этой опасности под угрозой разрушения могут оказаться здания, сооружения, оборудование, а также жизнь людей. Переоценка приводит к неоправданным излишним затратам при строительстве и эксплуатации.

Наиболее пожароопасными объектами на огнеупорных заводах являются деревянные конструкции и покрытия над производственными цехами, отделения формовки изделий с применением керосино-стеариновых смесей. Склады выгорающих добавок, используемых при производстве легковесных огнеупоров, отделения помола выгорающих добавок, помещения смолонасосной и смесительные отделения цехов смолодоломитовых изделий, отделения приготовления массы, формовки и обработки карбидокремниевых нагревателей, склады горюче смазочных материалов, места хранения отработанных масел, ветоши, маслонасосные станции централизованной смазки, кабельные тоннели и др.

Поскольку все основные звенья огнеупорного производства (формовка, сушка, обжиг) неразрывно связаны между собой и не могут функционировать независимо друг от друга, вопрос о противопожарной защите покрытий над этими участками производства приобретает особое значение.

Для поверхностной защиты древесины используют защитные обмазки, которые не повышают группу возгораемости материала, но затрудняют его воспламенение и распространение огня наиболее эффективное средство огнезащиты деревянных конструкций - отштукатуривание и облицовка их несгораемыми материалами.

Отделение формования огнеупорных изделий с применением керосино-стеариновых смесей относится к взрывоопасному производству. В этих отделениях категорически запрещается курение, а также применение какого-либо вида открытого огня. Электрооборудование должно быть установлено во взрывоопасном исполнении. Керасино-стеариновую смесь в цехе подлежит хранить в плотно закрытой емкости под знаком и в количестве, не превышающем сменную потребность.

При эксплуатации промышленных зданий особое внимание следует уделять путям эвакуации и эвакуационным выходам, чтобы в случае пожара или аварии обеспечить быструю эвакуацию людей в безопасные места. Не разрешается загромождать тамбуры, лестничные площадки, основные и запасные выходы, проходы к источникам водоснабжения.

Для постоянного содержания в чистоте территории предприятия мусор, производственные и другие отходы должны систематически удаляться на специально отведенные участки. В каждом производственном помещении места для хранения огнеупорных материалов временного сбора промасленных тряпок, ветоши и т. п. должны согласовываться с пожарной охраной. На складах горюче смазочных материалов, в местах хранения отработанных масел, маслоподвалов и маслонасосных централизованной смазки категорически запрещается применение любого вида открытого огня, курения.

Электропусковая аппаратура, осветительные приборы и электрооборудование должны устанавливаться только во взрыво- и пожароопасном исполнении. Не допускаются проливы горюче смазочных материалов. Если же допущен их пролив, то он должен немедленно быть ликвидировать, а место где были проливы горюче смазочного вещества, следует засыпать толстым слоем сухого песка.

Для ликвидации возможных пожаров каждый объект переоборудуют необходимыми средствами пожаротушения. Кроме того, все объекты как производственного, так и вспомогательного назначения должны быть оборудованы автоматической системой пожаротушения.

Пожарная безопасность промышленных и других объектов регламентируется ГОСТ 12.1.004-86 “Пожарная безопасность. Общие требования”.

4.4 Электробезопасность на участке

Потенциальная опасность поражением электрическим током существует на всех участках огнеупорного производства. Как показывает статистика, наиболее часты поражения электрическим током, вызванные непосредственно прикосновением к частям установок, находящихся под напряжением. Снизить травматизм по этой причине можно с помощью надежных ограждений.

Одним из существенных мероприятий по электробезопасности труда в огнеупорных цехах является выполнение аппаратов и приборов в закрытых корпусах, применение закрытых комплексных устройств и т.п. все эти аппараты, приборы и устройства снабжаются блокировками, предотвращающих доступ к частям находящимся под напряжением. Во избежание поражения электрическим током во время осмотра действующих установок запрещается выполнять какие-либо работы, за исключением работ, связанных с предупреждением аварии или несчастного случая.

При осмотре цехового оборудования запрещается снимать ограждения токоведущих и вращающихся частей, заходить за ограждения и барьеры.

В процессе эксплуатации электроустановок необходимо периодически производить их плановый профилактический ремонт, а также испытания изоляции электрических машин. В связи с требованием безопасной и безаварийной работы систем, использующих электрическую энергию, а также наличием скрытой опасности для электротехнического персонала ПТЭ определяет круг лиц, которые могут быть допущены к работе по состоянию здоровья, по возрасту (не моложе 18 лет) при наличии специальной подготовки, прошедшие проверку знаний в специальной комиссии и имеющих квалификационную группу.

При этом электротехнический персонал, обслуживающий электроустановки, должен ясно представлять технологические особенности предприятия на котором он работает, всемерно укреплять и строго соблюдать трудовую и технологическую дисциплину.

Запрещается мыть керосином и водой электродвигатели и другое электрооборудование.

При проведении работ в помещениях с повышенной опасностью применяются электрические светильники напряжением не выше 36В (электрическая лампа в защитном кожухе), а при работе в особо опасных помещениях не выше 12В. не допускается для питания переносок автотрансформаторы.

5. ЭКОНОМИЧЕСКАЯ ЧАСТЬ

5.1 Расчет временных показателей

Расчет фонда рабочего времени оборудования

, час

где

 - календарный фонд работы оборудования, дней

 - праздничные дни, =12 дней

 - выходные дни, =72 дня

 - количество времени простоев, =10

- время рабочей смены,  часов

- количество смен по режиму предприятия,

 часов

Продолжительность ремонтных работ

Таблица 5.1 - Продолжительность ремонтного цикла

Наименование оборудования

Виды ремонта

Структура ремонтного цикла

Rсм


О

Т1

К




периодичность/ трудоемкость



Пресс 4КФ - 200

280 80/8

1680 15/40

26880 1/120

15Т1+К

16


Таблица 5.2 - График ППР

Годы / месяцы

1

2

3

4

5

6

7

8

9

11

12

1


Т1



Т1


Т1



Т1


Т1

2


Т1



Т1


Т1



Т1


Т1

3


Т1



Т1


Т1



Т1


К


Расчет количества ремонта


где

- время цикла, 26880 ч

 шт.

Расчет трудоемкости работ в ремонте


где

 - трудоемкости осмотра, текущего и капитального ремонтов

- количество ремонтов согласно расчетам

- текущий ремонт

- капитальный ремонт

- количество времени необходимое для хранения детали, =0,83 ч


Таблица 5.3 - Трудоемкость работ по видам


Слесарные

Станочные

Сварочные

Прочее

ТРТ1 ТРТ2 ТРК

60% 70% 80%

10% 10% -

10% 10% 10%

20% 10% 10%



Таблица 5.4 - Трудоемкость ремонтных работ по часам

Трудоемкость

Слесарные

Станочные

Сварочные

Прочее

ТРТ1 = 124,5 ТРТ2 = 0,0 ТРК = 76,4

74,70 0,00 61,12

12,45 0,00 -

12,45 0,00 7,64

24,90 0,00 7,64


5.2 Расчет экономических показателей

Расчет численности рабочих

, чел

где- нормативный показатель численностиСЛ - ремонтная сложность оборудования, RСЛ=16

К1 - коэффициент типа предприятия, К1=1,2

К2 - коэффициент сложности оборудования, К2=1,14

К3 - коэффициент сложности обрабатываемой детали, К3=0,9

ТР - время капитального ремонта, ТР=72 ч

 чел.

Расчет оплаты труда ремонтного персонала

Таблица 5.5 - Расчет заработной платы

Проф.

разряд

Трудоемкость

Тст

з/пл прямая (руб.)

доплаты

з/пл общая (руб.)

отчисления (руб.)

Дополн. з/пл






премия 50%

КР




Слесарь -ремонт.

4

200

52,50

9740

4870

2192

16802

4369

840


Расчет единиц оборудования

, ед.

где- количество оборудования, шт.

Кисп - коэффициент использования, Кисп=0,82

 ед.

Расчет количества деталей

, шт.

где- количество дней ремонта, d=3 дняр - трудоемкость цикла, tр=177

 шт.

Расчет затрат на расходуемые детали

, руб.

где

Др - ремонтируемые детали, Др=11 шт.

Цр - цена ремонтируемой детали, Цр=320 руб.

Дп - покупные детали, Дп=11 шт.

Цп - цена покупной детали, Цп=653 руб.

Л - цена ликвидационной детали, Л=69 руб.

 руб.

Расчет затрат на материалы

, руб.

где

Зм - суммарная величина затрат на материалы

Нм - норма на материалы, Нм=1,2 т

Цм - цена материала, Цм=9500 руб.

Нр - норма ремонта, Нр=0,5 т

Цр - цена ремонта, Цр=14700 руб.

 руб.

Расчет затрат на электроэнергию

, руб.

где

Руст - мощность электроустановки, Руст=15 кВт

С1 - стоимость 1 кВт/час, С1=4,54 руб.

С2 - стоимость кВт/час по счетчику, С1=3,18 руб.

 руб.

Таблица 5.6 - Показатели РСЭО

Показатели затрат

Сумма, руб.

Амортизационные отчисления

114000,0

Текущий ремонт 3% от 34200,0


Содержание оборудования 8% от 91200,0


Итого

239400,0

Прочие расходы 4%

9576,0

Всего

248976,0


, руб.

где

А - амортизационные отчисления, руб.

На - норма амортизации

=114000 руб.

Расчет нормы амортизации

,

где- срок службы по паспорту, n = 120 мес.

=10

Расчет показателей затрат себестоимости и финансов предприятия

Таблица 5.7 - Расчет полной себестоимости

Показатели статей затрат

Сумма, руб.

Затраты на материалы и запасные части

32668,0

Затраты на электроэнергию

127266,0

Зарплата основных рабочих

16802,0

Дополнительная зарплата

840,0

Отчисления по ФОТ

4369,0

РСЭО

248976,0

Прочие

9576,0

Цеховая с/с

440497,0

Амортизационные отчисления

114000,0

Общезаводская с/с

554497,0

Коммерческие расходы

71140,0

Полная себестоимость

625637,0


5.3 Расчет финансовых показателей

Расчет условного экономического эффекта

, руб.

где

Эусл -          условный экономический эффект, руб.

Ср - расчетная себестоимость оборудования в ремонте, Ср=625637,0 руб.

Сб - балансовая себестоимость оборудования, Сб=1140000 руб.

 руб.

Расчет прибыли

, руб.

где

с/с - показатель себестоимости, с/с=625637,0 руб.

 руб.

Расчет основных производственных факторов

, руб.

руб.

Расчет рентабельности

,

%

Расчет срока окупаемости

, лет

где

∑КВ - сума капиталовложений, РСЭО = 248976,0 руб.

 месяцев

Расчет коэффициента экономического постоянства

,

Расчет годового экономического эффекта

, руб.

 руб.

Вывод

Ремонт оборудования составляет полную смету затрат - 625637 руб. по наиболее выгодным срокам окупаемости ТОК6 месяцев является годовой экономический эффект ЭГ =517870 руб. Капитальный ремонт при таких затратах считаю выгодным.

6. СПИСОК ЛИТЕРАТУРЫ

1.       Астанский Л.Ю. Экономика, организация и планирование производства строительных материалов / Гусев С.Г- М.: Стройиздат, 1980. - 511с.

2.       Байсоголов В.Г. Механическое и транспортное оборудование заводов огнеупорной промышленности / Галкин П.И. - М.: Металлургия, 1972. - 360с.

.        Бейзельман Р.Д. Подшипники качения. Справочник / Бейзельман Р.Д. - М.: Машиностроение, 1975. - 572с.

.        Грузинов В.П. Экономика предприятия / Грибов В.Д. - М.: Финансы и статистика, 1997. - 208с.

.        Ильевич А.П. Машины и оборудование. Для заводов по производству керамики и огнеупоров / Ильевич А.П. - М.: Высшая школа, 1979. - 344с.

.        Ицкович Г.М. Сборник задач и примеров расчета по курсу деталей машин / Чернавский С.А. - М.: Машиностроение, 1965. - 286с.

.        Откидач В.В. Охрана труда в огнеупорном производстве / Вышинский В.В. - - М.: Металлургия, 1990. - 157с.

.        Соловьёв Л.П. Методическое пособие / рецензировал Гурман С.М. Пресс 4КФ-200. - 40с.

.        Шейнблит А.Е. Курсовое проектирование деталей машин / Шейнблит А.Е. - М.: Высшая школа, 1991. - 432с.

Похожие работы на - Организация проведения технического обслуживания и ремонта фрикционного пресса 4КФ–200

 

Не нашли материал для своей работы?
Поможем написать уникальную работу
Без плагиата!
Без нейросетей!