Ознакомление с основными этапами проектирования САУ
ВВЕДЕНИЕ
Очень трудно представить себе современную жизнь человека без систем
автоматического управления (САУ). Методы автоматического управления широко
используются в производстве и научных исследованиях.
Одной из главных задач автоматики является задача автоматического
оказания воздействия на объект управления, обеспечивая заданные законы
изменения регулируемой переменной.
Проектирование является важным этапом при создании систем автоматического
управления. Уровень проектирования в значительной степени определяет качество
работы САУ, Основной задачей данной курсовой работы является ознакомление с
основными этапами проектирования САУ.
Техническое задание на курсовую работу
Выполнить расчеты статики, произвести оптимизацию динамики САУ и
исследовать переходные процессы в синтезированной системе при управляющих и
возмущающих воздействиях с помощью компьютерного моделирования.
Базовая
структура САУ - двухконтурная, нереверсивная. Приводной электродвигатель
постоянного тока независимого возбуждения. Тип двигателя - 4ПФМ280МУХЛ4, его
номинальное напряжение
= 440 В. Питание ЭП осуществляется от сети
трехфазного тока 380/220 В, 50 Гц.
Момент
сопротивления производственного механизма не зависит от скорости и изменяется в
статике от
= 0,2
до
=
где
- номинальный момент двигателя.
В
динамике момент сопротивления изменяется скачком на величину 0,5
.
Приведенный
к валу двигателя момент инерции механизма
=20
где,
- момент инерции двигателя.
Требования
к САУ:
диапазон
управления скоростью Dω = 20;
статическая
ошибка замкнутой системы
=0.5%
перерегулирование
при единичном управляющем воздействии s = 43,7 %;
динамическая
ошибка при возмущающем воздействии
= 5 %
время
переходных процессов
=0,5с.
Глава 1. РАСЧЕТ И ВЫБОР СИЛОВЫХ ЭЛЕМЕНТОВ
.1 Выбор электродвигателя
Электродвигатель используемый в данной курсовой работе:
тип 4ПФМ280МУХЛ4:
-
мощность
= 150,0 кВт ;
номинальное
якорное напряжение
= 440 В ;
номинальное
напряжение возбуждения
= 220 В ;
Число
параллельных ветвей обмотки якоря 2а=2;
Число
главных полюсов
= 4;
частота
вращения
= 1500 об/мин,
= 2800
об/мин ;
ток
якоря
= 385А;
КПД
= 88,5 % ;
сопротивление
обмотки якорной цепи
= 0,0205 Ом ;
сопротивление
обмотки возбуждения
= 28,0 Ом ;
число
проводников якоря
= 240 ;
число
витков обмотки возбуждения
= 770 ;
момент
инерции
= 7,0 кг·м
;
Индуктивность
цепи якоря двигателя приближенно может быть рассчитана по формуле
Линвиля-Уманского:
где,
- номинальный ток якоря, А
= 385 А;
-
номинальное якорное напряжение двигателя
= 440 В;
- число
пар полюсов
= 2 , так как 2
= 4;
-
коэффициент компенсации при наличии компенсационной обмотки
= 0,25…0,3.
=0,3;
-
номинальная угловая скорость двигателя
-
вычисляется по формуле:
где,
-номинальная частота вращения, об/мин
=1500 об/мин
Гн
Расчет
активного сопротивление якорной цепи двигателя
при
температуре равной 150 °С , где,
-активное
сопротивление якорной цепи двигателя при температуре равной 20 °С.
Ом
1.2 Выбор тиристорного преобразователя (ТП)
Исходя из условий:
,
, выберу тиристорный преобразователь.
Тиристорный преобразователь выбирается с учетом допустимой перегрузки
(определяется кратностью пускового тока двигателя (
) и длительностью пуска привода).
Номинальное напряжение тиристорного преобразователя (
) работающего на якорь двигателя,
должно быть ближайшим большим к номинальному якорному напряжению двигателя (
).
=440 В,
= 385 А.
Исходя
из требований, получаем: Преобразователь типа КТЭ500/440.
|
Тип преобразователя
|
Напряжение U , ВТок Номинальный I , АТок Максимальный I , АКПД h,%
|
|
|
|
|
КТЭ 500/440
|
440
|
500
|
1000
|
95
|
Уравнение характеристики СУТП
a = 90°-
Максимальный ток - ток, при котором допускается работа агрегата в
повторно- кратковременном режиме в течение 15 с. со времени цикла 10 мин при
условии, что среднеквадратичное значение тока не превышает номинального
значения. Управление реверсивным тиристорным агрегатом - раздельное. Силовая
часть преобразователя построена по трехфазной мостовой схеме выпрямления.
Агрегаты с номинальным напряжением 440 В предназначены для непосредственного
подключения к сети с линейным напряжением 380 В.
Для
дальнейших расчетов необходимо определить индуктивность L
и активное сопротивление R
силовой цепи преобразователя.Индуктивность L
определяется как сумма индуктивностей элементов
силовой цепи. В зависимости от выбранной схемы в L
могут входить индуктивности силового трансформатора L
, токоограничивающих реакторов L
и уравнительного реактора L
.
=L
+ L
+ L
В
рассматриваемой схеме нет уравнительного реактора и силового трансформатора
поэтому
L
= L
Следуя
условию: I
>
,
аналогично тиристорному преобразователю выберем токоограничивающий реактор ТОР,
так как
= 385 А
Получаем:
Трехфазный токоограничивающий реактор типа РТСТ-410 0,101УЗ
|
Тип реактора
|
Ток I , АНапряжение сети U , ВИндуктивность
L ,
мГнАктивное сопротивление R , Ом
|
|
|
|
|
РТСТ-410-0,101У3
|
410
|
410
|
0,1
|
0,00405
|
L
= L
=0,0001
Гн
Сопротивление
R
в свою очередь определяется как сумма сопротивлений
элементов силовой цепи. В общем случае в R
могут
входить сопротивления силового трансформатора
,
токоограничивающих реакторов R
,
уравнительного реактора R
, тиристоров R
,
коммутационное R
.
=R
+ R
+ R
+ R
+ R
В
нашем случае: R
= 2R
+ R
Сопротивление
коммутации рассчитываем по формуле:
R
=L
·f·m
L
- индуктивность анодной цепи тиристорачастота питающей
сети (50 Гц)число пульсаций ТП (для мостовой схемы m=6)
=0,0001·50·6=0,03 Ом
=0,0081+0,03=0,0381
Ом
1.3 Выбор сглаживающего дросселя
При
работе тиристорного преобразователя на якорь двигателя в ряде случаев необходим
сглаживающий дроссель. Эту необходимость следует проверить, так как параметры
силовой цепи тиристорного преобразователя и конструктивные особенности
двигателя могут допускать бездроссельный вариант привода. Основными расчетными
параметрами дросселя являются его номинальный ток I
и индуктивность L
.
При
выборе дросселя по току справедливо условие: I
>
Индуктивность
дросселя: L
=L
- ( L
+ L
)
- полная индуктивность якорной цепи
- индуктивность тиристорного преобразователя
- индуктивность двигателя
Требуемое
значение L
, рассчитывается по условию ограничения пульсаций тока
до допустимого для машины уровня:
=
где,
е
- относительная величина эффективного значения первой
гармоники выпрямленного напряжения (для широко регулируемых ЭП е
=(0,22….0,24). Выберем е
=0,23
Е
- максимально выпрямленная ЭДС ТП, Е
= 513 В
-
относительная величина эффективного значения первой гармоники выпрямленного
тока (для двигателей серии 2ПФ и 4ПФ i
= 0,07)
w
- угловая частота пульсаций
Найдем
w
: w
= 2·p·f·m
где,
f-частота питающей сети (50 Гц), m-число пульсаций ТП (для мостовой схемы m=6)
w
= 2·3,14·50·6=1884,5 с
Таким
образом,
ЯЦориент
=
= 0,0023 Гн
Значение
L
, найденное по условию сглаживания пульсаций, следует
проверить по условию ограничения зоны прерывистых токов
< I
где,
I
- минимальный рабочий ток двигателя.
Определим:
I
по формуле: I
= 0,2 · I
I
= 0,2 ·385 = 77 А
Гранично-непрерывный
ток I
растет с увеличением угла управления тиристорами a, поэтому его следует определить по формуле:
I
=
где,
a
=arccos(
)
R
-полное активное сопротивление якорной цепи ТП-Д, R
=R
+R
+R
Так
как, сглаживающий дроссель еще не выбран, то его сопротивление R
определяется приближенно по формуле
=
DU
-падение напряжения на дросселе
DU
= U
·0,0023
DU
=0,0023·440=1,012 В
=
Ом
=0,0256+0,0381+0,0026=0,0663
Ом
w
=
с
где,
w
-минимальная угловая скорость,
-
номинальная угловая скорость двигателя
Dω- диапазон управления скоростью Dω = 50
w
=
=3,14 с
кФ=
кФ=
=2,739 В·с
E
=2,739·3,14 + 385·0,0663 = 34,126 В
a
=arccos
=86,2°
I
=
Условие
I
<I
выполнено, т.к. 51,447< 57,2 [A]
Дроссель
нужен.ДРориент= LЯЦориент- L
- L
ДРориент = LЯЦориент - L
- L
=0,003-0,0001-0,0015=0,0014 Гн = 1,4мГн >0
> L ДРориент и I
≥
Исходя
из условия: выбираем сглаживающий дроссель:
|
Тип дросселя
|
Ток, I АИндуктивность L, мГн
|
|
|
РСОС-320
|
320
|
4,2
|
Определяем уточнённое значение LЯЦуточн
LЯЦуточн
= L
+ L
+
LДРтаблЯЦуточн =0,0015+0,0001+0,0042=0,0058Гн
1.4 Определение коэффициентов передачи и постоянных времени силовых
элементов
– Коэффициент передачи двигателя при управлении напряжением якоря
– Коэффициент передачи двигателя по возмущению - изменению МС
– Коэффициент передачи тиристорного преобразователя
К
=
DU
=0….10 В К
= tg α=
=51,3
Етп
0
10 В U
Рис1.
Регулировочная характеристика тиристорного преобразователя
– Электромеханическая постоянная времени привода ТЭМ
;
с

– Электромагнитная постоянная времени цепи «преобразователь -
двигатель» ТЯ
с
Глава 2. Компоновка и расчёт статики САУ
2.1 Выбор структуры САУ
Базовая структура САУ определяется на основании варианта технического
задания на проектирование. В соответствии с заданием САУ будет одноконтурной
или многоконтурной с регулированием скорости (САР) или положения.
При выборе типа элементов САУ следует ориентироваться на отечественную
систему УБСР - АИ или агрегатные технические средства АСУ ТП.
Таблица 5. Данные элементов УБСР - АИ
|
Тип элемента
|
Наименование элемента
|
Характеристики элемента
|
|
|
Uвх, В
|
Rвх, кОм
|
Rн, кОм
|
Ку
|
|
У2 - АИ У4 - АИ
|
Операционные усилители
|
±10
|
150
|
2
|
Не менее 10000
|
|
ФВ - IАИ
|
Фазочувствительный
выпрямитель
|
10
|
5
|
2
|
1,25
|
|
ДТ - IАИ
|
Датчик тока
|
0,075…0,2
|
0,01
|
2
|
40…140
|
|
ДН - IАИ
|
Датчик напряжения
|
±10
|
10
|
2
|
1
|
2.2 Построение функциональной схемы САУ
Функциональная схема САУ позволяет определить основные функциональные
связи между звеньями системы. На функциональной схеме САУ введены следующие
обозначения.
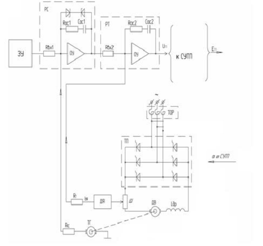
где: ЗУ - задающее устройство скорости ЭП;
РС, РТ - регуляторы скорости и тока якоря;
ДС, ДТ - датчики скорости и тока якоря;
ТП - тиристорный преобразователь;
Д - электродвигатель;
Uз. Uос. - напряжения задания и обратной
связи по скорости;
2.3 Расчёт статических характеристик САУ
При выполнении данного пункта необходимо рассчитать и построить
механические характеристики двигателя W = f(M) в разомкнутой системе на верхней и нижней скоростях по
уравнению
На полученных механических характеристиках двигателя необходимо показать
рабочие точки при граничных скоростях и моментах сопротивления. По
характеристикам следует определить статизм разомкнутой системы на верхней и
нижней скоростях ЭП. По рабочим точкам двигателя необходимо найти рабочие точки
силового преобразователя в соответствующих режимах работы ЭП.
МН = кФ · IЯН;
МН = 2,712 ·171 = 463,752 Н · м
при
М=0
при
М=М
Так
как нам задан диапазон регулирования скорости, то
w
=
где,
∆ω-диапазон управления скорости.
при
М=0 w
=
=3,78 с
при
М=М
w
=
=3,59 с
Определю
просадку скорости:
Dw
=
Dw
=
·100% =5,04 %
Dw
=
Dw
=
·100%=5,02 %
2.4 Выбор элементов САУ и расчёт параметров обратных связей
Рис.
4 Функциональная схема включения датчика и РС
При
использовании аналоговых регуляторов на базе операционных усилителей, например,
регуляторов серии УБСР-АИ, коэффициент передачи обратной связи по скорости
можно определить следующим образом:
,
где: КДС - коэффициент передачи датчика скорости с учетом коэффициентов
передачи потенциометра КП (КП = 0,6) и сглаживающего RC фильтра Кф. (Кф@0,95);
КС - коэффициент приведения обратной связи по скорости к задающему входу
регулятора скорости;
UЗН -
номинальное значение управляющего напряжения задающего устройства (для
элементов УБСР - АИ Uз max=10В.)
w
- номинальная угловая скорость двигателя
В
качестве датчиков скорости могут применяться тахогенераторы постоянного тока
типов ТМГ, ТГ, ТД, ПТ и другие. Тахогенератор выбирается из условия: n
>n
, так как
= 2800 об/мин Исходя из условий выбираем ТД-110
Таблица
6. Технические данные тахогенератора
|
Тип тахогенератора
|
Коэффициент передачи, kТГ,
В × с
|
Сопротивление обмотки
якоря, Ом
|
Макс. ток нагрузки, А
|
Номинальная частота
вращения, об/мин
|
Напряжение возбуждения, В
|
Ток возбуждения, А
|
|
ТД-110
|
0,48
|
66
|
0,15
|
3000
|
27
|
0,3
|
Коэффициент передачи датчика скорости
КДС = КТГ · КФ · КП
Где,
К
- коэффициент передачи потенциометра(0,6)
К
- коэффициент передачи сглаживающего дросселя (0,95)
К
- коэффициент передачи тахогенератора,
КДС
= 0,48 · 0,95 · 0,6 = 0,2736 В·с
Коэффициент
приведения ОС по скорости к задающему входу регулятора скорости
В·с
К
=
=> R
=
R
=
=644,329 кОм
Коэффициент
передачи обратной связи по току в системах подчиненного регулирования
определяется выражением
К
=
двухконтурный регулирование статика компьютерный моделирование
где,
U
- напряжение ограничения регулятора скорости,
получаемое с помощью соответствующего блока ограничения, 10 В
I
- максимальное значение тока якоря двигателя
I
=2·I
I
=2·171= 342 А
К
=
=0,03
Найдем
коэффициент передачи датчика тока К
по
формуле:
К
= К
· К
где,
К
- коэффициент передачи шунта
К
- коэффициент усиления датчика тока ДТ-1АИ
|
Тип элемента
|
Наименование Элемента
|
Характеристики элемента
|
|
|
U ,В
|
R ,кОмR ,кОмК
|
|
|
|
ДТ-IАИ
|
Датчик тока
|
0,075…0,2
|
0,01
|
2
|
40…140
|
Пусть
К
= 100
Вычислим
К
по формуле:
К
=
где,
U
=75мВ
I
≥ I
(I
=171 A), так как I
= 50, 75, 100, 150, 200, 300, 500 А выберу I
=200 А
К
=
=0,000375
К
=0,000375·100=0,0375
Рассчитаем
коэффициент приведения обратной связи по току (К
) к
задающему входу регулятора тока:
К
=
К
=
=0,8
К
=
R
- сопротивление на входе регулятора тока 150 кОм
=
R
=
=187,5 кОм
Глава 3. Синтез и расчёт динамики САУ
.1 Составление передаточных функции звеньев САУ
где: БО - блок ограничения выходного напряжения регулятора скорости;
ДР - дроссель сглаживания пульсаций;
ТОР - токоограничительный реактор;
ТГ - тахогенератор;
Структурная схема двухконтурной системы автоматического управления
электрического двигателя постоянного тока
Рис5 . Структурная схема двухконтурной системы автоматического управления
электрического двигателя постоянного тока
Построенная выше функциональная схема САУ дает возможность выделить
отдельные динамические звенья САУ 1 - го и 2 - го порядка. Для каждого
динамического звена необходимо составить его передаточную функцию (ПФ) и
структурную схему.
ТП вместе с системой управления и фильтром для сглаживания пульсаций
входных сигналов в первом приближении может быть представлен апериодическим
звеном с ПФ:
Тиристорный преобразователь
Тиристорный преобразователь вместе с системой управления и фильтром для
сглаживания пульсаций входных сигналов в первом приближении может быть
представлен апериодическим звеном с передаточной функцией:
W
(р)=
Коэффициент
передачи К
=51,3
Постоянная
времени тиристорного преобразователя
Т
=Т
+t
Т
- постоянная времени фильтра, обычно (0,003…..0,005
с), выберу 0,005 с ;
t
- время запаздывания силовой части ТП
t
=
t
=
=0,00167
[с]
Т
=0,005+0,00167 = 0,00667 c
Двигатель
=0,1514 Ом;
Т
=0,035 с;
К
=0,3687
;
Т
=0,86 c;
Датчик
тока
Датчик
тока при наличии фильтра на выходе следует считать апериодическим звеном с
передаточной функцией:
W
(р)=
Т
=(0,002…0,005) с (выберу 0,002 с)
К
=0,03
Датчик
скорости
Датчики
скорости при наличии фильтра на выходе следует считать апериодическим звеном с
передаточной функцией:
W
(р)=
Т
=( 0,01…0,02) с (выберу 0,02 с)
К
=0,0637 В·с
3.2 Построение структурной динамической схемы и
синтез регуляторов
В САР скорости контур тока чаще всего настраивается на оптимум по
модулю(ОМ), а контур скорости- на симметричный оптимум (СО).
Параметры ПИ-регулятора скорости при настройке на симметричный оптимум
выбирают по формулам:
b1=
t1=4Т
К
=
Суммарная
малая постоянная времени контура скорости
Т
=Т
+2Т
К
=
=0,1185
Т
=Т
+2Т
Т
=Т
+Т
Т
=0,00667+0,002=0,00867 с
Т
=0,02+2·0,00867=0,03734 с
b1=
=97,179
t1=4·0,03734=0,14936
с
Параметры
ПИ-регулятора тока определяются формулами
b2=
t2=Т
К
=
Суммарная
малая постоянная времени контура тока
Т
=Т
+Т
К
=
=10,1651
Т
=0,00667+0,002=0,00867 с
b2=
=0,198
t2=0,035 с
3.3 Исследование системы на компьютере
Так как в SIAM не
реализованы звенья типа пропорционально-интегрального, то данное звено
представляется типовым соединением ,
W
=b1·
=b1·(1+
)=b1+
=b1+
Согласно
алгебре передаточных функций: при параллельных звеньях передаточные функции
суммируются
3.4 Анализ исследования системы на компьютере
1) При
управляющем воздействии (
)
Расчет перерегулирования.
где,:
- максимальное значения выходной переменной,
выбирается из таблицы 1.1 и 1.2
-
установившиеся значения выходной переменной, выбирается из таблицы 1.1 и 1.2

Границы
установившегося значения
Из
таблиц 1.1 и 1.2 определяется время переходного процесса (
), из условий
.
) При
возмущающем воздействии (
)
Статическая ошибка.
Статическая
ошибка определяется по графику переходного процесса при возмущающем
воздействии, при
, (по таблице 2.1 и 2.2).
Расчет
динамической ошибки.
где,
- максимальное значения по модулю выходной переменной
при возмущающем воздействии, выбирается из таблицы 2.1 и 2.2
Переходной процесс по скорости( При Мс = 0, Uз = 1)
|
w, c-1
|
t, c
|
|
0
|
0
|
|
3.7168e-048
|
2.9386e-020
|
|
2.6712e-012
|
2.0678e-006
|
|
5.7676e-010
|
1.2407e-005
|
|
7.9401e-008
|
6.4103e-005
|
|
1.0026e-005
|
0.00032258
|
|
0.00018108
|
0.00085167
|
|
0.00096366
|
0.0014982
|
|
0.0040009
|
0.0024339
|
|
0.013701
|
0.0037226
|
|
0.040954
|
0.0054682
|
|
0.11128
|
0.0078323
|
|
0.28375
|
0.011089
|
|
0.69849
|
0.01575
|
|
1418604
|
0.02214
|
|
614764
|
0.031405
|
|
1855159
|
0.037331
|
|
6.1171
|
0.043256
|
|
2584640
|
0.050541
|
|
1989356
|
0.058152
|
|
11.206
|
0.064465
|
|
12.365
|
0.069648
|
|
13.512
|
0.075016
|
|
14.849
|
0.081669
|
|
16.281
|
0.089408
|
|
17.23
|
0.095012
|
|
18.105
|
0.10062
|
|
19.054
|
0.10733
|
|
19.986
|
0.11484
|
|
20.719
|
0.12169
|
|
21.24
|
0.12731
|
|
21.664
|
0.13259
|
|
40777
|
0.13871
|
|
22.476
|
0.14603
|
|
22.769
|
0.15342
|
|
22.937
|
0.15958
|
|
40625
|
0.16483
|
|
23.081
|
0.17039
|
|
23.082
|
0.17719
|
|
23.011
|
0.18482
|
|
22.889
|
0.19167
|
|
22.756
|
0.1972
|
|
22.605
|
0.2024
|
|
22.398
|
0.20854
|
|
22.114
|
0.21596
|
|
21.797
|
0.22342
|
|
21.518
|
0.22952
|
|
21.273
|
0.23468
|
|
21.001
|
0.24022
|
|
20.657
|
0.24707
|
|
20.262
|
0.2548
|
|
19.982
|
0.26026
|
|
19.702
|
0.26572
|
|
19.362
|
0.27243
|
|
18.98
|
0.28012
|
|
18.709
|
0.28569
|
|
18.446
|
0.29126
|
|
18.14
|
0.29797
|
|
17.811
|
0.30551
|
|
17.526
|
0.31239
|
|
17.305
|
0.31801
|
|
17.108
|
0.32326
|
|
16.892
|
0.32935
|
|
16.65
|
0.33668
|
|
16.425
|
0.34411
|
|
16.252
|
0.35029
|
|
16.117
|
0.35552
|
|
15.985
|
0.36105
|
|
15.837
|
0.36783
|
|
15.688
|
0.37549
|
|
15.571
|
0.38237
|
|
15.487
|
0.3879
|
|
15.417
|
0.39308
|
|
15.345
|
0.39919
|
|
15.27
|
0.40661
|
|
15.208
|
0.4141
|
|
15.168
|
0.42024
|
|
15.14
|
0.42538
|
|
15.117
|
0.43089
|
|
15.095
|
0.43772
|
|
15.081
|
0.44546
|
|
15.076
|
0.45093
|
|
15.076
|
0.4564
|
|
40770
|
0.46312
|
|
15.092
|
0.4708
|
|
15.107
|
0.47776
|
|
15.122
|
0.48333
|
|
15.138
|
0.48847
|
|
15.159
|
0.49451
|
|
15.186
|
0.5019
|
|
15.217
|
0.50945
|
|
15.244
|
0.51565
|
|
15.266
|
0.52081
|
|
15.29
|
0.52625
|
|
15.321
|
0.53301
|
|
15.356
|
0.54076
|
|
15.38
|
0.54628
|
|
15.405
|
0.5518
|
|
15.434
|
0.55852
|
|
15.465
|
0.56614
|
|
15.493
|
0.57306
|
|
15.515
|
0.57865
|
|
15.534
|
0.58384
|
|
15.555
|
0.58991
|
|
15.58
|
0.59728
|
|
15.603
|
0.60477
|
|
15.621
|
0.61096
|
|
15.635
|
0.61614
|
|
15.649
|
0.62162
|
|
15.665
|
0.6284
|
|
15.681
|
0.63611
|
|
15.691
|
0.64163
|
|
15.701
|
0.64715
|
|
15.711
|
0.65387
|
|
15.722
|
0.66148
|
|
15.73
|
0.6684
|
|
15.735
|
0.674
|
|
15.74
|
0.67919
|
|
15.744
|
0.68525
|
|
15.748
|
0.69261
|
|
15.752
|
0.70011
|
|
15.754
|
0.7063
|
|
15.755
|
0.71149
|
|
15.756
|
0.71697
|
|
15.756
|
0.72374
|
|
15.756
|
0.73145
|
|
15.756
|
0.73698
|
|
15.755
|
0.7425
|
|
15.753
|
0.74921
|
|
15.751
|
0.75682
|
|
15.749
|
0.76373
|
|
15.747
|
0.76933
|
|
15.746
|
0.77453
|
|
15.743
|
0.7806
|
|
15.74
|
0.78796
|
|
15.737
|
0.79544
|
|
15.735
|
0.80163
|
|
15.733
|
0.80683
|
|
15.73
|
0.81232
|
|
15.727
|
0.81909
|
|
15.724
|
0.82679
|
|
15.722
|
0.83232
|
|
15.72
|
0.83784
|
|
15.718
|
0.84455
|
|
15.715
|
0.85216
|
|
15.713
|
0.85907
|
|
15.711
|
0.86467
|
|
15.709
|
0.86987
|
|
15.707
|
0.87594
|
|
15.706
|
0.8833
|
|
15.704
|
0.89078
|
|
15.702
|
0.89697
|
|
15.701
|
0.90217
|
|
40739
|
0.90766
|
|
15.699
|
0.91443
|
|
15.698
|
0.92213
|
|
15.697
|
0.92766
|
|
15.696
|
0.93318
|
|
15.696
|
0.93989
|
|
15.695
|
0.94749
|
|
15.695
|
0.95441
|
|
15.694
|
0.96001
|
|
15.694
|
0.96521
|
|
15.694
|
0.97128
|
|
15.693
|
0.97864
|
|
15.693
|
0.98612
|
0.99231
|
|
15.693
|
0.99751
|
|
15.693
|
1
|
Переходной процесс по току( При Мс = 0, Uз = 1)
Переходной процесс по скорости (При Мс=0,5·Мн, Uз = 0)
|
w, c-1
|
t, c
|
|
0
|
0
|
|
-1.8536e-019
|
3.34e-020
|
|
-1.3043e-005
|
2.3503e-006
|
|
-7.826e-005
|
1.4102e-005
|
|
-0.00040435
|
7.2859e-005
|
|
-0.0020348
|
0.00036665
|
|
-0.010187
|
0.0018356
|
|
-0.030879
|
0.0055643
|
|
-0.052295
|
0.0094259
|
|
-0.075815
|
0.013676
|
|
-0.10625
|
0.019215
|
|
-0.14386
|
0.026192
|
|
-0.19789
|
0.036742
|
|
-0.24177
|
0.046179
|
|
-0.26924
|
0.052776
|
|
-0.29372
|
0.059374
|
|
-0.316
|
0.066304
|
|
-0.33446
|
0.073154
|
|
-0.34845
|
0.079536
|
|
-0.35888
|
0.085579
|
|
-0.36679
|
0.091772
|
|
-0.3723
|
0.098438
|
|
-0.37489
|
0.10534
|
|
-0.3746
|
0.11189
|
|
-0.37214
|
0.11793
|
|
-0.36782
|
0.12387
|
|
-0.36129
|
0.13023
|
|
-0.35228
|
0.1371
|
|
-0.34159
|
0.14388
|
|
-0.33047
|
0.15008
|
|
-0.31904
|
0.1559
|
|
-0.30627
|
0.16195
|
|
-0.29134
|
0.16863
|
|
-0.27506
|
0.17558
|
|
-0.25938
|
0.18206
|
|
-0.24493
|
0.18792
|
|
-0.2305
|
0.19372
|
|
-0.21458
|
0.20009
|
|
-0.19726
|
0.20705
|
|
-0.18053
|
0.21385
|
|
-0.16586
|
0.21993
|
|
-0.15247
|
0.2256
|
|
-0.13862
|
0.23162
|
|
-0.12354
|
0.23841
|
|
-0.10852
|
0.24547
|
|
-0.095463
|
0.2519
|
|
-0.084409
|
0.25762
|
|
-0.073889
|
0.26333
|
|
-0.062686
|
0.26978
|
|
-0.051128
|
0.2769
|
|
-0.040837
|
0.28375
|
|
-0.03254
|
0.28971
|
|
-0.025377
|
0.29525
|
|
-0.01818
|
0.30127
|
|
-0.010644
|
0.30821
|
|
-0.003654
|
0.31539
|
|
0.0018786
|
0.32177
|
|
0.0062068
|
0.32734
|
|
0.010133
|
0.33298
|
|
0.014127
|
0.33951
|
|
0.017926
|
0.3468
|
|
0.020913
|
0.35369
|
|
0.023019
|
0.35952
|
|
0.024644
|
0.36494
|
|
0.026107
|
0.37097
|
|
0.027393
|
0.37805
|
|
0.028271
|
0.38536
|
|
0.028701
|
0.39167
|
|
0.028849
|
0.3971
|
|
0.028807
|
0.40268
|
|
0.028528
|
0.4093
|
|
0.027952
|
0.41675
|
|
0.027204
|
0.42365
|
|
0.026454
|
0.42937
|
|
0.025665
|
0.43467
|
|
0.024673
|
0.44072
|
|
0.023383
|
0.44794
|
|
0.021969
|
0.45535
|
|
0.020721
|
0.4616
|
|
0.019638
|
0.4669
|
|
0.018492
|
0.47243
|
|
0.017093
|
0.47913
|
|
0.015512
|
0.48672
|
|
0.014087
|
0.49364
|
|
0.012953
|
0.49925
|
|
0.011921
|
0.50446
|
|
0.010753
|
0.51052
|
|
0.0093893
|
0.51786
|
|
0.0080658
|
0.52534
|
|
0.0070248
|
0.53155
|
|
0.0061924
|
0.53675
|
|
0.0053564
|
0.54224
|
|
0.0043876
|
0.549
|
|
0.0033681
|
0.55669
|
|
0.0026899
|
0.56223
|
|
0.0020579
|
0.56777
|
|
0.0013532
|
0.57448
|
|
0.00063593
|
0.58206
|
|
5.4221e-005
|
0.58897
|
|
-0.00036888
|
0.59457
|
|
-0.00072482
|
0.59979
|
|
-0.0010954
|
0.60586
|
|
-0.0014832
|
0.61321
|
|
-0.0018136
|
0.62068
|
|
-0.0020408
|
0.62687
|
|
-0.0022012
|
0.63207
|
|
-0.0023428
|
0.63757
|
|
-0.0024801
|
0.64434
|
|
-0.0025904
|
0.65203
|
|
-0.0026417
|
0.65756
|
|
-0.0026722
|
0.66309
|
|
-0.0026837
|
0.6698
|
|
-0.0026665
|
0.6774
|
|
-0.0026264
|
0.68431
|
|
-0.0025782
|
0.68992
|
|
-0.002523
|
0.69512
|
|
-0.0024476
|
0.70119
|
|
-0.0023428
|
0.70854
|
|
-0.0022237
|
0.71602
|
|
-0.0021171
|
0.72221
|
|
-0.0020232
|
0.72741
|
|
-0.0019212
|
0.7329
|
|
-0.0017927
|
0.73967
|
|
-0.0016445
|
0.74737
|
|
-0.0015372
|
0.7529
|
|
-0.0014305
|
0.75843
|
|
-0.0013027
|
0.76514
|
|
-0.0011614
|
0.77274
|
|
-0.0010366
|
0.77965
|
|
-0.00093821
|
0.78525
|
|
-0.00084977
|
0.79046
|
|
-0.00075082
|
0.79653
|
|
-0.00063712
|
0.80388
|
|
-0.00052886
|
0.81136
|
|
-0.00044454
|
0.81755
|
|
-0.00037751
|
0.82275
|
|
-0.00031106
|
0.82824
|
|
-0.00023512
|
0.83501
|
|
-0.00015677
|
0.84271
|
|
-0.00010506
|
0.84824
|
|
-5.7606e-005
|
0.85377
|
|
-5.5656e-006
|
0.86048
|
|
4.6196e-005
|
0.86807
|
|
8.7143e-005
|
0.87499
|
|
0.00011684
|
0.88059
|
|
0.00014119
|
0.8858
|
|
0.00016572
|
0.89186
|
|
0.00019033
|
0.89922
|
|
0.00020993
|
0.9067
|
|
0.00022294
|
0.91289
|
|
0.00023182
|
0.91809
|
|
0.00023872
|
0.92358
|
|
0.00024423
|
0.93035
|
|
0.00024678
|
0.93805
|
|
0.00024704
|
0.94358
|
|
0.00024566
|
0.9491
|
|
0.00024198
|
0.95581
|
|
0.00023545
|
0.96341
|
|
0.00022781
|
0.97033
|
|
0.00022124
|
0.97593
|
|
0.00021435
|
0.98113
|
|
0.0002054
|
0.9872
|
|
0.00019357
|
0.99455
|
|
0.00018462
|
1
|
Переходной процесс по току(При Мс=0,5·Мн, Uз = 0)
ВЫВОД
В процессе работы была разработана двухконтурная структура подчиненного
регулирования со следующими параметрами:
перерегулирование при единичном управляющем воздействии s = 47,08 %;
-
время переходных процессов
= 0,34 с.
статическая
ошибка при возмущающем воздействии
динамическая
ошибка при возмущающем воздействии
= 2,39%
,
что
удовлетворяет требованиям к САУ.
ЛИТЕРАТУРА
1. В.М.
Шестаков «Теория автоматического управления. Методические указания к курсовой
работе для студентов по специальности 2102». ВТУЗ-ЛМЗ Ленинград, 1989.
. Егоров
В.Н., Шестаков В.М. «Современные методы расчета динамики замкнутых САУ» -Л.:
СЗПИ, 1982.
. Ф.Ф.
Андреев «Электронные устройства автоматики. М.«Машиностроение» 1978г.
Электроника:
Справочная книга. Ю. А. Быстров, Я. М. Великсон, В. Д. Вогман и др.;. Под ред.
Ю. А. Быстрова.- СПб. :Энергоатомиздат. 1996