Проектирование электрооборудования для нижнего склада лесозаготовительного предприятия

  • Вид работы:
    Курсовая работа (т)
  • Предмет:
    Физика
  • Язык:
    Русский
    ,
    Формат файла:
    MS Word
    720,43 Кб
  • Опубликовано:
    2012-09-09
Вы можете узнать стоимость помощи в написании студенческой работы.
Помощь в написании работы, которую точно примут!

Проектирование электрооборудования для нижнего склада лесозаготовительного предприятия











КУРСОВАЯ РАБОТА

Проектирование электрооборудования для нижнего склада лесозаготовительного предприятия

Содержание

 

Задание

Введение

1. Проектирование электрического оборудования для цеха

2. Проверка двигателя на перегрузочную способность

3. Выбор плавких предохранителей, марки и сечений проводов силовой сети

4. Расчет осветительной установки цеха

5. Определение нагрузки цеха на шины питающей подстанции

6. Расчет компенсирующего устройства силовой установки цеха

7. Электробаланс

8. Выбор трансформаторов

Заключение

Список примененных источников

Задание

1. Силовые установки:

выбрать род тока

произвести выбор элетродвигателей (по току, мощности, частоте вращения,

конструктивному исполнению) для производственных механизмов

выбрать пускорегулирующую аппаратуру (ПРА) для всех двигателей

нанести на план цеха двигатели, пусковые аппараты, систему питания элетродвигателей,

схему силовой сети

выбрать плавкие предохранители

. Осветительные установки

вычертить план цеха в масштабе (без силового оборудования)

выбрать схему освещения, тип светильников, мощность и напряжение ламп

произвести расчет освещения цеха по выбранной норме освещенности

нанести на план цеха распределительные щитки, светильники и осветительную подводку

выбрать предохранители, способ прокладки проводов, их марку и сечение

выбрать понижающий трансформатор для аварийного (ремонтного) освещения

. Определение нагрузки цеха на линии питающей подстанции

определить потребную цеху активную и реактивную мощности с учетом коэффициента

спроса

определить средний коэффициент мощности силовых установок цеха

определить мощность потребную осветительным установкам цеха с учетом

коэффициента одновременности горения ламп и мощность потерь в проводах

рассчитать компенсирующее устройство для повышения коэффициента мощности

до определенной величины

. Электробаланс

определить суммарную активную и реактивную мощность потребную всем

цехам предприятия и средний коэффициент мощности предприятия

рассчитать реактивную мощность установки для повышения коэффициента

мощности всего предприятия

подобрать трансформаторы для покрытия всех потребностей

электроустановок предприятия.

электрооборудование цех силовая установка

Введение


Лесные склады предназначены для приемки, хранения и отгрузки круглого леса, пиломатериалов и щепы с целью дальнейшей транспортировки и передачи потребителям или в соответствующие цеха деревообрабатывающих и перерабатывающих предприятий. Склады разделяются на лесоперевалочные базы, лесные порты, склады потребителей, нижние склады лесозаготовительных предприятий.

Производственный процесс современных лесозаготовительных предприятий характеризуется перенесением основных технологических функций на нижние лесные склады. В связи с этим функции нижних складов расширились, и сам термин склад утратил свое значение. Современные нижние склады превратились в сложные высокомеханизированные предприятия, на которых осуществляется заготовка и первичная обработка сортиментов, их укладка, хранение и отгрузка потребителям.

Одним из показателей работ на нижнем складе является грузооборот, который определяет количество древесины, поступающей или отгружаемой со склада в течение определенного промежутка времени. Для оптимального использования нижнего склада необходимо, чтобы грузооборот был равен его расчетной пропускной способности. При малом грузообороте работа нижнего склада не эффективна из-за частичной загрузки узлов и механизмов. При этом увеличивается себестоимость готовой продукции. При повышенном грузообороте будет нарушен нормальный технологический режим предприятия, что негативно сказывается на качестве продукции и сроке службы оборудования.

Одной из задач лесозаготовительной промышленности является увеличение производства продукции за счет максимально полного комплексного использования лесного фонда и заготовляемой древесины. Поэтому одним из показателей, характеризующим работу нижнего склада, является степень использования низкокачественной древесины и отходов. С этой целью в шпалорезный цех была установлена линия по переработке горбылей на мелкие пиломатериалы и технологическую щепу.

Большая часть леспромхозов Карелии представляет собой крупные промышленные предприятия, оснащенные новой лесозаготовительной техникой.

Электрические машины и механизмы широко применяются во всех фазах процесса лесозаготовки. Подавляющее большинство механизмов имеет электропривод. Это создает условия для комплексной механизации и автоматизации технологических процессов.

Наибольшее количество потребителей электрической энергии располагается на нижних складах. Модернизация автоматических и полуавтоматических линий по разделке, окорке, раскряжевке, брикетированию отходов и др. приводит к увеличению спроса электрической энергии на лесозаготовительных предприятиях. Для многих лесозаготовительных и деревообрабатывающих машин и механизмов характерным является резко переменный режим работы. Резко переменный характер нагрузки требует специальных мер по поддержанию постоянства напряжения и частоты тока. В ряде случаев для механизмов с переменными нагрузками целесообразно подбирать двигатели с повышенной перегрузочной способностью.

Проектирование электрической сети связано с определением мест расположения потребителей энергии, величины нагрузок, выбором напряжения, подбором сечений и марок проводов, обеспечивающих надежность электроснабжения и пожаробезопасность. Важными условиями безопасной эксплуатации и возможностью дальнейшего развития электросети без коренного переустройства являются правильный выбор конструкции трансформаторной подстанции и распределительной сети.

Главной задачей курсового проекта является выбор оптимального варианта питания всех электроустановок, машин, освещения, а так же повышения коэффициента мощности всего предприятия. Для обеспечения высокопроизводительной и безопасной работы в каждом цехе необходимо произвести расчет силовой и осветительной сетей, защитного заземления, а так же обеспечить применение технических средств, повышающих коэффициент мощности.


1. Проектирование электрического оборудования для цеха


Выбор рода тока и величины напряжения для силовых установок цеха

Род тока для силовых установок определяется электрическим типом применяемых двигателей. Требованиям технологического оборудования лесозаготовительных предприятий удовлетворяют трехфазные асинхронные двигатели. Поэтому для работы электрооборудования выбран трехфазный переменный ток и напряжение 380/220 В, допускающее питание силовых и осветительных токоприемников от общего трансформатора (четырех проводная система).

Выбор электродвигателей

При выборе двигателя по мощности исходными данными служат характер нагрузки двигателя и режим работы механизма, для которого выбирается двигатель. Для нормальной работы станка необходимо, чтобы мощность двигателя превышала или была равна мощности станка. При выборе конструктивного типа двигателя исходят из условий окружающей среды, в которой он будет работать. Кроме того учитываем, что при работе в цехе деревообрабатывающего предприятия двигатель должен быть защищен от попадания в него пыли и стружек. По условиям работы выбираем двигатели закрытого обдуваемого типа.

Для привода механизмов, работающих в нормальных условиях, выбираем двигатели серии 4А основного исполнения со степенью защиты IP44 и IP54, способ охлаждения ICA0141 (шпалорезный станок ЦДТ-6-3 и устройство по переработке горбылей на мелкие пиломатериалы и технологическую щепу).

Для привода механизмов, работающих в повторно - кратковременных режимах с частыми пусками или пульсирующей нагрузкой (крановые механизмы, подающий транспортер) выбираем двигатели с повышенным скольжением (двигатели АС).

Таблица 1

 Механизм            Мощность механизма, кВт            Марка двигателя            Мощность двигателя, кВт             Скольжение, %                Частота вращения, об/мин КПД, % сos φ     



 

Питатель ЛТ-79

 7,5

4А132М6УЗ

7,5

3,2

870

85,5

0,81

2,5

2,0

6,5

Транспортер Б-22У

 18,5

4АС180М6УЗ

19

6,0

940

84,5

0,90

2,1

1,9

6,5

Бревносбрасыватель СБР-4-2

 2,8

4А112МА6УЗ

3

5,5

955

81,0

0,76

2,5

2,0

6,0

Поперечный транспортер

 15

4А160М6УЗ

15

3

975

87,5

0,87

2,0

1,2

6,0

Рольганг ЛТ-149.03

5,5

4А132S6УЗ

5,5

4,1

965

85

0,80

2,5

2,0

6,5

Окорочный станок 2ОК-80

 115

4А280М6УЗ

90

2,0

985

92,5

0,89

1,9

1,2

7



4А200L6УЗ

30

2,3

980

90,5

0,90

2,4

1,3

6,5

Скребковый транспортер ТОЦ-16-5

5,5

4А132S6УЗ

5,5

4,1

965

85

0,80

2,5

2,0

6,5

Раскряжевочная установка ЛО-50

9,2

4А132М4УЗ

11

2,8

1460

87,5

0,87

3,0

2,2

7,5

Шпалорезный станок ЦДТ-6-4

 96,4

4А280S6УЗ

75

2

985

92,0

0,89

2,2

1,4

5,5



4А200М6УЗ

22

2,5

975

90,0

0,90

2,4

1,3

6,5

Разделитель потоков ЛТ-149.4

3,4

4А112МВ6УЗ

4

5,1

950

82,0

0,81

2,5

2,0

6,0

Рольганг для шпал ЛТ-149.05

7

4А132М6УЗ

7,5

3,2

870

85,5

0,81

2,5

2,0

6,5

Линия сортировки шпал ЛТ-107

7,5

4А132М6УЗ

7,5

3,2

870

85,5

0,81

2,5

2,0

6,5

Кран-балка

15

4АС160М6УЗ

16

6,0

940

84,0

0,85

2,1

1,9

6,5


7

4АС132М6УЗ

8,5

6,0

940

84,0

0,85

2,1

1,9

6,5

Поперечный транспортер

10

4А160S6УЗ

11

3

975

86,0

0,86

2,0

1,2

6,0

Обрезной станок Ц2Д-7А

53,8

4А250М6УЗ

55

1,5

985

91,5

0,89

2,1

1,2

6,5

Ребровый станок ЦР-4А

32,6

4А225М6УЗ

37

2

980

91,0

0,89

2,3

1,2

6,5

Обрезной станок Ц2Д-5А

43,5

4А250S6УЗ

45

1,5

985

91,5

0,89

2,1

1,2

6,5

Торцовочный станок ЦКБ-40

8,5

4А160S6УЗ

11

3

975

86,0

0,86

2,0

1,2

6,0

Рубительная машина МРНГ-206-1

75

4А280S6УЗ

75

2

985

92,0

0,89

2,2

1,4

5,5

Сортировка щепы СЩ-1

4

4А112МВ6УЗ

4

5,1

950

82,0

0,81

2,5

2,0

6,0

Пневмотранспортная установка ПНТУ-2М

34

4А225М6УЗ

37

2

980

91,0

0,89

2,3

1,2

6,5

Шпалорезный станок ЛО-44А

85

4А280М6УЗ

90

2

985

92,5

0,89

1,9

1,2

7

2.      2. Проверка двигателя на перегрузочную способность


По заданному графику изменения момента механизма, приведенному к валу двигателя, необходимо определить мощность двигателя, необходимую для привода станка, а так же произвести проверку его на перегрузочную способность.

Проверим на перегрузочную способность двигатель шпалорезного станка мощностью Р = 75 кВт, с частотой вращения n = 985 об/мин.

Нагрузочная диаграмма двигателя шпалорезного станка


Pi, кВт

4

12

110

4

12

110

4

110

4

Тi, с

6

1

3,4

5,6

1

3,4

2

0,5

4,1

4


Номинальный момент двигателя определяем по формуле:


Максимальный (критический) момент:


При пилении двигатель работает с перегрузкой и значительно снижает частоту вращения. Согласно механической характеристике, она составляет nmax = 985 об/мин. Таким образом, при пилении двигатель развивает момент:


При проверке двигателя на перегрузочную способность необходимо чтобы выполнялось условие:

 <

Это условие выполняется: 1066 < 1439

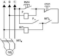
Для запуска и управления двигателями выбираем магнитные пускатели серий П и ПТУ защищенного исполнения. Выбор магнитного пускателя производится по номинальной мощности и номинальному току (например, для двигателя 4А225М5УЗ с номинальной мощностью 34 кВт и номинальным током 69 А подходит пускатель П-522).

Схема магнитного пускателя


При нажатии кнопки "Пуск" включается реле Р, контактами Р1 замыкая цепь питания катушки магнитного пускателя МП. Магнитный пускатель срабатывает и контактами МП1 включает электродвигатель. При выключенном двигателе дополнительное реле Р обесточено. При обрыве линейных проводов В или С отключается реле Р, при обрыве проводов А или С отключается магнитный пускатель МП. В обоих случаях электродвигатель отключается контактами магнитного пускателя МП1.

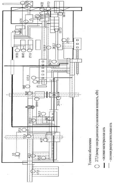
Схема размещения силовых установок цеха


3. Выбор плавких предохранителей, марки и сечений проводов силовой сети


В качестве основного средства защиты от последствий короткого замыкания применяют плавкие предохранители, которые защищают электроаппаратуру от недопустимого перегрева в случае аварии.

Температура проводов при нагрузке током не должна превышать установленных норм.

При коротком замыкании или перегрузке цепи температура провода или кабеля может достигнуть большой величины, в результате чего может разрушиться изоляция, а это в свою очередь может привести к возникновению пожара.

В этом случае необходимо прекратить подачу тока. Плавкие предохранители защищают от недопустимого перегрева, как двигатель, так и питающую его линию. Выключающим элементом в плавком предохранителе является легкоплавкая вставка, которая не должна перегорать при пуске двигателя от его пускового тока, но которая должна плавиться и разрывать цепь, как только ток будет угрожать исправному состоянию изоляции.

Для короткозамкнутых двигателей плавкая вставка выбирается в зависимости от условий пуска. В нашем цехе двигатели работают, как при нормальных условиях пуска (редкие пуски, время разгона 5 ÷ 10 сек.), так и при тяжелых условиях (частые пуски и время разгона до 40 сек.). Потому для первого случая ток плавкой вставки должен удовлетворять условию:

,

а для второго случая:


Так как предохранитель защищает двигатель и питающую линию одновременно, то необходимо, чтобы номинальный ток двигателя не превышал длительно допустимый ток для проводов питающей линии:


Предохранитель для магистрали, питающей группу из n двигателей, выбирается по максимальному току, определяемому из выражения:

,

где Kодн - коэффициент одновременности работы двигателей

Расчет плавкой вставки для окорочного станка 2ОК-80

Станок имеет два двигателя с номинальными мощностями 90 и30 кВт.

Номинальные токи двигателей:


Пусковые токи двигателей:


Ток плавкой вставки для каждого двигателя:

 выбираем плавкую вставку с

 выбираем плавкую вставку с

Предохранитель, устанавливаемый на магистрали, питающей группу из двух двигателей:

,

где Iмаг - максимальный ток магистрали

Kодн - коэффициент одновременности включения двигателей, K = 1

Iн - номинальные токи двигателей данной группы

Iп max - максимальный пусковой ток двигателя данной группы.

, выбираем плавкую вставку с

Исходя из расчетов, выбираем трубчатые предохранители серии ПР-2 с закрытыми патронами без наполнителя, изготавливаемые на номинальный ток от 100 до 1000 А, рассчитанные для монтажа в электрических установках с номинальным напряжением до 500 В и постоянного тока. Они безопасны в обслуживании, так как плавкая вставка перегорает внутри трубки, при этом процесс гашения дуги ускоряется образованием внутри трубки сильного давления газа.

Предохранители для двигателей других механизмов представлены в расчетной схеме силовой сети.

Выбор сечения и марки проводов

В целях экономии финансовых средств, для данного цеха выбираем совместное питание силовых и осветительных установок.

Сечения проводов и кабелей выбирают с таким расчетом, чтобы провод, обладая достаточной механической прочностью, не перегревался проходящим по нему током выше допустимых значений, а величина падения напряжения в линии обеспечивала нормальное напряжение на зажимах токоприемника. В соответствии с этим сечение провода выбирают по двум направлениям: по условиям нагрева и по падению напряжения.

Выбор сечения проводов осуществляется по току нагрузки и проверяется по формуле:

,

где L - длина линии, м

Р - мощность потребителя, Вт

γ - удельная проводимость, м/Ом · мм2

ε - относительные потери, %

U2 - напряжение в конце линии, В

Для распределения электрической энергии в силовой сети цеха выбираем провод марки АПРИ (с алюминиевой жилой, с резиновой изоляцией, обладающей защитными свойствами по ГОСТ 20520-80). Провод такой марки предназначен для прокладки в сухих и сырых помещениях.

Т.к. в цехе трехфазная система питания, к каждому двигателю подводим три одножильных провода определенного сечения. Выбранное сечение провода необходимо проверить на допустимые токовые нагрузки по условию нагревания. Сечение считается достаточным, если ток нагрузки не превосходит тока, допустимого для данного сечения провода. Если же фактическая токовая нагрузка превосходит длительно допустимую, то сечение выбирается по току нагрузки.

Выбор сечения провода для бревносбрасывателя СБР4-2

Мощность установленного двигателя 3 кВт, Iн = 7 А, длина провода 24 м.

Сечение по току нагрузки S = 4 мм2

Проверка сечения на потерю напряжения:


С учетом проверки на потерю напряжения выбираем сечение по току нагрузки S = 4 мм.

Сечение проводов остальных механизмов представлены в расчетной схеме силовой сети.

Расчетная схема силовой сети


Электродвигатель

Пусковое устройство

Кабель

Предохранители на магистраль

Наименование механизма

№ по плану

Iп, А

Iн, А

n, об/мин

Рн, кВт

Тип пускового аппарата

Длина, м

Сечение, мм2

Марка

Ток плавкой вставки, А

Тип предохранителя

Питатель ЛТ-79

1

112

16

1000

7,5

П-522

26

3 х 4

АПРИ

60

100

Транспортер Б-22У

2

112

16

1000

18,5

П-522

26

3 х 4

АПРИ

60

100

Бревносбрасыватель СБР - 4-2

3

112

16

1000

3

П-522

26

3 х 4

АПРИ

60

100

Транспортер

4

112

16

1000

15

П-522

26

3 х 4

АПРИ

60

100

Рольганг ЛТ-149.03

5

112

16

1000

5,5

П-522

26

3 х 4

АПРИ

60

100

Окорочный станок 2ОК-80(1 двигатель)

6

112

16

1000

90

П-522

26

3 х 4

АПРИ

60

100

Окорочный станок 2ОК-80(2 двигатель)

7

112

16

1000

30

П-522

26

3 х 4

АПРИ

60

100

Транспортер ТОЦ-16-5

8

112

16

1000

5,5

П-522

26

3 х 4

АПРИ

60

100

Раскряжевочная установка ЛО-50

9

112

16

1000

11

П-522

26

3 х 4

АПРИ

60

100

Шпалорезный станок ЦДТ-6-4(1 двигатель)

10

112

16

1000

75

П-522

26

3 х 4

АПРИ

60

100

Шпалорезный станок ЦДТ-6-4(2 двигатель)

11

112

16

1000

22

П-522

26

3 х 4

АПРИ

60

100

Разделитель потоков ЛТ149.4

12

112

16

1000

4

П-522

26

3 х 4

АПРИ

60

100

Транспортер

13

112

16

1000

7,5

П-522

26

3 х 4

АПРИ

60

100

Рольганг для шпал ЛТ-149.05

14

112

16

1000

7,5

П-522

26

3 х 4

АПРИ

60

100

Линия сортировки шпал ЛТ-107

15

112

16

1000

7,5

П-522

26

3 х 4

АПРИ

60

100

Кран-балка (1 двигатель)

16

112

16

1000

16

П-522

26

3 х 4

АПРИ

60

100

Кран-балка (2 двигатель)

17

112

16

1000

8,5

П-522

26

3 х 4

АПРИ

60

100

Транспортер

18

112

16

1000

11

П-522

26

3 х 4

АПРИ

60

100

Обрезной станок Ц2Д-7А

19

112

16

1000

55

П-522

26

3 х 4

АПРИ

60

100

Ребровый станок ЦР-4А

20

112

16

1000

37

П-522

26

3 х 4

АПРИ

60

100

Обрезной станок Ц2Д-5А

21

112

16

1000

45

П-522

26

3 х 4

60

100

Торцовочный станок ЦКБ-40

22

112

16

1000

11

П-522

26

3 х 4

АПРИ

60

100

Рубительная машина МРНГ-206-1

23

112

16

1000

75

П-522

26

3 х 4

АПРИ

60

100

Сортировка щепы СЩ-1

24

112

16

1000

4

П-522

26

3 х 4

АПРИ

60

100

Пневмотранспортная установкаПНТУ-2М

25

112

16

1000

37

П-522

26

3 х 4

АПРИ

60

100

Шпалорезный станок ЛО-44А

26

112

16

1000

90

П-522

26

3 х 4

АПРИ

60

100


4. Расчет осветительной установки цеха


Для внутреннего освещения цеха выбрана двухпроводная система и лампы накаливания НГ-50 по ГОСТ 2239-54 с напряжением 220 В.

Расчет освещения

Удельная мощность осветительной установки деревообрабатывающего цеха - 10 Вт/м2, следовательно для цеха площадью 840 м2 необходимо 42 лампы мощностью 200 Вт.

Выбор способа прокладки, марки и сечения проводов, предохранителей

Для питания светильников внутреннего освещения цеха прокладывают от распределительного щитка четырехпроводные магистральные линии к групповым щиткам. От щитков - двухпроводные линии к светильникам. Лампы по фазам распределяют так, чтобы фазы были нагружены равномерно.

Похожие работы на - Проектирование электрооборудования для нижнего склада лесозаготовительного предприятия

 

Не нашли материал для своей работы?
Поможем написать уникальную работу
Без плагиата!
Без нейросетей!