|
Показатели
|
КВ-Р - 4,65-150
|
|
Теплопроизводительность, МВт (Гкал/ч)
|
4,65 (4)
|
|
Вид топлива
|
каменный уголь/ бурый уголь
|
|
Расчетное давление, МПа (кгс/см2)
изб., не менее
|
1,6 (16,3)
|
|
Температура воды, °С на входе выходе
|
70 150
|
|
Температура уходящих газов, °С
|
230
|
|
Температура наружной (изолированной)
поверхности нагрева котла, °С
|
55
|
|
Сопротивление газового тракта, кг/м3
|
37,5/44,4
|
|
Расход воды, т/ч
|
49,5
|
|
Диапазон регулирования, %
|
30-100
|
|
Расход топлива, каменный уголь/ бурый уголь,
кг/ч
|
875/1280
|
|
Гидравлическое сопротивление котла, МПа (кгс/см2)
|
0,25 (2,5)
|
|
КПД котла, каменный уголь/ бурый уголь, %
|
81,11/81,8
|
|
Средняя наработка на отказ, не менее, ч
|
5000
|
|
Удельный выброс оксидов азота, г/м3,
не более, каменный уголь/ бурый уголь
|
0,5/0,4
|
|
Габаритные размеры, мм длина ширина высота
|
6270 3360 6705
|
|
Масса котла расчетная, кг
|
17125
|
|
Масса металла котла, кг
|
6310
|
|
Эквивалентный уровень шума в зоне обслуживания,
ДБа, не более
|
80
|
|
Средний срок службы до списания, лет, не менее
|
20
|
|
Изготовитель
|
Монастырищенский машиностроительный завод им.
60-летия Октября
|
Описание
конструкции котла
Котел КВ-Р - 4,65-150 предназначен для покрытия основных
нагрузок в системах централизованного теплоснабжения и представляет собой
прямоточный агрегат, подогревающий непосредственно воду тепловых сетей. Котел
рассчитан на подогрев воды от 70° до 150° С с качественным регулированием
отпуска тепла, т.е. с постоянным расходом воды через котел.
Температура воды на входе в котел поддерживается постоянной,
равной 70° С на всех нагрузках.
Котел выпускается с топкой для сжигания каменных углей в
соответствии с ГОСТом для слоевого сжигания при содержании летучих не ниже 20%
с приведенной зольностью Ап≤6%∙103 кг/ккал и бурых углей
с теплотворной способностью не ниже 3000 ккал/кг, влажностью не более 40%. Для
каменных и бурых углей содержание мелочи (0-6 мм) в дробленом топливе не более 60%.
Максимальный размер куска не должен превышать 50 мм.
Котел снабжен топкой с пневмомеханическим забрасывателем и
моноблочной ленточной цепной решеткой обратного хода типа ТЛЗМ. Для данного
котла с теплопроизводительностью 4,65 МВт установлена топка ТЛЗМ 1,87/3,0.
Диапазон регулирования нагрузки составляет 25-100%.
Коэффициент избытка воздуха на выходе из топки котла КВ-Р - 4,65-150 - aт = 1,5.
Котел оборудован системой возврата уноса угольной мелочи и
острым дутьем. Воздух на эжектор возврата уноса подается высоконапорным
вентилятором 19ЦС63. От этого же вентилятора подается воздух на острое дутье.
Топочная камера котла (за исключением пода), как и
конвективная шахта, полностью экранирована мембранными панелями, сваренными из
труб Æ 51´4 мм с шагом 80 мм, и проставок шириной 30 мм с
толщиной 4 мм. Мембранные панели обеспечивают газоплотность котла.
Трубы заднего экрана топки в верхней части разведены в фестон
с шагами S1=S2=160 мм и отделяют от топочной камеры камеру догорания, размеры и
расположение которой исключают заброс топлива в конвективные поверхности
нагрева котлов.
Конвективная поверхность нагрева котлов состоит из двух
пакетов. Каждый пакет набирается из П-образных ширм, выполненных из труб Æ 28´З мм. Ширмы пакетов
установлены параллельно фронту котла и расположены таким образом, что их трубы
образуют шахматный пучок с шагами S1=80 мм и S2=26 мм. Число
параллельных змеевиков в каждой ширме - девять. Трубы боковых стен конвективной
шахты являются одновременно стояками конвективных ширм.
Трубы боковых экранов котла вварены непосредственно в
коллекторы Æ 219´8 мм. Трубы фронтового, потолочного и заднего
экранов топки, а также трубы потолочного и заднего экранов конвективной шахты
вварены непосредственно в коллекторы Æ 159´6 мм. Внутри коллекторов
помещены глухие перегородки, посредством которых создается направленное
движение воды со скоростью, обеспечивающей надежную работу котла.
При работе котлов использован принцип противотока, т.е. вода
сначала подается в конвективные поверхности нагрева, а затем - в радиационные
поверхности топочных экранов.
Для удаления наружных отложений с труб конвективной
поверхности нагрева котел оборудован дробеочистительной установкой.
Транспортировка дроби в верхний бункер производится с помощью
воздуходувки.
Котел выполнен бескаркасным. Вес котла передается на нижние
продольные камеры, имеющие опоры.
Конструкция котла позволяет устанавливать его в районах с
сейсмичностью до 9 баллов (включительно).
Изоляция котла - облегченная, натрубная, толщиной около 70
мм. Она может быть выполнена из минераловатных матрацев или совелитовых плит.
Снаружи изоляция закрыта декоративной обшивкой из стального листа толщиной 1
мм. Подвесной свод и неэкранированная часть фронтовой стены топки в районе
забрасывателя набираются из шамотных фасонных кирпичей.
Котлы спроектированы для работы с уравновешенной тягой.

Описание
топочного устройства
Технические характеристики топки ТЛЗМ 1,87/3,0
|
Показатели
|
ТЛЗМ 1,87/3,0
|
|
Рекомендуемое теплонапряжение зеркала горения,
МВт/м2ч (ккал/м2ч)
|
1,16-1,63 (1000-1400)·103
|
|
Рекомендуемое теплонапряжение топочного объема,
МВТ/м3 (ккал/ м3ч)
|
0,29-0,465 (250-400)·103
|
|
Коэффициент избытка воздуха в конце топки
|
1,3-1,5
|
|
Давление воздуха под решеткой, Па (кгс/ м2)
|
490 (50)
|
|
Тип забрасывателей
|
ЗП-400
|
|
Число забрасывателей
|
2
|
|
Ширина решетки, Б, мм
|
1870
|
|
Расстояние между осями валов, А, мм
|
3000
|
|
Активная площадь решетки, м2
|
4,4
|
|
Тип привода
|
ПТБ-1200
|
|
Скорость движения колосникового полотна, м/ч
|
0,36-16,0
|
|
Масса, т
|
11,1
|
Механические топки ТЛЗМ выпускаются пяти типоразмеров. Они
предназначены для установки к паровым котлам и к небольшим водогрейным котлам.
Топливом для этих топок служат грохоченые и рядовые бурые и
каменные угли, по качеству соответствующие Государственным стандартам на угли
для слоевого сжигания. Содержание мелочи 0-6 мм в угле не должно превышать 60%,
максимальный размер куска - 40 мм. Диапазон регулирования - 25-100%.
В топках ТЛЗМ применяется колосниковое полотно ленточного
типа. Оно собирается из пяти типов колосников - звеньев, соединенных
поперечными штырями. Ведущие колосники являются тяговыми элементами и находятся
в зацеплении со звездочками, а крайние колосники выполняют роль бокового
уплотнения. Расстояния между рядами ведущих колосников заполняют ведомыми колосниками,
которые не подвергаются растягивающим усилиям. Живое сечение решетки составляет
3-5%. Колосниковое полотно смонтировано в жесткой сварной раме на салазках для
удобства транспортировки, решетка поставляется заказчику в собранном виде одним
блоком после обкатки на стенде. Боковые коллекторы котлов опираются на
продольные швеллеры рамы решетки. При монтаже рама с колосниковым полотном
устанавливается на заливаемые в бетонный фундамент башмаки и имеет свободное
тепловое расширение в продольном (от фронта) и поперечном (от привода)
направлениях. На переднем башмаке со стороны привода рама жестко крепится
болтами.
Под верхней ветвью колосникового полотна располагается
дутьевой короб, разделенный на две воздушные зоны. Подвод воздуха под решетку
односторонний; с противоположной стороны предусмотрены люки для очистки
поддувала от провала.
В передней и задней частях дутьевого короба смонтированы
уплотнения, препятствующие перетечке воздуха в топку. Верхняя часть
колосникового полотна перемещается по продольным шинам, расположенным под
ведущими колосниками, нижняя часть опирается па продольные балки. Натяжение
колосникового полотна регулируется натяжными винтами путем перемещения ведущего
вала с подшипниками.
Передняя часть рамы закрыта предтопком, футерованным изнутри
огнеупорным кирпичом, причем подвесной свод выполнен из кирпичей, которые
продольными пазами опираются на чугунные балки таврового сечения, а передняя и
боковые стенки предтопка обмурованы прямоугольным кирпичом.
Топливо на колосниковое полотно подается пневмомеханическими
забрасывателями.
Пневмомеханический забрасыватель состоит из пластинчатого
питателя, забрасывающего механизма ротационного типа, каскаднолоткового
угольного ящика и привода. Ротор забрасывателя вращается от электродвигателя
через клиноременную передачу. Дальность заброса топлива регулируется изменением
числа оборотов ротора (505; 710 и 980 об/мин) и угла наклона регулирующей
плиты. Пластинчатый питатель приводится в движение от вала ротора через
клиноременную передачу и импульсный вариатор, соединенный с ведущим валом
питателя цепной передачей.
Подача топлива в топку регулируется изменением скорости
движения пластинчатой цепи. Имеется вал группового управления забрасывателями,
к которому может быть подключена система автоматического регулирования или
дистанционного управления процессом горения. Под лотком ротора устанавливается
коробка пневмозаброса, к которой подводится воздух под давлением 490 Па (50
кгс/м2). Для перемещения колосникового полотна применяется привод
ПТБ-1200. Привод имеет бесступенчатое регулирование скорости вращения за счет
изменения числа оборотов двигателя постоянного тока.
Редуктор имеет предохранительную муфту, которая настраивается
на передачу определенного крутящего момента, зависящего от размера топки. По требованию
заказчика топки могут изготовляться с правым и левым расположением привода.
В топках ТЛЗМ процесс горения полностью механизирован. Уголь
из угольного ящика поступает на питатель пневмомеханического забрасывателя,
непрерывно подающий топливо на вращающийся ротор. Крупные фракции
разбрасываются по всей площади решетки, а мелкие отвеиваются в топочный объем
воздухом, поступающим из коробки пневмозаброса. Горение на решетке происходит в
тонком слое, толщина которого устанавливается в зависимости от сорта топлива и
форсировки. Хорошая продувка слоя воздухом обусловливает отсутствие спекания
угля и сплавления шлака, а интенсивное нижнее зажигание - возможность
устойчивой работы на высоковлажных бурых углях и трудновоспламеняющихся
топливах.
Топка может работать как на холодном дутье, так и на горячем
воздухе. Подогрев воздуха применяется при сжигании высоковлажных бурых углей
для обеспечения падежного воспламенения свежего топлива. По условиям надежности
элементов решетки температура горячего воздуха не должна превышать 250° С. Шлак
с решетки удаляется непрерывно за счет перемещения колосникового полотна в
направлении к фронту. В зависимости от сорта топлива и форсировки топочного
устройства путем изменения скорости движения толщина слоя шлака в конце решетки
поддерживается в пределах 50-100 мм.
В объеме поставки топок ТЛЗМ входят: полотно колосниковое
ленточное в сборе с рамой, передним и задним валами, пневмомеханические
забрасыватели ЗП-400 или ЗП-600, предтопок, привод ПТБ-1200 с электродвигателем
и пускорегулирующей аппаратурой, клапан, метизы (в том числе фундаментные
болты), запасные части но ведомости ЗИП, фасонные огнеупорные материалы.
Топки ТЛЗМ разработаны НПО ЦКТИ им. И.И. Ползунова и
Кусинским машиностроительным заводом им. 60-летия Октября.
Изготовитель - Кусинский машиностроительный завод им.
60-летия Октября.
Расчетная
схема котла
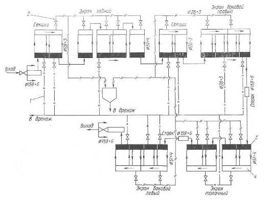
Гидравлическая схема циркуляции теплоносителя
Схема гидравлическая принципиальная котла КВ-Р 4,65-150
1 - трубопроводы дренажные
- трубопроводы спуска воздуха и воздушно-водяной смеси
- нижний коллектор
- верхний коллектор
1.2
Состав, количество и теплосодержание продуктов сгорания
Выбора расчетных избытков воздуха по газовому
тракту котла, расчетная схема котла
Топочная камера котла (за исключением пода), как и
конвективная шахта, полностью экранирована мембранными панелями, сваренными из
труб Æ 51´4 мм с шагом 80 мм, и проставок шириной 30 мм с
толщиной 4 мм. Мембранные панели обеспечивают газоплотность котла.
Трубы заднего экрана топки в верхней части разведены в фестон
с шагами S1=S2=160 мм и отделяют от топочной камеры камеру догорания.
Коэффициент избытка воздуха в топке принимаю следующий: αг=1.25. Коэффициент избытка воздуха по мере движения продуктов
сгорания по газоходам котла увеличивается. Расчет веду по формуле:
ai =
aт +
Dai
aт =1,25+0,1=1,35
aк =1,35+0,15=1,5
a¢вп=1,5+0,1=1,51
aух =1,51+0,12=1,63
Расчетная схема котла
Состав и количество продуктов сгорания
Таблица 1. Состав и количество продуктов сгорания
|
Наименование величины
|
Формула расчета
|
Коэффициент избытка воздуха a
|
|
|
aт=1,35
|
aк=1,5
|
aв¢=1,51
|
aв¢¢=1,63
|
|
Теоретический объем воздуха необходимый для
сгорания, м3/кг
|
V0=0,0889 (CP+0,375
SP)+0,265 HP-0,033 QP
|
4,7488
|
|
Величина a-1
|
|
0,35
|
0,5
|
0,51
|
0,63
|
|
Объем избыточного воздуха, м3/кг
|
DV=(a-1) V0
|
1,6621
|
2,3744
|
2,4219
|
2,9918
|
|
Избыточный объем водяных паров, м3/кг
|
DVH2O=
0,0161 (DV)
|
0,0268
|
0,0382
|
0,0390
|
0,0482
|
|
Теоретический объем трехатомных сухих газов, м3/кг
|
VRO2=0,01866
(CP+0,375 SP)
|
0,8630
|
|
Теоретический объем двухатомных газов, м3/кг
|
VR2min=0,79V0+0,8
NP/100
|
3,7556
|
|
Действительный объем сухих газов, м3/кг
|
Vс..г.=VRO2+VR2+DV
|
6,281
|
6,9930
|
7,0405
|
7,6103
|
|
Теоретический объем водяных паров, м3/кг
|
VH2Omin=0,111HP+0,0124WP+0,0161V0
|
1,2386
|
|
Действительный объем водяных паров, м3/кг
|
VH2O=VH2Omin+DVH2O
|
1,2653
|
1,2768
|
1,2776
|
1,2867
|
|
Общий объем дымовых газов, м3/кг
|
åV=Vс.г.+VH2O
|
7,5460
|
8,2698
|
8,3180
|
8,8971
|
|
Объемная доля сухих трехатомных газов, м3/кг
|
r RO2 = VRO2
/ åV
|
0,1144
|
0,1043
|
0,1037
|
0,0970
|
|
Объемная доля водяных паров, м3/кг
|
r H2O = VH2O
/ åV
|
0,1677
|
0,1544
|
0,1536
|
0,1446
|
|
Общая объемная доля трехатомных газов, м3/кг
|
r п = r RO2 +
r H2O
|
0,2820
|
0,2587
|
0,2573
|
0,2416
|
|
Масса дымовых газов, кг/кг
|
Gг=1 - (Ap/100)
+ 1,306 a V0
|
9,0346
|
9,9649
|
10,0270
|
10,7712
|
|
Средняя плотность дымовых газов
|
rг=Gг / åV
|
1,1973
|
1,2050
|
1,2054
|
1,2106
|
Теплосодержание продуктов сгорания
Таблица 2. Теплосодержание продуктов сгорания
1.3
Составление теплового баланса котла
Уравнение баланса тепла котельного агрегата может быть
представлено в виде:
+q1+q2+q3+q4+q5+q6=100%
q - полезная теплота2 - потери тепла с уходящими
газами3 - потери тепла от химического недожога топлива4 -
потери тепла от механического недожога топлива5 - потери тепла за
счёт наружного охлаждения котла6 - потери тепла со шлаком
Потери тепла от химического недожога топлива, q3=0,5%
Потери тепла от механического недожога топлива, q4=3,0%
Потери тепла за счёт наружного охлаждения котла, q5=1,75
Температуру уходящих газов принимаем Jух=160 °С, тогда потеря с
уходящими газами определяется (SVC)Jух = 1974 кДж/м3
Теплосодержание воздуха, поступающего в топку и газоходы
определяю по формуле:
Qв = aух · V0 · Cв · tв · 4,19
Cв = 0,32 кДж/кг при tв = 30 °С
Qв = 1,63 · 4,7488 · 0,32 · 30 ·
4,19 = 311,3
Т.о., потери тепла с уходящими газами считаются по формуле:
q2 = [(ΣVC) · tух - Qв ] · 100% / Qрн
q2 = [1974 - 311,3] · 100% / 18630 = 8,9%
Потери тепла со шлаком находим по формуле:
q6=Ap420/Q
q6 = 33,8 ·
420 / 18630 = 0,762%
Коэффициент полезного действия котла определяется по формуле:
η = 100 - (q2 + q3
+ q4 + q5 + q6)
η = 100 - (8,9 + 0,5 + 3,0 + 1,75 + 0,762)
= 85%
Величину коэффициента сохранения тепла определим по формуле:
φ = 1 - q5 / (η + q5)
φ = 1 - 1,75 / (85 + 1,75) = 0,9798
Определяю расход топлива по формуле:
кг/ч
1.4
Поверочный тепловой расчёт топочной камеры
Определение
лучевоспринимающей поверхности
Определим площадь ограждающих поверхностей:
бок.ст. = 2,835 м ∙3 м = 8,505 м2,пер.ст.
= 1,87 м ∙ 3 м = 5,61 м2,пот. = 1,87 м ∙
2,835 м = 5,3 м2,
Общая площадь ограждающих поверхностей котельного агрегата
составила:ст. = 8,505∙2+5,61+4,363+5,3∙2+2,1∙2 =
41,78 м2
Лучевоспринимающая площадь поверхности нагрева настенных
экранов:
Hл=SFпл×Х
где Fпл - площадь, занятая экраном.
Нл=(8,352∙2+2,425+4,184+5,157+3,82∙2) ∙
0,99 = 35,75 м2
Степень экранирования топки:
c=Fл/Fст
c=35,75/41,78=0,856
Расчет
теплообмена в топочной камере
Полезное тепловыделение в топке равно
Qт=(åV) tт.г.= Iт.г.=Q
+ Qв, где
Qв - тепло
вносимое воздухом
Qв=aт ∙V0 ∙Cв ∙tв, Св. - объемная теплоемкость воздуха Св.=1,34
кДж/м3 0С
tв -
температура воздуха tв=30 0С
Qт=
кДж/кг
По графику I-t находим температуру горения: tт.г.= 1504
0С
Для определения температуры на выходе из топке составим таблицу 3.
Полученная температура ниже принятой на 10° С, что входит в
допустимые нормы ± 50° С. Следовательно расчет считаем оконченным.
Таблица 3. Определение температуры на выходе из топки
|
Наименование величины
|
Условное обозначение
|
Расчетные формулы
|
Расчетные данные
|
Результат
|
|
Объем топки, м3
|
VT
|
Fбок.ст. ∙ а
|
7,7376∙2
|
15,475
|
|
Общая площадь ограждающих поверхностей, м2
|
HCT
|
-
|
-
|
32,87
|
|
Эффективная толщина излучающего слоя, м
|
S
|
3,6 3,6∙ 1,695
|
|
|
|
Коэффициент тепловой эффективности экрана
|
y
|
хx
|
0,990,6
|
0,594
|
|
Суммарная поглощающая способность 3-х атомных
газов, мМПа
|
PПS
|
rпPS
|
0,2820,11,695
|
0,048
|
|
Температура газов на выходе из топки, 0С
|
uT¢¢
|
Принимается
|
|
900
|
|
Коэффициент ослабления 3-х атомными газами, 1/мМПа
|
кг
|
-
|
-
|
8,1
|
|
Коэффициент ослабления лучей частицами золы,
1/мМПа
|
кзл
|
-
|
-
|
0,053
|
|
Средняя массовая концентрация золы, т/м3
|
mзл
|
 4,031
|
|
|
|
Коэффициент ослабления лучей частицами кокса
|
кк
|
-
|
-
|
0,150
|
|
Коэффициент ослабления лучей, 1/мМПа
|
к
|
кгrп+кзлmзл+кк
|
8,10,282+0,053 4,031+0,15
|
2,648
|
|
Суммарная оптическая толщина среды
|
кPS
|
-
|
3,0060,11,37
|
0,449
|
|
Степень черноты факела
|
aф
|
1 - e - kPS
|
1 - 2,7 - 0,449
|
0,362
|
|
Коэффициент М
|
М
|
0,59 - 0,5xт
|
0,59 - 0,50
|
0,59
|
|
Тепловыделения в топке на 1 м2
ограждающих поверхностей, кВт/м2
|
-
|
 166,377
|
|
|
|
Действительная температура дымовых газов на
выходе из топки, 0С
|
uт¢¢
|
-
|
-
|
890
|
|
Энтальпия дымовых газов на выходе из топки,
кДж/кг
|
Iг¢¢
|
I-t диаграмма
|
-
|
10336
|
|
Тепло переданное излучением в топку, кДж/кг
|
QЛ
|
(QT - Iг¢¢)j
|
(18626 - 10336) 0,978
|
8115,1
|
1.5
Поверочный тепловой расчет конвективных поверхностей нагрева.
Расчет
первого конвективного пучка
Таблица 4. Конструктивные характеристики 1 газохода
|
Наименование величины
|
Условное обозначение
|
Расчетная формула
|
|
|
Общий вид
|
Числовые значения
|
|
|
Поверхность нагрева, м2
|
H1
|
p dнln
|
3,140,0282154
|
27,093
|
|
Число труб в ряду
|
z1
|
-
|
|
7
|
|
Число рядов труб
|
z2
|
-
|
|
22
|
|
Диаметр труб, мм
|
dн
|
-
|
|
28´3
|
|
Расчетные шаги труб:
|
|
|
|
|
|
поперечный, мм
|
S1
|
-
|
|
80
|
|
продольный, мм
|
S2
|
-
|
|
46
|
|
Относительный поперечный шаг
|
s1
|
S1/dн
|
80/28
|
2,857
|
|
Относительный продольный шаг
|
s2
|
S2/dн
|
46/28
|
1,643
|
|
Сечение для прохода газов, м2
|
F1
|
ab - z1b dн
|
0,6082 - 72 0,028
|
0,824
|
|
Эффективная толщина излучающего слоя, м
|
S
|
[2(0,080+0,046)/ 0,028-4,1]0,0280,137
|
|
|
Таблица 5. Тепловой расчет 1 газохода.
|
Наименование величины
|
Условное обознач.
|
Расчетные формулы
|
Результаты
|
|
|
|
Общий вид
|
Числовые значения
|
600 0С
|
400 0С
|
|
Температура дымовых газов перед 1 газоходом, 0С
|
u1¢
|
Из расчета топки
|
|
890
|
890
|
|
Энтальпия дымовых газов перед 1 газоходом,
кДж/кг
|
I1¢
|
Диаграмма I-t
|
|
10336
|
10336
|
|
Температура дымовых газов за 1 газоходом, 0С
|
u1¢¢
|
Задаемся
|
|
600
|
400
|
|
Энтальпия дымовых газов после 1 газохода,
кДж/кг
|
I1¢¢
|
Диаграмма I-t
|
|
6418,4
|
3716,6
|
|
Тепловосприятие 1 газохода по уравнению
теплового баланса, кДж/кг
|
Qб1
|
j (I¢ - I¢¢+ DIВ)
|
0,978 (10336-6418,4) 0,978 (10336-3716,6)
|
3834,95
|
6479,7
|
|
Средняя температура дымовых газов, 0С
|
uср
|
(u1¢+u1¢¢) / 2
|
(945+600) / 2 (945+400) / 2
|
745
|
645
|
|
Средний температурный напор, 0С
|
Dtср
|
uср - tk
|
uср¢ - 110
|
635
|
535
|
|
Средняя скорость дымовых газов, м/с
|
wуч
|
 10,0269,042
|
|
|
|
|
Значение коэффициента теплоотдачи конвекцией,
Вт/м2К
|
aК
|
aНcZcScФ
|
101111,02 99111,05
|
103,02
|
99,75
|
|
Суммарная поглощающая способность 3-ех атомных
газов, мМПа
|
PПS
|
rпPS
|
0,2820,10,137
|
0,00387
|
0,00387
|
|
Коэффициент ослабления 3-ех атомными газами,
1/мМПа
|
кг
|
-
|
-
|
35
|
38
|
|
Суммарная оптическая толщина среды
|
кPS
|
кГ rпPS
|
кГ 0,2820,10,137
|
0,135
|
0,147
|
|
Степень черноты газового потока
|
а
|
1 - e - kPS
|
1 - 2,7 - kPS
|
0,127
|
0,137
|
|
Температура загрязненной стенки, 0С
|
tS
|
tk + Dt
|
110+60
|
170
|
170
|
|
Коэффициент теплоотдачи излучением, Вт/м2К
|
aЛ
|
aНа
|
680,127 380,137
|
8,612
|
5,196
|
|
Суммарный коэффициент теплоотдачи, Вт/м2К
|
a1
|
x(aК + aЛ)
|
(103,02+8,612) (99,75+5,196)
|
111,632
|
104,946
|
|
Коэффициент теплопередачи, Вт/м2К
|
к1
|
ya1
|
0,65111,632 0,65104,946
|
72,561
|
68,215
|
|
Тепловосприятие 1 газохода по уравнению
теплопередачи, кДж/кг
|
QТ1
|
 4251,693367,57
|
|
|
|
|
Действительная температура дымовых газов за 1
газоходом, 0С
|
u1¢¢
|
Из графика 2
|
|
572
|
572
|
|
Действительный температурный напор, 0С
|
Dt
|
(u1¢+u1¢¢) / 2 - tk
|
(890+572)/2 - 110
|
621
|
621
|
|
Фактическое тепловосприятие 1 газохода, кДж/кг
|
QТ1
|
 4157,954157,95
|
|
|
|
|
Действительная энтальпия дымовых газов после 1
газохода, кДж/кг
|
I1¢¢
|
Диаграмма I-t
|
|
6040,15
|
6040,15
|
График 2. Температура на выходе из 1 конвективного пучка
Расчет
второго конвективного пучка
Таблица 6. Конструктивные характеристики 2 газохода
|
Наименование величины
|
Условное обозначение
|
Расчетная формула
|
Результат
|
|
|
Общий вид
|
Числовые значения
|
|
|
Поверхность нагрева, м2
|
H2
|
p dнln
|
3,140,0281,87342
|
27,093
|
|
Число труб в ряду
|
z1
|
-
|
|
7
|
|
Число рядов труб
|
z2
|
-
|
|
22
|
|
Диаметр труб, мм
|
dн
|
-
|
|
28´3
|
|
Расчетные шаги труб:
|
|
|
|
|
|
поперечный, мм
|
S1
|
-
|
|
80
|
|
продольный, мм
|
S2
|
-
|
|
46
|
|
Относительный поперечный шаг
|
s1
|
S1/dн
|
80/58
|
2,857
|
|
Относительный продольный шаг
|
s2
|
S2/dн
|
46/28
|
1,643
|
|
Сечение для прохода газов, м2
|
F2
|
ab - z1b dн
|
0,562 - 72 0,028
|
0,824
|
|
Эффективная толщина излучающего слоя, м
|
S
|
[2(0,080+0,046)/ 0,028-4,1]0,0280,137
|
|
|
Таблица 7. Тепловой расчет 2 газохода
|
Наименование величины
|
Условное обознач.
|
Расчетные формулы
|
Результаты
|
|
|
|
Общий вид
|
Числовые значения
|
400 0С
|
200 0С
|
|
Температура дымовых газов перед 2 газоходом, 0С
|
u2¢
|
Из расчета 1 газохода
|
|
572
|
572
|
|
Энтальпия дымовых газов перед 2 газоходом,
кДж/кг
|
I2¢
|
Диаграмма I-t
|
|
6040,15
|
6040,15
|
|
Температура дымовых газов за 2 газоходом, 0С
|
u2¢¢
|
Задаемся
|
|
400
|
200
|
|
Энтальпия дымовых газов после 2 газохода,
кДж/кг
|
I2¢¢
|
Диаграмма I-t
|
|
4710,13
|
2048,73
|
|
Тепловосприятие 2 газохода по уравнению
теплового баланса, кДж/кг
|
Qб2
|
j (I¢ - I¢¢+ DIВ)
|
0,978 (6040-471,13) 0,978 (6040-2048,7)
|
1329,98
|
3934,39
|
|
Средняя температура дымовых газов, 0С
|
uср
|
(u2¢+u2¢¢) / 2
|
(572+400) / 2 (572+200) / 2
|
486
|
386
|
|
Средний температурный напор, 0С
|
Dtср
|
uср - tk
|
uср¢ - 110
|
376
|
276
|
|
Средняя скорость дымовых газов, м/с
|
wуч
|
 7,4766,491
|
|
|
|
|
Значение коэффициента теплоотдачи конвекцией,
Вт/м2К
|
aК
|
aНcZcScФ
|
87111,06 77,5111,08
|
92,22
|
83,7
|
|
Суммарная поглощающая способность 3-ех атомных
газов, мМПа
|
PПS
|
rпPS
|
0,2820,10,137
|
0,00355
|
0,00355
|
|
Коэффициент ослабления 3-ех атомными газами,
1/мМПа
|
кг
|
-
|
-
|
43
|
45
|
|
Суммарная оптическая толщина среды
|
кPS
|
кГ rпPS
|
кГ 0,2820,10,137
|
0,153
|
0,160
|
|
Степень черноты газового потока
|
а
|
1 - e - kPS
|
1 - 2,7 - kPS
|
0,142
|
0,148
|
|
Температура загрязненной стенки, 0С
|
tS
|
tk + Dt
|
110+60
|
170
|
170
|
|
Коэффициент теплоотдачи излучением, Вт/м2К
|
aЛ
|
aНа
|
410,142 220,148
|
5,803
|
3,248
|
|
Суммарный коэффициент теплоотдачи, Вт/м2К
|
a1
|
x(aК + aЛ)
|
(92,22+5,803) (83,7+3,248)
|
58,814
|
57,281
|
|
Коэффициент теплопередачи, Вт/м2К
|
к1
|
ya1
|
0,6558,814 0,6557,281
|
38,229
|
37,232
|
|
Тепловосприятие 2 газохода по уравнению
теплопередачи, кДж/кг
|
QТ2
|
 1326,38948,234
|
|
|
|
|
Действительная температура дымовых газов за 2
газоходом, 0С
|
u2¢¢
|
Из графика 2
|
|
400
|
400
|
|
Действительный температурный напор, 0С
|
Dt
|
(u2¢+u2¢¢) / 2 - tk
|
(362+248)/2 - 110
|
376
|
376
|
|
Фактическое тепловосприятие 2 газохода, кДж/кг
|
QТ2
|
 1326,381326,38
|
|
|
|
|
Действительная энтальпия дымовых газов после2
газохода, кДж/кг
|
I2¢¢
|
Диаграмма I-t
|
|
4710
|
График 3. Температура на выходе из 2 конвективного пучка.
2.
Конструктивный расчет хвостовых поверхностей нагрева
Конструктивный расчет воздухоподогревателя
Принимаем следующие параметры:
d = 40х3 мм
S1= 60 мм
S2= 42 мм
1) Определяю площадь живого сечения для
прохода газов по формуле:
Для этого определим следующие необходимые параметры:
, где:
Принимаем скорость движения газов равную 10 м/с. (Скорость газов
должна лежать в пределах от 9 до 13 м/с).
2)
Определяю площадь живого сечения для прохода воздуха по формуле:
Для этого определим следующие необходимые параметры:
, где:
Принимаем скорость движения воздуха равную 5 м/с. (Скорость
воздуха должна лежать в пределах от 4,5 до 6 м/с).
3) Определяю теоретическое количество труб в
воздухоподогревателе:
штук
4) Определяю тепловосприятие воздуха в
воздухоподогревателе:
кДж/кг
кДж/кг
кДж/кг
кДж/кг
5) Определяю площадь поверхности нагрева
воздухоподогревателя:
Для этого определим следующие необходимые параметры:
Коэффициенты для
и
получены с номограмм для скоростей 10 м/с
и 5 м/с для газов и воздуха соответственно.
Определяю температурный напор по формуле:
6) Определяю теоретическую высоту
воздухоподогревателя по формуле:
Так как высота котла 3,1 м то высоту воздухоподогревателя принимаю
2,7 м. Принимаю воздухоподогреватель двухходовой по газам.
7) Определим количество рядов труб и
количество труб в ряду.
Пусть воздухоподогреватель имеет квадратное сечение, тогда:
z1 = z2 =
=
шт.
Т.к. воздухоподогреватель двухходовой по газам, то получим: z1=42, z2=21
Тогда сечение для прохода воздуха будет следующее:
Найдем скорость воздуха при полученном сечении для прохода
воздуха:
Полученная скорость не удовлетворяет условию, что скорость должна
лежать в диапазоне от 4,5 до 6 м/с. Используя метод последовательных
приближений изменяю параметры воздухоподогревателя для достижения значений
скорости воздуха и газов находящихся в требуемых диапазонах. Уменьшаю площадь
живого сечения для прохода воздуха. В результате получаю следующие
предварительные характеристики: число труб в ряду уменьшаю до z1 = 16 шт. Число рядов увеличиваю до z2 = 50 шт.
Принимаю высоту воздухоподогревателя 2,85 м.
8) Для новых значений: z1 = 16 шт., z2 = 50 шт. пересчитаю
площади живых сечений для прохода воздуха и прохода газов:
- данная скорость удовлетворяет требуемому условию: ω =[4,5 - 6] м/с
- данная скорость удовлетворяет требуемому условию ω = [9 - 12] м/с
9) Определяю действительное тепловосприятие
воздуха в воздухоподогревателе:
Для этого определим следующие необходимые параметры:
Определим температуру, с которой воздух выйдет из
воздухоподогревателя:
Решая следующее уравнение найдем Тср.:
Тср=140,6 °С. Тогда tг.в.=251,2
°С.
Действительный температурный напор:
Действительное тепловосприятие воздуха в воздухоподогревателе
будет равно:
кДж/кг
Полученное значение близко к теоретическому значению
тепловосприятия в воздухоподогревателе
кДж/кг, следовательно, расчет считаю оконченным.
В ходе конструктивного расчета я получил воздухоподогреватель
двухходовой по газам и двухходовой по воздуху со следующими характеристиками:
|
Характеристика воздухоподогревателя
|
Условное обозначение
|
Значение
|
|
Поверхность нагрева, м2
|
286,5
|
|
|
Диаметр труб, мм
|
d
|
40´3
|
|
Количество труб в ряду Количество рядов труб
|
z1 z2
|
8 50
|
|
Поперечный шаг труб Продольный шаг труб
|
S1 S2
|
60 42
|
|
Относительный поперечный шаг Относительный
продольный шаг
|
σ1 σ2
|
1,5 1,05
|
|
Площадь живого сечения для прохода газов, м2
|
0,43
|
|
|
Площадь живого сечения для прохода воздуха, м2
|
0,456
|
|
Скорость движения газов, м/с Скорость движения воздуха, м/с
11,88
|
5,78
|
|
|
|
Количество труб
|
n
|
800
|
3.
Проверка теплового баланса
Тепловой баланс котельного аппарата проверяют по полученному
теплу и находят невязку, которая не должна превышать 0,5%.
,
где Qл, Qк Qвзп - количество теплоты воспринятые лучевоспринимающими
поверхностями, газоходами котла, воздухоподогревателем, кДж/кг
DQ=
кДж/кг
Следовательно, тепловой баланс выполняется.
4.
Тепловая схема ТГУ и ее расчет
4.1
Выбор тепловой схемы ТГУ и ее описание
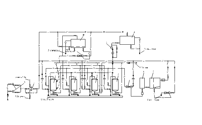
Тепловая схема водогрейной котельной с закрытой
системой горячего водоснабжения
Тепловая схема водогрейной котельной с закрытой системой
горячего водоснабжения - одна из наиболее распространенных. По этой схеме
обратная вода из теплосети сетевым насосом 2 подается в водогрейный котел 1,
где нагревается до расчетной температуры, а затем направляется в подающую
магистраль теплосети. Кроме того, горячая вода из котлов используется в
водоводяных теплообменниках 4 для подогрева холодной воды, поступающей из
водопровода на химическую водоподготовку 5 и идущей далее на подпитку утечек в
теплосети.
Пройдя химическую водоподготовку, подпиточная вода
дополнительно подогревается в охладителе выпара 11, а затем отправляется в
колонку атмосферного деаэратора 10. Из деаэратора подпиточный насос 6 подает
воду во всасывающую магистраль сетевого насоса. Для обеспечения необходимой
температуры воды перед котлами (на 5 градусов выше температуры точки росы) на
перемычке 1 установлен рециркуляционный насос 12, который забирает нагретую
воду в котлах и подмешивает ее в обратную магистраль перед котлами. По
перемычке 11, на которой установлен регулятор расхода 13, обратная вода из
теплосетей может расхолаживать горячую воду, идущую из котлов в теплосеть.
.2
Расчет пепловой схемы ТГУ
|
Наименование
|
Обозначение
|
Значение величины при характерных режимах
работы котельной
|
|
|
Максимально-зимнем
|
Наиболее холодного месяца
|
Летнем
|
|
Место расположения котельной
|
-
|
Тында
|
|
Максимальные расходы теплоты (с учетом потерь и
расхода на мазутное хозяйство), МВт:
|
|
|
|
|
|
На отопление жилых и общественных зданий
|
8
|
|
|
|
|
На вентиляцию общественных зданий
|
4
|
|
|
|
|
На горячее водоснабжение
|
331,5
|
|
|
|
|
Расчетная температура наружного воздуха для
отопления, 0С
|
-42-31,7
|
|
|
|
|
Расчетная температура наружного воздуха для
вентиляции, 0С
|
-31,7
|
|
|
|
|
Температура воздуха внутри помещений
|
1818
|
|
|
|
|
Температура сырой воды, 0С
|
5515
|
|
|
|
|
Температура подогретой сырой воды перед
химводоочисткой, 0С
|
191919
|
|
|
|
|
Температура подпиточной воды после охладителя
деаэрированной воды, 0С
|
707070
|
|
|
|
|
Коэффициент собственных нужд химводоочистки
|
1,11,11,1
|
|
|
|
|
Температура воды на выходе из водогрейных
котлов, 0С
|
150150120
|
|
|
|
|
Температура воды на входе в водогрейный котёл, 0С
|
707070
|
|
|
|
|
Расчетная температура горячей воды после
местных теплообменников горячего водоснабжения, 0С
|
606060
|
|
|
|
|
Предварительно принятый расход химически
очищенной воды, т/ч
|
2,62,60,55
|
|
|
|
|
Предварительно принятый расход воды на подогрев
химически очищенной воды, т/ч
|
1,31,30,15
|
|
|
|
|
Температура греющей воды после подогревателя
химически очищенной воды,0С
|
108108108
|
|
|
|
|
КПД подогревателей
|
h
|
0,98
|
0,98
|
0,98
|
1.
Коэффициент
снижения расхода теплоты на отопление и вентиляцию для режима наиболее
холодного месяца:
1.
Температура
воды на нужды отопления и вентиляции в подающей линии для режима наиболее
холодного месяца 0С:
1.
Температура
обратной сетевой воды после системы отопления и вентиляции для режима наиболее
холодного месяца 0С:
1.
Отпуск
теплоты на отопление и вентиляцию с учетом потерь, МВт:
·
для
максимально-зимнего режима:
·
для
режима наиболее холодного месяца:
1.
Суммарный
расход теплоты на отопление, вентиляцию и горячее водоснабжение, МВт:
·
для
максимально-зимнего режима:
·
для
режима наиболее холодного месяца:
1.
Расход
воды в подающей линии системы теплоснабжения для нужд горячего водоснабжения
для максимально-зимнего режима, т/ч:
1.
Тепловая
нагрузка подогревателей первой ступени (на обратной линии сетевой воды) для
режима наиболее холодного месяца, МВт:
1.
Тепловая
нагрузка подогревателей второй ступени для режима наиболее холодного месяца,
МВт:
Расход сетевой воды на местный теплообменник второй ступени, т.е.
на горячее водоснабжение:
1.
для
режима наиболее холодного месяца, т/ч:
для летнего режима, т/ч:
1.
Расход
сетевой воды на отопление и вентиляцию, т/ч:
·
для
максимально-зимнего режима, т/ч:
·
для
режима наиболее холодного месяца, т/ч:
1.
Расход
сетевой воды внешними потребителями на отопление, вентиляцию и горячее водоснабжение,
т/ч:
·
для
максимально-зимнего режима, т/ч:
·
для
режима наиболее холодного месяца, т/ч:
·
для
летнего режима, т/ч:
1.
Температура
обратной сетевой воды после внешних потребителей, 0С:
·
для
максимально-зимнего режима, 0С:
·
для
режима наиболее холодного месяца, 0С:
·
проверяется
для летнего режима, 0С:
1.
Расход
подпиточной воды для восполнения утечек в теплосети внешних потребителей, т/ч:
·
для
максимально-зимнего режима, т/ч:
·
для
режима наиболее холодного режима, т/ч:
·
для
летнего режима, т/ч:
1.
Расход
сырой воды, поступающей на химводоочистку, т/ч:
·
для
максимально-зимнего режима, т/ч:
·
для
режима наиболее холодного месяца, т/ч:
·
для
летнего режима, т/ч:
1.
Температура
химически очищенной воды после охладителя деаэрированной воды, 0С:
·
для
максимально-зимнего режима, 0С:
·
для
режима наиболее холодного месяца, 0С:
·
для
летнего режима, 0С:
1.
Температура
химически очищенной воды, поступающей в деаэратор, 0С:
·
для
максимально зимнего режима, 0С:
·
для
режима наиболее холодного месяца, 0С:
·
для
летнего режима, 0С:
1.
Проверяется
температура сырой воды перед химводоочисткой, 0С:
·
для
максимально-зимнего режима, 0С:
·
для
режима наиболее холодного месяца, 0С:
·
для
летнего режима, 0С:
1.
Расход
греющей воды на деаэратор, т/ч:
·
для
максимально-зимнего режима, т/ч:
для режима наиболее холодного месяца, т/ч:
·
для
летнего режима, т/ч:
1.
Расход
хим. очищенной воды на подпитку сети, т/ч:
·
для
максимально-зимнего режима, т/ч:
·
для
режима наиболее холодного месяца, т/ч:
·
для
летнего режима, т/ч:
1.
Расход
теплоты на подогрев сырой воды, МВт:
·
для
максимально-зимнего режима, МВт:
·
для
режима наиболее холодного месяца, МВт:
·
для
летнего режима, МВт:
1.
Расход
теплоты на подогрев химически очищенной воды, МВт:
·
для
максимально-холодного режима, МВт:
·
для
режима наиболее холодного месяца, МВт:
·
для
летнего режима, МВт:
1.
Расход
теплоты на деаэратор, МВт:
·
для
максимально-зимнего режима, МВт:
·
для
режима наиболее холодного месяца, МВт:
·
для
летнего режима, МВт:
1.
Расход
теплоты на подогрев химически очищенной воды в охладителе деаэрированной воды,
МВт:
·
Для
максимально-зимнего режима, МВт:
·
для
режима наиболее холодного месяца, МВт:
·
для
летнего режима, МВт:
1.
Суммарный
расход теплоты, необходимый в водогрейных котлах, МВт:
·
для
максимально-зимнего режима, МВт:
·
для
режима наиболее холодного месяца, МВт:
·
для
летнего режима, МВт:
1.
Расход
воды через водогрейные котлы, т/ч:
·
для
максимально-зимнего режима, т/ч:
·
для
режима наиболее холодного месяца, т/ч:
·
для
летнего режима, т/ч:
1.
Расход
воды на циркуляцию, т/ч:
·
для
максимально-зимнего режима, т/ч:
·
для
режима наиболее холодного месяца, т/ч:
·
для
летнего режима, т/ч:
1.
Расход
воды по перепускной линии, т/ч:
·
для
максимально-зимнего периода, т/ч:
·
для
режима наиболее холодного месяца, т/ч:
·
для
летнего режима, т/ч:
1.
Расход
сетевой воды от внешних потребителей через обратную линию, т/ч:
·
для
максимально-зимнего периода, т/ч:
·
для
режима наиболее холодного месяца, т/ч:
·
для
летнего режима, т/ч:
1.
Расчетный
расход воды через котлы, т/ч:
·
для
максимально-зимнего периода, т/ч:
·
для
режима наиболее холодного месяца, т/ч:
·
для
летнего режима, т/ч:
1.
Расход
воды, поступающей к внешним потребителям по прямой линии, т/ч:
·
для
максимально-зимнего периода, т/ч:
·
для
режима наиболее холодного месяца, т/ч:
·
для
летнего режима, т/ч:
1.
Разница
между найденным ранее и уточненным расходом воды внешними потребителями, %:
·
для
режима наиболее холодного месяца, %:
·
для
летнего режима, %:
|
Наименование
|
Значение величины при характерных режимах
работы котельной
|
|
Максимально зимнем
|
Наиболее холодного месяца
|
Летнем
|
|
Коэффициент снижения расхода теплоты на
отопление и вентиляцию для режима наиболее холодного месяца
|
0,828
|
|
|
|
Температура воды в подающей линии на нужды
отопления и вентиляции для режима наиболее холодного месяца
|
150
|
129,39
|
70,00
|
|
Температура обратной сетевой после систем
отопления и вентиляции
|
70,00
|
63,12
|
|
|
Отпуск теплоты на отопление и вентиляцию с
учетом потерь
|
12
|
9,94
|
|
|
Суммарный расход теплоты на отопление,
вентиляцию и горячее водоснабжение
|
15
|
12,94
|
1,5
|
|
Расход воды в подающей линии системы
теплоснабжения для нужд горячего водоснабжения (двух ступенчатая
последовательная)
|
46,91
|
|
|
|
Предварительно вычисленная тепловая нагрузка
подогревателя первой ступени
|
|
2,619
|
|
|
Тепловая нагрузка подогревателя второй ступени
|
|
0,381
|
|
|
Расход сетевой воды на местный теплообменник
второй ступени
|
|
4,95
|
28,67
|
|
Расход сетевой воды на отопление и вентиляцию
|
129
|
129
|
|
|
Расход воды внешними потребителями на
отопление, вентиляцию и горячее водоснабжение
|
129
|
133,95
|
28,67
|
|
Температура обратной сетевой воды после внешних
потребителей
|
49,59
|
45,97
|
24,08
|
|
Расход подпиточной воды для восполнения утечек
в тепловых сетях и в системе потребителей
|
2,32
|
2,41
|
0,57
|
|
Количество сырой воды, поступающее на ХВО
|
2,9
|
3,01
|
0,72
|
|
Температура химически очищенной воды после
охладителя деаэратора
|
48,76
|
49,9
|
53,73
|
|
Температура химически очищенной воды,
поступающей в деаэратор
|
69,34
|
70,48
|
56,94
|
|
Проверка температуры сырой воды перед
химводоочисткой
|
21,68
|
21,06
|
22,79
|
|
Расход греющей воды на деаэратор
|
0,41
|
0,45
|
0,24
|
|
Расход химически очищенной воды на подпитку
сети
|
1,91
|
1,96
|
0,34
|
|
Расход теплоты на подогрев сырой воды
|
0,06
|
0,06
|
0,01
|
|
Расход теплоты на подогрев химически очищенной
воды
|
0,05
|
0,05
|
0,00128
|
|
Расход теплоты на деаэратор
|
0,02
|
0,02
|
0,0045
|
|
Расход теплоты на подогрев химически очищенной
воды в охладителе деаэрированной воды
|
0,06
|
0,07
|
0,01
|
|
Суммарный расход теплоты, который необходимо
получить в котлах
|
15,06
|
13
|
1,5
|
|
Расход воды через водогрейные котлы
|
161,95
|
161,95
|
25,8
|
|
Расход воды на рециркуляцию
|
32,92
|
37,41
|
12,35
|
|
Расход воды по перепускной линии
|
0
|
26,54
|
14,94
|
|
Расход сетевой воды от внешних потребителей
через обратную линию
|
126,68
|
131,54
|
28,09
|
|
Расчетный расход воды через котел
|
163,22
|
146,12
|
26,22
|
|
Расход воды, поступающей к внешним потребителям
по прямой линии
|
128,59
|
133,5
|
28,43
|
|
Разница между найденными ранее и уточнённым
расходом воды внешними потребителями
|
0,32
|
0,34
|
0,82
|
Тепловая схема котельной с водогрейными котлами
1. - Водогрейный котел. 2. - Сетевой насос. 3 - Насос сырой
воды. 4 - Подогреватель сырой воды. 5 - Химводоочистка. 6 - Подпиточный насос.
7 - Бак деаэрированной воды. 8 - Охладитель деаэрированной воды. 9 - Подогреватель
деаэрированной воды. 10 - Деаэратор. 11 - Охладитель выпара. 12 -
Рециркуляционный насос.
4.3
Определение производительности ТГУ и числа устанавливаемых котлов
В соответствии с расчетом тепловой схемы к установке
принимаем 4 котла КВ-Р - 4,65-150. По данным завода изготовителя мощность
одного котла составляет 4,65 МВт при расходе воды 49,5 т/ч. Расчетный расход
воды через один котел при максимально - зимнем режиме 162,4/4=40,6<49,5 т/ч.
.4
Подбор оборудования тепловой схемы
Подбор насосного
оборудования. Подбор сетевого насоса
Расчетный напор для сетевого насоса:
где
=0,8 МПа
МПа - гидравлическое сопротивление котла, умноженное на
коэффициент запаса
МПа
H=129 м.
Расчетный расход через насос:
где
=135,25 т/ч
т/ч, для зимнего периода.
К установке принимаем 1 насос СЭ500-140-16 и резервный
параллельно основному.
т/ч, для летнего периода.
Для летнего режима подходят насосы как для максимально зимнего
периода.
Дополнительного оборудования не требуется.
Подбор насоса сырой воды
Расчетный напор для насоса сырой воды:
где
=3,982 м высота расположения деаэрационной
колонки, принимается равной высшей отметки котла
м - сопротивление линии ХВО.
м
Расчетный расход через насос:
где
=3,01 т/ч
т/ч для зимнего режима.
К установке принимаем 1 насос К80-50-200 и резервный
параллельно основному.
т/ч для летнего режима.
Для летнего режима подходят насосы как для максимально зимнего
периода.
Дополнительного оборудования не требуется.
Подбор подпиточного насоса
Расчетный напор для подпиточного насоса:
, где
Нтр=0,05МПа - гидравлическое сопротивление трубопровода;
=27,5 м
Расчетный расход воды через насос:
=2,41 т/ч
для зимнего режима.
К установке принимаем 1 насос К65-50-160 и резервный
параллельно основному.
для летнего режима.
Для летнего режима подходят насосы как для максимально зимнего
периода.
Дополнительного оборудования не требуется.
Подбор рециркуляционного насоса
Расчетный напор для рециркуляционного насоса:
МПа
МПа
Расчетный расход воды через сетевой насос:
где
=89,35 т/ч
т/ч
К установке принимаем 1 насос НКУ-140 и резервный параллельно
основному.
т/ч
Для летнего режима подходят насосы как для максимально зимнего
периода.
Дополнительного оборудования не требуется.
Подбор
деаэрационной колонки и бака аккумулятора деаэратора
Вместимость бака:
м3
Подбор деаэратора выполняем под расход 2,41 т/ч.
К установке принимаем атмосферный деаэратор марки ДА-5. Диаметр и
толщина стенки аккумуляторного бака 1212´6. Размеры колонки, диаметр и толщина стенки корпуса, мм: 530´6, высота 2230; полезная вместимость
аккумуляторного бака 2 м3.
5.
Расчет системы ХВО и подбор оборудования
Подбор оборудования ХВО
Подбираются фильтры 1 и 2 ступени, через которые вода
пропускается последовательно для более надежного умягчения. Обычно фильтр 2 ступени
является барьерным. Скорость фильтрации в 1 ступени принимается 5-10 м/ч, в
барьерных 30 м/ч.
, отсюда
м2;
м2
;
м;
м.
Принимаем 2 фильтра первой ступени с внутренним Æ корпуса 700 мм, марка фильтров
и фильтр второй ступени с внутренним Æ корпуса 1000 мм, марка фильтра
. Высота загрузки фильтра 2 метра.
Расчет системы ХВО
Водоподготовка предназначена для котельной, оборудованной 3
водогрейными котлами КВ-ГМ-10-150.
Исходные данные:
1.
Производительность
одного котла 123,5 т/ч при давлении 1,6 МПа
2.
Исходная
вода поступает из водопровода в количестве, равном количеству питательной воды.
Общая жесткость
Карбонатная жесткость
Сухой остаток
Щелочность
По определенным характеристикам отдельных компонентов
определяем величину относительной щелочности котловой воды.
где
(щелочность химически обработанной воды)
- сухой остаток химически обработанной воды
<20%
Данная проверка подтверждает возможность применения схемы Na-катионирования, т. к. относительная
щелочность котловой воды не превышает 20%.
Рассчитываем фильтры:
Общее количество фильтров принимаем равным 4, из которых 2 фильтра
первой ступени, один второй ступени и один резервный фильтр для обеих ступеней.
В качестве катиона используем сульфоуголь с обменной способностью
.
Число регенераций каждого фильтра не должно превышать 3 раз в
сутки. Высоту загрузки сульфоугля 2 метра.
Устанавливаются фильтры I ступени
диаметром 700 мм и второй ступени 700 мм.
1.
Проверка
скорости:
1.
Фильтр
первой ступени:
м/с
1.
Фильтр
второй ступени:
м/с
Скорости лежат в допустимых пределах
Исходная вода поступает из водопровода в количестве, равном
количеству питательной воды.
После прохождения через фильтры I ступени вода практически снижает свою жесткость до 0,2-0,1
, поэтому общее количество солей
жесткости, поглощаемое в фильтрах I
ступени, составит:
Gр -
производительность ХВО
Объем сульфоугля в каждом фильтре:
где Н=2 м - высота загрузки
Число регенераций натрий-катионовых фильтров I ступени в сутки:
рег/сут
каждого фильтра в отдельности
рег/сут
Межрегенерационный период равен:
часов
Жесткость воды, поступающей в фильтр II ступени
, а ее содержание на выходе из фильтра
считают равным нулю, следовательно, количество солей жесткости, поглощаемое в
фильтре II ступени:
Число регенераций фильтра II ступени:
Межрегенерационный период:
часов
Определяем расход соли необходимый, для регенерации:
, где a=200
- удельный расход соли
Объем 26% - раствора на одну регенерацию:
где r=1,2 кг/м3
- плотность раствора соли; р=26% - содержание соли в растворе.
м3
м3
Расход технологической соли в сутки:
кг/сут
Расход соли на регенерацию фильтров в месяц:
т/мес
Резервуар мокрого хранения соли принимаем из расчета месячного
расчета с запасом 50%, согласно СНиП, т.е.:
м3
Устанавливаем ж/б резервуар емкостью
м3, размерами 1,5´2´3 м. Емкость мерника раствора соли принимаем по расходу соли на
регенерацию фильтров с запасом в 30%, т.е.:
м3
Высоту мерника желательно выполнять одинаковой с высотой
резервуара хранения соли, т.е. в данном случае равной 1,5 м, а диаметр мерника
в данном случае определяется равным d=550 мм.
Схема двухступенчатой натрий - катионитовой установки.
1 - Фильтр первой ступени. 2 - Фильтр второй ступени. 3 -
Центробежный насос. 4 - Теплообменник. 5 - Резервуар бункер. 6 - Мерник соли. 7
- Водоструйный эжектор. 8 - Промывочный бак.
6.
Предварительный подбор дымососов и дутьевых вентиляторов
Подбор дутьевого вентилятора:
Количество воздуха, на которое рассчитывается дутьевое
устройство, определяют по уравнению:
; м3/ч
где 1,1 - значение коэффициента учитывающего утечку воздуха через
неплотности воздуховодов;
-значение коэффициент избытка воздуха в топке;
- максимальный расход топлива в м3/ч
- количество воздуха, необходимое для сжигания1 м3
топлива при 00 и 760 мм. рт. ст., в м3/ч
b - барометрическое давление в мм. рт. ст. в районе расположения
котельной;
- температура подаваемого воздуха в градусах
Значение
мало, поэтому поправка в большинстве
случаев несущественная.
м3/ч
Исходя из найденной производительности, к установке принимаем
дутьевой вентилятор марки ВДН-8 производительностью
м3/ч, напор 2.19 кПа.
Подбор дымососа:
м3/ч
Исходя из найденной производительности, к установке принимаем
центробежный дымосос ДН - 11,2 с производительностью
м3/ч, напор 2,76 кПа.
7.
Компоновка оборудования главного корпуса ТГУ
.1
Компоновка оборудования котельного зала, трассировка газо-воздушного тракта
котлов
Мною была запроектирована котельная закрытого типа. Здание
имеет прямоугольную форму длиной 36 м. и шириной 18 м. Один торец здания
является постоянным, а второй свободным, т.е. при необходимости увеличения
мощностей здание можно расширить. Около свободного торца здания расположены 4
водогрейных котла КВ-Р - 4,65-150 с воздухоподогревателями, дымососами,
дутьевыми вентиляторами. За пределами здания на индивидуальных фундаментах
расположены золоуловители по одному на каждый котел. Согласно СНиП 11-35-76
«Котельные установки» между котлами, технологическим оборудованием и стенами
здания устроены проходы необходимой ширины.
.2
Компоновка оборудования ХВО, деаэрационно-питательного участка, насосного
оборудования
В сторону свободного торца здания находится общий зал, в
котором расположены: система ХВО, деаэратор и группа сетевых, подпиточных и
рециркуляционных насосов. Деаэратор установлен на высоте 3,982 м. Согласно СНиП
11-35-76 «Котельные установки» между технологическим оборудованием и стенами
здания устроены проходы необходимой ширины.
.3
Определение площадей производственных и бытовых помещений ТГУ
Здание имеет прямоугольную форму с размерами 36 м ´ 18 м. Один торец здания
является постоянным, а второй свободным, т.е. при необходимости увеличения
мощностей здание можно расширить. Со стороны постоянного торца здания
расположены административно-бытовые помещения. На первом этаже расположены:
Склад (77 м2)
Мастерская (67 м2)
Щит управления (24 м2)
На втором этаже расположены:
Бытовое помещение (24 м2)
Кабинет начальника (20 м2)
Сан. узел (16 м2)
Кабинет для совещаний (17 м2)
Электрощитовая (15 м2)
Химическая лаборатория (14 м2)
КИПиА (19 м2)
8.
Аэродинамический расчет газовоздушного тракта котлов
.1
Расчетная аксонометрическая схема газовоздушного тракта
.2
Определение сечений воздуховодов и газоходов
Определение сечений воздуховодов
Определение расчетного объемного расхода:
где
- секундный расход топлива, м3/с
- объём воздуха необходимого для горения (дымовых газов), м3/м3
- присос воздуха
Определение объемного расчетного расхода:
Допустимой скоростью для данного расхода, является скорость
=10 м/с. Площадь сечения равна
,
Определение сечений газоходов
Участок котел-воздухоподогреватель:
Определение объемного расчетного расхода:
С целью предотвращения загрязнения внутренних стенок газоходов,
допустимая скорость принимается
=12 м/с. Площадь сечения равна
,
Участок воздухоподогреватель-дымосос:
Определение объемного расчетного расхода:
С целью предотвращения загрязнения внутренних стенок газоходов,
допустимая скорость принимается
=12 м/с. Площадь сечения равна:
,
Участок дымосос - сборный коллектор
С целью предотвращения загрязнения внутренних стенок газоходов,
допустимая скорость принимается
=12 м/с. Площадь сечения равна
,
Участок сборный коллектор - дымовая труба
Определение объемного расчетного расхода:
С целью предотвращения загрязнения внутренних стенок газоходов,
допустимая скорость принимается
=12 м/с. Площадь сечения равна
,
.3
Аэродинамический расчет котла, воздухоподогревателя, воздуховодов и газоходов
Аэродинамический расчет котла
|
Наименование величины
|
Обозначение
|
Расчетная формула
|
Результат
|
|
Сопротивление первого газохода
|
|
Относительный продольный шаг труб
|
|
2,857
|
|
|
Относительный поперечный шаг труб
|
|
1,643
|
|
|
Средняя скорость газов в газоходе м/сек
|
|
10,1
|
|
|
Средняя температура газов в 
|
758,5
|
|
|
|
Число рядов труб в глубину пучка по ходу газов
|
|
22
|
|
|
Значение коэффициента сопротивления одного ряда
шахматного пучка
|
ξ0
|
ξ0= СSRl-0.27
|
0.081
|
|
Плотность газа при средней температуре в кг/м3
|
rср
|
0,3546
|
|
|
Динамическое давление при средней скорости и
средней плотности в мм. вод. ст.
|
|
1,8167
|
|
|
Сопротивление пучка труб 1 газохода в мм.
водного столба
|
|
|
|
Значение коэффициента сопротивления поворота
под 900 в первом газоходе
|
ξ
|
|
1
|
|
Сопротивление двух поворотов первого газохода в
мм. вод. ст.
|
∆hпов
|
ξ 1,8167
|
|
|
Сопротивление первого газохода
|
∆h1
|
∆hпуч+∆hпов
|
17,5142
|
|
Сопротивление второго газохода
|
|
Средняя скорость газов в газоходе м/сек
|
wср
|
|
7,47
|
|
Средняя температура газов в 0С
|
486
|
|
|
|
Число рядов труб в глубину пучка по ходу газов
|
z2
|
|
22
|
|
Значение коэффициента сопротивления одного ряда
шахматного пучка
|
ξ0
|
|
0,068
|
|
Плотность газа при средней температуре в кг/м3
|
rср
|
0,482
|
|
|
Динамическое давление при средней скорости и
средней плотности в мм. вод. ст.
|
|
1,371
|
|
|
Сопротивление пучка труб первого газохода в мм.
вод. ст.
|
∆hпуч
|
СS∆h(z2+1) Cd11,59
|
|
|
Значение коэффициента сопротивления поворота
под 900 в первом газоходе
|
ξ
|
|
1
|
|
Сопротивление двух поворотов первого газохода в
мм. вод. ст.
|
∆hпов
|
ξ 1,371
|
|
|
Сопротивление первого газохода
|
∆h11
|
∆hпуч+∆hпов
|
12,96
|
|
Общее сопротивление котла
|
|
Суммарное сопротивление двух газоходов в мм.
вод. ст.
|
|
∆h1+∆h11
|
30,475
|
|
Значение поправочного коэффициента,
учитывающего камеру догорания
|
k
|
|
1,15
|
|
Общее сопротивление котла
|
∆hк
|
K (∆h1+∆h11)
|
35,046
|
Аэродинамический расчет воздухоподогревателя
Аэродинамическое сопротивление воздухоподогревателя
рассчитывается отдельно по ходу газов и отдельно по ходу воздуха.
Сопротивление проходу газов
Сопротивление проходу воздуха
Определение сопротивлений газовоздушного тракта:
Сопротивление газового тракта рассчитывается по формуле
=40 Па Сопротивление топки
=350 Па Сопротивление котла
=185 Па Сопротивление воздухоподогревателя
Сопротивление дымовой трубы рассчитывается по формуле
где
- потери давления в дымовой трубе
- потери давления на выходе из трубы
, Па
м/с=30 м - высота дымовой трубы
l=0,05-коэффициент сопротивления для бетонных труб
Суммарное сопротивление дымовой трубы:
=3,1+40,39=43,50 Па
уч. №1 Участок воздухоподогреватель-дымосос
Газоход размерами х
Требуемая площадь живого сечения газохода:
;
Скорость движения газа
=12 м/с.
Длина газохода: L=1,2 м
коэффициент сопротивления для бетонных труб
где dэ - эквивалентный (гидравлический) диаметр
,
где F-площадь живого сечения, U-полный периметр сечения, омываемый
протекающей средой.
м
∆hl=∆hтр+∆hм=4,887+212,94=217,83 Па
№2 Участок дымосос - золоуловитель
Требуемая площадь живого сечения газохода
;
Скорость движения газа
=12 м/с.
Длина газохода: L=7,5 м
коэффициент сопротивления для металлических труб
где d-требуемый диаметр газохода
dэ=
тепловой котел нагрев вентилятор
где F - площадь живого сечения, U - полный периметр сечения,
омываемый протекающей средой.
d=
∆hтр=
∑
∆hм=
∆h2=∆hтр+∆hм = 14,46+243=257,5 Па
уч. №3 Участок общий коллектор - дымовая труба
Требуемая площадь живого сечения газохода
;
Скорость движения газа
=12 м/с.
Длина газохода: L=5 м
коэффициент сопротивления для металлических труб
м
Сумма сопротивлений газового тракта
∆hг =∆hк +∆hт +∆hвл +∆hтр + ∆hуч =350+40+185+43,50+217,83+257,5+125,736
=1220 Па
Сопротивление воздушного тракта принимаем по таблице равным ∆hв=600 Па.
.4
Расчет выбросов загрязняющих веществ и подбор дымовой трубы
. Определяется выброс золы (г/с)
Мзол=
где ВР - расчетный часовой расход топлива всеми
котлами, работающими на дымовую трубу т/час; ηзу - КПД золоуловителя, %; q4 - потеря теплоты от
механической неполноты горения, %.
. Определяется выброс SO2(г/с)
где SP - содержание серы в рабочей массе
топлива, %;
молекулярная масса SO2 и S.
3. Определяется выброс оксидов азота, рассчитываемый по NO2
(г/с)
г/с
где
- поправочный коэффициент, учитывающий
влияние качества сжигаемого топлива на выход оксидов азота;
поправочный коэффициент, характеризующий эффективность
воздействия рециркулирующих продуктов сгорания; - степень рециркуляции
продуктов сгорания;коэффициент, характеризующий выход оксидов азота на 1 т.
сожженного топлива, определяется по формуле:
где QH, Q - номинальная и действительная
теплопроизводительность котла, Гкал/ч.
. Определяется диаметр устья дымовой трубы (м)
где VТР объемный расход продуктов сгорания через трубу,
м3/с;вых - скорость продуктов сгорания на выходе из
дымовой трубы.
Действительный диаметр устья трубы 1,2 м, wвых=29,2
м/с.
. Определяется предварительная минимальная высота дымовой трубы
(м).
где А - коэффициент, зависящий от метеорологических условий
местности;
- предельно допустимые концентрации SO2 и NO2;число
дымовых труб;
- разность температуры выбрасываемых газов и средней температуры
воздуха Co;
. Определяется коэффициенты f и v M:
. Определяется коэффициент m в зависимости от параметра f:
. Определяется безразмерный коэффициент n в зависимости от
параметра v:=1
. Определяется минимальная высота дымовой трубы (м) во втором
приближении
т. к. разница между Н1 и Н превышает 5% необходимо
выполнить второй уточняющий расчет.
Пересчитываем поправочные коэффициенты при Н1.
Вычисляем высоту трубы в третьем приближении
Принимаем дымовую железобетонную трубу 15 метров высотой.
. При высоте трубы Н2 определяем максимальную приземную
концентрацию каждого из вредных веществ:
Пересчитываем поправочные коэффициенты при Н2
Определяем максимальную приземную концентрацию
. Проверяется условие, при котором безразмерная суммарная
концентрация не должна превышать 1:
Т.к. суммарная концентрация превышает 1, принимаем высоту трубы 45
м и определяем максимальную приземную концентрацию повторно:
Повторно проверяется условие, при котором безразмерная суммарная
концентрация не должна превышать 1:
8.5
Окончательный подбор дымососов и дутьевых вентиляторов
Окончательный подбор дымососа
Расчетное давление дымососа определяем по формуле
- Разряжение создаваемое дымовой трубой
=1213,136 Па
По предварительному подбору принят дымосос марки ДН - 11,2 с
производительностью
м3/ч, напор 2760 Па. Принимаем
подобранный ранее дымосос.
Окончательный подбор вентилятора
По предварительному подбору к установке принимаем дутьевой
вентилятор марки ВДН-8 производительностью
м3/ч, напор 2190 Па. Принимаем подобранный ранее
дутьевой вентилятор.
9.
Подготовка топлива к сжиганию и золошлакоудаление
Топливоподготовка
Топливо - уголь, доставляется к котельной по железнодорожным
путям в полувагонах типа «гандола». Топливо взвешивается и разгружается на
территории котельной на разгрузочных эстакадах. После разгрузки топливо
направляют на склад с помощью транспортеров.
Запас топлива хранится непосредственно на территории котельной
в штабелях под навесом, перед тем как пройдет дробильную установку, чтобы
максимальный размер куска не превышал 40 мм. Со склада с помощью транспортеров
топливо подается в котельную, откуда направляется непосредственно в
пневмозабрасыватель.
Золошлакоудаление
Процесс золошлакоудаления состоит из следующих операций:
удаление золы и шлаков из топочных устройств и золовых бункеров, удаление золы
и шлаков за пределы котельной, удаление золы и шлаков с территории, прилегающей
к котельной.
При сжигании угля в слоевых топках применяют механизированный
пневматический способ золошлакоудаления. Установки пневматического золоудаления
в котельных осуществляются по всасывающей схеме. В этом случае вся трасса
золопровода, начиная от точки забора золы до осадительного устройства,
находится под разрежением. Этот способ золошлакоудаления можно осуществлять с
наиболее полной механизацией.
В качестве золоуловителей предлагается использовать
блок-циклоны, расположенные за пределами котельной. Золоуловители
устанавливаются между воздухоподогревателем и дымососом для снижения износа
дымососов из-за сильной абразивности перекачиваемой среды.
Расчет и подбор золоуловителя
1. Определяем секундный расход дымовых газов, очищаемых под
каждым золоуловителем:
. Находим значение плотности дымовых газов при
. Задаемся аэродинамическим сопротивлением данного типа
золоуловителя: ∆hзол=50Па, при этом устанавливаем, что
. Определяем число элементов, входящих в блок-циклон, задаваясь
диаметром корпуса каждого элемента D=650 мм
следовательно, необходимо установить 1 золоуловитель с 6
элементами.
Сравнив табличные данные с расчетными, убеждаемся, что расчет
произведен правильно и устанавливаемому золоуловителю соответствует типоразмер
блоков 3х2-650
. Определяем величину фактического аэродинамического сопротивления
золоуловителя
6. Определяем производительность золоуловителя по числу элементов
и их диаметрам.
. Определяем среднюю скорость
10.
Расчет себестоимости вырабатываемой энергии
Установленная мощность котельной
Годовой отпуск теплоты на отопление
Годовой отпуск теплоты на вентиляцию:
Отпуск теплоты на горячее водоснабжение:
Годовой отпуск теплоты от котельной:
Годовая выработка теплоты котельной:
Число часов использования установленной мощности котельной в году:
Удельный расход топлива на 1 отпущенный ГДж теплоты:
условного:
натурального:
Годовой расход топлива в котельной:
условного:
натурального:
Установленная мощность токоприемников:
Годовой расход электроэнергии на собственные нужды котельной:
Годовой расход сырой воды в котельной:
Удельный расход сырой воды:
При расчете себестоимости отпускаемой от котельной теплоты
определяются:
Годовые затраты на топливо
Годовые затраты на электроэнергию:
Годовые затраты на использованную воду:
4 Годовые затраты на амортизационные отчисления:
Годовые затраты на текущий ремонт:
Годовые затраты на заработную плату эксплуатационного персонала
котельной:
Прочие суммарные расходы:
Годовые эксплуатационные расходы по котельной:
9 Себестоимость отпущенной теплоты:
в том числе топливная составляющая:
Рентабельность капиталовложений:
Приведенные затраты на 1 ГДж отпущенной теплоты:
11.
Спецификация оборудования
Таблица 7. Спецификация оборудования
|
№ позиции
|
Наименование
|
Количество
|
Характеристики
|
|
1
|
Котел водогрейный КВ-Р - 4,65-150
|
4
|
Gн=290 т/ч Qн=18,6 МВт 6270´3360´6,750
|
|
2
|
Воздухоподогреватель
|
1
|
0,96´2,1´2,85
|
|
3
|
Насос сетевой воды СЭ500-70-16
|
2
|
Gн=500 т/ч Hн=0,7 МПа 2300´1235´1065
|
|
4
|
Насос сырой воды К80-50-200
|
2
|
Gн=50 т/ч Hн=0,5 МПа 1120´458´455
|
|
5
|
Подпиточный насос К65-50-160
|
2
|
Gн=25 т/ч Hн=0,32 МПа 865´340´375
|
|
6
|
Рециркуляционный насос НКУ-140
|
2
|
Gн=140 т/ч Hн=0,49МПа 2070´566´880
|
|
7
|
Деаэратор атмосферного давления ДА-5
|
1
|
Диаметр и толщина стенки корпуса 530´6 мм Диаметр и толщина
стенки аккумуляторного бака 1212´6 мм
|
|
8
|
Фильтры ХВО 1-ступень ФИПа I - 0,7-0,6-Na 2-ступень ФИПа I - 0,7-0,6-Na
|
2 2
|
Gн=10 т/ч Dвн=700 мм H=3320 мм Gн=10 т/ч Dвн=700 мм H=3320 мм
|
|
9
|
Ж/б резервуар для соли
|
1
|
Vб=9 м3 1,5´2´3 м
|
|
10
|
Дутьевой вентилятор ВДН-8
|
1
|
Gн=10,2·103 м3/ч
Hн=2,19 кПа 1330´1170´1210
|
|
11
|
Дымосос ДН - 11,2
|
1
|
Gн=27,65·103 м3/ч
Hн=2,76 кПа 1843´1505´1690
|
|
12
|
Золоуловитель
|
4
|
Условное сечение блока 1,98 м3 Типоразмеры
блоков 3х2-650 Количество циклонов в блоке 6 Габаритные размеры:
2240х2490х1710
|
|
13
|
Дымовая труба
|
1
|
H=45 м dн=3000 dв=1200
|
Заключение
В данной курсовой работе был произведен поверочный расчет
теплогенератора КВ-Р - 4,65-150 работающего на каменном угле приморском
Липовецкое, разработан проект теплогенерирующей установки на заданные тепловые
нагрузки.
Были определены состав, количество, теплосодержание продуктов
сгорания, составлен тепловой баланс, произведен поверочный расчет топочной
камеры, расчет конвективных поверхностей нагрева.
Тепловой баланс котла и его КПД h=100 -
(8,9+0,5+3,0+1,75+0,762)=85%
|
Параметры
|
Величина
|
|
Расчетный расход топлива при номинальной
нагрузке, кг/ч
|
1057
|
|
КПД брутто котла, %
|
85
|
|
Тепловые потери, %: q2 q3 q4 q5 q6
|
8,9 0,5 3 1,75 0,762
|
|
Температура: горения на выходе из топки на
выходе из первого конвективного пучка на выходе из второго конвективного
пучка из воздухоподогревателя
|
1504 890 572 400 160
|
Была выбрана и просчитана тепловая схема, работающая на
закрытую систему теплоснабжения, произведен подбор оборудования, расчет системы
ХВО и подбор оборудования ХВО. Выполнен аэродинамический расчет газовоздушного
тракта котла, подбор тягодутьевого оборудования. Произведена компоновка
газовоздушного тракта и расчет компоновки котельной с котлами КВ-Р - 4,65-150.
Выполнен расчет себестоимости отпускаемой теплоты.
Список
использованной литературы
1.
Методические указания по оформлению пояснительной записки курсовых и дипломных
проектов. - Хабаровск, ХГТУ, 1999 г. - опубл. http://tgv.khstu.ru/
.
Котлы малой и средней мощности и топочные устройства. Отраслевой каталог. - М,
НИИИНФОРМЭНЕРГОМАШ, 1987. - 208 с.
.
Роддатис К.Ф., Полтарецкий А.Н. Справочник по котельным установкам малой
производительности. /Под ред. К.Ф. Роддатиса. - М.: Энергоатомиздат, 1989. -
488 с.
.
Гусев Ю.Л. Основы проектирования котельных установок. 2-е изд. - М.:
Стройиздат, 1973. - 248 с.
.
Эстеркин Р.И. Котельные установки. Курсовое и дипломное проектирование. - Л.:
Энергоатомиздат, 1989. - 280 с.
.
Делягин Г.Н. и др. Теплогенерирующие установки. - М.: Стройиздат, 1986. - 559
с.
9.
Тепловой расчет котельных агрегатов (Нормативный метод).
/Под
ред. Н.В. Кузнецова и др. - М.: Энергия, 1973. - 296 с.
10.
Тепловой расчет промышленных парогенераторов: Учеб. пособие для втузов/ Под
ред. В.И. Частухина. - Киев: Вища школа, 1980. - 184 с.