Основные технико-экономические показатели системы комплексной обработки отходящих газов от клинкерной печи цементного завода
Введение
Необходимость и целесообразность создания
теплотехнических комплексов и безотходных систем вызвано следующими
обстоятельствами:
1. Экологический аспект: практически на всех
печах для улавливания технологического уноса за печами устанавливают электрофильтры.
Эффективность электрофильтров находится в пределах от 87 до 99%, но только лишь
около 8% электрофильтров работают с эффективностью более 98%. Если учесть, что
начальная концентрация твердой фазы достигает 50 г/м3, то даже при
эффективности 98% валовые выбросы будут очень большими. Таким образом, стоит
задача повышения эффективности улавливания твердой фазы.
2. Материально-ресурсный аспект: сырьевыми
продуктами в печь поступают соединения K
и Na, которые вместе с
сырьем двигаются к горячему концу печи. Здесь, в высокотемпературной зоне, соли
Na и K
разлагаются с образованием Na2O
и K2O.
Эти щелочи возгоняются и вместе с отходящими газами перемещаются в холодный
конец печи, где их температура снижается и щелочи присаживаются к твердым
частицам уноса, затем улавливаются. Задача состоит в том, чтобы превратить
вредные выбросы дефицитного К в полезно производимый попутный продукт.
. Энергетический аспект: целесообразно
комбинировать отдельные производства таким образом, чтобы ВЭР, которые
образуются в более энергоемких производствах могли бы использоваться в рядом
расположенных менее энергоемких производствах и тем самым экономить первичные
энергоресурсы.
. Технологический аспект: щелочь в
определенных зонах печи конденсируется, образуя там кольца, причем проходное
сечение может уменьшаться до 1 м. Для удаления образующихся колец приходиться
печь останавливать, ждать остывания печи и очищать поверхность, что снижает
эффективность работы печи.
В данной курсовой работе рассчитывается
установка для утилизации отходящих газов от клинкерной печи. Отходящие газы
промываются в скруббере I,
где происходит догревание до максимально возможной температуры нагреваемого
теплоносителя, улавливается около 99% неуловленных частиц твердого уноса и
поэтому газ в этом скруббере промывается пылевым шламом. Перешедшие в раствор
щелочные продукты являются хемосорбентом оксидов серы, а получаемые в
результате хемосорбции промежуточные продукты являются восстановителями оксидов
азота. Таким образом, в I
ступени будет происходить процесс нейтрализации SOX
и восстановление NOX.
Далее газы поступают во вторую ступень, где происходит предварительное
нагревание теплоносителя T1.
Ввиду того, что поступление конденсата значительно превышает поступление частиц
с твердой фазой, будет получаться в основном, чистый конденсат, который
поступает в группу гидроциклонов, где будет происходить процесс декантации. В
результате декантации из группы гидроциклонов будет выводиться осветленный RO2
с максимальной концентрацией и очищенный от щелочей пылевой шлам, возвращаемый
в основной технологический процесс.
Описание работы аппарата
Газ, войдя в аппарат и получив вертикальное
направление движения, попадает в зону действия факела диспергированного
форсунками промежуточного теплоносителя. В этой зоне газ начинает увлажняться,
очищаться от частиц твердой фазы. Скорость газа такова, что часть
промежуточного теплоносителя транспортируется газом на решетку. По границе
решетки происходит инверсия (обратимость) фаз: если под решеткой газ был
сплошной непрерывной фазой, а жидкость в виде капель была дисперсной
внутренней, распределенной фазой, то над решеткой накапливающаяся жидкость
становится сплошной непрерывной фазой, а газ становится внутренней, дисперсной,
распределенной фазой.
Таким образом, над решеткой образуется
двухфазная система «газ-жидкость» (по типу интенсивного кипения воды). Эту
двухфазную систему иногда называют эмульсионной системой, которая
характеризуется очень высокой интенсивностью процессов захвата твердых частиц
жидкостью, тепломассообмена, абсорбции и хемосорбции.
На подходе к нижнему ряду труб газ охлаждается
до температур приблизительно равных температуре мокрого термометра. Далее по
трубкам противотока движется нагреваемый теплоноситель, который отбирает
теплоту конденсации водяных паров, в составе уходящих газов. Над трубным пучком
скорость газа падает, так как закончилась стесненность потока, и уменьшился
объемный расход газа за счет его охлаждения и конденсации водяных паров.
Жидкость или промежуточный теплоноситель
отбрасывается через окна в карман и по трубкам возвращается под уровень
промежуточного теплоносителя, а газы, далее проходя через каплеуловитель,
освобождаются от брызг и очищенными, охлажденными отводятся из аппарата.
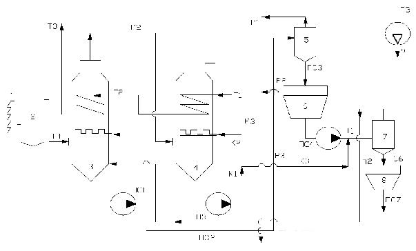
Рис.1 Схема теплотехнологического комплекса
обработки запыленных газов
- вращающаяся печь
- пыльная камера
- скруббер ЭТОГ первой ступени
- скруббер ЭТОГ второй ступени
- первый гидроциклон
- первый осветлитель
- второй гидроциклон
- второй осветлитель
- дымосос
Г1-Г3- отходящие газы
К1-К3- конденсат
Т1-Т3- чистый нагреваемый теплоноситель
ПС1-ПС7- пылевая суспензия
Р1-Р3- осветленный раствор щелочей высокой
концентрации
П1-П3- подпитка первого ЭТОГ
Запыленные горячие газы Г1, содержащие в себе
оксиды SOх
и NOx, поступают
в аппарат 3 - скруббер первой ступени по ходу газа. В этом аппарате происходит
улавливание 98-99 % твердой фазы, догревание чистого теплоносителя Т,
нейтрализация оксидов серы и азота по щелочному и частично по известняковому
методу по следующему способу:
Часть SO3 легко
свяжется в сульфат калия
В результате получается сульфат
калия, который является удобрением. Далее газы поступают в скруббер второй
ступени. Здесь предварительно нагревается чистый теплоноситель Т1. Согласно
материальному балансу, мы, доводя промежуточный теплоноситель (пылевая
суспензия - ПС) до 8 - 10 % не можем добавлять твердую фазу, т.к. суспензия
станет слишком вязкой. Часть ПС идет на декантацию, процесс декантации
заключается в снижении концентрации растворимых продуктов (щелочей) в жидкой
фазе пылевой суспензии ПС. В результате декантации мы получаем осветленный
концентрированный раствор R2O и с другой
стороны пылевой шлам с уменьшенным содержанием щелочей, которые можно
возвращать в технологический процесс (в основном в качестве сырьевого шлама)
улучшая качество продукции.
Декантация (отмывка) осуществляется
путем сгущения шлама, разбавления его конденсатом, вновь сгущение и так далее.
Согласно материальному балансу, по линии ПС2 необходимо отводить столько
суспензии, сколько поступает по твердому веществу с газом в скруббер.
Скрубберы комплексной обработки уходящих газов
Противоточным полым скрубберам свойственны
следующие недостатки:
). Они обладают недостаточно высокой
эффективностью пылезолоулавливания, потому что скорость газа в восходящем
потоке не превышает 1,5 м/с, так как в противном случае возрастает брызгоунос.
Малые скорости газов обуславливают малые значения сил инерции, что снижает
эффективность;
). Даже уже на небольшом расстоянии от форсунок
происходит слияние тонкодисперсных капель диспергированной форсункой с более
крупной жидкостью - при этом суммарная поверхность контакта между фазами газа и
жидкости резко снижается, в результате чего эффективность также снижается:
,
). В результате малых скоростей газа
габариты аппарата получаются очень большими, аппараты материалоемкими и
соответственно дорогими.
Все перечисленные процессы
(золопылеулавливание, абсорбция вредных оксидов (SOX, NOX),
утилизацию теплоты уходящих газов, в том числе и утилизацию теплоты конденсации
водяных паров) можно проводить в скрубберах с восходящим прямотоком фаз.
1. Расчет параметров газов Г1, Г2, Г3
.1 Расчет параметров уходящего газа Г1 на входе
в систему обработки газа
.1.1 Объемный расход влажного отходящего газа Г1
после печи (при н.у.)
Где l - удельный
расход уходящего газа, нм3/кгкл;
G -
производительность печи по клинкеру, т/ч;
.
.1.2. Плотность влажного газа
Г1 при н.у. равна:
где ρ0с.г. - плотность
сухой части газа при н.у., имеет постоянное значение: ρ0с.г.=1,345 кг/нм3
(для клинкерных печей при коэффициенте избытка воздуха
);
ρ0в.п. - плотность
водяных паров при н.у.: ρ0в.п.= 0,804
кг/нм3;
ХГ1 - влагосодержание
газа Г1: ХГ1 =0,37 кгв.п./кгс.г. (по условию);
1.1.3 Массовый расход влажного
газа Г1 при н.у.:
.1.4 Массовый расход сухой
части газа Г1, Г2, Г3:
.
.1.5 Плотность влажного газа Г1
при рабочих условиях равна:
Где Рр.у, Р0 -
абсолютное давление газа Г1 после печи и давление при н. у.;
tГ1 -
температура отходящего газа после печи; tГ1 =182 °C (по
условию);
.
=1000 Па - потери давления
.
1.1.7 Теплоемкости сухого газа и водяного пара
при температуре уходящих газов tГ1
-
теплоемкость сухих газов при их tГ1 =182 °С:
=1,0255148
;
-
теплоемкость водяных паров при tГ1 =182 °C:
=1,8933196 к
;
.1.8 Энтальпия влажного газа Г1 равна:
,
- скрытая теплота испарения воды
при н.у.:
=2493
кДж/кг;
.
.1.9 Тепловой поток с влажным газом Г1 равен:
.
1.2 Расчет параметров газов Г2
(после первой ступени скруббера)
Для того, чтобы получить раствор
калийсодержащих продуктов хемосорбции оксидов с максимально возможной
концентрацией, конденсация влажного пара в скруббере 1 ступени нежелательна,
т.к. получаемый конденсат будет разбавлять растворимые щелочи, снижая их
концентрацию. Поэтому, процесс охлаждения газов в скруббере 1 ступени
целесообразно условно проводить по вертикальному вектору Г1-Г2 до пересечения с
кривой насыщения
.
.2.1 Температура газа Г2
.
.2.2
Влагосодержание газа Г2
.2.3
Плотность влажного газа Г2 при н.у
.
1.2.4 Массовый расход влажного газа Г2 будет
равен массовому расходу влажного газа Г1
.2.5
Плотность влажного газа Г2 при р.у.
.2.6 Объемный расход влажного
газа Г2 при н.у
.2.7 Объемный расход газа Г2
при р.у
.
1.2.8. Теплоемкости сухого газа и водяного пара
при температуре газа Г2
Энтальпия влажного газа Г2 tГ2:
-
теплоемкость сухих газов при их tГ2 =73,42 °C:
=1,01449
;
-
теплоемкость водяных паров при tГ2 =73,42°C:
=1,86153к
;
.2.9
Энтальпия влажного газа Г2:
1.2.10 Тепловой поток по газу
Г2 равен:
.
.2.11 Пренебрегая потерями теплоты в
окружающую среду в скруббере первой ступени, тепловая производительность первой
ступени будет равна
.3 Расчет параметров газа Г3 (после
скруббера второй ступени)
.3.1. Характеристики скрубберов 1ой
и 2ой ступеней должны отвечать следующему соотношению
Условно принимают, что количество
теплоты отходящих газов утилизированной в скруббере 2ой ступени
раза больше
количества теплоты, утилизированной в скруббере 1ой ступени.
1.3.2 Энтальпия газа Г3 равна:
1.3.3 Определяем температуру и влагосодержание
газа Г3 по «I - x»
диаграмме
,
.3.4 Определяем нормальную
плотность влажного газа Г3
.
.3.5 Определяем плотность влажного
газа Г3 при рабочих условиях
Плотность влажного газа при рабочих
условиях. При пересчете параметров газа из н.у. в рабочие необходимо учитывать
потери давления в аппаратах. Потери давления в скрубберах 1ой и 2ой ступеней
принять равными 1200 Па.
1.3.6 Определяем массовый
расход влажного газа Г3:
.
.3.7 Определяем объемный расход
влажного газа Г3 при н.у.:

.3.8 Определяем объемный расход газа
Г3 при рабочих условиях:
.3.9 Определяем теплоемкости сухого
газа и водяного пара при температуре газа Г3 tГ3 =68,33°C:
-
теплоемкость сухих газов при их tГ3 =68,33 °C:
=1,01424
;
-
теплоемкость водяных паров при tГ3 =68,33°C:
=1,8608к
;
.3.10 Энтальпия влажного газа Г3 при tГ3
=68,33 °C :
.3.11 Тепловой поток по газу Г3
.3.12 Тепловая производительность
второй ступени скруббера
ΔQII =QГ2 - QГ3
После чего производится сравнение
тепловой производительности скрубберов 2ой и 1ой ступеней при этом отношении:
.4 Определение параметров газа Г1 в
состоянии насыщения при температуре мокрого термометра
1.4.1. Определяем температуру и влагосодержание
газа Г1 при температуре мокрого термометра по «I
- x» диаграмме
,
теплоутилизатор установка клинкерный печь
2. Основные параметры теплоутилизаторов первой и
второй ступеней и конструирование тепловых пучков
.1 Определение средних разностей температур
между теплоносителями
Рис.2. Температурная схема теплоносителей
Для определения ориентировочной стоимости
теплоутилизаторов необходимо рассчитать поверхность теплообмена аппаратов и
массу труб. Для этого необходимо определить средний температурный перепад между
теплоносителями, который рассчитывается по приведенной температурной схеме:
В виду высокой интенсивности теплообмена
температуры промежуточных теплоносителей принимается по следующему перепаду
температур

Пусть
, тогда
Средняя разность температур для 1-й
ступени составит
Средняя разность температур для
второй ступени составляет:
;
.2 Основные технические параметры
скрубберов со встроенными теплообменниками первой и второй ступеней
.2.1 Тепловые производительности
скрубберов первой и второй ступеней
.2.2 Общая тепловая
производительность первой и второй ступеней
.2.3 Расход нагреваемого чистого
теплоносителя Т Gт
2.2.4 Расход конденсата, который вырабатывается
во второй ступени
.2.5 Расход твердой части уноса
.2.6 Расчет поступление
щелочесодержащих продуктов в пересчете на К2О с твердым уносом
.3 Расчет и конструирование трубных
пучков
.3.1. Определяем требуемую
поверхность теплообмена в теплообменниках первой и второй ступеней:

К - коэффициент теплопередачи от
промежуточного теплоносителя к нагреваемому чистому теплоносителю;
экспериментально установлено, что
, принимаем
;
,
где
- тепловая производительность
второй ступени:
=4998,5 кВт;
.3.2 Принимая сортамент труб
трубного пучка, выполненных из плоскоовальных труб, при помощи обжатия труб
круглого сечения из ряда
- для теплообменников с
поверхностью теплообмена до 80 м2.
- для теплообменников с поверхностью
теплообмена менее 30 м2;
Важной инженерной задачей является
выбор количества единиц оборудования (аппаратов, насосов, дымососов,
теплообменников и т.д.)
Расчетными производительностями по
теплу будет:
=5024,55 кВт
=4998,5 кВт
Поверхности теплообмена будут равны
.3.3 Расчет геометрии плоскоовальной
трубы по принятым трубам
.3.4 Принимаем степень обжатия трубы
H/B=2,5
Тогда наружный периметр будет равен
,
Примем, что при обжатии он остается
неизменным.
Выразим внешний периметр
плоскоовальной трубки через величину В.
.3.5 Живое сечение плоскоовальной
трубки
.3.6 Расчет внутреннего
эквивалентного диаметра плоскоовальной трубки
.3.7 Определяем расчетный расход
нагреваемого теплоносителя, проходящего через один аппарат:
2.3.8 Принимая за один ряд горизонтальных труб
трубного пучка один ход чистого теплоносителя и задаваясь скоростью чистого
теплоносителя в плоскоовальных трубках, определяем требуемую суммарную
поверхность живого сечения одного горизонтального ряда труб
Принимаем
.3.9 Определяем требуемое количество
трубок в одном горизонтальном ряду трубного пучка (в одном ходу)
.3.10 Расчет сечения межтрубного
пространства для прохождения газового потока рассчитывается по расходу газа,
для первой ступени - по среднему расходу газа
.3.11 Определяем требуемое свободное
сечение для газа в межтрубном пространстве трубного пучка
Принимаем, что
Принимаем ∆=4мм, тогда
Длина трубок будет равна

.3.12 Расчетная требуемая
поверхность теплообмена одного аппарата
.3.13 Поверхность теплообмена в
первом горизонтальном ряду (в первом ходу)
dср - средний
диаметр принятой трубки
- толщина стенки трубы
.3.14 Определяем количество ходов
(количество горизонтальных рядов) в трубных пучках, встроенных в
теплообменниках
2.3.15 Определяем массу одного
погонного метра принятых сортаментов труб для первой и второй степеней
скруббера:
2.3.16. Определяем общую длину труб
в трубном пучке в первой и второй ступенях
.3.17 Высоту аппарата принимаем
2.3.18 Периметр аппарата приближенно равен
.3.19 Масса трубного пучка первой и
второй ступеней
2.3.20. Масса корпуса теплообменника
где Km -
коэффициент, учитывающий массу не обсчитываемых деталей
(опорно-распределительные решетки, люки, лазы, форсунки и др.); δк - толщина
стенки корпуса теплообменника, м; ρк - плотность
материала корпуса теплообменника, кг/м3.
Коэффициент, учитывающий массу не
обсчитываемых деталей, принимается в диапазоне от 1,5 до 2. Принимаем
коэффициент Km = 1,5.
Для изготовления корпуса
теплообменников используется листовая сталь Х18Н10Т толщиной от 4 до 5 мм.
Принимаем δк = 4 мм.
Для труб из стали Х18Н10Т ρк =7900 кг/м3
Масса корпуса:
.3.21 Масса аппаратов первой и
второй ступеней в целом
.3.22 Учитывая агрессивную среду,
принимаем материал труб и стенок аппарата из нержавеющей стали 12Х18Н10Т
.3.23 Определяем стоимость данной
стали
.3.24. Масса всех аппаратов, включая
резервный
3. Выход попутно производимой продукции
Молекулярные массы химических элементов, участвующих
в реакциях
H - 1; O
- 16; S - 32; K
- 39
Молекулярные массы участвующих в реакциях
веществ
;
;
;
.
) 
)
)
)
.2.8 Годовой выход щелочесодержащих
компонентов K2SO4

4. Подбор вспомогательного оборудования
.1 Подбор дымососа осуществляется по объемной
расчетной производительности и требуемому напору
Напор дымососа складывается из
следующих величин
Н=1,1∆Рс
∆Рс -
газодинамическое сопротивление сети (включает требуемое разрежение в печи,
потери давления во всех газоходах, включая прямые участки и все местные
сопротивления, сопротивление аппарата, сопротивление трубы, за вычетом величины
самотяги трубы)
,1 - коэффициент запаса на
неучтенные величины
∆РIст=∆РIIст=1200Па -
сопротивление одного аппарата
∆Р=2∆РIст
∆Р=2·1200=2400Па
НР - разрежение в печи, НР=800-1200Па,
принимаем НР=1000Па
Принимаем сопротивление газоходов и
местные сопротивления
Мощность дымососа определяется
Lру - расход
газа при рабочих условиях, м3/ч
ρру - плотность
газа при рабочих условиях
Н - напор, кгс/м2 или мм
вод. ст.
Подбираем дымосос ВДН - №17
Т = 30оС
Q = 40 м3/с
Н = 510 мм вод. ст.
N = 170 кВт
n = 1000
об/мин
η = 87%
Ц = 405010 руб
Проверка
.2 Подбор насоса
Для первой ступени подбираем насосы
или песковые, или грунтовые, или шламовые, т.е. те насосы, которые могут
работать на суспензии с содержанием твердой фазы до 10%. Насосы подбираем по
производительности и напору.
Производительность принимаем
Принимаем Н = 26м
Подбираем грунтовый насос ГРАК
85/40/I-1,6
Q = 150 м3/ч
Н = 40 м
N = 20 кВт
n = 1500
об/мин
η = 60%
Ц = 23900 руб
Подбираем консольный насос
К100-80-160а
Q = 110 м3/ч
Н = 26 м
N = 20 кВт
n = 3000
об/мин
η = 60%
Ц = 45700 руб
Проверка
5. Определение экономических параметров
проектируемой системы
.1 Расчет затрат на создание системы
Принимаем Кн=1,2-1,5 -
коэффициент, учитывающий затраты на строительную часть, КИП и т.д.
.2 Стоимость аппаратов равна

.3 Количество требуемого металла
составляет М=45,48т
.4 Принимаем, что аппарат целиком
изготовляется из нержавеющей стали 12Х18Н10Т, стоимость которой 400000руб
.5 Стоимость металла равна
.6 Затраты на изготовление принимаем
5.7 Количество утилизированной теплоты
.8 Средняя цена 1Гкал на 1.01.2010
составляет 878,23 руб
.9 Стоимость утилизированной теплоты
.10 Годовой выход щелочных продуктов
.11 Стоимость 1т калийсодержащих
продуктов равна 32375 руб
.12 Общая стоимость калийсодержащих
продуктов
.13 Определяем количество
потребляемой электроэнергии дымососом и насосами первой и второй рабочих
ступеней
Количество электроэнергии,
потребляемой этими мощностями:
5.14 Стоимость 1кВт·ч равна 2,36 руб
.15 Стоимость электроэнергии составит
.16 Считаем, что количество
обслуживающего персонала данной системы не меняется
.17 Считаем срок окупаемости через
амортизацию:
- амортизация
На - норма амортизации, На=100/Т
Т - срок эксплуатации оборудования,
принимаем 10 лет
На=100/10=10%
.18 В следующей таблице приведены
затраты на создание системы, стоимости выработанного тепла и щелочесодержащих
продуктов, эксплуатационные затраты
|
Затраты
на создание системы, руб
|
63187704
|
|
Стоимость
аппаратов, руб
|
51707200
|
|
Стоимость
дымососа, руб
|
405010
|
|
Стоимость
грунтового насоса, руб
|
23900
|
|
Стоимость
консольного насоса, руб
|
45700
|
|
Стоимость
металла, руб
|
18192000
|
|
Стоимость
изготовления, руб
|
21291200
|
|
Стоимость
утилизированной теплоты, руб
|
59857293,8
|
|
Стоимость
калийсодержащих продуктов, руб
|
133199815
|
|
Стоимость
электроэнергии, руб
|
3904591,68
|
Заключение
В данной курсовой работе произведен расчет
установки для утилизации тепла отходящих газов от клинкерной печи. Также был
рассчитан выход щелочных продуктов при работе проектируемой установки в
пересчете на K2SO4
, определена стоимость данных выработанных щелочных соединений; конденсируемая
в работающей установке вода, а также связанная с утилизированием теплоты в
расчетном аппарате экономия природного газа дает возможность достичь наивысшего
суммарного экономического эффекта от внедрения данной установки. Суммарные же
капитальные затраты на обслуживание установки, включающие стоимость самого
аппарата, агрегатов, обеспечивающих правильную работу и заработную плату
обслуживающего персонала, меньше, чем экономический эффект. Это позволяет за
короткий срок добиться окупаемости внедренной установки и покрыв затраты
получать прибыль.