Гидропривод поступательного движения привода подач горизонтального станка
Курсовая
работа на тему:
"Гидропривод
поступательного движения привода подач горизонтального станка"
Оглавление
Введение
1. Составление расчетных схем. Определение сил, действующих
на гидродвигатель
1.1 Составление расчетной схемы гидродвигателя
.2 Определение наибольшей нагрузки на исполнительный
гидравлический двигатель
.3 Составление расчетной схемы гидроцилиндра
. Расчет и выбор основных параметров гидравлических
двигателей
.1 Расчет параметров одноштокового гидроцилиндра
3. Расчет требуемых расходов РЖ и полезных перепадов давлений
в гидродвигателях (построение диаграмм расходов и перепадов давлений)
3.1 Принципы расчета расходов рабочей жидкости в гидролиниях
.2 Расчет расходов для силовых цилиндров
возвратно-поступательного движения
3.3 Построение диаграмм расходов и перепадов давлений
4. Описание разработанной гидравлической схемы
5. Обоснование и выбор рабочей жидкости
6. Расчет параметров и выбор трубопроводов
7. Расчет потерь давления в трубопроводах
. Выбор гидроаппаратуры
8.1 Расчет потерь давления в гидравлических аппаратах
.2 Определение потерь давления в напорной и сливной линиях
.3 Определение наибольшего рабочего давления
.4 Определение объемных потерь
.5 Определение наибольшей производительности насосной станции
.6 Выбор насоса
.7 Определение мощности приводного электродвигателя
.8 Определение коэффициента полезного действия гидравлической
системы
.9 Тепловой расчет гидропривода
Литература
Введение
Гидропривод - это комплекс устройств с одним или несколькими
гидродвигателями, предназначенный для приведения в движение механизмов
посредствам подачи рабочей жидкости под давлением.
Основные направления развития гидропривода заключаются в улучшении
энергетических и эксплуатационных характеристик гидрооборудования, повышении
его быстродействия, применении следящего и пропорционального дистанционного
управления, обеспечении связи современных электронных систем управления,
обеспечении связи современных электронных систем с устройствами гидроприводов.
Гидроприводы широко применяются в современном станкостроении. Они
позволяют существенно упростить кинематику станков, снизить их металлоемкость,
повысить точность и надежность работы, а также уровень автоматизации.
Гидравлические приводы обеспечивают плавность движения и широкие диапазоны
бесступенчатого регулирования скорости исполнительных двигателей, возможность
их работы в динамических режимах при частых включениях, остановках, реверсах
движения или изменения скорости. При этом качество переходных процессов может
контролироваться и изменяться в нужном направлении.
Гидропривод позволяет надежно защитить систему от перегрузок и
обеспечивает возможность механизмам работать по жестким упорам, с точным
контролем действующих усилий путем регулирования давления. В современных
станках с высокой степенью автоматизации цикла гидропривод может обеспечивать
до нескольких десятков различных движений. Использование гидропривода открывает
широкие возможности для автоматизации рабочих процессов, применения
копировальных, адаптивных или программных систем управления.
К преимуществам гидроприводов следует отнести также достаточно высокое
значение КПД, повышенную жесткость, самосмазываемость. Однако надежная работа
станочных гидроприводов может быть гарантирована только при надлежащей
фильтрации рабочей жидкости и ее охлаждении для исключения влияния
температурных колебаний в процессе работы, а это повышает стоимость
гидроприводов и усложняет их техническое обслуживание.
При конструировании гидроприводов из унифицированных централизовано
выпускаемых изделий и правильной эксплуатации их недостатки могут быть сведены
к минимуму.
1. Составление
расчетных схем. Определение сил, действующих на гидродвигатель
1.1
Составление расчетной схемы гидродвигателя
Для расчета гидравлической системы привода необходимо определить
возможную наибольшую нагрузку, которую должен преодолеть гидродвигатель. Для
этого необходимо составить расчетную схему и приложить все действующие нагрузки
на рабочий орган, т.е. силы резания (для режима рабочего хода), силы трения и
инерции (для режима разгона и торможения).
Составляется расчетная схема исполнительного гидравлического двигателя с
его условным изображением. Указываются действующие нагрузки, направление
движений для различных элементов цикла (рабочих, быстрых, холостых перемещений
и т.д.) и обозначаются давления и расходы линий напора и слива.
Расчетная
нагрузка, действующая на гидродвигатель, определяется как приведенная сила
к штоку гидроцилиндра и равна сумме всех приведенных
нагрузок, действующих на рабочий орган станка при соответствующем режиме
работы.
Требуемое
тяговое усилие, развиваемое исполнительным гидродвигателем, рассчитывается как
тяговая сила
на штоке гидроцилиндра и равна сумме приведенных
нагрузок, действующих на подвижную часть гидродвигателя. Этими нагрузками
являются силы давления и противодавления в напорной и сливных полостях, силы
трения в самом гидродвигателе и инерционные нагрузки движущихся масс элементов
исполнительного гидродвигателя и рабочей жидкости.
Условием
выбора гидродвигателя по силовым параметрам является:
.
При
этом требуемое давление в системе рассчитывается для рабочего хода при действии
максимальных полезных нагрузок, а требуемый максимальный расход определяется по
максимальной скорости рабочего хода или по максимальной скорости перемещений
холостого хода в зависимости от режима работы.
1.2 Определение
наибольшей нагрузки на исполнительный гидравлический двигатель
Для определения наибольшей расчетной нагрузки на рабочий орган станочного
оборудования по расчетной схеме составляется уравнение равновесия. Затем
определяется действующая расчетная нагрузка и требуемое тяговое усилие, которые
должен развивать проектируемый гидропривод, чтобы обеспечить требуемый закон
движения рабочего органа станка. Выбрав вид исполнительного гидравлического
двигателя в зависимости от графика нагрузки и требуемого закона работы рабочего
органа, рассчитывают основные параметры гидродвигателя. При этом расчетная сила
давления в полости нагнетания исполнительного гидравлического двигателя выше
расчетной нагрузки, действующей на рабочий орган, на величину, необходимую для преодоления
усилия противодавления в полости слива и сил трения в гидродвигателе. Это
учитывается перепадом давления на исполнительном гидравлическом двигателе и его
механическим коэффициентом полезного действия. В данной курсовой работе для
упрощения расчетов расчетная нагрузка приравнена к тяговой силе на штоке
цилиндра.
1.3
Составление расчетной схемы гидроцилиндра
На
рисунке 1.1 представлена расчетная схема тягового усилия
, равного расчетной нагрузке
, гидроцилиндра с односторонним штоком главного
гидропривода с односторонним штоком главного гидропривода станка с
возвратно-поступательным движением, при этом
.
Рисунок
1.1 - Расчетная схема тягового усилия и расчетной нагрузки гидроцилиндра с односторонним штоком
привода подач станка с возвратно-поступательным движением
На
рабочий орган станка действуют поперечная
и
продольная
составляющие усилия резания (при режиме рабочего
хода), равнодействующая реактивных сил
направляющих
станка, сила тяжести
подвижной части, суммарная сила трения
в направляющих, суммарная сила инерции
движущихся масс (при режиме разгона-торможения) и
развиваемое гидроцилиндром тяговое усилие
, равное
или большее и противоположно направленное расчетной нагрузке
.
На
поршень и шток гидроцилиндра действуют силы давления
и противодавления
в
полостях напора и слива, сила трения
поршня в
корпусе цилиндра, сила трения
штока в
уплотнении и расчетная нагрузка на штоке
.
Рабочий
орган станка в начале цикла перемещается в режиме разгона с ускорением
, затем в режиме рабочего хода с осуществлением
процесса резания со скоростью
, а
обратное движение происходит в режиме холостого хода со скоростью
, при этом совершается
.
В
зависимости от режима работы расчетное тяговое усилие и расчетная нагрузка
будут иметь выражения:
а)
для рабочего хода
где
- расчетная нагрузка рабочего хода;
;
-
коэффициент трения;
- масса
подвижной части рабочего органа;
б)
для неустановившегося режима разгона
где
- расчетная нагрузка режима разгона;
;
;
-
ускорение рабочего органа;
- масса
подвижной части рабочего органа;
в)
для холостого хода
где
- расчетная нагрузка холостого хода;
2. Расчет и выбор основных параметров
гидравлических двигателей
2.1 Расчет
параметров одноштокового гидроцилиндра
Если исполнительным двигателем является одноштоковый цилиндр, то рабочие
площади полостей напора и слива не равны (рисунок 2.1) и расчетная нагрузка на
штоке определяется по выражению
,
где
- полезный перепад давления в гидроцилиндре:
.
Рисунок
2.1 - Расчетная схема параметров гидроцилиндра с односторонним штоком
Рабочая
площадь поршня полости нагнетания определяется по формуле
.
где
- полезный перепад давления в гидроцилиндре, может
приниматься при проектных расчетах
МПа.
Тогда
мм2.
При
рабочем ходе бесштоковая полость цилиндра является полостью напора и
, поэтому диаметр поршня определяется по формуле
мм,
а
диаметр штока для обычных цилиндров
мм.
Полученные
значения диаметров округляются до стандартных значений
мм,
мм.
Определим
полезный перепад давления в гидроцилиндре
МПа,.
3.
Расчет требуемых
расходов РЖ и полезных перепадов давлений в гидродвигателях (построение
диаграмм расходов и перепадов давлений)
3.1 Принципы
расчета расходов рабочей жидкости в гидролиниях
Расходы рабочей жидкости в гидролиниях определяются для различных режимов
работы привода и рассчитываются при быстрых холостых перемещениях и при рабочих
перемещениях для линий нагнетания и слива.
Максимальные расходы при быстрых холостых перемещениях определяются для
того, чтобы обеспечить требуемые скорости быстрых перемещений, рассчитать
диаметры трубопроводов и подобрать гидроаппаратуру с соответствующей пропускной
способностью (дроссели, гидрораспределители, гидроклапаны и т.д.) для линий
напора и слива. Расходы для рабочих перемещений при действии рабочей нагрузки
определяются для того, чтобы обеспечить требуемые рабочие скорости движения,
подобрать гидроаппаратуру регулирования этих скоростей (дроссели, регуляторы
расхода) и рассчитать потери давления в трубопроводах.
3.2 Расчет расходов для силовых
цилиндров возвратно-поступательного движения
Исходной формулой для расчета расхода рабочей жидкости в полости силового
гидроцилилидра возвратно-поступательного движения является
,
где
- расход рабочей жидкости в полости цилиндра, л/мин;
-
рабочая площадь в полости цилиндра, мм2;
-
скорость движения поршня силового цилиндра, м/мин.
Максимальные
расходы жидкости для быстрых перемещений (быстрых подводов при прямом ходе
(рис. 3.1, а, б), быстрых отводов при обратном ходе (рис. 3.1, д, е)) для
полостей напора и слива определяются по формулам
и
,
где
- максимальный расход рабочей жидкости в напорной
полости цилиндра, л/мин;
-
максимальный расход рабочей жидкости в сливной полости цилиндра, л/мин;
и
- рабочие площади в напорной и сливной полостях
цилиндра, мм2;
-
скорость быстрого перемещения поршня силового цилиндра, м/мин.



Рисунок 3.1 - Расчетные схемы определения расходов рабочей жидкости
гидроприводов с односторонним штоком при быстром перемещении (а), рабочей
подаче (б), и быстром отводе (г)
|
Исходные данные и
результаты расчета рабочих расходов
|
|
|
Эл. Цикла
|
БП
|
РП1
|
РП2
|
БН
|
|
|
|
|
V, м/мин
|
5,5
|
0,1
|
0,3
|
5,5
|
|
|
|
|
Qн, л/мин
|
27,6
|
0,5
|
1,5
|
20,7
|
|
|
|
|
Qс, л/мин
|
20,72
|
0,4
|
1,1
|
27,6
|
|
|
|
|
|
|
|
|
|
|
|
|
Sн мм*мм
|
5024
|
5024
|
5024
|
|
|
|
|
|
|
|
|
3768
|
|
|
|
|
|
|
|
|
|
|
|
|
Sс мм*мм
|
3768
|
3768
|
3768
|
5024
|
|
|
|
Рабочие площади полостей напора и слива при прямом ходе:
мм2
и
мм2;
и
при обратном ходе
мм2
и
мм2.
-
для быстрых перемещений вперед
л/мин;
л/мин;
-
для быстрых перемещений назад при одинаковой скорости расходы поменяются
местами:
л/мин;
Расходы
жидкости для рабочих перемещений при действии рабочей нагрузки (рис.3.1, б) для
полостей напора и слива определяются по формулам
и
,
где
- рабочий расход жидкости в напорной полости
цилиндра, л/мин;
-
рабочий расход жидкости в сливной полости цилиндра, л/мин;
-
скорость рабочего перемещения поршня силового цилиндра, м/мин;
и
- рабочие площади в напорной и сливной полостях
цилиндра при рабочем ходе, мм2.
для
первой рабочей подачи:
л/мин;
-
для второй рабочей подачи:
л/мин;
3.3
Построение диаграмм
расходов и перепадов давлений
Рисунок 3.2 - Диаграмма расходов гидроцилиндра для полости напора
Рисунок 3.3 - Диаграмма перепадов давления гидроцилиндра
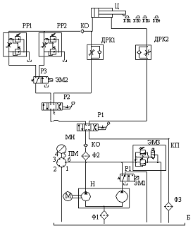
4. Описание разработанной
гидравлической схемы
Разработанная гидравлическая схема обеспечивает две ступени рабочих подач
и быстрые перемещения гидроцилиндра "вперед" и "назад".
Переключение скоростей движения штока осуществляется двумя регуляторами расхода
РР1и РР2 , установленными на входе по средством гидравлического распределителя
Р3 с электроуправлением. При быстром подводе распределитель Р2 и Р4 установлены
в левое положение. Поток жидкости направляется через дроссель с обратным
клапаном ДРК 1, но регулирует скорость дроссель ДРК2. При включении рабочей подачи РП1 распределитель Р2и Р4
переключается в правое крайнее положение, направляя поток жидкости через Р3 и
один из регуляторов расхода РР1и РР2.
Выдвижение и втягивание штока осуществляется распределителем Р1 с ручным
управлением, который, ко всему прочему, обеспечивает остановку в любой момент
времени. Регулирование втягивания штока
обеспечивается дросселем с обратным клапаном ДРК1. В системе имеется аппаратура для фильтрации рабочей жидкости,
манометр. Для защиты системы от перегрузок предусмотрен предохранительный
клапан непрямого действия.
5.
Обоснование и выбор
рабочей жидкости
Выбирается тип рабочей жидкости согласно с рекомендуемыми для применения
в станочных приводах марками минеральных масел с соответствующей кинематической
вязкостью.
При выборе типа рабочей жидкости необходимо иметь ввиду, что раньше в
гидроприводах применялись различные минеральные масла, не содержащие присадок,
снижающие скорость их окисления и изнашивание трущихся поверхностей. В
гидросистемах современного технологического оборудования применяются масла с
комплексом присадок, обеспечивающих надежную эксплуатацию гидравлического
оборудования гидросистемы и достаточно длительный срок службы самих жидкостей.
К таким видам рабочих жидкостей относятся: масла индустриальные гидравлические
ИГП-18, ИГП-30, ИГП-38 по ТУ38101413-78; гидравлические ВНИИ НП-403 ГОСТ
16728-78. Применение в качестве рабочих жидкостей масел типа И-20А, И-40А по
ГОСТ 20799-75 допускается для неответственных гидросистем с низким уровнем
рабочего давления (4,0…6,3 МПа).
Примем за рабочую жидкость масло И-20А. Его характеристики:
-
Вязкость при 500 С,
мм2/с,
Индекс
вязкости ИВ=100,
Кислотное
число КОН=0,05 мг/1г,
Изменение
кислотного числа после окисления 0,3 мг/1г,
Температура
вспышки
С,
Температура
застывания
С,
Плотность
кг/м3.
6. Расчет параметров и выбор
трубопроводов
При выборе конструктивных параметров трубопроводов учитывается, что с
увеличением внутреннего диаметра трубы при одном и том же расходе уменьшаются
потери давления, однако увеличиваются размеры и вес трубопроводов.
Внутренний диаметр трубопроводов для различных по назначению участков
гидролиний определяется по максимальных расходам, проходящим по ним и
рекомендуемым средним скоростям потоков рабочей жидкости в трубопроводах. В
зависимости от рабочего давления и вида трубопровода рекомендуемая средняя
скорость потока не должна превышать во всасывающих линиях 1,0…1,5 м/с, в
сливных 2 м/с и в напорных 3…5 м/с.
Внутренний диаметр трубопроводов для линий напора и слива определяется по
формулам
и
,
где
и
-
внутренние диаметры трубопроводов напора и слива, мм;
и
- максимальные расходы рабочей жидкости в линиях
нагнетания и слива, л/мин;
и
- средние скорости потока рабочей жидкости в
трубопроводах линий нагнетания и слива.
Получим:
мм;
мм.
Минимально
допустимая толщина стенки трубопровода
,
где
- толщина стенки трубопровода, мм;
-
наибольшее давление в трубопроводе, МПа;
-
внутренний диаметр трубопровода, мм;
- предел
прочности на растяжение материала трубопровода, МПа;
-
коэффициент безопасности,
для участков с ненапряженным режимом работы.
для
линии напора
мм,
-
для линии слива
мм,
примем
=0,5 мм.
По
ГОСТу принимаем трубы с наружными диаметрами:
для
линии напора
мм;
для
линии слива
мм.
Толщина
стенки
мм.
7.
Расчет потерь давления в
трубопроводах
Потери давления на трение жидкости в трубопроводах определяются для линий
напора и слива в зависимости от расхода и режима течения рабочей жидкости по
этим линиям при рабочем ходе исполнительного органа. По средней скорости потока
рабочей жидкости в трубопроводе при рабочем ходе определяется число Рейнольдса
и устанавливается вид режима ее движения для линий напора и слива:
и
и
,
где
и
-
расходы рабочей жидкости в линиях напора и слива при рабочем ходе, л/мин;
и
- числа Рейнольдса линий напора и слива;
и
- внутренние диаметры трубопроводов линий напора и
слива, мм;
-
кинематическая вязкость рабочей жидкости, мм2/с;
-
рабочая скорость потока рабочей жидкости, м/с.
Тогда
для
первой рабочей подачи
,
-
для второй рабочей подачи
,
.
В
зависимости от режима движения жидкости определяется коэффициент сопротивления
трению по длине трубопроводов линий напора и слива и рассчитывается для
ламинарного потока
,
,
-
для второй рабочей подачи
,
.
Расчет
потерь давления на трение жидкости в трубопроводах производится для линий
напора и слива:
или
и
,
где
и
- потери
давления на трение жидкости в трубопроводах напора и слива, МПа;
и
-
коэффициент сопротивления трению;
и
- длина
трубопроводов напора и слива, м;
и
-
внутренние диаметры трубопроводов, мм;
и
-
расходы рабочей жидкости в линиях напора и слива при рабочем ходе, л/мин;
- плотность рабочей жидкости, кг/м3;
- расчетная скорость потока рабочей жидкости, м/с.
для
первой рабочей подачи
-
для второй рабочей подачи
|
результаты расчета числа
Рейнольдса и потерь на трение по длине
|
|
|
|
Эл.Цикла
|
мм2/с
|
Reн
|
Reс
|
Lрп
|
Lтр н
|
Lтр с
|
Pтн
|
Pтс
|
|
БП
|
38
|
1285
|
723
|
0,15
|
4
|
2,8
|
0,126
|
0,0209
|
|
РП1
|
38
|
23
|
13
|
0,05
|
4
|
2,8
|
0,002
|
0,0004
|
|
РП2
|
38
|
70
|
39
|
0,2
|
4
|
2,8
|
0,007
|
0,0011
|
|
БН
|
38
|
963
|
963
|
0,4
|
4
|
2,8
|
0,094
|
0,0278
|
Расчет потерь давления на местные сопротивления (тройники, угольники,
изгибы трубопровода и т.д.) производится через суммарный коэффициент местных
сопротивлений:
и
,
где
- потери давления на местные сопротивления, МПа;
-
суммарный коэффициент местных потерь как сумма коэффициентов местных
сопротивлений, выбранных из справочников в зависимости от типа местного сопротивления;
-
плотность жидкости, кг/м3;
-
расчетная скорость потока жидкости в трубопроводе, м/с;
- расход
рабочей жидкости в трубопроводе, л/мин.
Получим
.
для
первой рабочей подачи
МПа;
МПа;
-
для второй рабочей подачи
МПа;
МПа.
8.
Выбор гидроаппаратуры
Контрольно-регулирующая гидравлическая аппаратура подбирается по
расчетным значениям рабочего давления и расходов. При выборе гидроаппаратуры
необходимо учитывать, на каких участках гидролиний она должна устанавливаться.
Имеются участки гидролиний, служащие только для нагнетания или слива, и
участки, служащие для нагнетания и слива, периодически изменяющие свое
назначение. Кроме того, имеются вспомогательные участки, на которых устанавливаются
предохранительные клапаны, дроссели в ответвлении и т.д.
Основными техническими параметрами гидравлических аппаратов являются
условный проход, номинальный расход и номинальное давление. При выборе
типоразмера гидравлического аппарата из каталога по его техническим
характеристикам нужно стремиться выбрать такое исполнение данного типа
аппарата, у которого номинальные значения давления и расхода ближе к расчетным
значениям этих параметров. Если выбранный аппарат имеет значительно большее
номинальное давление и расход, чем принятые рабочее давление и расчетный
расход, то он имеет большую массу и размеры. Технические характеристики
гидроаппаратов указываются в каталогах в виде таблиц с цифровыми значениями
параметров и в виде графиков.
8.1 Расчет
потерь давления в гидравлических аппаратах
При расчетах рабочего давления в гидросистеме должны определяться потери
давления в гидравлических аппаратах при протекании через них потока рабочей
жидкости. Для этого в технических характеристиках гидравлических аппаратов в
каталогах указываются усредненные значения потерь давления, происходящих при
проходе через них рабочей жидкости, или приводятся графики зависимости потерь
давления от расхода жидкости в гидроаппаратах.
Если для гидрораспределителей в каталоге указаны потери давления Δрн при номинальном расходе Qн, а
через него фактически проходит расход Q, то потери давления при этом расходе
определяются по формуле
Если
для предохранительных, переливных, обратных и других нормально закрытых
клапанов в технической характеристике дается величина изменения давления Δрн при изменении расхода от минимального до
номинального Qн, то при изменении расхода от минимального до фактического Q
определяется фактическое изменение перепада давления:
Для
дросселей и регуляторов потока в каталогах приводятся графические зависимости
расхода от перепада давлений при различных положениях их регулировочного
элемента. Потери давления в гидравлических аппаратах определяются для каждого
гидроаппарата отдельно для линий напора и слива по расходам рабочей жидкости по
этим линиям при рабочем ходе. Суммарные потери давления в гидравлических
аппаратах для линий напора и слива соответственно равны


где
Δран и Δрас -
суммарные потери давления в гидроаппаратах для линий напора и слива;
Δранi и Δрасi - потери давления в отдельных
гидроаппаратах, через которые проходят соответственно потоки напора и слива.
. Потери давления через распределитель Р1, Р2, Р3:
вторая рабочая подача
МПа,
2. Потери давления через переливной клапан КП:
не учитываются
. Потери давления через регулятор расхода РР1
МПа.
4. Потери давления через фильтр напорный Ф1:
МПа.
5. Потери давления через фильтр сливной Ф2:
МПа.
6. Потери давления через обратный клапан КО1, КО2,:
МПа.
8.2
Определение потерь давления в напорной и сливной линиях
Для каждого гидравлического исполнительного органа для линий напора и
слива определяются суммарные потери давления от преодоления сил трения, местных
сопротивлений и гидроаппаратуры:
;
;
где
и
-
суммарные потери давления в линиях напора и слива;
и
- потери давления на трение в трубопроводах напора и
слива;
и
- потери давления в гидравлических аппаратах потоков
напора и слива.
Тогда
для
второй рабочей подачи
∆Рн=0,007+0,252+0,00001=0,26
МПа,
∆Рс=0,0011+0,0006+0,00001=0,0017
МПа,
8.3
Определение наибольшего рабочего давления
Рассчитывается наибольшее рабочее давление, которое необходимо создать на
входе напорной линии гидравлического органа, и определяется по формуле:
,
где
- наибольшее рабочее давление на входе напорной линии
исполнительного гидравлического органа;
и
- суммарные потери давления в линиях напора и слива;
-
фактический требуемый полезный перепад давления в исполнительном гидравлическом
органе;
и
- рабочие площади поршня в напорной и сливной
полостях гидроцилиндра.
Тогда
МПа,
Так
как в системе применяется один насос, то из наибольших рабочих давлений выбирается
максимальное давление. По расчетному давлению настраивается с запасом
предохранительный клапан, т.е.
МПа.
8.4
Определение объемных потерь
Рассчитываются объемные потери, т.е. внутренние утечки для напорной линии
каждого исполнительного гидравлического органа. При этом суммируются объемные
потери не только на работающим участке системе, но и на аппаратах, соединенных
с напорной линией рассматриваемого участка. В технических характеристиках
гидроаппаратуры в каталогах приводится величина утечек при указанном перепаде
давления или коэффициент удельных утечек. Поэтому объемные потери могут
выбираться по технической характеристике или определятся по формуле
,
где
- объемные потери на гидроаппарате, л/мин;
-
коэффициент удельных утечек на гидроаппарате,
;
-
перепад давления на аппарате, МПа.
При
проектных предварительных расчетах объемные потери могут определяться:
для
гидравлических аппаратов
;
для
гидроцилиндров
;
.
распределитель Р1
л/мин.
1. распределитель Р2
л/мин.
2. предохранительный клапан КП
л/мин.
3. дроссель ДР1
л/мин.
4. дроссель ДР2
5. регулятор расхода РР1
л/мин.
6. регулятор расхода РР2
л/мин.
7. фильтр Ф1
л/мин.
8. фильтр Ф1
л/мин.
9. клапан обратный КО1
л/мин.
10. клапан обратный КО2
л/мин.
11. клапан обратный КО3
л/мин.
12. гидроцилиндр Ц
л/мин.
Суммарные
потери
8.5
Определение наибольшей производительности насосной станции
Определяется необходимая наибольшая подача рабочей жидкости для
исполнительного гидравлического органа:
,
где
- наибольшая подача рабочей жидкости;
-
максимальный расход рабочей жидкости для гидравлического исполнительного
органа;
-
суммарные объемные потери.
Получим
л/мин.
Наибольшая
производительность насосной станции определяется на основании анализа
циклограммы работы.
Таким
образом, наибольшая подача насоса или наибольшая производительность насосной
станции для гидросистем с одним исполнительным гидравлическим органом
принимается по необходимой наибольшей подаче рабочей жидкости:
.
8.6 Выбор
насоса
Выбранный
насос должен иметь подачу
не менее наибольшей суммарной подачи
и развивать давление, большее, чем то значение, на
которое настраивается предохранительный клапан, т.е.
и
,
где
- давление на выходе из насоса;
-
давление настройки предохранительного клапана.
Выбираем
Двухпоточный пластинчатый насос 5Г12-33АМ с характеристиками:
рабочий
объем - 32 см3,
номинальная
подача - 5/25 л/мин,
номинальное
давление на выходе - 6,3 МПа.
частота
вращения
номинальная
- 950 мин-1,
максимальная
- 1500 мин-1,
минимальная
- 600 мин-1,
номинальная
мощность - 3,6 кВт,
КПД
при номинальном режиме работы, не менее
объемный
- 0,91,
полный
- 0,81,
8.7
Определение мощности приводного электродвигателя
Мощность приводного электродвигателя рассчитывается из условия
,
где
- мощность приводного электродвигателя, кВт;
- подача
насоса, л/мин;
-
давление настройки предохранительного клапана, МПа;
- общий
коэффициент полезного действия насоса.
Тогда
для быстрого подвода
кВт.
для
рабочего подвода
Выбор
электродвигателя - По справочным таблицам, в зависимости от расчётной мощности
выбираем трёхфазный асинхронный короткозамкнутый, закрытый, обдуваемый, с
высотой оси вращения 50…250мм. электродвигатель модели 4А132S4,
со следующими характеристиками:
мощность0,55
кВт;
номинальная
частота вращения 1000 мин-1;
8.8
Определение коэффициента полезного действия гидравлической системы
Коэффициент
полезного действия гидравлической системы гидропривода определяется как
отношение полезной работы к затраченной:
,
где
,
,
- полезный перепад давления, рабочий расход рабочей
жидкости, время работы в течении цикла каждого исполнительного органа;
- подача
насоса, л/мин;
- давление настройки предохранительного клапана, МПа;
- время цикла.
Тогда
для быстрого подвода
для
рабочего подвода
.
Общий
КПД = 0,47*0,18=0,08
|
|
|
|
Таблица
|
|
Исходные данные для расчета
КПД
|
|
|
V, м/мин
|
t, с
|
Lрп
|
Р , МПа
|
|
БВ
|
5,5
|
2
|
27,6
|
0,15
|
0,26
|
|
РП1
|
0,1
|
30
|
0,5
|
0,05
|
2,58
|
|
РП2
|
0,3
|
40
|
1,5
|
0,2
|
2,58
|
|
БН
|
5,5
|
4
|
20,7
|
0,4
|
0,34
|
|
Суммарное время
|
76
|
|
|
|
8.9 Тепловой
расчет гидропривода
При
работе гидропривода происходит нагрев рабочей жидкости из-за потери мощности,
так как энергия, затраченная на преодоление различных сопротивлений в
гидросистеме, превращается в теплоту, поглощаемую рабочей жидкостью. Тепловой
режим гидропривода должен быть таким, чтобы превышение установившейся
температуры жидкости в баке над температурой окружающей среды было в пределах
допустимого повышения температуры
или
температуры рабочей жидкости из условия ее работоспособного состояния не
превышала допустимого значения
.
Полученная рабочей жидкостью теплота должна отдаваться в окружающую среду через
поверхности стенки бака, а если этого недостаточно, то устанавливается
дополнительно теплообменник. Среднее количество теплоты, выделяемое
гидравлической системой в единицу времени, равно потери мощности:
кВт.
Требуемая
поверхность излучения и объем рабочей жидкости в баке
и
,
где
и
-
количество теплоты и потери мощности, кВт;
- площадь
поверхности излучения бака, м2;
- объем
рабочей жидкости в баке, л;
-
разность температур рабочей жидкости в баке и окружающей среды,
;
-
коэффициент теплопередачи бака;
.
Тогда
м2,
л.
В
этом случае принимается оптимальный объем рабочей жидкости в баке
л. Таким образом, установка теплообменника не нужна.
Принимаем Vб=63 л.
Определяется фактическое количество теплоты, отводимое в окружающую среду
через стенки бака:
а
избыточное количество теплоты, отводимое через поверхность излучения
теплообменника, равно
гидравлический двигатель давление нагрузка
где
Θб -
фактическое количество теплоты, отводимое через стенки бака;
Vб - фактический объем рабочей жидкости в баке.
Для уменьшения объема бака применяется теплообменник, требуемая площадь
поверхности которого определяется по отводимому им избыточному количеству
теплоты:
,
где
- площадь поверхности излучения теплообменника;
-
количество теплоты, отводимое теплообменником;
-
расчетный перепад температур в теплообменнике;
-
коэффициент теплопередачи от жидкости к окружающей средев теплообменнике.
Литература
1. Богданович Л.Б. Гидравлические приводы. - Киев: Вища
Школа, 1980. - 231 с.
2. Глубокий В. И. Расчёт гидравлических приводов.
Методическое пособие. - Мн.: БГПА, 1992. - 31 с.
. Кузнецов В. Г. Приводы станков с программным
управлением. - М.: Машиностроение, 1983. - 248 с.
. Металлорежущие станки / Под ред. В. Э. Пуша. - М.:
Машиностроение, 1978. - 495 с.
. Свешников В. К., Усов А. А. Станочные гидроприводы.
- М.: Машиностроение, 1982. - 464 с.