Подготовка нефти и газа к транспортировке

  • Вид работы:
    Реферат
  • Предмет:
    Геология
  • Язык:
    Русский
    ,
    Формат файла:
    MS Word
    705,80 kb
  • Опубликовано:
    2011-12-12
Вы можете узнать стоимость помощи в написании студенческой работы.
Помощь в написании работы, которую точно примут!

Подготовка нефти и газа к транспортировке

Российский Государственный Университет нефти и газа

Кафедра транспорта и хранения нефти и газа











Р Е Ф Е Р А Т

«Подготовка нефти и газа к транспорту»

Выполнил: студент

группы ТС-06-4

Симонов Леонид

Принял: д.т.н., проф.

Лурье М.В.




г. Москва, 2008 г.

Содержание

Введение

. Нефтяные эмульсии

. Способы разрушения нефтяных эмульсий

. Обезвоживание и Обессоливание нефтей

. Электрические методы разрушения водонефтяных эмульсий

. Очистка нефти от механических примесей

. Дегазация нефти

. Стабилизация нефти

. Очистка нефтей от агрессивных примесей

. Очистка газа

.Гидраты природных газов. Осушка газов.

Введение


Технически и экономически целесообразно нефть перед подачей в магистральный нефтепровод подвергать специальной подготовке с целью ее обессоливания, обезвоживания, дегазации, удаления твердых частиц.

На нефтяных промыслах чаще всего используют централизованную схему сбора и подготовки нефти. Сбор продукции производят от группы скважин на автоматизированные групповые замерные установки (АГЗУ). От каждой скважины по индивидуальному трубопроводу на АГЗУ поступает нефть вместе с газом и пластовой водой. На АГЗУ производят учет точного количества поступающей от каждой скважины нефти, а также первичную сепарацию для частичного отделения пластовой воды, нефтяного газа и механических примесей с направлением отделенного газа по газопроводу на ГПЗ (газоперерабатывающий завод).

Частично обезвоженная и частично дегазированная нефть поступает по сборному коллектору на центральный пункт сбора (ЦПС). Обычно на одном нефтяном месторождении устраивают один ЦПС. Но в ряде случаев один ЦПС устраивают на несколько месторождений с размещением его на более крупном месторождении. В этом случае на отдельных месторождениях могут сооружаться комплексные сборные пункты (КСП), где частично производится обработка нефти. На ЦПС сосредоточены установки по подготовке нефти и воды. На установке по подготовке нефти осуществляют в комплексе все технологические операции по ее подготовке. Комплект этого оборудования называется УКПН - установка по комплексной подготовке нефти.

Схема сбора и подготовки продукции скважин на нефтяном промысле:

- нефтяная скважина;

- автоматизированные групповые замерные установки (АГЗУ);

- дожимная насосная станция (ДНС);

- установка очистки пластовой воды;

- установка подготовки нефти;

- газокомпрессорная станция;

- центральный пункт сбора нефти, газа и воды;

- резервуарный парк

Обезвоженная, обессоленная и дегазированная нефть после завершения окончательного контроля поступает в резервуары товарной нефти и затем на головную насосную станцию магистрального нефтепровода.

1. Нефтяные эмульсии


При добыче нефти ее почти всегда сопровождает пластовая (буровая) вода. В буровых водах растворены различные соли, чаще всего хлориды и бикарбонаты натрия, кальция, магния, реже карбонаты и сульфаты. Содержание солей в этих водах колеблется в широких пределах, от незначительного до 30%.

Наличие в нефти, поступающей на переработку, воды и солей вредно сказывается на работе нефтеперерабатывающего завода. При большом содержании воды повышается давление в аппаратуре установок перегонки нефти, снижается их производительность, расходуется излишнее тепло на подогрев и испарение воды.

Еще более отрицательным действием обладают хлориды. Они откладываются в трубах теплообменников и печей, что приводит к необходимости частой очистки труб, снижает коэффициент теплопередачи. Хлориды, в особенности кальция и магния, гидролизуются с образованием соляной кислоты даже при низких температурах. Под действием соляной кислоты происходит разрушение (коррозия) металла аппаратуры технологических установок. Особенно быстро разъедается под действием гидролизовавшихся хлористых солей конденсационно-холодильная аппаратура перегонных установок. Наконец, соли, накапливаясь в остаточных нефтепродуктах - мазуте и гудроне, ухудшают их качество. Следовательно, перед подачей нефти на переработку ее необходимо отделить от воды и солей.

Воду и соли удаляют непосредственно после извлечения нефти из земных недр (на промыслах) и на нефтеперерабатывающих заводах. Существует два типа технологических процессов удаления воды и солей - обезвоживание и обессоливание. В основе обоих процессов лежит разрушение нефтяных эмульсий. Однако при обезвоживании разрушаются природные эмульсии, те, которые образовались в результате интенсивного перемешивания нефти с буровой водой.

Обезвоживание проводится на промыслах и является наряду с дегазацией первым этапом подготовки нефти к транспортировке и переработке.

При обессоливании обезвоженную нефть смешивают с пресной водой, создавая искусственную эмульсию, которая затем разрушается. Обессоливание нефти проводится на промыслах и нефтеперерабатывающих заводах.

Нефть и вода взаимно плохо растворимы. Поэтому отделение основной массы воды от нефти простым отстаиванием не представляет большого труда, если при добыче не образовалась водно-нефтяная эмульсия. Но чаще всего такая эмульсия образуется. Перерабатывать обводненную эмульгированную нефть нельзя. Даже если эмульсия не образовалась, то незначительное количество воды все же остается в нефти в растворенном или во взвешенном состоянии. А вместе с водой в нефть попадают и минеральные соли, которые вызывают коррозию нефтеперегонной аппаратуры.

Эмульсией называется такая система двух взаимнонерастворимых или не вполне растворимых жидкостей, в которых одна содержится в другой во взвешенном состоянии в виде огромного количества микроскопических капель (глобул), исчисляемых триллионами на литр эмульсии. Жидкость, в которой распределены глобулы, называется дисперсной средой, а вторая жидкость, распределенная в дисперсной среде, - дисперсной фазой.

При движении нефти по скважинам она весьма интенсивно перемешивается с пластовой водой. В различных стадиях переработки, например при защелачивании, нефть и ее погоны также тесно соприкасаются с водой. В этих случаях часто и образуются стойкие нефтяные эмульсии. Расслаивание нефтяных эмульсий в естественных условиях иногда наступает по истечении весьма длительного времени. (Описаны эмульсии, не разрушавшиеся годами). Однако чаще всего происходит частичное расслаивание, после которого между слоями воды и нефти остается промежуточный эмульсионный слой.

Стойкие эмульсии по внешнему виду представляют собой густые мазеобразйые массы от светло-желтого до темного цвета. Эмульсии, образовавшиеся после водно-щелочной промывки нефтепродукта, иногда имеют почти сметанообразный вид. Вязкость эмульсий значительно выше вязкости воды и нефти.

Нефтяные эмульсии чаще всего представляют собой эмульсии типа вода в нефти, в которых дисперсной средой является нефть, а дисперсной фазой-вода. Такая эмульсия гидрофобна: в воде она всплывает, а в бензине или других растворителях равномерно распределяется.

Реже встречаются эмульсии типа нефть в воде, в которых дисперсной средой служит вода. Такая эмульсия гидрофильна: вводе она равномерно распределяется, а в бензине тонет.

Образование эмульсий связано с поверхностными явлениями. Поверхностный слой жидкости на границе с воздухом или другой жидкостью, как известно, характеризуется определенным поверхностным натяжением, т. е. силой, с которой жидкость сопротивляется увеличению своей поверхности. Поверхностное натяжение нефти и нефтепродуктов колеблется в пределах 0,02-0,05 н/м (20-50 дн/см). Опыты показывают, что добавление некоторых веществ к чистым нефтяным погонам вызывает понижение их поверхностного натяжения на границе с водой. Это явление носит общий характер.

Иногда вещества при растворении даже в очень малых концентрациях существенно понижают поверхностное натяжение растворителя. Вещества, способные понижать поверхностное натяжение, называются поверхностно-активными. Характерная особенность этих веществ в том, что в их состав входит, как правило, углеводородный радикал (гидрофобная часть молекулы) и какая- либо полярная группа (гидрофильная часть молекулы).

Понижение поверхностного натяжения двухфазной жидкой системы на границе раздела фаз в результате воздействия полярных веществ объясняется тем, что добавленное вещество распределяется неравномерно в том компоненте системы, который является по отношению к нему растворителем. Концентрация его у поверхности раздела фаз будет более высокой, чем во всем объеме растворителя. Иными словами, добавленное полярное вещество будет адсорбироваться поверхностным слоем растворителя и тем самым понижать его поверхностную энергию. В результате на границе раздела фаз образуется адсорбированный слой, который можно рассматривать как пленку молекул поверхностно-активяого вещества на поверхности растворителя.

Всякая эмульсия, в том числе и нефтяная, может образоваться только тогда, когда механическое воздействие на смесь двух взаимно нерастворимых жидкостей будет вызывать диспергирование, т. е. дробление жидкости на очень мелкие частицы. Ясно, что чем меньше поверхностное натяжение жидкостей, тем легче будет идти образование капель, т. е. увеличение общей поверхности жидкости, так как оно будет требовать меньшей затраты работы. Однако после перемешивания двух чистых, нерастворимых друг в друге жидкостей стойкость полученной эмульсии обычно невелика.

Более тяжелая жидкость осядет на дно, капельки дисперсной фазы, сталкиваясь друг с другом, объединятся в более крупные. Оба эти процесса и приведут к расслаиванию эмульсии на два слоя. Только при очень высокой степени дисперсности, когда диаметр капель дисперсной фазы измеряется десятыми долями микрона (10-7 м) и межмолекулярные силы уравнивают гравитационные силы, разрушение эмульсии становится затруднительным.

Иначе обстоит дело, если смесь двух нерастворимых жидкостей находится в условиях, способствующих диспергированию, и в ней присутствует какое-либо поверхностно-активное вещество, понижающее поверхностное натяжение за счет образования адсорбционного слоя.

Во-первых, это способствует дроблению капель, а во-вторых (что имеет решающее значение), капли будут окружены не молекулами дисперсной среды, а прочной пленкой адсорбционного слоя. В этом случае образуются стойкие, трудно расслаивающиеся эмульсии, так как капли дисперсной фазы, защищенные своеобразным панцирем - адсорбционной пленкой, не могут сливаться друг с другом. В некоторых случаях толщина адсорбционной пленки такова, что ее можно рассмотреть в микроскоп.

Вещества, способствующие образованию и стабилизации эмульсий, называются эмульгаторами. Ими являются такие полярные вещества нефти, как смолы, асфальтены, асфальтогеновые кислоты и их ангидриды, соли нафтеновых кислот, а также различные неорганические примеси. Исследования последних лет показали, что в образовании стойких эмульсий принимают участие также различные твердые углеводороды.

Микрокристаллы парафинов, церезинов и смешанных парафина-нафтеновых углеводородов, адсорбируясь на поверхности эмульсионных глобул, образуют своеобразную броню.

Характер эмульсии зависит от свойств эмульгатора. В сырой нефти обыкновенно образуется гидрофобная эмульсия типа вода в нефти, так как эмульгаторами в этом случае являются смолы. Они хорошо растворяются в нефти и не растворяются в воде. Смолы, адсорбируясь на поверхности раздела нефть-вода, попадают в поверхностный слой со стороны нефти и создают прочную оболочку вокруг частиц воды.

Алюминиевые, кальциевые, магниевые и железные мыла нефтяных кислот также хорошо растворимы в нефти и ее дистиллятах, поэтому они также способствуют образованию гидрофобных эмульсий. Наоборот, натриевые мыла нефтяных кислот (продукт реакции при щелочной очистке) хорошо растворимы в воде и хуже в углеводородах. Поэтому они адсорбируются в поверхностном слое со стороны водной фазы, обволакивают пленкой капельки нефти и таким образом способствуют образованию гидрофильной эмульсии типа нефть в воде.

При наличии эмульгаторов обоих типов возможно обращение эмульсий, т. е. переход их из одного типа в другой. Этим явлением пользуются иногда при разрушении эмульсий.

 

. Способы разрушения нефтяных эмульсий


Механизм разрушения нефтяных эмульсий состоит из нескольких стадий:

1. Столкновение глобул (частиц) воды;

2. Слияние глобул в более крупные капли;

3.  Выпадение капель.

Для того чтобы разрушить эмульсии, в промышленной практике применяются следующие процессы:

·   механические - фильтрование, обработка ультразвуком;

·   термические - подогрев и отстаивание нефти от воды, промывка горячей водой;

·   электрические - обработка в электрическом поле переменного и постоянного тока;

·   химические - обработка различными деэмульгаторами.

Перемешивание и воздействие электрического поля создают благоприятные условия для увеличения вероятности столкновения глобул воды, тепло способствует увеличению разности плотностей воды и нефти, снижению вязкости нефти, что облегчает быстрый и полный отстой капель воды. Действием деэмульгаторов - специальных поверхностно-активных веществ - ослабляется структурно-механическая прочность слоев, обволакивающих капли воды. В качестве деэмульгаторов применяются различные поверхностно- активные вещества. Механизм действия поверхностно-активных веществ на эмульсии весьма сложен и мало изучен.

До последнего времени для разрушения нефтяных эмульсий применялся анионоактнвный деэмульгатор - нейтрализованный черный контакт (НЧК). Этот деэмульгатор применяется на некоторых установках обессоливания до сих пор.

В настоящее время все шире используются различные неионогенные деэмульгаторы, из числа которых наиболее известны ОЖК и ОП-10. Деэмульгатор ОЖК представляет собой оксиэтилированные жирные кислоты, а ОП-10 оксиэтилированные алкилфенолы. Наиболее распространены термохимические и электрические способы разрушения эмульсий. Под влиянием электрического поля высокого напряжения, заряженные капельки воды перемещаются к электродам. Поскольку частота поля в межэлектродном пространстве меняется, происходит изменение направления движения капель воды, они сталкиваются друг с другом и сливаются.

 

. Обезвоживание и обессоливание нефтей


Термохимический метод наиболее распространённый в России метод, впервые применённый ещё в 1914 г. В настоящее время до 80 % добываемой в России нефти подготавливается подобным способом. Существует несколько разновидностей термохимического метода. Наиболее распространены установки, работающие под атмосферным давлением.

Обезвоживание и обессоливание водонефтяных эмульсий на этих установках осуществляется в две стадии. На первой стадии реализуется обезвоживание продукции, на второй обессоливание. Исходная водо - нефтяная эмульсия поступает на установку потоком I и накапливается в сырьевом резервуаре 1. Разумеется, эмульсия уже полностью разгазирована. В сырьевом резервуаре может происходить частичное отделение воды. В этом случае она сбрасывается в поток сточной воды - IV.

По мере необходимости исходная эмульсия забирается насосом 2 и после смешения с деэмульгатором (поток III) нагревается до 50 - 600С в любом подогревающем устройстве (в данном случае это теплообменник 3 чаще всего с плавающей головкой или линзовым компенсатором, реже типа труба в трубе).

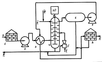
Установка обезвоживания и обессоливания нефти при атмосферном давлении


Подогретая эмульсия подаётся на отстой в резервуар 4 под водяную подушку. Опытным путём установлено, что высота водяной подушки должна быть порядка 50 - 70 % от общей высоты жидкости в резервуаре, но не менее 2 м. Время отстоя колеблется от нескольких часов до нескольких суток. Причём, отстойные резервуары могут работать как в периодическом, так и полунепрерывном и даже непрерывном режиме. Отстоявшаяся вода сбрасывается в линию сточной воды, а частично может подаваться на вход теплообменника 3 в качестве рециркулята. Промывка исходной эмульсии сточной водой призвана ускорить процесс отстоя.

Описанная первая стадия применяется в том случае, если содержание воды в исходной эмульсии превышает 2 - 5 % мас. В противном случае, первая стадия из схемы установки исключается.

Для осуществления второй стадии эмульсия с помощью насоса 5 после смешения с дополнительным количеством деэмульгатора (поток VIII), который подаётся при необходимости и пресной водой (поток IX) - обычно 2 - 5 % на нефть - прокачивается через подогреватель (в данном случае печь: V- топливо, VI - воздух, VII - дымовые газы) и с температурой 50 - 650С направляется на отстой в резервуар 7.

Отмытая от солей нефть потоком Х выводится с установки, а отстоявшаяся вода сбрасывается в линию сточной воды, частично возвращаясь на циркуляцию для экономии расхода пресной воды. Подобные установки позволяют менять деэмульгаторы без изменения схемы и аппаратного оформления. Кроме того, они не только предельно просты, но и мало чувствительны к колебаниям в содержании воды в исходной эмульсии. Однако, в то же время, они характеризуются повышенными расходами деэмульгатора и тепла, а так же потерями лёгких фракций, за счет их испарения из нагретых эмульсий через клапаны резервуаров.

Термохимические установки, работающие под избыточным давлением.


Отличие подобных установок от предыдущих невелико. Во - первых, на стадии обезвоживания исходная эмульсия подогревается в две стадии - до 40 - 650С в теплообменнике 3-а нефтью, прошедшей стадию обезвоживания, и до 70 - 1500С в паровом подогревателе 3-б. Во - вторых, обезвоживание осуществляется в течении 1 - 3 часов в герметичном отстойнике 4-а под давлением до 10 атм. В третьих, на стадии обессоливания нагрев также осуществляется в две стадии - в теплообменнике 3-в и печи 6, причём, в качестве теплоносителя используют обессоленную нефть. В-четвёртых, обессоливание осуществляют в две стадии - под давлением в отстойнике 4-б и без давления в резервуаре 7, предварительно охладив нефть в водяном холодильнике 8.

Подобные установки позволяют резко снизить время отстоя и расход деэмульгатора и существенно уменьшить потери лёгких фракций за счёт испарения в товарном резервуаре по сравнению с предыдущими схемами. Однако, расход тепла в них намного выше. В полностью развёрнутом виде (как на рис.74) подобные установки достаточно редки. Как правило, монтируют лишь ступень обезвоживания, а обессоливание осуществляют иными, более современными способами (см.ниже).

Термохимические установки с промывкой исходной эмульсии

Даже при решающем влиянии деэмульгатора и температуры экспериментально установлено, что до тех пор, пока в эмульсии типа В/Н нефть будет сохраняться как дисперсионная среда, сохраняется возможность всё нового образования подобной эмульсии. И лишь при замене дисперсионной среды на водяную, являющейся ненормальной для данного типа эмульсии, подобную возможность можно свети к нулю.

Водо - нефтяная эмульсия потоком 1 через резервный сепаратор 1 при 200С под давлением 1 - 1,5 атм после смешения с деэмульгатором (поток II), насосом 2 подаётся в нижнюю часть колонны комплексной подготовки 3, в верхнюю часть которой потоком III поступает горячая (65 - 700С) пресная вода. Газы из сепаратора и колонны потоком IV выводятся с установки.

Ввод эмульсии обязательно должен осуществляться в виде капель или в крайнем случае плёнки, ибо при чрезмерном распылении образуется эмульсия типа Н/В, а при чрезмерном перемешивании новые порции эмульсии типа В/Н. Эмульсия, поднимаясь в таком виде через слой воды в колонне, обезвоживается, обессоливается и насосом 4 потоком V выводится с установки.

Образовавшаяся в колонне сточная вода частично выводится с установки потоком VI, а частично возвращается в процесс насосом 9 после подогрева дымовыми газами (поток IX) в печи 7 и добавки свежей порции деэмульгатора, что позволяет существенно экономить пресную воду. Опыт эксплуатации подобной установки показал, что отходящие углеводородные газы и товарная нефть уносят с собой капельки воды, что потребовало сооружения добавочных отстойников для их отделения. Кроме того, наличие промежуточных ёмкостей 5 и 8, а также насоса 6 экономически не оправдано, не говоря уже о распылении воды в печи 7 и её прямом контакте с дымовыми газами, что помимо уноса вызывает повышение и без того немалой коррозионной активности сточной воды.

Частично эти проблемы удалось решить изменив режим работы колонны так, чтобы уровень раздела фаз нефть - вода перенёсся из верхней части колонны в нижнюю. Для чего стали не пробулькивать эмульсию через слой воды, а пропускать воду через колонну, заполненную эмульсией. Однако, установка так и осталась опытной.

Установка с роторно-дисковым контактором.

Исходная эмульсия забирается насосом 2 из резервуара 1 и после подогрева в теплообменнике 3 подаётся на первую тарелку роторно - дискового контактора 4, в верхнюю часть которого потоком II поступает свежая подогретая пресная вода с добавкой деэмульгатора, поток III. Диски контактора выполнены из гидрофильного материала. Промывка эмульсии горячей водой приводит к её обезвоживанию и обессоливанию.

Образовавшаяся сточная вода потоком IV выводится с установки, частично возвращаясь в аппарат в качестве горячей струи с помощью парового эжектора 5. Обезвоженная и обессоленная нефть накапливается в ёмкости 6 и с помощью насоса 7 прогоняется через теплообменник 3, где отдаёт своё тепло эмульсии, поступающей на установку. После чего, нефть накапливается в резервуаре 8 и потоком VI выводится с установки. Окончательный отстой воды осуществляется в отстойнике 6 и резервуаре 8.

 

. Электрические методы разрушения водонефтяных эмульсий


Использование электрического поля для обезвоживания - обессоливания нефтей началось ещё в 1909 г. и в настоящее время получило широчайшее применение. Если водо-нефияную эмульсию типа В/Н поместить в электрическое поле, то в результате индукции водяные глобулы дисперсной фазы поляризуются и вытягиваются в цепочки вдоль силовых линий поля.

Расстояние между каплями резко сокращается, электрические силы притяжения настолько увеличиваются, что при соударениях капель «бронирующие» оболочки сдавливаются и разрушаются в результате чего происходит слияние глобул воды. Если электрическое поле переменно, то его эффективность ещё выше, т.к. водяные глобулы многократно меняют направление своего движения; возникающая при этом деформация способствует разрушению «бронирующих» оболочек.

Главным элементом технологической схемы электрообезвоживающей и электрообессоливающей установки (ЭЛОУ) является электродегидратор, в котором водо-нефтяная эмульсия разрушается в электрическом поле напряженностью 1 - 3 кв/см создаваемом между двумя сетчатыми горизонтальными электродами, которые подвешаны на изоляторах на середине высоты аппарата. Эмульсия вводится в меж- или под- электродную зону, либо одновременно в обе (в этом случае используется третий электрод).

На ЭЛОУ эксплуатируются электродегидраторы 3 типов: вертикальные (объём ~ 300 м3) - на отдельных малотоннажных установках мощностью 0,6 - 1,2 млн.т/год по обессоленной нефти; шаровые (~ 600 м3) - на установках мощностью 2 - 3 млн.т/год; горизонтальные - мощностью 6 - 9 млн. /год и более.

На первой ступени водо - нефтяная эмульсия типа В/Н (эмульсия Н/В способна вызвать короткое замыкание) потоком I после смешения с деэмульгатором - поток II насосом 1 прогоняется через паровой теплообменник 2 и поступает в смеситель 3 где перемешивается с циркулирующей смесью сточных вод первой и второй ступени.

После завершения промывки жидкость поступает в электродегидратор первой ступени 4 под водяную подушку в которой реализуется термохимическое обезвоживание и обессоливание. Затем, сырьё поднимается в пространство между водяной подушкой и нижним электродом где подвергается воздействию слабого электрического поля. Наконец, смесь попадает в пространство между электродами, где подвергается максимальному воздействию.

Обработанная нефть после смешения с циркулирующей водой второй ступени, пресной водой и деэмульгатором направляется на вторую ступень обезвоживания и обессоливания в электродегидратор 8 и после завершения окончательной подготовки потоком IV - потребителю. Сточные воды 1 и 2 ступени через клапана 13 сбрасываются в соответствующие ёмкости 5 и 9. Сточная вода первой ступени частично насосом 7 направляется на циркуляцию для промывки исходной эмульсии, а частично сбрасывается в канализацию 6. Сточная вода 2 ступени целиком направляется на циркуляцию как для промывки эмульсии первой ступени, так и второй ступени. Пресная вода (поток V) с помощью насоса 11 после подогрева до 60 - 700С в печах типа БН-5,4 подаётся, в основном, на промывку эмульсии перед второй ступенью и иногда и на первую ступень.

Применяемые деэмульгаторы, в основном, неионогенные подают в эмульсию в виде 1 -2 % растворов на каждую ступень, иногда, без разбавления (нефтерастворимые) только перед первой ступенью. Иногда, вместе с деэмульгатором используют щёлочь, для доведения рН сточной воды хотя бы до 7. Экономия пресной воды достигается не только за счет циркуляции сточных вод, но и за счет оптимального смешения воды и эмульсии в смесительном устройстве, регулируемого перепадом давления (от 0,05 до 0,2 МПа) на этом устройстве.

В настоящее время для обезвоживания и обессоливания тяжелых и особенно высокопарафинистых нефтей широкое применение (за рубежом) находят так называемые электростатические дегидраторы. Особое распространение эти аппараты получают там, где отсутствует пресная вода.

Сущность работы подобных аппаратов очень проста и сводится к созданию тем или иным способом статического заряда под высоким напряжением на электродах - диэлектриках, помещённых в эмульсию, или пузырьках газа, поднимающихся в этой эмульсии. Статические заряды диэлектриков или пузырьков газа взаимодействуют с полярными каплями воды, в результате чего, последние коалесцируют между собой и выпадают в дренаж.

 

. Очистка нефти от механических примесей


Никаких специальных технологий для очистки нефтей от механических примесей не существует. Механические примеси удаляются автоматически при проведении операций по обезвоживанию и обессоливанию

Разрушение водонефтяных эмульсий в центрифуге

Водо - нефтяная эмульсия подаётся в центрифугу по её оси. Внутри центрифуги размещается быстро вращающийся направляющий набор стальных пластин, придающий ей круговое движение. Благодаря центробежной силе вода и сухие порошки, как более тяжелые субстанции, стремятся выйти из связанного состояния, концентрируясь (а для воды и укрупняясь) вдоль стенок, постепенно стекая вниз. Обезвоженная нефть (и обессоленная), лишенная механических примесей, отводится по самостоятельным трубам с верхней части аппарата. Водная смесь отводится с нижней части аппарата.

Предельный диаметр глобул, осаждаемых в центрифуге, может быть определён по уравнению Стокса:


- динамическая вязкость дисперсионной среды;

- время нахождения эмульсии в центрифуге;

w - угловая скорость ();

n - число оборотов центрифуги;

- плотность глобул дисперсной фазы;

R - максимальный радиус вращения эмульсии в центрифуге;

- минимальный радиус вращения эмульсии в центрифуге.

Данный способ обезвоживания, не смотря на свою высокую эффективность, ввиду большой стоимости, сложности и очень низкой производительности на промыслах, практически не применяется.

Фильтрация водонефтяных эмульсий через твёрдые поверхности

Этот метод основывается на так называемом явлении селективного смачивания при котором поверхность твёрдого тела смачивается лишь одним компонентом исходной эмульсии (водой или нефтью) в результате чего этот компонент выводится из состава эмульсии, т.е. эмульсия разрушается. Подобные процессы могут происходить если взаимодействие молекул одной из жидкостей, образующих эмульсию, с молекулами твёрдого вещества сильнее, чем между собою. В результате, эта жидкость растекается по поверхности твёрдого тела, смачивая её.

Растекание происходит до тех пор пока жидкость не накроет всю поверхность твёрдого тела слоем определённой толщины (полное смачивание). В дальнейшем, под действием в основном силы тяжести удержанная жидкость мигрирует по поверхности твёрдого тела к его нижним слоям. В результате, в этих местах толщина жидкостной плёнки непрерывно увеличивается, её удержание за счёт сил агдезии и адсорбции становится невозможным и происходит её отрыв в виде крупных глобул, легко отделяющихся при последующем отстое. Разумеется, при этом, в верхних слоях твёрдого тела освобождается место на поверхности для нового растекания.

Фильтрующее вещество должно обладать:

. Хорошей селективной (выборочной) смачиваемостью;

. Хорошей проницаемостью (малое гидравлическое сопротивление), высокоразвитой поверхностью, механической прочностью;

. Желательно иметь противоположный по сравнению с глобулами дисперсной фазы электрический заряд.

Для эмульсий типа В/Н в качестве фильтра используют гравий, битое стекло, древесные и металлические стружки, стекловату. Для эмульсий типа Н/В в качестве фильтра используют полиэтиленовые шарики. Для осуществления фильтрации используют насыпные и набивные фильтры. Насыпные фильтры состоят из слоёв мелкозернистых материалов. Эти фильтры по эффективности считаются одними из лучших, однако обладают большим гидравлическим сопротивлением.

 

. Дегазация нефти


Нефть, добываемая из земных недр, как правило, содержит газ, называемый попутным. На каждую тонну добытой нефти приходится 50-100 м3 попутного газа. Перед транспортировкой и подачей нефти на переработку газ должен быть отделен от нефти. Удаление газа из нефти - дегазация проводится с помощью сепарации и стабилизации.

В условиях нефтяного пласта при высоком давлении газы растворены в нефти. При подъеме нефти на земную поверхность давление падает и растворенный газ выделяется. Важно в этот момент уловить его. Существует несколько схем отделения газа от нефти на промысле, различающихся условиями перемещения нефти и газа. Схемы первой группы характеризуются тем, что газ отделяют от нефти на кратчайшем расстоянии от скважины. После отделения газа к центральным пунктам сбора перемещается только нефть.


Газонефтяная смесь из скважины поступает, в вертикальную емкость С-1, оборудованную устройствами для предотвращения уноса нефти с газом. Эта емкость носит название трапа. Из трапа С-1 газ поступает в газосборный коллектор, а нефть - в мерник Е-1. По газосборному коллектору попутный газ передается для дальнейшей обработки на газобензиновые заводы. К коллектору подключается до ста и более скважин одного или нескольких близлежащих нефтяных месторождений. Поскольку давление, при котором происходит разделение в трапе, невысокое (1-2 ат), для подачи газа на газобензиновые заводы его сжимают компрессорами ЛК-1.

Нефть из мерника Е-1 самотеком или насосами подается на нефтесборный пункт, где подвергается обезвоживанию. Описанная схема отличается простотой, но не обеспечивает полноты улавливания попутного газа. После одноступенчатой сепарации в нефти остается до 40-50% попутного газа. Этот газ, попадая вместе с нефтью в мерники Е-1 и резервуары нефтесборных пунктов, в значительной степени улетучивается в атмосферу. Более эффективны системы многоступенчатой сепарации.

На устье нефтяной скважины поддерживается повышенное давление. В непосредственной близости от скважины размещается газоотделитель первой ступени сепарации С-1, давление в котором равно 6-7 ат. Этого давления достаточно, чтобы без дополнительного сжатия подать газ на газобензиновый завод. Из газоотделителя первой ступени нефть вместе с оставшимся в ней растворенным газом самотеком перемещается на центральный сборный пункт.

На этом пункте собираются потоки от большого числа скважин. В результате снижения давления на центральном сборном пункте вновь происходит выделение газа в сепараторе С-2. Этот газ подается на газобензиновый завод компрессорами. Преимущества многоступенчатой схемы сепарации:

·   более полное отделение газа от нефти;

·   сокращение уноса капель нефти с газом;

·   уменьшение расхода электроэнергии на сжатие газа.

 

. Стабилизация нефти


Даже после многоступенчатой промысловой сепарации в нефти остается весьма значительное количество углеводородов С1-С4. Значительная часть этих углеводородов может быть потеряна при перекачках из резервуара в резервуар, при хранении и транспортировке нефти. Вместе с газами теряются ценные легкие бензиновые фракции.

Чтобы ликвидировать потери газов и легких бензиновых фракций, предотвратить загрязнение воздуха, уловить ценные газообразные компоненты, необходимо максимально извлечь углеводороды С1-С4 из нефти перед тем, как отправить ее на нефтеперерабатывающие заводы. Эта задача решается на установках стабилизации нефти, расположенных обычно в непосредственной близости от места ее добычи. Методы стабилизации нефти могут быть различными. Для большинства нефтей стабилизация производится на установках с применением ректификации.

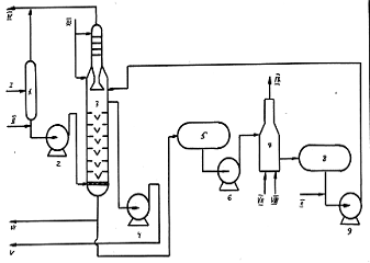
Нефть, поступающая с промысловых установок сепарации, проходит через теплообменники Т-1, где подогревается уже стабилизированной нефтью, и паровые подогреватели Т-2. Подогретая нефть поступает в ректификационную колонну-стабилизатор К.-1. Уходящие с верха стабилизатора легкие углеводороды конденсируются в конденсаторе холодильнике ХК-1 и поступают в емкость Е-1. С верха стабилизатора уходят углеводороды от С1 до С5 включительно. При охлаждении оборотной промышленной водой в конденсаторе-холодильнике конденсируется не весь продукт, уходящий с верха колонны. Поэтому в емкости Е-1 происходит разделение смеси, поступившей из конденсатора, на газ и жидкость.

Схема установки стабилизации нефти:

I-нестабильная нефть; II - стабильная нефть; III - несконденсировавщийся газ; IV - головка стабилизации (сжиженный газ).


Газ из Е-1 направляется в топливную сеть. Жидкий продукт - газовый конденсат частично возвращается в колонну К-1 в качестве орошения, а балансовое количество (количество продуктов, которое образуется в соответствии с материальным балансом технологической установки) выводится со стабилизационной установки и передается на центральные газофракционирующие установки (ЦГФУ).

Эти установки предназначаются для разделения газового конденсата нескольких стабилизационных установок на индивидуальные углеводороды.

С низа стабилизатора уходит стабильная нефть, которая отдает свое тепло поступающему сырью в теплообменнике Т-1 и доохлаждается в холодильнике. Необходимое для ректификации тепло подводится в нижнюю часть стабилизационной колонны через трубчатую печь. Содержание газа (углеводородов С1 - С4) в стабильной нефти составляет 0,8-1,5%.

 

. Очистка нефтей от агрессивных примесей


К агрессивным примесям относят: H2S, CO2, R-SH и ряд других соединений. Поскольку ведущая роль с точки зрения агрессивности безусловно принадлежит Н2S сосредоточим своё внимание на нём, справедливо полагая, что при его удалении, остальные агрессивные компоненты будут удаляться, так сказать, автоматически. Классифицируем нефть по содержанию в них сероводорода, разбив их, как минимум, на три группы:

группа - нефтяные месторождения с относительно небольшим содержанием сероводорода (от 0,0015 до 0,5 % моль). Для таких нефтей не требуется никаких специальных технологий сбора, сепарации и подготовки нефти, ибо даже традиционные подходы способны обеспечить остаточное содержание сероводорода в товарной нефти на уровне порядка 60 мг/л, что является общепризнанной мировой нормой (в большинстве цивилизованных стран нормирование товарных нефтей по сероводороду узаконено). Попутный газ с таких месторождений, как правило, не требует дополнительной очистки, и лишь при малых газовых факторах используют простейшие технологии его очистки.

группа - это нефтяные месторождения со средним содержанием сероводорода (от 0,51 до 2.0 % моль). На таких месторождениях способы добычи и системы сбора ещё могут оставаться традиционными, но очистка нефти и попутного газа от Н2S (при доведении их до международных норм) становится абсолютно необходимой.

группа - это нефтяные месторождения с высоким содержанием Н2S (более 2,0 % моль). На тиких месторождениях используются только специальные технологии разработки, добычи, сбора и подготовки продукции, подкреплённые специальными материалами, защитными покрытиями, ингибиторами и т.д.

Анализ показывает, что из 400 основных нефтяных месторождений России к первой группе относится 61 %, ко второй группе - 31,5 % и к 3-ей группе - 7,5 %.

Способы очистки нефти:

а) очистка с помощью многоступенчатой сепарации

Данный метод существует в двух вариантах:

. Многоступенчатая сепарация при обычных температурах;

. Многоступенчатая сепарация при повышенных температурах (горячая сепарация при 50 - 600С).

Первая позволяет достичь международных норм качества при содержании Н2S в исходной продукции до 700 мг/л; вторая до 1000 мг/л; т.к.даже при 20 - 300С при снижении давления до 1 атм.до 98 % Н2S способно перейти в газовую фазу. При этом, уменьшение числа ступеней сепарации способствует снижению содержания Н2S в отсепарированной нефти. Что касается «горячей» сепарации, то её применяют только на концевых ступенях.

б) очистка с помощью многоступенчатой сепарации с компримированием газа.

Данный способ позволяет достичь международных норм качества при содержании сероводорода в исходной продукции от 700 до 2000 мг/л. Удаление Н2S достигается гораздо более высоким повышением температуры на концевой ступени сепарации по сравнению с обычной «горячей» сепарацией. В результате, нефть одновременно проходит глубокую стабилизацию. В то же время, подобный подход требует наличия узлов очистки от Н2S бензина стабилизации и очистки от Н2S газа третьей ступени сепарации (а при необходимости, и газов начальных ступеней). Кроме того, данная технология осложняется необходимостью включения в схему компрессоров, работающих на сероводородном газе

в) Очистка методом отдувки.

Данный способ позволяет достичь международных норм качества при содержании сероводорода в исходной продукции от 100 до 1000 мг/л. Основным достоинством процесса является его экономичность, т.к.он требует гораздо менее интенсивного нагрева чем предыдущий метод и намного более регулируем, чем метод горячей сепарации.

При отдувке одновременно с агрессивными примесями из нефти извлекаются N2, CO2, CH4, C2H6 и до 60 % бутан - пропановой фракции, т.е.нефть подвергается стабилизации. Давление насыщенных паров такой нефти даже при 380С не превышает 0,5 - 0,7 атм, а потери нефти с потоком IV достигают 1 % мас. В качестве отдувочного газа можно так же применять любой другой газ (кроме воздуха), не содержащий Н2S. Наиболее хорошо себя зарекомендовал технический азот.

г) очистка методом отпарки.

Данный способ позволяет достичь международных норм качества при содержании Н2S в исходной продукции в том же диапазоне, что и метод отдувки, но в отличии от него имеет существенно меньшие потери нефти, но зато требует глубокого предварительного обезвоживания и обессоливания.

д) Метод ректификации нефти и газового остатка.

Это усложнённый вариант предыдущего способа (совмещенного с «б»), который позволяет обрабатывать нефти в широком диапазоне содержания сероводорода. Процесс (рис. 83) позволяет получать низкое содержание сероводорода в товарной нефти (до 10 мг/л) при малых её потерях и давлениях в колоннах не более 8 атм при температурах низа 180 - 1900С.

е) Очистка нефти химреагентами.

Наибольшее распространение получил способ защелачивания, заключающийся в контактировании водного раствора щёлочи с Н2S - содержащей нефтью. Как правило, используются растворы щелочей с концентрацией активного компонента 5 - 10 % мас. С расходом до 20 % об. Отработанный реагент отделяется методом отстоя. Способ позволяет понизить содержание Н2S с 600 - 2000 мг/л (0,7 - 2 % мас) до 15 - 25 мг/л (0,002 - 0.003 % мас), но ведёт к образованию так называемых «жестких» стоков (отработанной щелочи), утилизация которых с учетом требований охраны окружающей среды представляет сложную задачу.

При этом, для предотвращения образования сульфидов железа (пирофорные соединения) при смешении Н2S - содержащих нефтей с продукцией девона рекомендуется прямо в скважины подавать хелатообразующие агенты, например динатриевую соль этилендиаминтетрауксусной кислоты (ЭДТА) в количестве 300 г/т воды

нефть газ эмульсия гидрат

9. Очистка газа


Очистка газов осуществляется с целью технол. подготовки газов <#"533245.files/image015.gif">

где Мвх, Мул, Мвых-соотв. масса примесей на входе, уловленных в газоочистителе и на выходе из него. Этот показатель можно вычислить также, исходя из содержания примесей в газах <#"533245.files/image016.gif">

Очистка от взвешенных частиц

Среди подвергаемых очистке газовых <#"533245.files/image017.gif">5 мкм), макс. эффективностью обладают циклоны <#"533245.files/image018.gif">

Для улавливания высокодисперсных аэрозолей <#"533245.files/image019.gif"> до 100%. Для очистки грубодисперсных туманов и капель размером более 10 мкм получили распространение сеточные фильтры - каплеуловители с пакетами из мелкоячеистых сеток. При скорости газового потока

м/с гидравлич. сопротивление пакета толщиной 100 мм достигает 0,2 кПа,фильтров 98%. Фильтры - туманоуловители имеют перегородки из стеклянных, синтетич. или металлич. волокон (диам. 5-20 мкм для улавливания субмикронных частиц, диам. 200-100 мкм - частиц крупнее 1 мкм). Фильтры работают в стационарном режиме саморегенерации благодаря непрерывному самопроизвольному удалению жидкости <#"533245.files/image021.gif"> 85-100%.

Электрическая очистка.

Основана на ионизации электрич. зарядом под действием постоянного электрич. тока (напряжением до 90 кВ) взвешенных в газах <#"533245.files/image022.gif">1%) и сераорг. соединений (до 2-5 мг/м3) осуществляется методом "Ректизол", основанным на низкотемпературной абсорбции <#"533245.files/image023.gif">А12О3), к-рый периодически регенерируют продувкой очищенным газом <#"533245.files/image024.gif">А12О3), или на металлич. материалы (проволоку, сетку, ленту из легиров. стали, Ti, анодиров. А1 и т.п.); активные боксит и уголь, цеолиты <#"533245.files/image025.gif">

Схема адсорбц. установки для осушки газов <#"533245.files/image026.gif">

Схема осушки прир. газа <http://www.xumuk.ru/encyklopedia/879.html>: 1 и 3 -сепараторы; 2-теплообменник; 4 -разделитель гликоля <http://www.xumuk.ru/encyklopedia/1089.html> и конденсата; 5-установка регенерации <http://www.xumuk.ru/biospravochnik/892.html> гликоля <http://www.xumuk.ru/encyklopedia/1089.html>; 6-фильтр.

В лаб. практике и в пром-сти, помимо поглотителей, применяемых в описанных выше методах, используют также твердые в-ва - СаС12, CaBr2, CaO, NaOH, КОН, Mg(ClO4)2, Р2О5 и др.; из жидких поглотителей обычно применяют H2SO4.


Не нашли материал для своей работы?
Поможем написать уникальную работу
Без плагиата!
Без нейросетей!