Импульсно-цифровой преобразователь с частотно-импульсным законом преобразования по классическому методу последовательного счета

  • Вид работы:
    Дипломная (ВКР)
  • Предмет:
    Информатика, ВТ, телекоммуникации
  • Язык:
    Русский
    ,
    Формат файла:
    MS Word
    530,61 kb
  • Опубликовано:
    2011-12-08
Вы можете узнать стоимость помощи в написании студенческой работы.
Помощь в написании работы, которую точно примут!

Импульсно-цифровой преобразователь с частотно-импульсным законом преобразования по классическому методу последовательного счета

Национальный технический университет «ХПИ»

Кафедра «Промышленная и биомедицинская электроника»

Специальность 090804 - Физическая и биомедицинская электроника

Дисциплина «Информационные устройства медицинской аппаратуры»

Курс IV, группа ЭМС - 48 в, семестр 7

ЗАДАНИЕ

на расчетно-графическую работу

Эль Ханна Самиру

(Ф.И.О. студента)

1.   Вариант задания - 18.

2.   Тема работы «Импульсно-цифровой преобразователь с частотно-импульсным законом преобразования по классическому методу последовательного счета».

3.   Срок сдачи работы на проверку 20.12 2010 г.

4.   Исходные данные к работе:

4.1 Вид преобразователя -импульсно-цифровой;

.2 Закон преобразования - частотно-импульсный;

.3 Метод преобразования - классический метод последовательного счета;

.4 Способ реализации преобразователя - аппаратный;

.5 Разрядность преобразователя - 10;

.6 Частота сигнала синхронизации - от 100 Гц до 1000 Гц.

5. Индивидуальное задание:

При анализе погрешности преобразований рассчитать и построить графики зависимостей погрешности дискретизации, погрешности отбрасывания и методической (общей) погрешности преобразований от параметра (fи) входного сигнала.

6. Состав пояснительной записки:

Титульный лист. Содержание. Введение. 1 Использование последовательности электрических импульсов тока в медицине. 2 Разработка импульсно-цифрового преобразователя с частотно-импульсным законом преобразования. 3 Исследования относительной дискретности формирования выходного сигнала ИЦП с ЧИП. Выводы. Перечень ссылок. Приложения.

7.   Дата выдачи задания 18 октября 2010 г.

Руководитель работы А.В. Кипенский

Содержание

 

Введение

1.      Использование импульсно-цифровых преобразователей в медицине

1.1     Импульсно-цифровой преобразователь с частотно-импульсным законом преобразования

.2 Электронный пульсомер

. Разработка импульсно-цифрового преобразователя с частотно-импульсным законом преобразования

2.1 Функциональная схема ИЦП с ЧИП

.2 Основные расчетные соотношения параметров преобразования

. Анализ, расчет и построение графиков зависимостей погрешности дискретизации, погрешности отбрасывания и методической (общей) погрешности преобразований от параметра (fи) входного сигнала

.1 Методическая(общая) погрешность

.2 Погрешность дискретизации

.3 Погрешность отбрасывания (ИЦ-преобразований)

Выводы

Перечень ссылок

Введение

 

В настоящее время медицинская электроника находиться на этапе своего активного развития. В разработку новой медицинской аппаратуры внедряют все новейшие разработки инженеров-электронщиков, работающих в этом направлении. С помощью современных медицинских приборов значительно повысилось качество диагностики и лечения больных.

В электронике, информационно-измерительной технике, приборостроении и других областях техники широко используется обработка информации, представленной в аналоговой и цифровой формах. Это связано с тем, что исходная информация о физических величинах, как правило, носит аналоговый характер. Выходную информацию во многих случаях также необходимо представить в аналоговом виде. В то же время цифровая форма представления информации предоставляет несравненно больше возможностей для ее обработки. При обследовании пациента устанавливается связь между ним и электронной аппаратурой, в следствие чего прибор получает информацию в виде информационно-энергетических потоков, преобразуя которые можно получить нужные диагностические показания. Также, в медицине практикуется лечение больных с помощью воздействия на организм электрического потока, который подается с определенной частотой в виде импульсов. Для всего выше перечисленного используются импульсно- широтные и широтно-импульсные преобразователи.

В данном расчетно-графическом задании главной задачей является рассмотрение импульсно-цифрового преобразователя с частотно-импульсным законом преобразования, целесообразность применения управления и стимуляции с помощью импульсных последовательностей, их использование для передачи информации.

1.Использование импульсно-цифровых преобразователей в медицине

 

.1      Импульсно-цифровой преобразователь с частотно-импульсным законом преобразования


Представление информации о состоянии объекта регулирования в частотно-импульсном виде особенно целесообразно в тех случаях, когда система управления реализована на базе микропроцессорной техники [1-3]. Для преобразования частоты сигнала в цифровой код наиболее часто используют два классических метода [4-6]. Классический метод интервального подсчета (КМИП) состоит в том, что входные импульсы подсчитывают в течение строго определенного временного интервала. Количество подсчитанных при этом импульсов пропорционально среднему значению частоты входного сигнала. Классический метод последовательного счета (КМПС) заключается в том, что в течение временного интервала, соответствующего периоду следования входных импульсов, осуществляют подсчет тактовых импульсов, следующих с постоянной строго определенной частотой. Количество подсчитанных в этом случае импульсов пропорционально текущему значению периода входного сигнала.

Формирование интервалов преобразований в ИЦП с КМПС (рис. 4) осуществляется по фронтам входных импульсов uВХ (рис. 2,а,б). В качестве ФИП в этом случае обычно используется Т-триггер, который делит частоту входного сигнала на два.

Длительность интервала преобразований оказывается при этом равной периоду входного сигнала tПР(II) = ТВХ (II). В течение действия сигнала uФИП на Р-входе счетчика в нем осуществляется подсчет тактовых импульсов uТИ, следующих с некоторой частотой fТИ(II) и периодом ТТИ(II) = 1/fТИ (II) (рис. 2,б-г). Срезом сигнала uФИП запускается формирователь импульсов (ФИ), который на своем выходе в виде импульса uКП с некоторой длительностью tКП формирует сигнал «КОНЕЦ ПРЕОБРАЗОВАНИЙ» (рис. 2,б,д).

По фронту сигнала uКП осуществляется запись данных в регистр, а по срезу обнуляется счетчик. При этом ИЦ-преобразования будут выполняться с частотой вдвое меньшей частоты входного сигнала.

Очевидно, что в случае использования КМПС (рис. 2) число N(II), зафиксированное регистром в конце интервала ИЦ-преоразований, можно определить как

.       (2)

Здесь коэффициентом пропорциональности между числом N(II) и периодом входного сигнала ТВХ (II) будет величина fТИ (II).

Структурная схема классификации ИЦП показана на рис. 11. При составлении этой схемы были проанализированы не только импульсные системы управления, но и многочисленные измерительные и диагностические системы, у которых информация на входе была представлена в виде импульсных последовательностей. При этом было установлено, что с помощью некоторых из методов при соответствующей программной поддержке можно выполнять ИЦ-преобразования по различным законам.


Рисунок 11 - Классификация импульсно-цифровых преобразователей

Классический метод последовательного счета в общем случае состоит в том, что в течение некоторого временного интервала осуществляют подсчет тактовых импульсов uТИ, следующих с постоянным, строго определенным периодом ТТИ. Если ИЦ-преобразования выполняются по широтно-импульсному закону, то подсчет тактовых импульсов осуществляют в течение временного интервала, соответствующего длительности И входных импульсов uВХ (рис. 12). Количество подсчитанных при этом тактовых импульсов будет пропорционально длительности входного сигнала N = И /ТТИ = И fТИ.

         Рисунок 12 - ИЦП с ШИП Рисунок 13 - ИЦП с ЧИП

по классическому методу последовательного счета

по классическому методу последовательного счета

1.2 Электронный пульсомер

Большинство людей вспоминает о своем пульсе, только почувствовав недомогание. Разумно ли это! Вот что говорит известный хирург. Н.М. Амосов: «Проверьте, и вы убедитесь в том, что большинство людей не знает частоты своего пульса в состоянии покоя. А между тем это важнейший показатель. Если у мужчины пульс 60 ударов в минуту - это хорошо, 70 - уже плоховато, 50 - отлично. У женщин частота пульса чуть выше, чем у мужчин. По мере тренированности пульс будет урежаться. Если прежде он был высок, хорошо опустить его до 60, еще лучше до 50. А вот ниже не надо». Врач обращает внимание на важность контроля частоты пульса в процессе тренировки организма. Чем быстрее пульс возвращается к нормальному после снятия нагрузки, тем в лучшем состоянии сердце.

Казалось бы, измерить частоту пульса несложно. Нащупав выше запястья биение, определяют по часам с секундной стрелкой число ударов за минуту. Но современного человека уже не удовлетворяет такой «дедовский» метод. И вот на смену ему пришел электронный измеритель пульса.

Пульсомер прост в обращении: достаточно слегка нажать пальцем на небольшую подвижную площадку, расположенную сверху корпуса устройства, и через 10-15 секунд вы узнаете частоту своего пульса.

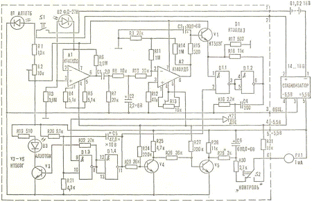
Рис. 1. Принципиальная схема измерителя частоты пульса.

Пульсомер состоит из датчика инфракрасного (ИК) излучения, усилителя и измерительного устройства (рис. 1). Источник и приемник ИК-излучения (В1 и В2 соответственно) установлены сверху прибора под пластмассовой крышкой. Если на нее нажать пальцем, то находящаяся под ней микрокнопка S1 включает питание и светодиод В1 направляет на палец ИК-излучение. Подкожные капилляры отражают это излучение на приемник - фотодиод В2. Когда кровь наполняет капилляры, они расширяются, поглощая ИК-излучение. При сужении сосуда происходит отражение излучения.

Сигнал с фотодиода В2 поступает на двухкаскадный усилитель, выполненный на интегральных микросхемах А1 и A2. В первом каскаде В2 включен между инвертирующим и неинвертирующим входами операционного усилителя А1. Поэтому постоянное напряжение на фотодиоде не превышает 3 мВ.

Амплитуда импульсного напряжения на выходе А1 зависит от многих факторов, но обычно она не превышает 10 мВ. Поэтому основное усиление обеспечивает ОУ А2, у которого в цепи обратной связи включено Т-образное соединение резисторов R9, R11 и R14, эквивалентное одному резистору обратной связи сопротивлением 52 МОм. Следовательно, коэффициент усиления второго каскада равен


Для подавления паразитной частоты 50 Гц, возникающей на выходе усилителя из-за проникновения света искусственных источников сквозь палец на фотодиод В2, применены два RC фильтра. Между ИМС А1 и А2 включен фильтр RSC2, а на выходе А2- фильтр R1SC3.

Импульсы положительной полярности с выхода А2 через согласующий повторитель, выполненный на транзисторе V1, поступают на вход триггера Шмитта, собранного на двух логических ТТЛ-элементах D1.1 и D1.2. Для предотвращения ложных срабатываний триггер Шмитта - стробированный. Строб с выхода ждущего одновибратора D1.3, D1.4 подается на вывод 2 двухвходового логического элемента 2И-НЕ D1.1. Выходные импульсы формирующего триггера, пройдя через дифференцирующую цепочку R16C4, запускают ждущий одновибратор, собранный на логических элементах D1.3 и D1.4, который вырабатывает калиброванные импульсы Длительностью 200 мс. К этому одновибратору подключены: инвертор на транзисторе V3 со светодиодом В3 в коллекторной цепи, отражающий биение сердца, и двухкаскадная схема измерителя частоты пульса (V4, V5). Чтобы уменьшить габариты пульсомера, в нем применен стрелочный прибор РА1 на 1 мА и двухтранзисторная схема измерения частоты методом заряда и разряда конденсатора С6. Частота пульса, а следовательно, и частота следования импульсов ждущего одновибратора определяет величину тока, протекающего через измерительный прибор РА1. С увеличением частоты импульсов конденсатор С6 будет заряжаться до большего напряжения, и прибор РА1 покажет большее значение. Зарядная цепь конденсатора С6 проходит через открытый транзистор V5 и резистор R29. Значение сопротивления разрядной цепи определяется в основном номиналом R30 и сопротивлением измерительного прибора. Ввиду низкой частоты пульса (1-2 Гц) и большой величины емкости С6, стрелка измерительного прибора достигает своего установившегося значения только после 10 импульсов, совершая небольшие колебания возле него.

2. Разработка импульсно-цифрового преобразователя с частотно-импульсным законом преобразования


Одним из методов ИЦ- преобразований по частотно-импульсному закону является классический метод последовательного счета. Классический метод последовательного счета в общем случае состоит в том, что в течение некоторого временного интервала осуществляют подсчет тактовых импульсов uТИ, следующих с постоянным, строго определенным периодом ТТИ.

 

2.1 Функциональная схема ИЦП с ЧИП

Для реализации ИЦП с ЧИП по классическому методу последовательного счета аппаратным способом необходимо наличие генератора тактовых импульсов, 1 триггера,6 счетчиков, 2 регистров, 1 формирователя импульсов .

Рис. 2.1-Функциональная схема ИЦП ЧИП по классическому методу последовательного счета.

2.2 Основные расчетные соотношения параметров преобразования

В общем случае диапазон изменения частоты входного сигнала может быть записан в виде

,         (2.1)

а диапазон изменения периода при этом будет определяться как

. (2.2)

,         (2.3)

где N max - максимальное число, которое может быть получено на выходе счетчика. Для двоичного n-разрядного счетчика

.

Значение числа Nmin при этом определяется шириной диапазона изменения частоты или периода входного сигнала

. (2.4)

Обеспечить условие (2.3), выполняя ИЦ-преобразования КМПС, можно путем определения тактовой частоты из выражения

.      (2.5)

Если при использовании КМПС - определения значения частоты, то для решения таких задач необходимо выполнение дополнительной операции деления

,     (2.6)

где L - некоторая постоянная величина;

М - число, соответствующее частоте (для КМПС).

Для обеспечения изменения числа М в диапазоне

,       (2.7)

где максимальному значению числа Mmax соответствует максимальное значение периода ТВХ max (I) или частоты fВХ max (II), а минимальное значение числа M min определяется шириной диапазона изменения информационного параметра входного сигнала

;     (2.8)

,  (2.9)

необходимо значение числа L выбирать из условий:

.         (2.10)

Значение L для КМПС получим подстановкой (2.4) и (2.8) в (2.10).

.

Параметры условий преобразовния:

n=10;

fc=100 Гц ÷ 1000 Гц.

Проведение расчетов:

fти= Nmax* fвх min=1023*100=10230 Гц;

fвх min≤ fвх ≤ fвх max;

Nти max≥Nти ≥ Nти min;

Nти max=210-1=1023;

Mmin≤M≤Mmax;

M=L/N;= Mmin* Nти max=102.3*1023=104652.9;

σ={( | fвх- fвх выч |)/fвх}*100%;выч=kf*M;f= fвх/ N=1000/1023=0.977;=[L/ Nти]=( L/ Nти)-1;=L/ (fти/ fвх)±1=(L* fвх/ fти± fвх)-1;вх выч={| kf*[(L* fвх/ fти± fвх)-1]|/ fвх};

σ=( | fвх-{| kf*[(L* fвх/ fти± fвх)-1]|/ fвх}*100%;

f,Гц

100

200

300

400

500

600

700

800

900

1000

σ,%

0,87

0,48

0,42

0,43

0,48

0,54

0,62

0,7

0,78

0,77

Таблица 2.1- результаты расчетов.

Рисунок 2.3- График зависимости σ=F(f).

3. Анализ, рассчет и построение графиков зависимостей погрешности дискретизации, погрешности отбрасывания и методической(общей) погрешности преобразований от параметра (fи) входного сигнала

.1 Методическая(общая) погрешность

fти= Nmax* fвх min=1023*100=10230 Гц;

fвх min≤ fвх ≤ fвх max;

Nти max≥Nти ≥ Nти min;

Nти max=210-1=1023;

Mmin≤M≤Mmax;

M=L/N;= Mmin* Nти max=102.3*1023=104652.9;

σ={( | fвх- fвх выч |)/fвх}*100%;выч=kf*M;f= fвх/ N=1000/1023=0.977;=[L/ Nти]=( L/ Nти)-1;=L/ (fти/ fвх)±1=(L* fвх/ fти± fвх)-1;вх выч={| kf*[(L* fвх/ fти± fвх)-1]|/ fвх};


f,Гц100 2003004005006007008009001000











σ,%

0,87

0,48

0,42

0,43

0,48

0,54

0,62

0,7

0,78

0,77

Таблица 3.1- результаты расчетов.

Рисунок 3.1- График зависимости σ=F(f).

3.2 Погрешность дискретизации

Рассчитывается по формуле:

δ (T)=(-στ1+ στ2)/Tвх;

στ2=Tти;

στ1=0;

δ (T)=fвх/fти;

fти=102300 Гц;

f,Гц

100

200

300

400

500

600

700

800

900

1000

σ,%

9.77

19.5

29.3

39.1

48.8

58.6

68.4

78.2

87.9

97.9

Таблица 3.2- результаты расчетов.

преобразователь импульсный дискретизация погрешность

Рисунок 3.2- График зависимости σ=F(f).

3.3 Погрешность отбрасывания(ИЦ-преобразований)

δ (fвх)= {| fвх-kf*( τпр* (fвх±1))|/ fвх}*100%;

τпр= Tвх min* Nmax=0.001*1023=1.023 c;

f,Гц

100

200

300

400

500

600

700

800

900

1000

σ,%

0.95

0.45

0.258

0.2

0.15

0.11

0.087

0.058

0.047

Таблица 3.3- результаты расчетов.

Таблица 3.3- результаты расчетов.

Вывод

В данной расчетно - графической работе рассмотрено применение в медицинской электронике импульсно-цифровых преобразователей с частотно- импульсным законом преобразования на основе сведений об электронном пульсометре, который используется для измерения частоты пульса.

Построена схема импульсно-цифрового преобразователя с частотно- импульсным законом преобразования по классическому методу последовательного счета.

Проведены анализ, расчет и построение графиков зависимостей погрешности дискретизации, погрешности отбрасывания и методической(общей) погрешности преобразований от параметра (fи) входного сигнала.

Таким образом, импульсно-цифровой преобразователь с частотно-импульсным законом преобразования можно применять в медицинской аппаратуре, такой как электронный пульсометр.

Перечень ссылок

1.       Кипенский А.В. импульсно-цифровые и цифро-импульсные преобразователи: Учеб. Пособие.-Харьков, НТУ «ХПИ»,2000.-132с.

.        Кипенский А.В. Методические указания к выполнению расчетно-графической работы по дисциплине «Информационные устройства медицинской аппаратуры». - Харьков, НТУ «ХПИ», 2001.-29с.

.        Вестник Национального технического университета «ХПИ»1`2002.- Харьков, НТУ «ХПИ»,2002.-140с.

.        © "Энциклопедия Технологий и Методик" Патлах В.В. 1993-2007 гг.

Похожие работы на - Импульсно-цифровой преобразователь с частотно-импульсным законом преобразования по классическому методу последовательного счета

 

Не нашли материал для своей работы?
Поможем написать уникальную работу
Без плагиата!
Без нейросетей!