Строительные растворы

  • Вид работы:
    Дипломная (ВКР)
  • Предмет:
    Строительство
  • Язык:
    Русский
    ,
    Формат файла:
    MS Word
    111,32 kb
  • Опубликовано:
    2012-02-13
Вы можете узнать стоимость помощи в написании студенческой работы.
Помощь в написании работы, которую точно примут!

Строительные растворы

Минобрнауки РФ

Федеральное Государственное Бюджетное Образовательное

Учреждение Высшего Профессионального образования

«Белгородский государственный технологический университет

им. В. Г. Шухова» (БГТУ им. В. Г. Шухова)

Кафедра строительного материаловедения, изделий и конструкций






КУРСОВАЯ РАБОТА

на тему:

«Строительные растворы»



Выполнил студент группы ПЗ-32

Кпедотосси Эрмилио А.М.

Проверил

К.т.н., ст. преп. Соловьева Л.Н.



Белгород 2011

Содержание

Введение

1.     Классификация строительных растворов

.1     Сырье материалов

1.2     Вяжущие вещества

.3       Мелкий заполнитель

3.       Технология производства растворов

Заключение

Список литературы

Введение

Строительные растворы применяют при каменной кладке, для оштукатуривания поверхностей стен и потолков, для нанесения теплоизоляционных, звукоизоляционных, огнезащитных, декоративных и других штукатурок и изготовления искусственных безобжиговых материалов на основе вяжущих веществ.

Прочность, монолитность и долговечность каменной кладки и полносборных зданий в значительной мере зависят от качества примененного раствора. Марки, вид и составы растворов для различных видов каменных и монтажных работ устанавливают с учетом требований прочности, характера конструкций и условий их эксплуатации. В современном гражданском и промышленном строительстве чаще всего применяют строительные растворы марок 25; 50; 75 и 100. Для каменной кладки наружных стен зданий используют преимущественно смешанные цементно-известковые и цементно-глиняные растворы с минимальными марками от 25 до 50 в зависимости от вида используемого материала и требуемой степени долговечности конструкций.

При монтаже стен из бетонных панелей горизонтальные швы заполняют растворами марок не ниже 100 для панелей из тяжелого бетона и не ниже 50 для панелей из легкого бетона; горизонтальные и вертикальные швы в стенах из крупных блоков и панелей расшивают растворами марки 50.

В зимнее время стены из кирпича и других стеновых материалов кладут способом замораживания, т.е. с применением подогретого раствора, при этом замерзание раствора происходит спустя некоторое время после обжатия его кирпичом. Марку раствора по прочности назначают в соответствии с рекомендацией проекта.

Широко также применяют строительные растворы, твердеющие при отрицательной температуре. Эти растворы подготовляют с использованием химических добавок (например, поташа, нитрита натрия, хлористого натрия). У рабочего места раствор хранят в утепленных ящиках с крышками, а при температуре воздуха ниже -10°С обогревают через дно и стенки ящиков с помощью трубчатых электронагревателей.

строительный раствор смесь песок

1.  
Классификация
строительных растворов

Строительным раствором называют затвердевшую смесь, состоящую из вяжущего вещества, мелкого заполнителя (песка) и воды. Незатвердевший раствор называется растворной смесью.

По назначению строительные растворы бывают следующих видов:

для кладки;

штукатурные;

специальные (декоративные, звукоизоляционные, теплоизоляционные, для защиты от радиоактивных излучений) и др.

По своему составу растворы могут быть простые и сложные.

Простые состоят из одного вида вяжущего и заполнителя, например цементный раствор 1:3 (цемент : песок);

Сложные - из нескольких вяжущих и заполнителя, например цементно-известковый раствор 1:3:5 (цемент : известь : песок).

Марка раствора определяется испытанием на сжатие образцов, изготовленных из раствора в виде кубиков со стороной 7,07 см, твердеющих в расчетный срок согласно стандарту. Марки растворов приняты следующие: 1, 4, 10, 25, 50, 75, 100, 200, 300. Низкие марки растворов применяют для штукатурных растворов и для кладочных растворов в малоэтажном строительстве, в многоэтажном строительстве кладку осуществляют на растворах марок 25, 50, 75 и 100. Для особенно ответственных конструкций применяют более высокие марки растворов.

Составы строительных растворов, как правило, подбирают по готовым таблицам, а качество полученных растворов проверяют лабораторными испытаниями.

Растворы, обладающие особыми свойствами, необходимыми по требованию условий эксплуатации, называют специальными.

В соответствии с назначением строительные растворы отличаются физико-механическими свойствами и видами вяжущего. К важнейшим физико-механическим свойствам относятся: средняя плотность; предел прочности образца из раствора на сжатие (марки раствора); теплопроводность; хорошее сцепление с основанием. Средняя плотность растворов зависит от массы заполнителя. Если в качестве заполнителя применены пески тяжелых горных пород (кварца, известняка и др.), средняя плотность растворов будет более 1500 кг/м3. Такие растворы называют тяжелыми. При использовании легких песков (из пемзы, шлака) растворы имеют меньшую среднюю плотность - до 1500 кг/м3 и называются легкими.

2.  
Сырьевые материалы

Под сырьем понимаются различные виды материалов, идущие на изготовление продукции. В качестве примера можно привести строительную известь, минеральные порошки и другие материалы, широко используемые в строительстве. Как видим, сырье для химической промышленности, в первую очередь, необходимо для того, чтобы обеспечить изготовление продукции, которая, впоследствии, используется для других производств (ионообменные смолы, химические соединения и т. д.).

Любой вид промышленности требует огромный ассортимент сырья. Для производства материалов химической промышленности, в первую очередь, требуются химические реактивы. Это могут быть и чистые вещества, и смеси. Одним из наиболее важных химических реактивов остается формиат натрия, обеспечивающий морозостойкость конечной продукции, нитрит натрия, используемый в качестве ингибитора, селитра, востребованная в металлургии и многое другое.

Технологические добавки используются для того, чтобы изменять исходные свойства веществ и влиять на физико-механические свойства. Все добавки делятся на однокомпонентные и многокомпонентные. Они используются для производства практически всех материалов, и таких, как различные металлургические сплавы, и таких, как новые виды строительных материалов.

Технологические добавки позволяют, кроме того, продлить срок службы получаемого материала, повысить его надежность и качество. Использование более дешевых технологических добавок также позволяет снизить себестоимость конечного продукта, сделать его более дешевым для потребителя. Химическая промышленность обслуживает практически все отрасли хозяйства. Один и тот же материал, получаемый на предприятиях химической промышленности, может использоваться с самыми разными целями.

2.1 Вяжущие вещества

Для приготовления растворов применяют различные вяжущие: цемент, известь, гипс. Добавка в сложный раствор вяжущего, например, извести в цементно-известковый раствор, экономит цемент и улучшает пластичность растворной смеси. При использовании растворов в строительстве учитывают свойства вяжущих веществ. Растворы на гидравлических вяжущих применяются для подземных и надземных частей зданий и сооружений, находящихся во влажной или сухой среде.

2.2    Мелкий заполнитель

Мелкий заполнитель - песок проверяется на крупность зерен (гранулометрический состав). Пески, применяемые для штукатурных растворов, должны иметь размер зерен для набрызга и грунта не более 2,5 мм, а для верхнего накрывочного слоя - не более 1,2 мм. В строительных растворах применяются пески крупностью до 5 мм. Пески проверяют также на содержание в них пылевидных и глинистых примесей.

3.     Специальные виды строительных растворов

Для оштукатуривания помещений, в которых необходимо обеспечить звукопоглощение стен, применяют специальные акустические (звукопоглощающие) штукатурки с заполнителями из пемзы, шлака и других легковесных, пористых материалов. Хорошие звукопоглощающие и звукоизоляционные свойства можно получить, применяя под основной штукатуркой слой прокладочных материалов типа войлока, пористой резины, пробки и др.

В современном строительстве применяют теплоизоляционные растворы, которые значительно повышают теплоизолирующие качества стен и перегородок. Эти растворы изготовляются из составов, обладающих повышенными теплоизоляционными свойствами, как, например, пемзовые, шлаковые, перлитовые, керамзитовые пески, а также специальные теплоизоляционные добавки типа вермикулита.

Гидроизоляционные растворы, применяемые при оштукатуривании поверхностей (например, различных емкостей для жидких продуктов, стен подвалов), готовят на портландцементе, сульфатостойком портландцементе и водонепроницаемом расширяющемся цементе. Ориентировочный состав (по массе) растворов для гидроизоляционной штукатурки 1:2,5 или 1:3,5 (цемент : песок). С целью повышения водонепроницаемости штукатурок в состав растворов в процессе приготовления вводят различные уплотняющие добавки (например, алюминат натрия, хлорное железо, битумную эмульсию, латексы).

Инъекционными растворами заполняют каналы в предварительно напряженных конструкциях для защиты арматуры от коррозии. Они могут быть в виде цементно-песчаного раствора, приготовленного на мелком песке, или в виде цементного теста. В качестве вяжущего используют портландцемент марки 400 и выше. Марка инъекционного раствора должна быть не ниже 300.

4.   Технология производства растворов

В настоящее время для приготовления строительных смесей используют линии предназначенные для отвешивания, смешивания компонентов и фасовки готовой смеси в клапанные мешки дозами по 10-50 кг.

Суточная производительность линии при односменном 8-ми часовом режиме работы составляет 57 тонн расфасованной смеси.

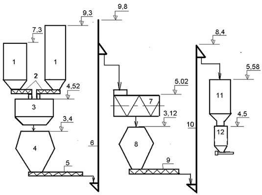
В состав линии входит: 1- бункера сырья-4 шт., 2 - питатели шнековые-4 шт., 3 - дозатор АД-500-4П, 4 - бункер поддозаторный, 5 - питатель шнековый ПШ-320, 6 - нория Н-І-20, 7 - смеситель СС-1.6, 8 - бункер подсмесительный, 9 - питатель ПШ-125-2,0, 10 - нория, 11 - бункер готового сырья, 12- фасовочный дозатор АД-50РКМ-У-БПШ.

Дозаторы применяемые в линии: АД-500-4П - предназначен для дозирования и учета в потоке сыпучих материалов (гипс, мел, цемент, песок и т.д.), порциями до 500 кг, максимальное количество компонентов (количество питающих устройств) - 4. Класс точности дозатора - 0,5. АД-50РКМ-У-БПШ - предназначен для дозирования и фасовки ССС с пределом дозирования от 5 до 25 кг. Класс точности дозатора - 0,25.


Общая характеристика линии

. Суточная производительность линии при односменном режиме работы 57 тонн расфасованной смеси.

. Продолжительность цикла дозирования дозы не более 1 мин.

. Наибольшее число перерабатывающих компонентов - 4.

. В качестве смесителя применяется смеситель СС-1,6.

. Мощность линии 28,0 кВА.

. Пневмопитание линии 0,5±0,1 МПа.

Порядок работы линии

Перед началом работы оператор нажимает кнопку “Пуск”, расположенную на передней панели пульта управления, далее по тексту - ПУ, при этом происходит автоматическая проверка готовности систем к работе (выгрузка остатков продуктов из смесителя и транспортной системы, выгрузку остатков продуктов из грузоприемного устройства дозатора, обнуление тары фасовочной установки).

После проверки системы ПУ подает команды на включение исполнительных механизмов.

Четырехкомпонентный весовой дозатор АД-500-4П последовательно производит требуемое по технологии количество отвесов (вес и количество дозы устанавливается оператором исходя из соображений оптимальной загрузки смесителя - 1200-1300 кг, согласно рецепту).

По окончании цикла дозирования, при еще закрытом днище смесителя, ПУ подает команду на последовательное включение, с разрывом в 5 с, нории и шнекового транспортера (продукт на норию начинает поступать после ее разгона), далее происходит загрузка смесителя. В это же время дозатор набирает в грузоприемное устройство очередную порцию продуктов и ожидает разрешения на выгрузку. При получении команды о разгрузке подвесового бункера, ПУ выдает сигнал “Загрузить добавки” и начинаеться отсчет времени для очистки транспортной системы перед ее остановкой (время задается оператором перед наладкой).

По истечении заданного времени транспортная система останавливается. Начинается новый цикл дозирования с разгрузки первой, ранее сформированной, дозы.

Микродобавки вводятся в смеситель оператором вручную через люк в крышке смесителя. После получения информации о введении добавок (конечный выключатель на люке смесителя, выключается при открытии люка и выключается при закрытии) ПУ начинает отсчет времени смешивания (примерно 5-8 мин., программируется оператором по технологическим требованиям). По окончании цикла смешивания открывается днище смесителя и происходит выгрузка готовой смеси в подсмесительный бункер на протяжении 1-2 мин. (время выгрузки задает оператор).

Выгрузка смесителя не происходит при отсутствии команды очистки подсмесительного бункера. После разгрузки смесителя и закрытия днища смесителя, при условии, что дозатор отработал заданное по рецепту количество доз, поступает команда на включение транспортной системы и загрузки смесителя. Разрешение на новый цикл подачи дается при окончании заданного набора отвесов и начале расфасовки продукции, приготовленной в предыдущем цикле.

Перед началом фасовки производится очистка тракта прохождения продукта фасовочной установке. Для этого оператор на ПУ включает тумблер “Сеть”, навешивает мешок на сопло шнекового питателя или подставляет технологическую тару, нажимает кнопку “Пуск модуля”. При этом срабатывает пневмоцилиндр прижима держателя мешка и открывается днище грузоприемного устройства.

После выгрузки остатков в течении 2-3 с, (время задается оператором) днище грузоприемного устройства дозатора закрывается. ПУ получает команду о закрытом состоянии днища. ПУ подает сигнал на включение шнекового питателя грубой сыпи и продукт начинает интенсивным потоком поступать в грузоприемное устройство.

Далее оператор убирает технологическую тару и навешивает на сопло шнекового питателя мешок или перевешивает другой мешок. Оператор нажимает кнопку “Выгрузка” (если дозатор работает в полуавтоматическом режиме, при работе в автоматическом режиме команда на выгрузку формируется автоматически прибором по готовности дозы).

После срабатывания пневмоцилиндра прижима мешка прибор получает сигнал “Мешок прижат”. После получения этого сигнала прибор выдает команду на открытие днища грузоприемного устройства дозатора. После падения веса до нуля ± допуск нуля (допуск нуля задается оператором на соответствующем параметре) прибор выдает команду на закрытие створок днища грузоприемного устройства, и после получения команды о закрытии днища, выдает команду на начало нового цикла дозирования. Зажим мешка же остается включенным до истечения времени, заданного оператором на параметре “Время зажима”. Данные временные интервалы исчисляются с момента открытия днища грузоприемного устройства.

Если в процессе набора дозы была нарушена ее величина (значение дозы, заданное на параметре “точно” отклонилось на ± допуск веса (задается оператором на соответствующем параметре) или не произошла полная разгрузка (уровень нуля превышает допуск), то процесс дозирования останавливается с индикацией аварийного состояния (мерцание индикатора или другой способ оповещения).

По мере работы дозатора понижается уровень продукта в наддозаторном бункере (V=0,6 м3). При достижении зоны срабатывания датчика уровня, срабатывает замыкание цепи, контролируемое прибором. Прибор получает входной сигнал (команда отсутствия продукта в наддозаторном бункере) и посылает команду на пуск нории, а через 5 с (время необходимое для разгона нории) команду на пуск транспортного шнека ПШ-125.

По мере загрузки наддозаторного бункера поднимается и уровень продукта. При достижении зоны срабатывания сигнализатора верхнего уровня, размыкается цепь, контролируемую прибором. Прибор получает команду о заполнении наддозаторного бункера продуктом и выдает команду на остановку транспортного шнека, а через 5 с и нории (время необходимое для разгрузки нории).

Работа линии продолжается в указанном выше порядке до нажатия кнопки “Остановка модуля” на передней панели прибора. После нажатия этой кнопки дозатор продолжает работу до окончания заданного набора цикла отвесов, после чего выключается, не набирая следующую дозу. Транспортная система после передачи дозы в смеситель выключается. Смеситель выключается после отработки заданного времени смешивания и выгрузки после закрытия днища.

Аварийное отключение производится одной из двух кнопок “Стоп”, отключающих напряжение управления механизмами модуля и расположенных на рабочих местах оператора дозатора и оператора смесителя.

Список литературы

- Строительные материалы и изделия А.Г.Комар

Строительные материалы и изделия А.М. Гридчин, В.С.Лесовик, С.А. Погорелов

Похожие работы на - Строительные растворы

 

Не нашли материал для своей работы?
Поможем написать уникальную работу
Без плагиата!
Без нейросетей!