Автоматическое регулирование концентрации раствора кислоты в процессе карбонизации шерсти
Введение
В основе большинства современных технологических производств, в которых
перерабатываемый продукт подвергается различным химико-физическим воздействиям,
лежат химико-технологические процессы. Основу этих процессов составляют
различные химические и физико-химические процессы, которые протекают в
аппаратах, на агрегатах и машинах в соответствии с технологическими схемами
производства.
Сложные химико-технологические процессы, осуществляемые при первичной
обработке волокна, отделке тканей, требуют управления такими технологическими
параметрами, как концентрация кислот, щелочей, пероксида водорода, красителей и
аппретов, уровень химических растворов, красителей и воды, температура воздуха,
воды и отдельных растворов, рН среды, влажность текстильных материалов после
сушки и др.
Качество продукции в значительной мере определяется качеством
приготовления химических растворов, используемых при различных видах обработки
текстильных материалов (карбонизация, отбеливание, крашение, печатание,
аппретирование) на химических станциях. Поэтому концентрация растворов является
одним из основных регулируемых параметров.
Отечественные установки регулирования концентрации раствора для
карбонизации устарели, требуются более современные, обладающие большим
быстродействием системы. Поэтому на данном этапе необходимо создание систем
регулирования концентрации растворов для карбонизации, которые будут обладать
относительно низкой стоимостью, но по качеству будут превосходить уже имеющиеся
разработки.
1. Социально-экономический раздел
1.1 Концепция развития текстильной промышленности до 2010 г.
Легкая промышленность включает в себя - текстильную, доля которой в общем
объеме производства составляет 48,2%, швейную (30,1%), кожевенную, меховую и
обувную (20,9%).
В свою очередь текстильная промышленность включает 9 отраслей -
хлопчатобумажную (20,5%), льняную (3,1%), шерстяную (8,8%), шелковую (4,2%),
нетканых материалов (1,5%), пенько-джутовую (0,4%), текстильной галантереи
(1,5%), трикотажную (7,0%), валяльно-войлочную (1,2%).
В легкой промышленности более 16 тысяч организаций (в том числе 2818
средних и крупных) с общей численностью занятых 827 тысяч человек,
преимущественно женщин. Все предприятия акционированы.
Легкая и текстильная промышленность не только обеспечивает потребности
населения в одежде и обуви, но и производит продукцию
производственно-технического и специального назначения.
Отрасль обеспечивает также потребности населения и хозяйственного
комплекса страны в изделиях медицинского назначения, в специальной, рабочей и
лечебно-профилактической одежде и обуви, средствах индивидуальной защиты.
1.2 Место отрасли в экономике страны в настоящее время
Доля легкой промышленности в объеме промышленной продукции России
составляет 1,5%, доля налоговых платежей составляет 0,7% всех налоговых
поступлений в бюджет.
Предприятия и организации легкой промышленности имеются во всех субъектах
Российской Федерации.
Особенностью легкой промышленности является быстрая и высокоэффективная
отдача вложенных средств. Оборот средств в отрасли происходит 2-4 раза в год.
Каждые дополнительные 100 млн. рублей оборотных средств обеспечивают прирост
объема производства за год на сумму 400-800 млн. рублей в зависимости от
скорости оборота.
Доля продукции легкой промышленности на российском рынке сейчас
составляет сейчас примерно 25%. Все остальное импорт в основном из Китая и
Турции, серый импорт и серое производство.
Такие показатели отрасли привели к резкому сокращению потребления
продукции смежных отраслей (агропромышленного комплекса, химической промышленности,
машиностроения). Уменьшилось потребление производимой в России шерсти на 30%,
кожевенного сырья, химических волокон и нитей - в 2 раза, прядильных машин - в
7,5 раз, ткацких станков - в 14,7 раза, трикотажных и швейных машин - в 3 раза.
Уровень загрузки производственных мощностей в 2000 году составил в
среднем - 52%.
Степень износа основных производственных фондов по состоянию на конец
2000 года составляет 54,2%. Доля оборудования, эксплуатируемого до 5 лет,
составила 1,4%, а более 20 лет - 20,1%. Приведенные показатели не лучше и не
хуже, чем в целом по промышленности.
Инвестиции в основной капитал, направленные на развитие отрасли, в 2001
году составили 2,16 млрд. рублей, в том числе собственные средства - 1,37 млрд.
рублей, зарубежные инвестиции - 120 миллионов рублей.
Продукция легкой промышленности удерживается сейчас на российском рынке
во многом благодаря сдерживанию цен при растущих затратах.
1.3 Рынок продукции легкой промышленности и ее отраслей
В связи с практическим отсутствием оптовой торговли производители, в
основном, сами занимаются реализацией своей продукции, поэтому торговые
надбавки на нее минимальны. В потребительских ценах объем производства отрасли
составляет примерно 90 млрд. рублей, а емкость рынка в 2001 году составила
примерно 400 млрд. рублей. Таким образом, потенциальная возможность увеличения
доли отечественной продукции на российском рынке товаров легкой промышленности
высокая. При этом удельный вес отрасли в объеме производства промышленной
продукции может увеличиться. Ориентиром здесь является уровень в 6-8%, что
соответствует доли отрасли в СССР в начале девяностых годов и в Германии,
Франции, США в настоящее время.
На внешние рынки экспортируются, в основном, суровые (без отделки и
крашения) ткани (20% выпуска), трикотаж, изготовленный на современном
оборудовании, поставленном заказчиками (25% выпуска), одежда, изготовленная на
давальческой основе (20% выпуска).
1.4 Основные трудности в развитии отрасли
. На российских предприятиях легкой промышленности сегодня используется,
в основном, физически и технически устаревшее оборудование, не позволяющее
использовать современные технологии и производить конкурентоспособную
продукцию.
. Несмотря на то, что Россия располагает всеми условиями, необходимыми
для развития сырьевой и производственной базы, эффективно реализовать этот
потенциал, а также наращивать выпуск качественных тканей и одежды не позволяет
технологическая отсталость смежных отраслей - АПК, химической промышленности,
машиностроения.
. Практически все предприятия легкой промышленности испытывают острый
недостаток оборотных средств. Многим недоступны заемные средства.
Имеют место факты увода прибыли в дочерние структуры, что эквивалентно
уменьшению оборотных и инвестиционных средств предприятий.
. Факторами, сдерживающими развитие отрасли, являются неучтенные импорт и
производство. Неучтенное производство по текстилю ~25% учтенного, неучтенный
импорт примерно в 2,5 раза превышает отечественное производство.
. При закупке сырья за рубежом на возврат НДС уходит до года с
применением судебных процедур. Тем самым из оборота предприятий изымаются
значительные средства.
При импорте готовой продукции легкой промышленности, как правило,
значительно занижается ее стоимость. В результате на рынке эти товары продаются
по демпинговым ценам и вытесняют отечественных производителей.
. Слабая научно-технологическая база.
. В отрасли около 3000 средних и крупных организаций, из которых только
единицы перешли к организационным схемам, эффективным в рыночных условиях
хозяйствования.
. Организации легкой промышленности испытывают острый недостаток
специалистов с высшим и средним специальным образованием.
Главной целью развития легкой промышленности на период до 2010 года
является увеличение доли отечественной продукции на внутреннем рынке до 55% при
ее высокой конкурентоспособности.
Для достижения указанных целей необходимо решение следующих основных
задач:
намечаемые на 2010 годы объемы производства основных видов продукции
должны в 2-4 раза превысить показатели 2001 года;
опережающее развитие выпуска готовых изделий при максимальном обеспечении
их сырьем и материалами отечественного производства;
обеспечение глубокой переработки отечественного сырья: натурального
(льна, шерсти, кожи и меха), химических волокон и нитей;
освоение новых видов продукции и новых технологий;
первоначально сокращение, а в последующем и полное прекращение экспорта
сырья в не переработанном или недостаточно переработанном виде;
увеличение удельного веса химических волокон и нитей в сырьевом балансе
легкой промышленности с доведением его в перспективе до 50%;
снижение материалоемкости выпускаемой продукции на 15-20%, энергоемкости
производства на 25-30%, повышение рентабельности продукции на 25-50%;
импортозамещение готовой продукции, в т.ч. спецназначения (МО, МЧС, МВД,
ФПС) на 30-40%;
обеспечение защиты внутреннего рынка от недобросовестной конкуренции и
низкокачественной продукции как отечественной, так и импортной;
применение тарифных и нетарифных мер для сокращения объемов
необоснованного импорта;
решение проблемы кадрового обеспечения отрасли специалистами всех
уровней.
По экспертным оценкам по всем видам привлекаемых ресурсов реализация
стратегии может стоить около 60 миллиардов рублей, то есть 7,5 миллиардов
рублей в год.
Экономика не может выдержать развитие всех 16 тысяч предприятий легкой
промышленности. Поэтому названные средства необходимы для 300 предприятий,
обеспечивающих более 60% продукции и сохранивших возможность технически и
технологически перевооружаться.
Техническое перевооружение предприятий отрасли потребует львиную долю
затрат порядка 55 миллиардов рублей. Здесь имеется в виду не огульное
перевооружение всех 19 тысяч предприятий, а только системообразующих, выпуск
продукции на которых составляет 60-70% всей продукции отрасли и имеющих
возможность технически и технологически перевооружаться. Таких предприятий
насчитывается немногим боле 300.
Основную нагрузку здесь несет бизнес, используя собственные средства -
80%, а так же заемные средства и привлекаемые инвестиции.
Что может сделать государство, используя прямые и косвенные возможности,
включая бюджетные средства и налоговые преференции
. Прямые затраты федерального бюджета могут быть использованы:
на проведение научно-исследовательских и опытно-конструкторских работ в
интересах отрасли. На разработку новых прогрессивных материалов, технологий и
оборудования потребуется 1,5 миллиарда рублей за 8 лет или 150-200 миллионов
рублей в год;
завершение строительства ограниченного числа объектов легкой
промышленности и технического перевооружения организаций науки потребуют 700
миллионов государственных капитальных вложений.
. Государство может так же использовать косвенные методы поддержки.
Завершение строительства и технического перевооружения предприятий
отрасли за счет федерального бюджета миллионов рублей.
. Завершение технического перевооружения отраслевой науки и создание
научно-технологического центра легкой и текстильной промышленности за счет
бюджетных средств миллионов рублей.
. Возмещение из федерального бюджета части затрат на уплату процентов по
кредитам для сезонной закупки сырья и материалов 1,2 миллиарда рублей, по 150
миллионов рублей в год.
. Лизинг оборудования для предприятий отрасли. Затраты бюджета миллионов
рублей.
1.5 Перспективы расширения сырьевой базы
Развитие и расширение ассортимента продукции легкой промышленности и
увеличение объемов ее выпуска в значительной мере зависят от решения проблемы
обеспечения предприятий сырьем.
Учитывая, что Россия не является производителем хлопчатобумажного
волокна, но имеет огромные основные фонды по производству пряжи и ткани из
хлопка, ряд хлопчатобумажных предприятий переориентируют часть своих
производств на выпуск смесовых пряж и тканей из хлопка, модифицированного
льноволокна (котонина) и различных видов химических волокон. Соответственно
возрастает потребность в этих видах сырья, что требует значительного увеличения
объемов их производства.
В настоящее время удельный вес химических волокон и нитей в сырьевом
балансе легкой промышленности составляет 12,4%, в мире 62% и к 2010 году
прогнозируется увеличение до 80%.
Учитывая, что лен является единственным натуральным целлюлозным, ежегодно
восполняемым ресурсом, необходимо совершенствовать систему его подготовки, в
том числе производство качественного котонизированного льноволокна, а также
шерсти к переработке в легкой промышленности. Это позволит заместить закупаемые
по импорту хлопок и шерсть на 65%.
С учетом удовлетворения требований экономической и мобилизационной
безопасности страны, расходных норм и уровня химизации продукции к 2010 г.,
потребность в химических волокнах и нитях российских предприятий для
производства товаров текстильной промышленности составляет не менее 600 тыс.
тонн в год. Доля волокон, закупаемых по импорту составляет 58%, что
подтверждает наличие платежеспособного спроса на эту продукцию у российских
производителей. Основную долю импорта составляют химические волокна и нити
белорусского производства.
Мощности отечественных предприятий химической промышленности по
производству волокон для текстильной промышленности на 1 января 2002 г.
составили (в тыс. тонн): вискозных - 157,15, капроновых - 33,56, полиэфирных -
10,1, полипропиленовых - 3,52. Мощности для производства текстильных нитей
составляют (в тыс. тонн): вискозные - 30,52, капроновые - 53,9, полиэфирные -
6,1, полипропиленовые - 0. К 2010 году предполагается ввод мощностей для
производства 7 тыс. тонн полипропиленовых нитей.
Исходя из производственных мощностей российские и белорусские
производители химических волокон могут обеспечить лишь валовой объем выпуска
капроновых и вискозных волокон и нитей не гарантируя современные требования по
качеству и разнообразию внутривидовых ассортиментов. Существующие ассортименты
химических волокон и нитей могут обеспечить не более 30-40% объема прогнозной
потребности. Остальная потребность в волокнах и нитях может быть удовлетворена
только за счет создания производителями новых видов химических волокон или
закупки их в дальнем зарубежье.
В мире появились химические волокна нового поколения, позволяющие
вырабатывать высоко-гигиенические, экологически чистые изделия с мягким упругим
грифом, высокой эластичностью и прочностью. Введение различных добавок в
полимер позволяет придать им различные эффекты, в том числе терапевтические:
фунгицидные, антиревматические, антиаллергические, дезодорирующие и др.
Отмечается устойчивая тенденция увеличения производства и потребления
химических нитей по сравнению с химическими штапелированными волокнами.
Для успешной реализации производства современных изделий легкой
промышленности с использованием химических волокон нового поколения необходимы:
модернизация производства полиэфирных, полипропиленовых, акриловых
волокон и нитей;
модернизация производств текстильной и легкой промышленности,
обеспечивающей переработку химических волокон нового поколения, например,
микроволокон, мультифиламентных нитей и др.;
создание новых малотоннажных высокотехнологичных производств химических
волокон нового поколения, в том числе с различными специальными эффектами.
Возможно разделение технологического процесса: создание на химических
предприятиях производства полимера, подготовленного к формированию и прядение
(при соблюдении жестких климатических условий) химических нитей из полимера,
штапелирование нитей и дальнейшая их переработка непосредственно на текстильных
предприятиях;
проведение научно-исследовательских и опытных работ по созданию
расширенного ассортимента химических волокон и нитей нового поколения и т.п.;
Учитывая, что основной потенциал производства химических волокон остался
в Белоруссии, необходима разработка Межгосударственной Российско-Белорусской
программы и конкретных механизмов реализации схем взаимодействия и согласования
интересов предприятий.
Шерсть и кожевенное сырье производятся в России. При их недостатке или
избытке вопросы обеспечения предприятий легкой промышленности указанными и
другими видами сырья будут решаться проведением соответствующей
таможенно-тарифной политики.
1.6 Структурные преобразования в отрасли
Появившаяся в последние годы тенденция разукрупнения предприятий легкой
промышленности сохранится и в 2003-2010 годы. Вместо крупных комбинатов,
обремененных огромными неиспользуемыми или слабо используемыми фондами и
многочисленными обслуживающими и вспомогательными службами, будут создаваться
структуры холдингового типа, производственные, обслуживающие и вспомогательные
подразделения, которых должны быть выделены в отдельные производства,
самостоятельно зарабатывающие средства на свое развитие. При этом они остаются
в рамках общей управляющей компании, которая будет решать задачи маркетинга и
сбыта продукции, управления финансами и инвестиционным развитием, юридического
обеспечения и рекламы, выполнять другие функции централизованного управления.
Примеры таких эффективно работающих холдингов уже есть. Это акционерные общества
"Яковлевский", "Чайковский текстиль", "Парижская
коммуна", "Группа компаний Савва Кемикэл", и др.
Перспективным является создание корпоративных объединений, состоящих как
из предприятий, выпускающих однотипную продукцию (например, объединение
"Квартон" в г. Санкт-Петербург), так и включающих предприятия
промышленности и сельского хозяйства. В мероприятия по институциональным
преобразованиям должны войти:
создание маркетинговой службы;
введение работы под заказ, то есть общая наработка полуфабриката и в короткие
сроки выпуск того или иного вида продукции в малых объемах, например, ткани
заданной расцветки до 1000 кв. метров. Соответственно изменится система
планирования производства и внутренней отчетности;
реорганизация системы финансового планирования, то есть введение
еженедельного отслеживания оборотных средств и незавершенного производства;
реорганизация системы управления, то есть четкое разделение
производственных и финансовых операций, вопросы материального снабжения и
производства должны быть замкнуты в одной службе, вопросы сбыта продукции будут
вынесены на верхний уровень управления:
− введение системы мотивации работы, а именно системы
стимулирования, основанной на периодической оценке деятельности сотрудников
каждого участка;
− проведение ротации кадров - создание команды активных,
профессиональных исполнителей;
− внедрение отвечающих мировым стандартам систем бухгалтерского
учета, позволяющих сделать финансовую деятельность предприятий открытой для
акционеров, инвесторов, кредиторов;
− ликвидация нерентабельных производств;
− сокращение избыточного персонала, переподготовка и обновление
кадров;
− развитие рекламных и маркетинговых служб, способствующих
продвижению продукции на внутренний и внешний рынки.
Эффективным путем реорганизации предприятий может быть его разделение на
ряд юридических лиц в рамках холдинга. Значительную роль в повышении
конкурентоспособности производства может сыграть приход в отрасль крупных
объединений, обладающих инвестиционными возможностями. Так, В 2002 году холдинг
"Базовый элемент" получил контроль над фабрикой "Трехгорная
мануфактура" и намерен развивать текстильное производство.
Финансово-инвестиционная компания "Госинкор-холдинг" приобрела ряд
текстильных предприятий и создала для управления их активами компанию "Гута
текстиль". Компания "Госинкор-холдинг" планирует инвестировать в
2002 году в модернизацию своих текстильных предприятий.
Наличие эффективных собственников, заинтересованных в развитии
производства, в улучшении условий работы инженерно-технического персонала и
рабочих, в организации оптимальных схем ресурсного обеспечения производства и
сбыта продукции - это одно из основных условий развития любого предприятия в
рыночной системе хозяйствования.
1.7 Отечественное машиностроение для легкой промышленности
(состояние отечественного машиностроения)
Складывающаяся за последние 2 года положительная динамика развития
отечественного производства в целом позволяет ставить вопрос о стратегии
развития отечественного машиностроения для легкой промышленности.
В настоящий момент состояние текстильной промышленности можно
характеризовать следующими показателями:
до 30% оборудования эксплуатируется более 20 лет;
не более 25% оборудования и 20% технологий отвечают мировому уровню;
80% спроса на изделия легкой промышленности удовлетворяется за счет
импорта.
Доля импортного оборудования на предприятиях в зависимости от вида
перерабатываемого сырья составляет:
− в хлопчатобумажной, шерстяной, шелковой отраслях от 30 до 80%,
− в льняной промышленности до 5%.
Машиностроительный комплекс России для легкой промышленности насчитывает
около 50 предприятий. Большинство предприятий в настоящее время находятся в
состоянии кризиса. Объем производства текстильной техники по сравнению с 1990
г. упал в 23 раза.
В связи с этим, а также отсутствием денежных средств на закупку
дорогостоящего оборудования с 1990 г. на большинстве предприятий не проводилось
техническое перевооружение и не осваивался выпуск нового оборудования.
Следует отметить, что до 1990 г. и в настоящее время уровень производимой
техники для хлопчатобумажной, шерстяной, шелковой отраслей значительно уступает
мировому уровню.
Исходя из этих факторов формирование стратегии развития отечественного
машиностроения для легкой промышленности должно приоритетно развивать
производство новой техники для льняного комплекса, как наиболее перспективного
со всех точек зрения, не отягощенного значительным отставанием от мирового
уровня и ориентированного на переработку отечественного сырья и отечественные
наукоемкие технологии.
Приоритетность должна иметь среднесрочную перспективу, с параллельным
развитием машиностроения для хлопчатобумажной, шерстяной, шелковой и других
отраслей, направленным на преодоление значительного отставания от мирового
уровня техники.
Путем преодоления разрыва уровней в рамках формирования стратегии
развития отечественного машиностроения может быть:
создание совместных предприятий;
закупка лицензий;
освоение сборки оборудования из импортных частей с последующим освоением
их производства на отечественных заводах.
Кроме этого к стратегическим направлениям развития должны быть отнесены:
модернизация (усовершенствование) освоенного производством и выпускаемого
серийно оборудования и технологической оснастки в направлении повышения
производительности машин, увеличения степени их автоматизации, надежности,
эргономичности и качества изготовления, а также экономии сырья, энергии,
материалов, соответствия современным экологическим требованиям;
модернизация действующего на предприятиях отрасли оборудования путем
замены отдельных узлов, технологической оснастки, модулей, оснащения машин и
агрегатов средствами автоматизации и приборного контроля;
Соответствующими отраслевыми институтами, занимающимися вопросами
разработки оборудования для текстильной и легкой промышленности определен
перечень оборудования, разработку и серийное производство которого
целесообразно осуществить в период до 2010 года, в том числе прядильного - 23
наименования; для переработки пенько-джутовых волокон - 29 наименований,
ткацкого - 15, трикотажного - 10, для производства нетканых материалов - 5,
красильно-отделочного - 14, швейного - 28, электронных систем управления и
средств автоматизации - 5 наименований.
Особо в рамках стратегии развития следует видеть направление
восстановления оборудования с элементами модернизации (или без них),
проведенную в условиях машиностроительных заводов, а не на фабриках и
комбинатах (подобная практика широко используется мировыми лидерами
машиностроения и доказана эффективность такой технологии за счет высокого
качества выполнения работ).
1.8 Меры по дальнейшему развитию легкой промышленности
. Создание лизинговой компании для решения проблемы технического
перевооружения предприятий, а значит повышения конкурентоспособности продукции.
. Разработка новых технических регламентов, стандартов и внесение
изменений в действующие ГОСТы, разработка методов и средств метрологического и
аналитического обеспечения экологической безопасности продукции легкой
промышленности для решения задачи создания высококачественной, экологически чистой
и безопасной продукции.
Реформирование системы стандартизации в отраслях легкой промышленности
должно определяться научно-технической, промышленной и коммерческой политикой,
а также интересами потребительского рынка России, с учетом перспектив присоединения
России к ВТО и проводиться на законодательной и нормативно-правовой основе,
обусловленной Законами Российской федерации "О стандартизации",
"О защите прав потребителей".
Выполнение указанных работ должно проводиться в соответствии с
международными стандартами серии ИСО 9000, направленными на обеспечение
продукции соответствующего качества на всех стадиях ее жизненного цикла и
международными стандартами ИСО 14000, посвященными различным аспектам
управления окружающей средой предприятий, организации экологического аудита,
принципам экологической маркировки и жизненного цикла продукции.
С целью достижения взаимного соответствия продукции и официального
получения маркировки ЕЭС должна быть проведена работа по разделению продукции
по категориям, на классы и подклассы и обеспечению соответствия отечественных
стандартов Европейским стандартам, европейским и американским официальным
медицинским предписаниям, с учетом научных рекомендаций и методов испытаний,
разработанных Институтом охраны окружающей среды (Франция) и Текстильным
институтом Франции - признанными лидерами в Европе в области разработки
Европейских стандартов, испытаний и сертификации продукции легкой
промышленности. Основным признаком, по которым проводится разбивка на группы,
является назначение продукции.
Эффективность мероприятий по совершенствованию системы
технико-технологического контроля качества и сертификации продукции будет
обеспечена созданием отраслевой системы информационного обеспечения в области
стандартизации, метрологии и оценки соответствия (сертификации) и развитием
информационных (компьютерных) технологий в разработке и согласовании стандартов
и нормативных документов.
. Создание на территории страны разветвленной межрегиональной
товаропроводящей сети. В ее создании должны принять участие администрации
регионов и крупные коммерческие структуры, такие как "Госинкор",
"Чайковский текстиль", "Ростекстиль",
"Рослегпром" и другие. Такая работа уже проводится.
. Эффективное развитие легкой промышленности в условиях конкуренции на
внутреннем и мировом рынках, требует совершенствования кадровой политики,
подготовки и переподготовки специалистов всех уровней.
В плане повышения готовности предприятий к восприятию Индустрии Моды как
взаимодействие новых технологий, дизайна и продвижения продукции на рынки,
целесообразно усовершенствовать программы учебных заведений, особенно по
специальностям маркетинг, менеджмент, реклама, финансы и другим. Должны быть
пересмотрены программы и по традиционным специальностям: технологи, дизайнеры,
экономисты.
Подготовка и переподготовка кадров должна осуществляться на основе
отечественного опыта с учетом тенденций развития образования в экономически
развитых странах мира. При этом в системе образования кадров должны быть
внедрены новые эффективные формы обучения на базе дистанционного образования и
посредством Интернет, развития сети бизнес-инкубаторов, направление в
зарубежные страны на стажировку.
Отраслевые институты и высшие учебные заведения должны стать
технологическими и экономическими центрами для предприятий по оказанию им
помощи в освоении новых технологий, обслуживании новой техники отечественного и
импортного производства, в разработке бизнес-планов и проектов технического
перевооружения.
. Учитывая ограниченные
финансовые возможности предприятий, необходимо также решение ряда вопросов на
правительственном уровне. Среди них:) восстановить льготы по НДС и ввозной
таможенной пошлине по технологическому оборудованию, комплектующим и запасным
частям к нему, а также отменить резервирование средств на счетах на предстоящую
оплату оборудования при заключении контрактов на его поставку;) определить
механизм расчетов организаций с федеральным бюджетом, предусматривающий
рассрочку погашения платежей на срок до 10 лет с началом выплаты по истечению 3
лет с момента ввоза оборудования, комплектующих и запасных частей к нему на
территорию Российской Федерации;) принять решение о завершении реализации
остатка кредитных средств в сумме 107 млн. немецких марок в рамках средств,
предусмотренных распоряжением Правительства Российской Федерации от 1 июня 1994
г. №839-р (кредитная линия Гермес). Создать в соответствии с действующим
законодательством нормативную базу для изъятия не установленного импортного
оборудования у неплательщика и передачи его другому собственнику для вовлечения
в хозяйственный оборот;.) создать технические барьеры недоброкачественному
импорту;) провести реформирование научно-исследовательского сектора легкой
промышленности, находящегося в федеральной собственности;) установить
таможенные пошлины на готовую продукцию легкой промышленности при присоединении
России к ВТО на начало связывания на уровне действующих в настоящее время. На
ввозимые сырье и оборудование для легкой промышленности таможенные пошлины
должны быть установлены на нулевом уровне.
1.9 Заключение.
Перспективы от реализации стратегии развития
отрасли
На сегодня легкая
промышленность располагает возможностями для удержания ведущих позиций на
внутреннем рынке тканей и уступает иностранным производителям на рынках
трикотажа, обуви, швейных изделий. На внешних рынках наше присутствие
ограничивается, в основном, суровыми тканями, трикотажной и текстильной
одеждой.
Для повышения
конкурентоспособности продукции легкой промышленности должны быть решены общие
задачи технологического обновления отрасли, пополнения оборотных средств
предприятий, организационного реформирования предприятий, повышения уровня
менеджмента и эффективности научно-технического обеспечения производства и
частные задачи отраслей, обусловленные их спецификой.
Наиболее финансовоемкой
является задача технологического обновления отрасли, для решения которой
необходимы совместные усилия предприятий, региональных администраций и
Правительства Российской Федерации.
Реализация данной стратегии
развития легкой промышленности позволит российским производителям увеличить
объем выпуска продукции к 2010 году в 2 раза относительно 2000 года, что
соответствует среднегодовому индексу физического объема производства 107%., и
занять не менее 55% внутреннего рынка.
2.
Научно-исследовательский раздел
карбонизация
шерстяной концентрация кислота автоматизированный
2.1 Анализ процесса
карбонизации шерстяных тканей и волокон
Цель карбонизации - удаление
растительных природных и искусственных целлюлозных волокон из шерстяного
лоскута, а также растительных примесей и целлюлозных волокон из волокнистых
отходов, содержащих шерсть.
Сущность процесса
карбонизации состоит в обработке шерстяного вторичного сырья газообразной
соляной кислотой или пропитывании слабым раствором серной кислоты с последующим
просушиванием при повышенной температуре.
Карбонизация основана на
различии в стойкости к кислотам шерсти, целлюлозных волокон и примесей. Кислоты
при повышенной температуре превращают целлюлозу в хрупкую, легко удаляемую при
последующих механических воздействиях гидратцеллюлозу. Шерсть же при нормальном
режиме карбонизации не теряет своих физико-механических свойств. В зависимости
от применяемого способа различают мокрую и сухую карбонизацию.
Мокрая карбонизация лоскута в
растворах серной кислоты ввиду малой производительности установок
периодического действия и их большого габарита применяется только на
шерстеобрабатывающих предприятиях, на которых помимо лоскута одновременно
карбонизируется шерсть и волокнистые отходы. На агрегатах непрерывного действия
мокрая карбонизация лоскута затруднена и их используют для карбонизации шерсти
и шерстяных отходов.
Как правило, карбонизации
подвергают лоскут всех видов, содержащий менее 20% целлюлозных волокон.
Карбонизации обычно подвергают и лоскут, имеющий хлопчатобумажную или вискозную
штапельную основу и чистошерстяной уток, хотя общее количество не шерстяных
волокон может превышать при этом 20%. Вполне оправдывается карбонизация
полушерстяного вязаного, тонкого и полутонкого камвольного и слабо валяного
суконного лоскута содержащего не более 30-35% целлюлозных волокон. Лоскут,
который содержит более 35% целлюлозных волокон, целесообразно использовать в
виде восстановленной шерсти в полушерстяных тканях, в которых содержание
целлюлозных волокон достигает 55% и больше, а использование в них
карбонизированной вторичной шерсти является нерациональной.
Сухую карбонизацию применяют
только для лоскута. Для волокнистых отходов, представляющих собой рыхлую массу
волокон, сухая карбонизация очень опасна и связана со значительной потерей
прочности и других свойств шерстяного волокна.
Из волокнистых отходов
подлежат карбонизации: чистошерстяные выпады, гребенные чистошерстяные очесы,
чистошерстяной тонкий сдир, крутые концы с малым содержанием целлюлозных
волокон и примесей (до 20%). Использование этих отходов в не карбонизированном
виде значительно засоряет смеси целлюлозными примесями, что ухудшает протекание
технологических процессов, увеличивает обрывность и снижает качество изделий
как по физико-механическим свойствам, так и по внешнему виду.
Технологическая необходимость
карбонизации шерстяного лоскута, крутых концов и волокнистых отходов
производства вытекает из следующего:
шерсть и целлюлозные волокна
окрашиваются различно, и введение в смесь восстановленной шерсти и волокнистых производственных
отходов, состоящих из таких разнородных волокон, создает неравномерную окраску
по всей площади ткани;
лоскут, подвергнутый
карбонизации, становится более редким и дает при разработке в восстановленную
шерсть более длинное волокно; такой лоскут при соответствующей сортировке по
цвету или после обесцвечивания с последующим крашением является
высококачественным сырьем для уточной пряжи суконных пальтовых тканей и
специальных видов сукон.
крученая хлопчатобумажная
пряжа, используемая для основы в суконных тканях, а также хлопчатобумажные и
вискозные нити, скрученные с чистошерстяной пряжей при разработке лоскута и
крутых концов делятся не на волокна, а на мелкие отрезки и частицы, создающие
массовую мешковатость, что резко ухудшает технологические процессы чесания,
прядения, ткачества и внешний вид изделий;
Экономическая эффективность
карбонизации лоскута, и производственных отходов, содержащих относительно
небольшое количество целлюлозных волокон, заключается в том, что стоимость
чистошерстяного карбонизированного лоскута и отходов возрастает более чем вдвое
по сравнению с полушерстяными. Восстановленная шерсть, полученная из такого
лоскута, и отходы являются полноценным сырьем для получения чистошерстяных
пальтовых тканей.
Процесс карбонизации осуществляется
мокрым способом и сухим способом.
2.1.1 Карбонизация мокрым
способом
Карбонизация лоскута и
шерстяных производственных отходов в мокром состоянии проводится таким же
способом, что и карбонизация шерсти.
Сущность процесса мокрой
карбонизации шерстяного лоскута и шерстяных волокнистых отходов состоит в
пропитывании шерсти слабым раствором серной кислоты с последующим просушиванием
при температуре 60-120оC. Под действием горячего воздуха
влага испаряется, а под действием концентрированной серной кислоты целлюлоза
становится хрупкой, легко удаляемой при последующих механических воздействиях
гидроцеллюлозой. Шерстяные волокна при нормальных условиях обработки лоскута и
волокнистых отходов не претерпевают значительных изменений.
Технологическая схема
процесса мокрой карбонизации в растворах серной кислоты состоит из следующих
последовательных операций:
удаления из
карбонизированного лоскута и волокнистых отходов целлюлозных примесей;
нейтрализации (удаление
остатков кислоты из карбонизированного лоскута и волокнистых отходов);
сушки лоскута и волокнистых
отходов.
пропитывания лоскута и
волокнистых отходов в растворе серной кислоты;
отжима кислованного лоскута и
волокнистых отходов;
разрыхления влажных
кислованных волокнистых отходов;
предварительной сушки;
термической обработки;
Помимо серной кислоты
карбонизация мокрым способом может проводиться в растворах и других кислот, но
их применение требует более высокой температуры, что разрушающе действует на
шерстяное волокно. В процессе как сухой, так и мокрой карбонизации серьезным
воздействиям подвергаются и волокна шерсти, причем чем выше температура
выжигания, тем больше ухудшаются физико-механические свойства шерстяных
волокон.
Основы процесса мокрой
карбонизации
Результаты процесса
карбонизации мокрым способом зависят в основном от содержания кислоты в
шерстяных волокнах и целлюлозных примесях, степени обезвоживания шерстяных
волокон перед предварительной сушкой, условий предварительной сушки и
термической обработки, механического удаления обугленных целлюлозных примесей и
нейтрализации.
Неправильное протекание
процесса мокрой карбонизации не только ухудшает свойства шерстяных волокон, но
и вызывает физическую потерю кератина шерсти в результате разрушения его и
частичного перехода в раствор при нейтрализации.
Пропитывание. В процессе поглощения кислоты шерстяные волокна должны
получить минимальное её количество, а целлюлозные волокна и примеси -
максимальное. Целлюлозные волокна поглощают кислоту очень быстро, а шерстяные -
медленнее. Поэтому процесс пропитывания кислотой шерстяных волокон должен
протекать интенсивно в возможно кратчайший промежуток времени.
Для протекания процесса
пропитывания большое значение имеет температура раствора кислоты: чем ниже
температура, тем меньше кислоты впитывается шерстяными волокнами и, наоборот,
больше целлюлозными примесями. Следовательно, при пропитывании надо
поддерживать возможно низкую температуру - 10-12°С.
Большое значение имеет
концентрация раствора; быстрое насыщение целлюлозных примесей кислотой
достигается при достаточно высокой концентрации, что одновременно способствует
увеличению производительности карбонизационных агрегатов. При низких
концентрациях кислоты (до 3,5°) даже при длительном замачивании целлюлозные
примеси не поглощают необходимого количества кислоты и в то же время шерстяные
волокна впитывают кислоту в большом количестве.
Влияние концентрации раствора
смачивателя ОП-10 - 1,5 г/л при температуре 12-25°С и времени пропитывания на
содержание кислоты (по данным ЦНИИ Шерсти, В.М. Шеришев) показано в таблице
2.1.
Таблица 2.1 − Влияние
концентрации раствора и времени
пропитывания на содержание
кислоты в шерстяных и целлюлозных
волокнах
|
Концентрация раствора, %
|
Время пропитывания, мин
|
Содержание кислоты в
волокнах, %
|
|
|
шерстяных
|
целлюлозных
|
|
3,5
|
0,5
|
4,15
|
1,69
|
|
3,5
|
1
|
4,34
|
1,75
|
|
3,5
|
2
|
4,91
|
1,86
|
|
3,5
|
5
|
5,67
|
1,90
|
|
3,5
|
10
|
6,02
|
1,91
|
|
5,5
|
0,5
|
4,60
|
1,95
|
|
5,5
|
1
|
5,37
|
2,01
|
|
5,5
|
2
|
5,66
|
2,05
|
|
5,5
|
5
|
6,38
|
2,19
|
|
5,5
|
10
|
6,81
|
2,66
|
|
7,5
|
0,25
|
5,52
|
2,39
|
|
7,5
|
0,5
|
5,84
|
2,69
|
|
7,5
|
1
|
6,11
|
3,10
|
|
7,5
|
10
|
6,77
|
-
|
Данные, приведенные в таблице 1, показывают, что при концентрации
раствора 7,5% вполне достаточно для пропитывания волокнистых отходов 1 мин, а
при концентрации 5,5% - 5 мин. С повышением температуры шерсть впитывает
кислоту очень интенсивно и химически соединяется с ней, что отражается на
качестве волокон. Повышение температуры при замачивании выше 30°С недопустимо.
Продолжительность пропитывания лоскута и волокнистых отходов свыше 10 мин
во всех случаях является недопустимой. Это особенно относится к тем случаям,
когда лоскут пропитывается кислотой в барках периодического действия, а время
пропитывания контролируется недостаточно.
Большое влияние на содержание кислоты в шерстяных волокнах и целлюлозных
примесях оказывает смачиватель ОП-10. При добавлении 1,5 г/л ОП-10 почти в 2
раза снижается поверхностное натяжение растворов с серной кислотой, шерстяные
волокна и растительные примеси равномерно пропитываются раствором, сокращается
длительность замачивания, улучшается отжим из волокнистой массы избытка серной
кислоты, уменьшается остаточная влажность шерстяных волокон.
Зависимость поверхностного натяжения раствора с серной кислотой от
концентрации смачивателя ОП - 10 приведена в таблице 2.2.
Исследования показали, что пряжа из карбонизированной шерсти, прошедшая
замачивание с применением ОП-10, имела более высокий выход из смеси и меньшую
обрывность.
Таблица 2.2 − Зависимость поверхностного натяжения р-ра с серной
кислотой в зависимости от концентрации смачивателя ОП-10
|
Растворы
|
Поверхн. натяжение в эрг/см2
|
Смачив. способность р-ров
(время погруж.)
|
|
Серная кислота 4,5%
|
72,7
|
До 3,5 дней
|
|
Тоже, и 0,5 г/л ОП-10
|
40,8
|
4 мин 16 сек
|
|
Тоже, и 1,0 г/л ОП-10
|
38,6
|
1 мин 16 сек
|
|
Тоже, и 1,5 г/л ОП-10
|
36,5
|
56 сек
|
|
Тоже, и 2,0 г/л ОП-10
|
36,5
|
44 сек
|
Обезвоживание. Содержание влаги в шерстяных волокнах перед сушкой имеет
большое значение для сохранения их свойств. Лучшее протекание процесса
карбонизации достигается при 50 - 55% влагосодержания. При влагосодержании 70%
и выше увеличивается содержание кислоты в шерстяных волокнах, что после
термической обработки снижает прочность и удлинение волокна. Помимо этого
меньшее содержание влаги в шерстяных волокнах перед сушкой имеет большое
экономическое значение, так как снижается расход энергии и могут быть уменьшены
габаритные размеры сушильной машины.
Отжим кислованного лоскута и отходов. Для лучшего и равномерного
просушивания пропитанные в растворе лоскут и волокнистые отходы отжимают.
Влажность отжатого шерстяного сырья 70-75%.
При недостаточном удалении избыточного раствора из кислованного лоскута и
волокнистых шерстяных отходов, даже при нормальных условиях предварительной
сушки и термообработки, резко снижается прочность и удлинение волокон
(например, при содержании кислоты в шерсти 15,5% прочность волокон уменьшается
с 8,27 до 6,08 гс, а удлинение - с 50,90 до 40,92%) и, что особенно
недопустимо, увеличивается щелочная растворимость шерсти (с 10,9 до 39,4%).
Поэтому максимальное удаление избыточного раствора из кислованного шерстяного
лоскута и волокон является при мокром методе исключительно важным для
сохранения свойств волокон.
Разрыхление влажных кислованных волокнистых отходов. Легкое разрыхление и высушивание
шерстяных волокон облегчает доступ к ним горячего воздуха. Поэтому в
современных карбонизационных установках предусмотрены механизмы для разрыхления
перед сушкой кислованного волокнистого материала.
Предварительная сушка (подсушка). Большое значение для протекания
процесса карбонизации имеет предварительная сушка шерстяных волокон.
Установлено, что процесс предварительной сушки при низкой температуре
(60°С) способствует сохранению природных свойств шерстяных волокон.
Предварительную сушку рекомендуется осуществлять с постепенным нарастанием
температуры (60, 70, 80, 90°С) до начала термической обработки сырья.
Использование высоких температур (80-100°С) в начале предварительной сушки
резко снижает физико-механические свойства шерстяных волокон.
При повышении температуры предварительной сушки выше 100°С образуется
конденсат (продукт разложения шерстного жира и целлюлозы, называемый «смолкой»),
загрязняющий волокнистую массу и сушильную машину.
Термическая обработка. Пропитанные кислотой шерстяные волокна перед
поступлением в камеру термической обработки должны иметь определенную
влажность. Каждой определенной концентрации кислоты в барках соответствует
определенная (критическая) влажность шерстяных волокон. В зависимости от
концентрации раствора устанавливается критическая влажность, превышение которой
ведет к потере прочности шерстяных волокон. По данным исследований для
раствора, содержащего 2,5% кислоты, критическая влажность составляет 50%, для
5%-ного раствора - 40%, для 7,5%-ного - 20%.
Влажность волокон при входе в термическую часть сушилки должна составлять
не выше 8-10%; при такой влажности сохраняются свойства шерсти. Продолжительность
термической обработки не должна превышать 10-15 мин при температуре 105-110° С.
Время сушки и термообработки - не более 50 мин. Волокна шерсти после
термообработки имеют влажность 1-2% к абсолютно сухому весу; при этом они
содержат до 8% кислоты.
Исследования показывают, что потери прочности волокон после
термообработки по отношению к исходным волокнам (без нейтрализации) при
правильном проведении процесса составляют от 3 до 7%.
Повреждение шерстяного волокна в связи с изменением температуры прогрева
и его длительности изучалось на образцах шерсти по изменению аммиачного числа.
Аммиачное число выражается отношением полученного выделенного азота в
миллиграммах к весу испытуемой шерсти в граммах. При гидролизе белков в
кислотной среде увеличивается содержание аммиака. Относительные количества
выделяющегося аммиака характеризуют изменения в шерстяных волокнах. Испытание
шерсти, пропитанной 4,25%-ным раствором серной кислоты при 20°С в течение 15
мин, показало следующие результаты в зависимости от температуры и
продолжительности прогревания (таблица 2.3).
Как показали исследования ЦНИИ Шерсти, в процессе карбонизации наибольшие
изменения претерпевает чешуйчатый слой шерстяных волокон. Сила трения волокон
мериносовой шерсти 64K против чешуек снижается с 2,94 до 2,13 гс, а
по чешуйкам - с 0,34 до 0,31 гс. Чем выше концентрация раствора серной кислоты
и продолжительнее время пропитывания, тем больше степень повреждения
чешуйчатого слоя шерстяных волокон.
Таблица 2.3 − Значение аммиачного числа в зависимости от состояния
волокон шерсти
|
Состояние волокон шерсти
|
Аммиачное число
|
|
Не карбонизированные
волокна
|
0,15
|
|
Карбонизированные волокна с
длительностью прогрева 15 мин, при температуре
|
|
99°С
|
0,25
|
|
110°С
|
0,36
|
|
121°С
|
0,47
|
|
Карбонизированные волокна
при температуре 105°С и прогреве в течение
|
|
5 мин
|
0,23
|
|
15 »
|
0,32
|
|
30 »
|
0,46
|
Удаление остатков растительных примесей. В результате термической обработки
целлюлозные примеси, как правило, обугливаются полностью.
Для удаления остатков растительного сора карбонизированный лоскут и
волокнистые отходы пропускают через ряд пар стальных рифленых цилиндров,
имеющих повышающуюся скорость по ходу продукта, а затем протрепывают на
разрыхлительном спиральном волчке.
Имеющаяся при этом минимальная влажность шерстяных волокон (2-3%)
позволяет наиболее полно очищать шерстяные волокна при меньших механических
воздействиях на них.
2.1.2 Сухой способ карбонизации
Технологическая схема процесса карбонизации лоскута сухим способом
состоит из следующих последовательных операций:
сушка лоскута, введение паров соляной кислоты, термическая обработка,
проветривание (продувка), обеспыливание и нейтрализация, отжим и сушка.
Поступающий в цех карбонизации лоскут должен подвергаться контрольной
сортировке, при которой исправляются недочеты сортировки фабрики поставщика:
удаляются неспоротые рубцы, хлопчатобумажные и другие нешерстяные части
лоскута, устраняется пересортица, отбрасываются ослабленные по прочности куски,
удаляются нетекстильные примеси, крупные части изделий разрезаются.
Во избежание закручивания во вращающемся барабане крупный лоскут следует
резать на куски размером не более 30-40 см.
После контрольной сортировки лоскут подвергается обеспыливанию путем
однократного или двукратного пропуска через пылевыколачивающую машину
непрерывного действия ПВМ-2. Обеспыленный лоскут подсушивается.
Грязный тонкий и полутонкий шерстяной лоскут следует предварительно
промыть, так как загрязненность и замасленность ухудшают протекание процесса
карбонизации. Имеющиеся в загрязненном лоскуте жирные кислоты после
карбонизации сухим методом дают образования («цемент»), трудно удаляемые при
последующей промывке; эти образования затрудняют процесс крашения и ухудшают
тон окраски.
2.1.3 Условия протекания процесса карбонизации
На основании рассмотрения составных частей процесса мокрой карбонизации
нормальный режим карбонизации лоскута и отходов складывается из следующего:
равномерного пропитывания лоскута и волокнистых отходов кислотой с
применением растворителя ОП-10;
равномерного и наибольшего удаления избытка раствора кислоты для более
полного и быстрого высвобождения лоскута и волокнистых отходов от влаги;
быстрого высушивания лоскута и волокнистых отходов путем интенсивной
циркуляции воздуха с низкой относительной влажностью при постоянном повышении
температуры в соответствии со степенью удаления влаги;
тщательного проведения процесса нейтрализации шерсти.
В высушенном после нейтрализации карбонизированном лоскуте и волокнистых
отходах допускается не выше 0,7% остаточной кислоты к абсолютно сухой навеске и
щелочная растворимость не выше 15-18%.
На основании проведенных исследований в ЦНИИ Шерсти оптимальный режим
мокрой карбонизации шерстяных волокон может быть примерно таким:
пропитывание шерсти в растворе ПАВ (неионогенного типа, концентрация
1-1,5 г/л) в течение не более 5 мин (оптимальное время 1-2 мин);
замачивание шерсти в растворе серной кислоты концентрации 5,5-6,0% при
температуре не выше 10-15° С в течение 1-2 мин и не более 5 мин;
подсушка шерсти при температуре 70-80°С в течение 8-10 мин (влажность
шерсти перед сушильной машиной - 50-55% к абсолютно сухому весу шерсти);
термообработка при температуре 110°С не свыше 10 мин (влажность шерсти
перед термообработкой - не более 10%, после термообработки - 2-3%);
нейтрализация шерсти: промывка в воде при температуре 34-36°С в течение
1-2 мин, нейтрализация в растворе соды (концентрации примерно 1,5 г/л) в
течение 1-2 мин при температуре 35-37°С;
прополаскивание в воде при температуре 35-37°С в течение 1-2 мин
(остаточное количество кислоты в шерсти - не более 0,7%);
сушка шерстяных волокон при температуре 70-80°С до влажности 15-17%.
.1.4 Оборудование для процесса карбонизации
На крупных шерстеобрабатывающих предприятиях для карбонизации шерсти и
шерстяных отходов устанавливаются мощные агрегаты непрерывного действия.
В состав карбонизационного агрегата входят: автопитатель, машина или
барки для пропитки шерстяных волокон кислотой, отжимные механизмы, машина для
разрыхления пропитанного сырья, сушильная машина для сушки и термической
обработки, дробильная машина с автопитателем, трепальная машина, барки для
нейтрализации кислоты, сушильная машина.
2.1.5 Карбонизационный агрегат фирмы Футаба Кикей Сейсакушо
и Хирано Кинзоку (Япония)
Карбонизационный агрегат изготовляют в различных вариантах с
производительностью от 150 до 450 кг/ч.
В состав карбонизационного агрегата входят: автопитатель, две
замачивающие ванны с отжимными валами, автопитатель, сушильно-карбонизационная
машина, автопитатель, два дробильно-трепальных устройства, четыре барки для
нейтрализации шерсти, сушильная машина с автопитателем.
Автопитатель имеет бункер емкостью 100 кг и служит для сбрасывания
шерстяных волокон через вспомогательный валик на ленту транспортёра, подающего
шерсть в замачивающие барки.
Барки для пропитки кислотой. Пропитка шерстяных волокон
осуществляется в двух последовательно расположенных барках боронного типа с
отжимными валами (рисунок 2.1).
Рисунок 2.1
Раствор серной кислоты подготовляется в баках и подается насосами в
рабочую часть барок для поддержания концентрации 4,5-5,5%. Продолжительность
замачивания шерсти составляет 7-8 мин в каждой барке.
Отжимаемый раствор серной кислоты перекачивается под большим давлением и
через перфорированный патрубок подается в переднюю часть барок, способствуя
лучшему смачиванию шерсти.
Сушильно-карбонизационная машина (рисунок 2.2) состоит из двух
частей: первая часть 1 - для подсушивания волокон шерсти и вторая 2 - для
термической обработки.
Рисунок 2.2
Существенной
особенностью данной машины является пневматическое разрыхляющее устройство 3,
расположенное между подсушивающей и термической частями машины.
Электродвигатель 4, расположенный с наружной части машины, вращает по ходу
продукта металлический барабан с насаженными на него лопастями из углового
железа, расположенный внутри камеры под сетчатым полотном. Второй нижний
электродвигатель вращает вентилятор 5, нагнетающий в щелевую трубу горячий
воздух, который затем проходит через сетчатое полотно, обтекая шерстяные
волокна и приподнимая их, при этом шерстяные волокна подсушиваются во
взвешенном состоянии, чем достигается интенсивное и равномерное высушивание.
Шерстяные волокна находятся в сушильно-карбонизационной машине в течение
6-20 мин.
Дробильно-трепальное устройство фирмы Футаба Кикей Сейсакушо. Секция
дробильных валов состоит из шести пар горизонтально расположенных рифленых
металлических цилиндров диаметром 200 мм.
После дробильных валов шерстяные волокна поступают на трепальную машину,
на которой удаляются обуглившиеся растительные примеси и пыль.
Вследствие разности скоростей барабанов шерстяные волокна разрыхляются, и
при ударе о колосники колосниковой решетки обугленные растительные примеси
выпадают.
После механического отделения пыли и растительных примесей шерстяные
волокна по пневмопроводу поступают через конденсор (сетчатый барабан) в
автопитатель, сегрегированный с первой баркой для нейтрализации.
Дробильно-трепальное устройство фирмы Шарпантье значительно сильнее
воздействует на шерсть и больше повреждает ее, чем описанное выше устройство.
Нейтрализация шерстяных волокон после карбонизации. Нейтрализация проводится в четырех
барках, конструкция которых аналогична конструкции замачивающих барок (за
исключением резервуара для раствора серной кислоты).
Сушильная машина после нейтрализации по своей конструкции не отличается от
сушильно-карбонизационной машины. В последней секции сушильной машины
установлен аппарат для охлаждения шерсти до 25-32°С, что предохраняет ее от
повреждения перед прессованием и хранением.
2.1.6 Карбонизационная установка Шарпантье
На рисунке 2.3 показана подобная карбонизационная установка непрерывного
действия завода Шарпантье.
Установка состоит из следующих модулей:
Автопитатель с бункером. Автопитатель обеспечивает непрерывное и равномерное
питание карбонизационной установки.
Рисунок 2.3
Барка для пропитки кислотой (две барки емкостью 4,3 м3 каждая). Под
каждой баркой имеется бак для слива раствора серной кислоты при отжиге. Раствор
из бака насосом слива перекачивается в барку. Шерстяные волокна в барках
передвигаются механическими граблями. Рабочая ширина барки 1400 мм.
Пройдя пропитку и отжим, шерстяные волокна подвергаются рыхлению.
Машина для разрыхления пропитанного шерстяного волокна. Состоит из питающей решетки, которая
подает шерстяные волокна и лоскут через питающие валики к барабану,
представляющему собой металлический цилиндр диаметром 750 мм, к поверхности
которого прикреплено восемь металлических планок.
Пройдя рыхление, сырье с помощью автопитателя поступает в
карбонизационную сушильную машину.
Карбонизационная сушильная машина. Машина состоит из двух обособленных
частей. Первая ее часть имеет 10 секций и служит для предварительной сушки
шерстяных волокон. Вторая часть секции - карбонизационная - состоит из 4
секций. Всю машину сырье проходит за 45-52 мин.
B зоне
термической обработки установлена мощная вентиляция, чтобы удалить пыль и не
допустить образования на волокне смолистого осадка.
После карбонизационной сушильной машины шерстяные волокна через
загрузочный бункер и автопитатель поступают в дробильную машину.
Дробильно-трепальное устройство. Дробильная машина состоит из трех
секций. Каждая секция имеет по четыре пары дробильных валов. Для усиления
давления верхнего вала на нижний сверху закреплены цилиндрические пружины,
нажим которых на шейки валиков регулируется винтом.
При дроблении клочки волокон растягиваются, так как дробильные валы имеют
возрастающую скорость. В каждой паре верхний вал имеет меньшую скорость по
сравнению с нижним валом, что создает дополнительное трение при растаскивании
волокон и способствует лучшему дроблению растительных примесей.
Трепальная машина. Трепальная машина разрыхляет шерстяные волокна и удаляет из
них минеральные и обугленные растительные примеси.
Установка для нейтрализации кислоты. Установка состоит из пяти барок с
отжимными валами.
В первой и пятой барках содержится чистая проточная вода, тогда как в
остальных трех - 2%-ный раствор соды.
Сушильная машина. Машина служит для сушки шерстяных волокон после
нейтрализации. Температура в машине 65-75°С, влажность после сушки 13-15%.
Барка для отбелки шерстяных волокон. Между установкой для нейтрализации
кислоты и сушильной машиной в агрегате может быть барка для отбелки или
обесцвечивания шерстяных волокон. В ней шерстяные волокна обрабатываются в
отбеливающем растворе. Отбеленные шерстяные волокна высушиваются при наиболее
низкой температуре.
Потребляемая мощность агрегата 105,2 кВт, общая длина 124,8 м.
Производительность агрегата 300-500 кг/ч карбонизированного шерстяного волокна
влажностью 13-15%.
Недостатком карбонизационного агрегата Шарпантье является его
громоздкость и малая производительность: практически можно получить 250 кг/ч
карбонизированных тонких шерстяных волокон.
Более перспективным является карбонизационный агрегат фирмы Футаба Кикей
Сейсакушо и Хирано Кинзоку (Япония).
2.1.7 Карбонизационный агрегат ЛК180-Ш
На основе анализа карбонизационных агрегатов существующих конструкций
ЦНИИ Шерсти разработали карбонизационный агрегат ЛК180-Ш, в который входят
наиболее прогрессивные механизмы карбонизационных агрегатов:
автопитатель по типу автопитателя агрегата фирмы Футаба Кикей Сейсакушо;
машина для предварительного пропитывания шерстяных волокон в растворе
серной кислоты по типу машины конструкции Улан-удинской фабрики.
центрифуга непрерывного действия ЦХ-750-Ш;
сушильно-карбонизационная ленточная машина с автопитателем фирмы Хирано
Кинзоку;
дробильно-трепальное устройство;
две барки для нейтрализации по типу барок для нейтрализации на машине
конструкции Улан-удинской фабрики;
ленточная сушильная машина фирмы Хирано Кинзоку.
Общая длина такого агрегата 77.46 м, предлагаемый съем продукции с 1 м2
площади - 2 кг/ч.
Технологическая схема линии ЛК180-Ш.
Она состоит из заправочного устройства, которое включает в себя: натяжное
устройство, расправляющее устройство и тканенаправитель.
Ткань проходит через две промывочных ванны из нержавеющей стали. Между
ваннами расположены пара отжимных, чугунных обрезиненных валов для более
полного и равномерного пропитывания раствором кислоты. Отжимное устройство на
выходе из 2-й ванны служит для удаления из ткани избытка кислоты перед сушкой.
Перед сушильно-термической камерой, установлен лотковый компенсатор. Ткань
поступает в сушильно-термическую камеру, которая состоит из 6-ти секций, что
обеспечивает постепенную высушку ткани в первых 2-х зонах при температуре 60-90˚С
и выжигание целлюлозных примесей при температуре 60-120˚С. При выходе из
сушильно-термической камеры, ткань охлаждается на 3-х барабанах и самокладом
укладывается в тележку.
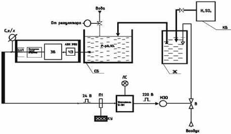
Для нормального хода технологического процесса, необходимо снабдить линию
автоматическими устройствами для поддержания по секциям концентрации кислоты,
указанного давления в отжимных устройствах, температуру в сушильно-термических
камерах.
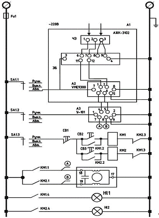
Поэтому в выпускной квалификационной работе была разработана
«автоматическая система регулирования концентрации раствора кислоты в процессе
карбонизации».
2.2 Обзор и анализ методов и средств измерения концентрации
раствора
В результате анализа наиболее распространёнными и достаточно широко
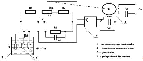
разработанными методами измерения концентрации являются кондуктометрические,
основанные на зависимости величины электропроводимости водных растворов
электролитов от их концентрации и метод электродных потенциалов.
Кондуктометрический метод основан на зависимости величины электропроводности
водных растворов электролитов от их концентрации. Электропроводность растворов
определяется с помощью электродной ячейки. Способность вещества проводить
электрический ток характеризуется его удельной электрической проводимостью.
Проводимость растворов зависит от температуры. При изменении температуры
на 1 ˚С электрическая проводимость увеличивается на 2,4% для кислоты.
При построении приборов необходимо предусматривать схемы термокомпенсации
или термостатирования раствора. Схемы работают на переменном токе. По методам измерения
электропроводности кондуктометрические приборы делятся на два типа:
) Бесконтактные низкочастотные с измерительной ячейкой в виде жидкостного
витка и высокочастотные, с измерительными ячейками ёмкостного или индуктивного
типа.
) Контактные с двух- или четырёх электродными измерительными ячейками.
Контактные кондуктометрические
приборы.
Измерительная схема прибора с 2-х электродной измерительной ячейкой
представляет собой мост с автоматической балансировкой. Схема прибора
представлена на рисунке 2.4.
Электроды электродной ячейки входящих в состав измерительного моста
выполняют двоякую роль:
) Служат для подведения рабочего тока.
) Служат для отвода падения напряжения, но из-за этого невозможно
полностью исключить поляризацию электродов.
На показания может влиять проводимость воды, из-за солей, растворённых в
ней.
Рисунок 2.4
Ёмкость конденсатора C3,
зависит от ёмкости измерительной ячейки и определяется экспериментально.
Результаты измерений зависят от температуры. Для температурной
компенсации используется металлический термометр сопротивления либо емкость с
эталонным раствором, имеющим тот же температурный коэффициент проводимости.
Преимущество состоит в высокой точности при больших отклонениях
температуры, а недостаток в неудобности данного решения и нестабильности
эталона во времени.
Для полного исключения явления поляризации в приборах используют четырёх
электродную измерительную ячейку. Схема прибора представлена на рисунке 2.5.
Рисунок 2.5
Требования к измерительной схеме прибора таковы:
) Ток протекающий через ячейку должен быть стабильным.
) Ток не должен вызывать значительного теплового эффекта.
) Измерительное устройство, подключаемое к электродам не должно потреблять
тока.
Бесконтактные низкочастотные
концентратомеры.
Для измерения концентрации выше 1% с удельной электропроводностью 1÷100
См/м используются
бесконтактные низкочастотные концентратомеры.
Схема индуктивного кондуктометрического датчика с жидкостным витком
представлена на рисунке 2.6.
Рисунок 2.6
В последние годы получают все большее развитие концентратомеры,
основанные на бесконтактных методах измерения проводимости, При бесконтактном
методе отсутствует контакт чувствительной части датчика с измеряемой средой,
что исключает погрешность от загрязнения электродов. Бесконтактный метод
обеспечивает возможность измерения концентрации сильно загрязненных агрессивных
жидкостей, суспензий и коллоидных растворов.
Бесконтактные кондуктометры в зависимости от метода измерения
проводимости подразделяются на низкочастотные индуктивные, высокочастотные
индуктивные и высокочастотные емкостные.
В бесконтактных кондуктометрах с жидкостным витком, работающих на
промышленной частоте 50 Гц, используются компенсационная схема измерения и
температурная компенсация. Значительное число разработанных приборов охватывают
диапазон измерения электрических проводимостей от 1*10-3 до 1,0
1/Ом*см.
Метод электродных потенциалов основан на измерении разности
потенциалов электродных систем избирательного действия, ЭДС которых зависит от
активности концентрации ионов водорода в растворе.
В практике промышленного измерения значения рН по гальванометрическому
методу наибольшее распространение получили электродные системы, состоящие из
стеклянного измерительного электрода и хлорсеребряного или каломельного
электрода сравнения.
Метод электродных потенциалов измерения рН основан на измерении
электродвижущей силы гальванического элемента. Этот метод
измерения получил наибольшее применение в промышленности,
Гальванический элемент представляет собой систему проводников первого
рода (электроды) и проводников второго рода (растворы электролитов),
находящихся в контакте, В качестве электролита при измерении рН используется
анализируемый раствор,
Электродвижущая сила (ЭДС) гальванического элемента складывается из
отдельных ЭДС, возникающих в месте контакта проводников первого и второго родов
(электрод-раствор, электролита) и проводников второго рода (растворы
электролитов), Последняя носит название диффузионного потенциала.
При погружении в анализируемый раствор измерительного электрода на его
наружной поверхности появляется потенциал Ex, который является мерой активности
ионов водорода.
Измерить значения Ex непосредственно нельзя, так как в этом случае между
проводником прибора и раствором возникает ЭДС. Поэтому для снятия потенциала
Ex, применяют еще один электрод, так называемый вспомогательный (электрод
сравнения).
Схема работы электродной системы показана на рисунке 2.7.
Электродвижущая сила системы
= Ek + Eвн + Eвсп + Ex
где: Ek - потенциал дополнительного (контактного) электрода в стандартном
растворе, находящемся внутри шарика; Eвн - потенциал внутренней поверхности
стекла в стандартном растворе; Eвсп -
потенциал дополнительного вывода вспомогательного электрода в растворе,
находящемся внутри вспомогательного электрода; Ex - потенциал наружной поверхности стеклянного электрода в
анализируемом растворе.
Рисунок 2.7
При этом значение диффузионного потенциала между анализируемым раствором
и раствором внутри вспомогательного электрода должно быть достаточно малым
(допустимым), чтобы не искажать точность электродной системы при измерении рН.
Через пористую перегородку на конце вспомогательного электрода 4
осуществляется электролитический контакт дополнительного вывода
вспомогательного электрода с анализируемым раствором. Этот вид контакта часто
называют электролитическим ключом.
Электролитический ключ позволяет получить неполяризующийся электрод, хотя
на границе раздела двух сред (как указывалось выше) возникает диффузионный
потенциал, зависящий от ряда факторов, учесть которые практически очень трудно.
Пористой перегородкой электролитического ключа может служить асбестовое
волокно, пористая керамика, шлиф (щель между притертыми стеклянными
поверхностями), пористый эбонит и т.п. Все эти материалы создают сравнительно
небольшие диффузионные потенциалы.
Кроме того, перегородка должна позволять раствору вспомогательного
электрода непрерывно с определенной скоростью вытекать, что обеспечивает
постоянство и неизменность физического состояния границы раздела, а
следовательно, в какой-то степени определяет постоянство диффузионного
потенциала, Обратное направление потока через пористую перегородку недопустимо,
так как при этом искажается результат измерения и может произойти «отравление»
дополнительного вывода вспомогательного электрода.
Таким образом, считая с достаточной степенью точности значения Еk, Евн и
Евсп постоянными, видим прямую связь между E и Ex, т.е. ЭДС электродной системы
определяет активность ионов водорода, а значит, и значения рН.
2.3 Анализ существующих методов дозирования
Для качественного ведения процессов карбонизации в текстильной и других
отраслях промышленности первостепенное значение имеют вопросы автоматической
регламентации расхода жидких, сыпучих и вязких сред.
Создание автоматических систем управления во многих случаях осложнено
отсутствием точных и надежных дозирующих устройств, обеспечивающих высокую
точность и надежность в течение длительного времени в условиях влажности и
запыленности. Особые трудности возникают при необходимости дозирования
агрессивных, токсичных, кристаллизующихся, содержащих взвеси и вязких сред.
Рассмотрим типы дозирующих устройств для жидкостей по основным принципам
действия:
1. Системы для
измерения и дозирования массы. Являются наиболее точными. Однако они сложны,
дороги, имеют недостаточное быстродействие и невысокую надежность при
использовании их в автоматизированном производстве.
2. Объемные мерные
сосуды. Хотя и точны, но требуют большого количества запорной арматуры, которая
при работе с агрессивной средой не обладает достаточной надежностью.
. Ковшовые,
черпаковые и шнековые дозирующие устройства. Просты и надежны, но точность их
невелика и они неспособны создавать и передавать напор жидкости. Кроме того, в
таких устройствах трудно выдерживать требования компактности и герметичности.
4. Достаточно
распространенные насосы-дозаторы. Эффективны при дозировании чистых и
неагрессивных сред. В реальных условиях производства при работе с содержащими
твердые взвеси агрессивными жидкостями во многих случаях точность их быстро
падает. Это послужило причиной разработок в последнее время большого числа
специальных типов насосов-дозаторов, выполненных из высших сортов нержавеющей
стали (например, насосы серии НД ВНИИ гидромаша) или из полимерных материалов.
5. Широко
используемые системы автоматического регулирования с помощью регулирующих
клапанов. Не всегда оправдывают себя при употреблении для дозированной подачи
химических растворов и красителей, применяемых в процессах крашения и беления.
Это объясняется тем, что расходы растворов и перепады давления в этих процессах
малы, а это значительно снижает рабочие характеристики клапанов.
При замене системы автоматического регулирования расхода системой
дозирования общая система автоматизации значительно упрощается и становится
более надежной с улучшением качества управления. Системы же регулирования
желательно использовать лишь тогда, когда нельзя избежать внешних возмущений.
Все это послужило причиной поисков новых видов дозаторов и, в частности,
систем автоматического дозирования с минимумом подвижных механизмов,
контактирующих с агрессивной средой: эрлифтов, сифонов, монжусов. Эти давно
известные эрлифты, сифоны и монжусы, употреблявшиеся главным образом для
перемещения жидкостей, теперь широко используют как принципиально новые
технические средства для дозирования и транспортировки доз агрессивных
жидкостей.
Применение эрлифтных и сифонных систем дозирования обеспечивает удобство
дистанционного управления, учета протекающих объемов сред и создания
вспомогательных систем контроля надежности. Кроме того, эрлифтные устройства
могут создаваться унифицированными, основанными на базовом принципе. При большой
надежности они полностью герметичны без применения сальников, просты в
изготовлении и эксплуатации. Точность эрлифтных и сифонных устройств высока и
не связана с высоким качеством обработки труб или сложностью изготовления
деталей и узлов. Эрлифтный и сифонный принципы дозирования дают также
возможность достаточно просто компенсировать в случае необходимости погрешности
объемного метода, связанные влиянием каких-либо физических параметров, например
изменением плотности раствора или его температуры.
Как указывалось ранее, установка расходует много кислоты и при ручном
управлении, это приводит к резким колебаниям в кисловочной ванне, а так же к
перерасходу кислоты. В современных автоматических системах регулирования
концентрации, в которых используются традиционные регулирующие органы, работают
ненадёжно. Поэтому в качестве регулирующих органов, предпочтительно
использовать регулирующий орган (дозатор) эрлифтного типа.
2.4 Выбор и расчет новых устройств дозирования
Как уже отмечалось, основными недостатками существующих систем
дозирования являются наличие большого количества запорно-регулирующей арматуры
и насосов и отсутствие гибкого быстродействующего устройства для задания дозы в
широком диапазоне.
Эрлифты и сифоны, применяемые в качестве дозаторов в комплекте с
временным устройством, избавлены от этих недостатков и просты по своей
конструкции.
Эрлифт представляет собой обыкновенную трубу, в нижнюю часть которой
введено сопло для подачи воздуха или газа, а в верхней части установлен
сепаратор для разделения жидкой и газообразной фаз (рисунок 2.8, а). Нижняя
часть помещается в жидкость. Конструкции эрлифтов могут быть самыми
разнообразными (рисунок 2.8), но для дозирования наиболее удобной является
конструкция эрлифта с баком, изображенная на рисунке 2.8, в, так как она проста
и легко подсоединяется к потребителю.
Рисунок 2.8
Эрлифтные дозаторы могут применяться не только для дозирования чистых
растворов, но и для дозирования различных эмульсий, суспензий, взмученных растворов,
содержащих твердые микрочастицы.
Принцип работы эрлифта заключается в следующем: по мере подачи в сопло
сжатый воздух пробулькивает через жидкость, насыщая ее пузырьками воздуха,
газожидкостная смесь (г.ж.с.) в трубе по удельному весу становится меньше, чем
основная жидкость. Согласно условию Hэγсм < hγж и под воздействием аэрогидродинамических сил смесь из
верхней части трубы вытесняется наружу.
В действительности работа эрлифта сопровождается сложными
гидродинамическими явлениями, зависящими от физических свойств жидкости
рабочего агента, конструкции, режимов работы и др. Все это затрудняет
составление уравнений, описывающих работу эрлифта, поэтому обычно используют
экспериментальные методы и методы аналогий с хорошо изученными явлениями.
До настоящего времени нет теоретических работ по применению эрлифтов в
качестве дозаторов. Но появившиеся в последнее время работы позволяют
производить расчеты эрлифтов для подъема жидкостей, что значительно облегчает
разработку методики расчета эрлифтов, используемых в качестве дозаторов.
Остановимся подробнее на работе эрлифта (рисунок 2.8, а), приняв
следующие обозначения: D -
диаметр трубы; L - общая длина
трубы; Н - высота подъемной части трубы от сопла до устья излива; h - рабочая высота погружения трубы от
сопла; γсм,
γж - удельный вес газожидкостной смеси,
жидкости; α = h/H - коэффициент погружения трубы; P1 - абсолютное давление на входе эрлифта в зоне сопла; Р0
- абсолютное давление на выходе из трубы в зоне устья излива, обычно равное
атмосферному давлению; hф - высота трубы от сопла до входа жидкости,
необходимая для избегания прорыва газожидкостной смеси через основную жидкость,
помимо трубы эрлифта.
Физический смысл работы эрлифта заключается в расходе энергии рабочего
агента - воздуха или газа, затрачиваемой на преодоление всех сопротивлений
движению образовавшейся в трубе газожидкостной смеси (г.ж.с.).
Движение г.ж.с. в эрлифте характеризует изображенная на рисунке 2.9, в
кривая, на которой имеются пять точек режимов работы: начальная Н (когда расход
воздуха соответствует достижению смеси устья эрлифта и характеризуется напором
hγж), экономичная Э (когда расход воздуха на единицу
поднимаемой смеси является наименьшим), максимальная М (когда изливается
наибольшее количество г.ж.с. на единицу расхода газа), конечная К
(соответствующая подъему г.ж.с. до устья без изливания, когда через устье
проходит только газ), вытеснения В (когда труба заполнена только газом).
Последняя точка на графике не показана.
Из кривой, показанной на рисунке 2.9, в, и проведенных экспериментов
следует, что наиболее работоспособной является зона между точками Н и М,
наиболее оптимальной для регулирования - зона в районе точки Э. На
производительность эрлифта большое влияние оказывают линейные размеры трубы -
Н, h, D и коэффициент погружения α = h/H.
При равенстве линейных параметров экономичного и максимального режимов
работы с линейными параметрами начального режима эрлифт работать не будет, при
наибольшей разнице между этими параметрами эрлифт будет работать с максимальной
производительностью.
Рисунок 2.9
Производительность эрлифта увеличивается с увеличением D (диаметра трубы) при постоянстве
отношения h/H (рисунок 2.9, а), с увеличением отношения h/H при постоянном D (рисунок 2.9, б). Расход рабочего
агента в первом случае увеличивается, а во втором уменьшается. Наибольшая
производительность при экономичном режиме достигается, если h/H = 1/2, а при
максимальном - если h/H = 1. В среднем же рекомендуемая величина отношения h/H
= 0,5...0,75.
Коэффициент полезного действия η также зависит от h/H и будет наибольшим для обоих режимов, когда коэффициент
погружения находится в пределах 0,5-0,75.
Как следует из рисунка 2.9, a h меняется с
изменением уровня жидкости, следовательно, меняется отношение h/H, а это
значит, что при снижении уровня уменьшается и производительность Q эрлифта. Это обстоятельство очень
важно учитывать при использовании эрлифта в качестве дозатора, так как
дозирование по времени возможно лишь при постоянной производительности Q.
Таким образом, из сказанного выше можно сделать следующий вывод. Эрлифт в
качестве дозатора можно использовать при условии соблюдения постоянных
линейных, размеров - H, h, D, соотношения h/H, при неизменном уровне жидкости,
постоянном расходе рабочего агента, постоянной разности давлений у сопла и
устья P1 - Р0 = const, при постоянной температуре жидкости. В этом случае
доза будет определяться только временем работы эрлифта, а при регулировании,
т.е. при переменном дозировании, только изменением расхода рабочего агента.
В последнем случае эрлифт можно рассматривать как своеобразный
исполнительный орган регулятора расхода. Такой гидропневматический
исполнительный орган не имеет подвижных трущихся частей, не требует усилий для
перемещения регулирующих органов и, в сущности, представляет собой идеальный
принципиально новый регулирующий орган.
3. Основной раздел
3.1 Функциональная схема автоматизации
Функциональная схема автоматизации дает подробное описание принципа
действия системы. На схеме, представленной на рисунке 3.1, изображается
технологическое оборудование, элементы автоматики размещаются вокруг
технологического оборудования, датчики и исполнительные устройства вблизи мест
их установки.
Рисунок 3.1
Серная кислота (H2SO4) из кислотного бака (КБ)
подаётся самотёком в эрлифтный сосуд (ЭС), откуда эрлифтом подаётся в
смесительный бак (СБ), в который также подаётся вода.
Готовый раствор также эрлифтом подаётся в окислительную ванну (ОВ),
через которую в погружённом, петлевом виде, движется ткань. Из смесительной
ванны раствор, снизу ванны, т.к. менее концентрированный, самотёком сливается в
смесительную ванну.
Система автоматизации обеспечивает автоматический контроль и
регулирование: уровня растворов в окислительной ванне (ОВ) и
смесительном баке (СБ); концентрации раствора кислоты в смесительном
баке (СБ).
Исходя из методов воздействия на процесс карбонизации выделяется основная
задача, регулирование концентрации раствора серной кислоты, которая выглядит
следующим образом:
Сигнал с датчика концентрации, поступает на аналоговый вход управляющего
устройства, которое вырабатывает управляющее воздействие и затем с импульсного
выхода подаёт сигнал на исполнительное устройство.
.2 Вывод математической модели объекта управления
Рассмотрим ванну материальной машины как объект регулирования
концентрации раствора кислоты.
Все пропиточные ванны можно разделить на два основных типа:
1) ванны, в
которые поступает воздушно-сухая ткань. К ним относятся ванны красильные,
предназначенные для пропитки ткани отделочными растворами, и первые
материальные ванны отбельных линий;
2) ванны, в
которые поступает ткань, пропитанная водой или растворами из ванн, предыдущих
по ходу обработки.
Рассмотрим ванну второго типа. В нее поступает ткань с влажностью m1. В ванне ткань пропитывается рабочим раствором и
через выходные валы уходит с влажностью m2. Рассмотрим случай, когда
ванна не переполняется, при этом m2>m1.
По-прежнему G и v - масса 1 пог. м ткани (г) и
скорость ее движения (м/мин). Так как уходящая ткань забирает вещество, то для
стабилизации концентрации рабочего раствора Ср (г/л) в ванну
подается подкрепляющий раствор Qп (л/с) с концентрацией Сп
(г/л) и вода Q (л/с) для поддержания баланса
жидкости (рисунок 3.2).
Рисунок 3.2
Рассмотрим упрощенную схему объекта без учета температурных режимов, так
как нагрев осуществляется глухим паром, не оказывающим влияние на концентрацию
и уровень раствора. Изменение же объема раствора в ванне при изменении температуры
в рабочих пределах t = 40-60° С
составляет 0,9%, что пренебрежимо мало. Пусть в ванне автоматически
поддерживается постоянный уровень H0. Баланс вещества в ванне в
установившемся режиме складывается из притока питающего раствора М = QпСп
(г/с), уноса вещества пропитываемой тканью в количестве CpGvm2/ρp и дополнительного расхода К. Тогда
QпСп = GvСрm2/ρп + K
где ρп
- плотность рабочего раствора, г/л.
Для кисловочной ванны К = Gvm1α/ρв расходуется на нейтрализацию щелочи, вносимой
входящей тканью (α - количество кислоты (г), расходуемое на нейтрализацию
щелочи, содержащейся в 1 л жидкости, вносимой тканью; ρв - плотность воды). В щелочной ванне К = СрGvS/100Ср.н (S -коэффициент сорбции рабочего
вещества тканью, % от массы сухой ткани; Ср.н - концентрация
рабочего вещества, при котором определяется сорбция вещества тканью, г/л), в
перекисной ванне К = β (β - поправочный коэффициент на
разложение перекиси водорода).
Тогда для кисловочной ванны расход кислоты из ванны равен
В
установившемся режиме М0 = N0. В неустановившемся режиме количество накопленного
вещества в ванне за время Δt равно (ΔM - ΔN)Δt; оно приводит к изменению концентрации рабочего раствора ΔСр. При объеме ванны V можно записать
(ΔM - ΔN) Δt = V ∙
ΔСр
Разделив
уравнение на Δt и перейдя к пределу при Δt →
0, найдем
где
М = f1 (Qп, Сп); N = f2 (G, v, m1, m2, Ср).
Считая
Qп как
регулирующее воздействие, а изменение остальных параметров как возмущение,
получим:
Подставим
эти выражения в уравнение
и перейдем к относительным единицам:
-
относительное изменение концентрации раствора;
-
относительное изменение притока подкрепляющего раствора;
f1, f2, f3 и f4 - те же
относительные единицы, как и в случае объекта регулирования уровня;
-
относительное изменение концентрации подкрепляющего раствора.
Тогда
уравнение объекта регулирования после преобразований примет форму:
Или
Следовательно, ванна материальной машины как объект регулирования
концентрации в линейном приближении является апериодическим звеном 1-го порядка
c запаздыванием. По отношению к
регулирующему воздействию передаточная функция такого объекта
Такую
же форму имеет передаточная функция по отношению и к другим возмущениям.
Поскольку подкрепляющий раствор подводится в ванну в одном месте, то
распространение области повышенной концентрации, определяемое интенсивностью
перемешивания жидкости, будет происходить с конечной скоростью. Оно приводит к
запаздыванию
, которое определяется по кривой разгона объекта,
полученной опытным путем.
Далее
была снята экспериментальная кривая разгона, которая представлена на рисунке
3.3.
|
C, г/л
|
1,3
|
3,1
|
5,5
|
7,8
|
9,0
|
9,9
|
10,5
|
10,7
|
11,2
|
11,4
|
|
t, сек
|
60
|
100
|
200
|
350
|
400
|
500
|
650
|
700
|
800
|
950
|
Рисунок 3.3
По
экспериментальной кривой разгона, была определена постоянная времени объекта T0=350 с. и время запаздывания
= 60 с.
Коэффициент
усиления объекта будет определяться как:
где
C0 -
величина, равная концентрации, которая установилась при времени T0, Мск = 20% - кратковременное,
скачкообразное возмущение в системе, приведённое к регулирующему воздействию в
%:
.3 Выбор закона регулирования
Требуемое качество регулирования в процессе эксплуатации системы
автоматики с регулятором, кроме безусловного требования устойчивости,
определяется следующими критериями:
· минимальное время переходного процесса;
· отсутствие перерегулирования;
· минимальная интегральная квадратичная оценка и т.д.
Выбор того или иного критерия оптимальности определяется технологическими
требованиями к системе регулирования и является одной из первых задач по выбору
типового регулятора.
В данном случае технологический процесс требует минимального времени
регулирования, т.к. используется мембранный исполнительный механизм.
Регулируемая величина устанавливается быстрее, что позволит механизму
подвергаться меньшему износу, следовательно вид переходного процесса выбирается
с минимальным временем регулирования.
Характерными особенностями данного процесса являются:
· минимальное время регулирования (положительно);
· максимальное динамическое отклонение (отрицательно).
Однако система, настроенная по критерию с минимальным временем
регулирования, обладает наибольшим запасом по устойчивости.
Далее необходимо выбрать тип регулятора, т.е. определить закон регулирования.
Области применения следующих типов
линейного регулятора:
П-регулятор применяют при любой инерционности объекта и с наибольшим
запаздыванием t/Т0£0.3, при небольших изменениях
нагрузки. В нем регулирующее воздействие формируется пропорционально величине и
знаку рассогласования.
Главной определяющей особенностью П-регулятора является то, что в
равновесном режиме этот регулятор поддерживает регулируемый параметр не точно
на заданном значении, а немного меньше заданного значения. Главным
положительным свойством П-регулятора является то, что он имеет достаточно
хорошие динамические свойства, т.е. обеспечивает быстро затухающий переходной
процесс. Это свойство П-регулятор имеет за счет жесткой отрицательной обратной
связи.
И-регулятор применяют в объектах как с малой, так и с большой
инерционностью объекта в системах с небольшим запаздыванием t/Т0<0,1, при медленных
изменениях нагрузки.
В этих регуляторах при возникновении рассогласования регулирующий орган
начинает перемещаться со скоростью пропорциональной рассогласованию.
Основным достоинством данного регулятора является следующее: в
равновесном режиме работы он поддерживает регулируемый параметр точно на
заданном значении, т.к. обладает хорошими статическими свойствами. Но при этом
обладает достаточно плохими динамические свойствами, выдавая длительный
переходной процесс с большими отклонениями. Из-за плохих динамических свойств,
вызванных отсутствием обратной связи, И-регулятор используется достаточно
редко.
ПИ-регулятор применяют при любой инерционности объекта, больших, но
медленных изменениях нагрузки и значительном запаздывании t/Т0£1
Главное свойство ПИ-регулятора это то, что он объединяет положительные
свойства П-регулятора, такие как хорошие динамические свойства и при этом
хорошие статические свойства И-регулятора. В данных регуляторах присутствует
изодромная обратная связь, которая присутствует только во время переходного
процесса. Следовательно динамические свойства гораздо ниже, чем у
П-регуляторов, но при этом много выше, чем у И-регуляторов. Эти свойства
регулятора дают возможность широкого практическое применения.
ПИД-регулятор применяют в объектах с любой инерционностью при больших
запаздываниях t/Т0£1, а так же больших и резких
изменениях нагрузки.
Данный регулятор имеет хорошие динамические и статические характеристики,
но сложен в настройках, поэтому область его применения ограничена.
Безразмерные показатели объекта и переходного процесса:
t/Т0 = 60/350 = 0,17
Трег = tрег.зад/t = 370/60 = 6,12
K0 = 0,18
где tpeг.зад - заданное значение времени
регулирования - длительность переходного процесса не должна превышать данное
значение.
Так как значение показателя объекта t/Т0 = 0,17 > 0,1, то достижение всех
качественных показателей возможно в случае применения ПИ- или ПИД-регуляторов.
В данной работе выбран ПИ-регулятор, как наиболее простой для создания
имитационной модели.
Автоматическая система регулирования концентрации раствора,
выбор элементов, параметры
Выберем необходимое измерительное и исполнительное оборудование, которое
понадобится для построение структурной схемы.
Анализатор жидкости кондуктометрический А Ж К - 3102
АЖК-3102 предназначены для измерения и контроля удельной электрической
проводимости, а так же могут применяться в системах автоматического контроля и
регулирования концентрации растворов.
АЖК-3102 состоит из первичного преобразователя (ПП), измерительного
прибора (ИП), микропроцессорного регулятора и ЦАП.
Первичный преобразователь представлен в виде датчика, принцип действия которого
основан на измерении электрической проводимости жидкости, которая вызвана
переменным электрическим полем, приложенным к электродам датчика.
Устройство первичного преобразователя и его габаритные и установочные
размеры приведены на рисунке 3.4.
Корпус ПП неразборный. Электрод корпусной откручивается от корпуса ПП во
время проведения работ по техническому обслуживанию. Датчик температуры
установлен внутри потенциального электрода. ПП состоит из двух датчиков:
УЭП анализируемой жидкости;
температуры анализируемой жидкости.
ПП подключается к ИП посредством трёхпроводного кабеля.
Рисунок 3.4
Корпус ПП неразборный. Электрод корпусной откручивается от корпуса ПП во
время проведения работ по техническому обслуживанию. Датчик температуры
установлен внутри потенциального электрода. ПП состоит из двух датчиков:
УЭП анализируемой жидкости;
температуры анализируемой жидкости.
ПП подключается к ИП посредством трёхпроводного кабеля.
Измерительный преобразователь. ИП конструктивно выполнен в едином
разборном корпусе. Элементы электронной схемы расположены на трёх платах: платы
коммутационной, платы индикации и платы входов/выходов, соединённых между собой
при помощи разъёмных соединителей.
Коммутационная плата с установленными на ней платами индикации и входов
устанавливается в корпус со стороны задней панели по направляющим пазам,
которые имеются на боковых стенках корпуса, и фиксируется задней панелью. На
коммутационной плате расположены силовой трансформатор, элементы источника
вторичного питания, преобразователь напряжение-частота, узел гальванической
развязки, микропроцессорная система управления. На этой плате также находятся
два исполнительных реле и преобразователь напряжение-ток.
Плата индикации содержит элементы индикации, кнопки управления и вспомогательные
элементы.
Плата входов содержит элементы преобразования, коммутации и усиления
входных сигналов.
На передней панели (рисунок 3.5) расположены следующие элементы:
цифровой четырёхразрядный индикатор измеряемой величины и установленных
параметров;
светодиодный единичный индикатор срабатывания по установке
температуры«t°»;
светодиодный единичный индикатор срабатывания по установке УЭП
(концентрации) «х»;
светодиодный единичный индикатор режима программирования «ПРОГ.»;
кнопка ввода параметра - I;
кнопка уменьшения параметра <1;
кнопка увеличения параметра \>.
Рисунок 3.5
На задней панели расположены разъёмы для подключения входных и выходных
сигналов и напряжения питания, винт для заземления корпуса ИП.
|
№
|
Параметры
|
Значения
|
|
1
|
Верхний предел измерения
УЭП анализируемой жидкости мкСм/см (мг/л)
|
1000(500)
|
|
2
|
Пределы измерения
температуры, °С
|
0;100
|
|
3
|
Пределы допускаемого
значения основной приведённой погрешности, %, не более
|
±4,0
|
|
4
|
Предел допускаемого
значения дополнительной приведённой погрешности, вызванной изменением
температуры окружающего воздуха на 10°С
|
±1,0
|
|
5
|
Пределы допускаемого
значения дополнительной приведённой погрешности, вызванной изменением
температуры анализируемой жидкости на ±15 °С относительно температуры
приведения (при включенном режиме АТК),%, не более
|
±1,5
|
|
6
|
Диапазон температуры
анализируемой жидкости, °С
|
5...95
|
|
7
|
Давление анализируемой
жидкости, МПа, не более
|
1,6
|
|
8
|
Расход анализируемой
жидкости (при установке в тройник), л/ч, не более
|
100
|
|
9
|
Вязкость анализируемой
жидкости, Па с, не более
|
0,2
|
|
10
|
Время установления
показаний анализатора при скачкообразном изменении температуры анализируемой
жидкости на ±15 °С, с, не более
|
100
|
|
11
|
Наработка на отказ, ч, не
менее
|
64000
|
|
12
|
Средний срок службы, лет,
не менее
|
8
|
Микропроцессорный контроллер выполнен в едином корпусе с измерительным
прибором на базе универсального промышленного микропроцессорного контроллера
VME9300 производства Tornado Modular
System.
Усилитель тиристорный типа У-101
Предназначен для применения в схемах автоматического регулирования в
качестве бесконтактного устройства для реверсивного управления исполнительным
механизмом, снабженным трехфазным асинхронным электродвигателем с
короткозамкнутым ротором. Усилитель рассчитан на работу при температуре
окружающей среды от 5 до 50°С, влажности воздуха от 30 до 80%, наличии внешнего
магнитного поля до 400 А/м. Используется в закрытых взрывобезопасных помещениях
при отсутствии агрессивных и электропроводных компонентов в окружающем воздухе.
Технические данные:
- входной
дискретный сигнал напряжения постоянного тока при Rвх=500 Ом, 0±24 В;
- выходной сигнал
дискретное значение трехфазного напряжения переменного тока 0; 220/380 В;
- габаритные
размеры 220х326х220 мм;
- мощность,
потребляемая управляемой частью усилителя до 20 В*А;
- масса до 10 кг.
Мембранный исполнительный механизм МЭО 4/25-0,63-68.
Технические данные:
- момент кручения
4 кг*см;
- время импульса
25 с;
- угол импульса
0,63 об;
.4 Структурная схема АСР концентрации кислоты
Структурная схема АСР концентрации серной кислоты представлена на рисунке
3.6.
Рисунок 3.6
Это схема АСР, в которой регулятор и объект представлены в виде элементов
с известными зависимостями выходных величин от входных, с указанием связи между
этими элементами и точек приложения воздействий. Такая схема является наиболее
удобной формой представления АСР для определения ее статистических и
динамических характеристик, а также для исследования ее свойств.
На структурной схеме автоматизации представлена автоматическая система
регулирования концентрации кислоты на линии ЛК180-Ш, позволяющей поддерживать
концентрацию серной кислоты в рабочем растворе на уровне 12 г/л (Сзад = 12
г/л).
В данной схеме концентратомер автоматический кондуктометрический
АЖК-3102, состоящий из первичного преобразователя (чувствительный элемент),
электронного блока (ЭБ), микропроцессорного блока управления и ЦАП, измеряет,
регистрирует концентрацию раствора кислоты, значение которого обрабатывается и поступает
на микропроцессорный регулятор, формирующий закон управления.
Преобразует сигнал усилитель У-101. Сигнал поступает на вход
исполнительного механизма МЭО, который изменяет подачу воздуха при помощи
вентиля в эрлифтном сосуде и тем самым изменяет подачу кислоты в смесительный
бак.
3.5 Алгоритмическая схема АСР концентрации кислоты
На основании структурной схемы и моделей элементов была разработана
алгоритмическая схема АСР концентрации раствора кислоты, которая представлена
на рисунке 3.7.
Алгоритмическая модель регулирования концентрации серной кислоты в ванне
с эрлифтом представляет собой систему с объектом управления, датчиком, ПИ -
регулятором, исполнительным механизмом и регулирующим органом.
Передаточная функция объекта управления была получена аналитически и
имеет следующий вид:
;
где,
ко = 0,18, То = 350 с, τ=60 с
Передаточная
функция датчика представляет собой инерционное звено первого порядка:
;
где
Кд = 0,14, Тд = 10 с.
Передаточная
функция ПИ - регулятора представляет собой:
;
Рисунок 3.7
Передаточные функции исполнительного механизма и регулирующего органа
принимают следующий вид:
;
где
Ким =1, Тим =25 с, Кро = 0,9.
В нашем случае Тим, Трег, Тд обладают меньшей инерционностью, чем Т0 =
350 с, поэтому ими можно пренебречь.
3.6 Расчет устойчивости АСР концентрации
Рассчитаем устойчивость АСР концентрации раствора.

,
где:
- передаточная функция разомкнутой системы
-
передаточная функция обратной связи
Для
анализа системы необходимо перевести линейные части системы в цифровые и в
дальнейшем исследовать систему в целом как цифровую.
Проводим
z - преобразования:
Запаздывание
в непрерывном виде: w(p)=k
Z=eTg p
Ln z=Tg p=1/Tg Ln z
Запаздывание
в цифровом виде: w(z)=
Но
при условии, что Тg=
60 с
запаздывание
в цифровом виде будет равно z -1.
Алгоритмическая схема принимает следующий вид:
Рисунок 3.8


Приравниваем знаменатель к нулю:
= 0
Обозначим
через К, К = 0,18*0,14*1*0,9 = 0,023
=0
Избавимся
от коэффициента при z2, для
этого поделим обе части уравнения на
, в
результате получим:
По
критерию Джури:
Воспользуемся
критерием устойчивости Джури для цифровой системы:
Имеем
характеристическое уравнение цифровой системы 2го порядка:
Z2+Az+B=Q (z)
Переставляем
коэффициенты исходного полинома в обратном порядке:
ВZ2+Az+1=Q`(z)
Делим
исходное уравнение на преобразованное:
/В
z2+z=D(z)
|B|< 1
Понижаем порядок уравнения, домножая его на z-1:
Do (z) =1/B z2+z
D0
(z) =1/B z+1
Переставляем коэффициенты:
D`0(z) =z+1/B
|B|< 1
Необходимым и достаточным условием устойчивости цифровой системы являются
неравенства:
|
kp
|
tu
|
kp
|
tu
|
|
0,1
|
295,4
|
12,9
|
2,289922
|
|
0,5
|
59,08
|
13,3
|
2,221053
|
|
0,9
|
32,82222
|
13,7
|
2,156204
|
|
1,3
|
22,72308
|
14,1
|
2,095035
|
|
1,7
|
17,37647
|
14,5
|
2,037241
|
|
2,1
|
14,06667
|
14,9
|
1,98255
|
|
2,5
|
11,816
|
15,3
|
1,930719
|
|
2,9
|
10,18621
|
15,7
|
1,881529
|
|
3,3
|
8,951515
|
16,1
|
1,834783
|
|
3,7
|
7,983784
|
16,5
|
1,790303
|
|
4,1
|
7,204878
|
16,9
|
1,747929
|
|
4,5
|
6,564444
|
17,3
|
1,707514
|
|
4,9
|
6,028571
|
17,7
|
1,668927
|
|
5,3
|
5,573585
|
18,1
|
1,632044
|
|
5,7
|
5,182456
|
18,5
|
1,596757
|
|
6,1
|
4,842623
|
18,9
|
1,562963
|
|
6,5
|
4,544615
|
19,3
|
1,53057
|
|
6,9
|
4,281159
|
19,7
|
1,499492
|
|
7,3
|
4,046575
|
20,1
|
1,469652
|
|
7,7
|
3,836364
|
20,5
|
1,440976
|
|
8,1
|
3,646914
|
20,9
|
1,413397
|
|
8,5
|
3,475294
|
21,3
|
1,386854
|
|
8,9
|
3,319101
|
21,7
|
1,36129
|
|
9,3
|
3,176344
|
22,1
|
1,336652
|
|
9,7
|
3,045361
|
22,5
|
1,312889
|
|
10,1
|
2,924752
|
22,9
|
1,289956
|
|
10,5
|
2,813333
|
23,3
|
1,267811
|
|
10,9
|
2,710092
|
23,7
|
1,246414
|
|
11,3
|
2,614159
|
24,1
|
1,225726
|
|
11,7
|
2,524786
|
24,5
|
1,205714
|
|
12,1
|
2,441322
|
24,9
|
1,186345
|
|
12,5
|
2,3632
|
25,3
|
1,167589
|
По полученным данным построена область устойчивости, представленная на
рисунке 3.9
Рисунок 3.9
3.7 Построение переходных процессов
Переходные процессы построены в программе Mat Lab, приложении Simulink.
По заданию:
Объект управления:
Коэффициент
усиления к0=0,18 ;инерционное звено Т0= 350 с; звено запаздывания
=60 с.
Регулятор:
kp
=1.000 ki = 0.4750
Рисунок 3.10
По возмущению:
Коэффициент
усиления к0=0,18 ;инерционное звено Т0= 350 с; звено
запаздывания
=60 с.
Регулятор:
kp
=1.000 ki = 0.4750
Возмущающее
воздействие F = 12%.
Рисунок 3.11
3.8 Расчёт эрлифта
Для чистых растворов в качестве дозаторов при условии соблюдения
постоянного уровня в расходном баке применяют автоматизированные эрлифты
(рисунок 3.12).
Рисунок 3.12
Производительность эрлифта, м3/с, рассчитывают по формуле
при
условии, что конец наружной трубы расположен ниже конца внутренней трубы, тогда
доза G = Qct, диаметр трубы, мм,
скорость
жидкости в трубе эрлифта, м/с,
Рассчитаем эрлифт для химикатов при высоте бака 1100 мм при запасе нижней
части эрлифта hф = 150 мм, тогда H = 1100 - 150 = 950 мм.
Задаемся h/H = 0,750, тогда h = 0,75∙950 = 712,5 мм, т.е. h≈∙700 мм.
Производительность для экономичного режима, м3/с, равна
Задаемся внутренним диаметром трубы D = 20 мм, тогда
Qη = 0,865 ∙ 0,750,96 ∙
0,950,17 ∙ 0,022,57 = 0,000125 м3/c = 7,5 л/мин.
Такая производительность удовлетворяет процесс дозирования значит,
внутренний диаметр трубы подобран правильно. По ГОСТ 9941-72 подбираем трубу: dy
= 20 мм; dн = 25 мм; толщина стенки sст = 2,5 мм
Максимальный КПД эрлифта равен
ηmax = 0,926∙0,75∙0,950,15∙0,022,57
= 0,3832
Давление в зоне сопла, необходимое для соединения потока жидкости в
эрлифте, составляет P1 = P0 + γh = 9,8∙104 + 0,7∙9,8∙103
= 1,07 Па
Высота нижней (после сопла) части трубы эрлифта равна
т.е.
≈ 100 мм.
Расход
рабочего агента равен
Диаметр
трубы, мм, для подачи воздуха равен
где k - коэффициент, зависящий от скорости
движения воздуха в эрлифте. Скорость воздуха в эрлифте не должна превышать 10 -
15 м/с. При скорости 10 м/с
При
скорости 15 м/с
Пo
ГОСТ 9274-72 принимаем трубу dy = 4 мм; dн = 6 мм; sст = 1,2
мм.
2. Рассчитаем монжусы для химикатов при внутреннем
диаметре транспортной трубы D = 20 мм, давлении рабочего агента P1 = 2∙9,81∙104 Па, высоте
передавливания Н = 7 м.
Размеры
монжусов подбирают, исходя из соображений обеспечения заданного уровня в
расходном баке, т.е. из соображений обеспечения баланса между потреблением
раствора химиката из бака ∑Qб и
подачей его из монжуса Qм с учетом вместимости транспортного
трубопровода Gтр.
Производительность
монжуса равна
где: ∑ξ = ξвх + ∑ξзакр = 0,25 + 10∙0,294 = 3,19
ξ и ∑ξ
подбираются по таблицам.
Для химикатов принимаем удельный вес раствора γх = 1000 Н/м3. Для насыщенного раствора соли
принимаем удельный вес раствора γсоли = 1147 Н/м3.
Производительность монжуса для химикатов составляет
Теперь
учтем объем транспортных трубопроводов. Предположим, что длина транспортной
трубы с внутренним диаметром 20 мм от монжуса до расходного бака составляет 15
м. Тогда объем трубы равен:
Gтр = π∙h2∙L = 23,55 л.
При
максимальной дозе 15 л и объеме транспортной трубы 23 л объем монжуса может
быть принят 40 л.
Значит,
объем и производительность монжуса обеспечивают восстановление уровня в
расходном баке с учетом заполнения транспортной линии в течение 3,2 с.
3.9 Разработка принципиальных технических решений
.9.1 Принципиальная электрическая схема АСР концентрации
раствора серной кислоты
Принципиальная электрическая схема представлена на рисунке 3.13.
Рисунок 3.13
Принципиальная схема состоит из четырёх блоков А1, А2, А3, А4. Схема
предусматривает два вида управления: «Ручное» и «Автоматическое». Схема в
режиме «Авт.» работает следующим образом.
Блок А1, в который входит первичный преобразователь кондуктометрического
типа, находится в объекте измерения. Сигнал с датчика поступает на
микропроцессорный блок управления блок А2, который вырабатывает регулирующее
воздействие в соответствии с законом регулирования и входным сигналом, равным
разности текущего значения концентрации и заданным значением концентрации.
Регулирующее воздействие поступает на блок А3, в который входит усилитель
рассогласования У-101 и блок управления работой исполнительного механизма МЭО,
который через регулирующий орган увеличивает, или уменьшает количество кислоты,
поступающей в кисловочную ванну, что приводит к изменению концентрации раствора
серной кислоты.
В ручном режиме схема работает следующим образом. Ставим переключатель SA1 в положение «РУЧН.». Блоки А2 и А3
отключены. Для увеличения концентрации раствора серной кислоты, нажимает на
кнопку SB-2, по катушке магнитного пускателя
КМ1, протекает ток. Замыкающий контакт КМ1.2 замыкает и шунтирует кнопку SB2. Кнопку SB2 можно отпустить. Размыкающий контакт КМ1.3 размыкается, что
предотвращает включение магнитного пускателя КМ2. Его замыкающие контакты
КМ2.1, КМ2.2 и КМ2.4 разомкнуты, а размыкающий контакт КМ2.3 замкнут.
Замыкающий контакт КМ1.1 замыкается и исполнительный механизм МЭО начинает
вращаться и включает подачу кислоты с помощью регулируемого органа «эрлифта».
Об этом сигнализирует лампа HL-1,
т.к. замыкающий контакт КМ1.4 замыкается.
Чтобы не было одновременного включения двух магнитных пускателей КМ1 и
КМ2 в схеме предусмотрен метод активной блокировки, т.е. включение размыкающего
контакта КМ1.3. в цепь катушки магнитного пускателя КМ2 и размыкающего контакта
КМ2.3 в цепь катушки магнитного пускателя КМ1. Для защиты сети от короткого
замыкания в цепи управления используется плавкий предохранитель FU1.
.9.2 Общий вид щита автоматики
Эскиз щита автоматики представлен на рисунке 3.14.
На рисунке щита управления расположены:
Показывающий дисплей (2), на нём можно увидеть текущее значение
концентрации раствора кислоты, лампочка (1), сигнализирующая о
включённом питании, переключатель режимов работы (4).
Также на щите располагаются кнопки открытия-закрытия вентиля подачи
раствора (3).
Рисунок 3.14
Перечень элементов
|
Позиция
|
Наименование
|
Количество
|
Примечание
|
|
Щит шкафной малогабаритный
|
ЩШМ
|
800x600x400
|
|
1
|
Лампа сигнальная РНЦ-220-10
|
2
|
Красного цвета
|
|
2
|
Блок АЖК-3102
|
1
|
|
|
3
|
Кнопочная станция ПКЕ-313
|
1
|
|
|
4
|
Переключатель универсальный
УП 5313-С70
|
1
|
|
Надписи
|
Позиция
|
Наименование
|
Количество
|
|
01
|
Открытие, закрытие вентиля
|
1,1
|
|
02
|
Концентрация раствора H2SO4, г/л
|
1
|
|
03
|
Откр.-выкл.-закр., вентиля
|
1
|
|
04
|
Авт.-выкл.-ручное
|
1
|
3.9.3 Схема внешних соединений
Схема внешних соединений представлена на рисунке 3.15.
Данная схема призвана показать внешние электрические и трубные связи
между измерительными устройствами и средствами получения первичной информации,
с одной стороны, щитами и пультами автоматизации - с другой, показывающие
характер соединения, их длину, маркировку, наличие промежуточных мест
коммутации.
Рисунок 3.15
В практике встречаются следующие разновидности схем внешних соединений:
· схемы трубных проводок;
· схемы электрических проводок;
· совмещенные схемы трубных и электрических проводок.
На листе изображена схема внешних соединений аппаратуры автоматики
установленной на технологическом оборудовании (на ваннах с раствором) со щитом
автоматики.
Корпус чувствительного элемента заземлен, а проводники, соединяющие
чувствительный элемент с преобразователем, экранированы.
Исполнительный механизм (МЭО) присоединён к щиту автоматики алюминиевым
проводом в поливинилхлоридной изоляции типа АПВ 2,5 (2,5x3), длиной 14 метров, который
заключён в трубу ПВХ Ø15 и длиной 13 метров.
Чувствительный элемент датчика концентрации (АЖК-3102) подключён к щиту
автоматики медным проводом типа ПВГ 1,5 (1,5x7), длиной 8 метров, в металлорукаве Ø20
и длинной 80 метров.
3.9.4 Рекомендации по монтажу средств автоматики
В монтажные работы об установке технических средств автоматизации входит
монтаж приборов для получения информационных сигналов, приборов на щитах,
трубных и электрических проводок, исполнительных механизмов и регулирующих
органов.
Требования при монтаже средств автоматики:
1. Электрические
проводки к приборам и средствам следует прокладывать по кратчайшему расстоянию
между соединяемыми приборами с минимальным числом поворотов, параллельно стенам
и перекрытиям и, во избегании электрических помех, по возможности дальше от
технологического оборудования, электрооборудования, силовых и осветительных
линий.
2. Места прокладки
электрических проводок должны быть доступны для монтажа и обслуживания. Особо
повышенные требования предъявляются к прокладке измерительных электрических
проводок в связи с тем, что нарушение правил их прокладки может привести к
снижению точности показаний всей измерительной системы, а в отдельных случаях -
к выходу ее из строя.
3. Первичные
преобразователи для измерения принимают монтаж после стендовой проверки, в
процессе которой проверяют их пригодность к монтажу. Непосредственно перед
установкой преобразователи подвергают внешнему осмотру, проверяют, нет ли
видимых повреждений, наличие деталей крепления, входящих в комплект поставки
приборов, наличие технической документации (заводского паспорта и протокола
стендовой проверки).
4. Обязательным
условием правильного измерения концентрации раствора кислоты является установка
концентратомера на расстоянии от задвижек, вентилей и сужающих устройств,
равном не менее 20 диаметрам трубопровода, то есть, где нет завихрения или
возмущения потока.
5. Расстояние от
силового щита до щита автоматики 25 м, а от щита автоматики до приборов,
установленных по месту, 10 м.
6. Температура
окружающего воздуха 15-50˚С, а влажность до 80%.
7. Щитовые приборы
размещаются на высоте 1.10-1.20 м от пола, регистрирующие приборы - 1.30-1.40 м
от пола, индикаторы - 1.50 м от пола.
Место установки датчика концентрации не должно ухудшать точность
измерений. Датчик должен быть установлен так, чтобы его место нахождение не
препятствовало прохождению технологического процесса. Его местонахождение
должно соответствовать правилам техники безопасности. Метод установки должен
предусматривать быстрый съем элементов и их замену.
Рекомендации по наладке:
Наладочные работы технических средств автоматизации включает в себя
стендовую поверку приборов и аппаратуры, которая производится в лабораториях до
их монтажа; индивидуальное опробование и во всех смонтированных технических
средств автоматизации с номинальными значениями контролируемых и управляемых
параметров; режимную настройку во время пробной эксплуатации на обеспечение
более экономной и надежной работы технологического оборудования.
Поверка приборов производят по Госстандартам и инструкциям. Поверка
автоматических регуляторов и других сложных технических средств автоматизации
производят по инструкциям заводов изготовителей.
Поверка электропроводок бывает 2-х видов: проверяется сопротивление
изоляции и напряжение пробоя.
Проверка сопротивления изоляции проводится микрометрами с автономным
сетевым источником.
При проверке пробоя на провод подается 1000 В или 2.5 кВ, сопротивление
регулируется потенциометром и контролируется вольтметром. Изоляция выдержала
испытание на пробой, если при подключении большего напряжения в течении одной
минуты миллиамперметр не дает бросков. При проверке на пробой конденсаторы и
микросхемы отключаются либо шунтируются.
Защитные трубы проходят испытания на плотность, пневмо- и гидротрубы
проводят проверку на плотность и прочность. Труба прошла испытание, если в
течении 3 мин давление упадет меньше, чем на 50%.
Проверка термосопротивления - это проверка его погрешности и установление
периодичности к применению. Для него должна нормироваться номинальная
градуировочная характеристика. По номинальной статической характеристике
преобразователя при известном значении информационного параметра выходного
сигнала определяют номинальное значение информативного параметра входного
сигнала.
4. Раздел Безопасность жизнедеятельности
4.1 Введение
На сегодняшний день, современное текстильное предприятие - сложное
высокотехнологичное и энергоемкое хозяйство, широко использующее различные
химические вещества и сырье на их основе. Мы сталкиваемся с рядом вопросов,
связанных с созданием экологически чистых и безопасных условий труда,
повышением безопасности оборудования и технологических процессов.
Целью данного раздела является проведение анализа условий труда на
текстильном предприятии. При внедрении автоматизированной системы карбонизации
и последующей сушки сырья шерсти на линии карбонизации ЛК180-Ш, мы выявляем и
нейтрализуем основные вредные и опасные производственные факторы. Выясняем
особенности их воздействия на человека, принципы нормирования и обеспечения
благоприятных условий труда в рабочей зоне, исключение возникновения
травмоопасных ситуаций при работе в цехе, снижение вредного воздействия шума,
улучшение микроклимата помещения.
На текстильных предприятиях производственные процессы сопровождаются
шумом, вибрацией, большим выделением волокнистой и минеральной пыли,
избыточного тепла, влаги и газов, а также других вредных производственных
выделений.
Обрабатываемое на этих предприятиях сырьё представляет большую пожарную
опасность. Следовательно повышаются требования к регламентированию температуры,
влажности, предельно допустимому содержанию пыли, паров, газов, а также к
противопожарному режиму.
Для производственной безопасности на текстильных предприятиях введен
паспорт санитарно-технического состояния условий труда, который предназначен
для документального оформления проверки санитарно-гигиенических условий труда и
выявления производственных участков (рабочих мест) не соответствующих условиям
безопасности труда.
Наряду с производственной безопасностью в данном разделе рассматривается
экологическая безопасность. В результате деятельности предприятия в атмосферу
поступают вредные вещества, как в твердом, так и в газообразном состоянии.
Причем часть этих веществ, поступающих в атмосферу, не поддаётся очистке.
Дополнительно, задачей данного раздела является изучение основных опасных
и вредных производственных факторов, особенностей их воздействия на человека,
принципов нормирования и обеспечения безопасности и безвредности труда, а также
современных методов измерения указанных факторов и защиты от них.
4.2 Производственный микроклимат
Повышенные температура, запылённость и влажность - одни из характерных
особенностей процесса эксплуатации линии карбонизации ЛК180-Ш в
подготовительном цехе. Параметры микроклимата нормируются СНиП 245-71.
Параметры микроклимата устанавливаются в зависимости от сезона года и категории
работ, проведенная оценка работы при эксплуатации линии карбонизации показала,
что данная работа отнесена к I категории - легкие физические работы или работы,
энергозатраты которых составляют до 172 Дж/с. Сравнительная характеристика
параметров микроклимата приводится в таблице 4.1.
Из таблицы следует, что фактическая температура имеет превышение на 1-30С,
влажность на 10-20%, фактическая скорость воздуха - до 0,7 м/с.
Сушильно-термическая камера является основным источником тепловыделения и
пылеобразования данной машины. К основным причинам, способствующим созданию
неблагоприятной обстановки в производстве, следует отнести низкую эффективность
системы вытяжной вентиляции и неисправность контрольно-измерительной системы
микроклимата в помещении.
Таблица 4.1 − Параметры микроклимата подготовительного цеха
|
Параметры микро-климата
(Ед.изм)
|
Фактические параметры
|
Период года
|
|
Температура (0С)
Т
|
22-27 25-32
|
19-25 21-28
|
Холодный и переходный
период Теплый период
|
|
Влажность (%) φ
|
55-70 65-75
|
40-60 40-60
|
Холодный и переходный
период Теплый период
|
|
Скорость воздуха (м/с) V
|
0,8-0,9 0,8-0,9
|
0,2 0,5
|
Холодный и переходный
период Теплый период
|
Для снижения тепловыделения и пылеобразования, рабочую зону линии ЛК180-Ш
оборудуют укрытиями, шатрами с воздухоотводами, что обеспечивает поддержание
наиболее благоприятного микроклимата.
Для улучшения параметров микроклимата в цехе предусматривается
использовать систему приточно-вытяжной вентиляции, в сочетании с теплоизоляцией
сушильно-термической камеры.
.3 Оценка запылённости воздуха рабочей зоны
Повсеместное образование и выделение в воздух специфической волокнистой
пыли является особенностью текстильного производства.
В цехе окончательной высушки шерсти, после процесса карбонизации,
запыленность воздуха составляет от 2 до 4 мг/м3, что согласно ГОСТ
12.1.005-76 не превышает ПДК = 4 мг/м3, и относится к 4 классу
веществ (малоопасным).
Производственное помещение необходимо оснащать принудительной
приточно-вытяжной системой вентиляции.
Системы вентиляции должны быть выполнены из материалов предназначенных
для эффективного удаления пыли, разрешенных к применению в строительстве и
должны соответствовать СНиП 2.04.05-91.
В обязательном порядке необходима регулярная уборка пыли с использованием
вакуумных пылеуборочных машин, а так же влажная уборка пола. Необходимо не реже
двух раз в год осуществлять генеральную уборку помещений с мытьем окон и стен.
4.4 Выделение вредных паров и газов
При карбонизации в отделочном производстве технологические процессы
сопровождаются выделением вредных паров, воздействие которых на
производственный персонал могут вызвать различные профессиональные заболевания.
Кисловочная ванна (щёлочь) и сушильно-термическая камера (щелочь, кислоты)
являются основными источниками выделения паров и газов при работе линии
карбонизации.
Основные причины, способствующие вредным выделениям - недостаточно
эффективное устройство герметизации кисловочного и консуляции
сушильно-термического оборудования, а также низкую эффективность системы
вытяжной вентиляции при использовании локальных отсосов, вытяжных зонтов.
С целью повышения эффективности удаления паров в процессе кисловки, сушки
и выжигания, предусматривается использование системы вытяжной вентиляции с
использованием воздухозаборных устройств, установленных над кисловочными
ваннами и сушильно-термическими камерами.
Для снижения вредного воздействия токсичных паров и газов при
обслуживании линии карбонизации ЛК180-Ш, предусматривается повысить качество
использования герметиков при оснащении кисловочных ванн шатрами и изоляции
сушильно-термической камеры.
4.5 Шум, оценка уровня
Эксплуатация производственного оборудования в текстильной промышленности
сопровождается выделением шума. Уровень шума в рабочей зоне линии карбонизации
регламентируется ГОСТ 12.1.003-83. В таблице 4.2 приведена сравнительные
характеристики фактического и нормативного уровня шума в рабочей зоне.
Таблица 4.2 − Параметры уровня зашумлённости подготовительного
цеха
|
Уровни звукового давления,
дБ в октавных полосах, со среднегеометр. частотами в Гц.
|
63
|
125
|
250
|
500
|
1000
|
2000
|
4000
|
8000
|
Уровни звука, дБА
|
|
Нормативные значения. Lн
|
99
|
92
|
86
|
83
|
80
|
78
|
76
|
74
|
80
|
|
Фактические значения. Lф
|
101
|
101
|
102
|
102
|
100
|
94
|
87
|
79
|
104
|
|
Отклонение
|
+2
|
+9
|
+16
|
+19
|
+20
|
+16
|
+11
|
+5
|
+24
|
Как видно из таблицы фактический уровень шума превышает нормативное
значение уровня шума от 2 Дб на частоте 63 Гц до 20 Дб на частоте 1000 Гц.
К основным причинам, создающим неблагоприятную акустическую обстановку в
производстве, следует отнести:
) Нерегулярность проведения текущего, промежуточного и капитального
ремонтов;
) Разбалансировку подвижных деталей и узлов, подверженных интенсивному
износу;
) Нерегулярное проведение текущей эксплуатационной накладки и переналадки
технологического оборудования.
Для снижения вредного воздействия шума, предусматривается регулярно
проводить текущий, промежуточный и капитальный ремонты, а так же наладку,
переналадку технологического оборудования, использовать смазочные материалы,
рекомендуемые заводом-изготовителем.
4.6 Освещение на текстильном производстве
Во время работы линии карбонизации в подготовительном цехе выполняется
зрительная работа малой точности, освещение общее, нормированная освещенность -
75 лк.
Размеры производственного цеха: длина - 35 м; ширина - 14 м; высота - 6
м; площадь помещения Sп = 490 м2;
Цвет окраски: потолка - белый; стен - бежевый. Высота подвеса
светильников - 5 м; оборудование расположено посередине помещения с проходами у
стен. Тип светильника ПВЛ, расположение - рядами, параллельными длинной стороне
цеха.
Для выбранного типа светильника принимается соотношение m = Lсв/Hсв
= 1,4.
При Hсв = 5 расстояние между светильниками Lсв= m*Hсв
= 1,4*5 = 7 м. Расстояние светильников до стен при наличии проходов у стен
принимается Lст = Lсв/2 = 7/2 = 3,5 м.
Количество светильников в одном ряду по длине
Количество
светильников в одном ряду по ширине
Общее
количество светильников
св.общ = nсв.дл*
nсв.ш = 5*2 = 10 шт.
Индекс
помещения
Световой
поток одного источника света
,
где: К = 1,5;= 1,15;
h = 0,69.
В каждом светильнике установлены две лампы мощностью 125 Вт, со световым
потоком 4800 лм каждая. Общая установленная мощность с учетом потерь равна 9
кВт.
Освещенность соответствует СНиП II-4-79.
Для сохранения нормальной освещенности предусматривается регулярно
проводить уборку пыли, а также вести контроль за состоянием светильников, не
реже двух раз в год осуществлять генеральную уборку помещений с мытьем окон, стен
и светильников.
Также предусмотрено аварийное освещение для безопасной эвакуации
работающих в случае чрезвычайных ситуаций. В коридорах и лестничных площадках
устанавливаем лампы накаливания, которые обеспечат освещенность не менее 0,5
лк. Светильники аварийного освещения рекомендуется подключить к сети,
раздельной от сети рабочего освещения.
4.7 Требования техники безопасности по эксплуатации
механизмов
съёма и установки сырья при заправке в процессе работы
Процесс эксплуатации линии карбонизации характеризуется воздействием на
обслуживающий персонал текстильного предприятия различных неблагоприятных
факторов.
К основным источникам механического воздействия следует отнести механизмы
съёма и установки сырья при заправке в процессе работы.
Основные причины, способные вызвать возникновение травмоопасных ситуаций
механического воздействия, следует разделить на организационные и технические.
При непосредственном изучении условий труда при эксплуатации линии
карбонизации ЛК180-Ш, видно, что выполняются отнюдь не все необходимые
требования для безопасности жизнедеятельности человека.
Перечень организационных причин:
) Низкий профессиональный уровень подготовки производственного персонала;
) Нерегулярное проведение инструктажей по технике безопасности и по эксплуатации
основного и технического оборудования.
) Невнимательность и халатность обслуживающего персонала предприятия.
Технические причины:
) Отсутствие защитных ограждений, создающих свободный доступ в опасные
зоны обслуживания оборудования;
) Исправность защитных (механических и электронных) блокировок;
) Исправность системы световой сигнализации;
) Исправность рабочих инструментов;
) Рациональное освещение рабочих зон обслуживания при эксплуатации
основного и вспомогательного технологического оборудования;
) Несоответствие (нарушение) режимов эксплуатации технологического
оборудования;
) Исправность контрольно-измерительных приборов;
) Исправность средств индивидуальной защиты работающих;
) Невыполнение сроков ремонтов (текущего, периодического, капитального)
основного и вспомогательного оборудования.
С целью создания благоприятных условий труда, исключающих возникновение
травмоопасных ситуаций, предусматривается регулярно, перед началом рабочей
смены, осуществлять визуальный контроль неисправности защитных ограждений,
блокировок, звуковой и световой сигнализации, рабочих инструментов,
контрольно-измерительных приборов, средств индивидуальной защиты рабочих.
Необходимо также следить за рациональностью освещения рабочих зон обслуживания
при эксплуатации основного и вспомогательного технологического оборудования.
Все виды ремонтных работ оборудования предусматривается осуществлять в
соответствии с графиком, утвержденным инженером предприятия.
С целью повышения профессионального уровня подготовки производственного
персонала, предусматривается не реже 1 раза в год проводить техминимум по 12
часовой программе, с последующей сдачей экзамена и присвоения очередного
квалификационного разряда.
Так же предусматривается проводить все виды инструктажей, в соответствии
с отраслевыми инструкциями.
.8 Электробезопасность
Карбонизационный цех по степени опасности поражения человека
электрическим током относятся ко II группе - помещения с повышенной опасностью,
так как в технологическом процессе используемое оборудование работает от сети
переменного тока напряжением 220/380 В, и в случае разрушения электроизоляции и
перехода напряжения на корпус станков создался опасность поражения человека
электрическим током. Кроме того, технологическое оборудование работает в
условиях повышенной температуры и влажности, что увеличивает опасность
поражения персонала электрическим током.
Основные источники поражения электрическим током: пульт управления,
провода и кабели, проложенные в цехе.
Электротравмоопасные производственные ситуации могут возникнуть в связи с
неисправностью устройства защитного заземления и автоматического отклонения.
Опасность поражения человека электрическим током может возникнуть из-за
неисправности защитных ограждений, защитных электрических блокировок, а также
из-за неисправности системы световой сигнализации, нарушения режимов
эксплуатации технологического оборудования, неисправности
контрольно-измерительных приборов, отсутствия средств индивидуальной защиты.
С целью предотвращения опасности поражения электрическим током
обслуживающего персонала, предусматривается устройство защитного заземления, а
для определения его параметров необходим расчет.
.8.1 Расчет защитного заземления
Исходные данные: l = 2,7 м
а (толщина стенки) = 0,004 м=
0,045 м(глубина закладки) = 0,8 м(толщина соседней полосы связи) = 0,003 м33
< 4 Ом(сечение) ne = 0,048 мизм = 1,6
Сопротивление растекания тока
для одной вертикальной забитой в землю трубы определяется по формуле:
,
где: L - диаметр трубы, м.-
диаметр трубы, м.
р - удельное сопротивление
грунта, Ом*м- глубина, на которую забита половина трубы, м.
Определяем
ориентировочное количество электродов:
По
таблице определяем коэффициент взаимного экранирования электродов заземлителей:
а
= 6
Определяем
потребное количество электродов с учетом n1 = 0,58:
Уточняем
коэффициент с учетом n2 = 64 по таблице: nт.уточн = 0,55
Определяем
сопротивление растеканию тока во всех электродах:

Определяем
необходимую длину полосы связи, объединяющей все электроды заземлители:
n
= 1,05*а*(n-1) = 1,05*2,7*63 = 178,6 м.
Определяем
Rr эз с одиночной полосы связи:
По
таблице определяем коэффициент экранирования полосы связи:nc = 0,27
Определяем
общее сопротивление системы защитного заземления:
Таким
образом, в результате выполнения расчета были получены параметры системы,
отвечающие требованиям Rзз < 4 Ом и обеспечивающие безопасность
труда.
4.9
Химическое воздействие
Одной
из особенностей эксплуатации линии карбонизации ЛК180-Ш является воздействие на
обслуживающий персонал химических реагентов, которые могут явиться причиной
химического поражения.
В
рабочем растворе находится химическое вещество, серная кислота H2SO4. Воздействие данного вещества на человека, по классу
опасности относят этот раствор ко 2-му классу - «вещества высокоопасные». По
характеру действия на организм они относятся к разрушающим вредным веществам,
поражающим поверхность кожи, слизистой и глаз, а так же верхние и глубокие
дыхательные пути. К основным причинам, которые могут создать предпосылки
возникновения химических травм производственного персонала, следует отнести
отсутствие ограждений, неисправность системы световой сигнализации,
неисправность средств индивидуальной защиты, а так же необученность персонала.
Методы
и средства защиты от этих веществ условно подразделяются на две группы:
технические и организационные. К техническим средствам относятся:
)
Перевооружение технологий и технического оборудования с учетом частичной или
полной автоматизации процесса;
)
Оснащение производства современными высокоэффективными средствами
воздухообмена, герметизация, инкапсуляция, а также средств контроля за
безопасностью эксплуатации оборудования.
К
организационным мероприятиям следует отнести:
)
Своевременное проведение инструктажей по технике безопасности;
)
Выбор общественных инспекторов из числа рабочих, осуществляющих контроль за
выполнением правил, норм, инструкций по безопасности жизнедеятельности;
)
Обеспечение рабочих соответствующей спецодеждой и СИЗ.
4.10
Термобезопасность
Источником
опасных факторов термического воздействия на линии карбонизации ЛК180-Ш
является сушильно-термическая камера, где в процессе сушки и выжигания
температура составляет 60-120 и 90-1200С соответственно.
Технические
причины, способные создать травмоопасные ситуации термического воздействия,
являются:
)
Неисправность защитных ограждений, создающих свободный доступ в опасные зоны
обслуживания оборудования;
)
Неисправность, отсутствие теплоизоляционных покрытий, неисправность средств
индивидуальной защиты работающих.
К
организационным причинам следует отнести:
)
Невыполнение периодичности проведения инструктажей по безопасным методам и
приемам труда при эксплуатации оборудования;
)
Невнимательность и невыполнение норм безопасности работниками предприятия.
С
целью предотвращения травмоопасных ситуаций термического воздействия в цехе
перед началом рабочей смены регулярно проводится визуальный контроль
исправности защитных ограждений, проверка наличия и исправности
теплоизоляционных покрытий. Предусматривается проводить все виды инструктажей
согласно отраслевым нормам.
.11 Пожаробезопасность
Подготовительный цех, в котором расположено оборудование, относится к
категории «В» по взрывоопасности (СНиП11-М.2-72) и ко 2 степени огнестойкости
здания (СниП11-А.5-70). Поэтому предполагается использование спринклерной
системы пожаротушения.
Также в цехе необходимо создать уголок пожарной охраны (пожарный щит,
ящик с песком). На пожарном щите расположены: лопата, багор, топор, ведро и
т.д.
Пожарное водоснабжение - комплекс сооружений, с помощью которых
обеспечивается подача воды к месту пожара. Пожарные водопроводы в цехе,
объединяются с хозяйственными питьевыми и производственными водопроводами.
Отбор воды из наружной сети осуществляется через пожарные гидранты.
Вода от гидрантов к месту пожара подается по рукавам передвижными
пожарными насосами. Пожарные водопроводы внутри зданий служат в основном в
качестве первичных средств тушения пожаров. Отбор воды из таких водопроводов
ведется через пожарные краны, к которым подсоединяются рукава и стволы. Напор в
сети внутреннего водопровода обеспечивает орошение компактными струями самых
удаленных точек помещений. Пожарное водоснабжение осуществляется из
искусственных водоемов и резервуаров, оборудованных подъездами для передвижных
пожарных насосов.
.11.1 Расчет противопожарного водоснабжения
Объем противопожарного резервуара определяется по формуле:
где: 3 - нормативное время, в течение которого противопожарный резервуар
должен обеспечивать подачу воды для тушения пожара, час;
- количество секунд в одном часе;н и qвн - расходы
на тушение соответственно наружного и внутреннего пожаров, л/сек;
По таблицам qн=30 л/сек;
-3 - переводной коэффициент;
В качестве смачивателя выбираем сульфонол НП-5 в количестве 2592 кг.
Диаметр наружного противопожарного водопровода определяем исходя из условий
подачи к месту пожара полного расхода воды:
π=3,14
V - допустимая скорость движения воды по наружному трубопроводу (3 м/с).
Выбираем диаметр трубопровода: d = 200 мм
Для ликвидации начинающихся очагов возгорания предусматривается оснащение
производственного помещения огнетушителями типа ОХВП-10, также
предусматриваются эвакуационные выходы.
.12 Экология на производстве
В соответствии с современными проблемами в сфере экологии на
подготовительном производстве в текстильной промышленности приходится решать
множество вопросов.
Из них выделяются три основных группы:
) Очистка воздуха рабочей зоны при производстве текстильной продукции и
улавливание вредных веществ, выбрасываемых в атмосферу в ходе производства;
) Анализ содержания неорганических и органических полютантов в сточных
водах и выработка технологических решений, существенно снижающих концентрацию
этих веществ;
) Экологическая сертификация текстильной продукции.
В подготовительном цехе обработки сырья шерсти выбрасываемый в атмосферу
отработанный воздух не содержит вредных соединений и веществ способных повлиять
на состояние окружающей среды в атмосфере.
Наиболее важной экологической проблемой в текстильной промышленности
остается очистка сточных вод.
Сброс промышленных сточных вод без предварительной очистки приводит к
значительному загрязнению водного бассейна.
Для обеспечения нормативных требований на текстильных предприятиях
используется ряд мер.
Наиболее эффективным способом - является замкнутый производственный цикл
(использованную воду очищают и снова подают на производство).
Для очистки сточных вод применяются многоступенчатые методы очистки, куда
входят:
механический метод, предусматривающий очистку путем отстаивания,
осветления в гидроциклонах и в слое взвешенного осадка, фильтрования;
физико-химический метод, предусматривающий нейтрализацию, флотацию;
Образующиеся в процессе очистки осадки утилизируются или ликвидируются.
Успешное продвижение текстильных изделий на внутренний и внешний рынок
зависит не только от их улучшенных физико-механических и гигиенических свойств.
Существенное значение имеет также и экологическая чистота, которая должна
обеспечиваться соответствующей технологией и последующей экологической сертификацией.
4.13 Выводы
В результате проведенного анализа выявлено, что условия труда в цехе в
целом соответствуют требуемым действующим нормативным документациям и
законодательствам РФ.
Для улучшения параметров микроклимата в цехе предусматривается использовать
систему приточно-вытяжной вентиляции для кисловочных ванн, в сочетании с
теплоизоляцией сушильно-термической камеры.
Произведенный расчет по освещенности производственного освещения
соответствует СНиП II-4-79. Также предусмотрено аварийное освещение для
безопасной эвакуации работающих в случае чрезвычайных ситуаций.
Для снижения тепло- и влаговыделений рабочую зону линии ЛК180-Ш оборудуют
укрытиями, шатрами с вытяжными отсосами воздуха, что позволяет поддерживать
наиболее благоприятный микроклимат.
Для снижения вредного воздействия шума, предусматривается регулярно
проводить текущий, промежуточный и капитальный ремонты, а так же наладку,
переналадку технологического оборудования, использовать смазочные материалы,
рекомендуемые заводом-изготовителем.
С целью предотвращения опасности поражения электрическим током
обслуживающего персонала, предусматривается устройство защитного заземления,
защитного зануления и защитного отключения, а также основные изоляционные меры
безопасности.
С целью предотвращения травмоопасных ситуаций термического воздействия в
цехе перед началом рабочей смены регулярно проводится визуальный контроль
исправности защитных ограждений, проверка наличия и исправности
теплоизоляционных покрытий. Предусматривается проводить все виды инструктажей
согласно отраслевым нормам.
Для предотвращения запыленности воздуха на производстве предусматривается
регулярная уборка пыли с использованием вакуумных пылеуборочных машин. Не менее
одного раза в день проводится влажная уборка пола. Предусматривается не реже
двух раз в год осуществлять генеральную уборку помещений с мытьем окон и стен.
С целью создания благоприятных условий труда, исключающих возникновение
травмоопасных ситуаций, предусматривается регулярно, перед началом рабочей
смены, осуществлять визуальный контроль неисправности защитных ограждений,
блокировок, звуковой и световой сигнализации, рабочих инструментов,
контрольно-измерительных приборов, средств индивидуальной защиты рабочих.
В цехе используется спринклерная система пожаротушения. Также
предусмотрен уголок пожарной охраны (пожарный щит, ящик с песком). Для
ликвидации начинающихся очагов возгорания предусматривается оснащение
производственного помещения огнетушителями типа ОХВП-10 и предусматриваются
эвакуационные выходы.
Подготовительный цех обработки шерсти соответствует экологическим
требованиям, предъявляемым к текстильному производству, и не наносит вреда
окружающей среде.
Использование новых систем регулирования в процессе карбонизации шерсти
не изменяет условиям труда с точки зрения безопасности жизнедеятельности
человека.
5. Экономический раздел
5.1 Краткая характеристика производства
Целью расчёта является определение экономической эффективности от
внедрения автоматического регулятора концентрации раствора серной кислоты в
процессе карбонизации на поточной линии ЛК180-Ш. Внедрение автоматизации
позволит поддерживать концентрации раствора серной кислоты на заданном уровне
что в свою очередь позволит увеличить процент выхода продукции 1-го сорта на
2%. В базовом варианте выход продукции 1-го сорта составляет 60%. Все расчёты
ведутся на годовой объём производства с 1 поточной линии. В расчётах принят
трехсменный режим работы. Режимное время Т=6280 часов.
Таблица 5.1 − Техническая характеристика оборудования
|
Элементы технической
характеристики, единицы измерения
|
Числовые значения
|
|
Рабочая ширина, мм
|
1800
|
|
Скорость движения волокна,
кг/мин
|
3-10
|
|
Температура, С: Сушки
Выжигания
|
60-120 90-120
|
|
Число секций
|
6
|
|
Число кисловочных ванн
|
2
|
|
Диаметр отжимных валов, мм
|
300
|
|
Давление пара, Па
|
4,9*105
|
|
Заправочная длина ткани, м
|
195
|
|
Габаритные размеры, мм:
Длина
|
21160
|
|
Ширина
|
4920
|
|
Высота
|
4280
|
.2 Расчёт производительности оборудования
Теоретическая производительность линии (А), кг/час.
А = 60 * V * r,
где: V - скорость прохождения волокна через машину, кг/мин.- число
ручьев.
А = 60 * 10*1 = 600 кг/час
Коэффициента полезного времени (Кпв).
где: Тоб - время обслуживания рабочего места, мин.
Тоб = 30 мин.
Тпз - подготовительно-заключительное время, мин.
Тпз = 30 мин.
Тсм - продолжительность смены, мин.
Тсм = 480 мин.
Таблица
5.2 − Время обслуживания рабочего места (
) и
подготовительно-заключительное
время (
).
|
Работа
|
Длительность, мин.
|
Число случаев за смену
|
Общее время, мин.
|
|
Чистка; Мелкий ремонт и
наладка.
|
30 40
|
0,3 0,5
|
10 20
|
|
ИТОГО .--30
|
|
|
|
|
Подготовка линии к пуску и
пуск линии .30130
|
|
|
|
Расчёт норм производительности линии ЛК180 - Ш
Нм = А * Кпв,
где: Кпв - коэффициент полезного времени (Кпв = 0,87)
Нм = 600 * 0,87 = 522 кг/ч.
Годовой объем выпуска продукции (В), кг.
где:
- количество линий, шт.;
-
режимный фонд времени, час;
час;
-
коэффициент работающего оборудования;
кг.
Таблица 5.3 − Количество необходимого оборудования в сравниваемых
вариантах
|
№ п\п
|
Показатели
|
Ед. измер.
|
Базовый и новый варианты
|
|
1.
|
Количество линий
|
шт.
|
1
|
|
2.
|
Теоретическая
производительность установки;
|
кг/час
|
600
|
|
3.
|
КПВ;
|
-
|
0,87
|
|
4.
|
Норма производительности;
|
кг/час
|
522
|
|
5.
|
Часовой объем выпуска.
|
кг
|
495.9
|
Съём продукции с 1 м2 площади (b), кг/год.
,
где:
- объём выпуска продукции с одной линии в год;
-
производственная площадь под одной линией ЛК-180-Ш, м2.
где:
- габаритная площадь одной установки, м2;
,5
- коэффициент, учитывающий проходы сетки колонн.
Таблица
5.4 − Потребность в производственных площадях
|
№
|
Показатели
|
Ед. изм.
|
Базовый и новый вар.
|
|
1.
|
Габаритная площадь одной
линии
|
м2
|
104,1
|
|
2.
|
Производственная площадь
одной установки
|
м2
|
260,25
|
|
3.
|
Количество линий
|
шт.
|
51
|
|
4.
|
Производственная площадь,
занимаемая всеми линиями
|
м2
|
260,25
|
|
5.
|
Съем продукции с 1 м2
производственной площади
|
кг/год
|
.3 Расчёт производительности труда
Таблица 5.5 − Количество необходимых рабочих в сравниваемых
результатах
|
№ п/п
|
Профессии
|
Базовый и новый варианты
|
|
|
Норма обслуживания
|
Количество рабочих
|
|
|
|
в 1 смену
|
в 3 смены
|
|
1.
|
Оператор
|
3:1
|
3
|
9
|
|
Итого
|
|
3
|
9
|
|
Произв. труда 1 рабочего в
час, кг/чел.час.
|
165,3
|
|
То же в %
|
|
кг/чел. час.
5.4
Расчёт капитальных вложений
Таблица
5.6 − Капитальные вложения по вариантам
|
№
|
Показатели
|
Ед. измер.
|
Базовый вар.
|
Новый вар.
|
|
1.
|
Балансовая стоимость 1
линии
|
тыс. руб.
|
7500
|
7500
|
|
2.
|
Число необходимых линий
|
шт.
|
1
|
1
|
|
3.
|
Стоимость оборудования
|
тыс. руб.
|
7500
|
7500
|
|
4.
|
Стоимость средств
автоматизации
|
тыс. руб.
|
-
|
420
|
|
5.
|
Капитальные затраты на
оборудование
|
тыс. руб.
|
7500
|
7920
|
5.5 Расчёт эксплуатационных расходов (по изменяющимся статьям
себестоимости)
Заработная плата производственных рабочих.
Годовую заработную плату одного рабочего примем в размере 100 тыс. руб.
тыс.
руб.
Отчисления
на социальное страхование производственных рабочих (составляет 26% от
заработной платы)
тыс.
руб.
Двигательная
электроэнергия (стоимость двигательной энергии зависит от количества
потребляемой энергии и цены на 1 кВт.час.)
,
где:
- установленная мощность электродвигателей, кВт;
кВт;
-
количество линий, шт.;
шт.;
-
режимный фонд времени;
час;
.
кВт.час.
,
где:
- стоимость двигательной электроэнергии, руб.;
- цена 1
кВт. часа электроэнергии, руб.;
руб.
тыс.
руб.
Амортизация
оборудования (равна 10% от стоимости оборудования).
Базовый
вариант:
тыс. руб.
Новый
вариант:
тыс. руб.
Затраты
на ремонт и содержание оборудования (принимаются в размере 5% от его стоимости)
Базовый
вариант:
тыс. руб.
Новый
вариант:
тыс. руб.
Таблица
5.7 − Эксплуатационные расходы по вариантам, руб.
|
№ п/п
|
Статьи себестоимости
|
Базовый вариант
|
Новый вариант
|
|
1.
|
Заработная плата
производственных рабочих, тыс. руб.
|
900
|
900
|
|
2.
|
Отчисления на соц.
страхование производственных рабочих, тыс. руб.
|
234
|
234
|
|
3.
|
Двигательная
электроэнергия, тыс. руб.
|
156,37
|
156,37
|
|
4.
|
Амортизация оборудования,
тыс. руб.
|
750
|
792
|
|
5.
|
Затраты на ремонт и
содержание оборудования, тыс. руб.
|
375
|
396
|
|
Итого
|
2415,37
|
2478,37
|
5.6 Расчёт годового экономического эффекта
Таблица 5.8 − Сортность шерстяного волокна
|
Базовый
|
Новый
|
Оптовая цена, руб.
|
|
I.
|
60
|
62
|
117
|
|
II.
|
40
|
38
|
111
|
,
где:
,
-
выручка от реализации оптического волокна в базовом и новом варианте.
тыс.
руб.
тыс. руб.
тыс.
руб.
,
где:
,
-
сравнительная себестоимость шерстяного волокна в базовом и новом вариантах,
тыс. руб.
тыс. руб.
,
где:
- срок окупаемости средств автоматизации;
-
капитальные затраты на автоматизацию.
года;
,
где:
Е - коэффициент эффективности.
Таблица
5.9 − Сводные показатели технико-экономической
эффективности
по сравниваемым вариантам
|
№
|
Показатели
|
Ед. изм.
|
Базовый вар.
|
Новый вар.
|
|
1.
|
Выпуск продукции;
|
тыс. кг
|
3114,252
|
3114,252
|
|
2.
|
Производительность
оборудования;
|
кг/час
|
522
|
522
|
|
3.
|
Число линий;
|
шт.
|
1
|
1
|
|
4.
|
Производительность труда 1
рабочего в час;
|
кг/чел.час.
|
165,3
|
165,3
|
|
5.
|
Необходимое число рабочих в
сутки.
|
чел.
|
9
|
9
|
|
6.
|
Съем продукции с 1 м2
производственной площади;
|
кг/год
|
11966,38
|
11966,38
|
|
8.
|
Сравнительная себестоимость
единицы продукции;
|
руб.
|
2415,37
|
2478,37
|
|
9.
|
Годовой экономический
эффект на 1 линию;
|
тыс. руб.
|
-
|
310,7102
|
|
10
|
Срок окупаемости средств
автоматизации.
|
лет
|
-
|
1,35
|
5.7 Определение оптовой цены прибора
Оптовая цена представляет собой сумму полной себестоимости изделий и
прибыли. Размер прибыли определяется в % к полной себестоимости.
Таблица 5.10 − Расчет фонда заработной платы рабочих
|
Наименование операций
|
Разряд работы
|
Трудоёмкость операций, час.
|
Среднечасовая заработная
плата, руб.
|
Итого основная заработная
плата, руб.
|
|
Монтажная
|
4
|
20
|
45
|
900
|
|
Наладочная
|
5
|
18
|
55
|
990
|
|
Слесарная
|
3
|
10
|
31
|
310
|
|
Итого:
|
|
|
|
2200
|
Таблица 5.11 − Стоимость сырья и материалов
|
№
|
Виды материалов
|
Марка
|
Кол-во
|
Цена ед., руб.
|
Затраты на матер., руб.
|
|
1.
|
Припой
|
ПОС 61
|
2 м
|
13
|
26
|
|
2.
|
Канифоль
|
|
0,05 кг
|
340
|
17
|
|
3.
|
Монтажный провод
|
ПВГ - 1,5
|
48
|
3,70
|
177,6
|
|
4.
|
Силовой провод
|
ВВНнг
|
14 м
|
10,56
|
147,84
|
|
5.
|
Металлорукав
|
РЗ-ЦХ-20
|
17 м
|
15,3
|
260,1
|
|
Итого
|
|
645,44
|
|
Трансп.-загот. расходы (8%
от стоимости полуфабрикатов)
|
|
51,63
|
|
Всего
|
|
698,07
|
Таблица 5.12 − Стоимость полуфабрикатов
|
№
|
Наименование полуфабрикатов
|
К-во на прибор
|
Цена ед. по прейскур., руб.
|
Стоим. полуфабрикатов, руб.
|
|
1.
|
АЖК-3102
|
1
|
120
|
295383,56
|
|
2.
|
Измеритель-усилитель У-101
|
1
|
650
|
720
|
|
3.
|
Щит малогабаритный ЩШМ
|
1
|
840
|
900
|
|
4.
|
Лампочка с арматурой
РНЦ-220-10
|
2
|
100
|
200
|
|
5.
|
Кнопочная станция ПКЕ-313
|
1
|
130
|
150
|
|
Итого
|
|
297353,56
|
|
Трансп.-загот. расходы (8%
от стоимости полуфабрикатов)
|
|
23788,29
|
|
Всего
|
|
321141,85
|
Таблица 5.13 − Полная себестоимость прибора
|
№
|
Наименование
|
Стоим., руб.
|
|
1.
|
Сырье и материалы
|
698,07
|
|
2.
|
Покупные комплектующие
изделия
|
321141,85
|
|
3.
|
Заработная плата
производственных рабочих
|
2200
|
|
4.
|
Отчисления на соц. страх.
(26% от заработной платы производственных рабочих)
|
572
|
|
5.
|
Расходы по содерж. и
эксплуат. оборудования (70% от зараб. платы произв. раб.)
|
1540
|
|
6.
|
Цеховые расходы (60% от
заработной платы производственных рабочих)
|
1320
|
|
7.
|
Общезаводские расходы (90%
от заработной платы производственных рабочих)
|
1980
|
|
Итого заводская
себестоимость
|
329451,92
|
|
8.
|
Внепроизводственные расходы
(2% от заводской себестоимости)
|
6589,04
|
|
Итого полная себестоимость
|
336040,96
|
В расчете уровень рентабельности продукции принимается равным 25%.
Прибыль = 336040,96*0,25 = 84010,24 руб.
Оптовая цена 1-й установки = 336040,96+84010,24 = 420051,2 руб.
Заключение
В процессе работы был рассмотрен вопрос автоматического регулирования
концентрации раствора кислоты в процессе карбонизации шерсти.
Проведен анализ технологического процесса карбонизации на поточной линии
ЛК180-Ш.
Объект (кисловочная ванна с эрлифтом) описывается передаточной функцией:
,
которая представляет из себя апериодическое звено 1-го порядка с
запаздыванием.
Возмущения, действующие на объект, связаны с изменением влажности ткани
на входе, массового расхода материала, скорости ткани, внешних условий.
На основании обзора и анализа средств контроля и регулирования
концентрации предложена структурная схема АСР концентрации раствора кислоты в
процессе карбонизации.
Предлагаемая система автоматического регулирования концентрации раствора
серной кислоты построена на микропроцессорном блоке управления входящим в
состав АЖК-3102. В случае отклонения концентрации от задания, регулятор
воздействует на исполнительный механизм МЭО, изменяя подачу кислоты в
кисловочную ванну и тем самым стабилизирует концентрацию.
На основании анализа динамики объекта и элементов АСР составлена
алгоритмическая схема, проведены расчеты устойчивости системы, выбраны
параметры системы, проведено моделирование на ЭВМ в программе MatLab.
Расчеты переходных процессов на ЭВМ по возмущению для различных
параметров системы и по заданию показали, что предлагаемая система обеспечивает
необходимое регулирование даже при максимальных возмущениях, действующих на
объект. Так при построении переходных процессов по возмущению максимальная
динамическая ошибка составила 1,02 г/л, время регулирования 350 с.
Составлены: принципиальная электрическая схема АСР концентрации, общий
вид щита автоматики, схема внешних соединений.
В социально-экономическом рассмотрена концепция развития текстильной
промышленности до 2010 г.
В разделе БЖД рассмотрены основные вредные и опасные производственные
факторы, а так же произведен расчет освещения, защитного заземления и
противопожарного водоснабжения.
В экономическом разделе произведен анализ характера изменения
технико-экономических показателей, который показал, что представленный проект
автоматизации экономически выгоден.
Увеличение выхода продукции первого сорта способствовало увеличению
прибыли.
Капитальные затраты окупятся в течение 1,35 года.
Литература
1. Концепция
развития текстильной промышленности - www.textilemarket.ru.
. Айдинов
Х.Т., Айдинов М.Х. Под угрозой - главный фактор. // Текстильная промышленность
- 2003. − №6.
. Балашова
Т.Д., Булушева Н.Е., Новорадовская Т.С. и др. Краткий курс химической
технологии волокнистых материалов. - М.: Легкая и пищевая промышленность, 1984.
. Лушникова
М. Каждый должен знать ради чего он работает. // Кожевенно-обувная
промышленность - 2004. − №2.
. Хакимова Г.
Главные заботы профсоюза. // Кожевенно-обувная промышленность - 2004. −
№1.
. Бельцов
В.М. Оборудование для отделки хлопчатобумажных тканей. - М.: Легкая и пищевая
промышленность, 1982.
. Петелин
Д.П., Козлов А.Б., Джелялов А.Р., Шахнин В.Н. Автоматизация технологических
процессов в текстильной промышленности. - М.: Легкая индустрия, 1980.
. Гусев В.Е.
Технология вторичного текстильного сырья. - М.: Лёгкая индустрия, 1970.
. Кельберт
Д.Л. Охрана труда в текстильной промышленности. - М.: Легкая индустрия, 1977.
. Долин П.А.
Справочник по технике безопасности. - М.: Энергоиздат, 1985.
. Талиев В.И.
и др. Вентиляция, отопление и кондиционирование воздуха на текстильных
предприятиях. - М.: Легпромбытиздат, 1985.
. Коритысский
Н.К. Вибрация и шум в текстильной промышленности. - М.: Легкая индустрия, 1974.
. СНиП
2.04.05-91. Отопление, вентиляция и кондиционирование. - М.: Промстройпроект,
1991.
. ГОСТ
12.1.005-76. ССБТ. Запыленность воздуха. Общие требования безопасности. - М.:
Госстандарт, 1976.
. ГОСТ
12.1.003-83. ССБТ. Шум. Общие требования безопасности. - М.: Госстандарт, 1983.
. ГОСТ
12.1.030-81. ССБТ. Электробезопасность. Общие требования безопасности. - М.:
Госстандарт, 1981.
. СНиП
11-М.2-72. Пожарная безопасность и взрывобезопасность. - М.: Стройиздат, 1972.
. СНиП
245-71. Санитарные нормы проектирования промышленных предприятий. - М.:
Стройиздат, 1971.
. СНиП
11-А.5-70. Нормы проектирования. Пожаробезопасность. - М.: Стройиздат, 1970.
. Средства
автоматического контроля параметров технологических процессов текстильного
производства. / В.И. Киселев, Н.А. Кобляков, Ю.В. Курланов и др.; Под ред. В.И.
Киселева. - М.: Легпромбытиздат, 1990.
. Морозов
Г.Н. Оптимизация процессов дозирования химикатов и красителей в текстильной
промышленности. - М.: Легпромбытиздат, 1986.
. Морозов
Г.Н. Автоматизированные эрлифтно-пневматические химстанции. - М.: Лёгкая и
пищевая пром-сть, 1981.
. Наладка
средств измерений и систем технологического контроля: Справочное пособие. /
А.С. Клюев, Л.М. Пин, Е.И. Коломиец, С.А. Клюев; Под ред. А.С. Клюева. - 2-е
изд., перераб. и доп.-М.: Энергоатомиздат, 1990.