Создание целлюлозного композиционного материала с меловальным покрытием из макулатурного двухслойного картона с латексным покрытием оборотной стороны для упаковки в виде коробки гранулированных стиральных порошков

  • Вид работы:
    Дипломная (ВКР)
  • Предмет:
    Другое
  • Язык:
    Русский
    ,
    Формат файла:
    MS Word
    2,73 Mb
  • Опубликовано:
    2012-02-05
Вы можете узнать стоимость помощи в написании студенческой работы.
Помощь в написании работы, которую точно примут!

Создание целлюлозного композиционного материала с меловальным покрытием из макулатурного двухслойного картона с латексным покрытием оборотной стороны для упаковки в виде коробки гранулированных стиральных порошков

Министерство образования и науки

Российской Федерации

Федеральное государственное образовательное бюджетное учреждение высшего профессионального образования

Санкт-Петербургский государственный технологический университет растительных полимеров

Кафедра Технологии целлюлозного композиционного материала





Курсовая работа на тему

«Создание целлюлозного композиционного материала с меловальным покрытием из макулатурного двухслойного картона с латексным покрытием оборотной стороны для упаковки в виде коробки гранулированных стиральных порошков»

Выполнил: Студент ХТФ, 154 гр.

Калугина Ю.В.

Проверил: Доцент каф. ТЦКМ

Бучельникова Я.В.


Санкт-Петербург,

г.

Содержание

Введение

.        Литературный обзор

.1 Картон, виды картона

.1.1   Меловальная суспензия

.1.2   Покрытие

.2 Используемый способ печати

.3 Схема материала

. Основные показатели картона

.1 Компоновочный состав

. Меловальное покрытие

.1 Сводная таблица и алгоритм расчета показателей меловальной композиции

.2 Технологическая схема получения меловальной композиции

. Узлы нанесения меловальной суспензии

. Основной способ печати

. Технологическая схема производства картона из макулатуры

. Технологическая схема производства ЦКМ

Заключение

Список используемой литературы и интернет-ссайтов

Введение

В работе представлен алгоритм создания целлюлозного композиционного материала для упаковки в виде коробки гранулированного стирального порошка, предназначенного для хозяйственно-бытового назначения. Материал состоит из макулатурного двухслойного картона с меловальным покрытием одной стороны и латексным покрытием другой, с нанесением печатных красок на внешнюю сторону упаковки офсетным способом.

К упаковочному картону предъявляются следующие требования: защита товара от механических повреждений, тряски, ударов, сжатия. Картонная упаковка должна быть жесткой, прочной, упругой и устойчивой к деформациям, выдерживать низкие температуры, не теряя при этом своих качеств.

К меловальной композиции предъявляются следующие требования: придание внешнему виду материала белизны, гладкости, глянца, влагостойкости, стойкости к выщипыванию и непрозрачности. Необходимо также нанесение полноцветной печати на внешнюю сторону упаковки для обозначения фирмы-изготовителя и привлечения внимания потенциальных покупателей. Печать осуществляется офсетным способом.

К латекному покрытию оборотной стороны предъявляются следующие требования: придание внутренней стороне материала газо-, паро-, водо- и жироизоляционных свойств. Образование эластичного гидроизолирующего и грязеудерживающего покрытия. Увеличение твердости пористых поверхностей. Улучшение адгезии и износостойкости.

1.      Литературный обзор

1.1    Картон, виды картона

Картоном называют твердый листовой или рулонный материал толщиной от 0,3 до 5 мм, массой метра квадратного от 250 до 500 г/м2, вырабатываемый из волокнистой массы. Сырьем для изготовления картона служит, главным образом, термомеханическая древесная масса, полуцеллюлоза, небеленая целлюлоза, макулатура. Применяются также синтетические и минеральные волокна. Картон представляет собой композиционный материал сложного состава с анизотропией свойств по всем направлениям: длине, ширине и толщине. Механические свойства такого материала зависят в основном от свойств волокнистых частиц, и направления и преимущественной ориентации.

Картон является самым распространенным упаковочным материалом. Картон обладает отличными возможностями по декорированию и конструированию, обладает малым весом и при этом является достаточно прочным. Этот материал одинаково хорошо подходит для упаковки самых разнообразных товаров - продуктов питания, парфюмерии, косметики, бытовой химии и т. д. В картон упаковываются товары от самых недорогих до сегмента премиум. Несмотря на то, что в последнее время наблюдается вытеснение упаковочных картонов полимерными материалами, в некоторых сегментах отрасли картоны по-прежнему остаются незаменимыми. Помимо своего прямого назначения - защиты продуктов от внешних воздействий, удобства при транспортировке и складировании, картонная упаковка все чаще <#"528180.files/image001.gif"> 

Рис. 1. Типичная структура картона

Упаковочный картон состоит: 1 - из мелованных слоев (может быть несколько); 2 - верхний слой (беленая целлюлоза, небеленая целлюлоза, древесная масса, отбеленная макулатура); 3 - наполнитель (самый толстый слой из относительно дешевого и низкокачественного материала: макулатура, древесная масса, небеленая целлюлоза, различные отходы производства); 4 - нижний слой (один или несколько слоев качественного сырья (беленая целлюлоза, небеленая целлюлоза)).

Картоны, наполнитель которых содержит только целлюлозу, называют картонами из первичных волокон или целлюлозными. Материал, сердцевина которого заполнена макулатурой - макулатурными. Картоны, в которые для увеличения жесткости, прочности и влагостойкости используется целлюлоза повышенной прочности - крафт-картон.

Чистоцеллюлозные картоны состоят из нескольких слоев мелования, верхнего слоя из высококачественной химической целлюлозы и наполнителя из механической целлюлозы, нижний слой выполняется также из высококачественного сырья. Однако не обязательно белый. Такой картон обладает высокими прочностными свойствами (на раздир, прокол, продавливание и т.д.). Основной сферой применения этого высококачественного упаковочного материала - высококачественная упаковка для кондитерских изделий и других пищевых продуктов, парфюмерии и косметики, лекарственных препаратов, различных рекламно-презентационных материалов. Обладая высокими показателями жесткости, гладкости, сдерживающим фактором от тотального применения данного материала является относительно высокая цена.

Крафт-картон - также принадлежит к чистоцеллюлозным картонам. Отличительной особенностью его является оборотная сторона с характерным кремовым цветом (кофе с молоком). Этот материал обладает повышенными жесткостными и барьерными свойствами. Широкое распространение получил при производстве коробок для высококачественного алкоголя. Высокие жесткостные свойства крафт-картона позволяет порой заменить им упаковку из микрогофрокартона для негабаритной электротехники и хозяйственных товаров. Известны примеры умелого дизайнерского использования оборотной стороны картона, порой превращая ее в лицевую.

При производстве макулатурных картонов наряду с целлюлозой и древесной массой в качестве наполнителя для удешевления используется макулатура. Платой за подобное удешевление является снижение жесткостных свойств материала. Так при одинаковой плотности макулатурные картоны проигрывают своим целлюлозным братьям в жесткости на 20-30%. Поэтому для адекватной замены макулатурным картоном материала из первичных волокон необходимо применять картон большей плотности. А это может нивелировать экономию от замены. Нюансом применения макулатурного картона при упаковке пищевых продуктов является недопустимость контакта упаковки с пищей. Т.е. упаковываемый продукт должен быть дополнительно упакован, например, в пленку.

Классификация картонов

Европейские производители пользуются классификацией картонов по способу производства, согласно которой выделяются четыре типа.

. SBB (SBS) - Solid Bleached Board (Sulphate) - цельный чистоцеллюлозный картон (из беленой сульфатной целлюлозы). Соответствует картону GZ немецкой классификации. Как правило, имеет 2-4 цельных целлюлозных слоя, одностороннее мелование, белизну лицевой поверхности до 90 %. Характерные плотности - 185-390 г/м2. Производятся также картоны с мелованием оборотной стороны.

. SUB - Solid Unbleached Board - чистоцеллюлозный мелованный картон из небеленой целлюлозы. SUB производится исключительно из небеленой целлюлозы. Это картон с коричневой оборотной стороной (с так называемым "крафт-оборотом"). Для достижения белой поверхности он может быть покрыт меловым слоем, иногда в сочетании со слоем химически отбеленной целлюлозы (внешний верхний слой).

. FBB - Folding Boxboard (GC-2) - хром-эрзац (с добавлением древмассы). Трехслойный коробочный картон, как правило, двухсторонний. Верхний слой из беленой химической целлюлозы, с мелованием или без. Средний слой (вкладыш) содержит древесную массу. Нижний слой имеет легкое мелование. Благодаря высокой жесткости, достигнутой путем удачного комбинирования слоев, хром-эрзац может использоваться аналогично чистоцеллюлозному картону.

. WLC - White lined Chipboard (GD-1или GD-2) - макулатурный мелованный картон, содержит 60-100 % макулатурной массы. Для производства макулатурных картонов используются как целлюлоза и древмасса, так и макулатурная масса. Верхний и нижний слои картона изготавливаются из макулатуры высшего качества, а средний - из менее качественной, чем достигается существенное удешевление стоимости картона. Однако наряду с ценой снижаются показатели жесткости картона.

Существует также немецкая классификация, согласно которой картон подразделяется на GC - картон из первичных волокон; GD (дуплекс, одностороннее мелование); GT (триплекс, двустороннее мелование) - макулатурный картон; UD - немелованный картон.

Описание наиболее употребимых сортов упаковочного картона в немецкой терминологии представлено в таблице 1.

Аббревиатура

Расшифровка

GZ

Coated SBB, мелованный SBB

GGZ

Cast Coated SBB, литого мелования SBB

GG1

Cast Coated FBB white back, литого мелования FBB с белым оборотом

GG2

Cast Coated FBB manilla back, литого мелования FBB с оборотом цвета манильской пеньки

GC1

Coated FBB white back, мелованный FBB с белым оборотом

GC2

Coated FBB manilla back, мелованный FBB с оборотом цвета манильской пеньки

GT

GD1

Coated CB high bulk (min. удельный объем 1,5 см3/г), мелованный CB высокой пухлости

GD2

Coated CB (min удельный объем 1,4 см3/г) мелованный CB

GD3

Coated CB low bulk (удельный объем 1,3 см3/г), мелованный CB низкой пухлости

UZ

Uncoated SBB, немелованный SBB

UC1

Uncoated FBB white back, немелованный FBB с белым оборотом

UC2

Uncoated FBB manilla back, немелованный FBB с оборотом цвета манильской пеньки

UT

Uncoated CB manilla or white back, немелованный CB с белым или цвета манильской пеньки оборотом

UD1

Uncoated CB top liner woodfree, немелованный CB с чистоцеллюлозным верхним слоем

UD2

Uncoated CB top liner near woodfree, немелованный CB с верхним слоем, близким к чистоцеллюлозному

UD3

Uncoated CB top liner partly mechanical pulp, немелованный CB с частичным содержанием древесной массы в верхнем слое

GK  (Graukarton)

Greyboard / Chipboard, коробочный серый картон без слоев беленой целлюлозы

CKB

Coated Kraft Back, жесткий и гладкий оборот из небеленой целлюлозы


Пояснения к аббревиатурам:- Geschtrichener (покрытый)- Ungeschtrichener (непокрытый)- Zellstoff (чистоцеллюлозный)- Сhromo (первичные волокна: целлюлоза и древмасса)- triplex (исторически 3 слоя, сейчас - слой беленой целлюлозы с оборота)- duplex (исторически 2 слоя, сейчас - вкладыш из макулатуры и отходов производства).

Российский ГОСТ на коробочный картон выделяет такие марки, как:

М - картон мелованный по верхнему слою из беленой целлюлозы;- картон мелованный по небеленой основе;

НМ - картон немелованный с покровным слоем из беленой целлюлозы;

А - картон с верхним слоем из беленой целлюлозы;

Б - картон с верхним слоем из небеленой целлюлозы;

В - картон с ненормируемым составом по волокну;

Г - картон из полуфабрикатов и прочих полуфабрикатов

Области применения:

Картон с гофром А обладает большой упругостью и применяется при изготовлении ящиков для упаковки мягкой и хрупкой продукции (стеклянные изделия). Используется также для различного рода вкладышей.

Картон с гофром В применяется для изготовления тары для упаковки продукции, не требующей высоких амортизационных показателей (например, кондитерские изделия, бытовая химия и др.)

Гофрированный картон с волной С обладает всеми достоинствами гофр А и В. Является универсальным для изготовления ящиков широкого потребления.

Гофрированный картон с волной Е применяется чаще всего для упаковки небольших товаров с необходимостью в дополнительной защите (телефонные аппараты, флаконы для лекарств, духов и пр.).

В последнее время для индивидуальной упаковки с качественной многоцветной печатью применяется гофрокартон с волной F (413-415 волна 1 пог. м, h-0,75 мм, t -2,4 мм) и G (553-555 волн на 1 пог. м, h -0,55 мм, t-1,8 мм).

Для изготовления крупных картонных ящиков (контейнеров) емкостью свыше1 м для одного гофрированного слоя применяется гофр К с высотой7 мм.

В зарубежной литературе приводятся данные о других видах гофр с высотой 7,5; 9,5; 10; 12,1; 12,7; 25 и27,5 мм, имеющих специальное ограниченное применение. [2].

Упаковочные картоны, как и следует из их названия, предназначены для упаковки различного вида продукции. Сфера применения этих картонов весьма разнообразна: упаковка для продуктов питания, фармацевтики, парфюмерно-косметических товаров, стиральных порошков, разнообразных детских игр и учебных пособий - и это далеко не полный список видов изготавливаемой продукции из упаковочного картона. В большинстве случаев для упаковки используются картоны с многослойной структурой, что увеличивает толщину и жесткость материала. Сырьем для них служат, как правило, беленая и небеленая целлюлоза, древесная масса, макулатура. Общее правило, определяющее последовательность слоев таково: качество сырья улучшается сверху до вкладыша и ухудшается от вкладыша вниз. [1].

На сегодняшний день макулатурный картон - основной упаковочный материал нашей страны, из которого создается 40 процентов всех упаковок. Макулатурный картон - это многослойный плотный материал, изготавливаемый путем прессования макулатуры, прошедшей предварительную переработку, в результате которой образовалась волокнистая масса. Толщина макулатурного картона составляет 0,3-5 миллиметров. Как можно понимать, от обычной бумаги картон отличается не только толщиной, но и плотностью.

Макулатурный картон востребован в самых разных отраслях, что является следствием его относительной дешевизны. Картон используется для упаковки самых различных предметов. Кроме того, макулатурный картон подходит для вторичной переработки, вследствие чего его стоимость практически не меняется. Спрос на данный материал с каждым годом становится все больше, что объясняется постепенным ужесточением экологических правил, стандартов и норм, а также стремительным уменьшением мировых запасов целлюлозы и древесины.

Если говорить о макулатурном картоне, который используется в качестве упаковочного материала, то современные производственные технологии позволяют его делать более прочным, жестким и влагостойким. Как правило, макулатурный картон состоит из трех слоев, средний из которых самый дешевый, а верхний и нижний - более дорогие, прошедшие процесс мелования. Это и позволяет добиться необходимых защитных качеств, без существенного повышения стоимости упаковки. Кроме того, мелованный макулатурный картон подходит для печати, имеет интенсивное восприятие краски и показывает хороший глянец при лакировании. Это означает, что такой картон можно использовать в декоративных целях. [3].

1.1.1 Меловальная суспензия

Меловальная суспензия состоит из следующих компонентов:

пигмента;

клеящего вещества, коллоидально-водорастворимого;

воды;

различных добавок.

Чаще всего при меловании используется карбонат кальция и каолин; другой весьма ценный пигмент - белый сатинит; его получают путем реакции известкового молока с раствором сульфата алюминия. Кроме упомянутых пигментов, используются также и другие неорганические пигменты: титановые белила, сульфат бария и т.д., почти всегда в смеси с карбонатом кальция. В течение долгих лет карбонат кальция утвердился, как самый важный для мелования пигмент, так как он отличается высокой белизной, недорог и позволяет получить матовую мелованную бумагу с высокой степенью гладкости. Клеящие вещества состоят из водорастворимых коллоидов. Традиционным клеящим веществом для мелования является казеин в щелочном растворе. Впрочем, самые широко применяющиеся в настоящее время коллоиды - это модифицированные крахмалы, то есть крахмалы, которые после определенной обработки (окисления, гидролиза, ферментной обработки и т. д.) стали водорастворимыми. В последние годы казеин постепенно заменился синтетическими клеящими веществами, в особенности поливиниловым спиртом (полимером, растворимым в воде).

Рецептуру меловальной суспензии устанавливают в зависимости от способа печати, для которого предназначена бумага, то есть для высокой, офсетной или глубокой печати, поскольку для каждого из этих способов требуется бумага с особыми поверхностными свойствами.

Главным пигментом является пигмент, занимающий 70-90 %массы покрытия. Многообразие требуемых свойств покрытий трудно обеспечить, используя один пигмент, поэтому в рецептуре используют смесь пигментов. Например, для увеличения белизны и впитывающей способности покрытия к основному пигменту-каолину добавляют мел. Для повышения непрозрачности - двуокись Ti, для увеличения лоска, белизны и печатно-технических свойств - сатинвейс.

Вторым основным компонентом, составляющим от 5-25 %массы покрытия, является связующие. Основным связующим являются латексы, к которым с целью улучшения водоудержания и реологических свойств жидких составов, а также увеличения прочности печатно-технических свойств покрытий добавляются различные количества водорастворимых связующих - казеина, ПВС, Na-КМЦ и др.

Небольшим по объему, но обязательным компонентом является диспергированный пигмент, обеспечивающий устойчивость пигмента к флокуляции. В дополнение к указанным компонентам вводят смачиватели, регуляторы текучести, пластифицирующие покрытия, влагопрочные добавки, красители, пеногасители и антисептики (для получения качественного покрытия). [4].

1.1.2 Покрытие

При создании концепции упаковки нельзя сбрасывать со счетов и ее защитные функции, поскольку от правильного выбора барьерных свойств материала зависит не только внешний вид упаковки (например, отсутствие жирных пятен), но и срок хранения продукта и величина потерь на этапе его транспортировки.

Специальные способы обработки поверхности картона повышают степень газо-, паро-, водо- и жиронепроницаемости упаковки, что создает практически неограниченные возможности по видам упаковываемых продуктов. Так, для упаковки продуктов глубокой заморозки, для прямого розлива мороженого, а также для жиросодержащих продуктов (например, рыбы горячего копчения) используются различные полиэтиленовые покрытия и специальные эмульсии из поливинилиденхлорида (ПВДХ).

С целью повышения стойкости к воздействию влаги и жира может производиться специальная обработка картона: покрытие слоев лицевой или обратной стороны полиэтиленом или полимерной эмульсией, различными латексными и микровосковыми покрытиями, пропитка жироотталкивающим фторосодержащим составом, повышенная проклейка оборота. Применяют также обработку расплавом полиэтилена и парафина, солями трифторуксусной кислоты и др.

Для обеспечения высоких барьерных свойств иногда используют комбинированные материалы с алюминиевой фольгой, металлизированными и другими типами пленок. Бактерицидная, или асептическая, бумага, пропитанная веществами, противостоящими развитию плесени и микроорганизмов, применяется для упаковки изделий и продуктов, нуждающихся в предохранении от микроорганизмов, в частности в фармацевтике. Для медикаментов также используется пропитка с раствором парафина.

Иногда дополнительно применяется растительный пергамент, который подходит для упаковки жирных и глубокозамороженных пищевых продуктов, а также для перевязочных материалов и изделий медицинской промышленности, в том числе там, где требуется стерилизация.

Для упаковки липких продуктов картон обрабатывается препятствующими склеиванию веществами, приобретая антиадгезионные свойства. Существует даже специальная противокоррозионная бумага, на которую нанесено влагостойкое покрытие, защищающее металл от коррозии. Такое разнообразие специальных способов обработки позволяет сокращать расходы на дополнительные виды защиты продукции. [5].

Устойчивость картона к влаге измеряется количеством воды, которое впитывается 1 м2 оборота в течение определенного времени. Для картонов без специального покрытия типичное значение составляет от 30 до 60 г/м2. Измерения проводятся по методу Кобба. Время измерения составляет - 60 секунд.

Устойчивость материалов к жиру измеряют по методу3 МКИТ, который состоит в следующем: приготавливают тестовые растворы с различной проникающей способностью. На оборотную сторону картона помещают капли раствора и через 15 с, стерев раствор, фиксируют, произошло ли потемнение. Значением жиростойкости считают максимальный номер раствора, при котором пятна нет (чем больше порядковый номер раствора, тем выше его проникающая способность).

Для сравнения: дистиллированная вода имеет поверхностное натяжение примерно 70, водопроводная - 50 дин/см. [6].

К упаковочному картону предъявляются следующие требования:

хорошее соединение слоев между собой;

хорошее соединение мелованного покрытия с картоном;

плоское лежание в стопе;

относительная влажность не должна выходить за пределы разрешенных допусков;

способность к лакированию даже небольшим количеством лака;

хорошее закрепление красок.

Приведу примеры некоторых марок картона разных классов, часто используемых в упаковке.

Итак, по классам:

• Макулатурный картон: Multiboard Offset - многофункциональный упаковочный картон для производства основных видов упаковки. Отличается хорошими техническими характеристиками в комбинации с низкой ценой. Пригоден для любых видов печати, включая многокрасочную офсетную. Допускаются любые виды ламинирования, высечки и т.д. Возможна печать на оборотной стороне. Используется для упаковки сухих и замороженных продуктов, одежды, стиральных порошков, электротоваров, подарков. Multiboard Kraft - макулатурный картон с крафт-оборотом - специально разработан для упаковки таких товаров, как инструменты, запчасти, игрушки, бытовые приборы, и для групповой упаковки. Благодаря своей прочности этот картон идеально подходит для производства упаковки с клапанами и крышками.

• FBB, или картон для складывающихся коробок: Strompack и Stromcard - марки картона для массовой упаковки. Имеют двухкратное меловое покрытие лицевой стороны, оборот Strompack - из беленой целлюлозы, Stromcard - легкомелованный. Strompack рекомендован для пищевой упаковки, так как имеет оборот без покрытия. Основное применение: коробки для чая, кофе, конфет и других кондитерских изделий.

• Картон с содержанием макулатуры: Sylvatech и Sylvacycle - практически идентичен по структуре с FBB. Отличие состоит в том, что кроме термомеханической древмассы содержит в среднем слое до 25% вторичных волокон. Области применения те же, что и у картонов FBB.

• Картон с барьерными свойствами: Multiboard Barrier - композитный материал на основе картона Multiboard с полимерным покрытием. Используется для любых видов упаковки, где требуется защита содержимого от внешних воздействий, а также для предотвращения проникновения влаги или жира на внешнюю сторону упаковки. TECTA - картон с дисперсионным покрытием для производства упаковки, требующей водо-, паро-, жиро- и термопрочных свойств. Основа картона - FBB или SBS. Основные особенности TECTA:

§  дисперсионное покрытие на водной основе не содержит соединений хлора, фтора и тяжелых металлов, а также смол;

§  состав покрытия одобрен BgVV для прямого контакта с пищевыми продуктами;

§  изделия из картона TECTA могут скрепляться клеем, термоклеем или механически;

§  обладает избирательной способностью удерживать или высвобождать влагу и тепло;

§  поддается 100% переработке.

В зависимости от используемого картона-основы и свойств TECTA делится на три вида: TECTABase, TECTAOven и TECTAVapor. TECTAOven пригоден для использования в микроволновой или конвекционной печи, что позволяет использовать этот картон для упаковки выпечки, замороженных продуктов, готовых к употреблению и других продуктов, требующих разогревания. TECTABase имеет то же покрытие, что и TECTAOven, но в его основе лежит FBB картон, который не рекомендуется для использования в конвекционных печах из-за возможного выделения запаха при нагревании. Поэтому он рекомендуется для упаковки жирных продуктов. TECTAVapor в дополнение к жиро- и влагостойкости обладает также прекрасной паростойкостью, что особенно важно для продуктов длительного хранения. Сухие продукты в такой упаковке надежно защищены от внешней влаги, а замороженные - застрахованы от высыхания.

• Simcote (M-real, Финляндия) - упаковочный картон из первичных волокон с двухслойным мелованием и беленым оборотом. Обладает повышенной влагопрочностью. Применяется для высококачественной упаковки с многокрасочным изображением. Этот материал прекрасно подходит для упаковки чая, кофе, шоколада, печенья, ликероводочной продукции, парфюмерно-косметических изделий. Картон Tambrite (StoraEnso) - материал того же уровня.

• Chibo kraft GC2 (CMPC, Чили) - картон из первичных волокон с полным покрытием одностороннего двухслойного мелования и светло-коричневым оборотом из крафт-целлюлозы. Высокие барьерные свойства крафт-целлюлозы позволяют использовать этот картон для изготовления упаковки под влагосодержащие и замороженные продукты.

• Boxer duplex GD1 (De Eendracht Karton, Голландия) - макулатурный картон с полным покрытием одностороннего двухслойного мелования. Имеет российский гигиенический сертификат на упаковку продуктов питания, фармацевтических и детских товаров. Значительно жестче и пухлее большинства макулатурных картонов. Высокая жесткость позволяет использовать меньшие плотности, экономя на весе картона 15-20%. Может применяться для производства групповой и крупноразмерной упаковки в качестве альтернативы микрогофрокартону. Возможно изготовление влагостойких картонов с дополнительной проклейкой для упаковки влагосодержащих и замороженных продуктов.

• Uniboard S (Weig, Германия) - макулатурный картон с двухслойным мелованием. Этот высококачественный продукт приближается по качеству к материалу из первичного волокна. Высокая степень белизны лицевой поверхности (78-80%) обеспечивается защитным слоем светлой отборной макулатуры массы между верхним слоем первичных волокон и нижним слоем отборного переработанного вторичного сырья. Используется для изготовления упаковки промышленных товаров, а также сухих нежирных пищевых продуктов.

Чтобы не быть голословной, проиллюстрирую строение и свойства картонов на нескольких конкретных примерах.duplex GD1 (De Eendracht Karton, Голландия) - макулатурный картон с полным покрытием одностороннего двухслойного мелования (рис. 2). Имеет российский гигиенический сертификат на упаковку продуктов питания, фармацевтических и детских товаров. Значительно жестче и пухлее большинства макулатурных картонов. Высокая жесткость позволяет использовать меньшие плотности, экономя на весе картона 15-20%. Может использоваться для производства групповой и крупноразмерной упаковки в качестве альтернативы микрогофрокартону. Возможно изготовление влагостойких картонов с дополнительной проклейкой для упаковки влагосодержащих и замороженных продуктов. [7].

Рис. 2. Структура картона Boxer duplex GD1:

, 2 - мелование;

- беленая целлюлоза;

- целлюлоза+древмасса+макулатура;

- макулатура;

- целлюлоза+макулатура

triplex GT1 (De Eendracht Karton, Голландия) - макулатурный картон с полным покрытием одностороннего двухслойного мелования и оборотом из беленой целлюлозы (рис. 3). Имеет российский гигиенический сертификат на упаковку продуктов питания, фармацевтических и детских товаров. Экономически выгодная альтернатива чистоцеллюлозным картонам при производстве высококачественной упаковки. Может использоваться для производства групповой и крупноразмерной упаковки в качестве альтернативы микрогофрокартону. Возможно изготовление влагостойких картонов с дополнительной проклейкой для упаковки влагосодержащих и замороженных продуктов.

Рис. 3. Структура картона Boxer triplex GT1:

, 2 - мелование;

- беленая целлюлоза;

- целлюлоза+древмасса+макулатура;

- макулатура;

- беленая целлюлоза

kraft GC2 (CMPC, Чили) - картон из первичных волокон с полным покрытием одностороннего двухслойного мелования и светло-коричневым оборотом из крафт-целлюлозы (рис. 4). Высокие барьерные свойства крафт-целлюлозы позволяют использовать этот картон для изготовления упаковки под влагосодержащие и замороженные продукты.

Рис. 4. Структура картона Сhibo white GC2:

, 2 - мелование;

- беленая целлюлоза;

- древмасса+отходы производства;

- древмасса+целлюлоза;

- беленая целлюлоза [8].

Покрытие оборотной стороны КМЦ.

Латексы - это коллоидно-дисперсные системы, состоящие из частиц сополимеров или полимеров, равномерно распределенных в жидкой фазе в воде при помощи ПАВ.

Основные свойства латексов:

Концентрация (содержание твердого вещества) - 50±5%

Вязкость, мПа - 500-1000

Плотность, кг/дм3 - 1

Соотношение мономеров - от 0 до 100

Тст, ºС - от -25 до 50

Размер частиц, нм - 50-300

рН - 4,5-8

Срок хранения - до нескольких месяцев.

Используются синтетические и искусственные латексы.

Синтетические латексы получаются методом эмульсионной полимеризации мономеров.

Искусственные латексы - путем растворения готовых полимеров или сополимеров в органических растворителях с последующим диспергированием этих растворов в жидкой фазе в воде при помощи ПАВ.

В качестве связующих, в основном, используют синтетический латекс.

Латексы используются:

·              в кожевенной и обувной промышленности для наполнения и отделки искусственных и натуральных кож;

·              при изготовлении влагостойких обоев;

·              при изготовлении водоэмульсионных красок;

·              при изготовлении формостабильных ковровых покрытий из нетканых материалов и в других областях.

В кожевенной промышленности:

Как покрывные отделочные композиции для широкого ассортимента натуральных и искусственных кож, которые технологичны при их использовании и позволяют получать кожи с показателями покрытий, соответствующим предъявляемым требованиям кожевенного и обувного производства. Это позволяет создать экологически чистый технологический процесс нанесения отделочного покрытия на кожу и тем самым решить одну из важнейших проблем экологической безопасности кожевенной промышленности.

В обойной промышленности:

Как основной пленкообразователь при изготовлении влагостойких обоев и при создании перламутрового блеска.

В текстильной промышленности:

Для пропитки тканых и нетканых материалов, использующихся при изготовлении ковровых изделий.

В автомобильной промышленности:

В качестве связующего при изготовлении прокладок.

При производстве водоэмульсионных красок (как основной пленкообразователь), в качестве связующего для герметиков, клеев и мастик.

В дорожном строительстве:

Разработана технология получения катионных латексов (в России не выпускаются), которые применяются для улучшения механических свойств и атмосфероустойчивости катионоактивных битумных эмульсий. Он придает им более надежную адгезию, большую термостабильность и лучшую эластичность, особенно при низких температурах. Катионоактивные битумные эмульсии применяются чаще всего в дорожном строительстве при покрытии поверхностей дорог с использованием шлама и холодноасфальтовых покрытий.

Покрытия на основе акрилатных латексов отличаются повышенной прочностью, атмосферо- и светостойкостью.


Таблица 2. Краткое описание свойств латексов

Показатели

БАК-Р

БАК-2Э

БАК-Н

Внешний вид

жидкость молочно-белого цвета

жидкость молочно-белого цвета

жидкость молочно-белого цвета

Содержание сухого остатка, % масс, не менее

38,0

38,0

38,0

рН, ед. (по требованию заказчика)

7-8

7-8

7-8

Тип дисперсии  (эмульгатор- алкилсульфонат натрия)

анионная

анионная

анионная

Размер латексных частиц, Å

99-1200

900-1300

900-1300

Степень адсорбционной насыщенности, %

40-50

40-50

40-50

Разбавляемость водой

хорошая

хорошая

хорошая

Температура пленкообразования, ºС

~20

~15

0

Пластификаторы и дополнительные стабилизаторы

отсутствуют

отсутствуют

отсутствуют

Свойства пленок: -внешний вид Механическая прочность: -сопротивление разрыву, МПа -относительное удлинение, % -водопоглощение,% -светостойкость

светлая прозрачная (без отлипа) > 10 400-500 <10 хорошая

светлая прозрачная (без отлипа) 8-10 800-1000 <10 хорошая

светлая прозрачная (постоянная липкость) 3-5 2000-3000 10-12 хорошая


·          рН регулируется в диапазоне от 3 до 9

·              содержание остаточных мономеров - менее 0,1%

·              вязкость регулируется в широких пределах ( минимальная вязкость по воронке ВЗ-4 - 12 сек)

·              латексные частицы имеют контролируемую степень сшивки

·              индекс набухания в толуоле варьируется в пределах от 200 до 10. [9].

1.2    Используемый способ печати

Для изготовления красочной упаковки, как правило, используют мелованные (покрытые) картоны. Качество покрытия лицевой стороны играет важнейшую роль для полноцветной печати, в особенности, если предполагается лакирование или тиснение. В качестве показателей качества покрытия приводятся только белизна, глянец и гладкость поверхности. В остальном можно ориентироваться на общее описание вроде: “двухслойное шаберное мелование плотностью 18 г/м2”, на внешний вид, либо на отзывы коллег. Для того, чтобы сориентироваться, скажу, что плотность полного (двухслойного) мелования составляет порядка 20 г/м2, а легкого - от 4 до 10 г/м2).

Флексографская печать или флексография - разновидность высокой печати на материалах, с эластичных печатных форм маловязкими быстрозакрепляющимися красками с летучими растворителями. Преимущество данного метода в отсутствии времени на сушку материалов, что увеличивает производительность, а в конечном итоге стоимость печати (недостаток - дороговизна изготовления флексоформы по сравнению трафаретом под шелкографию).

Шелкотрафаретная печать (шелкография) - это передача изображения, с использованием печатной формы, представляющей собой сетку (трафарет), сквозь ячейки которой с помощью ракеля продавливается печатная краска.

Трафареты, изготавливаются после "цветоделения" исходного изображения. Процесс цветоделения заключается в разложении изображения на составляющие цвета. Впоследствии для каждого отдельно взятого цвета, который наносится на изделие, изготавливается свой собственный трафарет.

УФ технология печати представляет собой уникальную печать на твердых материалах (уф печать широкоформатная): на стекле, пластике, картоне и других носителях. УФ технология получила свое название благодаря использованию лучистой энергии источников света ультрафиолетового диапазона длиной волны от 200 до 450 Нм. Принцип УФ печати основан на том, что при воздействии УФ излучения на специальные чернила, они полимеризуются и переходят из жидкого состояние в твердое. Чернила становя тся инертными и могут быть залиты различными финишными полимерами, лаками и т.д. Изображение получается яркое, насыщенное и экологически безопасное, дающее просто сказочный эффект по выразительности.

Офсетная печать на картоне (англ. off-set) - способ печатания, при котором краска с печатной формы передаётся под давлением на промежуточную эластичную поверхность специального резинового полотна (цилиндра), а с неё на картон. Для каждого из основных составных цветов используют отдельную форму (обычно их четыре), соответственно каждый цвет печатается на отдельной секции машины. Офсетная печать - классический и наиболее привычный способ полноцветной печати. Продукция, изготовленная офсетным способом, отличается высочайшим качеством при относительно невысокой стоимости. Самая сильная сторона офсетной печати - это печать многотиражных полноцветных изображений. Чем больше тираж, тем меньше стоимость оттиска.

Основные преимущества офсетной печати:

• Высокая экономичность при печати больших и средних тиражей;

• Достижение значительной скорости печати

• Стандартизированность и автоматизированность производственного процесса;

• Возможность качественно печатать на бумаге с самыми разными поверхностными структурами и любой плотностью.

.3      Схема материала:

Разработка ЦКМ из двухслойного макулатурного картона с меловальным покрытием одной стороны и латексным покрытием другой.

 

Верхний слой: беленая целлюлоза

Средний слой: древесная масса + макулатура

Нижний слой: небеленая целлюлоза + макулатуры


Меловальное покрытие-10 %

Беленая целлюлоза-20%

Слой из древесной массы и  макулатуры-35%

Слой из небеленой целлюлозы и смешанной макулатуры-30%

Слой латексного покрытия-5%


Область применения:

предназначен для упаковки жиронесодержащих, пищевых продуктов, чая, семян, лекарственных трав, сухих лекарственных форм, одежды, электротоваров, парфюмерии, косметики и многих др. Абсолютно пригоден для упаковывания гралулированного стирального порошка в виде картонных коробок.

2. Основные показатели картона

картон мелованый макулатура суспензия

Свойства картона оценивают рядом общих и специальных технических показателей. К числу общих технических показателей относятся: масса 1 м2, толщина, влажность и др. Специальных техническими показателями являются: впитывающая способность, электроизоляционные свойства, деформация при увлажнении и высушивании и др. Требуемые для каждого вида картона свойства обеспечиваются выбором соответствующих полуфабрикатов, их обработкой и введением в состав картона проклеивающих, связывающих, наполняющих, красящих веществ, наклеиванием на поверхность картона полимерных плёнок, металлической фольги и др.

К рассмотрению: масса 1 м2, толщина, влажность, сопротивление разрыву, удлинение при растяжении, сопротивление раздиранию, сопротивление продавливанию, жесткость, сопротивление сжатию, стойкость к перегибу и сгибаемость, прочность на расслаивание и межволоконные силы связи, плоскостность и стабильность размеров, воздухопроницаемость, впитываемость воды при одностороннем смачивании, клеящая способность, адгезия и гермитизация, глянец, непрозрачность.

Масса 1м2

Количество твердых веществ волокна, наполнителя в картоне оценивается массой 1м2. В лабораторных условиях этот параметр определяют взвешиванием точно вырезанного куска материала, а результат выражают по-разному, преимущественно в г/м2.

Для данного вида картона большинство прочностных характеристик с увеличением массы единицы площади возрастают. Масса 1м2 важна и в коммерческом отношении, так как для конкретного картона чем больше масса 1 м2, тем меньшее количество упаковок можно получить из данной массы упаковочного материала. Чем выше масса единицы площади, тем больше волокна приходится на единицу площади, а большее количество волокна требует удаления большего количества воды и приводит к изменению производительности картоноделательной машины.

Толщина

Толщину листа измеряют в микронах (мкн, 0,001 мм). Картон характеризуется волокнистой сжимаемой структурой, в связи с чем толщину измеряют толщиномером - микрометром, позволяющим прикладывать к заданной площади фиксированную нагрузку. У определенных типов картона с увеличением массы единицы площади толщина возрастает и, следовательно, для данного типа материала с ростом толщины увеличиваютя прочностные свойства.

Влажность

Содержание влаги в процентах измеряют в образце, предварительно высушенном до постоянной массы. С изменением содержания влаги изменяются многие прочностные свойства материала.

В картоне волокна целлюлозы при высокой ОВ сжимаются, теряя влагу, причем в поперечном направлении размеры волокон при набухании и сжатии меняются больше, чем в продольном. Так как больше волокон ориентируются в направлении движения картона через картоноделательную машину, любое изменение поперечного размера волокон приводит к нарастанию изменений в поперечном направлении. Именно поэтому стабильность размеров в поперечном направлении важнее, чем в продольном. Содержание влаги в любом изделии из картона стремится прийти в равновесие с ОВ окружающей среды. Это свойство называют гигроскопичностью.

Сопротивление разрыву

Сопротивление разрыву - это усилие, требуемое для разрыва полоски материала. До определенного предела материал демонстрирует упругие и эластичные свойства. В упругой области деформация, вызванная приложенной силой, пропорциональна этой силе.

Картон демонстрирует упругие свойства до определенного предела.

Это означает, что если действие силы прекращается, образец восстанавливает свою первоначальную форму, однако выше предела упругости эта зависимость больше не действует, так как материал постепенно деформируется, вплоть до его разрыва. Технические требования основаны на методах испытаний с фиксированной шириной полоски материала и скоростью изменения нагрузки. При этом сопротивление разрыву регистрируется как сила на единицу ширины. Сопротивление разрыву в продольном направлении выше, чем в поперечном.

Разрывная длина

Прочность картона на разрыв может выражаться разрывной длиной - условной разрывной величиной, показывающей, при какой длине висящая полоска картона, закрепленная в одной точке, порвется за счет своей собственной массы. Величина сопротивления разрыву в точке разрыва зависит от скорости изменения нагрузки.

Удлинение при растяжении

Разрывное удлинение - это максимальное удлинение полосы материала в испытании на разрыв, являющееся мерой эластичности. Выражается она в процентах как увеличение длины образца между зажимами по сравнению с первоначальной длиной. Удлинение в поперечном направление больше, чем в продольном.

Сопротивление раздиранию

Сопротивление раздиранию - это усилие, необходимое для увеличения разрыва в листе после сделанного в нем надреза.

Сопротивление продавливанию

Для испытания на сопротивление продавливанию образец картона закрепляют над закрытым эластичной мембраной круглым отверстием и подвергают действию возрастающего давления до тех пор, пока образец не разрывается. Высокие значения свидетельствуют о жесткости материала.

Сопротивление сжатию

При рассмотрении сжатия в контексте требований к упаковке имеется в виду действие на упаковку внешних нагрузок при хранении упакованных продуктов, их сбыте и использовании.

Стойкость к перегибу и сгибаемость

При изготовлении пакетовразличной конструкции, саше, картонных коробок и ящиков из гофро- и коробочного картона картон часто складывают. Более тонкие материалы складывают механически на 180 градусов, и полученные складки прокатывают для придания стойкости. Более толстые материалы для изготовления складных и жестких картонных коробок требуют, чтобы в материале для легкого сгибания присутствовала линия рилевки, служащая своеобразным шарниром, позволяющим перегибать картонную заготовку на180 градусов. Нанесение рилевки на картонные заготовки производится рилевочными муфтами с канавками разного профиля. В процессе рилевания на верхней поверхности заготовки картонной коробки образуются канавки, а на оборотной стороне-выпуклости.

При складывании коробки материал подвергается нескольким видам нагрузок. Верхние слои картона наружной стороне получаемой складки расширяются и должны обладать соответствующей прочностью на разрыв и и растяжение. Внутренние слои сжимаются, вызывая местное расслаивание. Расслаивание обратной стороны при продолжении процесса складывания до заданного угла приводит к образованию валика и ведет себя подобно петле. Важно, чтобы это утолщение не разрывалось и не деформировалось, в связи с чем слой картона на обратной стороне также должен обладать большой прочностью.

Измеряют также сопротивление складыванию и сопротивление собранной коробки сжатию, которые можно регулировать путем изменения геометрии рилевки. Функциональные свойства рилевочных линий складываемых и склеиваемых картонных коробок зависят от продолжительности и условий хранения заготовок с клееным швом перед подачей в упаковочную машину. Эта характеристика может быть измерена как «усилие открывания картонной коробки». Условия такого промежуточного хранения (влажность, температура, плотность упаковывания и условия штабелирования) - очень важные факторы, влияющие на эффективность упаковочных операций.

Прочность на расслаивание и межволоконные силы связи

Прочность на расслаивание и величина межволоконной силы связи важны для изделий из многослойного картона и связана с действием расслаивающих сил. Эту величину можно измерить с помощью металлических пластин, прикрепленных к картону двусторонней самоклеющейся лентой по методу TAPPI, или методу Скоттта. Эти методы основаны на определении усилия разрыва двухслойного образца картона методом расслаивания слоев или отрыва. Если прочность на расслаивание и межволоконные силы связи слишком малы, адгезионные связи легко разрушаются и нарушается композиционная устойчивость материала. Если межволоконные силы связи слишком велики, то не произойдет внутреннего расслаивания, необходимого для хорошей биговки.

Плоскостность и стабильность размеров

Плоскостность - важная характеристика листа картона для последующего нанесения печати, изготовления упаковки и фасовочно-упаковочных операций. Необходимая плоскостность материала обеспечивается в процессе производства картона. Для достижения оптимальной эффективности печати, изготовления упаковки и ее последующего использования следует соблюдать определенные производственные требования - использование влагонепроницаемого материала для упаковки, а также достижение температурного равновесия перед упаковыванием и разворачиванием, если картон при хранении подвергаются воздействию высокой или низкой ОВ.

Воздухопроницаемость

Картон без покрытия проницаем для воздуха. Время, которое требуется заданному объему воздуха для прохождения через лист определенной площади, может быть измерено по методу Герлея. Воздухопроницаемость важна, когда материал при перемещении на другую позицию поднимают с помощью вакуумных присосок, что используется в печатных, режущих, биговочных и упаковочных машинах.

Белизна и непрозрачность

Белизна мелованного картона определяется белизной основы, массой и укрывистостью покрытия. Так, при недостаточной белизне основы необходимо повышать массу и укрывистость покрытия. Повышает укрывистость введение в композицию двуокиси титана.

Клеящие вещества оказывают различное влияние на белизну покрытия картона. Крахмал и казеин снижают белизну покрытия, так как их собственная белизна ниже белизны пигментов. Поэтому с повышением содержания клеящего вещества в покрытии белизна его снижается. В то же время полимерные дисперсии повышают белизну покрытия.

Непрозрачность покровного слоя зависит от разности коэффициентов светопреломления и содержания компонентов в покрытии, включая воздух, пигмент и связующее вещество. Повышение связующих в покрытии понижает непрозрачность, из-за замены воздуха связующим.

Влияние основы на свойства картона

Свойства основы в значительной степени определяют такие свойства мелованного картона, как белизна, непрозрачность, прочность на расслаивание, стабильность размеров и др.

Равномерность толщины и влажность основы влияют на качество отделки - гладкость и лоск. Влажность поступающей на меловальную установку основы 20-30 % придает ей эластичность и способствует равномерному нанесению покрытия. Кроме того, качество картона обуславливается такими свойствами как пухлость, жесткость, сжимемость и каркасность, на которые существенное влияние оказывает режим отлива массы, состав по волокну и способ отделки до и после мелования.

Таблица 3. Пример основных показателей макулатурного картона при тестировании в лаборатории Киевкого КБК.


2.1 Компоновочный состав

Таблица 4. Основные показатели моего материала

Масса м2, г/м2

Толщи-на, мм

Разрывная длина, м

Жесткость при изгибе, Н*см

Белизна, %

Влажность, %

309

0,41

4000

0,6

84

9


3. Меловальное покрытие

.1 Сводная таблица и алгоритм расчета показателей меловальной композиции

Таблица 5. Расчет состава меловальной суспензии

Компоненты

Вес ч-ц

Масса абс.  в-ва, кг

Влаж-ность тов. пр, %  

Масса тов. пр-та

Сод-е воды в тов. пр-те

Каолин Двуокись титана Na-КМЦ Акрилатный латекс Coatex Диметилмо-чевина Опт.отбели-ватель Пеногаси-тель

Пигмент Пигмент Сосвязующее Связующее Диспергатор Сшив. агент 

800 200 50 100 50 10 20   30

1000*0,8=800 1000*0,2=200 1000*0,05=50 1000*0,1=100 1000*0,05=50 1000*0,01=10 1000*0,02=20   1000*0,03=30

5 3 10 53 43 100 100   100

800:0,95=842,12 200:0,97=206,19 50:0,90=55,56 100:0,47=212,77 50:0,57=87,72 0 0   0

42,12 6,19 5,56 112,77 37,72 0 0   0

Всего:


1260

1260


1404,36

204,36


Расчет воды:

- 50%

Х - 50% ; Х = 1260 г.

Воды добавить 1260-204,36=1055,64 г

Масса всей суспензии 2315,64 г

3.2    Технологическая схема получения меловальной композиции

Рис. 6 Технологическая схема получения меловальной суспензии.

Пигменты - Каолин, Двуокись титана

Связующее - Латекс акриловый

Сосвязующее - Натрий КарбоксиМетилЦеллюлоза

Диспергатор - Coatex

Сшивающий агент - Диметилмочевина

Оптический отбеливатель

Пеногаситель

4. Узлы нанесения меловальной суспензии

Методов мелования очень много; по-настоящему различаются по своей концепции или по конструктивным особенностям оборудования: щеточный, валиковый, воздушно-щеточный, метод литья прессовый, шаберный и т.д. Некоторые из этих способов могут работать только на малых скоростях, поэтому сейчас они уже изжили себя, как неэкономичные.

Некоторые системы обеспечивают одновременное мелование на обеих сторонах бумажной ленты; другие обеспечивают мелование лишь одной стороны бумаги, вслед за чем, после сушки, проводится аналогичная операция на противоположной стороне. Последние машины называются простыми; те, которые обеспечивают одновременное двустороннее мелование - двойными.

Система сушки также может существенно различаться для двух типов бумаги: с простых машин лист сходит мелованным с одной стороны. Влажное мелованное полотно огибает немелованной стороной сушильный цилиндр, при этом покровный слой должен подсохнуть настолько, чтобы он не прилипал к горячей поверхности следующего сушильного цилиндра, с которым этот слой придет в соприкосновение.

В некоторых случаях выполняют так называемое предмелование (грунтовку), чтобы на поверхности листа образовалась подложка, на которую можно наносить последующий меловой слой.

В некоторых системах есть красильные машины с "множеством валиков", которые выполняют операции по нанесению нескольких слоев. Этот способ позволяет наносить на бумажную основу покрытие большой толщины.

В современных системах лист пропускается через безвойлочные сушильные цилиндры, закрытые между двумя кожухами, где мощные потоки горячего воздуха сушат поверхность; или же можно сделать встроенные устройства с отопительными панелями на инфракрасном излучении.

С введением двойных машин бумага, выходящая со стадии мелования с одновременным двусторонним покрытием, должна пройти через туннель, в котором потоки горячего воздуха приподнимают лист метров на двадцать, пока он частично не обсохнет, после чего он поступает в ряд сушильных цилиндров, нагреваемых паром.

Валиковое мелование

Рис.7. Валиковое меловальное устройство.

 <#"528180.files/image009.gif"> <#"528180.files/image010.gif"> <#"528180.files/image011.gif"> <#"528180.files/image012.gif">

Рис. 11. Схема офсетной печати

Офсетная печать - классический и наиболее привычный способ полноцветной печати. Продукция, изготовленная офсетным способом, отличается высочайшим качеством при относительно невысокой стоимости. Самая сильная сторона офсетной печати - это печать многотиражных полноцветных изображений. Чем больше тираж, тем меньше стоимость оттиска.

Основные преимущества офсетной печати:

• Высокая экономичность при печати больших и средних тиражей;

• Достижение значительной скорости печати

·          Стандартизированность и автоматизированность производственного процесса;

• Возможность качественно печатать на бумаге с самыми разными поверхностными структурами и любой плотностью.

Краски для офсетной печати.

Они представляют собой коллоидные системы, в которых мелкодисперсные пигментные вещества равномерно распределены в связующем веществе.

Пигменты - тонкодисперсные порошки различных цветов не растворяющиеся в воде. По происхождению они разделяются на природные и синтетические. В качестве пигментов могут использоваться как органические вещества, так и минеральные. Однако минеральные пигменты для изготовления офсетных красок не используют. Термин ахроматические говорит о том, что краска может быть либо белого, серого или черного цвета. Цветные краски, по аналогии называют хроматическими.

От свойств связующего зависит поведение краски в процессе печати. Закрепление на запечатываемом материале - это первейший показатель печатных свойств краски. Затем следуют показатели раскатываемости и накатываемости на печатные элементы формы, резинотканевые пластины и бумагу.

В качестве связующей основы могут быть использованы коллоиды или растворы твердых смол в минеральных и растительных маслах. Самые распространенные из них - производные канифоли и ее модификации с фенолформальдегидными и алкидными смолами. В обязательном порядке используются и растительные масла, в качестве одного из компонентов для получения растворов смол.

Закрепление происходит благодаря свойствам входящих в них компонентов впитываться, испаряться с высаживанием твердой фазы и химического пленкообразования.

При контакте краски с печатной формой и бумагой смачивание и прилипание краски обеспечивает масляная основа. Частицы же пигмента в этом процессе участия не принимают, будучи отделены в самой краске адсорбционно-сольватными оболочками.

Офсетные краски должны:

• иметь высокую интенсивность, позволяющую печатать тонким слоем;

• раскатываться и накатываться валиками и переходить на печатную форму, резинотканевую пластину, а затем на бумагу равномерным тонким слоем;

• обеспечивать четкое изображение на оттиске и не расплываться на бумаге;

• иметь липкость, достаточную для переноса краски на оттиск, но не вызывать выщипывания поверхностного слоя бумаги;

• иметь гидрофобные свойства, обеспечивающие минимальное эмульгирование краски с увлажняющим раствором;

• прочно и быстро закрепляться на оттиске.

Качество офсетных красок оценивается по адгезиозионно-когезионным и реологическим свойствам, степени перетира, способности закрепляется на бумаге и стабильности красочной системы.

Увлажняющий раствор является химически агрессивной средой по отношению к печатной краске, бумаге, печатной форме, валикам красочной и накатной системы и цилиндрам печатной конструкции, поэтому все они должны быть устойчивы к воздействию воды, спирта, кислоты и щелочи.

Увлажняющий раствор взаимодействует со связующей основой печатной краски. Связующее удерживает пигмент во взвешенном состоянии во избежание расслаивания краски, не растворяет его и не вступает с ним в химическую реакцию, так как это может привести к изменению цвета и печатных характеристик краски.

Увлажняющий раствор, согласно техническим условиям, представляет собой прозрачный или слабо окрашенный (для цветных красок) раствор и обеспечивает прочное закрепление пигмента. При печати применяются увлажняющие растворы с различной величиной рН, а связующие вещества некоим образом не должны взаимодействовать с ними.

Связующее по составу может сильно отличаться от другого по составу, поэтому закрепление может происходить в результате окислительной полимеризации, впитывания, частичного испарения растворителя и отфильтровывания твердой фазы.

Под термином закрепление печатной краски понимают процесс, когда полученное на бумаге изображение не смазывается и не перетискивается на вышележащие листы.

Основную роль в равномерном распределение краски и её переносе на бумагу зависят от определенного соотношения сил адгезии (прилипание краски) и когезии (мощности внутреннего сцепления). В процессе печати адгезия должна в несколько раз превышать когезию.

Специфика офсетной печати породила сложный состав офсетных красок, что обусловило особые признаки этих красок: тиксотропию, высокую вязкость и липкость - и применение сложных красочных аппаратов, в которых используется до 24 раскатных валиков и цилиндров (из них до четырех накатных). [12].

В настоящее время имеются картоноделательные машины шириной 4-6,5, на которых вырабатывается коробочный картон на скоростях до 400 м/мин.

Существует следующая шкала форматов печатных машин.

Формат печатной машины обозначается по наибольшему измерению листа, что связано с тем, что на большинстве печатных машин лист подается вдоль короткой стороны, т.е. характеристики машины увязываются именно с наибольшим измерением бумаги.

В настоящее время машины 46-го формата и меньших размеров применяются всё реже.

Формат 52 носит название GTO, потому что печатная машина Heidelberg GTO 52 положила начало этому формату печатных машин и впоследствии сделала его стандартом. Этот аппарат является наиболее распространенной листовой офсетной печатной машиной в мире.

Самая крупноформатная из листовых печатных машин в мире - KBA Rapida 205, которая способна печатать на максимальном формате - 1510 × 2050 мм.

Офсетная печатная машина Heidelberg Speedmaster SM 524 наилучшим образом применяется во всем мире как в небольших офсетных типографиях, так и на крупных полиграфических предприятиях. Современное качество даже при частой смене заказов, хороший темп при наладке и печати тиража, надежность проводки листа и простота обслуживания - все это гарантирует офсетная печатная машина Heidelberg Speedmaster SM52 как при больших, так и при малых тиражах.

6. Технологическая схема производства картона из макулатуры

Для производства 1 тонны картона необходимо:

Макулатура, тонн

1,1

Пар, тонн

2

Электричество, кВт

600-800

Вода, куб. м2

15-20

 



Рис. 13. Технологическая схема производства макулатурного картона. [14].

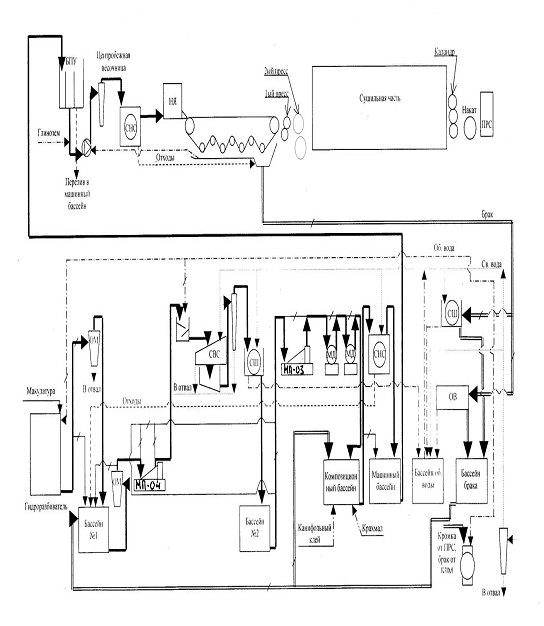
7. Технологическая схема получения ЦКМ

Рис. 14. Технологическая схема получения ЦКМ.

Заключение

После проработки темы получено комплексное представление об изготовлении целлюлозного композиционного материала для изготовления упаковки в виде картонных коробок. Главной составляющей производства, в целом, является проработка каждого этапа производства с учетом всех влияющих критериев. Прежде всего, это обеспечение технологичности каждой стадии производства и его параметров. Начинается это с выбора конструкции. Далее выбор материала и технологический процесс его изготовления. Также рассмотрена технология меловального покрытия внешней стороны материала и латексного покрытия внутренней. И, наконец, офсетная печать на лицевой стороне материала. Всё это было рассмотрено и проанализировано.

Список использованной литературы

1.    Ханлон Дж.Ф., Келси Р.Дж. Форсинио Х.Е. Упаковка и тара. - СПб.: Профессия, 2008.

.      Ефремов Н.Ф. Тара и ее производство. - М.: МГУП, 2001.

3.    А. И. Бондарев, Производство бумаги и картона с покрытием, 1985 г.

4.    Справочник упаковщика. - Хельсинки: Конверта, 1998.

Интернет - источники:

[1]. - Что такое картон, ссылка: <http://www.mpzp.ru/art/92148104>

[2]. - Устройство картона, ссылка: <http://www.drukar.org/article7917.html>

[3]. - Макулатурный картон, ссылка: <http://karton-spb.ru/makulaturnii_karton>

[4]. -Состав суспензии для мелования, ссылка: <http://maxbooks.ru/paper/papir14.htm>

[5]. - Барьерные свойства картона, ссылка: http://www.compuart.ru/Archive/CA/2003/6/2/#04

[6]. - Барьерные свойства картона, ссылка: http://www.baltcell.ru/index.php?id=160

[7]. - Классы картона, ссылка: <http://www.karpovipc.ru/index.php?option=com_content&view=article&id=31&Itemid=34>

[8]. - Cтроение и свойства картона, ссылка: <http://www.calculate.ru/ru/book/upakovochniy_karton/vvedenie/>

[9]. - Латексы, ссылка: http://www.karpovipc.ru/index.php?option=com_content&view=article&id=31&Itemid=34

[10]. -Методы мелования, ссылка: <http://maxbooks.ru/paper/papir15.htm>

[11]. - Шаберные системы, ссылка: <http://www.kart-mash.ru/>

[12]. - Офсетная печать, ссылка: <http://www.bazilprint.ru/services/offset.php>

[13]. - Офсетная печатная машина Heidelberg SM524, ссылка: <http://www.rve.ru/pub/id/510>

[14]. -Технологическая схема производства макулатурного картона, ссылка: <http://www.kart-mash.ru/>

Похожие работы на - Создание целлюлозного композиционного материала с меловальным покрытием из макулатурного двухслойного картона с латексным покрытием оборотной стороны для упаковки в виде коробки гранулированных стиральных порошков

 

Не нашли материал для своей работы?
Поможем написать уникальную работу
Без плагиата!
Без нейросетей!