Разработка технологии синтеза высокообогащенного изотопа B-10 из трифторида бора

  • Вид работы:
    Дипломная (ВКР)
  • Предмет:
    Химия
  • Язык:
    Русский
    ,
    Формат файла:
    MS Word
    108,94 kb
  • Опубликовано:
    2011-12-12
Вы можете узнать стоимость помощи в написании студенческой работы.
Помощь в написании работы, которую точно примут!

Разработка технологии синтеза высокообогащенного изотопа B-10 из трифторида бора

ВВЕДЕНИЕ

Анализ сегодняшнего состояния мирового рынка борсодержащих материалов, сопоставление и обобщение всех вышеперечисленных и других существенных факторов позволяют прогнозировать значительное увеличение спроса на изотопнообогащенные борсодержащие материалы и изделия, при условии снижения себестоимости их производства, гарантии качества и обеспечения требуемых объемов поставок.

Реакторы нового поколения, особенно на быстрых нейтронах, в качестве материала поглощающих стержней органов регулирования СУЗ, используют B-10. Применение материалов, обогащенных по B-10, может быть в следующих установках и устройствах:

стержни системы управления и защиты (СУЗ) реакторов;

нейтронные выгорающие поглотители из ZrB2 и HfB2,

контейнеры для хранения и перевозки отработанного топлива,

различных типов нейтронная защита и др.

В качестве области потенциально широкого использования B-10 все чаще фигурирует медицина: нейтронозахватная (высокоточная) терапия раковых опухолей

В конце 80-х годов, в связи с распадом СССР отечественная атомная отрасль лишилась своего единственного производства: в НИИ Стабильных изотопов, г. Тбилиси, Грузия. Возникшая таким образом с начала 90-х годов импортная зависимость по B-10 и растущая потребность отечественной атомной энергетики в этом высокоэффективном нейтронном поглотителе потребовали принятия срочных мер для воссоздания отечественного производства высокообогащенного В-10.

Природный бор состоит из двух стабильных изотопов - B-10 и B-11. Их содержание в природных соединениях составляет, в среднем, 19,3 % ат. и 80,7 % ат., соответственно. Ядерные свойства B-10 и B-11 сильно различаются. Их сечения захвата тепловых нейтронов различаются более чем в 80 тыс. раз и составляют, соответственно, порядка 4000 барн и < 0,05 барн .

Стабильный изотоп бора давно известен как высокоэффективный нейтронный поглотитель. Он считается одним из наиболее перспективных и в определенном смысле безальтернативный в атомной энергетике

В мировой практике нашли применение два базовых метода обогащения В-10: низкотемпературна я ректификация трифторида бора и метод химического изотопного обмена, так называемый «анизольный процесс». В основу обоих технологических комплексов положены насадочные колонны, использующие разделение природной изотопной смеси этими двумя методами. Однако для обоих методов общим является то обстоятельство, что в узлах обращения потоков В-10 накапливается в жидкой фазе.

Впервые элементарный бор был получен в 1892 г магнийтермическим способом. Однако, получаемый при этом бор был сильно загрязнен примесями: окислами бора и боридом магния, очистка от которых создавала дополнительные определенные проблемы. Первый достаточно химически чистый аморфный бор был получен лишь в 1909 г Вайнтраубом. Для этого был использован способ прямого восстановления бора из хлорида водородом в электрической дуге.

В период 50-60 гг. в США и СССР проводились активные опыты по разработке технологии для восстановления обогащенного В-10.

Примененный сначала метод осаждения аморфного бора-10 на раскаленной нити в результате восстановления трифторида бора в токе водорода впоследствии был признан неэффективным, и оба изотопных центра США и СССР в результате отказались от использования этого метода для промышленного производства аморфного B-10 из трифторида B-10. Последние годы эти работы проводились под руководством И.А. Байрамашвили.

В настоящее время в бывшем НИИИСИ используется метод электрохимического выделения бора из расплавов солей. Точных данных о производстве аморфного B-10 в центрах США и Японии нет, но предположительно они применяют аналогичную технологию.

1. АНАЛИТИЧЕСКИЙ ОБЗОР

.1 Развитие мировой и отечественной атомной энергетики

.1.1 Курс на быструю энергетику

О компании Игл-Пичер (Eagle-Picher Corp.), США.

В 1976 г на базе многолетнего опыта работ по производству свинцовой защиты от радиации создается новое направление: производство обогащенного В-10 для защиты от нейтронов.

С начала 90-х годов до настоящего времени фирма имеет производство В-10 до 2 т/год.

История возникновения и развития В-10-производства в США.

В 40-х годах работы по обогащению В-10 США проводили в закрытом исследовательском центре в пригороде Model City (Буффало, штат Нью-Йорк). К началу 50-х было разработано и запущено обогатительное оборудование с проектной мощностью до 300 кг/год при 90 %-обогащении. Технология оказалась весьма капризной (предположительно низкотемпературная ректификация трифторида бора), постоянно возникали сбои и остановки. При этом время выхода в равновесие составляло несколько недель, и каждый сбой требовал практически запуска с самого начала.

ЕР включилось в тематику В-10 работ несколько раньше, в начале 60-х: Комиссия по атомной энергии США предложила ЕР перевести ранее наработанный В-10 в форму элементарного В-10, т.е. выполнить чисто металлургическую задачу. Тогда для персонала ЕР стало ясно, что коммерческий потенциал В-10 достаточно высок и это в первую очередь атомные электростанции.

В 1972 г ЕР создает собственную «пилотную» установку по обогащению изотопов с производительностью 35 кг/год (90 % по В-10). При этом ЕР использует новую технологию: химический изотопный обмен в системе «трифторид - комплекс с диметиловым эфиром».

Работы на первой установке в Model City продолжалось примерно до 1973 г, когда правительством было принято решение о продаже оборудования фирме ЕР (приватизация). И ЕР начало активно разворачивать работы по обогащению В-10 на новом месте.

В результате в Куапо (Quapaw, OK) появляется производство высокообогащенного В-10 с высоким потенциалом развития. Однако технологические проблемы сохранились и после запуска на новом месте.

В 1974 г, ЕР на базе технологии своей «пилотной» 35-кг-установки начинает создание новой коммерческого производства изотопов бора (по новой технологии). Разработка была закончена в 1975, запущена в середине 1976 г, а первые партии В-10 с новой установки были получены в начале 1977 г. При этом дальнейшее совершенствование технологии и оборудования сочеталось с наращиванием общей производительности.

В результате действующая производительность к концу 70-х стала порядка 2000 кг/год при обогащении 92 %. Однако ЕР постоянно декларирует возможность (легкого наращивания) производительности до 9000 кг/год 96 %-обогащения по В-10.

По оценкам специалистов такой потенциал обеспечивает башня, позволяющая разместить соответствующее число высотных обогатительных колонн. Однако из-за различных проблем пока более 2000 кг/год ЕР никогда не производила. Предполагается, что основная причина это высокая себестоимость производства.

1.1.2 Ситуация с производством В-10 в России

Краткая справка о бывшем НИИСИ (г. Тбилиси, Грузия)

Работы по разделению изотопов в СССР исторически были начаты в Сухуми в 1946 г.

Ядро специалистов по технологическому направлению тогда составили немецкие ученые: Ардене, Г. Герц (племянник Нобелевского лауреата), Барвих, Зюльке, Мюлленфорд и др. Из советских специалистов первыми были: Мигулин, Исаев, И. Гвердцители, Гагуа, Ю.Николаев и др.

С 1950 г Сухумский центр из всей группы изотопов тяжелых, средних и легких масс стал специализироваться только на технологиях получения легких изотопов. Причем в качестве базовых были приняты следующие технологии:

ректификация (низкотемпературная и высокотемпературная),

химический изотопный обмен (различные системы),

массдиффузия.

В результате такой концентрации внимания на легкой группе к началу 60-х годов в Сухуми были созданы первые прототипы обогатительных установок для основных легких изотопов (кроме тяжелой воды, т.к. работы по D2О велись на Украине). Это были первые опытно-промышленные установки СССР по производству легких изотопов.

В 1962 г по инициативе «грузинских товарищей» и лидера группы И.Гвердцители руководством Минсредмаша (Правительства) было принято решение о переносе всех работ по обогащению из Сухуми в Тбилиси. Там на территории 4,00 га было начато строительство Тбилисского филиала Сухумского ФТИ. В самом Сухумском ФТИ остались только работы по твердому телу, плазме, прямому преобразованию энергии и т.п.

К 1964 г была завершена первая очередь строительства в Тбилиси. И были созданы основы н/т базы разделения и первые установки: «Ингури» - по обогащению В-10 (н/т-ректификация трифторида).

Для обогащения по В-10 в НИИСИ с 60-х годов функционировала одна колонна н/т-ректификации трифторида бора (под давлением 4 атм) «Ингури»: диаметр 57 мм, высота насадочной части 31,7 м (22,3 м концентрирующая часть), сетчатая насадка в виде колпачка Каминского из нержавеющей стали. Колонна обеспечивала 35 кг/год В-10 85 %-обогащения.

В конце 60-х Г.М.Панченков (группа МГУ) предложил т.н. «анизольный процесс» и после серии лабораторных экспериментов сделал попытку запустить пилотную установку, известную как «колонна в мусоропроводе высотного здания МГУ». Затем эксперименты с анизольными колоннами были перенесены в НИИСИ.

В итоге в бывшем НИИСИ была создана установка, которая до настоящего времени существуют и эксплуатируется.

С осени 2007 года контакты нескольких российских групп на предмет закупок В-10 вызвали оптимизм в поставках В-10 в Россию. Однако нестабильность в самой Грузии в любом случае не позволяет надеяться на этого поставщика.

Отечественные реакторы ВВЭР нового поколения пока не требуют применения обогащенного В-10 в ОР СУЗ. Однако уже рассматриваются варианты применения до 70 % обогащенного В-10 для ОР СУЗ ВВЭР-М. Также рассматривается вопрос о применении обогащенной по В-10 борной кислоты для введения водно-химического режима первого контура для ВВЭР нового поколения. Предварительные оценки, проведенных ОАО “Атомэнергопроект” показывают, что наиболее эффективным способом повышения эффективности работы ВВЭР (за рубежом аналог PWR) нового поколения, возможно, потребуют применения обогащенной по В-10 (до 42 %) борной кислоты для системы «борного регулирования»

Вследствие этого, было принято решение о воссоздании производства В-10 на территории России [1].

1.1.3 Роль В-10 в быстрой энергетике

В реакторостроении В-10 используется в основном как материал поглотительных стержней органов регулирования (ОР), контролирующих нейтронные потоки в реакторе. Необходимо отметить большую величину сечения захвата нейтронов и относительно слабую ее зависимость от энергии в широком спектре. Это обстоятельство и способность выдерживать высокие температуры делают В-10 практически безальтернативным при его использовании в стержнях ОР СУЗ реакторов БН [1].

Определенный интерес для реакторостроения представляет В-10 в качестве составной части материалов биологической защиты, поскольку позволяет при их малом удельном весе обеспечить высокоэффективную (превосходящую в сотни раз бетон) нейтронную защиту. Это обстоятельство имеет значение для транспортных реакторных установок.

Задача использования В-10 возникает в связи с перспективой широкого использования в ядерной энергетике, так называемого МОХ-топлива, изготавливаемого в рамках конверсионных программ из оружейного плутония. Использование такого топлива на основе окиси-закиси урана характеризуется более жестким энергетическим спектром нейтронов в активной зоне реактора. При фиксированных размерах действующих реакторов требуется более эффективное управление нейтронными потоками, что может быть достигнуто только применением обогащенного В-10 в стержнях ОР. С учетом принятия в ряде стран (в США, Германии, Франции, Японии) национальных программ по переводу ядерных реакторов на МОХ-топливо перспективность производства В-10 становится еще более очевидной.

1.2 Методы обогащения B-10

.2.1 Метод ректификации BF3

Этот метод был еще в начале 60-х годов достаточно обстоятельно исследован в СССР и Великобритании. Однако в начале 70-х метод был признан неперспективным по причине чрезвычайно малого коэффициента разделения 1,007 и относительно высокого потребления жидкого азота.

1.2.2 Метод химобменной ректификации комплекса BF3 с диметиловым и диэтиловым эфиром

С конца 50-х начала 60-х годов в США, СССР, Франции производство В-10 развивалось на основе данного метода. Если в СССР использовался диметиловый эфир, то во Франции - этиловый. Дальнейшие работы хотя и показали некоторые преимущества метода, но все равно были признаны как нецелесообразные к масштабному применению.

1.2.3 Метод разделения изотопов бора противоточным химическим изотопным обменом между BF3 в газе с его полностью диссоциирующим при нагреве комплексом в жидкости

В качестве комплексообразователя для такого процесса в СССР был выбран анизол (C6H5(OCH3)). Метод характеризуется большим коэффициентом разделения 1,03. Достаточно сложный технологический процесс, требующий соответствующей аппаратурной реализации.

На сегодняшний день это т.н. “анизольный процесс” является технология противоточного химического изотопного обмена между BF3 в газовой фазе и его комплексным соединением с органическим комплексообразователем в жидкости - анизолом:

F3(газ) + С6Н5ОСН3·B11F3 (ж) = B11F3 (газ) + С6Н5ОСН3·B10F3(ж)(1)

С учетом различных факторов, а также того обстоятельства, что анизольный процесс, в любом случае, требует организации очистки сырьевого трифторида бора методом низкотемпературной ректификации, специалистами ФГУП «НПО «Радиевый институт им. В.Г. Хлопина» г. Санкт-Петербурга было принято решение начать воссоздание утраченной ранее технологии с этапа разработки современной версии низкотемпературной ректификации трифторида бора. На втором этапе предполагается перейти к разработке “анизольного процесса”.

Очевидно что такая стратегия позволит минимизировать некоторые технологические риски и кадровые риски, уменьшить временные и капитальные затраты для получения первых партий товарной продукции и позволит скорейшим образом обеспечить нужды российской “быстрой” атомной энергетики: БН-600 и БН-800.

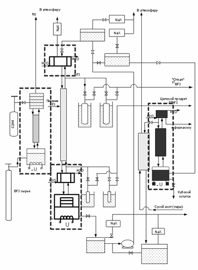
Схема анизольного процесса представлена на рисунке 1.

Рисунок 1 - Принципиальная схема опытной установки с процессом «анизольным» обогащения В-10

Схема анизольного процесса предполагает ступень очистки BF3 методом н/температурной ректификации, т.е. н/т ректификация является частью «анизольного» процесса.

Таким образом, на первых этапах работ по воссозданию производства В-10 специалистами ФГУП «НПО «Радиевый институт им. В.Г. Хлопина» г. Санкт-Петербурга планируется использование метода низкотемпературной ректификации, который позволит снизить технологические риски, уменьшить временные и капитальные затраты для получения первых партий продукции.

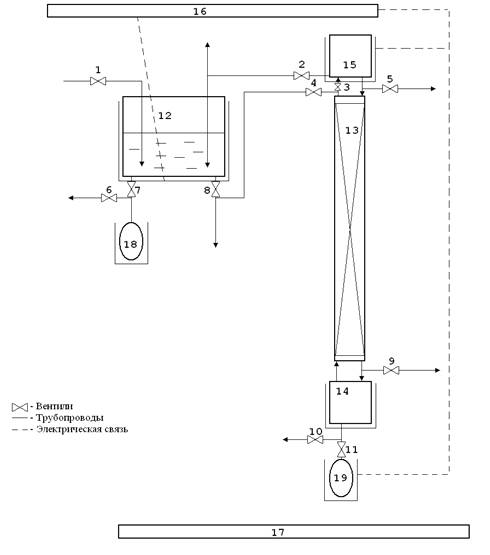
Краткое описание принципа работы колонны низкотемпературной ректификации трифторида бора.

Приведенное ниже описание обогатительного процесса привязано к прилагаемой структурной схеме колонны (рисунок 2). Схема и её описание предполагают один из самых простых вариантов питания через верхний резервуар и др. упрощения. На схеме не указан блок автоматического контроля изотопного обогащения В-10.

Верхний резервуар 12, испаритель 14, конденсатор 15, накопитель целевого продукта 18 и сборник кубового остатка 19 находятся внутри термостатов, которые обеспечивают их соответствующий температурный режим. Насадочная часть колонны имеет теплоизоляцию (вакуумного типа) для обеспечения адиабатического процесса и высокого КПД системы охлаждения.

Принцип низкотемпературного ректификационного обогащения состоит в следующем.

Исходный трифторид бора поступает на заполнение верхнего резервуара 12, где он находится в жидкой фазе и при температуре примерно минус 104 оС. Из резервуара 12 сырье через вентили 8 и 4 поступает в конденсатор 15 и на орошение насадочного слоя 13. В кубе-испарителе 14 жидкий трифторид бора нагревается с помощью блока АСУТП 16 до температуры примерно минус 100 оС, испаряется и уже в газовой форме поднимается до конденсатора 15, где опять переводится в жидкую форму. В процессе стекания флегмы по насадке, происходит наиболее полный контакт между газовой и жидкой фазами трифторида бора, и соответствующий межфазный изотопный обмен. В результате межфазного массообмена между трифторидом бора в жидкой и газовой фазах по всему насадочному слою, более легкий В-10 в наибольшей степени накапливается в кубе-испарителе 14, а более тяжелый В-11 - в конденсаторе 15. Соответственно с течением времени и по высоте насадочной части колонны установится соответствующее распределение изотопов В-10 и В-11.

Это “инверсное” разделение, когда более тяжелый изотоп накапливается в верхней части колонны присуще только для изотопов бора вследствие специфических особенностей процесса разделения только этих двух изотопов. Для остальных легких элементов такой “инверсии” не наблюдается.

С некоторого момента, когда профиль распределения достигнет предельного (заданного) уровня, из блока 15 можно производить отбор определенного количества целевого продукта в накопитель.

Оставшееся в насадочном слое 13 колонны и в кубе 14 сырье с повышенным обогащением по В-11 считается «отвалом» и периодически выводится.

После проведенного отбора В-10 из блока 14 и вывода отвала, через резервуар 12 дополнительно вводится сырье из расчета сохранения материального баланса.

Процесс отбора готового продукта, описанный выше, периодически повторяется.

Рис. 2 - Вариант схемы колонны низкотемпературной ректификации: 1-11 - вентили, 12 - верхний резервуар, 13- насадочная часть, 14 - испаритель, 15 - конденсатор, 16 - АСУТП, 17 - система аварийной вентиляции, 18 - накопитель целевого продукта, 19 - кубовый остаток

1.3 Нейтронно-сорбционный метод контроля обогащения

Оперативный контроль изотопного состава бора в условиях непрерывно работающей обогатительной колонны крайне желателен для постоянного контроля достаточно долговременного и непрерывного процесса обогащения. Применяемый до настоящего времени периодический контроль (раз в несколько дней) не позволяет выявить нарушения в протекании процесса и обеспечить быстрые меры реагирования. Очевидно, что в современных условиях жесткой конкуренции вопросы эффективности работы оборудования и производительности обогатительной установки определяют степень успешности предприятия на рынке.

Одним из наиболее оперативных способов определения концентрации B-10 представляется измерение степени поглощения тепловых нейтронов в трифториде бора (нейтронно-сорбционный метод). Определение изотопного состава бора масс-спектрометрическим методом проводит к высокой стоимости приборов и обязательной процедуре пробоотбора в сложных условиях низкотемпературной ректификации.

Ранее в бывшем НИИСИ при работе обогатительных установок по В-10 были попытки использовать нейтронно-сорбционный метод для задач оперативной оценки обогащения по В-10. Но это делалось только для оперативной оценки качества конечных продуктов, как достаточно удачная альтернатива масспектрометрии. Данных о контроле колонны в режиме «он-лайн» не обнаружено.

На рисунке 3 представлен вариант оперативного контроля обогащения по В-10 нейтронно-сорбционным методом в двух узлах обращения потоков: испарителе и конденсаторе.

Рисунок 3 - Общая схема колонны н/температурной ректификации (с двумя устройствами контроля)

1.4 Способы получения элементарного бора

.4.1 Металлотермические способ получения бора

Один из наиболее распространенных технических способов получения аморфного бора, основанный на восстановлении В2О3 металлическим магнием, ведет свое начало от неудачных опытов Фипсона и Винклера. Однако лишь Муассану удалось таким путем, применяя трехкратный по весу избыток борного ангидрида и последующую длительную химическую очистку, получить 94-95 %-ый бор по реакции:

O3 + 3Mg = 3MgO + 2B(2)

Муассон проводил в закрытых крышкой глиняных тиглях, помещенных в печь, предварительно нагретую до красного каления.

На основании литературных и экспериментальных данных можно сделать вывод, что способ Муассана при достаточно тщательном его осуществлении, особенно при проведении реакции в атмосфере водорода, и при быстрой закалке прореагировавшей шихты дает возможность сравнительно легко получать продукт с содержанием бора 91-93 %. Однако поучение более чистого бора может быть достигнуто лишь в результате достаточно сложных дополнительных операций по удалению примесей, из которых главнейшим является магний. А также субокись бора.

При алюмотермическом восстановлении B2O3 образуется главным образом нерастворимые бориды алюминия, которые ранее причислялись к кристаллическим разновидностям бора. Однако по данным Пеффена, при восстановлении буры металлического алюминия в случае применения такого соотношения B2O3·Al2O3 (1-1,75 моля буры на 2 г-ат Al), может быть получен бор с содержанием около 89 % основного вещества, около 7 % Al, 0,8 % Fe и 2,3 % нерастворимого остатка при 25 %-ом выходе по борному ангидриду.

К металлотермическим способам получения бора можно также отнести многочисленные варианты восстановления галогенидов бора различными металлами (Na, K, Mg, Ca и др.). Практического значения эти способы не имеют.

1.4.2 Получение бора восстановлением галогенидов бора водородом

Первое указание на возможность получения бора по реакции:

BX3 + 3H2 = 2B + 3HX(3)

Содержится в работе Дюма, опубликованной в 1825 г. Для этой цели могут использоваться как бромиды, так и хлориды бора.

Так рассчитанный для температуры 2400 ˚K выход бора при пятикратном избытке H2 достигает почти 85 % при восстановлении BCl3 и 40 % при восстановлении BF3.

Методы получения бора восстановлением галогенидов водородом являются, несомненно, весьма перспективными, однако до сих пор еще не разработана приемлемая аппаратурная схема, которая могла бы обеспечить получение бора таким методом в больших количествах.

1.4.3 Электрохимические способы получения бора

Электролитический метод получения элементарного бора, основанный на патенте Купера, был использован в США для получения бора, обогащенного изотопом B-10. Электролиз проводится в герметизированной ванне в атмосфере водорода при температуре 750-800˚. Плотность тока на ванне равна 85-125 А/дм2, напряжение 5-6 В. В качестве электролита служит смесь KBF4 (обогащенного по B-10) с KCl. Анодом является футерованный графитом тигель ванны, изготовленный из сплава никонель (Ni, Cr, Fe). Катод сделан из монель-металла. Выделяющийся на катоде бор периодически с него удаляется. Электролит служит около двух недель, причем в течении этого периода в него, по мере израсходования, добавляется KBF4 и KCl (5:1). За этот период проводится около 450 операции получения бора, после чего электролит полностью заменяется. Производительность описанной ванны составляет 32 кг бора в месяц, выход бора -- 70-85 % от теоретического. Снятые с катода наросты бора после измельчения (до 100 меш) подвергаются очистке, которая заключается в промывке и кипячении в холодной и горячей воде, а также обработке кипящей HCl. Полученный продукт сушится в инертной атмосфере при температуре 110˚. По данным авторов, электролитический бор содержит 94 % общего бора. Содержание примеси железа не превышает 0,3 %, кроме того есть небольшие примеси C, Ni, Cr, Si, Mg, K и Cu.

2KBF4(тв) + 6KCl → 8KF + 2B + 3Cl2(4)

Дальнейшее исследование этого процесса проведено Самсоновым, Оболончиком и Куличкиной в работах. Ими показано, что в системе KBF4-KCl образуется две эвтектики при содержании KBF4 97,8 % и 87,6 % с температурами плавления соответственно 508˚ и 471˚. Однако электролиз из ванн эвтектических составов, хотя и может производиться при более низких температурах, с чем в работах тем не менее не дает возможности получать бор с чистотой выше 93 %. Наиболее чистый бор с содержанием В выше 99 %, но с очень малым выходом получается при электролизе чистого KBF4.

В то время как сам KBF4 получают в основном двумя способами, первый это так называемый «сухой» метод:

(газ) + KF(тв безв)KBF4(тв)(5)

Синтез целевого продукта проводится в одну стадию, при высоких температуре и давлении. Твердофазный синтез тетрафторбората калия сопряжен со значительными технологическими трудностями:

жесткие требования к подготовке оборудования и реагентов к синтезу,

работа с высоко агрессивными, высоко токсичными реагентами при высоких температуре и давлении,

большое время реакции,

образование трудно идентифицируемых побочных продуктов,

низкий выход целевого продукта KBF4,

трудность очистки тетрафторбората.

Второй метод можно назвать «мокрый»:

(газ) + HFHBF4 + 3H2O(6)

HBF4 + KOHKBF4 + H2O(7)

Синтез проходит в воде в две стадии. Кислота (HBF4), получается на первой стадии, на второй стадии нейтрализуется щелочью, образуя тетрафторборат калия. Следует отметить, что побочным продуктом реакции является вода.

1.5 Выводы по аналитическому обзору

В результате можно сделать вывод о том, что в рамках данной работы целесообразно использовать метод электрохимического выделения бора из расплавов солей и при этом максимально использовать имеющиеся знания и опыт в этом направлении, полученный от контактов с коллегами из бывшего НИИСИ.

Для реакторов на быстрых нейтронах ввиду слабой зависимости сечения поглощения от энергии нейтронов и отсутствия резонансных областей наиболее применимым является B-10. Анализ ядерно-физических характеристик различных нейтронных поглотителей показывается, что в некоторой степени, альтернативными для B-10 можно считать следующие материалы (с отдельными изотопами с высокими сечениями поглощения): гадолиний, самарий, европий, кадмий и диспрозий.

Все указанные элементы существенно проигрывают B-10 в первую очередь по параметру равномерности сечения поглощения для широкого диапазона энергий нейтронов.

Приведенные выше поглотители также уступают B-10 и по ряду физико-химических свойств, в частности по термической устойчивости. Так температура плавления кадмия составляет 867,1 оС, индия 702,32 оС, гадолиния 1859 оС, а карбид бора плавится при температуре не ниже 2150 оС.

Кроме того, при поглощении B-10 нейтронов не образуется достаточно жесткого гамма-излучения, такого как практически во всех других случаях использования поглотителей с высоким атомным номером.

Рассмотрение перспектив использования альтернативных изотопов показывает, что альтернативы B-10 при прогнозируемых перспективах развития “быстрой” атомной энергетики и реакторов нового поколения нет по причине уникальности собственных ядерно-физических характеристик B-10.

Поэтому в данный момент актуально исследовать указанный метод получения элементарного (аморфного) бора из трифторида бора с учетом современного уровня развития материальной и аппаратурной базы.

На основании анализа результатов исследовании можно утверждать, что тетрафторборат калия проще и дешевле синтезировать жидкофазным способом. В связи с этим необходимо продолжить работы по оптимизации технологии жидкофазного синтеза тетрафторбората калия с целью увеличения его выхода при минимальных затратах сырья и энергии, с соблюдением норм безопасности технологии.

В процессе работы планируется провести эксперименты по практическому воссозданию технологии производства элементарного бора из трифторида бора.

2. ЦЕЛИ И ЗАДАЧИ РАБОТЫ

эфир бор тетрафторборат калий

1) Выбор элементов и оптимизация технологии синтеза тетрафторбората калия в водном растворе.

) Синтез элементарного В-10.

3. ЭКСПЕРИМЕНТАЛЬНАЯ ЧАСТЬ

.1 Методика проведения эксперимента по получению тетрафторбората калия

.1.1 Первая стадия получения тетрафторбората калия

(газ) + HFHBF4 + 3H2O

Синтез HBF4 является первой, наиболее сложной и ответственной стадией синтеза тетрафторбората калия, поэтому при разработке технологии синтеза наряду с решением задач по подбору основных звеньев технологической линия особое внимание было уделено разработке конструкции реактора для синтеза HBF4. В качестве методики опишем имеющуюся экспериментальную установку и ее работу.

Рисунок 4 - Схема установки синтеза HBF4 (стадия 1): 1 - баллон с BF3; 2 - буферная емкость; 3 - реактор с рубашкой; 4 - абсорбер; 5 - термостат; 6 - редуктор с манометрами; 7(а, б) - краны газовых коммуникаций

В реактор 3 заливают реакционную смесь, являющуюся 5,0÷6,0 % раствором плавиковой кислоты (Сисх. = 45 %) в обессоленной воде. Измеряют ее исходный вес и объем. Проверяют пропускную способность и герметичность системы.

Установку продувают рабочим газом. Время продувки 1÷5 мин. - зависит от типа установки и системы подачи газа. Начало абсорбции контролируется по величине облака белого дыма над раствором - продуктов гидролиза трифторида (при увеличении облака уменьшить подачу газа).

Процесс растворения трифторида в реакционной массе идет автокаталитически: с выделением большого количества тепла и ускорением при повышении температуры, поэтому следует строго выдерживать температурный режим в пределах 20÷25 ˚С. Для отвода излишков тепла реактор оборудуют рубашкой с водным овладением (Т ~ 12 ˚С). И так как Трифторид легко и энергично растворяется в воде, в конструкции реактора учтена возможность использования конвекции для перемешивания реакционных масс.

Для увеличения дисперсности газового потока трифторид подается в раствор через диспергатор 2 (рисунок 5), выполненный из инертного материала (ПЭ, ПЭТФ и т.п.).

Рисунок 5 - Эскиз реактора для синтеза HBF4 с рубашкой водяного охлаждения и трубчатым диспергатором BF3: 1 - реактор; 2 - диспергатор; 3 - рубашка; 4 - вентили для BF3; 5 - датчик температуры; 6 - датчик уровня жидкости

Необходимо учесть, что при замкнутой системе водопользования в растворе идет накопление смеси тетрафторбората калия с фторидом калия, имеющей гелеобразную консистенцию, и осадок может забивать поры диспергатора, поэтому необходимо предусмотреть его легкую очистку или замену.

Ректор оборудован датчиками температуры 5, уровня жидкости 6 и вентилями для подачи трифторида бора и отвода HBF4.

Между баллоном 1 и реактором 3 устанавливается стальная буферная емкость 2, имеющая Vраб ~ 0,7Vректора и является обязательным элементом технологии, так как высокая растворимость трифторида бора в воде может привести к разрежению в системе и перебросу жидкости в зону питания.

Для предотвращения проскока трифторида бора в атмосферу система оборудована щелочным адсорбером 4, заполненным водным раствором 15M KOH, который затем используется на стадии нейтрализации HBF4. Адсорбер может быть изготовлен из инертного материала по отношению к щелочи.

При хорошем диспергировании газа в растворе и отводе тепла из зоны реакции процесс растворения трифторида в воде удается закончить за 15÷20 мин. Затем проводится промежуточное измерение объема и веса смеси, и если количество пропущенного трифторида соответствует расчетным данным, процесс адсорбции прекращается, а полученная кислота выдерживается при температуре 10÷25 ˚С еще примерно 24 часа, после чего направляется в нейтрализатор. Полнота прохождения реакции определяется расчетным путем: реакция заканчивается, если определенное весовым или объемным способом количество пропущенного через реакционную массу трифторида равно количеству трифторида рассчитанного из следующего эмпирического соотношения HF/BF3 ~ 1,02 по фтористому водороду, взятому для реакции.

3.1.2 Вторая стадия синтеза тетрафторбората калия

+ KOHKBF4 + H2O

Вторая стадия синтеза KBF4 подразделяется на ряд операций:

) нейтрализация HBF4,

) выделение KBF4 из раствора фильтрацией,

) сушка KBF4.

Технологическая схема синтеза тетрафторбората калия с применением газообразного трифторида бора представлена на рисунке 6.

Рисунок 6 - Принципиальная технологическая схема получения KBF4

Нейтрализация KBF4

Нейтрализация - важный этап синтеза тетрафторбората калия, влияющий на выход и частоту целевого продукта.

Нейтрализация кислоты проводится в полиэтиленовом нейтрализаторе 8 - открытой емкости, оборудованной системами охлаждения и перемешивания. Желательно перед нейтрализацией от общей массы отобрать аликвоту ~ 1/1000 от общей массы и провести ее титрование 15 М раствором КОН до рН ~ 6,6. Это позволит оценить общее количество щелочи, необходимое для нейтрализации раствора (титрование проводится в вытяжном шкафу).

М КОН приготавливается в смесителе 9 с мешалкой. Перед нейтрализацией кислоту охлаждают до Т ~ 10÷15 ºС, приливая щелочь небольшими порциями, при интенсивном перемешивании - так, чтобы температура раствора не превышала 15÷25 ºС. Завершают нейтрализацию раствора при рН ~ 6,6 и оставляют раствор на 2÷3 часа при комнатной температуре.

Фильтрация KBF4

Отделение осадка от жидкости производится по известной методике, на воронке Бюхнера, дно которой выложено фильтровальной бумагой, которая легко отделяется от продукта после сушки. Для интенсификации процесса фильтр оборудуется вакуумной системой. Перед фильтрацией раствор охлаждается примерно до 10 ºС.

Осадок промывают при Т = 10 ºС: сначала обессоленной водой, потом спиртом в соотношении 1:1. Сырой осадок имеет вид мела. Если осадок приобретает вид каменной соли, его промывают водой или спиртом. Если осадок имеет цветной оттенок, его также промывают спиртом или диэтиловым эфиром. Фильтрацию можно заменить центрифугированием Фильтрат возвращают в цикл, выполнив ориентировочный расчет количества KF, оставшегося в растворе.

Сушка KBF4.

Осадок сушат при Т = 80÷100 ºС в сушилке 11 до постоянного веса, затем взвешивают. Выход продукта 90÷95 %.

3.2 Химические аспекты технологии получения тетрафторбората калия

В предыдущих разделах рассматривались преимущественно технические и методологические аспекты технологии. Однако для успешного решения технологических задач необходимо понимание закономерности химических процессов, умение так согласовать параметры химических реакций: концентрации реагентов, температуры, давления, времени синтеза, - чтобы это привело в конечном итоге к решению главной задачи - высокому выходу целевого продукта.

Предварительные эксперименты показали, что предлагаемая технология (синтез KBF4 в водном растворе HF на основе газообразного BF3) позволяет вести синтез в мягких условиях, легко реализуемых и безопасных:

интервал температур-10 … +25 ˚С;

избыточное давлениене более 0,6 атм.

Специальной подготовки системы, такой как удаление влаги, кислорода, создание вакуума, инертной среды, не требуется. Система имеет замкнутый характер: газовые выбросы перед выходом в атмосферу проходят через вводно-щелочной затвор (абсорбер), что практически исключает попадание токсичных веществ в окружающую среду. Жидкие отходы предполагается возвращать, повторно использовать в производственном цикле.

СПИСОК ИСПОЛЬЗОВАННЫХ ИСТОЧНИКОВ

1.  Производство продуктов из бора // <http://www.ceradyneboron.com/about/boron-products.aspx> (28 февраля 2010 г.).

2.        В. Прайс, под ред. Б.И. Верховского Регистрация ядерного излучения. - М: Изд. Иностранной литературы, 1960. - 464 с.

.          Хлебников С.В. Отчет «Разработка системы контроля бора-10 в борсодержащих сталях чехловых труб ЧЗ82» ФГУП «НПО «Радиевый институт им. В.Г. Хлопина».2005. - 28 с.

.          Moissan, H. Action of an electric current on the anhydrous hydrofluoric acid / H. Moissan. - France, 1892. - 392 p.

Похожие работы на - Разработка технологии синтеза высокообогащенного изотопа B-10 из трифторида бора

 

Не нашли материал для своей работы?
Поможем написать уникальную работу
Без плагиата!
Без нейросетей!