|
1.
Коэффициент усиления тока KI
|
12
|
|
2.
Диапазон рабочих частот, Гц
|
50-10000
|
|
3.
Максимальная погрешность коэффициента усиления тока в рабочем диапазоне
частот не более, %
|
0,2
|
|
4.
Входное сопротивление, Ом
|
0,1
|
|
5.
Погрешность входного сопротивления, %
|
1,5
|
|
6.
Диапазон значений выходного тока усилителя, Im, мА
|
-15...+15
|
|
7.
Минимально допустимое выходное сопротивление, Ом
|
104
|
|
8.
Разрядность цифрового индикатора частоты
|
5
|
|
9.
Время индикации, с
|
10
|
|
10.
Уровни напряжений a, b ,c ,d ;B
|
0;10
|
|
11.
Напряжение питания, В
|
220
|
|
12.
Частота, Гц
|
50
|
Введение
операционный
усилитель электронный цифровой микроузел
Операционный усилитель (ОУ) - это усилитель
электрических сигналов, предназначенный для выполнения различных операций над
аналоговыми величинами при работе в схеме с отрицательной обратной связью.
Проектируемый усилитель имеет непосредственные
связи, и строится на базе интегральных ОУ. Особенностью проектирования
аналоговых электронных устройств является то, что одинаково правомерны
различные подходы и разная последовательность проведения операций расчета. При
этом требуемые характеристики могут быть получены при использовании различных
структурных схем, а также при других параметрах элементов в идентичных схемах.
Основной тенденцией в проектировании современных
электронных устройств является широкое использование типовых электронных
функциональных микроузлов - интегральных микросхем. Когда заданные в
технических условиях параметры и характеристики невозможно обеспечить с помощью
интегральных микросхем, следует дополнить их схемами, выполненными на
дискретных компонентах. Экономически целесообразным может оказаться разработка
специальных микросхем частного применения, которые дадут возможность получить
требуемых характеристики преобразования.
Выбор структурной схемы усилителя
Рисунок 1 - структурная схема
1. Проектирование измерительного
усилителя
Чтобы усилитель обеспечивал характеристики,
требуемые техническим заданием, его необходимо разделить на три составные
части: входной каскад, который будет обеспечивать требуемые входные
характеристики, необходимое усиление, и согласовывать с источником сигнала.
Промежуточный каскад, обеспечивает полосу рабочих частот, он состоит из
полосового фильтра, который будет обеспечивать нужное усиление; выходной каскад,
который будет задавать требуемые выходные характеристики и согласовывать с
нагрузкой.
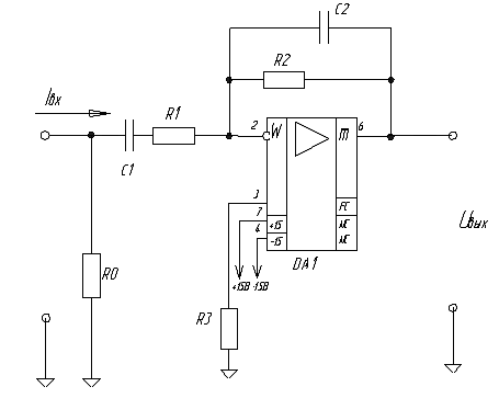
.1 Проектирование входной части
усилителя
В качестве операционного усилителя используется
140УД26.
Входное сопротивление схемы определяется
резистором R0, следовательно,R0 = 0,1 Ом. Из технического задания оценим
допустимое изменение входного сопротивления:
Найдем значение сопротивления
резистора R2. Для этого исходим из того, что изменение коэффициента усиления в
заданной полосе частот не изменяет значение больше чем на 0,003Ом.
Ом
Используем ЛАЧХ усилителя для оценки
коэффициента усиления на граничных частотах.(10000) = 3623 = 75 дБ(50) =
2238721 = 127 дБ
Возьмем схему инвертирующего
усилителя. Так как R0 мало, то во входной части можно
поставить полосно-пропускающий фильтр.
Рисунок 2 - входной каскад
Пусть
, тогда выберем R1 и R2
соответственно равными 1кОм и 12кОм типа С5-61 с допуском +0,005% из ряда
номиналов Е192.
Тогда
Ом.
Возьмем R3 =920 Ом
типа С5-61 с допуском +0,01% из ряда номиналов Е192.
;н=50 Гц;
Возьмем С1=3,2 мкФ из ряда номиналов
Е192 типа К53-17 (номинальное напряжение 30 В, допуск +10%).
;
fв=10000 Гц
Возьмем С2=1,33 нФ из ряда номиналов
Е192 типа К10-44 (номинальное напряжение 250 В, допустимое отклонение емкости
+20%).
Оценим погрешность KU входной
части в рабочем диапазоне частот.
(50) = -11,99993032; K1(10000) = -11,97185511;.
;
.
Оценим погрешность KU входной
части, зависящую от допуска резисторов.
.
Погрешность не выходит за пределы,
установленные в техническом задании.
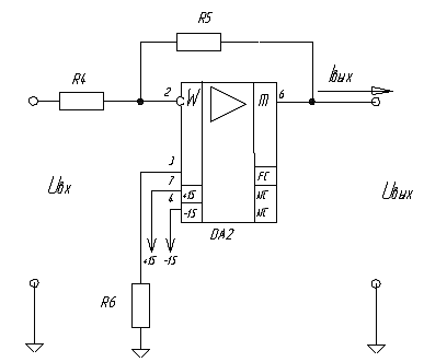
Рисунок 3 - выходной каскад
В техническом задании сказано, что максимальный
выходной ток должен быть 15 мА и выходное сопротивление не более 10 4 Ом.
Поскольку ОУ 157УД1 может обеспечить такой ток, то можно на его основе
спроектировать выходной каскад. Сопротивление нагрузки для операционного
усилителя DA2 должно
быть не менее 2 кОм.(50) = 31623 = 90 дБ(10000) = 7944 = 78 дБ
Пусть
, тогда выберем R4=12кОм (тип
С5-61, допуск +0,005% ) и R5=120кОм (тип С5-54В, допуск +0,01%)
из ряда номиналов Е192.
Тогда
кОм.
Возьмем R6=10,9кОм
типа С5-61 с допуском +0,01% из ряда номиналов Е192.
Оценим погрешность KU выходной
части в рабочем диапазоне частот.
(50) = -9,996523; K2(10000) = -9,986172;.
;
.
Оценим погрешность KU выходной
части, зависящую от допуска резисторов.
.
Погрешность не выходит за пределы,
установленные в техническом задании.
2. Расчет логической части
Логическая часть должна обеспечить
коммутацию измерительного усилителя напряжение с входом 1, если выполняется
логическое уравнение,
если оно не
выполняется то со входом 2.
Логическая часть состоит:
1) Логического блока
2) Делителей напряжения
) Электронного ключа
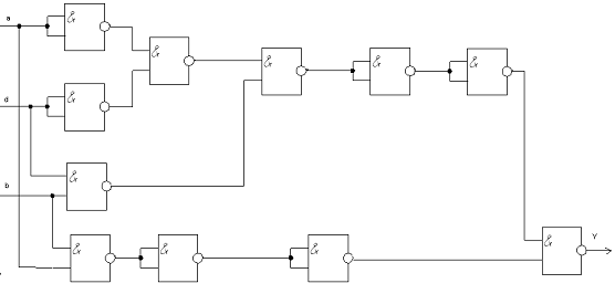
.1 Расчет логического блока
Логический блок данного прибора решает
логическое уравнение вида:
Составляем схему логического блока,
который будет решать это уравнение, на элементах И-НЕ.
Рисунок 4 - логический блок
Составим таблицу истинности данного логического
блока:
|
a
|
b
|
d
|
y
|
|
0
|
0
|
0
|
0
|
|
0
|
0
|
1
|
0
|
|
0
|
1
|
0
|
0
|
|
1
|
0
|
0
|
1
|
|
0
|
1
|
1
|
0
|
|
1
|
1
|
0
|
1
|
|
1
|
0
|
1
|
0
|
|
1
|
1
|
1
|
1
|
Таким образом, только в трех случаях из 8
возможных на выходе логического блока получается сигнал 1, во всех остальных
случаях на выходе будет низкий уровень. Сигналы на входах имеют потенциал 0 В и
10 В. Цифровую часть можно построить на ЛЭ семейства ТТЛ, для используемых
серий микросхем данного семейства низкий уровень имеет напряжение не более 0,4
В, а высокий - более 2,4 В. На каждый вход логического блока ставим делитель
напряжения, для того чтобы получить на входе напряжение 2,4 В.
Характеристики микросхемы К155ЛА3:
U0вых = не более 0,4
В
U1вых = не менее 2,4
В
I0вх = не более -1,6
мА
I1вх = не более 0,04
мА
t0,1зд.р. = не более
22 нс
t1,0зд.р. = не более
15 нс
I1пот = не более 8
мА
I0пот = не более 12
мА
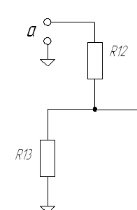
2.2
Расчет делителя напряжения
Нужно спроектировать делитель напряжения для
сигналов a,b,c,d.
Уровни логической единицы этих сигналов 15 В.
Для правильной работы микросхем К155ЛА3,
использованных в логическом блоке нам надо иметь напряжения U
= 2,4 В.
Рисунок 5 - Делитель напряжения
На вход подаётся напряжение Uвх=
10 В, то напряжение на выходе будет сниматься с резистора R19
и будет равно Uвых= 2,4 В;
Возьмём общее сопротивление резисторов равным
500 кОм (R12 + R13
=500 кОм), тогда ток протекающий через все сопротивления при входном напряжении
будет равен:
А;
Падение напряжения на резисторе R13 равно U2 = 2,4 В,
тогда падение напряжения на резисторе R12 равно U1 = 10-2,4 =
7,6 В
Исходя из падений напряжений на каждом
резисторе, найдём номиналы этих резисторов:
Выберем R12=379 кОм
(тип С5-54В, допуск ±0,01%) из ряда Е19.
Выберем R13=120 кОм
(тип С5-54В, допуск ±0,01%).
Подобный делитель следует поставить
для всех сигналов a,b,d.
.3 Электронный
аналоговый ключ
Электронный аналоговый ключ широко используется
в электронике для осуществления передачи аналоговой информации от одного блока
к другому. Исходя из параметров разрабатываемого прибора применяем микросхему
аналогового ключа КР590КН9, который имеет следующие характеристики: tвкл.=500нс;
U 1вх =0,8…4 В;
U 0вх=0...0,8В;
UП=15.
На рисунке представлены схемное обозначение и
упрощенная физическая модель микросхемы КР590КН9.
Пока на вход Uупр подается сигнал низкого
уровня, КМОП-транзистор закрыт, сопротивление канала высокое, при подаче на
вход напряжения высокого уровня, то транзистор открывается, сопротивление
понижается, и ток утечки течет через него.

Рисунок 6 - коммутатор
На входы 4 и 5 подаются входные аналоговые
сигналы, которые снимаются с выходов 3 и 6 соответственно. На входы 10 и 15
подаются сигналы управления ключами. К выводам 11 и 13 подводятся напряжения
питания ±15В соответственно. Вывод 14 подключается к общему приводу схемы
прибора.
Схема включения ключа:
Рисунок 7 - включение коммутатора
В качестве элемента И-НЕ используем один
элемент с микросхемы К155ЛА3.
3. Проектирование цифрового
частотомера
Необходимо разработать частотомер, измеряющий
частоту в полосе заданных частот (50 … 10000 Гц).
Структурная схема построения цифрового
частотомера:
Рисунок 8 - частотомер
. Усилитель ограничитель (на временной диаграмме
- F) сигналов (рис.12)
предназначен для преобразования аналогового сигнала в цифровой. Построен на
триггере Шмитта (К561ТЛ1), ОУ140УД22, стабилитроне Д809 и диоде КД522А. R1 = 2
кОм.
Рисунок 12 - усилитель-ограничитель
Временные диаграммы формирователя представлены
на рис.13, на которых представлены сигналы на входе, после усилителя и после
триггера Шмитта.
Рисунок 13 - временные диаграммы формирователя
. Мультивибратор (M)
(генератор напряжения прямоугольной формы), построенный на интегральном таймере
К1006ВИ1 (рис. 9).
Рисунок 9 - мультивибратор
В этой схеме включения конденсатор
С1 заряжается через резисторы R1 и R2 до
напряжения
, а
разряжается через резистор R1 до напряжения
.
Длительность зарядки конденсатора t1=0,69×(R1+R2)×C1,
а длительность разряда конденсатора t2=0,69×R2×C1.
Так как время индикации больше времени счета, то за время индикации примем
t1=10, за время счета - t2=1, а на выходе мультивибратора поставим инвертор.
Возьмем C1=10 мкФ. Тогда , R2=145
кОм, R1=1304
кОм.
. Счетчик состоящий из дешифратора(К176ИЕ4) и
индикатора(АЛС324Б)
В частотомере используется 5 таких микросхем,
т.к. разрядность цифрового индикатора частоты равна 5.
. R-C
- цепочка. Предназначена для подачи на вход R кратковременных импульсов для
обнуления счетчика и сброса индикатора. Время разряда конденсатора t
должно быть гораздо меньше по сравнению с величиной
= 10-4 с. Зададим t = 2×10-5 с и R =
2 кОм. Так как t = R×C, тогда С =
10 нФ.
Рисунок 10 - временные диаграммы
работы частотомера
4. Проектирование
блока питания
Блок питания.
Блок питания питается от промышленной сети (
220В , 50 Гц ) и обеспечивает соответствующими напряжениями питания все блоки
устройства ( +5В, +9В , +15В ,-15В ). Ниже приведена таблица энергопотребления
всех используемых блоков.
|
Микросхема
|
Количество,
шт
|
Ток
потребления, мА
|
Напряжение
питания, В
|
Мощность,
мВт.
|
|
157УД1
|
1
|
15
|
117
|
|
140 УД26
|
1
|
4,7
|
15
|
282
|
|
140
УД22
|
1
|
4,7
|
15
|
282
|
|
К155ЛА3
|
4
|
12
|
5
|
180
|
|
КР590КН9
|
1
|
0,35
|
15
|
5,25
|
|
К1006ВИ1
|
1
|
15
|
9
|
135
|
|
К176ИЕ4
|
5
|
0,005
|
9
|
0,18
|
|
АЛС324Б
|
5
|
4
|
5
|
80
|
|
К561ТЛ1
|
1
|
0,00002
|
9
|
0,00018
|
|
Общее
потребление
|
|
89,75502
|
|
1081,43018
|
Для 5В:
I потр. =68мА Р =
280 мВт; для 15В: I потр.
=18,75 мА Р = 686,25 мВт; для 9В: I
потр. = 15,00502 мА Р = 135,18018 мВт
Исходя из этих параметров выберем трансформатор
ТПП201 ШЛ 1216; 127/220-50, мощностью 1,65 Вт×А,
с номинальным током во вторичных обмотках 0,29 A. На рис. 14 представлена
структурная схема броневого трансформатора, рассчитанная на подключение к сети
напряжением 220 В. Это напряжение подается на выводы 2 и 9.
Рисунок 11 - трансформатор
В качестве выпрямителя будем
использовать диодный мост КД208А.
Для стабилизации напряжений питания
использованы следующие элементы:
. Uпит1 = +15 В - микросхема
К142ЕН8;
. Uпит2 = -15 В - микросхема
К142ЕН11;
. Uпит3 = +9 В - стабилитрон КС468А
(Iстном=30 мА,Pmax=1000 мВт);
. Uпит4 = +5 В - стабилитрон Д816Д
(Iстном=150 мА, Pmax=5000 мВт);
Определим номиналы сопротивлений R1
и R2:
= 333,33 Ом
= 48,78 Ом
Выберем R1=332 Ом
(тип С5-61, допуск +0,05) и R2=48,7 Ом (тип С5-61, допуск +0,5)
из номинального ряда Е192.
Номиналы конденсаторов C1=C2
задаются по 10 мкФ, а конденсаторов C3=C4=0,1 мкФ.
Схема трансформатора представлена на
рисунке 13.
Рисунок 12 - блок питания
Библиографический список
1. Алексенко, А.Г. Применение
прецизионных аналоговых микросхем / А.Г. Алексенко, Е.А. Коломбет, Г.И.
Стародуб. - М.: Радио и связь, 2010. - 256 c.
. Аналоговые и цифровые
интегральные микросхемы: справ. пособие / Н.А. Барканов [и др.]; под ред С.В.
Якубовского. - 2-е изд., перераб. и доп. - М.: Радио и связь, 2009. - 432 с.:
ил. - (Проектирование РЭА на интегральных микросхемах).
. Анисимов, В.И. Операционные
усилители с непосредственной связью каскадов / В.И. Анисимов, М.В. Капитонов,
Ю.М. Соколов, Н.Н. Прокопенко. - Л.: Энергия, 2008. - 168 с.: ил.
. Источники вторичного
электропитания / под ред. Ю.И. Конева. - М.: Радио и связь, 2010. - 280 с., ил.
(Проектирование РЭА на интегральных микросхемах).
. Ногин, В.Н. Аналоговые
электронные устройства: учеб. пособие для вузов / В.Н. Ногин. - М.: Радио и
связь, 2010. - 304 с.: ил.