Якорные и швартовные устройства
Снабжение судов якорями, якорными
цепями и канатами
Снабжение якорями, якорными цепями и канатами
речных судов определяют по Правилам Российского речного Регистра (Глава:
Снабжение судов) в зависимости от типа и класса судна но характеристике
снабжения Nc,
м2
швартовный
якорный электропривод судно
где L, B, H -
соответственно длина, ширина, высота борта судна до первой расчётной палубы, м;
l, h
- длина и средняя высота отдельных надстроек и рубок, м;
NC=78*(11,8+3,5)+1*(74*2,5+20*5,0)=1478,4
м2
Количество и длину швартовых канатов на судне
выбирают в зависимости от типа судна и условий плавания. Согласно требованиям
Российского Речного Регистра разрывное усилие стального швартового каната должно
быть не менее, кН
· для судов с характеристикой
снабжения более 1000 м2
.
Fраз=171+3,92*10-2(1478,4-1000)=189,7
кН
калибр цепи d=25 мм
масса одного метра цепи - 14,9 кг
масса каждого якоря - 570кг
количество якорей - 2
Требования Российского речного
Регистра к якорно-швартовным механизмам
Требования к якорно-швартовным механизмам и его
приводу излагаются в действующих Правилах Российского речного Регистра, которые
издаются каждые пять лет.
Согласно Правил для отдачи и подъема якорей
массой 50 кг и более, а также удержания судна на якорной стоянке должен быть
установлен шпиль или брашпиль. При массе якоря 150 кг и более на этих
механизмах должны быть звёздочки.
На буксирах-толкачах всех классов до 590 кВт
включительно, оборудованных буксирными лебёдками, допускается замена якорных
цепей стальными канатами в кормовом якорном устройстве и использовать в
качестве механизма подъема якоря буксирные лебёдки.
На малых судах при применении вместо цепей
канатов, разрешается установка якорных лебёдок. На самоходных судах длиной
более 60 м, несамоходных толкаемых судах, предназначенных для перевозки
воспламеняющихся жидкостей, и толкачах, тормоза механизмов подъёма якорей
должны быть оборудованы устройством дистанционной отдачи якоря, исключающим
самопроизвольную отдачу якоря..
Устройства дистанционной отдачи якорей должны
обеспечивать:
· управление из рулевой рубки (на
несамоходных судах - из рулевой рубки толкача) отдачей правого носового, а для толкачей
и кормового якоря;
· возможность остановки из рулевой
рубки якорной цепи при любой вытравленной её длине;
· продолжительность отдачи якоря не
более 15 с, с момента включения дистанционного управления отдачей якоря.
Стопоры и другое якорное оборудование, для
которого предусматривается дистанционное управление, должны иметь местное
ручное управление. Конструкция якорного оборудования и узлов его местного
ручного управления должны обеспечивать нормальную работу при выходе из строя
отдельных узлов или всей системы дистанционного управления.
Привод якорно-швартовных механизмов должен
соответствовать следующим требованиям:
1. Мощность привода якорно-швартовного
механизма должна обеспечивать подтягивание судна к якорю, отрыв и подъём любого
из якорей со скоростью не менее 0,12 м/с при номинальном тяговом усилии на
звёздочке F1,
H
F1
= 22,6 ∙ m
d2
где m
- коэффициент прочности, принимаемый равным 1,0 - для цепей с распорками; 0,9 -
для цепей без распорок;
2. Привод должен обеспечивать выбирание
якорной цепи с указанной скоростью и тяговым усилием F1
в течение не менее 30 минут без перерыва, а также спуск одного якоря на
расчетную глубину якорной стоянки.
3. Пусковой момент привода якорного
механизма должен создавать тяговое усилие на звёздочке при неподвижной якорной
цепи не менее 2F1.
. Привод якорного механизма должен
обеспечивать одновременный подъем свободно висящих якорей с половины расчётной
глубины якорной стоянки.
. При подходе якоря к клюзу привод должен
обеспечивать скорость выбирания цепи не более 0,12 м/с.
. Привод швартовного механизма должен
обеспечивать непрерывное выбирание швартовного каната при номинальном тяговом
усилии с номинальной скоростью не менее 30 минут.
. Скорость выбирания швартовного каната,
как правило не должна превышать 0,3 м/с при номинальном тяговом усилии. Кроме
того должна быть обеспечена возможность выбирания каната со скоростью не более
0,15 м/с.
. Привод швартовного механизма должен
быть способен создавать усилие не менее двукратного номинального тягового
усилия в течении 15 с.
Внешние силы, действующие на судно
Воздействие ветра и течения на судно вызывает
основную нагрузку на якорную цепь при стоянке и определяет статический момент
сопротивления на валу электродвигателя в процессе съемки с якоря, когда судно
подтягивается к месту заложения якоря.
На стоянке при совпадении по направлению ветра и
течения возникает наибольшее воздействие внешних сил на судно и обобщенная сила
для винтовых судов определяется арифметической суммой трех составляющих
F’
= FB
+ F’T
+ F’Г
где FB
- сила ветрового воздействия на надводную часть судна;
F’T
- сила течения действующая на подводную часть судна;
F’Г -
сила течения действующая на неподвижные винты.
Сила ветрового воздействия на надводную часть
судна FB
зависит от скорости и направления ветра, формы надводной части корпуса,
размеров и расположения надстроек. Расчетное значение усилия от ветра можно
определить по формуле, Н
FB
= Кн ∙ рв ∙ Sн
где Кн = 0,5 ÷
0,8 - коэффициент обтекания надводной части корпуса
рв = ρV2
/
2 - давление ветра, Па;
ρ = 1,29 - плотность воздуха,
кг/м3;
V - скорость ветра,
м/с
рв =1,29*102/2=64,5Па
- площадь проекции надводной части
судна на миделевое сечение, м2:
B - ширина
судна, м;
H - высота
борта, м;
T - осадка,
м;
b, h -
соответственно ширина и высота судовых надстроек, м.
Sн=11,6*(3,5-2,5)+11*2,5+10,5*5=91,6
м2
FB=0,5*64,5*91,6=2954,1
Н
Сопротивление корпуса, обусловленное
течением, учитывается только сопротивлением трения, так как все другие виды
сопротивления (волновое, вихревое) практически отсутствуют вследствие малой скорости
течения, Н
(1)
где КТ = 1,4 -
коэффициент трения;
Sсм = L∙(δ∙B + 1,7∙T)
площадь смачиваемой поверхности
судна, м2
Здесь δ = 0,75 ÷ 0,85 -
коэффициент полноты водоизмещения;
L, B, T - главные
размерения судна, м;
Sсм=78*(0,84*11,6+1,7*2,5)=1055,34
м2
VT - скорость
течения воды, м/с.(1,38м/с)
(2)
где ZГ - число
гребных винтов;
CГ = 200 ÷ 300 -
параметр, увеличивающийся с возрастанием дискового отношения гребного винта,
кг/м3;
DВ - наружный
диаметр гребного винта (насадки), м.
F’Г=2*200*1,52*1,382=1713,96
Н
F’=2954,1+2663,7+1713,96=7331,96
Н
Состояние якорной цепи при съеме
судна с якоря
При подтягивании судна к месту
заложения якоря изменяется состояние якорной цепи, что приводит к изменению
нагрузки электропривода. Для облегчения анализа работы якорного механизма и
оценки усилий на клюзе рассматриваемый процесс условно разделяют на четыре
стадии.
I стадия -
выбирание лежащей на грунте цепи.
С включением якорного механизма
судно начинает разгонятся до постоянной скорости, равной скорости выбирания
цепи, и подтягиваться к месту заложения якоря. Сила внешнего воздействия
увеличивается за счёт увеличения относительной скорости течения и определяется
уравнением, Н
F = FB + FT + FГ
Здесь для расчета силы сопротивления
корпуса и силы воздействия потока на гребные винты, относительная скорость
течения определяется арифметической суммой скорости течения VT и
абсолютной скорости подтягивания VП. Скорость
подтягивания судна находится в пределах 0,1 ÷ 0,3 м/с.
Ʃ=1,38+0,3=1,68м/с
Уравнения (1) и (2) примут вид
T=1,4*1055,34*1,681,83=3818
Н
FГ=2*200*1,52*1,682=2540,16
Н
F=2954,1+3818+2540,16=9312,26
Н
Увеличивается длина провисающей
части цепи и на клюзе устанавливается равновесие горизонтальных сил.
Держащая сила якоря возрастает и
становится равной обобщенной силе внешних воздействий в новых условиях.
Т0 = F=9312,26 Н
Отсюда, на основании уравнения
определяется длина провисающей части цепи L2, м
где: b - высота
клюза над водой, м.
mц- линейная
плотность цепи, кг/м: при отсутствии справочных данных может быть определена по
эмпирической формуле mц = 0,0215∙d2, где d - калибр
цепи, мм.
Длина цепи лежащей на грунте L1,
м
L1
= L
- L2
L1=200-142,2=57,8м
где L
- длина вытравленной якорной цепи, обычно принимается при расчётах равной
полной длине цепи правого якоря, м. L=2,5h
Длина выбираемой части цепи на этапе LI
= L1.
При установившейся скорости движения судна
тяговое усилие на цепной звездочке постоянно, Н
з1=1,3*0,87*9,81*13,4*
=24352,9 Н
где fкл = 1,28 ÷ 1,35 -
коэффициент потерь на трение от клюза до цепной звёздочки.
II стадия -
спрямление провисающей части цепи.
После поднятия последнего звена
цепи, лежащего на грунте, якорная цепь укорачивается, натягивается.
Длина выбранной цепи на этапе, м
LII = L2 - h
LII=142,2-80=62,2
м
Силы натяжения и углы их приложения
постоянно меняются, усилия на клюзе и на цепной звездочке возрастают. Наступает
момент, когда происходит отрыв якоря, означающий конец второй стадии. Значение
отрывной силы зависит от характера сцепления якоря с грунтом и в конкретных
случаях является трудноопределимым. Российский речной Регистр на основании
статистических исследований позволяет считать силу подрыва якоря Холла равной его
двойному весу. С учетом выше сказанного усилие на цепной звездочке в момент
отрыва определится уравнением, Н
з2=1,3*[2*570*9,81+0,87*9,81*(570+13,4*80)]=32756
Н
где mя - масса
якоря, кг.
mя=570 кг
III стадия -
отрыв якоря от грунта.
Является наиболее напряженной
стадией. Начинается после подрыва якоря от грунта. Электропривод работает со
скоростью, соответствующей отрывной нагрузке. Происходит волочение якоря по
грунту на встречу судну.
Учитывая известную неопределённость
отрывного усилия, граница между II и III стадиями
является условной. При неблагоприятных случаях заклинивания якоря в крупно
каменистом грунте усилие на звездочке может значительно превысить отрывное
расчетное значение. Электропривод постепенно затормаживается. Отрыв якоря
происходит вследствие кинетической энергии судна, проходящего на некоторой
скорости над местом заложения якоря. При расчете и построении зависимости Тз
= f(L) считают,
что усилие на звездочке при волочении якоря по грунту равно усилию ТзII, а длина
цепи за время III стадии не
изменяется.
IV стадия -
подъем свободно висящего якоря.
Начинается с момента, когда
оторванный от грунта якорь повисает на цепи. Тяговое усилие на цепной звездочке
резко уменьшается, Н
з3=1,3*0,87*9,81*(570+13,4*80)=18218 Н
Происходит подъем якоря. Работа
электропривода здесь не связана с движением судна. Тяговое усилие равномерно
убывает по мере подъема якоря. При выходе якоря из воды четвертая стадия
заканчивается.
Тяговое усилие на цепной звездочке,
Н
з4=1,3*9,81*570=7269,2
Н
Длина выбранной цепи на этапе, м
LIV = h=80 м
В дальнейшем якорь на малой скорости
втягивается в клюз. Облегчённая и непродолжительная работа электропривода на
этом участке при энергетических расчетах, как правило, не учитывается.
Графическое изображение реальных усилий на цепной звездочке по мере выбирания
якорной цепи затруднено из-за возникновения колебания цепи при пуске
электродвигателя и приближении судна к якорю, неопределённых и случайных
значениях момента при волочении и отрыве якоря от грунта.
В практике расчета якорного
электропривода принято пользоваться упрощенной зависимостью усилий на звёздочке
от длины якорной цепи. Для упрощенного графического построения принимают:
· усилие на первой стадии постоянно и
равно усилию на цепной звёздочке при установившемся движении судна к якорю;
· усилие на второй стадии изменяется
линейно и заканчивается усилием на цепной звездочке при отрыве якоря от грунта;
· длина цепи за время третьей стадии
не изменяется, т.е. отрыв якоря происходит мгновенно и волочение якоря
отсутствует;
Упрощенная диаграмма усилия на звездочке
якорного устройства при съемке судна с якоря.
Кроме рассмотренного режима снятия с якоря
Правилами предусматривается осуществление электроприводом одновременного
подъема двух якорей с половины глубины якорной стоянки.
Усиление на звездочке якорного устройства в
начале режима
5=1,3*087*9,81*(2*570+13,4*200)=42383,3
Н
в конце режима
6=2*1,3*9,81*570=14538,4
Н
При расчетах электропривода в данном
режиме работы глубину якорной стоянки принимают равной длине цепи правого
якоря.
Диаграмма усилий на цепной звёздочке при
одновременном поднятии двух якорей.
При построении графика зависимости усилий на
цепной звездочке от длины вытравленной цепи необходимо помнить, что происходит
одновременный подъем двух якорей, что длина цепи каждого из них при этом равна
половине длины цепи правого якоря.
Нагрузочные диаграммы якорных
электроприводов
Характеристики состояния якорной цепи в процессе
съёмки судна с якоря являются основными промежуточными параметрами,
позволяющими осуществить построение нагрузочных диаграмм электропривода. Обычно
используются упрощенные графические диаграммы зависимостей усилий на цепной
звездочке в функции длины якорной цепи (рис. 5.3, 5.4).
Момент на звездочке определяется произведением
усилия на звездочке на её радиус
Мзв1=
=4140 Н*м
Мзв2=
=5568,52 Н*м
Мзв3=
=3097 Н*м
Мзв4=
=1235,7 Н*м
Мзв5=
=7205,1 Н*м
Мзв6=
=2471,5 Н*м
где Тзi - текущее
значение усилия натяжения на звездочке, Н;
Dз - диаметр
цепной звездочки, м: диаметр пятикулачковой звездочки, чаще всего применяемой
на якорных устройствах речных судов, может быть определён по формуле
Dз = 13,7∙d=13,7*0,025=0,34м
где d - калибр
цепи, мм.
Момент на валу электродвигателя
определяется известным из механики уравнением
1=
=34,7 Н*м
M2=
=46,7 Н*м
M3=
=26 Н*м
M4=
=10,3 Н*м
M5=
=60,5 Н*м
M6=
=20,7 Н*м
где i -
передаточное число редуктора;
ηмех -
механический коэффициент полезного действия передачи.
Для предварительной оценки
передаточного числа задаются скоростью выбирания якорной цепи и частотой
вращения электродвигателя.
=
=142
где n’ном
= 670 ÷ 1400 -
ориентировочное значение номинальной частоты вращения электродвигателя, об/мин;
V - скорость
выбирания якорной цепи, м/с: согласно требованиям российского Речного Регистра
должна быть больше 0,12 м/с и при практических расчетах принимается в пределах
(0,14 ÷ 0,17) м/с.
Полученное значение передаточного
числа уточняют по справочнику.
i=170
Механический коэффициент полезного
действия якорно-швартовых механизмов обычно находится в пределах ηмех = 0,7 ÷ 0,75.
Используя данные уравнения получают
граничные значения моментов на валу двигателя в процессе съемки судна с якоря.
При построении нагрузочных диаграмм
(для якорных механизмов это зависимость момента на валу исполнительного
электродвигателя от длины якорной цепи) в масштабе по оси ординат откладывают
рассчитанные значения моментов, по оси абсцисс длину выбираемой на каждой
стадии якорной цепи.
Нагрузочная диаграмма якорного
электропривода при съемке судна с якоря.
Нагрузочная диаграмма якорного электропривода
при одновременном поднятии двух якорей.
Определение мощности
электродвигателя
швартовой якорный электропривод
судно
Предварительный расчёт мощности и
выбор электродвигателя для якорных механизмов
В практике определения мощности исполнительных
электродвигателей якорных и якорно-швартовых механизмов расчётное значение
номинального момента устанавливают по наибольшему моменту М2
нагрузочной диаграммы.
При трогании двигателя оказываются
повышенными статические коэффициенты трения отдельных пар механизма передачи.
Кроме того, необходим некоторый запас на создание активного момента для разгона
системы. По опыту завода "Динамо" общий необходимый избыток пускового
момента оценивается в 50%:
=1,5*46,7=70Н*м
Тогда, учитывая требования
Российского речного Регистра, расчетное значение номинального момента может
быть определено по выражению
где λм = 2 ÷ 2,5 -
перегрузочная способность двигателя;
Кu = 0,9 -
коэффициент запаса на падение напряжения;
Км = 0,9 - коэффициент
запаса на механический износ.
Расчетное значение мощности
используемого электродвигателя, кВт
где n’ном
- расчетное значение номинальной частоты вращения; принималось при определении
передаточного числа редуктора.
Двигатель выбирается из каталогов
специальных серий, выпускаемых промышленностью для якорно-швартовных
механизмов, типа МАП и ДПМ, в зависимости от рода тока и величины номинального
напряжения судовой сети. При этом должно выполнятся условие
, где
Рном30 - номинальная мощность выбранного электродвигателя в
тридцатиминутном режиме работы.
Номинальная частота вращения
выбранного электродвигателя nном должна быть
примерно равна расчетному значению номинальной частоты вращения
Тип двигателя- МАП421-4/8
Режим работы - 30-ти минутный на основной
частоте вращения
Частота вращения - 1400 об/мин
Напряжение - 380 В
Номинальный ток статора -18,3 А
Пусковой ток - 95 А
Максимальный момент - 145 Н*м cos
?
- 0.84
Опыт расчёта и построения механических
характеристик этих двигателей показывает, что наиболее точный результат в
области рабочих скольжений дает упрощенная формула Клосса.
где Mк = Mmax = 145 -
критический или максимальный момент двигателя, Н∙м;

= 0,06- номинальное скольжение;
=
= 1500- частота вращения поля статора,
об/мин;
=
= 3- кратность максимального
момента;
=
= 47,7 Н*м - номинальный момент, Н∙м;
=
- критическое скольжение.
nк=n0*(1-Sk)=1500*(1-0,34)=990-
частота
вращения при критическом скольжении
Механическая характеристика асинхронного
двигателя.
Проверка выбранного электродвигателя
для якорных механизмов
Проверка на нагрев
Проверка на нагрев электродвигателей якорного
механизма проводится при работе привода в двух режимах: съемке с якоря при
стоянке на расчетной глубине и подъеме одного якоря; одновременному подъему
двух якорей с половины глубины якорной стоянки. Оба режима осуществляются при
работе двигателей постоянного тока на естественной характеристике, асинхронных
двигателей - на основных обмотках.
Съемка с якоря при стоянке на
расчетной глубине.
По значениям моментов М1, М2,
М3, М4 определяются соответствующие значения частоты
вращения n1,
n2,
n3,
n4,
и тока I1,
I2,
I3,
I4.
n1=870об/мин
n2=850об/мин
n3=900
об/мин
n4=930
об/мин
к=
=
=0,32;
IA1=M1*к=34,7*0,32=11,1
А
IA2=M2*к=46,7*0,32=14,9А
IA3=M3*к=26*0,32=8,32А
IA4=M4*к=10,3*0,32=3,2А
Iр=Iн*sinȹ=18,3*sin33=9,9А1=
=
=14,8A2=
=
=17,8
A3=
=
=12,9
A4=
=
=10,4
A
Рассчитывается время выбирания цепи на отдельных
стадиях.
На первой стадии при постоянстве момента М1
частота вращения n1
постоянна и время работы, мин
1=
=8,8мин
На второй стадии момент возрастает
линейно от значения М1 до М2, а частота вращения
уменьшается от n1 до n2. Средняя
частота вращения, об/мин
12=
=860 об/мин
Время работы электродвигателя на
второй стадии, мин
2=
=9,3мин
Время отрыва якоря от грунта и
характер изменения момента при этом определить достаточно трудно: практически
двигатель может остановиться. Поэтому, при расчете на нагрев двигателей якорных
и якорно-швартовных механизмов значения момента и тока на 3-ей стадии
принимаются равными пусковым значениям, а время стадии - 0,5 мин. На четвёртой
стадии момент меняется от значения М3 до М4, частота
вращения увеличивается от n3 до n4.
Среднее значение частоты вращения,
об/мин.
,
n34=
915 об/мин
время работы электродвигателя, мин
4=
=11 мин
Общее время работы электродвигателя
при съемке с якоря, мин,,
=8,8+9,3+0,5+11=29,6мин
Диаграмма I = f(t) при съеме
судна с якоря.
Эквивалентный ток двигателя при работе по съемке
судна с якоря, А
17,5 А
Для речных судов время съемки с якоря не
превышает 15 - 20 минут. Согласно отраслевых требований электропривод должен
обеспечить последовательно два подъема якоря с расчетной глубины якорной стоянки,
при этом стоянка под током в течении 30 с учитывается только один раз.
Эквивалентный ток двигателя при последовательной двукратной съемке с якоря, А
16,6А
Мощность двигателя для якорных и
якорно-швартовных механизмов выбирается по 30 минутному режиму работы, поэтому
эквивалентный ток необходимо привести к 30 минутному режиму, если время работы
при последовательной двукратной съемке с якоря будет больше или меньше 30
минут.
Tэкв=2*8,8+2*9,3+0,5+2*11=58.7мин
Iэкв30=16,6*
=18,1
Двигатель проходит проверку на нагрев при работе
по съемке судна с якоря, если выполняется условие

По значения моментов М5 и
М6 (рис 5.6) определяют соответствующие значения частоты вращения n5 и n6 и значения
токов I5 и I6.
N5=780 об/мин
n6=910 об/мин
IA5=M5*к=60,5*0,32=19.3А
IA6=M6*к=20,7*0,32=6,6А
I5=
=
=21,6 А
I6=
=
=11,8 А
С небольшой погрешностью можно
считать, что частота вращения изменяется линейно. Среднее значение частоты
вращения, об/мин.
,
n34=
845 об/мин
время работы в режиме одновременного
подъема двух якорей, мин.
56=
=15,6 мин
Диаграмма I = f(t5) при
одновременном подъеме двух якорей.
Эквивалентный ток при одновременном
подъеме двух якорей, А
Электродвигатель проходит проверку
на нагрев, если выполняется условие
Iном30=16,9*
=12,1А
где Iном -
номинальный ток электродвигателя в 30-минутном режиме работы, А
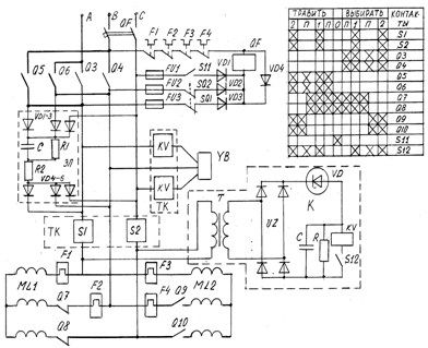
Схема управления электродвигателем
Выбираем схему кулачковых контроллеров с
тиристорными коммутаторами для управления двухскоростного электродвигателя:
Работа схемы:
При переводе маховичка контроллера в рабочее
положение (1,2 или 3) сначала замыкаются без тока реверсивные контакты Q3,
Q4 или Q5,
Q6 (на положении 1)
и контакты Q9, Q10
или Q11, Q12
(на положении 2 или 3). Промежуточные положения П являются нефиксированными.
Включение электродвигателя тиристорными
коммутаторами ТК происходит только после замыкания контактов S1
и S2. При переводе
маховика контроллера в нулевое положение, наоборот, первыми размыкаются
контакты S1 и S2,
в результате чего тиристоры блока ТК закрываются. Контакты скорости Q9,
Q10, а также
реверсивные контакты контроллера размыкаются уже при отсутствии тока в цепи.
Состояние тиристоров силового блока контролируется реле KV
(блок K), контакты
которого включены в управляющие цепи тиристорного коммутатора тормоза YB.
Силовой тиристорный блок ТК, блок тормоза ТК, а также блоки контроля К и защиты
от перенапряжения ЗП размещаются в отдельном шкафу контроллера.
Блок ЗП предназначен для защиты тиристоров
силового блока и блока тормоза от кратковременных, но значительных
перенапряжений, которые могут возникать в сети, питающий данный привод. Принцип
действия защиты основан на том, что конденсатор, включенный на выходе
выпрямительного моста, представляет малое сопротивление для импульсов
переменного тока.
Выбор аппаратов управления.
Выбираем:1) тиристорный коммутатор сериии
ТК-0,4-150 :
Номинальное напряжение - 380в
Пусковой ток - 150А
)Автоматический выключатель серии ВА 57-31
Номинальнай ток - 25А
)Тепловое реле марки РТЛ-1022 18-25А
Литература
1. Шмаков
М.Г. Климов А.С. Якорные и швартовные устройства. - Л.: Судостроение, 1964. -
415с.
2. Чиняев
И.А. Судовые вспомогательные механизмы. - М.: Транспорт, 1989. - 294с.
. Судовые
электроустановки и их автоматизация. /К.Т. Витюк, П.И. Гриценко, П.К. Коробов,
В.В. Тихонов/ 2-е изд. - М.: Транспорт, 1986. - 448 с.
. Бабаев
А.М. Ягодкин В.Я. Автоматизированные судовые приводы. - М.: Транспорт, 1986. -
448 с.
. Головин
Ю.К. Судовые электрические приводы. - М.: Транспорт, 1991. - 327 с.
. Российский
речной Регистр. Правила (в 3-х т.). Т.1.- М: Марин инжиниринг сервис, 1995. -
329 с.
. Российский
речной Регистр. Правила (в 3-х т.). Т.2.- М: Марин инжиниринг сервис, 1995. -
432 с.
. Сыромятников
И.А. Режимы работы асинхронных и синхронных электродвигателей. - М.:
Госэнергоиздат, 1963. - 528 с.
. Яуре
А.Г. Покрасс И.И. Белый В.А. Электроприводы палубных механизмов. - Л.: Судостроение,
1967. - 314 с.
. Чиликин
М.Г. Сандлер А.С. Общий курс электропривода. - М.: Энергоиздат, 1981 - 576 с.
. Судовые
электроприводы. Справочник /А.П. Богословский, Е.М. Певзнер, И.Р. Фрейдзон,
А.Г. Яуре/. Т1 - Л.: Судостроение, 1983. - 352с.
. Судовые
электроприводы. Справочник /А.П. Богословский, Е.М. Певзнер, И.Р. Фрейдзон,
А.Г. Яуре/. Т2 - Л.: Судостроение 1983. - 384с.
. Справочник
судового электротехника /Китаенко Г.И./. (в 3-х т) т1 - Л.: Судостроение, 1980.
- 528 с.