Технология переработки древесины: получение технической целлюлозы

  • Вид работы:
    Реферат
  • Предмет:
    Другое
  • Язык:
    Русский
    ,
    Формат файла:
    MS Word
    209,18 kb
  • Опубликовано:
    2011-11-30
Вы можете узнать стоимость помощи в написании студенческой работы.
Помощь в написании работы, которую точно примут!

Технология переработки древесины: получение технической целлюлозы















Технология переработки древесины: получение технической целлюлозы

Содержание

Введение

.Технологическая цепь получения технической целлюлозы

. Описание технологий производства технической целлюлозы

2.1 Сырье для производства волокнистых полуфабрикатов

2.2 Производство сульфатной целлюлозы

.3 Производство сульфитной целлюлозы

. Техническая целлюлоза и ее применение

4. Литература

Введение

Целлюлоза (лат. cellula клетка) - клетчатка, основное вещество, из которого построены стенки клеток древесины, имеет волокнистую структуру, в чистом виде она белого цвета, без запаха, не растворяется в воде, спирте, ацетоне, эфире и других органических растворителях.

Целлюлоза - это высокомолекулярный полисахарид, имеющий общую формулу (С6Н10О5)n, которую, принимая во внимание три активных гидроксила в каждой структурной ее единице, можно записать в виде [С6Н7О2(ОН)3]n. Молекулы целлюлозы построены в виде цепей. Целлюлоза обладает ориентированным аморфно-кристаллическим строением, которое объясняет все ее свойства - реакционную способность, набухание в воде (чем и вызывается увеличение размеров древесины при увлажнении) и др.

1.Технологическая цепь получения технической целлюлозы

Процесс получения целлюлозы сводится к освобождению ее от лигнина, гемицеллюлоз, смол, жиров и таннидов, сопровождающих целлюлозу в растительной ткани, каким-либо способом химической обработки. Поскольку основным веществом, от которого стремятся освободить растительную ткань в результате химической обработки, является лигнин, процесс получения целлюлозы называется делигнификацией соответствующего растительного сырья (древесины, соломы хлебных злаков, тростника и т. п.). Продукт делигнификации называется технической целлюлозой. Техническую целлюлозу получают в процессе варки, под которой понимают обработку древесного или другого растительного сырья раствором химических реагентов при повышенных температуре и давлении по специальному режиму в аппаратах периодического или непрерывного действия. Применяемый раствор химикатов называется варочным раствором.

Технологическая цепь получения технической целлюлозы

Сырье

Технология

Продукт

Древесина

Варка древесины раствором химических реагентов при повышенных температуре и давлении

Техническая целлюлоза)


Методы производства технической целлюлозы. Применяемые в промышленности и исследованные в лабораторных условиях методы производства технической целлюлозы многочисленны. Все они основаны на свойстве лигнина гораздо легче, чем целлюлоза, поддаваться разрушительному действию многих химических реагентов. В основу классификации методов производства целлюлозы положены вид и свойства применяемых химических реагентов, а при использовании нескольких реагентов - последовательность обработки ими растительного сырья. По виду и свойствам применяемых растворов химических реагентов различают щелочные, нейтральные и кислотные методы варки. Фактором, определяющим принадлежность конкретного метода варки к щелочным, нейтральным или кислотным, является концентрация водородных ионов (активная кислотность) в применяемом варочном растворе, характеризуемая водородным показателем рН.

Основными методами получения целлюлозы являются сульфатный и сульфитный; применяют также бисульфитный, нейтрально-сульфитный, различные комбинированные и ступенчатые методы варки. Перспективными являются окислительные методы - кислородно-содовый, кислородно-щелочной и др., которые не связаны с использованием серосодержащих реагентов и поэтому оказывают меньшее влияние на окружающую среду.

2. Описание технологий производства технической целлюлозы

.1 Сырье для производства волокнистых полуфабрикатов

Основным видом сырья является древесина. Для производства сульфатной целлюлозы пригодна древесина любых пород; наиболее часто используют древесину сосны и лиственницы, однако все больше возрастает доля древесины лиственных пород. В то же время для производства сульфитной целлюлозы необходима малосмолистая древесина, преимущественно ели и пихты. Поэтому дальнейшее развитие целлюлозного производства происходит в основном за счет сульфатного, а также новых методов варки.

Древесина поступает на предприятия в основном в виде балансов- бревен длиной 4,5 м и более (долготье), толщиной в верхнем отрубе 6-24 см или отрезков длиной 1,25-1,5 м (коротье), а также в виде технологической щепы. Такая щепа изготовляется на лесозаготовительных и лесопильно-деревообрабатывающих предприятиях из отходов основного производства. Отдельные предприятия используют также крупные опилки.

Доставка древесины на предприятия производится сплавом (в баржах или плотах), железнодорожным и автомобильным транспортом. Щепа доставляется железнодорожными вагонами- щеповозами и специальными автощеповозами большой вместимости, 12-40 м3.

Лесные склады современных целлюлозно-бумажных предприятий хорошо оснащены механизмами для выгрузки сырья из транспортных средств, укладки его и подачи в производство- вагонаопрокидывателями, мостовыми, кабельными и стреловыми кранами, конвейерами, кучеукладчиками (стакерами) и др. Хранят древесину в штабелях, кучах и в незамерзающих рейдах на воде.

В кучи укладывают балансы в окоренном виде, используя для окорки корообдирочные (окорочные) барабаны или роторные окорочные станки. Долготье предварительно разделывают на многопильных станках (слешерах). Окорка является очень важной операцией, так как кора плохо проваривается, а при сульфитном методе вовсе не проваривается, в результате чего снижается производительность варочного оборудования и целлюлоза загрязняется частичками коры. Снятую кору используют в качестве топлива, для приготовления сельскохозяйственных удобрений и др.

Щепу хранят в кучах по 150-250 тыс. м3, высота куч до 30 м. Насыпают щепу в кучу и подают ее в производство преимущественно пневмотранспортом.

Балансы и технологическую древесину измельчают на дисковых многоножевых рубительных машинах. Размеры щепы, мм: длина (вдоль волокон) 16-20, ширина 20-25, толщина 2-3. Более крупные щепки (в среднем 8 % от всей щепы) и мелочь (опилки, пыль - около 2%) отделяют от годной щепы на плоских щепосортировочных установках. Крупную щепу дополнительно измельчают в дезинтеграторах. Отходы от измельчения и сортировки (суммарно около 3%) сжигают.

.2 Производство сульфатной целлюлозы

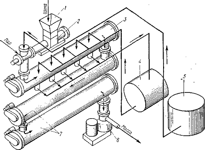
Схема производства сульфатной целлюлозы приведена на рис. 1.

Варят целлюлозу с варочным раствором (сульфатным, или белым, щелоком), содержащим едкий натр, сернистый натрий, небольшое количество карбоната и сульфата натрия.

Рис. 1. Схема производства сульфатной целлюлозы:

- варочный котел; 2 - выдувной резервуар; 3 - сучколовитель; 4 - промывной фильтр; 5 - сборник щелока; 6 - сортировка; 7 - центриклинер; 8 - сгуститель; 9 - бассейн целлюлозы; 10 - сборник белого щелока; 11- известерегенерационная печь; 12 - каустизатор; 13 - растворитель плава; 14 - содорегенерационный котлоагрегат; 15 - выпарной аппарат; I - варочный цех; II - промывной цех; III- очистный цех; IV - цех регенерации

Едкий натр и сернистый натрий составляют активную часть белого щелока. Их суммарная концентрация в пересчете на Na2О колеблется от 70 до 120 г/л. Чем больше активной щелочи в варочном растворе и чем выше температура и давление в варочном котле, тем быстрее идет варка и полнее удаляется лигнин, но тем ниже выход волокна. Обычно температура варки 165-180 °С, давление в котле 0,7-1,2 МПа (1 МПа равен 9,81, округленно 10 кгс/см2). Гидромодуль, т. е. объем жидкости в кубических метрах на 1 т абсолютно сухого сырья, составляет 4 - 4,5 : 1.

Порядок варки целлюлозы в котлах периодического действия следующий. В котел загружают щепу в количестве 0,3- 0,35 м3 на 1 м3 вместимости котла, а при применении пропарки щепы или специальных уплотнителей - 0,4 м3 или даже больше. Затем заливают варочный раствор, закрывают котел и начинают нагревать его содержимое, для чего щелок непрерывно прокачивают циркуляционным насосом через подогреватель. Температуру в котле поднимают до заданной конечной величины (этот период называют заваркой), потом следует стоянка при этой температуре (собственно варка). Заварку ведут медленно, чтобы щепа хорошо пропиталась варочным щелоком; в этот период для удаления воздуха и образующихся летучих продуктов (скипидара, метилового спирта и др.) производят сдувку парогазовой смеси - терпентинную сдувку. Парогазовая смесь поступает в щелокоуловитель и далее подвергается дробной конденсации. От конденсата во флорентине отделяют сырой сульфатный скипидар в количестве 8-12 кг из сосновой древесины, 1-2 кг из еловой древесины в расчете на 1 т выработанной целлюлозы.

При производстве вискозной и кордной целлюлозы щепу в котле сначала подвергают предгидролизу с целью удаления гемицеллюлоз. Для этого ее обрабатывают 0,3-0,5%-ной серной кислотой при 120-130 °С или водой при 160-170 °С. Предгидролизат отбирают из котла и направляют на производство дрожжей, после чего в котел заливают варочный раствор и начинают варку. По окончании варки, обычно не снижая давления в котле, целлюлозную массу выдувают из него в выдувной резервуар, осматривают котел и готовят к новой загрузке.

Полный оборот котла продолжается 5-8 ч, в том числе загрузка щепы и заливка щелока примерно 1-1,5 ч, заварка 2-4,5 ч, варка до 1 ч, конечная сдувка, выгрузка целлюлозы н осмотр котла около 1 ч.

Стационарный варочный котел (рис. 2.2) стальной, облицован внутри легированной сталью. Общая высота 13-17 м, диаметр цилиндрической части 3,6-4,5 м, загрузочной горловины 800 мм, выгрузочной - 700 мм, вместимость 100-200 м3. Щелок забирается из средней части котла и возвращается циркуляционным насосом в верхнюю и нижнюю его части.

Рис. 2. Схема стационарного варочного котла для сульфатной варки:

- циркуляционный насос; 2 - корпус; 3- всасывающий трубопровод; 4 - заборный патрубок; 5 -сита; 6 - уровень щелока; 7 - щепа; 8 - сдувочный патрубок; 9 - бункер; 10- загрузочная горловина; 11 - кольцевой спрыск; 12 - колонки задвижек; 13 - нагнетательные трубопроводы; 14 - подогреватель; 15 - изоляция; 16 - патрубок подачи пара; 17 - выдувной вентиль; 18 - выгрузочная горловина

Сдувки в коннденсатор→

Рис. 3. Схема варочной установки «Камюр»:

- варочный котел; 2, 3, 4 - насосы высокого давления; 5- регулирующий бак варочного щелока; 6 - питатель высокого давления; 7 - пропарочная цистерна; 8 - питатель низкого давления; 9 - расходомер; 10 - бункер; 11 - магнитный сепаратор; 12 - питающий трубопровод; 13 - загрузочное устройство; 14- винт; 15 - цилиндрическая сетка; 16, 17, 22, 23 - подогреватели; 18, 19 - циклоны-испарители; 20 - выдувное устройство; 21 - разгрузочное устройство; 24, 25, 26, 27 - ситовые пояса

На многих заводах котлы периодического действия оснащены автоматизированными системами управления технологическими процессами (АСУ ТП), ведущими варку по заданной программе.

Выгруженную из котла целлюлозу промывают водой в диффузорах или на барабанных фильтрах и затем подвергают многоступенчатой очистке от сучков, непровара,частичек коры, песка и др. Сначала производят грубое сортирование на вибрационных или центробежных сучколовителях, потом тонкое сортирование в центробежных сортировках, вихревых очистителях (центриклинерах) и др.

Варочный котел непрерывного действия «Камюр» имеет общую высоту 45 м, диаметр 4,7 м, дает в сутки 450- 500 т целлюлозы (имеются также установки производительностью 800-900 т/сут).

Щепу из бункера подают при помощи питателя низкого давления в пропарочную цистерну, где из щепы удаляются вода и скипидар. Пропаренная щепа перемещается винтовым конвейером к роторному питателю высокого давления, который подает ее в котел и одновременно служит запорным клапаном. Выходящая из питателя высокого давления щепа транспортируется щелоком к загрузочному устройству котла, оснащенному вертикальным вращающимся винтом.

Рис. 4. Схема варочной установки «Пандия»:

- бункер, 2 - питатель высокого давления; 3 - пропиточная труба; 4 - бак циркулирующего щелока; 5 - бак белого щелока; 6 - разгрузочное устройство; 7 - варочные трубы

Варочный щелок подают насосом в верхнюю часть котла. Щепа опускается в котле под собственной тяжестью. В верхней зоне котла идет заварка, в средней варка, в нижней частичная промывка целлюлозы слабым щелоком. Целлюлозная масса концентрацией 14-16%, охладившаяся до 80-85 °С, непрерывно выгружается и поступает в выдувной резервуар. Щепа в каждой зоне находится 1,5 ч, а всего 4,5 ч.

Для получения из древесины лиственных пород целлюлозы высокого выхода и полуцеллюлозы используют преимущественно непрерывнодействующую установку «Пандия» (рис. 2.4). Варку проводят в варочных трубах при 160-180 °С. Число труб от 2 до 8, они имеют диаметр 0,6-1,2 м, длину 6-12 м, оснащены винтами.

В установке «Пандия» нет зоны заварки, целлюлоза выгружается без промывки, поэтому время пребывания щепы в аппарате сокращается до 15-60 мин, но выход волокна и его прочность несколько снижаются. По окончании варки щелок (7-10 м3/т целлюлозы) имеет почти черный цвет, поэтому его называют черным щелоком. В щелок переходит большая часть лигнина древесины в виде щелочного лигнина, а также часть гемицеллюлоз, которые в щелочной среде гидролизуются и окисляются, образуя в основном оксикислоты. Ацетильные группы древесины при варке отщепляются, образуя уксусную кислоту, находящуюся в щелоке в виде уксусно-кислого натрия.

Черный щелок упаривают в многокорпусных вакуум-выпарных установках, добавляют сульфат натрия для возмещения потерь щелочи, происходящих в производстве (отсюда и название способа), а затем щелок сжигают в топках специальных паровых котлов - содорегенерационных котлоагрегатов (СРК). При этом сгорает органическая часть щелока, а сульфат натрия превращается в сернистый натрий; едкий натр переходит в углекислый натрий.

Плав растворяют в слабом белом щелоке или в воде и получают зеленый щелок, который обрабатывают гашеной известью для перевода углекислого натрия в едкий натр. Получается белый щелок, который снова используют для варки целлюлозы.

Смоляные и жирные кислоты, содержащиеся в древесине, при варке превращаются в натриевые соли. Эти соли при отстаивании собираются на поверхности черного щелока, образуя сульфатное мыло.

Путем подкисления черного щелока серной кислотой или двуокисью углерода из него можно выделить щелочной лигнин, применяемый в производстве пластических масс, резинотехнических изделий и др. Из черного щелока можно получить другие лесохимические продукты. Например, из подкисленного упаренного черного щелока можно извлечь метилэтилкетоном уксусную и муравьиную кислоты, различные оксикислоты и др.

целлюлоза варка древесина

2.3 Производство сульфитной целлюлозы

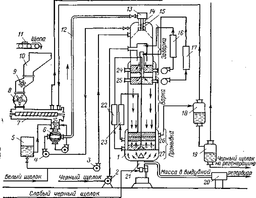
Рис. 5. Общая схема производства сульфитной целлюлозы

Еловая или пихтовая щепа из хорошо окоренной древесины варится с сульфитной варочной кислотой в периодически действующих стальных футерованных или биметаллических варочных котлах вместимостью 160-400 м3.

Готовая варочная кислота содержит при кальциевом основании 3-4 % сернистого ангидрида, в том числе более половины в свободном виде. При натриевом или аммониевом основании содержание сернистого ангидрида достигает 8 % или более, в том числе свыше 3/4 в свободном виде.

Повышение содержания сернистого ангидрида в варочной кислоте ускоряет варку, несколько увеличивает выход целлюлозы и повышает ее качество. В процессе варки лигнин превращается в лигносульфоновые кислоты и переходит в раствор.

Порядок варки следующий. В котел загружают щепу, пропаривают ее с целью полного удаления воздуха, затрудняющего пропитку щепы варочной кислотой, и одновременно закачивают варочную кислоту. При заварке щепы температуру в котле повышают до 104-115 °С и поддерживают ее необходимое время. Заварка длится 2-6 ч. После этого температуру повышают до 130-155 °С и ведут варку при этой температуре. Чтобы давление в котле не превышало заданной величины (от 0,4 до 0,7 МПа), в процессе нагревания производят сдувку парогазовой смеси. Общая продолжительность оборота котла составляет 6-10 ч.

На каждую тонну полученной целлюлозы приходится 6,5- 8 м3 сульфитного щелока. Часть щелока удаляют из котла после варки самотеком, часть вытесняют оборотным щелоком. Затем целлюлозную массу из котла вымывают оборотным щелоком, щелок отделяют от массы. Такой ступенчатый способ позволяет использовать для дальнейшей переработки до 90 % всего щелока без значительного разбавления его водой.

Остающуюся в сцеже целлюлозу промывают, очищают, сортируют, отбеливают и облагораживают так же, как сульфатную целлюлозу. При одинаковой степени делигнификации, т. е. при одинаковом остаточном содержании лигнина, выход сульфитной целлюлозы немного больше, чем сульфатной, а прочность немного меньше.

Скипидар, содержащийся в древесине, в процессе сульфитной варки сильно изменяется. Он улавливается из сдувочных газов и носит название сульфитного масла, или сульфитного скипидара, или сырого цимола. Сульфитное масло содержит до 80-85 % п-цимола, образующегося в процессе варки из терпеновых углеводородов, главным образом из пинена. Выход сульфитного масла из еловой древесины 0,6-1 кг/т целлюлозы.

3. Техническая целлюлоза и ее применение

Природная целлюлоза, или клетчатка, является основным веществом, из которого построены стенки растительных клеток, и поэтому растительное сырье разных видов служит единственным источником производства целлюлозы. Целлюлоза представляет собой природный полисахарид, линейные-цепевидные макромолекулы которого построены из элементарных звеньев β-D-ангидро-глюкопиранозы, соединенных между собой 1-4 глюкозидными связями. Эмпирическая формула целлюлозы (С6Н10О5)и, где п - степень полимеризации.

Каждое элементарное звено целлюлозы за исключением концевых звеньев содержит три спиртовые гидроксильные группы. Поэтому формулу целлюлозы часто представляют в виде [С6Н7О2(ОН)3]. На одном конце макромолекулы целлюлозы находится звено, имеющее дополнительный вторичный спиртовой гидролиз у 4-го атома углерода, на другом - звено, имеющее свободный глюкозидный (полуацетальный) гидроксил у 1-го атома углерода. Это звено придает целлюлозе восстанавливающие (редуцирующие) свойства.


Степень полимеризации (СП) природной древесной целлюлозы находится в пределах 6000-14 000. СП характеризует длину линейных макромолекул целлюлозы и, следовательно, определяет те свойства целлюлозы, которые зависят от длины целлюлозных цепей. Любой образец целлюлозы состоит из макромолекул различной длины, т. е., является полидисперсным. Поэтому СП обычно представляет усредненную степень полимеризации. СП целлюлозы связана с молекулярной массой соотношением СП = М/162, где 162 - молекулярная масса элементарного звена целлюлозы. В природных волокнах (оболочке клеток) линейные цепевидные макромолекулы целлюлозы водородными и межмолекулярными силами связи объединены в микрофибриллы неопределенной длины, диаметром около 3,5 нм. В каждой микрофибрилле насчитывается большое число (примерно 100-200) целлюлозных цепей, расположенных вдоль оси микрофибриллы. Микрофибриллы, располагаясь по спирали, образуют агрегаты из нескольких микрофибрилл- фибриллы, или пряди, диаметром около 150 нм, из которых построены слои клеточных стенок.

В зависимости от режима обработки растительного сырья в процессе варки можно получить продукты с различным выходом, определяемым отношением массы полученного полуфабриката к массе исходного растительного сырья (%). Продукт с выходом от -80 до 60 % массы сырья называется полуцеллюлозой, для которой характерно высокое содержание лигнина (15-20%). Лигнин межклеточного вещества в полуцеллюлозе в процессе варки растворяется не полностью (часть его остается в полуцеллюлозе); волокна соединены между собой еще настолько прочно, что для их разделения и превращения в волокнистую массу необходимо применять механический размол. Продукт с выходом от 60 до 50 % называется целлюлозой высокого выхода (ЦВВ). ЦВВ разделяется на волокна без механического размола с помощью размыва струей воды, но содержит еще значительное количество остаточного лигнина в клеточных стенках. Продукт с выходом от 50 до 40% называется целлюлозой нормального выхода, которая по степени делигнификации, характеризующей процентное содержание остаточного лигнина в стенках волокон, разделяется на целлюлозу жесткую (3-8% лигнина), среднежесткую (1,3-3% лигнина) и мягкую (менее 1,5 % лигнина).

В результате варки растительного сырья получают небеленую целлюлозу, представляющую продукт с относительно низкой белизной, содержащий еще большее число компонентов древесины, сопровождающих целлюлозу. Освобождение от них продолжением варочного процесса связано со значительным разрушением целлюлозы и, как следствие этого, снижением выхода и ухудшением ее свойств. Для получения целлюлозы с высокой белизной - беленой целлюлозы, наиболее освобожденной от лигнина и экстрактивных веществ, техническую целлюлозу подвергают отбелке химическими отбеливающими реагентами. Для более полного удаления гемицеллюлоз целлюлозу подвергают дополнительной щелочной обработке (облагораживанию), получая в результате облагороженную целлюлозу. Облагораживание обычно совмещают с процессом отбелки. Отбелке и облагораживанию подвергают преимущественно мягкую целлюлозу и целлюлозу средней жесткости, предназначенные как для производства бумаги, так и для химической переработки.)

Полуцеллюлоза, ЦВВ, небеленая целлюлоза нормального выхода, беленая, полубеленая и облагороженная целлюлозы являются волокнистыми полуфабрикатами, находящими широкое практическое применение для производства самых разнообразных видов бумаги и картона. На эти цели перерабатывается около 93 % всей вырабатываемой в мире целлюлозы. Остальная часть целлюлозы служит сырьем для химической переработки.

Для характеристики свойств и качества технической целлюлозы, определяющих ее потребительскую ценность, применяют целый ряд различных показателей. Рассмотрим наиболее важные из них.

Содержание лигнина - один из основных показателей, оценивающих пригодность небеленой целлюлозы для выработки определенных видов бумаги и картона. В беленых целлюлозах содержание лигнина обычно не превышает девятых долей процента, поэтому этот показатель для них не определяют.

Содержание пентозанов в сульфитных целлюлозах составляет от 4 до 7 %, а в сульфатных целлюлозах той же степени делигнификации 10-11 %. Наличие пентозанов в целлюлозе способствует повышению ее механической прочности, улучшает проклейку, размалываемость, поэтому более полное сохранение их в целлюлозе для производства бумаги и картона благоприятно сказывается на качестве продукции. В целлюлозе для химической переработки пентозаны - нежелательная примесь.

Содержание смолы в сульфитной хвойной целлюлозе высокое и достигает 1-1,5 %, так как сульфитная варочная кислота не растворяет смолистых веществ древесины. Щелочные варочные растворы растворяют смолы, поэтому их содержание в целлюлозе щелочных варок невелико и составляет 0,2-0,3 %. Высокое содержание смолы в целлюлозе, особенно так называемой «вредной смолы», создает затруднения в бумажном производстве вследствие липких смолистых отложений на оборудовании.

Медное число характеризует степень деструкции целлюлозы в процессах варки, отбелки и облагораживания. В конце каждой целлюлозной молекулы имеется альдегидная группа, способная восстанавливать соли окисной меди до закиси меди, и чем больше деструктирована целлюлоза, тем больше меди может восстановить 100 г целлюлозы в пересчете на абсолютно сухую массу. Закись меди пересчитывают в металлическую медь и выражают в граммах. Для мягких целлюлоз медное число выше, чем для жестких. Целлюлоза щелочных варок имеет низкое медное число, около 1,0, сульфитная-1,5-2,5. Отбелка и облагораживание значительно понижают медное число.

Степень полимеризации (СП) определяется измерением вязкости растворов целлюлозы вискозиметрическим методом. Техническая целлюлоза неоднородна и представляет собой смесь высокомолекулярных фракций с различной СП. Определяемая СП выражает усредненную длину целлюлозных цепей и для технических целлюлоз находится в пределах 4000-5500.

Механические прочностные свойства целлюлозы испытывают после размола ее до степени помола 60˚ ШР. Наиболее часто определяют сопротивление разрыву, излому, продавливанию и раздиранию. В зависимости от вида сырья, способа получения, режима обработки и других факторов перечисленные показатели могут колебаться в очень широких пределах. Бумагообразующие свойства - это совокупность свойств, обусловливающих достижение требуемого качества изготовляемой бумаги и характеризуемых рядом разнообразных показателей, например поведением волокнистого материала в технологических процессах изготовления из него бумаги, влиянием его на свойства получаемой бумажной массы и готовой бумаги.

Сорность целлюлозы определяется подсчетом соринок с обеих сторон смоченного образца целлюлозной папки при просвечивании его источником света определенной силы и выражается числом соринок, отнесенных к 1 и1 поверхности. Например, содержание соринок для различных беленых целлюлоз, допускаемое стандартами, может колебаться от 160 до' 450 шт. на 1 м2, а для небеленых целлюлоз - от 2000 до 4000 шт.

Техническая небеленая целлюлоза пригодна для изготовления многих видов продукции - газетной и мешочной бумаги, тарного картона и др. Для получения высших сортов писчей и печатной бумаги, где требуется повышенная белизна, используют среднежесткую и мягкую целлюлозу, которую отбеливают химическими реагентами, например хлором, двуокисью хлора, гипохлоритом кальция или натрия, перекисью водорода.

Особо очищенную (облагороженную) целлюлозу, содержащую 92-97 % альфа-целлюлозы (т. е. фракции целлюлозы, нерастворимой в 17,5%-ном водном растворе едкого натра) используют для изготовления химических волокон, в том числе вискозного шелка и высокопрочного вискозного кордного волокна для производства автомобильных шин.

4. Литература

1.       Гордон. Л.В., С.О. Скворцов, В.И. Лисов. Технология и оборудование лесохимических производств.- М.: Лесная промышленность, 1988, - 360 с.

.         Славянский А.К., Шарков В.И., Ливеровский А.А. Химическая технология древесины. - М.: Гослесбумиздат, 1962, - 578 с.

.         Бронникова Г. В., Падерин В. Я., Седельников А. И. Продукты на основе канифоли и скипидара,-М.: ВНИПИЭИлеспром, 1984,-60 с.

.         Генкин А. Э. Оборудование химических заводов.- М.: Высшая школа, 1970,-352 с.

.         Ковернинский И. Н. Основы технологии химической переработки древесины.- М.: Лесная промышленность, 1984.- 184 с.

Похожие работы на - Технология переработки древесины: получение технической целлюлозы

 

Не нашли материал для своей работы?
Поможем написать уникальную работу
Без плагиата!
Без нейросетей!