Тепловозы на природном газе

  • Вид работы:
    Дипломная (ВКР)
  • Предмет:
    Транспорт, грузоперевозки
  • Язык:
    Русский
    ,
    Формат файла:
    MS Word
    2,76 Mb
  • Опубликовано:
    2012-02-20
Вы можете узнать стоимость помощи в написании студенческой работы.
Помощь в написании работы, которую точно примут!

Тепловозы на природном газе














ДИПЛОМ

Тепловозы на природном газе

Введение

Железнодорожный транспорт на тягу поездов расходует более 5 млн. тонн дизельного топлива, которое поставляется с постоянно возрастающим напряжением, вызванным увеличивающимся дефицитом нефтепродуктов. В Российской Федерации объем нефтедобычи в 1994 г. сократился по сравнению с 1989 г. более чем на 45%. Прогнозируется дальнейшее снижение объемов добычи и производства нефтепродуктов.

Значительное снижение расхода дизельного топлива может быть достигнуто только путем его замещения газомоторным топливом (до 70 - 80% на магистральных и до 50% на маневровых газодизельных локомотивах). Общее возможное замещение дизельного топлива на газомоторное на железных дорогах России может составить до 1,5 - 2,0 млн. т.

Развитие отечественного тепловозостроения, начиная с его становления, связано с применением газового топлива в качестве моторного. Уже в середине 1930-х гг. было организовано серийное производство мотовозов с газогенераторными установками для питания двигателей внутреннего сгорания. В 1950-х гг. были созданы и эксплуатировались 15 тепловозов серии ТЭ1 и один ТЭ4 мощностью 1400 кВт, работавших на газогенераторном газе.

В настоящее время использование природного газа в качестве моторного топлива на различных видах транспорта является составной частью энергетической стратегии России.

Создание и внедрение на сети железных дорог газотепловозов обеспечит снижение загрязнений окружающей среды, особенно при работе маневрового парка тепловозов в районе городов, а также замещение дефицитного дизельного топлива природным газом.

Энергетические и физические показатели газового (метанового) топлива, используемого в качестве моторного, обеспечивают ряд термодинамических и экологических преимуществ по сравнению с нефтяным.

По отечественным и зарубежным данным при эксплуатации двигателей на природном газе выбросы токсичных веществ уменьшаются по углеводородным составляющим и окислам азота в 1,5 - 2,0 раза. При переходе на газодизельный процесс значительно снижается дымность, повышается экономичность газодизельных двигателей (на 2-5%), увеличивается ресурс, межремонтный пробег и срок службы моторного масла (на 20-40%).

Однако для внедрения газа на железнодорожном транспорте параллельно решается ряд проблем. Для хранения на тепловозе достаточного запаса газового топлива необходимо дополнительно разместить газобаллонные или криогенные резервуары.

При газификации требуется реконструкция локомотивных депо и полигона эксплуатации, строительство станций сжижения и компримирования природного газа.

Все эти разработки включают принципиально новые для железно-дорожного транспорта технологии, нетрадиционные технические и научные решения.

В дипломном проекте приводится сравнение газовых моторных топлив с нефтяными топливами из которых вытекает целесообразность использования природного газа.

В связи с этим разработан проект газобаллонного тендера для магистрального локомотива с четырёхтактным дизелем, основанный на использовании облегчённых металлокомпозиционных баллонов.

В заключительном разделе проведена технико-экономическая оценка эффективности внедрения газотепловозов, рассчитан срок их окупаемости.

1.     
Применение природного газа на транспорте

1.1 Причины перехода на природный газ

газодизель топливо генератор магистральный

Современная жизнь невозможна без использования двигателей внутреннего сгорания. Человек использует такие двигатели в профессиональной деятельности и быту. К сожалению, они несут с собой не только благо. Выхлопы двигателей 700 млн. автомобилей, десятков тысяч судов, самолетов, тепловозов и всевозможных стационарных установок дают 40% глобального загрязнения атмосферы вредными веществами.

В России в 1998 году выбросы загрязняющих веществ в атмосферу всеми транспортными средствами составили 13,2 млн. тонн, в том числе железнодорожным транспортом около 871 тыс. т. [1]. По оценке экологов, основная масса (80%) вредных веществ выбрасывается автотранспортом. Более чем в 180 городах уровни загрязнения атмосферного воздуха (от всех источников) превышают предельно допустимые концентрации (ПДК). В последние годы максимальные разовые концентрации превышали 10 ПДК в 66 городах. В 89 городах уровень загрязнения воздуха характеризуется как высокий и очень высокий (табл. 1.1.). Количество некоторых вредных веществ в составе выбросов поддается регулировке и может быть сведено к минимуму за счет совершенствования конструкции двигателей, внедрения систем нейтрализации.

Таблица 1.1. Выбросы загрязняющих веществ в атмосферу в России в 1998 г., тыс. тонн

Вид транспорта

СО

CnHm

NOx

С

SO2

РЬ

Всего

Автомобильный

8175

1229

1580

46

215,1

3,1

11824,2

Внутренний водный

14

10

38

4

14

<1

80

Морской

13

9

33

3

34

<1

92

Воздушный

67

17

54

<1

14

<1

152

Железнодорожный

185

54

604

5

23

<1

871

Дорожные машины

147,1

23,8

58,5

2,2

6,9

0,03

238,5


В то же время угарный газ (CO) является неотъемлемой частью продуктов сгорания, и бороться с ним возможно только путем повышения качества моторного топлива.

Компоненты отработавших газов двигателей внутреннего сгорания приводят к возникновению таких негативных явлений как смог, кислотные дожди, парниковый эффект. Отрицательное воздействие этих явлений на окружающую среду имеет различный географический размах: локальный - при возникновении смога; региональный (трансграничный) - при выпадении кислотных дождей; глобальный - в случае с парниковым эффектом.

В настоящее время более 40% добываемой нефти перерабатывают в моторные топлива. Около 50% моторных топлив расходуется на наземном, водном и воздушном транспорте, оборудованном двигателями внутреннего сгорания [1]. По существующим оценкам на перспективу ожидается дефицит жидкого нефтяного моторного топлива. Имеющиеся резервы повышения экономичности транспортных ДВС не могут перекрыть этот дефицит по следующим причинам:

ожидаемое повышение эксплуатационной экономичности ДВС за счет их конструктивного совершенствования составит не более 20%, что уже недостаточно для покрытия дефицита;

перевод значительной части автомобильного транспорта на дизельные ДВС при максимальном эффекте на один переводимый автомобиль 40% позволит уменьшить удельный расход жидкого топлива в автомобильном транспорте не более чем на 15-20%, что также не решает проблемы дефицита.

Дефицит жидкого нефтяного моторного топлива, а также высокое загрязнение воздуха продуктами его сгорания (см. табл. 1.1.) вызвали необходимость поиска альтернативных топлив. Единственным экономически оправданным альтернативным топливом в настоящее время признан природный газ, который можно применять в качестве моторного топлива без какой-либо переработки, кроме обязательной технологической стадии добычи и транспорта газа.

1.2 XXI век - эпоха природного газа

Ученые многих стран мира пришли к выводу о том, что эпоха нефти заканчивается. Наступает эпоха природного газа. Его доля в общемировом балансе потребления энергоносителей неуклонно возрастает (рис. 1.1.).

Рис. 1.1. Изменение долей различных видов энергоносителей в топливно-энергетическом балансе

Среди основных факторов, позволяющих говорить о природном газе как о топливе XXI века, следует указать следующие:

доказанные мировые запасы природного газа существенно превышают запасы нефти;

необходимость замещения нефти другими видами сырья для ее высвобождения в интересах тех отраслей хозяйства, где она не может быть заменена;

более высокая степень экологической безопасности при добыче, транспортировке, переработке, реализации и использовании;

более высокие потребительские качества при применении в качестве энергоносителя или сырья;

более высокая ценовая стабильность и, соответственно, экономическая привлекательность для конечных потребителей.

Сегодня в России природный газ является основой топливно-энергетического баланса. На его долю приходится более 55% потребления энергоресурсов (рис. 1.2.).

Рис. 1.2. Структура топливно-энергетического баланса России в 1998 году

С точки зрения запасов и объемов добычи природного газа Россия продолжает оставаться крупнейшей мировой державой. Каждый четвертый кубометр

газа на мировом рынке добывается в России.

К тому же, с каждым годом наблюдается сокращение объемов добычи нефти, что видно из рис. 1.3.

Рис. 1.3. Динамика добычи нефти и газа в 1990-1999 гг.

Вместе с сокращением добычи нефти в России отмечается пропорциональное сокращение производства моторных топлив в нефтеперерабатывающей отрасли (рис. 1.4.). При этом сильно снижено производство не только мазута, дизельного топлива и бензина, но и сжиженного нефтяного газа.

Рис. 1.4. Динамика производства моторных топлив в 1990-1999 гг.

Применение газового топлива на транспорте эффективнее, чем жидкого нефтяного топлива. Экономический эффект от использования 1000 м 3 газа в качестве моторного топлива для автомобилей в пересчете на 1 млн. автомобилей соответствует высвобождению около 10 млн. т. бензина [1].

В качестве источников снабжения газовым моторным топливом можно использовать отдельные малые месторождения газа, не включенные в систему, а также месторождения, находящиеся на завершающей стадии эксплуатации, включая и такие, использование которых для добычи газа стало экономически нерациональным. Эти источники могут обеспечивать топливом транспортные средства почти на всей территории Среднего Поволжья и ряда других регионов.

Реализация перечисленных проектов и удовлетворение народнохозяйственной потребности в моторном топливе за счет природного газа позволят осуществить перелом в обеспечении транспорта топливом, снять ограничения на развитие народного хозяйства из-за нехватки бензина и дизельного топлива.

Таким образом, имеется комплекс факторов, определяющих широкие перспективы применения газового топлива в транспорте.

1.3 Свойства газомоторных топлив

В качестве моторного топлива можно применять практически любой горючий газ. Принято различать следующие виды газов, использующихся для питания двигателей внутреннего сгорания: природный газ, нефтяной газ, биогаз. Имеют некоторое распространение и другие виды горючих газов, например, коксовый, но для транспортных двигателей их не используют.

В начале 70-х годов внимание многих фирм и исследователей привлекло водородное топливо, которое рассматривается, как экологически чистое. Однако до настоящего времени этот вид газового топлива остается только в виде перспективного, поскольку не разработаны промышленные способы его производства в достаточных для массового применения количествах. Тем не менее водород следует рассматривать, как важный вид газового моторного топлива.

Состав природного газа существенно зависит от месторождения, где он добыт, но всегда основную его часть составляет метан, не менее 85% по объему. Именно по этому показателю газ и относят к природному, независимо от способов получения. Газ с таким содержанием метана можно добывать и на нефтяных месторождениях, однако его и в этом случае считают природным, а не нефтяным. Другими компонентами природного газа, как правило, оказываются легкие углеводороды метанового ряда: этан, пропан, нормальный бутан и изобутан, пентаны. Часто в природном газе встречаются инертные компоненты: азот, углекислый газ, реже содержатся водород, оксид углерода, кислород. Общее содержание добавок к метану не превышает 15%.

Нефтяной газ в основной массе добывают в качестве попутного на нефтяных месторождениях или получают при переработке нефти, также в виде технологического спутника. При этом основными составляющими нефтяного газа оказываются пропан и нормальный бутан. Причем примеси изобутана, как правило, не превышают 20% от содержания нормального бутана. Соотношение между пропаном и бутаном и в добываемом нефтяном газе, и в получаемом при переработке нефти колеблется в широких пределах - от почти чистого пропана до почти чистого бутана. Однако, в общей массе газа преобладает бутан. Следует также учитывать, что пропан является более ценным химическим сырьем, чем бутан. Нефтяной газ может также содержать и другие углеводороды, в том числе и непредельные (пропилен, бутилен).

Различие соотношения главных компонентов нефтяного газа в исходном сырье (попутном газе при добыче и переработке нефти), а также относительная простота разделения сырья на фракции создают условия для производства специального моторного топлива с контролируемым в определенных пределах составом. Это обстоятельство является важным отличием нефтяного газа от природного. Природный газ в пределах применяемых на практике технологий не допускает контроля состава, что накладывает определенные особенности на условия его использования.

Биогаз - является продуктом анаэробного сбраживания органических остатков, в качестве которых используют отходы, главным образом, сельскохозяйственного производства. Состав получаемого биогаза во многом зависит от характера процесса сбраживания, однако горючей частью биогаза всегда является метан (по этой причине биогаз иногда называют биометаном). В этом биогаз близок к природному газу. Содержание метана в биогазе существенно ниже, чем в природном газе, и колеблется от 30 до 70%. Главное же отличие биогаза от природного состоит в том, что он содержит весьма значительную долю инертных составляющих: от 30 до 70%. Обычно инертная часть состоит из углекислого газа, что определяет относительно низкую теплоту сгорания этого вида топливного газа, которая не превышает 23000 кДж/м3, в то время как теплота сгорания природного газа в среднем составляет 34500 кДж/м3 [2].

Близок по свойствам к биогазу так называемый шахтный газ. Его получают как бы в качестве побочного продукта, откачивая с целью создания в шахтах безопасных условий работы через специальные скважины, пробуренные в угольные пласты поблизости от ведущихся разработок. Метан удаляют из пласта, чтобы препятствовать его попаданию в горные выработки. При таком процессе попадание в метан воздуха становится почти неизбежным. Практика показала, что содержание метана в шахтном газе может меняться от 20 до 95%. Бывают, однако, случаи и меньшего содержания метана, когда состав шахтного газа не выходит за пределы воспламенения, т.е. сам шахтный газ оказывается воспламеняемой смесью. Это требует соблюдения особых правил конструирования топливной аппаратуры, но не влияет на его сгорание в двигателе.

Ранее уже было отмечено, что водород рассматривается как топливо, изначально обеспечивающее высокую экологическую чистоту при сгорании. Главным его достоинством является отсутствие углерода, продуктами сгорания которого становятся угарный газ (оксид углерода) и углекислый газ (диоксид углерода). Первый из них представляет собой крайне ядовитое вещество. Поэтому для нейтрализации этого газа путем дожигания созданы и применяются на практике различные технологии, которые позволяют в значительной степени устранить опасность загрязнения атмосферного воздуха этим ядом. В то же время углекислый газ, постоянно присутствующий в атмосфере и потому не являющийся сильным ядом, оказывается неустранимым следствием сгорания углеродосодержащих топлив. Однако перспектива увеличения энергетического насыщения транспорта содержит опасность такого увеличения общей концентрации этого вещества в атмосфере, которое может привести к смещению теплового равновесия с трудно предсказуемыми последствиями. Углекислый газ, в отличие от азота и кислорода, поглощает инфракрасное излучение земной поверхности, превращая, таким образом, атмосферу Земли в «ловушку» солнечного излучения: видимая часть солнечного спектра (примерно 80% всей энергии излучения) свободно проходит через атмосферу, нагревает поверхность земли, которая в свою очередь излучает энергию, но уже в инфракрасной части спектра. Ни один из применяемых на практике нейтрализаторов не избавляет от выбросов углекислого газа. Более того, практически отсутствуют даже перспективные технологии, освобождающие от него продукты сгорания углеводородных топлив. Именно поэтому водородное топливо продолжает оставаться главенствующим вариантом экологически чистой технологии транспорта, несмотря на многие недостатки и присущие ему низкие значения важных качественных показателей. Важно также отметить, что под водородным топливом понимается не обязательно чистый водород. Он может составлять преобладающую часть топлива, как метан в природном газе. Остальная же часть в зависимости от способов получения может быть представлена различными горючими и негорючими газами, меняя тем самым не только энергетические, но и экологические свойства этого топлива.

Рассмотренные четыре вида газовых топлив имеют разные значения показателей, определяющих их качества, как моторных топлив.

Самыми важными являются показатели, определяющие протекание рабочего процесса в двигателе, т.е. собственно моторные свойства топлива. Из собственно моторных свойств в первую очередь обращают внимание на энергетические возможности топлива, которые оценивают теплотой сгорания (табл. 1.2.).

Таблица 1.2. Энергетические показатели горючих компонентов газового моторного топлива

Вещество

Хим. формула

Низшая теплота сгорания

Плотность, кг/м3



объемная, кДж/м3

массовая, кДж/кг


Водород

Н2

10050

120070

0,0837

Метан

СН4

33410

49990

0,6683

Этан

С2Н6

59850

47480

1,2604

Пропан

С3Н8

86530

46360

1,8665

Бутан

С4Н10

114270

45790

2,4956

Пентан

С5Н12

144020

45510

3,1643


Как и следовало ожидать, водород особенно резко отличается от других газов, хотя и соответствует общей тенденции. Его объемная теплота сгорания в 3,3 раза ниже, чем у ближайшего к нему по плотности метана, а массовая теплота сгорания в 2,4 раза выше. Такое резкое отличие от общего ряда уже в первом из рассматриваемых показателей говорит о необходимости иных подходов к конструированию двигателей и транспортных средств, использующих водородное топливо.

Интерес также представляют различия энергетических свойств газового топлива (нефтяного и природного газа) от жидкого топлива (бензина). Усредненные значения октанового числа, удельной теплоты сгорания, стехиометрического отношения (количество воздуха, необходимого для полного сгорания топлива), теплоты сгорания стехиометрической смеси представлены в таблице 1.3. [1].

Таблица 1.3. Энергетические свойства различных видов топлива

Показатель

Бензин

Нефтяной газ

Природный газ

Октановое число

76 - 98

100 - 110

110 - 125

Низшая теплота сгорания, кДж/кг

44

46

48,5

Стехиометрическое отношение, кг воздуха/кг топлива

15

16

17

Теплота сгорания стехиометрической смеси (объёмная), кДж/м3

3,6

3,57

3,5


Теплота сгорания не является сама по себе параметром, прямо влияющим на показатели работы двигателя. На мощностные показатели рабочего процесса двигателя влияет теплота сгорания топливовоздушной смеси, поступающей в двигатель. Наибольшую мощность следует ожидать при прочих равных условиях от двигателя, использующего смесь, выделяющую при сгорании наибольшее количество тепла в единице объема.

Если справедливо условие, что наибольшая полнота сгорания имеет место при горении стехиометрической смеси, то мощностные показатели двигателя для каждого вида топлива определяются теплотой сгорания именно такой смеси. Однако хорошо известно, что максимум мощности, например, бензинового двигателя имеет место не при стехиометрическом составе, а при несколько переобогащенной смеси, имеющей коэффициент избытка воздуха в пределах 0,87-0,9. С другой стороны при использовании сжиженного нефтяного газа (СНГ), максимум мощности соответствует коэффициенту избытка воздуха 0,94-0,96 и только для природного газа оптимум соответствует стехиометрии. Различия в значениях оптимального по максимуму мощности коэффициента избытка воздуха объясняются более тонкими различиями в физико-химической природе веществ, чем элементарный состав (табл. 1.4.).

Таблица 1.4. Энергетические показатели газовых моторных топлив

Расчетный состав

Массовое содержание, %

Теплота сгорания



топлива, кДж/кг

стехиометрической смеси, кДж/м3

Природный газ

Метан

92

49790

3380

Этан

5



Пропан

2



Бутан

1



Сжиженный нефтяной газ

Пропан

30

45990

3440

Бутан

70



Пропан

50

46110

3440

Бутан

50



Пропан

70

46220

3510

Бутан

30



Биогаз

Метан

70

35020

3310

Углекислый газ

30



Метан

50

25010

3070

Углекислый газ

50



Метан

30

15010

2950

Углекислый газ

70



Водородное топливо

Водород

95

114000

2440

Азот

5




Из данных таблицы следует, что наибольшей мощностью при одинаковых размерностях оптимально сконструированных двигателей должны обладать агрегаты, работающие на сжиженном нефтяном газе, имеющем самый высокий энергетический фактор. Расхождение этого вывода с имеющейся практикой, когда при переводе бензиновых двигателей на СНГ наблюдается потеря мощности, доходящая до 7%, объясняется тем, что газовый двигатель в этом случае не имеет оптимальных конструктивных решений. В частности, в них как правило сохраняется подогрев рабочей смеси, требуемый для бензиновых двигателей и совершенно ненужный, более того вредный, для газовых машин [2].

Также важнейшими характеристиками любого моторного топлива являются: теплохимические свойства, соотношение содержания водорода и углерода (Н/С), размеры и характер строения молекул. У газовых видов топлива соотношение «водород-углерод» составляет 2,5 - 4; молекулы химически устойчивы и просты по строению. Это обеспечивает высококачественное протекание процесса сгорания, работу двигателя без детонации и большую экологическую чистоту продуктов сгорания в отличие от жидких нефтяных топлив (табл. 1.5. и рис. 1.5.).

Таблица 1.5. Соотношение «водород / углерод» у различных видов топлива

Топливо

Химическая формула

Соотношение Н/С

метан

СН4

4,0

пропан

С3Н8

2,7

бутан

С4Н10

2,5

бензин

СmНn

2,0

спирт

СmНnO

2,0

керосин

СmНn

1,9

дизельное топливо

СmНn

1,8

мазут

СmНn

1,7


Рис. 1.5. Содержание СО2 и Н2О в продуктах сгорания топлива

Одним из ключевых положений, связанных с переводом транспорта на газ, является то, насколько безопасно его применение. При несоблюдении правил эксплуатации и обслуживания любое техническое изделие представляет определенную опасность. При определении потенциального риска следует учитывать такие физико-химические свойства газов, как температура и концентрационные пределы самовоспламенения (рис. 1.6. и рис. 1.7.).

Рис. 1.6. Температура самовоспламенения различных видов топлива

Рис. 1.7. Концентрационные пределы воспламенения в воздухе

Как видно из графиков, нижние температурные и концентрационные пределы воспламенения сжиженного нефтяного и природного газа существенно выше, чем у жидких нефтяных видов топлива. Для воспламенения или взрыва необходимо образование топливовоздушной смеси, то есть объемное смешение газа с воздухом. Нахождение газа в герметичном баллоне под давлением исключает возможность проникновения туда воздуха.

Были случаи, когда происходило разрушение баллона для газа, рассчитанного на рабочее давление 16 атмосфер, при попытке заправить его природным газом, подаваемым в баллон под давлением 200 атмосфер [1].

В дипломе представлен расчет вероятности возникновения взрыва (пожара) дизельной секции газодизельного локомотива 2ТЭ116Г, выполненный по методике ВНИТИ [3] (см. Раздел 6 и Приложение 1).

1.4 Концепция применения природного газа на тепловозах

Проблема снабжения тепловозов топливом и пути ее решения

В 2003 году отмечалось 200-летие создания первого паровоза, разработанного английским инженером Р. Тревитиком. И уже более ста лет тому назад были предприняты практические попытки перевода железнодорожного транспорта на газ. В 1894 году в немецком городе Дессау, а затем в 1895 году в пригороде Парижа Сен-Дени были проведены успешные испытания трамвая, использовавшего в качестве моторного топлива светильный газ (рис. 1.8.).

Рис. 1.8. Газовый трамвай

Во французском эксперименте трамвай выполнял перевозки по маршруту, привязанному к заводу фирмы «Ланди». Светильный газ, получаемый на этом заводе, хранился в баллоне под давлением примерно 10 атмосфер [4].

Перевод тепловозного парка железных дорог на альтернативные виды топлива - это задача, продиктованная неблагоприятными последствиями применения нефтяных топлив для всего общества в целом (см. табл. 1.1.).

Железнодорожный транспорт является одним из крупнейших потребителей нефтяного топлива в стране. На осуществление тяги поездов тепловозами расходуется около трёх млн. тонн дизельного топлива в год. При сохраняющейся тенденции увеличения грузопотоков, прогнозируется возрастание этих расходов до пяти млн. тонн в год, поэтому ожидается рост объемов нефтепереработки.

Растет и цена нефти, которая в современных условиях зависит от рынка (рис. 1.9.).

Рис. 1.9. Динамика мировых цен на нефть 1970-2002 гг.

Указанные обстоятельства ставят перед железнодорожным транспортом задачу обеспечения устойчивого снабжения тепловозов моторным топливом и снижение расходов на его приобретение.

Эта задача может решаться в двух направлениях:

сокращение объемов потребления дизельного топлива за счет повышения топливной экономичности тепловозных силовых установок;

за счет его замещения менее дефицитным и более дешевым альтернативным топливом.

Анализ показывает, что повышение эксплуатационной топливной экономичности тепловозов за счет совершенствования дизелей, внедрения компьютерных систем их управления, снижение мощности вспомогательных агрегатов и ряда других мероприятий, возможно в пределах 10…15%.

Повышение выработки дизельного топлива возможно за счет расширения его фракционного состава (прибавления тяжелых фракций) или увеличения качества переработки нефти. Однако, эта задача не решается нефтеперерабатывающей промышленностью, а для тепловозов применение такого топлива связано со снижением энергоресурса двигателей и затратами на их дооборудование и эксплуатацию.

Из альтернативных топлив, по которым ведутся работы в стране и за рубежом, можно рассматривать синтетические топлива, получаемые из угля, сланцев, природного газа и других материалов. К таким топливам относятся, например, метанол и диметиловый эфир (СН3-О-СН3). Диметиловый эфир обладает хорошими моторными и экологическими свойствами и может быть получен в процессе производства метанола. Однако в стране имеются или создаются только опытные установки по производству синтетических топлив и существующие технологические процессы их получения пока экономически не выгодны, так как требуют больших затрат энергии.

Наиболее готовым для применения на тепловозах является природный газ (метан). Более того, энергетические и физические характеристики природного газа - повышенная по сравнению с дизельным топливом на ~ 10% массовая калорийность, улучшенные в 1,5 - 2,0 раза экологические качества (см. табл. 1.5.), увеличение срока работы смазочного масла на 30 - 40% - позволяют получить более высокие экономические, экологические и ресурсные показатели работы газодизельных локомотивов.

Экономическая целесообразность применения природного газа на тепловозах гарантируется Постановлением Правительства РФ №31 от 31.01.93 г., установившим предельную цену за один нм3 сжатого газа, отпускаемого АГНКС (станциями заправки газом), в размере не более 50% от стоимости одного литра бензина А-80, включая НДС.

Таким образом, наиболее реальным и эффективным направлением решения проблемы устойчивого снабжения тепловозов моторным топливом, снижения расходов на его приобретение, а также повышения экологических показателей, является применение природного газа.

Выбор вида (агрегатного состояния) природного газа для тепловозов

Природный газ может находиться в двух состояниях: сжиженном (СПГ) и сжатом или компримированном (КПГ). Во всех случаях в цилиндры двигателя газ подается в сжатом виде, поэтому выбору подлежит состояние перевозимого на тепловозе запаса газа.

Сжиженный природный газ (СПГ) представляет собой криогенную жидкость (по составу это практически жидкий метан СН4), хранящийся, в зависимости от давления, при отрицательных температурах, от -155°С до -162°С (118 - 111 К). СПГ после его перевода в газообразное состояние, может быть пригодным для использования в двигателях внутреннего сгорания, а также для всех видов теплоэнергетики, при обеспечении организации его крупномасштабного производства.

Перед КПГ он имеет то преимущество, что при таком охлаждении его плотность увеличивается почти в 600 раз. При сжатом до 20,0 МПа состоянии (обычное давление в газовых баллонах) плотность газа увеличивается в 200 раз. Поэтому теоретически в одинаковом геометрическом объеме сжиженного газа может поместиться в 3 раза больше, чем сжатого. Однако, на практике необходимость подогрева СПГ в газоводяном теплообменнике с системой подачи в него горячей воды из дизеля, тепловой инерционности теплообменника при резко переменных режимах нагрузки тепловоза и вызванной этим необходимостью установки резервной емкости для сжатого газа, не позволяет полностью использовать преимущество большей плотности сжиженного газа. Указанные агрегаты, устройства автоматики управления, безопасности, а также газовоздушный теплообменник также требуют свободного объема на тепловозе для их размещения. Если, например, в объеме криогенного тендера тепловоза 2ТЭ116Г вместо криогенных емкостей и указанного оборудования установить баллоны со сжатым газом под давлением 25,0 МПа, то в них можно разместить до 10 тонн КПГ. В криогенном тендере помещается 17 тонн СПГ и до 3-х тонн составляет технологический запас для обеспечения температуры его хранения. Таким образом, увеличение возимого запаса природного газа в сжиженном состоянии, по сравнению со сжатым, практически не превышает 25…28%.

Сжиженный природный газ в теплотехническом и эксплуатационном плане является более сложным видом топлива. Стоимость криогенных емкостей значительно выше стоимости баллонов для сжатого газа. Сам сжиженный газ в силу его низкой температуры и высокой плотности при утечках не улетучивается, а опускается вниз, что создает опасность пожара и взрыва и ожогов обслуживающего персонала. Получение СПГ, его хранение и транспортировка требуют специального оборудования, дополнительных территорий, а также квалифицированной рабочей силы.

В процессе эксплуатации в верхней части криогенной емкости находится испарившийся газ, давление которого постепенно повышается. При давлении более 1,6 МПа его необходимо сбрасывать в атмосферу, что на электрифицированных линиях создает опасность повреждения контактной сети.

Сжатый природный газ находится в состоянии пригодном для подачи в цилиндры двигателя, но его хранение требует применения высокого давления, что создает определенные трудности в уплотнении газопроводов и обеспечении безопасности эксплуатации.

При аварийном истечении сжатого газа вследствие внезапного его расширения происходит обмерзание краев отверстия, благодаря чему поступление газа сокращается или становится пульсирующим.

Таким образом, каждое из агрегатных состояний имеет свои недостатки, и поэтому его выбор должен соотноситься с условиями эксплуатации тепловозов.

Так, для маневровых тепловозов, где количество изменений режимов работы достигает 100 операций в час, применение сжиженного газа практически невозможно из-за инерционности газификатора.

Поэтому для маневровых газотепловозов применен сжатый природный газ. Количество возимого запаса КПГ на них составляет 850 нм3 при давлении 20 МПа, что обеспечивает срок работы до 2,5 - 3,0 суток без дозаправок.

Для магистральных тепловозов, режимы работы которых более стабильны и где пробег между заправками, в силу их большого удаления от депо, имеет большее значение, чем для маневровых, могут рассматриваться оба агрегатных состояния. Однако сжиженный газ может применяться только в тех регионах, где имеется его производство, где значительные затраты на создание инфраструктуры газоснабжения будут оправданы достаточным количеством газодизельных локомотивов.

Таким образом, для маневровых локомотивов наиболее целесообразным является применение сжатого природного газа. Для магистральных локомотивов может рассматриваться как СПГ, так и КПГ. Однако производство СПГ требует развития целой индустрии на основе криогенных технологий по созданию и производству оборудования для сжижения, хранения, транспортировки и использованию СПГ; его применение будет оправдано только при массовом внедрении газодизельных локомотивов.

На настоящее время в России отсутствуют положительные результаты по созданию криогенной техники для магистральных и маневровых тепловозов, что отодвигает реализацию их внедрения, по крайней мере, на 3 - 5 лет.

1.5 Схема газоснабжения транспорта

Широкое развитие транспорта на газомоторном топливе (ГМТ) стало возможным только тогда, когда была создана система его газоснабжения. В соответствии с программой правительства производство газобаллонных автомобилей развивалось одновременно со строительством сети газонаполнительных станций.

Основным элементом созданной в настоящее время системы газоснабжения транспорта (рис. 1.10.) является автомобильная газонаполнительная компрессорная станция (АГНКС), предназначенная для заправки автомобилей КПГ.

Рис. 1.10. Схема снабжения автотранспорта КПГ

По производительности построенные станции относятся к двум группам: на 500 и на 250 условных заправок в сутки. В вечернее и ночное время загрузка станций резко падает, что отрицательно сказывается на ее рентабельности. Это обстоятельство привело к необходимости включения в технологию газоснабжения автогазозаправщиков (ПАГЗ). Применение ПАГЗ позволяет газифицировать КПГ малые поселки, где в качестве источника газоснабжения устанавливается газовый аккумулятор на рабочее давление от 7 до 20 МПа.

ПАГЗ также может использоваться для дозаправки маневровых тепловозов КПГ непосредственно на участке работы. Такой вариант заправки был успешно опробован при испытаниях маневрового газотепловоза ТЭМ18Г.

Действующая схема снабжения автотранспорта на первый взгляд легко развивается в систему газоснабжения всех видов транспорта. Однако специфика различных видов транспорта требует иных подходов к системе газоснабжения.

В первую очередь нужно отметить, что ни на железнодорожном, ни на водном видах транспорта на сегодня нельзя отвергать целесообразность использования СПГ. Следовательно, схема газоснабжения должна включать производство и распределение СПГ.

Кроме транспорта, в число потребителей ГМТ войдут сельскохозяйственная и дорожно-строительная техника. Особенность этой техники - необходимость доставки топлива к местам непосредственной эксплуатации отдельных машин, которые рассредоточены по весьма большим регионам. Все это требует существенной доработки схемы газоснабжения в направлениях: включения в схему производства и распределения СПГ, обеспечения быстрой заправки магистральных тепловозов и бункеровке судов, обеспечение рассредоточенных потребителей, переход на новые параметры заправки до давления 40 МПа. Этим условиям будет отвечать схема, представленная на рис. 1.11 [2].

Схема газоснабжения автотранспорта здесь дополнена воднотранспортными и железнодорожными газонаполнительными компрессорными станциями (ВТГНКС и ЖДГНКС) для заправки КПГ, воднотранспортными и железнодорожными газонаполнительными станциями (ВТГНС и ЖДГНС) для заправки СПГ, заводом сжижения газа, заправщиками СПГ на автомобильном и железнодорожном ходу.

ВТГНКС и ЖДГНКС, как правило, соединяются отводами с магистральным газопроводом и осуществляют заправку соответственно судов и локомотивов КПГ путем непосредственной закачки в емкости транспортных средств.

Рис. 1.11. Схема снабжения транспорта природным газом

- - сжатый газ; === - сжиженный газ

Такие станции должны быть оснащены мощными компрессорами. ВТГНС и ЖДГНС используют в качестве источника привозной СПГ и заправляют емкости транспортных средств либо самим СПГ, либо заполняют транспортные средства КПГ путем перевода СПГ в газообразное состояние под высоким давлением.

2.     
Разработка тендера сжатого природного газа для магистральных газотепловозов

2.1 Исходные технические требования на разработку газобаллонного тендера

В основу технических требований, разработанных ВНИТИ, взят опыт создания газотепловозов, приобретенный заводами транспортного машиностроения в процессе создания и испытаний газотепловозов 2ТЭ116Г, 2ТЭ10Г, ТЭМ2УГ в 1988-1992 гг. В качестве основных требований были приняты следующие:

использование для экипажа газобаллонного тендера выпускаемых отечественной промышленностью вагонов или платформ с минимальными изменениями конструкции при полном обеспечении требований безопасности и заданной конструкционной скорости движения, равной 100 км/час;

максимальная унификация создаваемого газобаллонного тендера с построенными криогенными тендерами газотепловозов 2ТЭ116Г и 2ТЭ10Г в отношении элементов систем подготовки и подачи газа, управления, защит и т.д. с учетом опыта испытаний и доводки криогенного тендера.

В качестве дополнительных - следующие:

экипаж и конструкция газобаллонного тендера должны обеспечивать проходимость тепловоза по существующим железнодорожным путям, где могут эксплуатироваться тепловозы типов 2ТЭ116Г и 2ТЭ10Г. Нагрузка на ось не более 23,5 т при давлении в баллонах 25 МПа;

тендер может использоваться совместно с двумя или одной секцией газотепловоза и должен обеспечивать транспортирование, хранение и подачу к двигателям тепловоза природного газа при давлении и температуре, определенных техническим заданием на газодизели тепловоза;

газовые баллоны и газовое оборудование, используемое для комплектации тендера, должны удовлетворять требованиям соответствующих ГОСТов и технических условий;

конструкция тендера должна обеспечивать прочность крепления газовых баллонов и другого оборудования в условиях эксплуатации на железных дорогах, в том числе при ускорениях в случае соударений до 3g;

конструкция газобаллонного тендера должна обеспечивать доступность элементов газового оборудования для осмотров и обслуживания;

конструкция и оборудование газобаллонного тендера должны удовлетворять требованиями безопасности подвижного состава, а также исключать возможность образования взрывоопасной концентрации газовоздушной смеси и ее воспламенения. Тендер должен быть оборудован средствами пожаротушения и сигнализации в соответствии с требованиями соответствующих ГОСТов;

другие технические требования к газобаллонному тендеру должны соответствовать техническим требованиям к тендерам газотепловозов 2ТЭ116Г и 2ТЭ10Г кроме специфических вопросов, связанных с различием криогенных и газобаллонных способов хранения газа и соответствующих им систем газоподготовки.

На основании изложенных исходных технических требований к газобаллонному тендеру было разработано несколько проектов вариантов такого тендера, три из которых представлены ниже.

2.2 Выбор вариантов конструкции и базовых комплектующих узлов

В 1989-1991 гг. во ВНИТИ [5] велись разработки различных конструкций тендеров компримированного природного газа. В результате была спроектирована конструкция газобаллонного тендера, которая базировалась на специальном восьмиосном транспортере длиной 24,7 м. Главная рама этого транспортёра была усилена дополнительной опорной плитой. В качестве емкостей для компримированного газа использовались баллоны по ГОСТ 9731-79 объемом 0,4 м3. Масса тендера, несущего 126 таких баллонов, составляла ~176 т, масса сжатого газа в баллонах 9,0 т. Реализация этого варианта зависела от возможности приобретения указанных баллонов и транспортера.

В этой связи были проведены работы по изысканию возможностей как комплектации газобаллонного тендера стандартными платформами, так и набором газовых баллонов, приобретение которых не составляло бы труда. Анализ соответствующих сведений, полученных в регионах Москвы, Санкт-Петербурга, Урала, Казахстана, Украины и др. показал возможность приобретения газовых баллонов по ГОСТ 9731-79 объемом 0,32 м3 и шарообразных емкостей сжатого газа изготовления НПО им. Фрунзе в г. Сумы (Украина), объемом 0,90 м3, которые использовались для автогазозаправщиков. Одновременно, как наиболее вероятная основа экипажа, были рассмотрены серийная четырёхосная платформа типа 13-4012 и серийная шестиосная платформа типа 13-9004.

Был выполнен также анализ возможности применения в качестве емкостей баллонов, изготавливаемых из цельнотянутых труб, диаметром 327 и 426 мм, рассчитанных на давление до 8 МПа и имеющих длину до 6 м. Такие трубы изготавливались Челябинским трубным заводом. Вариант оказался экономически невыгодным из-за высокой стоимости труб и работ по изготовлению и приварке днищ к трубам. Эта операция, связанная со сваркой больших толщин металла, могла быть выполнена только в условиях специализированного производства и оказалась весьма дорогостоящей.

Рассмотренные и принятые к разработке варианты комплектации тендера газовыми баллонами представлены в таблице 2.1. производства Сумского машиностроительного завода и технического подразделения компании «Lem».

Тендер с баллонами по ГОСТ 9731-79

Газобаллонный тендер состоит из 7 нижних и 7 верхних контейнеров, установленных на 8-осном транспортере платформенного типа грузоподъемностью 120 т модели 14-6055.

Таблица 2.1. Варианты комплектации газовыми баллонами тендера в сравнении с криогенными резервуарами

Тип газового баллона

ГОСТ, технические условия

Давление газа, МПа

Масса баллона, кг (объём баллона, м3)

Количество баллонов

Общая масса газа

Нагрузка на ось, т

Изготовитель

1

Баллон для газа

9731-79

25,0

655 (0,40)

126

9,0

-

НПО им. Фрунзе

2

Баллон для газа

9731-79

25,0

540 (0,32)

154

8,5

-

НПО им. Фрунзе

3

Ёмкость шаровая для газа

ТУ

31,4

1605 (0,90)

48 36

9,5 7,1

20,0 21,8

НПО им. Фрунзе

4

Баллон со стеклопластиковой прочной оболочкой (БМА-50-20)

ТУ

25,0

370 (0,95)

60

9,87

~ 20,5

фирма «Lem»

5

Баллон 2-1000-32

12247-80

31,4

2000 (?)

48

11,0

23,2

НПО им. Фрунзе

6

Криогенный резервуар сжиженного газа РЦГ-25/1,6

ТУ

15,7

20000 (?)

2

17,0

22,0

-



Наличие нижних и верхних контейнеров обусловлено тем, что данная конструкция позволяет производить заправку баллонов газом в контейнерах, используя автомобильный транспорт для их транспортировки. Каркасы контейнеров (верхнего и нижнего) вместе с газовыми баллонами образуют жесткую конструкцию, способную воспринимать динамические нагрузки, соответствующие ускорению 60 м/с2 в продольном и 10 м/с2 в поперечном направлениях. Нижний и верхний контейнеры вмещают в себя соответственно 16 и 6 баллонов диаметром 465 мм и длиной 2610 мм. В каркасе нижнего контейнера газовые баллоны устанавливайся попарно, посредством двух оборудованных хомутами рамок. В верхнем контейнере газовые баллоны устанавливаются в 3 ряда. Рамки с установленными в них баллонами заводятся в пазы, образованные вертикальными стойками каркаса, сдвигаются до упора в стенки пазов. После этого производится окончательная затяжка хомутов, которые охватывают каждый баллон с двух концов через резиновые прокладки (для повышения коэффициента трения и исключения металлического контакта газовых баллонов). Кроме того, по торцам каркаса контейнеров установлены четыре вертикальных упора, предназначенные для предотвращения продольного смещения баллонов при ослаблении крепления хомутов. Для исключения металлического контакта с газовыми баллонами вертикальные упоры армированы деревянными брусьями. В верхней части верхнего контейнера предусмотрены две поперечные балки, которые обеспечивают надежное крепление рамок с баллонами. Для нижнего контейнера поперечной балкой является верхний контейнер.

Для предотвращения газовых баллонов от воздействия солнечных лучей и атмосферных осадков каждый контейнер оборудован съемным крышевым перекрытием.

Повышенная естественная вентиляция газового тендера достигается отсутствием сплошных боковых стенок на продольных балках контейнера, а также наличием зазоров в крышевом перекрытии между контейнерами. Для исключения возможного скопления газа под крышей во время длительных стоянок тендера в ней предусмотрены шесть вентиляционных отверстий.

Половой настил в продольном проходе газобаллонного тендера выполнен из съемных металлических рифленых листов, уложенных на деревянных брусьях. Длина полового настила превышает длину каркаса контейнера, тем самым достигается беззазорное соединение настила. Аналогичным образом выполнено и потолочное перекрытие этого коридора.

Тендер с шаровыми баллонами

Тендер с шаровыми баллонами представляет собой комплект сварных контейнеров, установленных в сборе с шарообразными емкостями на четырехосную железнодорожную платформу типа 13-4012 или шестиосную платформу типа 13-9004, под которую подкатываются трехосные тележки типа 18-522 КУВЗ. Вариант тендера на четырехосной платформе несет 36 шаровых баллонов общей емкостью 32,4 м3. Шестиосная платформа позволяет разместить 48 баллонов с общим объемом 43,2 м3. На платформу типа 13-9004 с базовой длиной 19620 мм установлено четыре нижних контейнера и четыре верхних.

Нижний контейнер представляет сварную конструкцию. Несущая нижняя рама контейнера выполнена из гнутого профиля размером 160x80. На раме имеется 16 вертикальных стоек из профиля 80x50. На стойках приварены платики, которые служат площадкой для установки на них верхнего контейнера.

Устойчивость и прочность рамы контейнера и вертикальных стоек в поперечном и продольном направлении обеспечивается раскосами, изготовленными из гнутого профиля 80x50 и уголков 30x80. В нижней части контейнера приварены полки для шарообразных емкостей.

Верхний контейнер представляет собой раму сварной конструкции из гнутого профиля 160x80. Средняя часть рамы выполнена в виде арки для возможности прохода. На верхнем контейнере приварены полки для установки на них шарообразных емкостей, а также платики для установки верхнего контейнера на нижний и скрепления их между собой болтовыми соединениями.

На тендере по торцам платформы установлены два шкафа. В них размещается газовая аппаратура.

Емкость шарообразная предназначена для хранения и транспортировки природного газа. Расчетное и рабочее давление 31,4 МПа. Рабочий диапазон температур окружающей среды от -50°С до +45°С. Масса шарообразной емкости - 1.6 т, внутренний диаметр - 1200 мм, полезный объем - 0,9 м3.

Значительный полезный объем шаровых емкостей позволяет сократить их количество в составе газобаллонного тендера в сравнении с баллонами по ГОСТ 9731-79 примерно в 2,5 раза. Это упрощает систему газопроводов, позволяет уменьшить количество и стоимость предохранительных клапанов, соединительных элементов и т.д.

Тендер с облегчёнными баллонами

Во время прохождения преддипломной практики во ВНИИЖТе я совместно с сотрудниками лаборатории «Теплосиловых установок и альтернативных топлив» участвовал в разработке газобаллонного тендера для магистрального тепловоза 2ТЭ116Г.

Прототипом для разработки стал тендер с баллонами по ГОСТ 9731-79 (Рис. 2.1.)

Рис. 2.1. Тендер с баллонами по ГОСТ 9731-79

. баллон; 2. ящик с газовой аппаратурой; 3. шестиосная платформа

В качестве ёмкостей для газа были приняты баллоны БМА-50-20 (рис. 2.2.) со стеклопластиковой прочной оболочкой, изготавливаемые Компанией «Lem». Данное направление получило развитие ввиду наличия неоспоримых преимуществ облегченных металлокомпозиционных баллонов перед традиционными - стальными:

Рис. 2.2. Баллон БМА-50-20

. каркас (лейнер); 2. адаптер для крана; 3. стеклопластик

максимальная реализация прочностных характеристик композиционных материалов;

безосколочное разрушение при критических нагрузках;

малый вес в сравнении с традиционными баллонами;

высокая технологичность и компактность производства.

Одним из перспективных направлений Компании «Lem» является создание облегченных, недорогих, металлокомпозиционных осколочно - и взрывобезопасных баллонов и оборудования для перевода на сжатый природный газ авто- и ж. д. транспорта.

Таким образом, для расчёта принимаем из каталога фирмы «Lem» [8] баллон:

тип: БМА-50-20 со стеклопластиковой прочной оболочкой;

объём одного баллона: V1 = 0,95 м3;

длина: l = 3870 мм;

диаметр: d = 660 мм;

максимальное рабочее давление: Рmax = 25 МПа.

Плотность газа:

при нормальных условиях: ρнорма = 0,69 кг/м3;

при давлении 25 МПа: ρ25МПа = 0,69 · 250 = 172,5 кг/м3.

Масса сжатого газа в одном баллоне:

1 = V1 · ρ25МПа = 0,95 · 172,5 = 164 кг.

Для перевозки баллонов со сжатым газом принимаем стандартную вагон-платформу для крупнотоннажных контейнеров и колёсной техники. Характеристика платформы представлена в табл. 2.2.

Таблица 2.2. Техническая характеристика платформы

Модель

13-9004

Ширина колеи, мм

1520

Грузоподъёмность, т

68

Масса вагона (тара), т

24

База платформы, мм

14720

База тележки, мм

1850

Длина по осям автосцепок, мм

19620

Длина по раме, мм

18400

Ширина платформы, мм

2870

Высота от уровня головки рельса до уровня настила пола (в порожнем состоянии), мм

1357

Высота торцовых бортов, мм

400


Общее количество баллонов:= 4 · 4 · 3 + 4 · 3 · 1 = 60 штук.

Общая масса газа:

М г общ = N · m1 = 60 · 164 = 9840 кг.

Общий вид платформы с баллонами представлен на рис. 2.3.

Рис. 2.3. Газобаллонный тендер с баллонами БМА-50-20

Недостатком данной конструкции является отсутствие сквозного прохода между секциями.

2.3 Безопасность газобаллонных тендеров по сравнению с тендерами сжиженного газа

Вопросы взрывобезопасности и пожаробезопасности являются решающими для любой конструкции тендера, транспортирующего газообразное топливо в составе газотепловоза.

Серьезность проблемы криогенного тендера связана, прежде всего, с большим объемом двух цистерн, в которых хранится и транспортируется сжиженный газ и их конструкцией, рассчитанной на незначительное давление паров природного газа над поверхностью газа в жидкой фазе. Несмотря на наличие вакуумной полости, в аварийных ситуациях возможно повреждение стенок цистерн. В этом случае на железнодорожный путь может вылиться до 10 - 15 т жидкого газа. В процессе его испарения возникает газовое облако, слои которого имеют взрывоопасную концентрацию. Взрыв может быть инициирован случайным тепловым источником в процессе аварийных работ.

Нерешенность проблем безопасности криогенных тендеров является одной из главных причин продолжающихся испытаний и доводки данных локомотивов.

Преимущество тендера компримированного газа заключается в распределении общего количества газа на множество объемов (36, 48 и т.д.) в соответствии с емкостью баллонов, что исключает возможность одновременного поступления в окружающую среду значительных количеств метана при авариях. Кроме того, баллоны сжатого газа, рассчитанные на внутреннее давление 25 - 32 МПа, обладают значительно большей прочностью по отношению к внешним воздействиям, чем стенки цистерн криогенного газа. В случае нарушения герметичности баллонов сжатого газа метан поступает в воздух в газовой фазе и улетучивается, чем исключается опасность его скопления.

3.     
Газодизель-генератор 1ГДГ

3.1 Механическая система подачи газа

Основные требования к системе подачи газа

Механическая система управления подачей газа проектировалась исходя из технических требований к тепловозному газодизель-генератору, которыми предусмотрены:

реализация полной мощности газодизеля, равной 2250 кВт, как на дизельном топливе, так и при работе по газодизельному циклу;

при работе с использованием газового топлива удельный эквивалентный расход газа и запальной порции дизельного топлива не должен превышать на номинальном режиме 212 г./кВтч;

запальная доза дизельного топлива не более 15% эквивалентного часового расхода топлива на всех режимах газодизель-генератора;

работа с использованием газового топлива, начиная с 4-ой позиции контроллера машиниста.

Дополнительными требованиями к конструкции механической системы управления газоподачей при условии ее полной надежности, прочности являлись:

максимальная приспособленность к конструкции серийных узлов и систем дизеля, исключающая их изменения;

сохранение доступа к элементам дизеля, требующим регулировки и осмотров, в сочетании с доступностью вновь вводимых конструктивных элементов;

сохранение функций, выполняемых серийным регулятором числа оборотов и мощности дизель-генератора 1А-9ДГ за соответствующим регулятором газодизель-генератора 1ГДГ.

Дозаторы газа

Для испытаний газодизеля во ВНИТИ [6] был разработан плунжерный газовый дозатор с механической системой управления.

Он представляет собой дроссель переменного проходного сечения, величина которого определяется положением плунжера относительно окна (выреза) втулки, в которой он движется.

Положение плунжера и, следовательно, его проходное сечение, определяются положением вала регулятора скорости двигателя.

Основные параметры газового дозатора представлены в табл. 3.1.

В результате аэродинамических испытаний получены данные о производительности дозатора во всем диапазоне положений плунжера и его коэффициентах сопротивления. Производительность дозатора оказалась на ~15% ниже расчетной. Поэтому на газодизель были установлены параллельно два дозатора. В результате их испытаний был разработан и применен дозатор с увеличенной в 2,4 раза производительностью.

Таблица 3.1. Основные параметры газового дозатора

Параметр

Величина

Ход золотника дозатора, мм

0 - 16

Внутренний диаметр втулки, мм

15

Длина щели дозатора, мм

16,5

Ширина щели дозатора, мм

8,0

Расчетная величина давления перед дозатором, кПа

0 - 170

Расчетный расход газа, нм3

250


Конструктивная схема обоих дозаторов одинаковая. Увеличение производительности достигнуто путем увеличения диаметра втулки.

При выборе оптимального конструктивного решения механического управления подачей газа был рассмотрен ряд вариантов. Конструктивная схема выбранного механизма управления представлена на рис. 3.1.

Механизм управления газоподачей размещен между дизелем и регулятором.

Рис. 3.1. Механизм управления газоподачей

В качестве регулятора частоты вращения и мощности применен регулятор типа 3-М7РС. Валик регулятора через рычаг шарнирно соединен с горизонтальным двуплечим рычагом «Р». Один конец двуплечего рычага воздействует через упругую тягу на механизм привода реек ТНВД. Второй конец двуплечего рычага (см. рис. 3.1. узел К) шарнирно связан с вертикальной тягой, которая передает движение на рычаги дозаторов. Для регулировки начального положения плунжеров дозаторов длина вертикальной тяги может изменяться.

Если положение конца двуплечего рычага (в узле К) зафиксировано пневматическим упором, то вращение вала регулятора передается на упругую тягу, поперечный и продольный валы привода ТНВД. Газодизель работает на жидком топливе, по дизельному циклу. Дозаторы перекрывают проход газа к газовым клапанам крышек цилиндров.

При переходе на работу с использованием газа второй пневматический упор, расположенный на лотке распределительного вала, фиксирует рейки ТНВД в положении подачи запальной дозы жидкого топлива. При этом первый пневмоцилиндр выключается, и дальнейший поворот валика регулятора вызывает перемещение другого конца двуплечего рычага, связанного с дозатором. Плунжер дозатора открывает проход газа к фазирующим газовым клапанам крышек цилиндров. Двигатель начинает работать с использованием газового топлива.

Система фазирования подачи газа в цилиндры

При разработке системы фазирования подачи газа в цилиндры были рассмотрены следующие варианты механического управления подачей газа:

управление подачей с помощью газового золотника, с приводом от специального кулачка, установленного на опорной шейке распределительного вала;

управление подачей с помощью дополнительного газового клапана, встроенного непосредственно в крышку цилиндра. Привод клапана осуществляет рычажный механизм, расположенный на крышке цилиндра, движение которому передается штангой от рычага привода впускных клапанов;

для обоих вариантов подача газа от системы газотепловоза осуществляется к регулятору низкого давления газа и далее к дозаторам газообразного топлива, от которых газ подводится к золотникам (1-й вариант) или клапанам (2-й вариант) подачи газа, установленным в крышках цилиндров. Привод управления дозаторами обеспечивает регулятор через рычажную передачу типа 3-М-7РС. В дальнейшем может быть осуществлено управление микроэлектронной системой.

Регулятор низкого давления газа обеспечивает заданный закон изменения давления в зависимости от частоты вращения коленчатого вала двигателя.

В первом варианте управления газовый золотник исполняет функции фазатора, с возможностью подстройки количества подаваемого газа по отдельным цилиндрам.

Во втором варианте газовый клапан исполняет функции фазатора и возможности подстройки по отдельным цилиндрам не имеет.

Для оценки эффективности разработанных вариантов были проведены сравнительные испытания конструкций на специально разработанных и изготовленных на заводе технологических установках.

Учитывая результаты сравнительных испытаний для управления подачей газа в цилиндры газодизель-генератора, был выбран вариант фазирования подачи с помощью газового клапана в крышке цилиндра.

Газовый клапан (рис. 3.2.) состоит из корпуса, в котором размещен клапан, удерживаемый в закрытом состоянии пружинами, тарелкой и сухарями. Уплотнение рабочей газовой полости клапана по маслу осуществляется маслосъёмным кольцом, по рабочему газу фасками корпуса и клапана.

Газовый клапан устанавливается в крышку цилиндра, которая отличается от серийного варианта исполнения наличием прилива в верхней части масляной ванны и в воздушной полости.

В верхней части выполняется гнездо под установку газового клапана, и сверлятся каналы для отвода рабочего газа от клапана к специальным направляющим втулкам впускных клапанов с пазами и далее полость впускных газовых каналов крышки цилиндра.

В приливе воздушной полости выполняется отверстие подвода рабочего газа от общей магистральной трубы к газовому клапану.

Рис. 3.2. Устройство газового клапана

. корпус; 2. клапан; 3. маслосъемное кольцо; 4,5. пружины.

Газ по отверстию в крышке цилиндра поступает в рабочую полость под клапан 2. При движении рычага впускных клапанов на открытие приводится в движение штанга, передающая движение на рычажный механизм газового клапана. Клапан открывается, и газ поступает в рабочую полость корпуса и, далее через отверстия в корпусе, к сверлёным каналам в крышке, к пазам в направляющих втулках, а затем в полость впускных газовых каналов. При открытии впускных клапанов происходит наполнение цилиндра двигателя.

3.2 Коллектор газовый

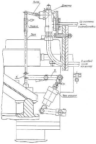
Газовый коллектор включает систему ввода газа в дизельное помещение тепловоза, снабженную отсечным клапаном с дистанционным пневматическим управлением и регулятором низкого давления газа (рис 3.3. поз. 1).

Рис. 3.3. Коллектор газовый

. регулятор низкого давления газа; 2. дозатор газа;

. продольная труба коллектора; 4. крышка цилиндра

Регулятор поддерживает давление в газовом патрубке перед дозаторами в зависимости от давления наддува в воздушном ресивере дизеля. Для полного открытия проходных сечений регулятора предусмотрена подача к нему регулирующего воздуха от тормозной системы тепловоза или баллона со сжатым воздухом. При подаче на регулятор РНД такого давления его сопротивление становится минимальным и газ после клапана поступает к дозатору газа (см. рис. 3.3, поз. 2).

Золотник дозатора управляется рычажной системой от регулятора скорости ЗМ-7РС. Положение золотника определяет величину проходного сечения, количество и давление газа, подводимого к фазирующим газовым клапанам крышек цилиндров (см. рис. 3.3. поз. 4). Этот подвод выполнен с помощью трубок от двух продольных труб коллектора (см. рис. 3.3. поз. 3). Трубы и другие элементы газового коллектора выполнены в соответствии с требованиями к газовому оборудованию.

3.3 Испытания газодизель-генератора 1ГДГ

Испытания газодизеля 1ГДГ производились во ВНИТИ [7] в составе тяговой секции тепловоза 2ТЭ116Г и тендерной газобаллонной секции, обеспечивающей хранение и подачу газа в тяговую секцию.

Схема газовой системы для испытания газодизеля 1ГДГ представлена на рис. 3.4. Тендерная передвижная газобаллонная секция имеет 36 баллонов по 320 литров с рабочим давлением 20 МПа, что обеспечивает запас 2500 кг газа. На секции смонтированы два редуктора высокого давления, снижающие давление газа с 20 до 1 МПа. Подогрев газа после редуцирования осуществляется теплообменником. Теплоноситель - вода дизеля. Схема оборудована запорными вентилями и предохранительным клапаном. В тяговую секцию газ поступает через электромагнитный быстродействующий клапан (см. рис. 3.4. поз. 6). В газовой системе до редуктора низкого давления установлен так же клапан для сбрасывания давления на свечу.

Отладка работы газодизель-генератора проводилась на реостатной станции ВНИТИ после обкатки двигателя на дизельном топливе. Управление газодизель-генератором при отладке работы на дизельном топливе и с использованием природного газа осуществлялось с пульта машиниста тепловоза.

Рис. 3.4. Схема газовой системы для испытания газодизеля 1ГДГ

А - тендерная газобаллонная секция; Б - тяговая секция ТЭ116Г; 1 - газовые баллоны; 2 - вентили; 3 - редуктор 1 ступени;

- редуктор 2 ступени; 5 - газоводяные теплообменники; 6 - электромагнитный быстродействующий клапан;

- клапан сброса давления на свечу; 8-редуктор низкого давления; 9 - предохранительный клапан; 10 - дозатор;

- газовый коллектор; 12 - газовый впускной клапан; 13-регулятор частоты вращения и мощности; 14 - тяга управления

дозаторами; 15 - тяга управления топливными насосами; 16 - упор ограничения подачи дизельного топлива.

Нагружение тягового генератора производилось реостатом станции.

Работа компрессора тепловоза и вентиляторов охлаждающих устройств фиксировалось по приборам и визуально.

Расход дизельного топлива измерялся объемным методом с помощью устройства, содержащего гидромотор, счетчик числа оборотов, термометр, секундомер.

Измерение газового топлива производилась с помощью устройства включающего тарированную шайбу, тензометрические датчики, фиксирующие перепад давления и давление перед шайбой.

Максимальные давления газов в цилиндрах измерялись максиметром. Давления и температуры воды, масла, дизельного топлива, газового топлива, воздуха измерялись штатными и контрольными приборами на секции тепловоза, прошедшими проверку.

Методика испытаний включала в себя предварительные исследования расходных характеристик аппаратуры и узлов подачи топлива и газа на режимах, соответствующих пределам рабочих подач при работе по тепловозной характеристике при газодизельном процессе.

В том числе были проведены стендовые испытания комплектов топливной аппаратуры, газовых дозаторов и газовых клапанов.

Испытания газодизель-генератора 1ГДГ с механической системой подачи газа были проведены на режимах, соответствующих работе двигателя по тепловозной характеристике. Испытания включали режимы обкатки и работы на дизельном топливе, пробную работу на 4 и 5 позициях контроллера с подачей газа через клапан в крышке цилиндров.

Обкатка газодизель-генератора 1ГДГ с механической системой подачи газа на 2ТЭ116Г проведена без нагрузки и под нагрузкой. На всех режимах обеспечивалась устойчивая работа дизеля.

При отладке работы газодизель-генератора на дизельном топливе по режимам тепловозной характеристики 2ТЭ116Г получены показатели, соответствующие показателям серийных тепловозных дизелей 16ЧН26/26 мощностью 2250 кВт. Показатели работы газодизель-генератора 1ГДГ на дизельном топливе представлены в табл. 3.2.

Таблица 3.2. Показатели работы газодизеля 1ГДГ (дизельный цикл)

Позиция контроллера

Частота вращения, мин -1

Мощность, кВт

Температура газов, передтурбиной,° С

Расход топлива часовой, кг/ч (удельный, г/кВтч)

0

365

-

125

-

1

355

0

135

51,1

2

420

112

-

78,3 (407)

3

460

279

300

80,7 (289)

4

500

400

340

111 (277)

6

670

707

465

169 (239)

8

700

966

500

229 (237)

10

795

1289

505

312 (242)

12

880

1498

490

343 (229)

14

980

1885

490

404 (214)

15

1010

2205

505

464 (210)


В результате этих работ установлено, что механическая система управления топливоподачей обеспечивает работу газодизель-генератора на газотепловозе 2ТЭ116Г на дизельном топливе на режимах тепловозной характеристики и может быть применена при использовании газового топлива.

Достижимые мощностные и экономические характеристики работы газодизеля 1ГДГ с применением газодизельного цикла по результатам работы двигателя с подводом газа непосредственно перед турбокомпрессором приведены в табл. 3.3. и на рис. 3.5. Можно видеть, что в диапазоне нагрузок по тепловозной характеристике от 4 до 15 позиции контроллера газодизельный цикл обеспечивает работу двигателя 1ГДГ с запальной порцией от 14.15% (12-15 позиция) до 20% (4 позиция).

Удельные расходы топлива при газодизельном и дизельном циклах в диапазоне 80 - 100% мощности примерно одинаковы и составляют 220 - 230 г./кВт·ч. При снижении нагрузки газодизельный цикл более экономичен, чем дизельный.

Таблица 3.3. Показатели работы газодизель-генератора 1ГДГ на контрольных режимах газодизельного цикла с подводом топлива перед турбокомпрессором

Позиция контр.

Частота вращения, мин -1

Мощность, кВт

Эквивалентный расход топлива, г/кВтч

Запальная порция жидкого топлива, %




эксперим. данные

расчётные данные

эксперим. данные

расчётные данные

4

500

400

232,0

20

6

670

707

290,0

224,0

34

18

8

700

966

275,0

217,0

36,5

16

9

730

979

239,0

11,2

10

795

1289

215,1

216,0

8

15

12

880

1498

214,1

215,0

12,1

13

14

980

1885

217,0

13,5

15

1010

2205

222,0

218,0

13

14

Применение подвода газа в газодизель 1ГДГ по альтернативной схеме непосредственно перед турбокомпрессором неприемлемо для тепловозных двигателей из-за соображений обеспечения безопасности в эксплуатации. В этом случае в ресивере газодизеля при нагрузках близких к номинальной будет находиться газовоздушная смесь, близкая по составу к взрывоопасному пределу.

Рис. 3.5. Удельные расходы топлива при работе дизеля 1ГДГ

. дизельный процесс; 2. газодизельный процесс (по расчёту);

. газодизельный процесс (по эксперименту).

Поэтому работы по испытаниям и доводке газодизеля 1ГДГ с подачей газа через дополнительные клапаны в крышках цилиндров непосредственно к впускным клапанам дизеля будут продолжены. Зависимость удельного эквивалентного расхода топлива от режима работы газодизеля, полученная при подаче газа на всасывание турбокомпрессора, должна быть использована как ориентир качественного смесеобразования при доводке рабочего процесса тепловозного газодизеля.

4.     
Перевод участков ж.д. при использовании газомоторного топлива

Программа перевода на газомоторное топливо магистральных и маневровых тепловозов железнодорожного транспорта России разработана ВНИИЖТом на основе анализа имеющихся научно-исследовательских и опытно-конструкторских работ по газодизель-генераторам, полигонов эксплуатации локомотивов, распределения их по депо, прилегающим к существующим газопроводам, и других факторов.

Задачей программы является технико-экономическая оценка использования газового моторного топлива на железнодорожном транспорте, разработка предложений по применению природного газа на тепловозах.

По программе первого варианта намечается осуществить перевод на сжатый природный газ маневровых и магистральных тепловозов для сети железных дорог, имеющих прилегание к магистральным газопроводам (см. Приложение 2).

По программе второго варианта - расширить газификацию локомотивов, для этого необходимо подготовить инфраструктуру по производству, транспортировке и снабжению сжиженного природного газа. В этом случае парк тепловозов, работающих на КПГ и СПГ, может быть значительно увеличен.

Анализ показывает, что к настоящему времени в стране наиболее отработана технология применения сжатого природного газа, как в плане конструктивном (перевод двигателей на газодизельный цикл, газобаллонная техника), так и в разработке систем заправки и обслуживания. В России создана уникальная газотранспортная система, включающая 150 тыс. км магистральных газопроводов и 470 тыс. км распределительных сетей. ОАО «Газпром» ставит задачу более широкого применения КПГ в автомобильном транспорте. В ближайшие 5-10 лет намечено строительство более 200 АГНКС, прогнозируется увеличение парка газобаллонных автомобилей ежегодно не менее, чем на 20%. В связи с этими процессами целесообразно осуществлять перевод тепловозов на газовое топливо поэтапно.

В связи с тем, что в настоящее время наиболее проработанные решения как по газотепловозам, как и по газоснабжению относятся к применению КПГ, для перевода на газомоторное топливо на первом этапе были рассмотрены участки двенадцати железных дорог, работающих на тепловозной тяге и имеющих прилегание к сети действующих газопроводов (табл. 4.1.).

Для рассматриваемых участков железных дорог в табл. 4.1. приведен эксплуатируемый парк тепловозов, подлежащий переводу на газ. Выбор локомотивных депо, парк тепловозов которых планируется перевести на газовое топливо, определялся количеством тепловозов в депо (не менее 20-25 ед.), наличием в районе газопроводов, а также необходимостью улучшения экологической обстановки для крупных городов.

Общее количество переводимых на газ магистральных тепловозов в эксплуатируемом парке составляет 1504 единицы, маневровых 2089 единиц. Замещение дизельного топлива этими тепловозами будет составлять 951 тыс. т.

Для обеспечения газотепловозов газомоторным топливом потребуется около 1,2 млрд. м3 сжатого природного газа и строительство 73 заправочных станций, в том числе станций с производительностью превышающей производительность автомобильной станции АГНКС-500.

Парк тепловозов по дорогам, подлежащий переводу на газ, был выбран с учетом имеющихся технических решений по переоборудованию в газотепловозы.

Годовой расход дизельного топлива грузовыми и маневровыми тепловозами по видам хозяйственной деятельности на разных дорогах различен.

Поэтому для удобства анализа и расчета потребляемого и замещаемого дизельного топлива в каждом депо помимо удельного показателя расхода на единицу выполненной работы учитывался также показатель расхода топлива на единицу эффективной мощности тепловоза. Это позволило выделить расход топлива в каждом депо отдельно на тепловозы, переводимые на газомоторное топливо.

Таблица 4.1. Планируемый эксплуатационный парк тепловозов для перевода на газовое топливо на железных дорогах России, расчетное замещение дизельного топлива и потребность в газозаправочных станциях

Дорога

Магистральные тепловозы

Маневровые тепловозы

Расчётное замещение дизельного топлива, тыс. тонн

Потребность в газозаправочных станциях, ед.


2ТЭ10-

2ТЭ116

ТЭМ2-

ЧМЭ3

магистральный парк

маневровый парк

смешанный парк

маневровый парк

Горьковская

116



187

30,483

19,800

5

-

Дальневосточная

9


8


5,334

1,850

1

-

Западно-Сибирская



161

38

0

13,638


4

Куйбышевская

140


72

82

54,623

23,814

5

1

Московская

57


56

368

32,351

37,012

2

10

Октябрьская

77

85

66

14

85,634

8,316

3

2

Приволжская

110

37


153

87,916

18,606

6

1

Свердловская


163

139

22

99,132

17,650

3

4

Северная

337



155

171,503

21,651

5

1

Северо-Кавказская

37

21


129

37,933

20,097

2

4

Юго-Восточная


209


215

77,020

21,240

8

1

Южно-Уральская

106



224

44,160

21,368

4

1

ИТОГО

989

515

502

1587

726,089

225,042

44

29

Всего по дорогам


1504


2089


951,131


73



Замещение дизельного топлива на магистральных газотепловозах принято 75% от расходуемого в грузовом движении. Для маневровых газотепловозов - 50% на маневровой и хозяйственной работе (подтверждено эксплуатационными испытаниями газотепловоза ТЭМ18Г в Щербинке).

При подсчетах расхода газомоторного топлива был применен коэффициент 1.14, учитывающий его большую теплотворную способность (теплотворная способность дизельного топлива 42,5…42,3 МДж/кг, природного газа 48,9…48,5 МДж/кг).

В таблице 4.2. (по данным РГУПС) на основании анализа приведенных данных подсчитано количество локомотивов по дорогам и в целом по сети, переводимых на газомоторное топливо.

В перспективе, при создании инфраструктуры по производству, транспортировке и снабжения сжиженным природным газом, тепловозы могут быть переведены на газомоторное топливо практически в любом пункте, вне зависимости от наличия подводящих газопроводов.

В табл. 4.2. дан инвентарный парк тепловозов (на 2002 г.) с анализом возможности перевода на газомоторное топливо магистральных и маневровых тепловозов. Можно видеть, что с использованием СПГ на малодеятельных и электрифицированных участках инвентарный парк маневровых газотепловозов, работающих с применением газомоторного топлива может составлять 4950 единиц, а магистральных - 2100 единиц.

Таким образом, общее замещение дизельного топлива по магистральным газотепловозам будет составлять 805,45 тыс. тонн, по маневровым - 435 тыс. тонн, а в целом по сети около 1,28 млн. тонн.

Программы имеют разделы по научно-исследовательским и опытно-конструкторским работам (НИОКР) и внедрению маневровых и магистральных газотепловозов.

Они включают в себя разработку технической документации по переоборудованию и испытаниям опытных образцов маневровых газотепловозов типа

Таблица 4.2. Существующий парк тепловозов (на 2002 г.) и парк тепловозов, планируемый к переводу на природный газ

Дорога

Инвентарный парк

Эксплуатируемый парк


Переводятся на газ

Существующие

Существующие


магистральные

маневровые

магистральные

маневровые

магистральные

маневровые

Куйбышевс-кая

200

372

200

379

132

296

Октябрьская

405

219

477

372

375

299

Свердловс-кая

138

370

270

370

137

249

Северная

72

409

339

390

230

309

Северо-Кавказская

66

362

214

429

109

305

Юго-Восточная

108

329

237

362

137,5

235

Горьковская

189

381

232

420

104,5

285

Дальневосточная

278

295

307

306

161,7

218

Приволжс-кая

132

221

290

243

153

175

Западно-Сибирская

104

319

120,5

363

47,5

254

Южно-Уральская

46

404

136

362

69

235

Московская ж.д.

131

772

199

667

78,5

448

Забайкальская

86

180

95

204

56

134

Сахалинская

25

15

25

15

25

15

Красноярс-кая

73

164

82

164

36,5

100

Восточно-Сибирская

47

136

77

242

36,2

137

Всего по сети, тепловозов:

2100

4950

3300,5

5288

1888,4

3694

Всего газотепловозов по сети, %:

64,5

95,4

-

-

57,2

69,9

ЧМЭ3 и ТЭМ2. Предусматривается также завершение доводочных работ по газодизель-генератору 1ГДГ для магистральных газотепловозов, разработка технической документации и создание тендеров для магистрального газотепловоза, проведение цикла испытаний газотепловоза 2ТЭ116Г в составе двух тяговых секций с тендером посредине.

Завершение НИОКР по маневровым газотепловозам планируется в I кв. 2005 г., по магистральным газотепловозам в IV кв. 2006 г.

Комплексная программа работ по второму варианту включает более расширенный перечень научно-исследовательских и опытно-конструкторских работ, в том числе по разработке новых газодизель-генераторов, криогенных систем для магистрального и маневрового газотепловозов ТЭ25, ТЭ35 для работы на природном газе.

Предусматривается подготовка двух базовых депо с организацией газоснабжения КПГ и СПГ и сравнительные испытания опытных партий газотепловозов, работающих с использованием сжатого и сжиженного природного газа.

На основе оценки и анализа результатов испытаний и опытной эксплуатации образцов газотепловозов будут разработаны планы по переводу тепловозов на КПГ и СПГ.

Исполнителями программы НИОКР являются:

по маневровым тепловозам ВНИИЖТ, ВНИКТИ, ОАО «БМЗ-Тепловоз», ОАО «Пенздизельмаш»;

по магистральным газотепловозам ВНИИЖТ, ВНИКТИ, НИИМАШ, РГУ ПС, ОАО «Уралвагонзавод», ОАО «Криогенмаш», ОАО «Коломенский завод», ОАО «БМЗ-Тепловоз».

Внедрение маневровых и магистральных тепловозов включают в себя этап оценки полигонов железных дорог с выделением депо и парка тепловозов, подлежащих переводу для работы с использованием газомоторного топлива.

Переоборудование магистральных и маневровых газотепловозов в программе совмещено с планом КРП тепловозов по сети железных дорог на локомотиворемонтных заводах. Строительство тендеров для магистральных газотепловозов планируется на отечественных предприятиях.

Кроме того, исполнителями работ по внедрению газотепловозов будут являться строительно-ремонтные службы железных дорог.

На основании проработанных материалов по анализу парку тепловозов, подлежащему переводу на природный газ, с учетом имеющихся технических решений, а также необходимости капитальных затрат по переоборудованию парка и обеспечению его газовым топливом, дополнительных затрат на реконструкцию деповского хозяйства была проведена экономическая оценка окупаемости проектов газотепловозов на КПГ (см. Раздел 7 диплома) и СПГ.

Технико-экономическая оценка эффективности внедрения газотепловозов произведена из условий, что переоборудование тепловозов для работы на газе, оснащение депо для их обслуживания и ремонта финансируют ОАО «РЖД» и их инвесторы. Локомотивное хозяйство ОАО «РЖД» несет расходы по дополнительным объемам трудозатрат по содержанию газотепловозов.

Доходы от использования газотепловозов взамен тепловозов формируются за счет экономии эксплуатационных затрат. Прежде всего, снижаются затраты на топливо и моторные масла. В расчете учитывается экономия средств от снижения выплат за загрязнение окружающей среды.

Финансирование строительства инфраструктуры по газоснабжению тепловозов природным газом должно осуществляться из средств ОАО «Газпром» и их инвесторов. Затраты инвестирования ОАО «Газпром» учитываются в стоимости газового топлива за счет разницы цен на газ, производимый газоперерабатывающими предприятиями и отпускаемой локомотивному депо. Строительство расходных хранилищ СПГ в депо, криогенных цистерн для перевозки СПГ и оборудование экипировочных устройств финансируется ОАО «РЖД».

5.     
Станция заправки сжатым природным газом

5.1 Назначение и область применения

Для заправки тепловозов, работающих на компримированном природном газе, газонаполнительные станции не прорабатывались. В системе Газпрома созданы и эксплуатируются стационарные автомобильные газонаполнительные компрессорные станции (АГНКС), которые могут быть прототипами газозаправочных станций (ГЗС) тепловозов. Были представлены технические предложения на создание таких станций заправки. В эти требования внесены уточнения, согласованные с ВНИИГАЗом.

Основной концепцией при разработке технических требований является принцип совмещения ГЗС с пунктами экипировки тепловозов, включение системы утилизации газа. Производительность станции должна удовлетворять нормам простоя МПС на экипировке, станция должна удовлетворять всем требованиям безопасности и надежной работы.

Газозаправочные станции предназначены для экипировки сжатым природным газом магистральных и маневровых газотепловозов колеи 1520 мм, с двигателями, работающими по газодизельному циклу.

ГЗС должна обеспечивать снабжение газовым топливом одновременно со снабжением дизельным топливом, смазочным маслом и другими расходуемыми материалами на одной позиции установки газотепловоза.

ГЗС КПГ могут располагаться в основных и оборотных тепловозных депо, а также отдельно вблизи железнодорожных станций, на которых необходимо производить экипировку тепловозов.

Количество станций заправок для обеспечения КПГ должно соответствовать количеству экипировочных узлов для снабжения тепловозов дизельным топливом.

Производительность станций ориентировочно должна составлять: 20-40 тыс. тонн в год - 60-70%, до 80 тыс. тонн - 20-35%, до 160 и более тыс. тонн - 5%.

Кроме того, на полигонах, где в депо будут эксплуатироваться на газовом топливе только маневровые тепловозы (по 10-25 единиц) необходимы ГЗС КПГ производительностью около 10 тыс. тонн в год.

5.2 Параметры, характеристика и общие требования к ГЗС

ГЗС КПГ для газотепловозов представляет собой стационарный комплекс технических средств, обеспечивающих периодическую экипировку газовым топливом и размещенный на отдельной территории с соблюдением соответствующих охранных зон.

ГЗС КПГ должна размещаться вблизи экипировочного хозяйства депо и иметь с ним общую позицию для снабжения газотепловозов дизельным топливом, газовым топливом, смазочными и другими экипировочными материалами.

Совмещение территорий (площадок) с экипировочным хозяйством депо и с комплексом оборудования ГЗС должно выполняться с соблюдением норм безопасности и установленных СНИП санитарных зон.

При этом необходимо учесть, что существующие локомотивные депо и их экипировочное хозяйство располагаются на территориях крупных железнодорожных узлов, вблизи путей формирования и отправления поездов, и, следовательно, ограничены в свободных территориях.

При невозможности по условиям безопасности размещения ГЗС рядом с существующим экипировочным хозяйством депо потребуется отнесение ГЗС КПГ и экипировочного хозяйства за пределы станционных и деповских территорий. Расстояние отнесения ГЗС должно быть наименьшим, так как оно будет определять дополнительное время на вывод локомотива из эксплуатации, а, следовательно, уменьшение его производительности.

По согласованию с ОАО РЖД в отдельных случаях допускается строительство ГЗС на отдельной территории в случае невозможности совмещения позиций экипировки газотепловозов газовым топливом, дизельным топливом и другими расходуемыми материалами.

Экипировка газотепловозов дизельным топливом и другими расходуемыми материалами в этом случае будет осуществляться отдельно на имеющихся в депо экипировочных площадках.

Снабжение магистральных газотепловозов сжатым природным газом должно производиться только на стационарных газонаполнительных компрессорных станциях. Станции заправки должны включать в себя: оборудование для сжатия газа, охлаждения, хранения, очистки природного газа от механических примесей, серы и воды, поступающих к компрессорам непосредственно из магистральных газопроводов, а также оборудование и подъездные пути для заправки тендерных емкостей газотепловозов.

Для маневровых газотепловозов в отдельных случаях возможна заправка непосредственно от передвижных автогазозаправщиков (ПАГЗ) или от раздаточных узлов, оборудованных дополнительными ёмкостями. Доставка газа к раздаточным узлам будет выполняться передвижными автогазозаправщиками, заправка которых будет производится на автомобильных газозаправочных станциях.

Газонаполнительная станция КПГ для заправки газотепловозов может быть выполнена на базе стационарной автогазонаполнительной станции АГНКС-500 или АГНКС другого типа. При повышении коэффициента загрузки компрессоров такой станции с 0.5 до 0.8 - 0.85, по сравнению с автомобильным транспортом, станция может обеспечить производительность  тонн сжатого газа в сутки или 18-22 тыс. тонн в год.

Основная потребность в газовом топливе для газотепловозов может быть обеспечена путем спаривания таких станций. При необходимости увеличения производительности ГЗС более 40-80 тыс. тонн в год необходима разработка и установка более производительного компрессорного оборудования.

В состав ГЗС КПГ дополнительно, помимо основного технологического оборудования; входящего в комплект стационарных АГНКС, необходимо включить:

аккумуляторы газа увеличенного объема для хранения и обеспечения заданного времени заправки тендеров газотепловозов;

позиции экипировки тепловозов, снабженные гибкими стыковочными устройствами для присоединения систем ГЗС к приемным узлам тендеров (баллонов) сжатого газа газотепловозов;

компрессорную станцию сжатого воздуха для питания газовой аппаратуры;

оборудования для хранения запаса азота, необходимого для проведения инертизации газового оборудования тепловозов и ГЗС, а также для обеспечения наддува стационарных и транспортных ёмкостей;

комплекс технологического оборудования для проведения работ по контролю прочности и плотности газовых баллонов, газовой аппаратуры и газовой системы в целом;

систему утилизации сбросов газа, обеспечивающую их сбор, подготовку, подачу в газопровод низкого давления, а также для обеспечения технологических продувок;

систему контроля и автоматического управления процессами заправок тепловозов, технологических продувок утилизации и других операций;

систему контроля и сигнализации концентрации природного газа в воздухе помещений на территории ГЗС, а также внутри газовых резервуаров и хранилищ при их дегазации;

здания для размещения операторской с пультами управления административных, бытовых, подсобных и складских помещений;

системы водоснабжения, теплоснабжения, канализации, связи;

системы энергоснабжения ГЗС в нормальном и аварийном режимах;

системы вентиляции;

системы пожарной сигнализации и автоматического пожаротушения с резервуарами для хранения запаса воды и прочими устройствами;

устройствами наружного и внутреннего штатного и аварийного освещения;

Комплекс ГЗС должен размещаться на площадках, включающих:

места для размещения сооружений, устройств и оборудования, упомянутых выше;

подъездные дороги с твердым покрытием;

железнодорожные пути для экипировки тепловозов (сквозные), пути отстоя (ожидания, подготовки) тепловозов, объездные пути и пожарные подъезды;

Позиции экипировки должны располагаться на открытом воздухе и быть оборудованы смотровыми канавами на всю длину тепловоза.

Должна быть обеспечена поточность процесса экипировки газотепловозов. Выбор оборудования ГЗС, в том числе производительность компрессорных установок, объем аккумуляторов газа или других обустройств должен обеспечивать заправку тепловозного тендера в соответствии с нормами, установленными ОАО «РЖД» в течение        35 - 40 минут. Масса газа в тендере магистрального тепловоза около 10т, маневрового, при компоновке газовых баллонов на тепловозе - 1 тонна, при наличии тендера у маневрового тепловоза - 5 тонн.

Оборудование ГЗС должно быть рассчитано на максимальный темп экипировки тепловозов, равный 2 тепловозам в час.

Оборудование ГЗС должно обеспечивать экипировку КПГ или его прием с тепловоза для утилизации при максимальном давлении в емкостях как в нормальном, так и аварийном режимах.

Оборудование ГЗС, а также принятая технология ее работы должны обеспечивать минимально возможные потери КПГ.

Суммарный объем основных и промежуточных аккумуляторов (емкостей) должен быть достаточным для обеспечения снабжения тепловозов с максимальным темпом экипировки (2 тепловоза в час). Конструкция емкостей должна допускать их одновременное наполнение и опорожнение.

Для обеспечения нормальной работы ГЗС в связи с отсутствием на ней хранилищ газа необходимо предусмотреть резервирование мощностей, агрегатов, а также иметь систему нескольких закольцованных подводов газопроводов, обеспечивающих надежность газоснабжения и автоматическое перекрытие их в непосредственной близости ГЗС при авариях.

Заправочные линии должны быть снабжены скоростными отсечными клапанами, обеспечивающими перекрытие линий при их разгерметизации. Гибкие стыковочные устройства, которыми оборудованы позиции экипировки, должны обеспечивать быстрое присоединение и отсоединение от емкостей транспортных средств.

Производительность системы утилизации должна обеспечивать прием максимального количества газа при наихудшем, с точки зрения сбросов, сочетания технологических операций, проводимых на ГЗС как в нормальном, так и в аварийной режимах.

Должна быть предусмотрена возможность:

аварийного выпуска газа из емкостей тендера тепловоза и аккумуляторов ГЗС на свечу или и в атмосферу;

аварийного перепуска, газа из емкостей тендера тепловоза в аккумуляторе ГЗС, системе утилизации.

На территории ГЗС должны быть указаны места установки тепловозов для безопасного проведения сброса газа при технологических и аварийных выпусках.

Должны быть предусмотрены меры по обеспечению пожаро- и взрывобезопасности аккумуляторов газа в жаркое время года и в случае пожара.

Оборудование ГЗС должно быть снабжено устройствами для отбора проб, поступающего на экипировку газа.

Должна быть предусмотрена сигнально - предупредительная окраска и знаки безопасности трубопроводов, аппаратуры и баллонов высокого давления в соответствии с ГОСТ 12.4.026-76.

Все оборудование ГЗС по возможности должно поставляться в виде блоков полной заводской готовности, укомплектованных электрооборудованием, приборами автоматики.

В системе энергоснабжения должно быть предусмотрено питание:

трехфазным переменным током промышленной частоты с напряжением 380 и 220 В;

постоянным током 12, 75 и 110 В.

ГЗС должна быть оборудована соответствующими подъемно - транспортными устройствами, необходимыми для эксплуатации, ремонта и обслуживания оборудования ГЗС и газового оборудования тендеров газотепловозов.

5.3 Условия эксплуатации

Сооружения, устройства и оборудование ГЭС должны иметь климатическое исполнение «У» по ГОСТ 15150-69 категории размещения 1 - для располагаемых на открытом воздухе и 2 - для располагаемых внутри помещений.

Сейсмичность районов, где расположена ГЗС, не должна превышать 6 баллов.

Режим работы ГЗС должен быть непрерывным и круглосуточным.

Экипировка тепловозов дизельным топливом, дизельным маслом, и остальными расходуемыми материалами осуществляется локомотивными бригадами и операторами экипировочными хозяйства. Экипировка газовым топливом производится оператором газового хозяйства.

Проведение экипировки разрешается только при заторможенном тепловозе и заглушенных дизелях.

Точность установки тепловозов на позиции экипировки составляет ±0,3 м.

Все операции экипировки должны проводиться в условиях достаточного освещения.

Все разъемные соединения стыковочных устройств в нерабочем состоянии должны быть закрыты заглушками, предотвращающими их загрязнение и попадание влаги.

На территорию ГЗС для прохождения экипировки или маневровой работы допускаются тепловозы только с исправными искрогасителями. Необходимо также учитывать возможность случайного выброса искр из искрогасителей тепловоза, особенно при запуске дизелей.

Необходимо учитывать возможность срабатывания предохранительных клапанов и сброса газа в атмосферу у тепловозов, находящихся на территории ГЗС, в том числе во время экипировки.

Следует учитывать повышенную запыленность воздуха на позициях экипировки в случаях, если рядом с ГЗС предусмотрено снабжение тепловозов песком.

Запрещается производство каких-либо работ по техническому обслуживанию и ремонту тепловозов на территории ГЗС.

Запрещается нахождение на территории ГЗС посторонних лиц.

5.4 Требования к контролю и управлению

Все основные технологические процессы и операции на ГЗС, включая экипировку тепловозов, ликвидацию аварийных ситуаций, должны быть по возможности полностью автоматизированы, а процесс присоединения и отсоединения стыковочных устройств при экипировке тепловозов механизирован.

ГЗС должна быть оснащена системой контроля и сигнализации, а также комплектом контрольно-измерительных приборов для обеспечения управления работой и защиты оборудования, устройств и сооружений.

Должен быть обеспечен контроль следующих параметров:

давления в аккумуляторах и на различных участках газовых трубопроводов, в системе утилизации и другом оборудовании ГЗС;

расхода газового продукта и возврата при экипировке с точностью не менее 25 кг;

давления в стыковочных устройствах при экипировке и сливе.

ГЗС должна быть оснащена системой сигнализации и контроля концентрации природного газа в воздухе на территории ГЗС, в помещениях и внутри оборудования (для проведения его дегазации). Кроме того, ГЗС должна быть оснащена комплектом автономных, стационарных и переносных газоанализаторов для дублирования основной системы контроля, проведения детального исследования загазованности, обеспечения личной безопасности обслуживающего персонала.

Измерение концентрации природного газа в воздухе должно осуществляться в пределах 0-20% (по объему) с точностью 0,1%.

ГЗС должна быть оборудована светофорной системой сигнализации для управления движением и маневровой работой на позициях экипировки и отстоя.

Должна быть, предусмотрена блокировка герметичности присоединения стыковочных устройств в системе управления экипировкой, а также светофорной сигнализации.

Должна быть предусмотрена световая и звуковая индикация срабатывания защит, а также недопустимых отклонений в протекании технологических процессов.

ГЗС должна быть оснащена громкоговорящей связью, системой внутренней проводной связи, а также сигнальной системой объявления тревоги с включением из различных, точек на территории ГЗС и индикаций места подачи сигнала.

Система автоматического управления, контроля и сигнализации должна быть выполнена на базе-передовой электронной и микропроцессорной техники.

5.5 Требования к надежности, ресурсу и обслуживанию

Конструкция и принятая технология работы ГЗС должны обеспечивать современные требования по надежности, ресурсу, долговечности, ремонтопригодности.

Компоновка оборудования ГЗС должна обеспечивать свободный доступ к нему при эксплуатации, обслуживании и ремонте.

Организация и проведение работ по обслуживанию и плановому ремонту ГЗС не должны приводить к задержкам в процессе экипировки тепловозов.

Наработка на отказ основного оборудования - не менее 4000 часов.

Остановки на профилактический ремонт и осмотр - не чаще, чем через 8000 час.

Срок службы основного оборудования ГЗС - 25 лет.

Надежность оборудования и принятая система технического обслуживания и ремонта должны обеспечивать вероятность безотказной работы этого оборудования не ниже 95% в период между ремонтами, на которых предусмотрено его обслуживание.

5.6 Требования безопасности

Конструкция и принятая технология работы ГЗС должны обеспечивать современные требования безопасности (при эксплуатации, обслуживании и ремонте), охраны труда, промышленной санитарии и гигиены, экологии и пожарной безопасности.

Система контроля и защиты ГЗС должна содержать необходимые предохранительные устройства и автоматику, гарантирующие надежную работу, а также безопасную эксплуатацию и обслуживание.

Аккумуляторы, и промежуточные емкости ГЗС должны быть снабжены предохранительными устройствами от повышения давления в них выше допустимого.

Производительность предохранительных клапанов должны обеспечивать сброс газа без превышения допустимого давления в наихудшем из следующих случаев или их сочетании:

максимальное воздействие солнечной радиации, при максимальной температуре воздуха в жаркое время года;

двухчасовое воздействие открытого пламени.

Сооружения, устройства и оборудование ГЭС должны иметь предел огнестойкости не менее двух часов или должны быть надежно защищены от действия открытого огня в течение этого срока.

Должна быть обеспечена герметичность газового оборудования ГЗС и их соединений.

Запорная и регулирующая аппаратура, имеющая дистанционное управление, должна иметь также ручной привод.

Должен быть обеспечен свободный доступ к запорной и регулирующей арматуре, а также к средствам пожаротушения, как в нормальных условиях, так и в аварийных ситуациях.

Устройства ГЗС, газовое оборудование должны быть надежно защищены от накопления и разряда статического электричества, а также оборудованы устройствами защиты от молний.

При нормальном режиме работы на территории ГЗС и в помещениях, независимо от атмосферных условий, должна быть обеспечена концентрация природного, газа в воздухе ниже предельно допустимых пределов (с точки зрения санитарных норм и взрывобезопасности). Это должно достигаться конструктивными и технологическими мерами без применения принудительной вентиляции.

Помещения ГЗС должны быть оборудованы автоматической системой принудительной вентиляции для обеспечения в аварийных ситуациях концентрации природного газа в воздухе ниже предельной.

Система вентиляции должна быть регулируемой, допускать переключение на режим внутреннего воздухообмена и исключать захват и подачу природного газа в вентилируемые помещения.

При любых режимах работы, включая срабатывание защиты, переходные процессы, возникающие в агрегатах ГЗС, не должны приводить к возникновению аварийных ситуаций, неустойчивой работе оборудования или потере газа.

На территории ГЗС запрещается:

курение, кроме специально отведенных и оборудованных для этого мест;

проведение любых огневых работ без специального разрешения и принятия соответствующих мер безопасности;

работа машин и механизмов, использующих открытое пламя, не оборудованных искрогасителями.

Штат ГЗС должен комплектоваться из числа лиц, не моложе 18 лет, прошедших специальное обучение для работы на ГЗС, правилам оказания первой помощи и сдавших экзамен. ГЗС должна быть снабжена медицинской аптечкой для оказания первой помощи, штатным и запасным комплектом спецодежды и защитных средств (включая изолирующие противогазы) для работы при экипировке тепловозов.

Список литературы

топливо тепловоз природный газ

1.   Национальная Газомоторная Ассоциация. Применение газа на железнодорожном транспорте. http://ngvrus.ru/story_05.shtml.

2.       Ю.Н. Васильев, А.И. Гриценко, Л.С. Золотаревский. Транспорт на газе. - М.: Недра, 1992. - 344 стр.

3.  Секция криогенная. Расчёт вероятности возникновения пожара (взрыва). ВНИТИ. 1992. - 11 стр.

4.       Г.А. Фофанов. Природный газ - моторное топливо для тепловозов // Вестник ВНИИЖТ. - 2002. - №4.

5. Goldman D.E. and von Gierke H.E.: The Effect of Shock and Vibration on Man. №. 60-3. Lecture and Review Series. Naval Medical Research Institute, Bethesda Maryland, U.S.A. 1960.


Не нашли материал для своей работы?
Поможем написать уникальную работу
Без плагиата!
Без нейросетей!