Конструкторское решение абсорбционной холодильной машины
Министерство
образования Республики Беларусь
БНТУ
Энергетический
факультет
Кафедра
«Промышленная теплоэнергетика и теплотехника»
КУРСОВОЙ
ПРОЕКТ
по
курсу: «Промышленные тепломассообменные процессы и установки»
на
тему: «Конструкторское решение абсорбционной холодильной машины»
Минск
2011
Содержание
Введение
. Термодинамический расчет цикла
. Тепловой расчет генератора
. Расчет испарителя
. Гидравлический расчет тракта
подачи исходной смеси в генератор
Литература
Введение
Абсорбция - поглощение газа в объёме, а так же
избирательное поглощение одного или нескольких компонентов газовой смеси жидким
поглотителем (абсорбентом). Поглощение происходит либо в результате растворения
в абсорбенте, либо в результате химического взаимодействия. В 1-м случае
процесс называется физической абсорбцией, во 2-м - хемабсорбцией.
Абсорбентами служат однородные жидкости, либо
растворы активного компонента в жидком растворителе.
К абсорбентам предъявляют следующие требования:
высокая абсорбционная способность; селективность; низкое давление паров;
химическая инертность по отношению к конструкционным материалам; нетоксичность;
огне- и взрывобезопасность.
С технологической точки зрения, лучшими являются
те абсорбенты, расход которых для определённого процесса наименьший, т.е. в
котором растворимость поглощаемого вещества выше. Поэтому абсорбенты выбирают
по данным о растворимости в них поглощаемых веществ.
Физическая абсорбция газа чаще всего
сопровождается выделением теплоты, следовательно, что в результате повышения
температуры абсорбента возможно резкое понижение растворимости газа. Поэтому
для поддержания производительности абсорбента прибегают к его охлаждению.
Принцип действия абсорбционных холодильных
установок.
Преимущество абсорбционной холодильной установки
перед компрессионной является использование для выработки холода тепловой
энергии как низкого, так и среднего потенциала.
В процессе абсорбции температура пара может быть
ниже температуры абсорбента, поглощающего пар. Для процесса важно следующее:
необходимо, чтобы концентрация абсорбируемого пара была равна или больше
равновесной концентрации этого пара над абсорбентом.
Для возможности применения абсорбента он должен
с достаточной скоростью поглощать хладагент и при одинаковых давлениях их
температура кипения должна быть значительно выше температуры кипения
хладагента.
Наибольшее применение получили водоаммиачные
абсорбционные установки, в которых аммиак является хладагентом, а вода -
поглотителем (абсорбентом). Аммиак сильно растворяется в воде. При 00С в одном
объёме воды растворяется 1148 объёмов парообразного аммиака.
Абсорбция жидкого аммиака в воде сопровождается
выделением тепла (750 кДж на 1 кг аммиака). Ещё больше аммиака выделяется при
растворении паров аммиака, т.к. происходит выделение теплоты парообразования
(1250 кДж/кг).
При нагревании водоаммиачного раствора
происходит не только выделение паров аммиака, но и испарение воды. Пока
температура низкая - выделяется в основном пар аммиака. Состав смеси паров
первоначальной стадии отличается преобладанием аммиака, в дальнейшем количество
водяных паров начинает расти.
Принципиальная схема абсорбционной холодильной
установки.
В генераторе за счёт подогрева происходит
выпаривание аммиачного раствора, в результате чего, образуется аммиачный пар с
незначительной примесью воды. Вследствие чего, содержание аммиака в растворе
может уменьшаться, если его не пополнять крепким концентрированным раствором.
Полученный пар попадает в конденсатор, где за счёт внешнего охлаждения
превращается в жидкость. Жидкий аммиак идёт в регулирующий вентиль, где
происходит понижение давления с частичным испарением жидкого аммиака и
понижением его температуры. Далее аммиак поступает в испаритель, где он
переходит в паровую фазу за счёт тепла, подводимого хладоносителем. Пары
аммиака поступают в абсорбер, где поглощаются слабым раствором, поступающим из
генератора. Для возможности непрерывности процесса теплоту абсорбции отводят с
помощью охлаждающей воды. В результате в абсорбере образуется крепкий аммиачный
раствор, который насосом перекачивается в генератор. А взамен его из генератора
через вентиль в абсорбер подаётся слабый раствор. Т.е., в простой абсорбционной
установке имеется 2 аппарата, в которых тепло подводится к рабочему телу извне
(генератор и испаритель) и 2 аппарата, в которых тепло отводится от рабочего
тела (конденсатор и абсорбер).
Аппараты абсорбционной холодильной установки.
Генераторы для абсорбционных холодильных
установок выполняются в виде горизонтальных или вертикальных кожухотрубных
аппаратов или же в виде элементных двухтрубных аппаратов.
На рисунке изображён трубчатый генератор с
ректификационной колонной, обогреваемой дымовыми газами. В межтрубном
пространстве кипит аммиачная смесь. Эта смесь поступает в аппарат через
ректификационную колонну.
Если аппарат вертикальный, то газ или греющий
пар поступает в межтрубное пространство, а раствор кипит в трубах. Исходный
раствор поступает в ректификационную колонну, расположенную над греющей
поверхностью. Колонны генераторов в качестве насадок используют тарелки или
кольца Рашига.
В элементных генераторах греющий пар или газ
движется внутри трубок, а водоаммиачный раствор кипит в межтрубном
пространстве. Этот аппарат имеет выносной ректификатор, в некоторых случаях и
дефлегматор.
Абсорберы выполняются как горизонтальными, так и
вертикальными плёночными (противоточные). В горизонтальных оросительных
абсорберах раствор поступает в аппарат сверху и орошает трубки, внутри которых
циркулирует охлаждающая вода. Снизу подаётся пар, который поглощается
раствором. Крепкий раствор в абсорбере отводится из нижней части.
Остальные аппараты (конденсатор, дроссельный
вентиль, испаритель, теплообменники) не имеют принципиального отличия от
аппаратов для компрессионной холодильной установки рассмотренной ранее.
Параметрический ряд абсорбционных холодильных
установок водоаммиачных по мощности, кВт (ккал/ч): 580 (500); 1160 (1000); 1860
(1600); 2900 (2500); 4650 (4000); 7330 (6300); 9280 (8000).
Водоаммиачные машины холодильной мощностью 1,16
МВт с температурой охлаждения 258 К работают на паре из отбора турбин ТЭЦ, на
заводах искусственного волокна, на машиностроительных заводах и используются в
строительстве.
1. Термодинамический
расчет цикла
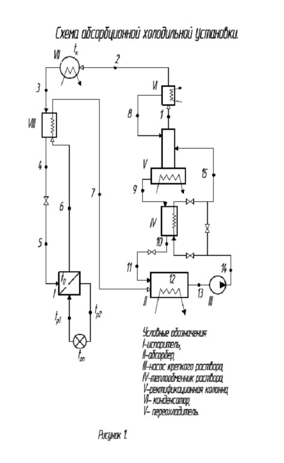
Схема абсорбционной холодильной установки
изображена на рисунке 1. Процессы, протекающие в абсорбционной холодильной
установке, показаны на рисунке 2.
Т.к. температура охлаждаемого помещения
, то
принимаем температуры рассола на входе и выходе из испарителя:
и
.
Температура испарения:
.
Т.к. температура охлаждающей воды на
входе в конденсатор
, то
принимаем температуру воды на выходе
.
Температура конденсации:
.
По таблицам состояния насыщения для
аммиака:
,
Температура крепкого раствора на
выходе из абсорбера:
.
По давлению
и
температуре
определяем
концентрацию раствора
и его
энтальпию
.
,
.
Температура слабого раствора на
выходе из генератора, принимая давление греющего пара pгр.п. = 0,35 МПа :
.
По давлению
и по
температуре
определяем
концентрацию слабого раствора
и его энтальпию
.
,
.
Кратность циркуляции (т.е. отношение
массового расхода крепкого раствора к массовому расходу паров ХА из
дефлегматора):
.
При правильно организованном
процессе дефлегмации и ректификации
, поэтому:
.
Температура пара после дефлегматора
должна на
превышать
температуру конденсации чистого агента при давлении
.
,
Его энтальпия определяется по
диаграмме по
и
.
.
Жидкость:
,
,
,
.
Пар:
,
,
,
.
Удельный отвод флегмы из
дефлегматора (т.е. отношение массового расхода флегмы к массовому расходу пара
на выходе из дефлегматора).
Флегмовое отношение:
.
Удельная тепловая нагрузка
дефлегматора , т.е. отвод теплоты из дефлегматора на единицу массового расхода
пара из дефлегматора:
.
Параметры слабого раствора после
теплообменника:
,
,
,
,
.
Энтальпия крепкого раствора на входе
в генератор, пренебрегая приростом энтальпии раствора в насосе, вследствие
малого значения этой величины, т.е. из условия
.
.
Энтальпия крепкого раствора не
должна превышать энтальпию кипящего раствора с концентрацией
при
давлении
.
Энтальпия слабого раствора после
теплообменника:
.
Удельная тепловая нагрузка
теплообменника:
.
Удельная тепловая нагрузка
конденсатора:
,
где
по диаграмме.
Температура паров ХА после
охлаждения:
,
- температура жидкого ХА после
конденсатора, т.е.
.
Удельная тепловая нагрузка
охладителя:
,
энтальпия пара
по диаграмме
при
и
.
Энтальпия жидкого аммиака перед
дросселем:
.
Удельная холодопроизводительность
установки:
.
абсорбция газ
холодильный установка
Удельное количество тепла, отводимое
в адсорбере:
.
Энтальпия точки смешения:
.
.
Удельная тепловая нагрузка
генератора:
Тепловой баланс установки:
,
,
,
,
расхождение баланса
.
Расход ХА (аммиака):
,
где
.
Тепловые нагрузки аппаратов:
генератора
,
абсорбера
,
охладителя
,
конденсатора
,
дефлегматора
,
теплообменника
.
Удельный расход тепла:
.
Холодильный коэффициент:
.
2. Тепловой
расчет генератора
В качестве исходных данных имеем:
количество дистиллята
,
массовое содержание аммиака в
исходной смеси
,
массовое содержание аммиака в
дистилляте
,
массовое содержание аммиака в
кубовом остатке
,
флегмовое отношение
,
кратность циркуляции
.
Определяем количество исходной смеси
и кубового остатка по следующим формулам:
,
.
Определяем молярные доли аммиака в
исходной смеси, дистилляте и кубовом остатке. Молекулярная масса аммиака
, воды
.
,
,
.
Для определения числа тарелок
графическим методом строим диаграмму равновесия для бинарной смеси аммиак -
вода.
«Таблица равновесия для бинарной смеси
аммиак-вода.»
Таблица 1.
|
Температура
|
  
|
|
|
|
|
190
|
0
|
0
|
0
|
0
|
|
160
|
0,11
|
0,52
|
0,116
|
0,534
|
|
140
|
0,184
|
0,744
|
0,199
|
0,755
|
|
125
|
0,24
|
0,85
|
0,25
|
0,857
|
|
111
|
0,3
|
0,9
|
0,31
|
0,905
|
|
80
|
0,46
|
0,976
|
0,474
|
0,977
|
|
60
|
0,584
|
0,999
|
0,6
|
0,999
|
|
40
|
0,81
|
0,9999
|
0,82
|
0,9999
|
|
33
|
1
|
1
|
1
|
1
|
Определяем минимальное флегмовое
число:
По графику равновесия определяем
действительное число тарелок
. Одну тарелку используем на
насадку.
Принимая КПД тарелки ηт=0,5,
определяем действительное число тарелок:
Уравнения рабочих линий:
а) верхней части колонны
б) нижней части колонны
Средние концентрации жидкости:
а) верхней части колонны
б) нижней части колонны
Средние концентрации пара находим по
уравнениям рабочих линий:
а) верхней части колонны
б) нижней части колонны
Средние температуры пара определяем
по диаграмме (рис.2):
а) верхней части колонны
при
б) нижней части колонны
при
Средние мольные массы и плотности
пара:
а)
,
.
б)
,
.
Средняя плотность пара в колонне:
.
Температура вверху колонны при
равняется
, а в
кубе-испарителе при
она
равняется
. Плотность
жидкого аммиака при
, а воды при
. Принимаем
среднюю плотность жидкости в колонне:
.
Объемный расход проходящего через
колонну пара при средней температуре в колонне
,
,
где
.
Диаметр колонны:
Принимаем диаметр колонны
, тогда
скорость пара в колонне будет равна:
Высота тарелочной части колонны:
,
где
- расстояние между тарелками.
Для диаметра колонны
принимаем
расстояние между тарелками равным
. Тогда:
.
Произведем расчет насадочной части
колонны. Выбираем насадку из керамических колец Рашига.
Для беспорядочно засыпанных
керамических колец Рашига размером 25×25×3 мм: удельная
поверхность
и свободный
объем
.
Диаметр насадочной части колонны:
Скорость пара определяется следующим
путем. Сначала рассчитываем фиктивную скорость пара
в точке
захлебывания (инверсии) по уравнению (при
>>
):
,
где:
- удельная поверхность насадки,
;
- ускорение свободного падения,
;
- свободный объем насадки,
;
и
- плотности пара и жидкости,
;
- динамический коэффициент вязкости
жидкости;
G и D - массовые
расходы жидкости и пара,
;
А=0,125 - для ректификационных
колонн в режиме эмульгирования;
, где
.
,
,
.
Определяем рабочую скорость пара для
колонн, работающих в пленочном режиме:
Принимаем диаметр насадочной части
колонны
.
Определяем высоту насадочной части
колонны:
, где
- эмпирический коэффициент для
большинства органических жидкостей; для керамических колец принимается равным -
88;
- диаметр выбранных колец насадки,
мм;
=35 - молекулярная масса
разгоряченной смеси;
- плотность флегмы,
;
- коэффициент, учитывающий
смачивание насадки,
;
- средняя температура в колонне, К;
,
Высота насадочной части:
.
Определяем высоту колонны:
,
,
.
;
;
Расстояние между тарельчатой частью
и насадкой примем равной 450 мм.
Тогда:

Тепловой расчет испарителя для охлаждения
жидкого хладоносителя, рассола - раствора NH3
в воде, ведут по формуле:
.
Если заданная
холодопроизводительность установки равна Qо , то с
учетом тепловых потерь в окружающую среду тепловая нагрузка испарителя
определится формулой:
.
,
,
тогда
.
Выбираем аммиачный кожухотрубчатый
испаритель завода «Компрессор» марки 180-ИКТ.
Количество рассола, циркулирующего в
системе испарителя,
,
где
- изобарная теплоемкость рассола,
- температура рассола на входе в
испаритель,
- температура рассола на выходе из
испарителя.
Скорость движения рассола в трубах
испарителя определяется по формуле:
где
- плотность рассола,
- площадь сечения одного хода по
трубам, определяется по формуле:
здесь
- внутренний диаметр труб
испарителя,
- общее число труб,
- число ходов труб испарителя.
Коэффициент теплопередачи испарителя
определяется двумя методами, результаты которых сравнивают.
I метод
Коэффициент теплопередачи:
где
- поверхность теплообмена
испарителя; определяется по типоразмеру испарителя,
- средняя разность температур между
аммиаком и рассолом, определяется по выражению:
где
- температура испарения аммиака.
II метод
Тепловой поток через трубы
испарителя находят по формуле:
Коэффициент теплопередачи
определяется по выражению:
где
- коэффициент теплоотдачи от стенки
трубы к аммиаку;
- коэффициент теплоотдачи от рассола
к стенке трубы;
и
- диаметр труб, соответственно
внутренний и наружный;
- толщина стенки труб, слоя
загрязнения маслом и отложением соли, соответственно;
- коэффициент теплопроводности
металла трубы, масла и соли.
Для аммиачных испарителей принимают:
,
,
,
.
Термическим сопротивлением стенки
трубы dст/lст в расчете можно
пренебречь.
Величина коэффициента
определяется
из выражения:
Величина коэффициента
находится
по формуле:
где
- критерий Нуссельта;
- коэффициент теплопроводности
рассола.
Значение критерия Нуссельта
определяют из критериального уравнения:
в котором:
,
,
.
здесь:
-
динамический коэффициент вязкости рассола.
Тогда
.
.
4. Гидравлический
расчет тракта подачи исходной смеси в генератор
Так как в тракт подачи исходной смеси в
генератор входит теплообменник раствора, то нам необходимо выполнить
конструктивный расчёт данного теплообменника.
Расчёт теплообменника.
Тепловая нагрузка аппарата
.
Средняя разность температур между
греющим паром и раствором:
;
Принимаем коэффициент теплопередачи
;
Поверхность нагрева аппарата:
.
Выбираем двухтрубный теплообменник.
Общая длина труб:
;
Число труб при длине одной трубы
;
Скорости движения слабого и крепкого
раствора:
;
;
Гидродинамический расчёт
теплообменника раствора.
Полный напор:
;
где
- сумма гидравлических
сопротивлений поверхностей теплообменника;
- сумма потерь напора за счёт
местных сопротивлений;
- сумма потерь, обусловленных
ускорением потока (у нас
=0);
- затраты напора для преодоления
гидростатического столба жидкости (у нас теплообменник включён в замкнутую
сеть, а значит
=0); значит:
,
где
,
, здесь:
- коэффициент сопротивления трения;
- коэффициент местного
сопротивления;
- длина труб;
- эквивалентный диаметр трубы;
- плотность крепкого раствора;
- скорость движения крепкого
раствора в трубах теплообменника.
;
;
Определим
:
;
где
- кинематический коэффициент
вязкости при
,
.
Т. к.
, то коэффициент сопротивления
трения определяем по формуле Никурадзе:
; тогда:
;
Полная потеря напора в
теплообменнике:
;
Гидродинамический расчёт
трубопровода.
а) В случае включения в тракт подачи
смеси теплообменника раствора.
;
где
- сумма гидравлических
сопротивлений поверхностей трубопровода;
- сумма потерь напора за счёт
местных сопротивлений;
;
где
- скорость движения крепкого
раствора в трубопроводе;
- коэффициент местного
сопротивления;
- длина труб;
- диаметр трубопровода;
- плотность крепкого раствора.
;
где
- сумма гидравлических
сопротивлений поверхностей трубопровода на участке трубопровода от абсорбера до
насоса;
- сумма гидравлических
сопротивлений поверхностей трубопровода на участке трубопровода от насоса до
теплообменника;
- сумма гидравлических
сопротивлений поверхностей трубопровода на участке трубопровода от
теплообменника до генератора;
;
Определим
:
;
где
- кинематический коэффициент
вязкости при
,
.
Т.к
, то коэффициент сопротивления
трения определяем по формуле Никурадзе:
;
тогда:
.
;
Определим
:
;
где
- кинематический коэффициент
вязкости при
,
.
Т.к
, то коэффициент сопротивления
трения определяем по формуле Никурадзе:
;
тогда:
.
;
Определим
:
;
где
- кинематический коэффициент
вязкости при
,
.
Т.к
, то коэффициент сопротивления
трения определяем по формуле Никурадзе:
; тогда:
;
Сумма гидравлических сопротивлений
поверхностей трубопровода:
;
;
Суммарная потеря напора в тракте
подачи исходной смеси в генератор в указанном случае:
;
б) В случае выключения из тракта
подачи смеси теплообменника раствора.
;
где
- сумма гидравлических
сопротивлений поверхностей трубопровода;
- сумма потерь напора за счёт
местных сопротивлений;
;
где
- скорость движения крепкого
раствора в трубопроводе;
- коэффициент местного
сопротивления;
- длина труб;
- диаметр трубопровода;
- плотность крепкого раствора.
;
где
- сумма гидравлических
сопротивлений поверхностей трубопровода на участке трубопровода от абсорбера до
насоса;
- сумма гидравлических сопротивлений
поверхностей трубопровода на участке трубопровода от насоса до генератора;
;
Определим
:
;
где
- кинематический коэффициент
вязкости при
,
.
Т.к
, то коэффициент сопротивления
трения определяем по формуле Никурадзе:
; тогда:
;
;
Определим
:
;
где
- кинематический коэффициент
вязкости при
,
.
Т.к
, то коэффициент сопротивления
трения определяем по формуле Никурадзе:
;
тогда:
;
Сумма гидравлических сопротивлений
поверхностей трубопровода:
;
Полная потеря напора в трубопроводе
в случае выключения из тракта подачи смеси теплообменника раствора:
.
Литература
1. Лебедев
П.Д., Щукин А.А. «Теплоиспользующие установки промышленных предприятий»,
«Энергия»,1970г.
. Лебедев
П.Д. «Теплообменные сушильные и холодильные установки», «Энергия», 1972г.
. Романков
П.Г. и др. Методы расчета процессов и аппаратов химической технологии (примеры
и задачи): Учебное пособие для вузов. СПб.: Химия, 1993
. «Справочник
химика», «Химия»,1966г.
. «Справочник
холодильщика», «Машгиз», 1962г.