Применение химических реагентов для предупреждения и борьбы с гидратами при добыче газа
МИНИСТЕРСТВО
ОБРАЗОВАНИЯ И НАУКИ РОССИЙСКОЙ ФЕДЕРАЦИИ
УФИМСКИЙ
ГОСУДАРСТВЕННЫЙ НЕФТЯНОЙ ТЕХНИЧЕСКИЙ УНИВЕРСИТЕТ
КАФЕДРА
РАЗРАБОТКИ И ЭКСПЛУАТАЦИИ
ГАЗОВЫХ И
ГАЗОКОНДЕНСАТНЫХ МЕСТОРОЖДЕНИЙ
КУРСОВОЙ
ПРОЕКТ ПО КУРСУ «СКВАЖИННАЯ ДОБЫЧА ГАЗА И ГАЗОКОНДЕНСАТА»
ПРИМЕНЕНИЕ
ХИМИЧЕСКИХ РЕАГЕНТОВ ДЛЯ ПРЕДУПРЕЖДЕНИЯ И БОРЬБЫ С ГИДРАТАМИ ПРИ ДОБЫЧЕ ГАЗА
СТУДЕНТ АКСЁНОВ С.А.
ПРЕПОДАВАТЕЛЬ ПАВЛЮЧЕНКО В.И.
УФА-2005
Содержание
Введение
. Общие
сведения о месторождении
.1 Краткая
геологическая характеристика сеноманской залежи Ямбургского месторождения
.2 Краткие
сведения о геологическом изучении и истории открытия месторождения
.3 Тектоника
.4 Краткая
литолого-стратиграфическая характеристика разреза
.5
Газоконденсатная характеристика месторождения
.6 Характеристика
исходного сырья
.7
Характеристика изготовляемой продукции
.Состояние
разработки Ямбургского ГКМ
.1
Конструкция скважин ЯГКМ
. Газовые
гидраты
.1 Условия
образования гидратов
3.2
Образование гидратов в скважинах и способы их устранения
. Предупреждение
образования гидратов природных газов и борьба с ними
.1 Ввод
ингибиторов, используемых при ликвидации гидратных пробок
.2 Ингибиторы
для борьбы с образованием гидратов
.2.1 Ввод
метанола
.2.2 Ввод
электролитов
4.2.3 Ввод гликолей
. Особенности
применения метанола для предупреждения гидратообразования в системах
промыслового сбора газа Сеноманской залежи ЯГКМ
. Расчетная
часть
.1 Тепловой
расчет шлейфов
.2 Расчет
расхода метанола для предотвращения гидратообразования
Заключение
Список
литературы
Введение
Начиная с 1986 года и до настоящего времени добыча газа из сеноманской
залежи осуществляется на основании проекта разработки, выполненного в ВНИИГАЗе
в 1984 году на утвержденные в ГКЗ СССР 19.08.93г. запасы газа в объеме 5059
млрд.м3, в т.ч. по Ямбургской площади 4400 млрд.м3 .
Согласно этому проекту основная залежь собственно Ямбургского поднятия
разрабатывается наклонно - направленными скважинами, сгруппированными в
отдельные кусты. Для поэтапного ввода в разработку отдельных участков залежи
было запроектировано семь УКПГ , которые должны были выйти на проектную
производительность в течении пяти лет. Однако за это время было введено только
пять УКПГ, которые эксплуатировались со значительным превышением их проектной
производительности. Последние 4 и 7 УКПГ были введены со значительным
опозданием и до настоящего времени не вышли на проектную производительность как
из-за недостаточно дренируемых запасов газа в этих зонах, так и по
технологическим причинам.
Таким образом, почти за десятилетний период эксплуатации месторождения не
удалось выйти на проектную производительность, т.е. на объем добычи газа 185
млрд.м3 в год .
Для сбора газа на УКПГ 6 Ямбургского месторождения, согласно проекту
обустройства, была принята коллекторно - кустовая схема. Скважины куста
работают в единый газопровод - шлейф Ø 530 мм, при этом имеются как короткие (1
- 2 км), так и очень длинные шлейфы (до 12 км). Все шлейфы теплоизолированы
пенополиуретановыми скорлупами толщиной 60 мм, теплоизоляция заключена в кожух
из листового алюминия марки АД - 1. Параллельно газосборному шлейфу проложен
метанолопровод Ø 57 мм. В начальный период разработки
давление газа составляло 9,4 - 9,8 МПа при температуре 10 - 16 ˚С на устье
скважин. Заметим, что температура начала гидратообразования при этих давлениях
составляет 12 - 13 ˚С следовательно, часть шлейфов (главным образом,
длинные) работало в режиме гидратообразования.
Для обеспечения бесперебойной работы установок комплексной подготовки
газа (УКПГ) необходима своевременная подача газа с кустов газовых скважин на
установку, что осложнено образованием газовых гидратов в шлейфах газовых
скважин. Для борьбы с отложением гидратов в условиях ЯГКМ используется раствор
метанола подаваемый на устье скважин. В данном курсовом проекте
проанализированы условия и места возможного возникновения гидратов и вычислено
необходимое количество ингибитора гидратообразования для подачи на устье
скважины для предотвращения выпадения гидратов [5].
1. Общие сведения о месторождении
Ямбургское газокондесатное месторождение расположено в заполярной части
Западно-Сибирской равнины на Тазовском полуострове в бассейне реки Пойловояха.
По административно-территориальному делению северная территория месторождения
является частью Тазовского, южная - Надымского районов Ямало-Ненецкого
национального округа
Обзорная карта района представлена на рис. 1.1
Характерной особенностью территории месторождения является наличие
многочисленных озер и болот, особенно в центральной его части. Суровость
континентального климата района месторождения определяется холодной и
продолжительной зимой (до 9-9.5 месяцев). Лето короткое и прохладное. Средняя
температура воздуха зимой -24 -26оС;
минимум температур достигает -59оС.
Средняя летняя температура воздуха +6.5 +9оС. Средняя годовая температура воздуха составляет -10 -11оС. Осадков выпадает 300-500мм в
год, около 70% их приходится на летние месяцы. Появление устойчивого снежного
покрова отмечается уже в конце сентября и первой декаде октября.
.1 Краткая геологическая характеристика сеноманской залежи
Ямбургского месторождения
Ямбургское газоконденсатное месторождение открыто в 1969 г. Район
Ямбургского месторождения отмечается крайне неблагоприятными
гидрогеологическими условиями, связанными с наличием мощной толщи
многолетнемерзлых с поверхности пород.
Месторождение представляет собой комплекс многопластовых залежей,
продуктивные горизонты которых приурочены к сеноманским и нижнемеловым
(валанжин) отложениям.еноманская залежь, содержащая основные запасы газа, имеет
размеры 170х50 км, этаж газоносности 220 м, общая площадь газоносности - 4655
км2, залегает на глубинах от 1000 м до 1200м. Залежь -
пластово-массивного типа, водоплавающая.
Сеноманская продуктивная толща представлена песчаными,
песчаноалевритовыми, глинисто - алевритовыми и глинистыми породами. Вверху
перекрывается толщей глин и подстилается на всей площади ее распространения
водоносной толщей.
В целом по залежи коллекторы характеризуются высокими значениями открытой
пористости, 30 %, среднее значение проницаемости по керну 0,68 мкм2
(680 мДарси) и 0,54 ¸ 0,69 мкм2 (540 ¸ 690 мДарси) по данным ГИС, газонасыщенность достигает 75 %.
По химическому составу газ сеноманской залежи однотипен с газом
сеноманских залежей других месторождений Севера Западной Сибири. Состоит на 99
% из метана.
Начальное пластовое давление 11,73 МПа (117,3 ата), пластовая температура
296 ¸303 К (23¸30 ОС) у газоводяного
контакта (ГВК).
Сопоставление запасов газа сеноманской залежи, подсчитанных различными
способами в 1995г., подтверждают начальные запасы газа, утвержденные в ГКЗ в
1983г., в объеме более 4 трл.м3.
Неокомская залеж
Проектом разработки выделено два эксплуатационных объекта
Особенностью продуктивных пластов является низкая их песчанистость, 10¸50%. Средняя проницаемость по пластам
изменяется от 3,6 до 15,1х10-3 мкм2 (3,6-15,1 мДарси),
значение газонасыщенности по керну 57¸60%, по ГИС 66¸70%.
Конденсатосодержащий газ валанжинских залежей содержит около 90% метана,
более 3% углеводородов С5+ , азот, углекислый газ.
Начальное потенциальное содержание конденсата в пластовом газе по первому
объекту эксплуатации принято 128г/м3, по второму эксплуатационному
объекту 109¸112г/м3.
Коэффициент извлечения конденсата - 0,68.
Начальное пластовое давление первого эксплуатационного объекта 26,72МПа
(267,2 ата), пластовая температура 344 К (71ОС).
Начальное пластовое давление второго эксплуатационного объекта 32,40МПа (324,0
ат), пластовая температура 355¸359К (82¸86 ОС).
Утвержденные в 1985г. в ГКЗ начальные запасы газа нижнемеловых залежей
около 1,5 трл.м3, конденсата более 200 млн.т . На Рис.2.1 отображена
карта.
.2 Краткие сведения о геологическом изучении и истории
открытия месторождения
Широкое изучение территории Западносибирской низменности геологическими и
геофизическими методами началось в 50-х годах. До этого времени
геолого-геофизические работы носили случайный характер и серьезных результатов
для оценки перспектив нефтегазоносности не имели. Для проведения планомерных
нефтегазопоисковых работ в пределах исследуемой территории в Новосибирске,
Томске, Тюмени были созданы специальные организации, которые и начали проводить
детальное геолого-геофизическое изучение региона. Так в 1949-1953 годах трестом
«Сибнефтегеофизика» проведена аэромагнитная съемка масштаба 1:1000 000, по
результатам которой было проведено районирование территории.
При испытании сеноманских отложений в интервале 1167-1184м был получен
фонтан природного газа дебитом 2015 тыс.м3/сут. Таким образом, первая поисковая скважина №2 явилась
первооткрывательницей Ямбургского месторождения. С 1969 года по 1973 на
месторождении была пробурена 21 скважина (в том числе 2 скважины №№1, 24
глубокие, до вскрытия неокомской части разреза). По результатам бурения
указанных скважин в 1973 году были подсчитаны запасы сеноманской залежи и
утверждены ГКЗ СССР в количестве 2810,4млрд.мЗ по категории С2.
Результаты бурения и исследования дополнительных скважин явились основой
вторичного пересчета запасов, которые в 1976 году и были утверждены в ГКЗ СССР
в количестве 3298,7 млрд.мЗ по
категориям В+C1 и 260 млрд.мЗ по категории С2. Однако, и по результатам 29
скважин оставались недоизученными Северо-Ямбургское малоамплитудное поднятие и
Южно-Ямбургский купол.
В 1976-1982гг на площади производилось интенсивное изучение
нефтегазоносности нижележащих неокомских отложений. В этот период было
пробурено 38 глубоких поисково-разведочных скважин, а также проводились
высокоточные сейсмические исследования МОВ ОГТ. В результате этих работ, в
неокомских залежах открыто многопластовое газоконденсатное месторождение и
установлено продолжение сеноманской залежи в пределы Харвутинского поднятия.
Третий подсчет запасов газа сеноманской залежи был осуществлен по
состоянию изученности месторождения на 1.02.83 г., т.е. по результатам бурения
67-ми скважинами, его результаты были приняты за основу к составлению проекта
разработки. В то же время на глубинах 2500-3300м выявлено 7 крупных
газоконденсатных залежей с общими запасами газа по категории В+С1 1193 млрд.м3, С2 585
млрд.м3, конденсата соответственно 102 млн.т. и 50 млн.т.[7]
Рисунок 2.1 - Структурная карта кровли сеномана ЯГКМ
1.3
Тектоника
Ямбургское газоконденсатное месторождение связано с
Ямбургско-Харвутинской группой поднятий. Наиболее крупное из них структуры 2
порядка - собственно Ямбургское куполовидное и Харвутинское валообразное
поднятия являются структурным осложнением Медвежье - Ямбургского мегавала.
Ямбургская и Харвутинская структуры объединяются в единую зону
газонакопления по игозипсе - 1180 метров. В пределах этой изогибсы размеры
структуры 175х50 км, максимальная амплитуда- 220 м (приложение №1).
Наиболее высокоамплитудное и крупное по размерам в пределах этой зоны -
Ямбургское куполовидное поднятие, которое осложнено рядом более мелких куполов.
Оно имеет более крутой западный склон и пологий восточный склон. Свод поднятия
определяется скважиной № 2090 с отметкой - 952 м. Купол простирается с
юго-запада на северо-восток, оконтуренный изогипсой - 1080 и имеет амплитуду в
этих пределах 120 м
Харвутинское поднятие имеет субмеридианальное простирание. Сводовая часть
его на 120 м. Гипсометрически ниже Ямбургского. С южной частью Ямбургского
поднятия (южно - Ямбургским) оно соединяется через небольшое Северо -
Харвутинское поднятие неглубоким прогибом.
Структурная карта кровли сеномана ЯГКМ представлена на рис. 2.1
.4 Краткая литолого - стратиграфическая характеристика
разреза
На Ямбургском месторождении разрез осадочных пород вскрыт до глубины 3550
м. И представлен отложениями меловой, палеогеновой и четвертичной систем.
Меловая система
Нижний мел
В нижнемеловых отложениях выделяются мегеонская (валанжин), вартовская
(верхний валанжин - баррем) и покурская ( апт- синоман) свиты.
Мегионская свита представлена аргиллитами серыми и темно- серыми гидрослюдистыми,
обычно неслоистыми с прослоями алевролитов и песчаников серых и светло- серых,
глинистых, иногда известковистых. Мощность отложений составляет 315 - 360 м.
Вартовская свита подразделяется на две подсвиты - нижнюю и верхнюю.
Нижняя подсвита представлена ритмичным чередованием выдержанных пластов
песчаников, алевролитов, аргиллитов с преобладанием последних в нижней части.
Мощность подсвита изменяется от 420 до 470 м.
Верхняя подсвита сложена чередованием песчаников, алевролитов и
аргиллитов, невыдержанных по площади и разрезу. Мощность подсвита 395 - 430 м.
Для свиты характерно увеличение содержания глин в западном погружении.
Общая мощность составляет 815 -900 м.
Нижний мел - Верхний мел
Покурская свита представлена чередованием песчаников, алевролитов,
аргиллитов, глин. Песчаники серые, светло- серые, аркозовые,
кварц-полевошпатовые, слюдистые, мелко-среднезернистые, глинистые,
сцементированные глинистым, отдельными прослоями карбонатным цементом.
Алевролиты серые, темно-серые, слюдистые, глинистые, крепко сцементированные с
прослоями глин. Глины темно-серые до черных, слюдистые, плотные, алевритистые.
Для разреза характерно обогащение углистым детритом. С верхней частью покурской
свиты связано сеноманская залежь газа. Мощность свиты колеблется от 944 до 1065
м.
Верхний мел
Отложения верхнего мела по мимо верхней части покурской свиты (сеноман)
заключают: кузнецовскую, березовскую и ганъкинскую свиты.
Четвертичные образования
Породы четвертичной системы залегают на размытой поверхности полеогеновых
отложений. Они представлены песками, глинами супесями, суглинками. Породы
содержат включения растительных остатков. Мощность более 100 м [7].
1.5 Газоконденсатная характеристика месторождения
Газ сеноманской залежи Ямбургской площади состоит в
основном из метана (98,32 %). Содержание тяжелых углеводородов в среднем
составляет 0,0662 %, сероводород отсутствует. В пробах и по результатам на
газоконденсатность углеводороды С5+в не обнаружены. Содержание азота 1,18 %,
углекислого газа - 0,382 %. В непромышленных концентрациях отмечены инертные
газы (до 0,01 %), водород содержится в количестве 0,038 %.
Относительная плотность газа по воздуху - 0,564,
среднее значение низшей теплотворной способности - 7878 ккал/м3. Начальное
пластовое давление 11,39 МПа. Среднекритические параметры составляют: Pкр = 4,487 МПа, Tкр = 190,66 К.
В декабре 1985 г. ГКЗ СССР утверждены запасы «сухого» и пластового газа и
конденсата (С5+) по состоянию на 01.07.85г.(протокол № 9875).
Потенциальное содержания углеводородов С5+ в пластовом газе в
расчете на куб. м. газа сепарации находятся в пределе 140-167 г/м3.
Утверждённая величина -150 г/м3 пластового газа .
Утверждённый коэффициент извлечения конденсата из недр равен 0, 68 (при
0, 1 МПа).
Молекулярная масса углеводородов С10Н22+ равна 216
, молекулярная доля газа сепарации в пластовом газе равна 0, 947 .
Состав сырого конденсата в % масс (при минус 10оС) следующий:
СН4-7, 63; С2Н6-4, 77; С3Н8-6,
93; С4Н10-6, 38; С5Н12+-74, 89; СО2;
N2 .
Ряд нормальных алканов имеет протяженность с С5 по С20.
На долю С5-8 приходится 56, 8% , сумма С5-16 равна 94,
9%.
.6 Характеристика исходного сырья
Исходным сырьем является природный газ сеноманской залежи Ямбургского
месторождения. Газ сухой, метановый с содержанием влаги 0,5-1,0 г/м3,
сероводород отсутствует.
СО2 0,2 - 0,32 0,7 - 1,7
Не 0,01 - 0,02
Аr 0,01 - 0,03
Н2 0,002 - 0,04
СН4 97,8 - 99
С2Н6 0,0 - 0,15
С3Н8 0,0 - 0,02
С4Н10 следы
1.7 Характеристика изготовляемой продукции
Изготовляемая продукция - газ осушенный и очищенный от мехпримесей, подготавливается
к транспорту с соответствии с требованиями ОСТ 51.40-93 "Газы горючие
природные, подаваемые в магистральные газопроводы".
Технические требования и нормы для природного газа холодной климатической
зоны представлены в таблице 1.1
Таблица 1.1 - Технические требования и нормы для природного газа
холодной климатической зоны
|
№ пп
|
Наименование показателей
|
Единица измерения
|
Норма по ОСТ 51.40-93
|
|
1
|
2
|
3
|
4
|
|
1.
|
Точка росы газа по влаге:
|
|
- зимний период, не выше
|
оС
|
минус 20
|
|
- летний период, не выше
|
оС
|
минус 10
|
|
2.
|
Точка росы по углеводородам
|
оС
|
Не нормируется
|
|
3.
|
Масса сероводорода,
|
г/м3
|
0,02
|
|
4.
|
Масса меркаптановой серы,
не более
|
г/м3
|
0,036
|
|
5.
|
Объемная доля кислорода, не
более
|
%
|
1,0
|
|
6.
|
Теплота сгорания низшая,
при 20оС и 101,325 кПа, не менее
|
МДж/м3
|
32,5
|
|
7.
|
Масса механических примесей
|
В соответствии с
соглашением на поставку газа
|
|
8
|
Плотность при нормальных
условиях
|
|
0,673
|
|
9
|
Плотность по воздуху
|
|
0,562
|
|
10
|
Пределы взрываемости в
смеси с воздухом, %об.:
|
|
- низший
|
|
3,8
|
|
- высший
|
|
17,8
|
|
11
|
ПДК в воздухе рабочей зоны
мг/м3
|
|
300
|
2. Состояние разработки Ямбургского ГКМ
Сеноманская залежь.
По состоянию на 01.01.1998 года на Ямбургском месторождении работали 8
УКПГ, фонд действующих скважин составлял 686 единиц.
С начала года суммарный отбор из сеноманских скважин составил 159.25
млрд.м3 газа; с начала разработки отобрано 1593.3 млрд.м3
или 31.4% от начальных запасов. Начальные и текущие запасы представлены в
таблице 2.1
На 01.01.1998 года на Ямбургском ГКМ разбурен практически весь фонд
эксплуатационных скважин (исключение составляет лишь Харвутинский участок
месторождения). Практически по всем УКПГ фактические показатели разработки
(среднесуточные дебиты, отборы и, особенно, пластовые и устьевые давления) не
соответствуют проектным. Это связано, в первую очередь с непроектными
(повышенными) отборами в начальный период разработки на ряде УКПГ и срывами
ввода производственных мощностей (УКПГ, ДКС, межпромысловых коллекторов).
Анализ дренируемых запасов по времени, по зонам УКПГ и по кустам представлен в
таблице 2.2
Темп падения Рпл по годам разработки представлен в таблице 2.3
Таблица 2.1 - Начальные и текущие запасы газа.
|
Месторождение,
|
Нач. запасы
|
Отбор газа млрд.м3
|
Текущие запасы
|
% отбора газа
|
Темп отбора
|
|
Площадь
|
С1, млрд. м3
|
На 01.01.98 г.
|
млрд. м3
|
|
|
|
Ямбургское (сеноман)
|
5071.5
|
1593.3
|
3482.4
|
31.4
|
3.1
|
Таблица 2.2 - Дренируемые запасы газа, млрд м3.
|
УКПГ
|
01.92 г.
|
01.93 г.
|
01.94 г.
|
01.95 г.
|
01.96 г.
|
01.97 г.
|
01.98 г.
|
|
УКПГ-1
|
320
|
593
|
652
|
662
|
651
|
602
|
610
|
|
УКПГ-2
|
663
|
603
|
658
|
646
|
653
|
647
|
645
|
|
УКПГ-3
|
463
|
460
|
537
|
556
|
562
|
532
|
508
|
|
УКПГ-4
|
-
|
-
|
18
|
69
|
112
|
177
|
193
|
|
УКПГ-5
|
564
|
572
|
579
|
587
|
598
|
546
|
525
|
|
УКПГ-6
|
578
|
565
|
603
|
601
|
611
|
535
|
542
|
|
УКПГ-7
|
12
|
136
|
308
|
358
|
426
|
428
|
415
|
|
УКПГ-8
|
-
|
-
|
-
|
-
|
-
|
67
|
72
|
|
Месторождение
|
2900
|
2929
|
3355
|
3479
|
3613
|
3534
|
3510
|
|
Сум. Отборы
|
575
|
748
|
916
|
1090
|
1263
|
1431
|
1589
|
Таблица 2.3 - Темп падения Рпл на ЯГКМ по годам разработки
|
УКПГ
|
ТЕМП ПАДЕНИЯ ПЛАСТОВОГО
ДАВЛЕНИЯ
|
|
1991
|
1992
|
1993
|
1994
|
1995
|
1996
|
1997
|
|
УКПГ-1
|
6, 1
|
5, 7
|
4, 5
|
4, 6
|
4, 1
|
3, 5
|
4, 0
|
|
УКПГ-2
|
5, 5
|
6, 2
|
4, 3
|
5, 9
|
4, 3
|
4, 5
|
4, 3
|
|
УКПГ-3
|
7, 6
|
6, 0
|
4, 8
|
5, 0
|
4, 4
|
5, 0
|
3, 9
|
|
УКПГ-4
|
3, 6
|
2, 4
|
6, 1
|
5, 6
|
6, 6
|
8, 9
|
3, 2
|
|
УКПГ-5
|
6, 1
|
6, 6
|
4, 7
|
4, 8
|
4, 7
|
5, 0
|
4, 1
|
|
УКПГ-6
|
6, 1
|
6, 3
|
4, 7
|
5, 1
|
5, 3
|
6, 3
|
2, 9
|
|
УКПГ-7
|
3, 5
|
6, 5
|
5, 4
|
5, 0
|
4, 0
|
6, 4
|
5, 1
|
|
УКПГ-8
|
-
|
-
|
-
|
-
|
-
|
3, 0
|
Как видно из таблицы 2.3 темп падения пластового давления в целом за
последнее время стабилизировался и в среднем составляет 0.38 МПа в год.
Сеноманская залежь в данное время разрабатывается в условиях
упруго-водонапорного режима. Отмечается начало довольно высокого темпа подъема
ГВК (до 4 м в год) в ряде кустов УКПГ-6. На УКПГ-1 и 6 сложилась наиболее
сложная ситуация с выносом воды, связанная со значительными трудностями в
работе аппаратов осушки газа, а также утилизации выносимой на установки воды.
Таким образом, при сопоставлении всех этих данных со сведениями по химическому
составу проб жидкости отбираемой по скважинам, весь фонд скважин, выносящих
воду можно подразделить на 3 группы:
.Скважины выносящие в большом количестве пластовую воду (и как правило с
большим выносом песка ) из нижних перфорационных отверстий за счет подъема ГВК.
В этом случае необходимо проведение работ по установке цементных мостов.
.Скважины, выносящие пластовую воду в небольшом количестве (по цементному
камню, либо когда текущее положение ГВК приближается к искусственному забою), а
также со значительным выносом мехпримесей. В этом случае необходимо ограничение
дебитов и проведение работ по установке забойных фильтров.
.Скважины, выносящие конденсационную воду - для лучшего ее выноса и
нескапливания на забое - целесообразно увеличивать дебиты.
Таким образом, для последующей оптимальной эксплуатации при выполнении
этих мероприятий ряд скважин на одном кусту в ряде случаев необходимо
штуцировать. При этом подобными исследованиями должен быть охвачен весь фонд
скважин.
.1 Конструкция скважин ЯГКМ
Скважины Ямбургского газоконденсатного месторождения оснащаются
фонтанными арматурами отечественного и зарубежного производства. По контрактам
с Румынией на Ямбургское месторождение, в связи с неналаженностью производства
ФА для работы при температуре окружающей среды минус 60 градусов Цельсия на
румынских предприятиях, поставляются ФА, рассчитанные для работы при
температуре до -40 0С и пластовых давлениях 21 и 35 МПа.
На месторождении принята следующая конструкция скважин: кондуктор - D=324
мм, Н=550м, эксплуатационная колонна - D=219мм, Н=1250 м (проектная глубина),
НКТ в основном, D=168 мм.
Для оборудования скважин используются колонные головки ОКК-1-210-219*324
и фонтанная арматура АФК-150/100-210ХЛ.
Устьевое оборудование скважин предназначено для герметизации устья
скважины, контроля и регулирования режима ее эксплуатации и регулирования
проведения различных технологических операций. В комплект устьевого
оборудования входят колонная головка и фонтанная арматура, которая включает в
себя трубную головку и «фонтанную елку » с запорными и регулирующими
устройствами.
Фонтанные арматуры предназначены для каптажа и регулирования дебита смеси
нефти, газа и воды на устье скважины при естественном фонтанировании при рабочем
давлении до 70 МПа, и температуре окружающего воздуха до -40 0С;
имеют наружную защиту для условий умеренного холодного климата, согласно
техническим условиям контракта.
Устройство и назначение составных частей комплекса скважинного
оборудования КСО-168/219-21:
В техническом описании приняты следующие обозначения:
КСО 168/219-21, КСО - комплекс скважинного оборудования.
Комплекс скважинного оборудования предназначен для оснащения вертикальных
и наклонно-направленных газовых скважин.
Рис. 2.1. Колонная головка: 1- корпус колонной головки обсадных труб; 2 -
клинья обсадных труб; 3- задвижка; 4 - переход; 5 - пробка; 6 - вентиль по
манометру; 7 - резьбовой переход; 8 - уплотнительное кольцо; 9 - шпильки с
двумя гайками; 10 - переход.
Рис 2.2. Трубная головка: 1 - корпус трубной головки; 2 - трубная головка
НКТ; 3 - задвижка; 4 - резьбовой фланец; 5 - фланец; 6 - игольчатый вентиль; 7
- резьбовой переводник; 8 - вторичное уплотнение; 9 - уплотнительное кольцо; 10
- уплотнительное кольцо; 11 - шпилька с двумя гайками; 12 - шпилька с одной
гайкой; 13 - шпилька с двумя гайками; 14 - пробка. 219-условный диаметр
эксплуатационной колонны, мм 21 - рабочее давление, МПа ПССГ 219-21, ПССГ-пакер
стационарно-съемный гидравлический.
Пакер стационарно-съемный гидравлический предназначен для герметичного
разобщения затрубного пространства от пласта и внутренней полости лифтовой
колонны с целью защиты эксплуатационной колонны от воздействия скважиной среды.
Клапан циркуляционный предназначен для сообщения и герметичного
разобщения внутренней полости лифтовой колонны от затрубного пространства при
проведении различных технологических операций в процессе освоения и
эксплуатации скважин , оборудованных пакером.
Рабочее положение клапана при эксплуатации - закрытое.
КЗ 168-21; КЗ - клапан забойный;
Клапан забойный предназначен для перекрытия проходного сечения лифтовых
труб. Клапан забойный включает клапан-отсекатель КО 168-21 и замок З-102.
Капан-отсекатель предназначен для автоматического перекрытия проходного
сечения лифтовой колонны при аварийном дебите газа и состоит из: переводника,
корпуса, удлинителя, лимба и наконечника, соединенных между собой на резьбе.
Замок предназначен для установки клапана забойного в ниппеле посадочном
НП 168.146-21.
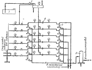
Рис. 5.4 Схема обвязки устья газовых скважин фонтанной арматурой АФК
150х100х210: 1.Одно-фланцееая колонная головка; 2.Клиновидный трубододержатель;
3.Уплотнительный элемент; 4.Задвижка межколонного давления; 5.Трубная головка;
6.Задвижка затрубиного давления; 7.Подвесной барабан; 8.Коренная задвижка;
9.Надкоренная задвижка; 10.Буферная задвижка; 11.Буфер; 12.Рабочие задвижки
струн; 13.Контрольные задвижки струн; 14.Штуцер регулируемый.
3. Газовые гидраты
Газовые гидраты - твердые кристаллические соединения,
образующиеся при определенных термобарических условиях из воды (водного
раствора, льда, водяных паров) и низкомолекулярных газов. Некоторые летучие
органические жидкости (типа фреонов) также могут образовывать газовые гидраты.
По внешнему виду напоминают лед или снег. Существенно, что область их
термодинамической стабильности охватывает и положительные (по Цельсию)
температуры. Так, при умеренных давлениях газовые гидраты природных газов
существуют вплоть до плюс 20-25 0С.
Структуру газовых гидратов наглядно можно представить
как льдоподобный ажурный каркас из молекул воды, в котором имеются полости
разных типов, достаточно большого (молекулярного) размера. Эти полости могут
быть полностью или частично заполнены молекулами газов, причем степени
заполнения полостей определяется особенностями межмолекулярного взаимодействия
«газ-вода» и термобарическими условиями. В каждой полости размещается не более,
чем по одной молекуле (при давлениях имеет место исключение из этого правила,
см. ниже) Следовательно, газовые гидраты являются, строго говоря,
нестехиометрическими соединениями, однако в некоторых случаях
нестехиометричность относительно мала и может в первом приближении не
учитываться Всего известно семь типов льдоподобных каркасов из молекул воды, в
которых имеются большие полости, однако для газовой отрасли представляют
интерес главным образом две кубические структуры 1 и II (KC-I и KC-II), различающиеся
размерами элементарных ячеек, типами и размерами полостей (имеются два типа
полостей - малые и большие). Только эти две газогидратные структуры и
реализуются в природных газовых и газоконденсатных системах. В последние годы
проведены интенсивные исследования открытой относительно недавно (1986г.)
канадскими исследователями гексагональной "Н-структуры" (в работах
отечественных авторов подобная структура газовых гидратов была предсказана
кристаллохимическим моделированием еще в шестидесятые годы, причем в России для
ее обозначения чаще используется термин "гексагональная структура III" - ГС-III). Гидраты этой структуры в принципе могут
образовываться в нефтегазовых системах.
Газовые гидраты относятся к т.н. клатратным
соединениям (по английски - clathrate compounds) или
соединениям включения (inclusion compounds),
поскольку молекулы газов "включены" в полости водного льдоподобного
каркаса, образованного молекулами воды посредством водородных связей.
Структурообразующий каркас из молекул воды называют хозяином (или хозяйской
подсистемой, по английски - host subsystem), а
включенные молекулы - молекулами-гостями (guest molecules). Газовые гидраты являются
классическими объектами нового и актуального научного направления -
супрамолекулярной химии, существенно дополняющей классические представления о
природе химических связей и в перспективе имеющей революционные технологические
приложения практически во всех промышленных отраслях, а также в медицине.
Известны как индивидуальные газовые гидраты, которые
могут быть описаны общей формулой М nН2О, так смешанные гидраты, в состав которых входят несколько
газов - гидратообразователей. Гидратное число n характеризующее состав гидрата, т.е. количество молей воды,
приходящихся на моль включенного газа (либо моль смеси газов, если речь идет о
смешанных гидратах) - величина переменная и она может меняться в широких
пределах от 6 до 19. Причина варьирования гидратного числа п в зависимости от
состава природного газа и термобарических условий - возможность частичного
заполнения малых полостей газогидратных структур, тогда как большие полости в гидратной
структуре заполняются практически полностью.
Основные компоненты природного газа СН4, С2Н6,
СзН8, iso-C4H10, СО2, N2, H2S и инертные газы Аг, Кг, Хе образуют как индивидуальные, так
и смешанные гидраты. Тогда как n- C4H10, cyclo- C5H10, а также некоторые жидкие углеводороды с более крупными
молекулами (типа метилциклогексана) могут образовывать только смешанные
гидраты. Природные газы образуют как гидраты KC-I (что характерно,
например, для сеноманских газов Западной Сибири) так и КС-II (валанжинские газы Западной Сибири).
В 1м3 газового гидрата может содержаться до 164 м3 газа.
Газовый гидрат метана горит на воздухе.
Различают техногенные (искусственные) и природные
(естественные) газовые гидраты.
Техногенные гидраты могут образовываться в системах добычи
газа: в призабойной зоне, в стволе скважины, в шлейфах и внутрипромысловых
коллекторах, в системах промысловой и заводской подготовки газа, а также в
магистральных газотранспортных системах. В технологических процессах добычи
газа гидраты выступают как нежелательное явление, в связи с этим детально
разработаны и продолжают совершенствоваться методы предупреждения и ликвидации
гидратов.
Сейчас надежно установлено, что природные газовые
гидраты могут образовывать скопления (вплоть до формирования газогидратных
залежей, как на суше, так и под дном морей), имеющих в перспективе промышленное
значение, а также находиться в рассеянном состоянии. Природные газовые гидраты
в ряде случаев рассматриваются как серьезное осложняющее обстоятельство,
приводящее к технологическим осложнениям при бурении и эксплуатации скважин на
нефть и газ, при сооружении плавучих платформ и т.п.
Резюмируя, можно констатировать, что в последние годы
интерес к проблеме газовых гидратов во всем мире заметно усилился. Рост
активности исследований объясняется следующими основными причинами:
• началом повсеместного освоения месторождений
углеводородов, расположенных в сложных природных условиях (глубоководный шельф,
полярные регионы), где проблема техногенных газогидратов резко обостряется;
•стремлением сократить эксплуатационные затраты на
предупреждение гидратообразования в газопромысловых системах за счет перехода
на новые энерго-, ресурсосберегающие и экологически чистые технологии;
1 активизацией поисков альтернативных
источников углеводородного сырья, особенно в странах бедных ресурсами
энергоносителей (газовые гидраты относят к т.н. нетрадиционным источникам
углеводородов, опытно-промышленное освоение которых может начаться уже в первой
декаде XXI века);
2 необходимостью оценки роли газовых
гидратов в приповерхностных слоях геосферы, особенно в связи с их возможным
влиянием на глобальные климатические изменения;
3 и, наконец, газовые гидраты в
природных условиях являются интересным геологическим явлением, а изучение
закономерностей их образования и разложения в земной коре представляет
общетеоретическое (фундаментальное) значение для геологической науки в целом.
.1 Условия образования гидратов
Представление об условиях образования гидратов дает фазовая диаграмма
гетерогенного равновесия, построенная для систем М-Н20 (рисунок 3.2). В точке С
одновременно существуют четыре фазы (I, II, III, IV): газообразный гидратообразователь, жидкий раствор
гидратообразователя в воде, раствор воды в гидратообразователе и гидрат. В
точке пересечения кривых 1 и 2, соответствующей инвариантной системе, нельзя
изменить температуру, давление или состав системы без того, чтобы не исчезла
одна из фаз. При всех температурах выше соответствующего значения в точке С
гидрат не может существовать, как бы ни было велико давление. Поэтому точка С
рассматривается как критическая точка образования гидратов. В точке пересечения
кривых 2 и 3 (точка В) появляется вторая инвариантная точка, в которой
существуют газообразный гидратообразователь, жидкий раствор гидратообразователя
в воде. гидрат и лед.
Из этой диаграммы следует, что в системе M-Н2О возможно образование гидратов по следующим
процессам:
Мг + т (Н2О)ж « Мт(Н2О)тв ;
(3.1)
Мр + т (Н2О)тв « Мт (Н2О)тв;
(3.2)
Mж + т (Н2О)ж « Мт (Н2О)тв;
(3.3)
Мтв+ т (Н2О)тв « Мт (Н2О)тв.
(3.4)
Здесь Mг, Мж, Мтв-условное обозначение
гидратообразователя соответственно газообразного, жидкого и твердого; (H2О)ж,(Н2О)тв- молекулы
соответственно жидкой и твердом (лед) воды; т -число молекул воды в составе
гидрата.
Если вода переохлажденная, упругость диссоциации гидрата меньше, чем при
наличии льда. Следовательно, для образования гидратов необходимо, чтобы
парциальное давление паров воды над гидратом было выше упругости этих паров в
составе гидрата. На изменение температуры образования гидратов влияют: состав
гидратообразователя, чистота воды, турбулентность, и т.д. Изменение равновесной
температуры гидратообразования также зависит и от скорости охлаждения системы
гидратообразователь - вода.
На практике условия образования гидратов определяют с помощью равновесных
графиков (рисунок 3.1) или расчетным путем-по константам равновесия и
графоаналитическим методом по уравнению Баррера-Стюарта.
Из рисунка 3.1 следует, что чем выше плотность газа, тем больше
температура гидратообразования. Однако отметим, что с увеличением плотности
газа не всегда повышается температура гидратообразования. Природный газ с
небольшой плотностью может образовывать гидраты при более высоких температурах,
чем природный газ с повышенной плотностью. Если на увеличение плотности
природного газа влияют не гидратообразующие компоненты, то температура его
гидратообразования понижается. Если же влияют различные гидратообразующие
компоненты, то температура гидратообразования будет выше для того состава газа,
в котором преобладают компоненты с большей устойчивостью.
Условия образования гидратов природных газов по константам равновесия
определяют по формуле:
z=у/К,
(3.5)
где z, у - молярная доля компонента
соответственно в составе гидрата и газовой фазы; К-константа равновесия.
Равновесные параметры гидратообразования по константам равновесия при
данных температуре и давлении рассчитывают следующим образом. Сначала находят
константы для каждого компонента, а затем молярные доли компонента делят на
найденную константу его равновесия и полученные значения складывают. Если сумма
равна единице, система термодинамически равновесная, если больше единицы -
существуют условия для образования гидратов, при сумме меньше единицы гидраты
не могут образовываться.
Рисунок 3.1 - Равновесные кривые образования Тк гидратов природных газов
в зависимости от температуры и давления
Рисунок 3.2 - Диаграмма фазового состояния гидратов различной
относительной плотности
3.2 Образование гидратов в скважинах и способы их устранения
Образование гидратов в скважинах и промысловых газопроводах и выбор
метода борьбы с ними в значительной степени зависят от пластовых температур,
климатических условий и режима эксплуатации скважины.
Часто в стволе скважины имеются условия для образования гидратов, когда
температура газа при его движении вверх от забоя до устья становится ниже
температуры гидратообразования. В результате скважина забивается гидратами.
Изменение температуры в работающей скважине предпочтительней определять с
помощью глубинных приборов. Если это не представляется возможным, применяют
формулы:
t=tгр
- Dtie- a(H-
l)+{(1- е- а(Н- l))(Г- Di(pc- py)/ H- A/cp)/ a};
(3.6)
где t, tгр -
соответственно температура потока и грунта на глубине l ;
tгр= tпл - Г(Н - l);
(3.7)
пл - температура
пласта на глубине Н; Г - среднее значение геотермического градиента на участке
Н-l; Dti- изменение температуры
в призабойной зоне за счет эффекта Джоуля-Томсона, °С;
Dti= Di (pпл- pc) { lg (1+ (Gcpt /p hcпrc2 ))} / lg(rk
/rc) » Di
(pпл- pc); (3.8)
k
- радиус контура питания
скважины, м; rc - радиус скважины, м; Di -дифференциальный коэффициент Джоуля-Томсона,
°С/МПа; pпл - давление в пласте, МПа; рс - давление на
забое скважины, МПа; G -
массовый расход газа, кг/с; Ср - теплоемкость газа при постоянном давлении; т -
продолжительность работы скважины, с; h - вскрытая мощность пласта (интервал перфорации), м; сп -
теплоемкость породы, Дж/м3.
а = (2plп)/(Gcр f(t)) (3.9)
где lп - теплопроводность горных пород, Дж/м с градус; f(t)- безразмерная функция.
f(t)= ln( 1+ Ö p lп t / сп rc2
). (3.10)
Величина геотермического градиента Г зависит от многих переменных; его
надо рассчитывать по данным измерений температуры в скважинах, простаивающих
длительное время. Температура газа в шлейфах может быть вычислена по формуле
Шухова, справедливой для небольших перепадов давления,
l
= tср+ (t0 - tср) e - ( kp D l / G cпD ), (5.6)
где ti - температура потока в °C на расстоянии l от начала шлейфа, °С; tср -
температура среды, в которой проложен шлейф, в °С; t0 - температура
газа в начале шлейфа, °С; D -
внутренний диаметр шлейфа; k-коэффициент
теплопередачи, Дж/с м2 °С. По такой же формуле рассчитывается и
коллектор. Вследствие снижения температуры газа при движении его по стволу
скважины, в потоке всегда имеется конденсационная вода. Поэтому образование
гидратов обусловлено только отношением давления и температуры.
Рисунок 3.3 - Определение зоны возможного образования гидратов: 1- давление
в скважине; 2 - равновесная температура гидратообразования; 3 - температура в
скважине; 4 - глубина залегания нейтрального слоя.
По графику, изображенному на рисунке 3.3 можно определить место
образования гидратов в скважинах. Аналогично можно установить и места
образования их в шлейфах и коллекторах с той лишь разницей, что там надо
выделить участки, на которых температура газа ниже точки росы, т. е. имеется
капельная вода. Необходимые для расчетов по формулам величины Кд, Ср и т д.
берутся из справочников теплофизических величин.
Анализ факторов, влияющих на изменение температуры по стволу скважин,
показывает, что тепловой их режим в процессе разработки месторождения
изменяется, и с уменьшением дебита для данного примера температура газа по
стволу понижается (рисунок 3.4). Как видно изрисунка3.5 путем регулирования
дебита можно определить условия, исключающие образование гидратов. Изменение
давления на устье ру, температуры газа на устье tу и равновесной температуры образования гидратов
определяют в зависимости от дебита скважины при следующих исходных данных рз=11,8
МПа; tпл=32°С; tз =31°С; D=180 мм; p=0,56; К=22 Вт/м2* К); Г= 0,0277 °С/м.
Для рассматриваемых условий режим безгидратной эксплуатации в течение
начального периода разработки месторождения обеспечивается при дебитах от 0,75
млн. до 6,5 млн. м3/ сут. Оптимальный дебит, обеспечивающий
максимальный резерв температуры, составляет примерно 3 mлh м3 /сут.
Следует указать, что существует такой дебит, выше и ниже которого
температура газа на устье не повышается, а снижается (см, кривую 2 на рисунке 3.4)
Объясняется это тем, что при низких дебитах температура газа на устье в
основном зависит от теплообмена газа со стенками скважины, а при высоких
дебитах за счет увеличения их потерь на трение эффект Джоуля-Томпсона начинает
преобладать над эффектом теплообмена.
Рисунок 3.4 - Изменение давления и температуры газа, равновесной
температуры образования гидратов в зависимости от дебита скважины. Кривые:
1-давление на устье; 2-температура на устье; 3-температура образования
гидратов; 4 - зона безгидратной эксплуатации.
Образование гидратов в стволе можно предупредить теплоизоляцией фонтанных
или обсадных колонн, повышением температуры.
Рисунок 3.5 - Изменение допустимого дебита скважины, при котором
исключается образование гидратов, в процессе разработки месторождения. 1- линия
допустимых дебитов; 2 - проектный дебит; 3 - зона гидратов
Самый распространенный способ предупреждения образования гидратов- подача
ингибиторов (метанола, гликолей) в поток газа. Иногда подача ингибитора
осуществляется через затрубное пространство. Выбор реагента зависит от многих
факторов.
Рисунок 3.6 - График определения места образования гидратов в скважинах
Дебит (в тыс. м3/сут); 1-20, 2-30. Кривые: 3- геотермического
градиента; 4 - равновесной температуры образования гидратов.
Место начала образования гидратов в скважинах определяют по точке
пересечения равновесной кривой образования гидратов с кривой изменения
температуры газа по стволу скважин (см. на рисунке 3.6). Практически
образование гидратов в стволе скважины можно заметить по снижению рабочего
давления на устье и уменьшению дебита газа. Если гидраты перекрывают сечение
скважины не полностью, разложения их проще всего достигнуть с помощью
ингибиторов. Значительно труднее бороться с отложениями гидратов, полностью
перекрывающих сечение фонтанных труб и образовавших сплошную гидратную пробку.
При небольшой длине пробки ликвидацию ее обычно осуществляют продувкой
скважины. При значительной длине выбросу пробки в атмосферу предшествует
некоторый период, в течение которого она частично разлагается в результате
снижения давления. Продолжительность периода разложения гидратов зависит от
длины пробки, температуры газа и окружающих горных пород. Твердые частицы
(песок, шлам, окалина, частицы глинистого раствора и т. п.) замедляют
разложение пробки. Для ускорения этого процесса используют ингибиторы.
Следует учитывать также, что при образовании гидратной пробки в зоне
отрицательных температур только при понижении давления получают эффект. Дело в
том, что вода, выделяющаяся при разложении гидратов при низкой концентрации
ингибитора, может замерзнуть и вместо гидратной образуется ледяная пробка,
ликвидировать которую затруднительно.
Если пробка большой длины образовалась в стволе скважины, ее можно
ликвидировать, применяя замкнутую циркуляцию ингибитора над пробкой. В
результате механические примеси размываются, и на поверхности гидратной пробки
постоянно содержится ингибитор высокой концентрации.
Для определения безгидратного режима работы газовых скважин необходимо
определить равновесные давление и температуру, при которых начинают
образовываться гидраты. Для этого необходимо знать распределение давления и
температуры по стволу скважины.
4. Предупреждение образования гидратов природных газов и
борьба с ними
.1 Ввод ингибиторов, используемых при ликвидации гидратных
пробок
Место образования гидратной пробки обычно удается определить по росту
перепада давления на данном участке газопровода. Если пробка не сплошная, то в
трубопровод через специальные патрубки, штуцера для манометров или через
продувочную свечу вводят ингибитор. Если в трубопроводе образовались сплошные гидратные
пробки небольшой длины, их иногда удается ликвидировать таким же путем.
Рисунок 4.1 - Зависимость температуры замерзания воды от концентрации
раствора
Ингибиторы: 1 - глицерин; 2 - ТЭГ; З - ДЭГ, 4 - ЭГ; 5 - С2Н5ОН;
7 - NaCI; 8 - CaCI2; 9 - MgCl2.
При длине пробки, исчисляемой сотнями метров, над гидратной пробкой
вырезают в трубе несколько окон и через них заливают метанол. Затем трубу
заваривают вновь.
Для быстрого разложения гидратной пробки применяют комбинированный
способ; одновременно с вводом ингибитора в зоне образования гидратов снижают
давление.
Ликвидация гидратных пробок методом снижения давления. Сущность этого
метода заключается в нарушении равновесного состояния гидратов, в результате
чего происходит их разложение. Давление снижают тремя способами:
отключают участок газопровода, где образовалась пробка, и с двух сторон
через свечи пропускают газ;
перекрывают линейный кран с одной стороны и выпускают в атмосферу газ,
заключенный между пробкой и одним из перекрытых кранов;
отключают участок газопровода с обеих сторон пробки и выпускают в
атмосферу газ, заключенный между пробкой и одним из перекрытых кранов.
После разложения гидратов учитывают следующее: возможность накопления
жидких углеводородов на продуваемом участке и образование повторных
гидратоледяных пробок за счет резкого снижения температуры.
При отрицательных температурах по методу снижения давления в некоторых
случаях не получают должного эффекта, так как вода, образовавшаяся в результате
разложения гидратов, переходит в лед и образует ледяную пробку. В этом случае
метод снижения давления используют в комбинации выводом в трубопровод
ингибиторов. Количество ингибитора должно быть таким, чтобы при данной
температуре раствор из введенного ингибитора и воды, получившийся при
разложении гидратов, не замерзал
Разложение гидратов снижением давления в комбинации с вводом ингибиторов
происходит гораздо быстрее, чем при использовании каждого метода в отдельности.
Ликвидация гидратных пробок в трубопроводах природных и сжиженных газов
методом подогрева. При этом способе повышение температуры выше равновесной
температуры образования гидратов приводит к их разложению. .На практике
трубопровод подогревают горячей водой или паром. Исследования показали, что повышение
температуры в точке контакта гидрата и металла до 30-40 °С достаточно для
быстрого разложения гидратов.
4.2 Ингибиторы для борьбы с образованием гидратов
На практике для борьбы с образованием гидратов широко применяют метанол и
гликоли. Иногда используют жидкие углеводороды, ПАВ, пластовую воду, смесь
различных ингибиторов, например метанола с растворами хлористого кальция и т.
д.
Метанол обладает высокой степенью понижения температуры
гидратообразования, способностью быстро разлагать уже образовавшиеся гидратные
пробки и смешиваться с водой в любых соотношениях, малой вязкостью и низкой
температурой замерзания. Упругость паров чистого метанола и его водных
растворов определяют по графику, приведенному на рисунке 4.7
Метанол - сильный яд, попадание в организм даже небольшой дозы его может
привести к смертельному исходу, поэтому при работе с ним требуется особая
осторожность.
4.2.1 Ввод метанола
Наиболее распространен на газовых промыслах способ подачи метанола (СН3ОН)
в струю газа. При этом он образует с парообразной и жидкой влагой спиртоводные
смеси, температура замерзания которых значительно ниже нуля. Пары воды
поглощаются из газа, что значительно снижает точку росы, и, следовательно,
создаются условия для разложения гидратов или для предупреждения их
образования.
Основным условием эффективного действия метанола является взаимодействие
паров воды с парами метанола и дальнейшая конденсация их, что приводит к
значительному понижению влагосодержания газа. Наибольшая эффективность метанола
может быть достигнута с применением его в качестве средства, предупреждающего
гидратообразование, а не для разрушения уже образовавшихся гидратов. При этом
метанол необходимо впрыскивать в газовый поток, обеспечив хорошее распыление и
смешение с общим газовым потоком.
Для борьбы с гидратообразованием на групповом пункте предусматривается
одна (иногда две) метанольная установка (рисунок 4.2), состоящая из
метанольного бачка 1, емкости для хранения метанола 2, ручного насоса 5 типа
БКФ-2, обвязочных трубопроводов и вентилей. Метанол вводится, как правило,
после сепараторов первой ступени под избыточным давлением, равным разности
между давлением высоконапорной скважины, с которой соединен метанольный бачок,
и давлением скважин, в которые вводится метанол, что составляет около 30-50
кгс/см^2. Количество вводимого в газопровод метанола для разложения
образовавшихся гидратов определяют по графикам (рисунок 4.3, 4.4).
Рисунок 4.2 - Схема группового пункта сбора и очистки газа. 1 - метанольный
бачок; 2 - емкость для хранения метанола; 3 - емкость конденсата; 4 и 6 -
штуцер регулируемый; 5 - ручной насос; 7 - сепаратор циклонный; К - линии
конденсата.
Сначала следует найти необходимое процентное содержание метанола в газе
для разложения гидратов (рисунок 4.3), а затем по рисунку 4.4 соответствующий
этому проценту расход метанола в килограммах на 1000 м3 газа.
-10 -5 0 5 10 15 20
Температура, °C
Рисунок 4.3 - Содержание метанола (в %) в газе, необходимое для
разложения гидратов при различных давлениях и температурах.
Рисунок 4.4 - Удельный расход метанола (в кг/сут) для разложения
гидратов, определяемый по содержанию метанола (в %), давлению и температуре.
Удельный расход метанола, необходимый для предотвращения
гидратообразования при наличии в газе парообразной и жидкой влаги, определяется
по формуле
ем=x (a+D e
/ 100 ) кг на 1000 м3 , (4.1)
где х - весовая концентрация метанола в воде в % (определяется по рисунку
4.5, исходя из снижения точки замерзания раствора t= t0- t ) ; t- температура гидратообразования a = eмг / x -отношение
содержания метанола в газе, обеспечивающего насыщение газа, к весовой
концентрации в воде в кг ( СН3ОН ) 1000 м3 / % вес ( СН3ОН
) в воде при нормальных условиях (определяется по рисунку 9.6 для данных р и t)', D е - содержание жидкой влаги в месте подачи метанола
(в кг на 1000 м3) определяется экспериментально.
Суточный весовой расход метанола, необходимый для предотвращения
гидратообразования, будет
м. = Qм.г.+ Qм.ж. = eмQ кг / сут , (4.3)
Где Qм.г.= Qxa ; Qм.ж. = Q e*x / 100 .
Здесь Q
- дебит газа при
нормальных условиях в тыс. м3/сут; Qм. ж - количество метанола,
насыщающего жидкую влагу, в кг/сут; Qм.г. - количество метанола, необходимое для
насыщения газа, в кг/сут; Qм
- общее количество
метанола, необходимое для предотвращения гидратообразования, в кг/сут.
Из формул (4.2) и (4.3) видно, что чем меньше содержание жидкой влаги в
газе, тем меньший требуется расход метанола.
10 20
30 % x
% вес
метанола в воде
Рисунок 4.5 - Весовой процент метанола в воде х, необходимый для
предотвращения образования гидратов, в зависимости от температуры,
соответствующей снижению точки замерзания раствора At = t0 - t (t0 - температура образования гидратов, t - температура газа в
газопроводе).
Рисунок 4.6 - Отношение содержания метанола в газе к весовому проценту
его в воде, для предотвращения образования гидратов в зависимости от давления и
температуры в точке образования гидратов.
4.2.2 Ввод электролитов
Для борьбы с гидратообразованием все большее применение находят
электролиты и, в частности, водные растворы хлористого кальция. Это недорогой,
безопасный и достаточно эффективный антигидратный ингибитор.
Водные растворы хлористого лития также относятся к сильным электролитам,
а свойства гигроскопичности их гораздо выше, чем у хлористого кальция.
Ранее было установлено, что наиболее эффективным антигидратным
ингибитором является 30%-ный раствор хлористого кальция.
При сопоставлении величины понижения равновесной температуры
гидратообразования, в присутствии растворов хлористого лития в зависимости от
его концентрации с аналогичными характеристиками других антигидратных
ингибиторов установлено, что исследованные растворы наиболее эффективны.
Так, если растворы хлористого кальция плотностью 1,08 снижают равновесную
температуру на 3,5 °С, то растворы хлористого лития этой же плотности
приблизительно на 14 °С. Дальнейшее повышение плотности раствора хлористого
лития приводит к еще большему эффекту. При растворе плотностью 1,1
кристаллогидраты не были получены даже тогда, когда давление в системе было
поднято до 240 кгс/см2, а температура снижена до 0,9°С.
Рисунок 4.7 - Равновесные условия гидратообразования природного газа с
относительной плотностью р = 0,58.
Системы 1 - природный газ - вода, 2 - природный газ - пластовая вода, 3 -
природный газ - комбинированный раствор (95% пластовой воды + 5 % метанола)
Полученные данные свидетельствуют о весьма высокой эффективности
растворов хлористого лития, применяемых в качестве антигидратных ингибиторов.
Технологическая полезность этих растворов подтверждается не только относительно
низкой рабочей концентрацией, но и достаточно низкой температурой замерзания.
Например, для раствора плотностью 1,15 температура замерзания равна - 62° С.
Этот показатель играет особенно важную роль при решении вопросов борьбы с
гидратами в условиях Крайнего Севера.
В целях экономии применение хлористого лития должно сочетаться с
последующим улавливанием и регенерацией отработанного раствора. Было изучено
влияние добавки хлористого лития к растворам хлористого кальция различной
концентрации. В результате установлено, что эта добавка значительно увеличивает
депрессию равновесной температуры гидратообразования, создаваемую растворами
хлористого кальция. Причем эффект резко возрастает с увеличением плотности
последнего.
Таким образом, несмотря на тo, что смешанные растворы значительно уступают по эффективности
растворам хлористого лития,. они обеспечивают снижение равновесной температуры
гораздо в большем диапазоне, чем растворы хлористого кальция. В связи с этим
применение растворов хлористого кальция в смеси с 10% -ной (по объему) добавкой
раствора хлористого лития плотностью 1,1 позволяет с большей эффективностью
бороться с гидратами.
Вместе с добываемой жидкостью на поверхность выносятся пластовые воды.
Эти воды, как правило, содержат значительные количества растворенных солей, из
которых чаще всего преобладая хлористый кальций. Обычно температура замерзания
пластовых вод ниже 0° С, а по характеристике они являются электролитами. Часто
пластовые воды встречаются в виде крепких рассолов с достаточно низкой температурой
замерзания. Кроме того, замечено, что в скважинах, где наблюдается приток
минерализованной воды, интенсивность гидратообразования значительно ниже по
сравнению с теми скважинами, в которых капельная влага имеет конденсатное
происхождение. Это указывает на то, что пластовые воды, являясь электролитами,
выполняют роль антигидратных ингибиторов, действия которых заключается в том,
что при их смешивании с конденсирующейся влагой изменяется ее молекулярная
структура.
Имеющиеся в растворе ионы солей разрушают ассоциации молекул воды, в
результате чего исключается возможность гидратообразования. Отсюда следует, что
чем больше ионов в растворе, тем меньше вероятность связывания молекул воды в
кристаллическую решетку гидрата.
4.2.3 Ввод гликолей
Этиленгликоль (ЭГ), диэтиленгликоль (ДЭГ) и трйэтиленгликоль (ТЭГ)
применяются в качестве антигидратных ингибиторов.
В таблице 4.1 приведена характеристика гликолей.
По своим качествам гликоли являются более сильными, но и более дорогими
ингибиторами по сравнению с растворами хлористого кальция и метанолом. При
использовании отработанный раствор обязательно регенерируется и используется
вновь. Это значительно снижает стоимость применения гликолей.
Таблица 4.1 - Характеристика гликолей
|
Гликоль
|
Температура замерзания, °С
|
Температура кипения. °С
|
|
С2Н6О2
(ЭГ) С4Н10О3 (ДЭГ) С6Н14О4
(ТЭГ)
|
От -17,4 до -12 От -10,45
до -6,5 -5
|
197,2 (198-200) 244,5
(245-250) 280-290
|
Выбор гликоля зависит от состава газа. Так, в магистральном газопроводе,
где присутствует природный газ, лучше применять ЭГ. Однако в сепараторах,
теплообменниках и других дегидраторных аппаратах использовать ЭГ невыгодно
из-за высокой упругости его паров. Для этих условий более подходят ДЭГ и ТЭГ.
Следует отметить, что в единой системе сбора и транспорта газа следует
применять один вид гликоля, что упрощает сбор и регенерацию отобранного
раствора. С этой точки зрения целесообразнее всего применять ДЭГ.
Гликоли (этиленгликоль, диэтиленгликоль, триэтиленгликоль) часто
используют для осушки газа и в качестве ингибитора для борьбы с отложениями
гидратов. Наиболее распространен как ингибитор диэтиленгликоль, хотя применение
этиленгликоля более эффективно: его водные растворы имеют более низкую
температуру замерзания, меньшую вязкость (рисунок 4.8 ), а также малую растворимость
в углеводородных газах, что значительно снижает его потери.
Рисунок 4.8 - Зависимость вязкости водных растворов гликолей от
температуры. а - ЭГ;б - ДЭГ; в-ТЭГ; содержание гликоля (в % ): 1 - 10; 2 - 25;
3 - 50; 4 - кривая замерзания
Гликоли с водой также смешиваются в любых соотношеиях. Плотность водных
растворов гликолей и температуру их замерзания можно определить по графикам
(рисунок 4.9 и 4.10). Наиболее низкие температуры замерзания этих растворов
находятся в пределах концентрации 60 - 70%, которые являются оптимальными при
использовании гликолей в качестве ингибиторов гидратов. Так как упругость паров
гликолей при температуре образования гидратов небольшая (рисунок 4.11), то они
при вводе в трубопровод практически полностью остаются в жидкой фазе, что
упрощает их улавливание для повторного использования.
Регенерация гликолей проводится до получения свежего раствора. Потери
гликолей при использовании их в качестве ингибиторов гидратов складываются из
потерь при регенерации (термическое разложение и унос), потерь в результате
неполного отделения от газа в сепараторах, растворения гликолей в конденсате и
газе, всевозможных утечек и др.
Рисунок 4.9 - Зависимость плотности водных растворов гликолей от
температуры. а - ЭГ. Температура (в °С): 1 - 44; 2 - 156; 3 - 267; 4 - 378; б -
ДЭГ; в - ТЭГ. Массовая доля в %: 1 - 100; 2 - 90, 3 - 80. 4 - 070; 5 - 60; 6 -
50; 7 - 40; 8 - 30; 9 - 20; 10 - 10
Рисунок 4.10 - Зависимость температуры замерзания водных растворов
гликолей от концентрации.
Потери вследствие растворимости гликолей в углеводородах невелики, однако
они увеличиваются при наличии в конденсате ароматических углеводородов (рисунок
4.12, 4.13, 4.14). При наличии в конденсате ароматических углеводородов гликоли
образуют пену и эмульсии, что отрицательно влияет на работу установки и
увеличивает потери.
Рисунок 4.12 - Зависимость температуры регенерации гликолей от
концентрации.
Рисунок 4.13 - Зависимость растворимости ДЭГ в природном газе от
давления. Температура (в °С): 1 - 37,5; 2 - 25
Рисунок 4.14 - Зависимость растворимости гликолей в парафиновых углеводородах
от температуры. 1 - ТЭГ; 2- ДЭГ
Рисунок 4.15 - Номограмма для определения понижения температуры
образования гидратов природных газов и расхода ингибиторов 1 - LiCl; 2 - MgCl2; 3 - NaCl;
4-NН4 ; 5 - CaCl2 ; 6 - СН3ОН ; 7 - ЭГ; 8 - ДЭГ; 9 - ТЭГ
В некоторых случаях при эксплуатации скважин температура образования
гидратов значительно снижается, на пример при обводнении скважин. Чем выше
минерализация воды, поступающей из скважины вместе с газом, тем ниже температура
образования гидратов. Присутствие нефти и дизельного топлива препятствует
прилипанию образовавшихся гидратов к поверхности труб.
Понижение температуры образования гидратов, а так же расход того или
иного ингибитора (из расчета на 1 кг выделившейся из газа влаги) можно
определить по графику (рисунок 4.15).
5. Особенности применения метанола для предупреждения
гидратообразования в системах промыслового сбора газа сеноманской залежи ЯГКМ
геологическая тектоника газ гидрат
В таблицах 5.1 и 5.2 представлены расчетные (прогнозные) расходы метанола
для ингибирования теплоизолированных шлейфов кустов скважин при различных
температурах в конце шлейфа и двух давлениях: 5,3 МПа и 4,4 МПа. При этом
использована в основном (но с некоторыми дополнениями) методика расчета расхода
метанола. Пластовая температура с небольшим запасом принята равной 30°С
(варьирование, этой температуры в пределах нескольких градусов слегка меняет
равновесную влажность газа в пластовых условиях, что несущественно влияет на
расход метанола). Условия гидратообразования взяты «по метану» и описаны
следующей аналитической зависимостью:
Т(К)=9,89lnР(МПа) (5.1)
Анализируя расчетные данные стоит отметить два
существенных момента:
имеет место резкий рост удельного расхода метанола
даже при незначительном «попадании шлейфа в гидратный термобарический режим,
что объясняется высокой растворимостью метанола в газовой фазе (фактически, для
типичных гидратных шлейфов требуемый расход метанола составит 100 - 200 г/1000
м3 );
не очень большое увеличение расхода метанола вызывает
появление пластовой воды в продукции газовых скважин (в количестве до 0,5 кг/
1000 м3 газа).
Из анализа расчетных данных наглядно видно, что
применение метанола для ингибирования систем внутрипромыслового сбора газа для
северных месторождений не является полностью оптимальным техническим решением,
хотя сейчас еще и неизбежным (в силу ряда несомненных достоинств метанола как
ингибитора именно в северных условиях).
Таблица 5.1 - Удельный расход метанола для ингибирования шлейфов Ямбургского
месторождения (сеноманская залежь) Давление в конце шлейфа 5,3 МПа (1997год)
Пластовое давление 7,0 МПа, пластовая температура 300С
|
Температура в конце шлейфа,
0С
|
Удельный расход метанола,
г/1000нм3
|
|
Без выноса пластовой воды
(вода только конденсационная
|
При выносе пластовой воды
0,5кг/1000нм3 (в дополнение к конденсационной воде)
|
При выносе пластовой воды
1,0 кг/1000нм3
|
|
7,0
|
13
|
15
|
17
|
|
6,5
|
51
|
59
|
67
|
|
6,0
|
87
|
101
|
115
|
|
5,5
|
121
|
141
|
161
|
|
5,0
|
154
|
180
|
207
|
|
4,5
|
185
|
218
|
251
|
|
4,0
|
215
|
254
|
293
|
|
3,5
|
244
|
289
|
335
|
|
3,0
|
271
|
323
|
375
|
|
2,0
|
321
|
387
|
453
|
|
2,0
|
321
|
387
|
453
|
|
1,5
|
345
|
417
|
490
|
|
1,0
|
368
|
447
|
526
|
|
0,5
|
389
|
476
|
562
|
|
0,0
|
410
|
503
|
597
|
Таблица 5.2 Удельный расход метанола для ингибирования шлейфов
Ямбургского месторождения (сеноманская залежь) Давление конца шлейфа 4,4 МПа
(2000год) Пластовое давление 6,1 МПа
|
Температура в конце шлейфа,
0С
|
Удельный расход метанола,
г/1000нм3
|
|
Без уноса пластовой воды
|
При выносе пластовой воды
0,5кг/1000нм3
|
При выносе пластовой воды
1,0 кг/1000нм3
|
|
5,0
|
24
|
28
|
32
|
|
4,5
|
61
|
71
|
80
|
|
4,0
|
96
|
111
|
127
|
|
3,5
|
129
|
151
|
173
|
|
3,0
|
160
|
189
|
217
|
|
2,5
|
190
|
225
|
260
|
|
2,0
|
219
|
260
|
301
|
|
1,5
|
246
|
294
|
342
|
|
1,0
|
273
|
327
|
381
|
|
0,5
|
298
|
357
|
420
|
|
0,0
|
322
|
390
|
457
|
Следует также отметить, что при появлении в процессе
эксплуатации месторождения так называемых ''слабых” «шлейфов», т.е. шлейфов в
которых не обеспечивается вынос жидкой водной или водометанольной фазы (и при
пробковом режиме течения газожидкостной смеси), проблема борьбы с
гидратообразованием резко обостряется:
- требуются существенно большие удельные расходы метанола в связи с более
низкими температурами газа в конце шлейфа;
- необходимо заблаговременно начинать ингибировать
такие шлейфы метанолом - примерно за неделю до прогнозируемого изменения
температуры воздуха в переходной период от осени к зиме;
целесообразно проводить мероприятия по периодической
очистке таких трубопроводов от скопившейся жидкости с использованием
эффективных современных технологий (например, гелевые поршни и пр.).
В ряде достаточно редких на сегодняшний момент случаев возможно попадание
в гидратный режим и стволов эксплуатационных скважин. Кроме того, газогидратный
термобарический режим скважин всегда имеет место при их газодинамических
исследованиях. В этой связи проведены прогнозные расчеты расхода метанола и для
ингибирования стволов скважин (с подачей метанола на забой скважины) при низких
температурах газа на устьях, приведенных в таблицах 5.3 и 5.4
Таблица 5.3 - Удельный расход метанола для ингибирования стволов скважин
Ямбургского месторождения (сеноманская залежь) Давление на устье скважины
5,9Мпа (1997год)
|
Температура в конце шлейфа,
0С
|
Удельный расход метанола,
г/1000нм3
|
|
Без выноса пластовой воды
(вода только конденсированная)
|
При выносе пластовой воды
0,5кг/1000нм3
|
При выносе пластовой воды
1,0 кг/1000нм3
|
|
8,0
|
18
|
21
|
23
|
|
7,0
|
94
|
109
|
124
|
|
6,0
|
164
|
191
|
218
|
|
5,0
|
227
|
266
|
306
|
|
4,0
|
284
|
337
|
390
|
|
3,0
|
403
|
469
|
|
2,0
|
384
|
464
|
545
|
|
1,0
|
428
|
522
|
617
|
|
0,0
|
468
|
577
|
686
|
Таблица 5.4 Удельный расход метанола для ингибирования стволов скважин
Ямбургского месторождения (сеноманская залежь) Давление на устье скважины 5,0
Мпа (2000год) Пластовое давление 6,1 МПа
|
Температура в конце шлейфа,
0С
|
Удельный расход метанола,
г/1000нм3
|
|
Без выноса пластовой воды
(вода только конденсированная)
|
При выносе пластовой воды
0,5кг/1000нм3
|
При выносе пластовой воды
1,0 кг/1000нм3
|
|
7,0
|
не требуется
|
---
|
---
|
|
6,0
|
45
|
52
|
59
|
|
5,0
|
117
|
136
|
155
|
|
4,0
|
182
|
214
|
245
|
|
3,0
|
241
|
286
|
330
|
|
2,0
|
295
|
353
|
411
|
|
1,0
|
345
|
416
|
488
|
|
0,0
|
391
|
476
|
561
|
Проблема борьбы с гидратообразованием на поздней стадии разработки
сеноманской залежи Ямбургского остаётся главным образом для небольшого
количества "слабых" шлейфов. Для этих шлейфов необходимо проводить
мероприятия по их периодической очистке от жидкой фазы: в противном случае, в
шлейфах можно получать гидратные пробки (в момент резкого снижении температуры
воздуха в зимнее время и, следовательно, недостаточной концентрации метанола в
водной фазе застойных зон промыслового трубопровода). Рекомендуется для
подобных внутрипромысловых коллекторов и шлейфов начинать заблаговременное их
ингибирование метанолом (примерно за неделю до предполагаемого похолодания).
При этом расход метанола приходится устанавливать исходя из минимально -
возможной температуры газа в конце шлейфа: некоторый избыточный расход метанола
позволяет предупредить образование гидратных пробок в слабых шлейфах при резком
("внезапном" и неожиданном для персонала УКПГ) понижении температуры
воздуха.[7].
6. Расчетная часть
.1 Тепловой расчет шлейфов
Тепловой расчет шлейфа производится с целью оценки распределения
температуры по его длине и определения места возможного образования гидратов.
Для расчета были использованы следующие исходные данные:
Расход газа в шлейфе, млн.м3/сут - 5.71
Давление газа на устье скважины, МПа - 4,9
Температура газа на устье скважины, К - 285
Температура окружающей среды, К - 238;
Относительная плотность газа по воздуху - 0,561
Внутренний диаметр шлейфа, м - 0,5
Наружный диаметр шлейфа, м - 0,53
Длина шлейфа, км - 10,0
Коэффициент сверхсжимаемости газа - 0,9
Изобарическая теплоемкость газа, кДж/кг - 2,21
Коэффициент теплопередачи от газа
к окружающей среде, Вт/(м2·°С) - 1,75
Эффект Джоуля-Томпсона Di, °С/МПа - 2,5
Решение:
Конечное давление в шлейфе при известном начальном давлении определяется
так:
PК =
, (6.1)
Коэффициент гидравлического сопротивления λ зависит от режима движения газа. Для
определения величины λ используем формулу, предложенную Веймаутом:
λ = 0,009407/d3, (6.2)
Среднюю температуру газа на расчетном участке вычисляют по уравнению:
Т
= ТОС +
, (6.3)
где Тос и Ту - температура окружающей среды и на устье
скважины соответственно, К; L -
длина шлейфа, км; а - параметр Шухова, рассчитывают по формуле:
а
=
(6.4)
где
К - коэффициент теплопередачи от транспортируемого газа окружающей среде,
Вт/(м·°С), С - изобарическая теплоемкость газа, кДж/кг, dН - наружный диаметр шлейфа, мм.
, тогда
При
известном значении РК - давление на заданном участке шлейфа
определяют по формуле:
РХ
=
, (6.5)
где
x - расстояние от начала до расчетной точки шлейфа, км.
=4,8674МПа
Температура
газа на заданном участке шлейфа может определяться по уравнению:
TL =
ТОС + (ТУ - ТОС)·е-аL
- Di
, (6.6)
где
Di - эффект Джоуля-Томпсона, то есть снижение
температуры газа при понижении давления, С°/МПа, для приближенных
расчетов применяют Di = 2,5 С°/МПа; L - длина
шлейфа, км.
РСР
- среднее значение давления на расчетном участке шлейфа , определяется по
уравнению :
РСР
=
, (6.5)
где РУ
и РК - давление в начале и конце шлейфа, МПа
Температуру
гидратообразования рассчитывают по формулам для положительных температур:
,(6.6)
Исходные данные. Состав газа:
|
Уi
|
ρi
|
|
Метан
|
0,96139
|
0,555
|
|
Этан
|
0,03339
|
1,049
|
|
Пропан
|
0,00052
|
1,542
|
|
i-бутан
|
0,00154
|
2,075
|
|
n-бутан
|
0,00019
|
2,075
|
|
С5+
|
0,00024
|
2,672
|
|
Азот
|
0,00169
|
0,697
|
|
угл.газ
|
0,00104
|
1,529
|
Получим приведенную плотность ρг’:
,
где
∑yi’ - сумма мольных долей гидратообразующих компонентов,
ρi -
плотность компонентов
При

В=20
282.2164К
Дальнейшее
расчет Р,Т выполним в программе Micrjsoft Excel и занесем в таблицу 6.1
Таблица
6.1 - Результаты
гидравлического и теплового расчета.
|
Расстояние от устья
скважины, Х, км
|
Давление в участке
газопровода, Рх, МПа
|
Температура газа в участке
газопровода, Тl, К
|
Температура
гидратообразования, Тg, К
|
|
Q = 5,71 млн. м3 сут., Тос = -
35 0С, Ру = 4,9 МПа, L = 10 км
|
|
0
|
4,9
|
285
|
282,22
|
|
1
|
4,9
|
283,63
|
282,21
|
|
2
|
4,89
|
282,29
|
282,19
|
|
3
|
4,87
|
280,99
|
282,16
|
|
4
|
4,85
|
279,73
|
282,12
|
|
5
|
4,82
|
278,5
|
282,06
|
|
6
|
4,78
|
277,3
|
281,99
|
|
7
|
4,73
|
276,14
|
281,91
|
|
8
|
4,68
|
275,01
|
281,82
|
|
9
|
4,62
|
273,91
|
281,7
|
|
10
|
4,56
|
272,84
|
281,58
|
Рисунок
5.3 - График зависимости температуры газа от расстояния 1 - температура газа в
участке газопровода; 2 - тампература гидратообразования.
.2 Расчет расхода метанола для предотвращения
гидратообразования
Решение: количество ингибитора, необходимого для предупреждения
гидратообразования, может определяться по уравнению:
G = gж + gг + gк ,
где gж - количество ингибитора, необходимого для насыщения
жидкой фазы, кг/1000 м3; gг -
количество ингибитора, необходимого для насыщения газовой фазы, кг/1000 м3;
gк - количество ингибитора, растворенного в жидкой
углеводородной фазе, выделяемой из 1000 м3 газа, кг.
Значение gж определяют по уравнению:
gж = W·X2/(X1 - X2), (6.7)
где Х1 и Х2 - массовая доля ингибитора в исходном и
отработанном растворах;
W -
количество воды в жидкой фазе на расчетной точке, кг/1000 м3.
Массовая доля ингибитора в исходном растворе (Х1) относится к
известным параметрам системы, Х2 определяется по формуле:
Х2
=
, (6.8)
где
М - молекулярная масса ингибитора; К - коэффициент зависящий от типа раствора.
Для
метанола М = 32, К = 1220.
Значение необходимой температуры понижения гидратообразования
рассчитывают по формуле:
∆t = Тг - Тр, (6.9)
где Тг - температура гидратообразования газа, ˚С; Тр
- температура газа в расчетной точке, ˚С.
∆t=8,74К,
после определения ∆t
находят значение Х2 по формуле:
Х2
=
,
=0,186493.
Значение
принимают на 10…20% больше его расчетного значения:
=0,205142
Количество воды в жидкой фаз определяем по номограмме:
W
=0,2г/м3, тогда
gж = W·X2/(X1 - X2)=
0,054352кг/1000м3
Количество ингибитора, необходимое для насыщения газовой фазы определяют
по формуле:
g
г = 0,1∙а∙Х2
где а - отношение содержания ингибитора, необходимого для насыщения
газовой фазы, к концентрации метанола в отработанном растворе, определяем по
номограмме:
а=15
Расчет
ведется для сеноманской залежи ЯГКМ, в котором содержание углеводородов С5+
практически отсутствует, тогда значением gк можно пренебречь.
G = gж + gг + gк
= 0,054352+0,27974= 0,334092
кг/1000м3
По
результатом расчета видно, что в зимнее время (Тос=-35
) эксплуатации шлейфа гидраты образуются на расстоянии
2,5 км. Расход метанола на предотвращение гидратообразования составляет 0,33092
кг/1000м3[8].
Заключение
Основными
факторами, определяющими условия образования гидратов природных газов,
являются: состав газа, давление, температура, наличие свободной капельной
влаги, а также степень ее минерализации. Для предупреждения образования
гидратов в потоке газа необходимо устранить какое-либо из основных условий
существования гидратов. В связи с этим основными методами борьбы с гидратами
являются понижение давления, повышение температуры и ввод антигидратных
ингибиторов. На сегодняшний день самым распространенным и действенным является
именно последний метод. Определяющими критериями при выборе того или иного
ингибитора являются технологическая эффективность, т.е. способность ингибитора
понизить температуру гидратообразования на заданную величину, и возможность
беспрепятственной доставки и ввода ингибитора в поток газа в условиях данного
промысла. Также во внимание принимаются экономические соображения: стоимость и
расход ингибитора, возможность регенерации ингибитора и ее стоимость, величина
потерь ингибитора, стоимость сооружения системы ввода и др.
В
данном курсовом проекте были рассмотрены различные виды ингибиторов гидратообразования,
а также проведен тепловой расчет шлейфов, также расчет расхода метанола. Одним
из основных ингибиторов, используемых в условиях крайнего севера, является
метанол, ввиду его высокой эффективности и относительной дешевизны.
Список
литературы
1. Истомин
В.А. Современные системы сбора и промысловой обработки продукции газовых и
газоконденсатных скважин: курс лекций.
. Дегтярев
Б.В., Бухгалтер Э.Б. Борьба с гидратами при эксплуатации газовых скважин в
северных районах. М., “Недра”, 1976, 198 с.
. Гвоздев
Б.П., Гриценко А.И., Корнилов А.Е. Эксплуатация газовых и газоконденсатных
месторождений. М., “Недра”, 1988, 575 с.
. Коротаев Ю.
П., Ширковский А. И. Добыча, транспорт и подземное хранение газа. М.,Недра,
1984, с. 487.
. Регламент
по УКПГ-6 ООО “Ямбурггаздобыча”.
. Отчет по
геологии и разработке местрождений предприятия «Ямбурггаздобыча» за 2002 г. -
РАО Газпром.
. Отчет по
теме 207.71.32. Проект разработки ЯГКМ. Том 1. ВНИИГАЗ, ТюменНИИГипрогаз. -
2001 г.
. Чеботарев
В.В. Расчеты основных технологических процессов при сборе и подготовке
скважинной продукции.: учебное пособие. - Уфа:Изд-во УГНТУ, 1995.-332 с.