Расчет экономической эффективности конструкции измерительного устройства подналадчика для плоского шлифования

  • Вид работы:
    Курсовая работа (т)
  • Предмет:
    Экономика отраслей
  • Язык:
    Русский
    ,
    Формат файла:
    MS Word
    103,81 kb
  • Опубликовано:
    2010-09-18
Вы можете узнать стоимость помощи в написании студенческой работы.
Помощь в написании работы, которую точно примут!

Расчет экономической эффективности конструкции измерительного устройства подналадчика для плоского шлифования

МИНИСТЕРСТВО ОБРАЗОВАНИЯ И НАУК УКРАИНЫ

СЕВАСТОПОЛЬСКИЙ НАЦИОНАЛЬНЫЙ ТЕХНИЧЕСКИЙ УНИВЕРСИТЕТ

Кафедра ЭиМ

Курсовая работа

Расчет экономической эффективности конструкции измерительного устройства подналадчика для плоского шлифования













г. Севастополь

2009

Содержание

Введение

1. Исходные данные

1.1 Описание проектного изделия.

1.2 Данные для расчетов

2. Маркетинговые исследования

3. Расчет фонда времени

3.1 Действительный годовой фонд времени работы оборудования

3.2 Действительный фонд рабочего времени рабочих

4. Затраты на проектирование

4.1 Материальные затраты

4.2 Заработная плата проектировщиков

4.3 Начисления на заработную плату

4.4 Накладные расходы

5. Расчет затрат на сборку изделия.

5.1 Материальные затраты

5.2 Затраты на оплату труда

5.3 Начисления на оплату труда

5.4 Амортизация

5.4.1 Стоимость технологического оборудования

5.4.2 Стоимость зданий и сооружений

5.4.3 Стоимость энергетического оборудования

5.4.4 Стоимость подъемно-транспортного оборудования

5.4.5 Стоимость дорогостоящего инструмента и приспособлений

5.4.6 Стоимость производственного и хозяйственного инвентаря

5.5 Расходы на ремонт основных производственных фондов

5.6 Накладные расходы

5.7 Расчет операционных расходов

6. Определение оптовой цены системы

7. Определение рентабельности производства

Вывод.

Библиография

Введение

В условиях рыночной экономики важным является не только технологический аспект конструирования и производства, но и экономическая обоснованность производимой продукции. Инженер должен уметь не только прорабатывать техническую сторону своей разработки, но и уметь показать ее экономические достоинства.

В данной курсовой работе объектом расчета является конструкция измерительного устройства подналадчика для плоскошлифовального станка. Разрабатываемый прибор имеет промышленное назначение и относится к автоматизированной измерительной технике, применяемой в областях машиностроения и приборостроения. Подналадчик предназначен для контроля высоты обрабатываемых на станке деталей (дисков и т. д.) и мгновенной выдачи управляющего сигнала подналадки в случае износа шлифовального круга станка. Принимая во внимание важность такого технологического процесса, как плоское шлифование, целью данной курсовой работы является расчет себестоимости готового измерительного устройства подналадчика.

Эффективность (рациональность) создания и внедрения проектируемого средства устанавливается на основе комплексного анализа путем сравнения с вариантом, принятым в качестве базового. Комплексный анализ экономичности системы состоит в определении затрат для сравниваемых вариантов, в установлении экономического эффекта, получаемого в результате применения проектируемого варианта по сравнению с другим (базовым), экономической эффективности дополнительных капиталовложений, областей применения сопоставляемых средств, обеспечивающих максимальную рациональность их применения.

В заключении следует по величине статей, входящих в калькуляцию себестоимости, сделать вывод о методах понижения себестоимости данного изделия.

1. Исходные данные

1.1 Описание проектного изделия

При плоском шлифовании, как правило, измерительный наконечник или чувствительный элемент прибора активного контроля находится над обрабатываемой поверхностью периодически. Подналадчик предназначен для контроля деталей после обработки на плоскошлифовальном станке и выдачи команды на подналадку станка, когда высота деталей превысит подналадочный размер.

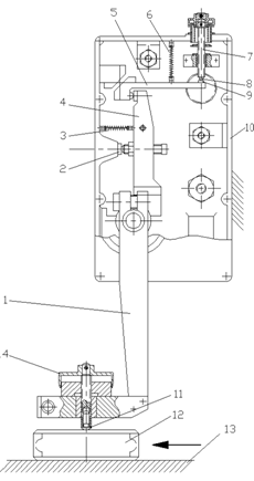
Рисунок 1 – Конструкция измерительного устройства подналадчика

Конструкция проектного измерительного устройства подналадчика показана на рисунке 1. С помощью установочного кронштейна измерительное устройство неподвижно закреплено на станине станка над вращающимся столом.

Обрабатываемые детали 12, установленные на вращающемся столе с магнитной плитой 13, перемещаются под измерительным наконечником 11 прибора.

В процессе шлифования под измерительным наконечником прибора первоначально проходят детали, высота которых не достигла подналадочной границы. Эти детали не касаются измерительного наконечника 11. При этом рычаг 1-4 прижат упорным винтом к пятке 2, а контакты 8 и 9 разомкнуты.

По мере износа шлифовального круга высота обрабатываемых деталей увеличивается, пока их поверхность не коснется измерительного наконечника 11.

Рычаг 4 при этом отрывается от пятки 2, преодолевая усилие пружины 3, а рычаг 5 с контактом 9 перемещается по направлению к контакту 8, преодолевая усилие пружины 6. При замыкании этих контактов прибор через электронное реле мод. БВ-220 подает команду на опускание шлифовальной бабки.

Измерительное устройство защищено от попадания охлаждающей жидкости и шлама резиновыми уплотнениями. Для наблюдения за контактами в корпусе 10 имеются иллюминаторы.

Измерительное устройство устанавливают на станке с помощью кронштейна, позволяющего перемещать измерительное устройство по горизонтали и по вертикале для предварительной настройки на размер. Оно должно быть расположено на станке так, чтобы направление поворота рычага 1 совпадало с направлением перемещения обрабатываемых деталей.

Для настройки прибора на стол станка под измерительный наконечник помещают образцовую деталь, высота которой соответствует подналадочной границе. Измерительное устройство перемещают по колонне установочного кронштейна, пока между образцовой деталью и измерительным наконечником не останется зазор 0,5-1,0 мм. Вращением лимба 14 измерительный наконечник доводят до контакта с деталью, затем лимб поворачивают еще на полоборота и крепят клеммным зажимом. С помощью винта 7 добиваются срабатывания по загоранию сигнальной лампочки, расположенной на корпусе 10.

Правильность настройки можно проверить многократным пропусканием образцовой детали под измерительным наконечником прибора при работающем станке. Такая проверка учитывает динамические условия работы прибора.

Рисунок 2 – Принципиальная схема прибора БВ-4066

Базовым вариантом для проектируемого изделия является бесконтактный прибор БВ-4066, прибор позволяет контролировать перемещающуюся прерывистую поверхность благодаря специальной конструкции измерительного устройства, схема которого показана на рисунке 2. Сжатый воздух под постоянным рабочим давлением поступает к входному соплу 3, в измерительную камеру 2 и к измерительному соплу 1. Для увеличения предела измерения в этом приборе применена эжекторная измерительная система. Из сопла 1 воздух вытекает в атмосферу через зазор Z, образованный торцами сопла 1, управляющего сопла 16 и деталью 17. Управляющее сопло концентрично с измерительным, и в камере 8 управляющего сопла образуется разрежение из-за отсоса воздуха потоком, вытекающим из измерительного сопла.

Разрежение, возникающее в управляющем сопле только в момент нахождения детали под измерительным соплом, т. е. при измерении, используется для управления работой запоминающего устройства. При отсутствии детали под измерительным соплом давление в камере 8 управляющего сопла 16 равно атмосферному. Камера 7 постоянно соединена с атмосферой. Под действием пружины 10 торцовая плоскость штока 6, установленного на вялых мембранах 13, 14 и 15, перекрывает отверстие 4, фиксируя давление в чувствительном элементе отсчетного устройства. Благодаря равенству эффективных площадей мембран 13 и 15 изменение величины измерительного давления в камерах 5 и 9 не сказывается на силе прижатия штока 6 к торцу отверстия 4.

Когда под измерительным соплом находится контролируемая деталь, давление в камере 2 увеличивается до заданного значения, а образовавшееся в камере 8 разрежение создает перепад давлений на вялой мембране 14, под действием которого (с учетом разницы эффективных площадей мембран 13 и 14) шток 6 преодолевает усилие пружины 10, перемещается вверх и измерительная камера 2 эжекторного сопла соединяется с отсчетным устройством. Таким образом, во время нахождения детали под измерительным соплом камера 2 связана с отсчетным устройством, которое следит за изменением обрабатываемого размера. Регулировка усилия пружины 10 осуществляется настроечным винтом 11 с гайкой 12.

1.2 Данные для расчетов

Таблица 1.1 – Исходные данные

Вариант

Потери на ремонт оборудования

Целодневные потери рабочего времени, (%)

Коэффициент выполнения норм, (%)

Коэффициент брака, (%)

Заделы, (%)

5

0,18

12

113

0,7

4,5


2. Маркетинговые исследования

Оценка степени наличия установок у потребителя определяется методом идеальной точки. Этот метод имеет уникальную и очень важную особенность: он позволяет получить информацию, как об «идеальном товаре», так и о взглядах потребителей на существующие продукты. Формула, на которой основан метод идеальной точки, выглядит следующим образом:


Где Wi – значимость показателя,

Ii – идеальное значение атрибута,

n – число значимых атрибутов, число атрибутов должно быть меньше пяти.

Таблица 2.1 – Результаты маркетинговых исследований с использованием метода идеальной точки

Показатель

Важность, (Wi) (0-6)

Идеальная точка, (Ii) (1-7)

Убеждения (Xi)

БВ-4066

Подналадчик

Точность:

Точный(1)-менее точный(7)

5

4

5

4

Время подналадки: быстро(1)-медленно(7)

6

2

4

4

Габаритные размеры: большой(1)-маленький(7)

3

4

2

6

Надежность: высокая(1)-низкая(7)

5

4

3

5

Цена: низкая(1)-высокая(7)

2

3

5

5

Итого:







Из результатов маркетинговых исследований следует вывод, что покупатель считает проектируемый прибор менее точным и не надежным в работе, но данные показатели зачастую можно точно определить лишь в процессе практического применения какого-либо прибора. Более того, данные точносных расчетов свидетельствуют о том, что проектируемая схема имеет абсолютную погрешность срабатывания ниже, чем у прибора-аналога. Габаритные размеры не представляют для потребителя особой важности, и это понятно, поскольку подналадчики используются в автоматизированном производстве, а оно, как известно, предусматривает довольно неплохой запас рабочего пространства для каждого станка. Цена также не является доминирующим показателем для данного ряда устройств, поскольку они быстро-окупаемы, более интересный аспект это цена запасных частей и цена ремонта прибора, мы же знаем, что с механической схемой проектируемого подналадчика будет меньше денежных затрат, чем с пневматическим аналогом. И самый главный показатель для данного вида устройств это скорость подналадки, определяющая гибкость производимых операций и потерь времени производства, поскольку механическая схема имеет плюс в скорости и простоте передачи управляющего сигнала на блок-подналадки и минус – в виде потерь времени на замену износившегося щупа, то пневматическая (безщуповая схема) с более сложной организацией передачи управляющего сигнала к блоку-подналадки по мнению потребителей находится на одном уровне по скорости с проектируемым прибором.

3. Расчет фонда времени

3.1 Действительный годовой фонд времени работы оборудования

По исходным данным, номинальный фонд времени принимаем: Fн=2011(часов.

Рассчитаем действительный годовой фонд времени работы оборудования по формуле:

Fд=Fн(1-Kp),

Fд=2011*(1-0,18)=1649,02(часов),

где Fд – номинальный фонд рабочего времени, (час.)

Kp – потери на ремонт оборудования, Kp=0,18

m – число смен, m = 1.

3.2 Действительный фонд рабочего времени рабочих

Рассчитаем действительный фонд рабочего времени рабочих по формуле:

Fдр = Fн(1- Kп),

Fдр= 2011*(1-0,12)= 1769,68(часов),

где Fн - номинальный фонд рабочего времени, (час.),

Kп – целодневные потери рабочего времени, Kп=12%=0,12.

4. Затраты на проектирование

В смету затрат на проектирование включаются следующие расходы:

- материальные затраты

- заработная плата проектировщиков

- начисления на заработную плату проектировщиков

- накладные расходы.

4.1 Материальные затраты

Определяются методом прямого счета по фактически произведенным расходам на приобретение бумаги, канцелярских и чертежных принадлежностей, а также другие возможные работы.

Затраты:

- бумага – 300 (грн.)

- канцелярские принадлежности – 300 (грн.)

- чертежные принадлежности – 600 (грн.)

- другие работы – 200 (грн.)

ИТОГО: 1400(грн.).

4.2 Заработная плата проектировщиков

Исходными данными являются: профессиональный и численный состав исполнителей, их оклады, доплаты, перечень этапов работ и их фактическая трудоемкость.

Таблица 4.2.1 – Исходные данные для расчета зарплаты проектировщиков

№ п/п

Этапы работы

Исполнители

Затраты, норма час

Оклад, грн

I

II

III

IV

V

2

Разработка чертежей общих видов

Инженер I-ой категории

32

3000

3

Разработка сборочных чертежей

Инженер I-ой категории

48

3000

4

Проведение расчетов

Инженер II-ой категории и младший научный сотрудник

14

10

3700

2000

5

Составление спецификаций

Инженер I-ой категории

8

3000

6

Устранение замечаний

Инженер III-ей категории

8

4500

7

Составление контрольной документации

Инженер I-ой категории

32

3000

8

Составление эксплуатационной документации

Инженер I-ой категории

16

3000

Исходя из количества нормо-часов, можно сделать вывод, что для проектирования потребуется, один инженер I-ой категории, один инженер II-ой категории, один инженер III-ей категории и один младший научный сотрудник.

Стоимость одного нормо-часа работы исполнителя:

,

где Зм – месячный оклад одного работника, грн.

21,5 – среднее количество рабочих дней в месяц

8 – продолжительность одного рабочего дня

Прямая заработная плата определяется, исходя из стоимости одного нормо-часа работы исполнителя:

ЗП = Сн.ч.·Т,

где Т – количество нормо-часов

ЗПинж. 1ой кат. = Сн.ч.инж. 1ой кат.·Т = 17,44*136 = 2371,849(грн)

ЗПинж. 2ой кат. = Сн.ч.инж. 2ой кат.·Т = 21,51*14 = 301,14(грн)

ЗПинж. 3ей кат. = Сн.ч.инж. 3ей кат.·Т = 26,16*8 = 209,28(грн)

ЗПмл. науч. сотр. = Смл. науч. сотр.·Т = 11,63*10 = 116,3(грн)

Доплаты принимаются в размере 2% от прямой заработной платы:

Д = 0,02 · ЗП

Динж. 1ой кат. = 0,02 * ЗПинж. 1ой кат. = 0,02*2371,849 = 47,43698(грн)

Динж. 2ой кат. = 0,02 * ЗПинж. 2ой кат. = 0,02*301,14 = 6,0228(грн)

Динж. 3ей кат. = 0,02 * ЗПинж. 3ей кат. = 0,02*209,28 = 4,1856(грн)

Дмл.науч.сотр. = 0,02 * ЗПмл.науч.сотр. = 0,02*116,3= 2,326(грн)

Премии принимаются 20% от прямой заработной платы:

ПР = 0,2 ЗП

ПРинж. 1ой кат. = 0,2 * ЗПинж. 1ой кат. = 0,2*2371,849 = 474,3698(грн)

ПРинж. 2ой кат. = 0,2 * ЗПинж. 2ой кат. = 0,2*301,14 = 60,228(грн)

ПРинж. 3ей кат. = 0,2 * ЗПинж. 3ей кат. = 0,2*209,28 = 41,856(грн)

ПРмл.науч.сотр. = 0,2 * ЗПмл.науч.сотр. = 0,2*116,3= 23,26(грн)

Основная зарплата складывается из прямой зарплаты, доплаты и премии.

Зосн. инж. 1ой кат. = ЗПинж. 1ой кат. + Динж. 1ой кат. + ПРинж. 1ой кат. =

 =2371,849+47,43698+474,3698 = 2893,65578(грн)

Зосн. инж. 2ой кат. = ЗПинж. 2ой кат. + Динж. 2ой кат. + ПРинж. 2ой кат. = 301,14+6,0228+60,228 = =367,3908(грн)

Зосн. инж. 3ей кат. = ЗПинж. 3ей кат. + Динж. 3ей кат. + ПРинж. 3ей кат. = 209,28+4,1856+41,856 = =255,3216(грн)

Зосн. мл.науч.сотр. = ЗП мл.науч.сотр. + Д мл.науч.сотр. + ПР мл.науч.сотр. = 116,3+2,326+23,26 = =141,886(грн)

Дополнительная заработная плата принимается 10% от основной заработной платы:

ДОП = 0,1*Зосн.

ДОПинж. 1ой кат. = 0,1 * ЗПосн.инж. 1ой кат. = 0,1*2893,65578 = 289,365578 (грн)

ДОПинж. 2ой кат. = 0,1 * ЗПосн.инж. 2ой кат. = 0,1*367,3908 = 36,73908 (грн)

ДОПинж. 3ей кат. = 0,1 * ЗПосн.инж. 3ей кат. = 0,1*255,3216 = 25,53216 (грн)

ДОПмл.науч.сотр. = 0,1 * ЗПосн.мл.науч.сотр. = 0,1*141,886= 14,1886 (грн)

Фонд заработной платы (ФЗП) складывается из основной заработной платы и дополнительной.

Таблица 4.2.2 – Результаты расчета фонда заработной платы проектировщиков

№ п/п

Исполнители

Количество, чел.

Количество, нормо-часов,

Стоимость нормочаса,грн

Основная зарплата, грн

Дополнительная зарплата, грн

ФПЗ за месяц, грн

ФПЗ за год, грн

Прямая

Доплата

Премия

Итого

1

Инженер 1ой кат.

1

136

17,44

2371,85

47,44

474,37

2893,66

289,37

3183,03

38196,36

2

Инженер 2ой кат.

1

14

21,51

301,14

6,02

60,23

367,39

36,74

404,13

4849,56

3

Инженер 3ей кат.

1

8

26,16

209,28

4,19

41,86

255,32

25,53

280,85

3370,2

4

Младший науч. сотр.

1

10

11,63

116,3

2,33

23,26

141,89

14,19

156,08

1872,96


Итого










48289,08

4.3 Начисления на заработную плату

К ним относятся отчисления на социальное страхование, которые составляют 37% от ФПЗ:

НАЧ = 0,37 * ФПЗ = 0,37 * 48289,08 = 17866,96(грн)

4.4 Накладные расходы

Накладные расходы, включающие затраты на управление, содержание помещений, берутся в пределах 40-60 % от ФЗП.

Рн = 0,4*ФПЗ = 0,4*48289,08 = 19315,63(грн)

Таблица 4.4.1 – Результаты расчета затрат на проектирование

№ п/п

Наименование затрат

Сумма, грн

1

Материальные затраты

1400

2

Заработная плата

48289,08

3

Начисления на заработную плату

17866,96

4

Накладные расходы

19315,63


ИТОГО:

86871,67


5. Расчет затрат на сборку изделия

В расчет затрат на сборку изделия входят следующие элементы:

- материальные затраты

- расходы на оплату труда

- начисления на оплату труда

- амортизация

- расходы на ремонт основных производственных фондов

- накладные расходы.

5.1 Материальные затраты

К материальным затратам относится стоимость покупных комплектующих изделий. В табличной форме приводится спецификация покупных комплектующих изделий, из которых собирается система.

Таблица 5.1.1. Стоимость покупных комплектующих изделий (по рис.1)

поз

Наименование комплектующих изделий

Цена за 1 шт., грн

Норма расхода прибор, шт.

Стоимость всех комплектующих,грн

1

1

Рычаг

50

50

2

2

Пятка

5

1

5

3

3,6

Пружина

2

2

4

4

4

Рычаг

50

1

50

5

5

Рычаг на плоских пружинах

70

1

70

6

7

Настроечный винт

25

1

25

7

8

Контакт

5

1

5

8

9

Контакт

5

1

5

9

10

Корпус

100

1

100

10

11

Измерительный наконечник

30

1

30

11

14

Лимб

50

1

50



ИТОГО:



394


Расчет трудоемкости годовой программы.

Расчет годовой программы выпуска:


где

Fd - действительный годовой фонд работы оборудования, Fd = 1649,02 (час)

ticp - трудоемкость монтажа одного комплектующего изделия, ticp = 0,2 (час), на сборку 12-ти комплектующих изделий затрачивается

tiср =0,2*11 = 2,25 (час) = 135 (мин).

Принимаем Nвып = 732(шт).

Расчет годовой программы запуска:


где Nвып - годовая программа выпуска, Nвып = 732 (шт)

3 - заделы, 3 = 4,5% = 0,045

Кбр - коэффициент брака, К6р = 0,7 % = 0,007

Принимаем Nзап = 770(шт).

Расчет трудоемкости программы:

(час)

5.2 Расходы на оплату труда

Определение численности рабочих-сборщиков.

Количество основных рабочих-сборщиков определяется исходя из трудоемкости и эффективного фонда времени рабочих:

 (чел),

где Кв - коэффициент выполнения норм, Кв= 113% = 0,13

(час) - действительный фонд рабочего времени рабочих.

Принимаем Np =1(чел).

Определение численности вспомогательных рабочих.

Численность вспомогательных рабочих принимается 18...30% от количества основных рабочих, следовательно:

Nвсп=30% от Np=0,3·1 =0,3=1 (чел)

Определение численности специалистов.

Количество специалистов принимается 5...10% от количества производственных (основных и вспомогательных) рабочих:

Nспец=10% от (Np+Nвсп)= 0,1·(1+1)=0,2=1 (чел)

Расчет заработной платы рабочих-сборщиков.

Размер тарифной ставки (Тс1) первого разряда определяется на уровне установленного государством минимального размера заработной платы за фактически выполненную работником норму труда:

,

где Lmin – минимальная заработная плата, грн, Lmin=605(грн) с декабря 2009г.

Nt – норма времени за месяц, Nt= 171 (нормочас).

Тарифная ставка других разрядов (Тсi) определяется умножением тарифной ставки первого разряда (Тс1) на тарифный коэффициент (КТФi) соответствующего разряда. Для проектного варианта нам необходим рабочий-сборщик с 8 разрядом. Соответственно тарифная ставка рабочего будет:


Доплаты принимаются в размере 2 % от прямой заработной платы, премии – 20% от прямой, дополнительная заработная плата - 10% от основной (суммы прямой, доплаты и премии). Дополнительная заработная плата составляет 10% от основной. Фонд оплаты труда складывается из суммы основной и дополнительной заработной платы.

Таблица 5.2.1 Результаты расчета заработной платы основных рабочих.

№ п/п

Профессия

Разряд

Трудоемкость,

Основная зарплата, грн

Дополнительная зарплата, грн

ФОТ, грн

прямая

доплата

премия

ИТОГО

1

Рабочий-сборщик

8

1732,5

12627

252,5

2525,4

15404,9

1540,5

16945,4


Заработная плата вспомогательных рабочих.

Заработная плата вспомогательных рабочих принимается 18...30% от заработной платы основных рабочих:

ЗПвсп. раб.=20% от ЗПосн.=0,2*15404,9=3081 (грн)

Заработная плата специалистов.

Заработная плата специалистов определяется исходя из оклада, числа специалистов соответственно окладу и коэффициента, учитывающего отпуска (0,89) :

,

где Ncп - число специалистов, чел

Lмес - оклад специалиста, Lмес= 1500 (грн)

К - коэффициент, учитывающий отпуска, К=0,89.

Таблица 5.2.2. Результаты расчета ФОТ (фонда оплаты труда).

№ п/п

Категория работников

Количество

ФОТ (годовой), грн

1

Основные рабочие

1

16945,4

2

Вспомогательные рабочие

1

3081

3

Специалисты

1

16020


ИТОГО

3

36046,4

5.3 Начисления на оплату труда

К ним относятся отчисления на социальное страхование (37% от ФОТ).

НАЧ=37% от ФОТ = 0,37*ФОТ = 0,37*36046,4 =13337,168 (грн) .

5.4 Амортизация

Расчет количества оборудования:

 (шт),

где Nзап - годовая программа запуска, Nзап=770 (шт)

tiср – время, затраченное на сборку прибора, tiср = 2,25 (час)

Fд – действительный годовой фонд работы оборудования, Fд =1649,02 (час)

Кв – коэффициент выполнения норм, Кв= 113 % = 1,13

Принятое количество оборудования - это расчетное количество оборудования, округленное до целого числа:

Сnр=Ср=1(шт), где

СР — расчетное количество оборудования, округленное до целого числа, шт .

Коэффициент загрузки оборудования - это отношение расчетного количества оборудования к принятому количеству оборудования:


Таблица 5.4.1. Результаты расчета необходимого количества оборудования и коэффициента загрузки.

Наименование операции

Наименование оборудования

Расчетное количество оборудования,

Ср, шт

Принятое количество оборудования,

Сnр,шт

Коэффициент загрузки,

Кв

1

Сборка

Сборочный стенд

0,93

1

0,93

5.4.1 Стоимость технологического оборудования

В соответствии с оптовой ценой сборочного автомата рассчитывается балансовая стоимость оборудования. Балансовая стоимость Cбал представляет собой сумму оптовой цены Сопт, транспортных Cтр и монтажных Смонт расходов.

Годовые амортизационные отчисления представляют собой произведение балансовой стоимости основных фондов (с учетом количества единиц оборудования) и годовой нормы амортизации, выраженной в долях. Нормы амортизационных отчислений устанавливаются в зависимости от группы основных фондов. Данное устройство относится ко второй группе основных фондов и в соответствии с этим годовая норма амортизации составляет 40%.

Транспортные расходы принимаются в размере 3...5% от оптовой стоимости:

Cтр = 5% от Сопт= 0,05 •8000 = 400 (грн).

Монтажные расходы принимаются в размере 5...15% от оптовой стоимости:

Смонт=5% от Сопт=0,05·8000 = 400 (грн).

Балансовая стоимость оборудования:

Cбал= Сопт + Стр +Смонт =8000 + 400 +400 = 8800(грн),

где Сопт, - оптовая цена оборудования, грн

Стр - транспортные расходы для, грн

Смонт - монтажные расходы для, грн.

Таблица 5.4.2. Результаты расчетов стоимости технологического оборудования.

Наименование оборудования


Количество

единиц

Габаритные

размеры, мм

Балансовая стоимость единицы оборудования, грн

Общая стоимость, грн

Норма амортизации,%

Годовые

амортизационные отчисления, грн

Оптовая

цена

Транспорт

Монтаж

Всего

1

Сборочный стенд

1

1660×895

8000

400

400

8800

8800

40

3520


5.4.2 Стоимость зданий и сооружений

Стоимость зданий и сооружений определяется как произведение общей площади на стоимость одного квадратного метра площади производственных цехов.

Общая площадь включает:

- производственную

- вспомогательную

- площадь служебных помещений.

Производственная площадь. Для расчетов примем следующую производственную площадь с учетом проходов:

Sпр =15...25 (м2) - для сборочных стендов.

Принимаем производственную площадь на один стенд:

Sпр =20(м2).

Вспомогательная площадь берется в размере 25 % от производственной площади:

Sвспом.=25% от Sпр =0,25·20 = 5 (м2).

Площадь служебных помещений составляет 25...30% от производственной площади:

Sслуж.пом.=25% от Sпр=0,25·20 = 5 (м2).

Общая площадь:

Sобщ= Sпр+Sвспом+Sслуж.пом. =20 + 5 + 5 = 30 (м2).

Стоимость 1м2 площади производственных цехов составляет 6800грн.

Стоимость общей площади:

Собщ= 6800·30 = 204000 (грн).

5.4.3 Стоимость энергетического оборудования

Стоимость энергетического оборудования принимается в размере 25...30% от стоимости технологического оборудования:

Сэнерг.обор.=25% от Стех.обор.= 0,25·8800 = 2200 (грн) ,

где Стех.обор. – общая стоимость технологического оборудования,

Стех.обор.=8800(грн).

5.4.4 Стоимость подъемно-транспортного оборудования

Стоимость подъемно-транспортного оборудования принимаем в размере 20...25% от стоимости технологического оборудования:

Спод.тр.обор.=20% от Стех.обор.=0,20·8800 = 1760 (грн).

5.4.5 Стоимость дорогостоящего инструмента и приспособлений

Стоимость дорогостоящего инструмента и приспособлений принимаем в размере 5% от стоимости технологического оборудования:

Сдор.инстр.присп.=5 % от Стех.обор.=0,05·8800 =440 (грн).

5.4.6 Стоимость производственного и хозяйственного инвентаря

Стоимость производственного и хозяйственного инвентаря принимаем в размере 1% от стоимости производственного оборудования (технологического, энергетического и подъемно-транспортного оборудования:

Схоз.инв.=1% от Спроиз.обор.=0,01*( Стех.обор.+ Сэнерг.обор.+ Спод.тр.обор.)=

= 0,01*(8800 + 2200 + 1760) = 127,6 (грн)

Таблица 5.4.3. Результаты расчетов капитальных вложений и суммы амортизационных отчислений.

Наименование основных фондов

Стоимость, грн

Амортизация

%

Сумма, грн

1

Здания и сооружения

204000

8

16320

2

Технологическое оборудование

8800

8

704

3

Энергетическое оборудование

2200

8

176

4

Подъемно-транспортное оборудование

1760

40

704

5

Дорогостоящий инструмент и приспособления

440

24

105,6

6

Производственный инвентарь

127,6

24

30,624


ИТОГО:

217327,6

-

18040,22


5.5 Расходы на ремонт основных производственных фондов

Затраты на ремонт основных производственных фондов принимаются в размере 3...5% от полной стоимости основных производственных фондов:

Зр= 0,03·ПРФ = 0,03·217327,6 = 6519,828 (грн).

5.6 Накладные расходы

Накладные расходы составляют 40...60% от ФОТ производственных рабочих:

Рн= 40 % от ФОТпр.раб.= 0,4·ФОТпр.раб.=0,4·36046,4 = 14418,56 (грн).

5.7 Расчет операционных расходов

Производственная себестоимость продукции включает:

1. Прямые материальные затраты;

2. Прямые затраты на оплату труда;

3. Прочие прямые затраты;

4. Производственные накладные затраты.

Прямые материальные затраты – затраты, которые могут быть отнесены непосредственно к конкретному объекту затрат (по сырью, по зарплате, начислениям на заработную плату и по другим расходам).

К накладным производственным затратам относятся:

- затраты на управление производством: зарплата аппарата управления цехами, подразделением, отчисления в специальные фонды, медицинское страхование аппарата управления цехами, затраты на оплату служебных командировок;

- амортизация основных средств общепроизводственного назначения: цехового, линейного.

- затраты на содержание и ремонт, страхование, оперативную аренду основных средств, других материальных активов общепроизводственного назначения;

- затраты на усовершенствование технологии и организации производства: оплата труда, отчисления на социальные фонды, материальные затраты и другое;

- затраты на обслуживание производственного процесса общепроизводственного назначения: транспортные расходы, коммунальные услуги, затраты по технологическому контролю за производственным процессом и качеству продукции.

- Затраты на охрану труда, технику безопасности и охрану окружающей среды.

Производственные расходы подразделяются на постоянные и переменные производственные расходы. Переменные производственные расходы – изменяются прямо пропорционально выпуску продукции (работ, услуг) (электроэнергии, сырья, зарплате и так далее). Постоянные производственные расходы – это расходы, которые не изменяются при изменении объема выпуска продукции (амортизация, аренда, охрана труда и так далее).

Затраты, которые не включаются в себестоимость реализованной продукции, являются затратами отчетного периода. Они подразделяются:

1. административные расходы;

2. расходы на сбыт;

3. прочие операционные расходы.

1. Административные (общехозяйственные расходы):

- затраты на содержание административно-управленческого персонала;

- общие и корпоративные затраты: организационные затраты, затраты на проведение ежегодные сборов акционеров, вознаграждение директорам, представительские расходы и другое;

- затраты на содержание основные средств, других материальные необоротных активов общехозяйственного назначения;

- вознаграждение за профессиональные услуги (периодические, аудиторские, по оценке имущества и другое);

- амортизация нематериальных активов общехозяйственного назначения;

- затраты на урегулирование споров в судах;

- прочие расходы общехозяйственного назначения.

2. Расходы на сбыт:

- затраты на упаковочный материал, ремонт тары;

- оплата труда и комиссионные продавцам, торговым агентам, работникам отдела сбыта и складов, водителям и так далее;

- затраты на рекламу и маркетинговые услуги по рынку сбыта;

- затраты на командировку работников отдела сбыта;

- затраты на аренду, налоги, страхование, амортизацию, ремонт, содержание основных средств, других нематериальных активов отдела сбыта, складов, транспортных средств, демонстрационных залов;

- фрахт и другие затраты, связанные с транспортировкой продукции по условиям договора поставки;

- другие затраты, связанные со сбытом продукции.

3. Прочие операционные расходы:

- затраты на исследование и разработку;

- себестоимость реализованной иностранной валюты;

- себестоимость реализованных производственных запасов;

- сомнительные и безнадежные долги;

- затраты от операционной курсовой разницы;

- затраты по уценке запасов;

- недостачи и затраты от порчи ценностей;

- предъявленные штрафы, пени, неустойки;

- другие затраты операционной деятельности, в том числе затраты на создание резерва по гарантийному ремонту, на содержание объектов социально-бытового назначения.

Таблица 5.7.1 – Прямые расходы

Наименование статей затрат

На программу

На единицу

1. Покупные изделия, комплектующие

303380

394

2. Расходы на оплату труда производственных рабочих (основных и вспомогательных)

36046,4

46,81

3. Отчисления на ФОТ (37% от ФОТ производственных рабочих)

13337,17

17,32

Итого

352763,57

458,13


Таблица 5.7.2. – Расчет операционных расходов предприятия

Статьи расходов

Обоснование

Сумма, грн.

На программу

На изделие

1. Прямые расходы

Таб. Прямые расходы

352763,57

458,13

2.Общепроизводственные расходы

2.1 Расходы на управление производством

2.2 Расходы на содержание и эксплуатацию основных средств

2.3 Прочие



ФОТ специалистов с учетом начислений (37%)

В сумме представляют амортизацию (таб) и расходы на ремонт ОФ (4%)

5 % от ФОТ производственных рабочих.


5927,4

721,61


1802,32


7,70

0,94


2,34

Итого производственная себестоимость изделия

361214,9

469,11

3. Административные расходы

100 грн на одного сотрудника

700

0,9

4. Расходы на сбыт

70 грн на одного сотрудника

490

0,77

5. Прочие операционные расходы

50 грн на одного сотрудника

350

0,45

6. Итого расходы от операционной деятельности

362704,9

471,23

6. Определение оптовой цены системы

Оптовая цена системы определяется исходя из производственной себестоимости на одну систему, планируемой рентабельности производства (процент от производственной себестоимости - 15...20 % ), НДС - 20 % .

Оптовая цена системы:

p=((1+r)*s)*1,2

p= ((1+0,2)*471,23*1,2) = 678,5712 (грн),

где s - производственная себестоимость (затраты на проектирование и сборку),

s = 471,23 (грн)

r - рентабельность производства, r=20%=0,2 .

Принимаем оптовую цену системы р= 680 грн

7. Определение рентабельности производства

Прибыль предприятия рассчитывается исходя из выручки (без НДС), производственной себестоимости продукции и затрат отчетного периода (административные расходы, затраты на сбыт, прочие операционные расходы). Рентабельность производства определяется исходя из прибыли от реализации продукции и затрат. Для упрощения расчетов оформляется таблица. Расчеты по определению рентабельности предполагают реализацию всей произведенной продукции.

Таблица 7.1. Показатели рентабельности

Показатель


1. Объем реализуемой продукции (шт)

770

2. Оптовая цена изделия (грн)

680

3. Выручка от реализации продукции (с НДС)

523600

4. НДС (20%) (грн)

104720

5. Выручка от реализации (без НДС)

418880

6. Производственная себестоимость изделия (на программу)

361214,9

7. Административные расходы

700

8. Расходы на сбыт

490

9. Прочие операционные расходы

350

10. Прибыль от операционной деятельности

56175,1

11. Налог на прибыль(25%)

14043,775

12. Прибыль после уплаты налога

42131,325

13. Рентабельность от операционной деятельности

0,155

Вывод

В ходе выполнения курсовой работы был проведен ряд расчетов, которые были направлены на определение экономической эффективности проектируемого измерительного устройства подналадчика.

Маркетинговые исследования, проведенные вначале, позволили проанализировать рынок потребителя и узнать на сколько проектируемый прибор может быть конкурентноспособным базовому аналогу. Ожидаемая со стороны покупателей цена подналадчика, как высокая (5), оказалась более привлекательной и составляет всего 680 гривен, в то время как пневматический подналадчик стоит более 1 000 гривен!

Персонал производства будет состоять из семи человек, сборка всей запланированной программы выпуска приборов будет осуществляться одним человеком (рабочим-сборщиком) на сборочном стенде, который будет размещен в производственном пространстве общей площадью 30 м2. Производственное пространство выбрано с учетом создания комфортных условий для рабочего персонала.

Выпуск подналадчиков можно считать открытием среднего производства с годовой программой выпуска 770 штук и объемом операционных затрат 362 тыс. гривен. Рентабельность от операционной деятельности составляет примерно 15% и это означает, что данное производство имеет срок окупаемости 7 лет.

Необходимо также отметить гибкость данной производственной системы, которая достигается подбором квалифицированных кадров и использованием универсального сборочного оборудования. Сборочный стенд является удобным для работы и ремонтопригодным, а благодаря большому набору приспособлений еще и многофункциональным.

Библиография

1. Методические указания для машиностроительных специальностей к курсовой работе по дисциплине «Основы менеджмента и маркетинга»./сост. Севриков И. В.

2. Активный контроль в машиностроении. Справочное пособие. Коллектив авторов под редакцией Е. И. Педь.,М., «Машиностроение», 1971г. 360 стр.

Похожие работы на - Расчет экономической эффективности конструкции измерительного устройства подналадчика для плоского шлифования

 

Не нашли материал для своей работы?
Поможем написать уникальную работу
Без плагиата!
Без нейросетей!