Технология монтажа электропроводок жилого дома

  • Вид работы:
    Курсовая работа (т)
  • Предмет:
    Физика
  • Язык:
    Русский
    ,
    Формат файла:
    MS Word
    1,31 Mb
  • Опубликовано:
    2010-09-03
Вы можете узнать стоимость помощи в написании студенческой работы.
Помощь в написании работы, которую точно примут!

Технология монтажа электропроводок жилого дома

Агентство по управлению государственными учреждениями

Пермского края

ГОУ НПО Профессиональный лицей №32


ВЫПУСКНАЯ КВАЛИФИКАЦИОННАЯ РАБОТА

Технология монтажа электропроводок жилого дома







Пермь, 2010

Оглавление

Введение

Глава 1. Подготовка трасс электропроводок

1.1 Типы электропроводок

1.2 Разделка проводов и кабелей

1.3 Соединение и оконцевание проводов

1.4 Организация монтажа электропроводок жилого дома

1.5 Контроль качества контактных соединений

Глава 2. Технология монтажа электропроводок

2.1 Монтаж различных видов электропроводок

2.2 План (схема) электропроводок жилого дома

Глава 3. Охрана труда и техника безопасности при выполнении работ

Заключение

Список литературы

Приложения

Введение

Электроэнергетика – ведущая отрасль социалистической индустрии, в значительной степени определяющая современный научно-технический прогресс.

Составной и неотъемлемой частью энергетического потенциала страны является электрификация – глубокое и эффективное внедрение электрической энергии во все отрасли народного хозяйства.

Современные установки электрического освещения, в том числе различные виды электропроводки, силовые установки – электродвигатели, шинопроводы, кабельные линии – сложный комплекс самых разнообразных электрических устройств. Монтаж их требует от рабочего больших знаний и профессионального мастерства.

Прежде чем говорить о правилах монтажа внутренних линий домовой проводки, стоит разобраться с типами проводов и их предназначением.

Электрический провод — это изолированный или неизолированный проводник электрического тока, состоящий из одной или нескольких проволок (чаще всего медных или алюминиевых).

Целью выпускной квалификационной работы является:

Дать характеристику типов электропроводок;

Контроля качества контактных соединений;

Дать характеристику плана электропроводки жилого дома.

Для выполнения данной цели поставлены следующие задачи:

Изучить технологию монтажа электропроводок жилого дома и уметь применять ее на практике;

Рассмотреть организацию монтажа электропроводок;

Знать и исполнять правила безопасной работы на электроустановках.

Глава 1. Подготовка трасс электропроводок

1.1 Типы электропроводок

Скрытая проводка.

Скрытая проводка наиболее распространена и безопасна в эксплуатации. Она, как правило, выполнена под штукатуркой. Скрытая проводка безопасна в пожарном отношении, та к как она расположена в толще несгораемого материала и доступ воздуха к ней затруднен.

Механические повреждения скрытой проводки ограниченны. Действие внешних факторов ( солнечных лучей, газов, пыли ) исключается. Основной недостаток - невозможность без переделки проводки присоединить новые токоприемники (розетки, выключатели и т. д).

Открытая поверхностная проводка.

Открытая проводка по деревянному и другому сгораемому основанию производится в коробах, пластиковых или металлических трубах и гофрорукавах. Пластмассовые изолирующие материалы удобны, так как быстро монтируются и не требуют сверления отверстий для установки.

При необходимости в схему легко добавить дополнительную розетку или дополнительное освещение.

Открытая тросовая проводка.

Для устройства тросовой проводки применяют, как правило, кабель с пластмассовой или резиновой оболочкой и изоляцией, рассчитанной на механические повреждения. Если есть возможность, рекомендуется упаковать кабель в гофрорукав.

Тросовая проводка позволяет освободить электропровод от механических нагрузок и продлевает срок его службы. Трос крепится на крюки анкерных креплений, которые устанавливаются на стенах строений или на опорах. Желательно подвешивать трос (хотя бы с одной стороны)не на крепление, а на муфту, регулирующую степень натяжения троса.

Неизолированные провода

Неизолированные провода для ВЛ (воздушных линий) выполняют однопроволочными и многопроволочными. Однопроволочные провода изготовляют из меди сечением до 10 мм2 и стали диаметром до 5 мм. Многопроволочные провода выполняют из меди, алюминия и стали.

В маркировке неизолированных проводов буквы А, АС, М означают их материал, а цифры сечение, мм2.

Примеры: А16 - алюминиевый провод сечением 16 мм2, М35 - медный, сечением 35 мм2, АС50 - сталеалюминиевый сечением 50 мм2.

Силовые, установочные провода и шнуры соединительные

Марку провода и шнура записывают в виде сочетания букв и цифр:

первая буква указывает материал токоведущей жилы (А - алюминий, отсутствие в марке провода буквы А означает, что токоведущая жила из меди);

вторая буква П означает провод, Ш - шнур;

третья указывает материал изоляции: Р-резина, В-поливинилхлорид, П-полиэтилен, Н-наиритовая резина;

число жил и сечение указывают следующим образом: ставят черточку; записывают число жил; ставят знак умножение; записывают сечение жилы.

В марках проводов и шнуров могут быть и другие буквы, характеризующие другие элементы конструкции: Д - провод двойной, О - оплетка, Т - для прокладки в трубах, П - плоский с разделительным основанием, Г - гибкий.

Примеры: АППВ-2x2,5; ПВС-3x1,5

Монтажные провода

Буквенное обозначение монтажных проводов на примере МГШВ    М - монтажный провод

Г - многопроволочная жила (отсутствие буквы указывает на то,

что жила однопроволочная)

Ш - изоляция из полиамидного шелка,

Ц - изоляция пленочная,

В - поливинилхлоридная изоляция,

К - капроновая изоляция,

Л - лакированный,

С - обмотка и оплетка из стекловолокна,

Д - двойная оплетка,

О - оплетка из полиамидного шелка,

МЭ - эмалированный.

Примеры:

МГШ - многопроволочный, гибкий, в оплетке из полиамидного щелка;

МГСЛ - многопроволочный, гибкий, в обмотке и оплетке из стекловолокна, лакированный;

1.2 Разделка проводов и кабелей

Разделка проводов и кабелей производится в следующем порядке:

ü   пользуясь справочниками, определяют размеры разделки в зависимости от конструкции проводника и вида соединительного или концевого устройства;

ü   размечают разделку при помощи кабельных линеек или шаблонов;

ü   ступенчато накладывают несколько витков фиксирующих бандажей из оцинкованной стальной или медной проволоки, крученого шпагата, кордовой или капроновой нити, суровых ниток, а также хлопчатобумажной или пластмассовой ленты;

ü   производят кольцевое поперечное и линейное продольное надрезание оболочек, подлежащих удалению (бронированных, свинцовых, алюминиевых, пластмассовых оболочек и монолитной изоляции);

ü   снимают или сматывают удаляемые покровы;

ü   разводят концы жил многожильных проводников, т. е. придают им форму и расположение, удобные для следующей операции;

ü   обрабатывают оголенные концевые участки токопроводящих жил, т. е. зачищают до металлического блеска, лудят, покрывают флюсами, кварцевазелиновой пастой или токопроводящим клеем, и отлавливают многопроволочные жилы в монолит.

Отметим, что необходимость приведенных операций определяется конструкцией проводников. В полном объеме они проводятся для силовых кабелей с бумажной изоляцией, а для простейших проводников технология разделки сводится к снятию поливинилхлоридной изоляции и обработке жилы.

1.3 Соединение и оконцевание проводов

Провод — одна неизолированная и одна и более изолированных жил, поверх которых, в зависимости от условий прокладки и эксплуатации, может иметься неметаллическая оболочка, обмотка или оплетка волокнистыми материалами или проволокой.

В структуре условного обозначения установочных проводов первая буква характеризует материал токопроводящей жилы (А — алюминий, медь — буква опускается); вторая буква П — провод или ПП — плоский провод 2- или 3-жильный; третья буква характеризует материал изоляции (В — ПХВ; П — полиэтиленовая; Р — резиновая; Н — найритовая).

Например: АПВ — алюминиевый провод с поливинил-хлоридной изоляцией.

Кабель — одна или более изолированных жил (проводников), заключенных, как правило, в металлическую или неметаллическую оболочку, поверх которой, в зависимости от условий прокладки и эксплуатации, может иметься соответствующий защитный покров, в который может входить броня.

Шнур — две или более изолированных гибких и особо гибких жил сечением до 1,5 мм2, скрученных или уложенных параллельно, поверх которых, в зависимости от условий эксплуатации, могут быть наложены неметаллические оболочки и защитные покрытия. Шнур предназначен для подключения электрических бытовых приборов к электрической сети.

Соединения жил проводов между собой и с электроустановочными устройствами (розетками, патронами и т. п.) должны обладать необходимой механической прочностью и малым электрическим сопротивлением в течение всего времени эксплуатации.

Нагрев и охлаждение под действием тока нагрузки, температуры и влажности окружающей среды, химически активных частиц в воздухе оказывают неблагоприятное воздействие на контактные соединения. Кроме того, на поверхности проводников образуется окисная пленка, влияющая на качество соединения.

Соединение алюминиевых или медных жил лучше выполнять опрессовкой или сваркой, но в домашних условиях это вряд ли кто-то будет делать. Допускается также соединение проводников пайкой.

При пайке алюминиевых проводов сечением 4—10 мм2 снимают изоляцию с концов жил, зачищают их ножом, стальной щеткой или наждачной бумагой до блеска и скручивают. Место соединения нагревают пламенем горелки или паяльной лампы и облуживают специальными припоями типа А, Б и кадмиевым. Флюс при этом не нужен. При применении мягких припоев типа АВИА-1 и АВИА-2 (температура плавления 200 °С) применяют флюс АФ-44. Места пайки обязательно очищают от остатков флюса, протирают бензином, покрывают влагонепроницаемым (асфальтовым) лаком, а затем изоляционной лентой, которую также покрывают лаком.

Медные однопроволочные и многопроволочные провода сечением до 10 мм2 соединяют скруткой с последующей пропайкой места соединения припоями ПОС-30 (30% олова и 70% свинца) или ПОС-40 и канифолью в качестве флюса.

Применять кислоту или нашатырь при пайке нельзя. Места соединения скруткой должны быть длиной не менее 10—15 наружных диаметров соединяемых жил.

Оконцевание проводов под винтовой зажим осуществляют в виде кольца, а под плоский зажим — в виде стержня.

При сечении провода до 4 мм2 включительно оконцевание в виде кольца выполняют так: с конца провода снимают изоляцию на длине, достаточной для выполнения кольца. Жилу жесткого провода закручивают в кольцо по часовой стрелке, а гибкого — в стержень, а затем в кольцо и облуживают.

При оконцевании провода в виде стержня с конца провода удаляют изоляцию, скрученный стержень гибкого провода облуживают.

Переход между трубчатой частью кабельного наконечника и изоляцией провода изолируют полихлорвиниловой трубкой или изолентой.

Присоединение к одному контактному зажиму более двух проводов запрещается. Зажимы должны соответствовать величине номинального напряжения и тока. Зажимные винты рассчитаны на присоединение проводов следующих сечений: в зажимах до 10 А — двух проводов сечением до 4 мм2 без наконечников, в зажимах до 25 А — двух проводов сечением до 6 мм2 без наконечников, в зажимах до 60 А — двух проводов сечением до 6 мм2 без наконечников и одного провода сечением 10 или 16 мм2 с наконечником.

Винтовой зажим, к которому присоединяются алюминиевые жилы, должен иметь устройство, ограничивающее возможность раскручивания колечка и не допускающее ослабления контактного давления вследствие текучести алюминия. Колечко алюминиевого однопроволочного провода перед вводом под контакт зачищают и по возможности смазывают кварцевазелиновой и цинковазелиновой пастой.

Присоединения проводов к аппаратам, имеющим контактные лепестки, производят пайкой. Спаянные монтажные соединения должны обеспечивать надежность электрического контакта и необходимую механическую прочность. Основным материалом для пайки является припой ПОС-40, а для ответственной аппаратуры — ПОС-61. Припой рекомендуется применять в виде трубок с канифольным наполнением или проволоки диаметром 1 — 3 мм. Флюсом служит раствор канифоли в спирте или сосновая канифоль высшего или первого сорта.

Требования к соединениям проводов. Соединение жил между собой и присоединение их к электроустановочным устройствам должны обладать необходимой механической прочностью, малым электрическим сопротивлением и сохранять эти свойства на все время эксплуатации. Контактные соединения подвержены действию тока нагрузки, циклически нагреваются и охлаждаются. Изменения температуры и влажности, вибрация, наличие в воздухе химически активных частиц также оказывают неблагоприятное влияние на контактные соединения.

Физические и химические свойства алюминия, из которого в основном изготавливают жилы проводов, осложняют выполнение надежного соединения. Алюминий обладает (по сравнению с медью) повышенной текучестью и высокой окисляемостью, при этом образуется токонепроводяшая пленка окиси, которая создает на контактных поверхностях большое переходное сопротивление. Эту плёнку перед выполнением соединения нужно тщательно удалить с контактных поверхностей и принять меры против повторного ее возникновения. Все это создает некоторые трудности при соединении алюминиевых проводов.

У медных проводников также образуется окисная пленка, но в отличие от алюминия она легко удаляется и незначительно влияет на качество электрического соединения.

Большая разница коэффициентов теплового линейного расширения алюминия по сравнению с другими металлами также приводит к нарушению контакта. Учитывая это свойство, алюминиевые провода нельзя спрессовывать в медные наконечники.

При длительной эксплуатации под давлением алюминий приобретает свойство текучести, нарушая тем самым электрический контакт, поэтому механические контактные соединения проводов из алюминия нельзя пережимать, а в процессе эксплуатации требуется периодически подтягивать резьбовое соединение контакта. Контакты алюминиевых жил с другими металлами на открытом воздухе подвержены атмосферным воздействиям.

Под влиянием влаги на контактных поверхностях образуется водяная пленка со свойствами электролита, в результате электролиза на металле образуются раковины. Интенсивность образования раковин увеличивается при прохождении через место контакта электрического тока.

Особенно неблагоприятны в этом отношении соединения алюминия с медью и сплавами на основе меди. Поэтому такие контакты необходимо защищать от попадания влаги или покрывать третьим металлом — оловом или припоем.

Соединение и оконцевание медных проводов

Соединение, ответвление медных проводов сечением до 10 мм2 рекомендуется выполнять скруткой с последующей пропайкой, причем медные однопроволочные провода площадью сечения до 6 мм2, а также многопроволочные с небольшими площадями сечений паяют по скрутке. Жилы с площадью сечения 6-10 мм2 соединяют бандажной пайкой, а многопроволочные провода — скруткой с предварительной расплеткой проволок.

Длина мест соединений скруткой или бандажной пайкой должна составлять не менее 10-15 наружных диаметров соединяемых жил. Паяют свинцово-оловянным припоем с использованием флюса на основе канифоли. Применять при пайке медных проводов кислоту и нашатырь не разрешается, так как эти вещества постепенно разрушают места пайки.

Соединение опрессовыванием. Широко используют соединения медных проводов опрессовыванием. Концы проводов зачищают на 25-30 мм, затем обёртывают медной фольгой и опрессовывают специальными клещами типа ПК.

Соединение и оконцевание алюминиевых проводов

Алюминиевые жилы проводов соединяют сваркой, пайкой и механическим путем.

Сваривают алюминиевые провода о специальной формочке при помощи угольных электродов, получающих питание от сварочного трансформатора.

Для пайки алюминиевые провода скручивают, а затем место скрутки нагревают в пламени паяльной лампы и пропаивают припоями следующих составов.

Припой А, температура плавления 400 – 425 градусов, состав: цинк - 58-58,5 %; олово – 40 %; медь 1,5 – 2 %.

ЦО-12 Мосэнерго, температура плавления 500 – 550 градусов; состав: цинк – 73 %; олово – 12 %; алюминий – 15 %.

1.4 Организация монтажа электропроводок жилого дома

Современный индустриальный монтаж электропроводок выполняется в две стадии. Первая стадия — это подготовительные и заготовительные работы вне зоны монтажа (в МЭЗ) и непосредственно на монтажных объектах, вторая стадия - прокладка проводов по подготовленным трассам с выполнением всех подключений.

Основной объем монтажных работ производится в МЭЗ, где на специальных технологических линиях заготавливаются узлы электропроводок и целые комплектные линии освещения.

Заготовленные в МЭЗ узлы с материалами, изделиями и деталями, которые необходимы для выполнения всего комплекса работ, укладываются в контейнеры и транспортируются на объект. Контейнеры комплектуют в соответствии с числом этажей, пролетов (или секций) и квартир жилых домов. Стеллажи контейнеров обычно разделяются на отсеки, имеющие маркировку. Если контейнер комплектуется для жилого дома, заготовки укладываются в отсеки по отдельным квартирам в последовательности, отвечающей расположению их по этажам.

Работы первой стадии монтажа непосредственно на объекте состоят из подготовки трасс для прокладки проводов, прокладки заземляющих проводников, установки закладных элементов и деталей для последующего крепления к ним электрооборудования и электроконструкций (если они не были предусмотрены в проекте и не установлены строителями). Эти работы выполняются одновременно с общестроительными работами, но при определенном уровне готовности объекта, т. е. в соответствии с требованиями СНиП при возможности обеспечения нормального и безопасного ведения электромонтажных работ, защиты монтируемого оборудования, кабельных изделий и электроматериалов от влияния атмосферных осадков, грунтовых вод, низких температур, а также от загрязнения и случайных повреждений при производстве дальнейших работ смежными организациями.

До начала работ второй стадии должны быть полностью закончены строительные и отделочные работы в электротехнических помещениях, включая монтаж и испытание отопления и вентиляции.

Электромонтажные работы второй стадии в производственных помещениях производятся одновременно с монтажом технологического оборудования по совмещенному графику.

Отступления от требований к выполнению строительных работ, при которых возможен монтаж электрооборудования, приводят к порче оборудования и электрических сетей, а на их восстановление, очистку, повторную сушку, окраску, ревизию непроизводительно затрачиваются средства и труд.

Борозды, каналы, ниши в стенах и перекрытиях для монтажа проводок и электроконструкций в соответствии с требованиями СНиП должны быть предусмотрены в строительных чертежах и выполнены в процессе строительства или в процессе изготовления панелей и блоков на комбинатах стройиндустрии. Отсутствие каналов и ниш приводит к необходимости выполнения трудоемких пробивных работ.

Здания и сооружения для производства электромонтажных работ второй стадии принимаются от строительных организаций по акту, при этом проверяется соответствие их готовности требованиям СНиП, а также наличие, размеры и число предусмотренных основным проектом или проектом производства работ монтажных проемов для подачи электрооборудования и блоков комплектных устройств.

Подготовка трасс электропроводок включает в себя:

разметку трасс и мест установки крепежных деталей;

пробивные работы для установки крепежных деталей;

крепежные работы (установку крепежных деталей в строительных конструкциях — бетонных, кирпичных, шлакоблочных).

Работы по подготовке трасс электропроводок относятся к наиболее трудоемким, особенно при ручном их выполнении.

1.5 Контроль качества контактных соединений

Плохие контакты чреваты не только потерей электроэнергии, но и могут стать причиной пожара. Недостатки контактного соединения сопровождаются, как правило, искрением, которое может явиться источником возгорания горючей пыли и волокон. Искрение наблюдается при размыкании электрических цепей под нагрузкой, пробое изоляции между проводниками, наличии плохих контактов в местах соединений. В момент включения электрооборудования образуется «переходное сопротивление», которое зависит от материала контактов (его удельного сопротивления), состояния контактных поверхностей и от силы давления, с которой они прижимаются друг к другу. Около 18% всех пожаров возникает из-за коротких замыканий проводов на корпус в местах их ввода, междувитковых замыканий катушек магнитных пускателей, коротких замыканий при износе главных контактов одной из фаз (что чаще всего происходит на практике) и других причин.

Из практики эксплуатации энергетического оборудования известно, что переходное сопротивление контактных соединений возрастает с течением времени. Их плохое состояние (незатянутые, плохо спаянные или подгоревшие контакты, чрезмерный их нагрев) приводит к серьезным сбоям в работе электротехнического оборудования. Из-за неправильного соединения проводов (в скрутку), слабого крепления или сильного окисления контактных поверхностей и мест соединения проводов происходит их сильный разогрев и воспламенение. Зачастую виной появления переходного сопротивления в точке становится элементарная небрежность или низкая квалификация монтажника.

Коварство плохого контакта заключается в том, что электрическая цепь (проводка) работает в нормальном режиме и все измеряемые параметры (ток, сопротивление изоляции, сопротивление петли фаза-нуль) в норме, но контакт через какое-то время начинает подгорать — со всеми вытекающими последствиями. В распределительных шкафах, щитках освещения, соединительных коробках старого образца (а ими до сих пор оснащены большинство зданий) проводники с плохим контактом можно определить по измененному цвету изоляции провода. При внимательном осмотре электроустановок школ, общественных и жилых зданий, больниц и т. д., где, к сожалению, в основном отсутствует грамотный электротехнический обслуживающий персонал, опасный контакт могут обнаружить представители контролирующих органов — пожарного и энергонадзора.

Необходимо особо обратить внимание на то, что нагрев плохих контактов сегодня не способны предотвратить даже самые современные автоматические выключатели и УЗО. При неправильном монтаже и эксплуатации автоматические выключатели могут сами оказаться причиной пожара, так как при разрыве цепей и при перегорании плавкой вставки в них возникают электрические искры и дуги, происходит нагрев токоведущих частей от больших переходных сопротивлений и плохих контактов. Неплотный контакт вилок в гнездах штепсельной розетки может привести к сильному разогреву розетки и последующему воспламенение перегородок и стен, на которых смонтирована штепсельная розетка. Это явление обусловлено наличием больших местных переходных сопротивлений. В этих случаях предохранители также не могут предупредить возникновение пожара, так как сила тока в цепи не возрастает, а нагрев участка с плохо выполненным соединением проводов достигает опасного предела только лишь вследствие увеличения сопротивления в определенных местах, как правило, труднодоступных.

Контроль контактного соединения возможен

Предупредить аварийную ситуацию на энергообъекте значительно дешевле, чем ликвидировать ее последствия. Причем, отрицательный экологический эффект может в несколько раз превышать экономический. Для того, чтобы помочь энергетикам определить «тонкие» места в системе, в некоторых энергоснабжающих организациях начали проводить тепловизионное обследование электрооборудования с помощью специального прибора — тепловизора.

Основная цель работы специалистов в этой области — это диагностика оборудования и объектов, позволяющая выявить дефекты на ранней стадии, предотвратить развитие аварийной ситуации и более целенаправленно проводить ремонт оборудования в производственных отделениях, в то время как традиционные ремонты предполагают осуществление работ «вслепую», методом проб и ошибок. Аварийному дефекту контактного соединения, который требует немедленного устранения, соответствует избыточная температура 30-40 градусов Цельсия и выше, что и выявляется с помощью тепловизора.

Одним из эффективных путей снижения потерь электрической энергии в контактных соединениях является применение проводящей смазки, причем не только в скользящих контактах, но и в неподвижных. Использование проводящей смазки позволяет снизить переходное сопротивление контакта за счет увеличения площади контактирования, снизить перегрев контактного соединения, стабилизировать сопротивление контакта во времени за счет защиты межконтактной поверхности от окисления, увеличить срок службы контактного соединения.

Безаварийная работа электроустановок, электрооборудования и контактных соединений будет зависеть не только от того, в каких условиях проводились электромонтажные работы, квалификации электромонтажника, качества применяемых материалов и марок кабельной арматуры, но и от того, насколько был выдержан технологический процесс при монтаже. Проведение электромонтажных работ без соответствующего набора инструментов не может считаться выполненным качественно, с соблюдением всех требований и норм. Компания ИЭК выпускает набор инструментов для электромонтажных работ: обжимные клещи, кабельная арматура (наконечники медно-алюминиевые, медные, алюминиевые, медные луженые, гильзы алюминиевые) и т. п. Важно всегда помнить, что любое соединение должно быть выполнено с обеспечением надежного электрического контакта. От качества выполнения соединения в целом будет зависеть дальнейшая работа линии или подсоединенного оборудования.

Глава 2. Технология монтажа электропроводок

2.1 Монтаж различных видов электропроводок

Различают два вида электропроводки:

Наружная электропроводка - прокладка электрического кабеля на улице по опорным столбам, домам и между ними;

Внутренняя электропроводка - прокладка кабеля внутри здания.

Монтаж внутренней электропроводки может проводиться разными способами:

Скрытый монтаж электропроводки - кабель прокладывается в скрытых местах: в полах, стенах (закладывается в штробу под штукатурку, в пол под стяжку, либо в предусмотренные при проектировании здания кабель каналы в стене);

Открытый монтаж - проводка монтируется непосредственно по стене или потолку, при этом кабель может быть скрыт в плинтусе, кабель канале, гофре;

Обычно для монтажа электропроводки используются кабели с жесткими жилами, например ВВГнг или NYM. Срок службы этих кабелей составляет 30 лет и более

Высоким уровнем выполнения скрытого монтажа электропроводки считается, такая схема укладки, когда определить место прокладки провода можно не имея никаких схем.

Провода к выключателям должны подходить строго вертикально сверху или снизу, по центру блока выключателей

Провода к розеткам должны подходить вертикально снизу, по центру блока розеток

По полу провода укладываются с привязкой к стене, обычно это 30-50 см, все повороты выполняются под прямыми углами.

Монтаж электропроводки в доме (кирпич, бетон) в этом случае , заказчику, необходимо определиться с тем ,как будут выравниваться черновые стены внутри помещения. Если стены будут обшиты гипсокартоном, то монтаж электропроводки проходит первым этапом, провода укладываются по стене открытым способом в гофре. Сборка каркасов и зашитие стен выполняется после монтажа электропроводки. В случае с гипсокартонными стенами, значительно повышаются требования к проекту расстановки электроточек, ошибки проектирования практически недопустимы т.к вырезанное отверстие в гипсокартоне заделать достаточно проблематично. Сами работы разбиваются на несколько этапов, разводка проводов до стен, вырезание отверстий и установка подрозетников после возведения стен, установка розеток, выключателей после малярных работ

Если стены будут выравниваться штукатуркой, то монтаж электропроводки идет вторым этапом. Для начала необходимо оштукатурить все стены. В стенах делаются каналы под проводку, высверливаются отверстия под подрозетники, устанавливаются подрозетники, собираются распаечные коробки. Монтаж проводки делается полностью одним этапом, установка розеток и выключателей выполняется, также после малярных работ.

Технология выполнения электропроводки в деревянном доме сильно зависит от типа деревянного дома: черновой сруб, калиброванный сруб, брус, каркас. Каждый тип деревянного дома имеет свои нюансы выполнения монтажа электропроводки. Обычно электропроводка в деревянном доме выполняется открытым способом, по стене в коробах. Скрытый монтаж возможет только в случае каркасного дома и чернового сруба. Существуют способы выполнения скрытой проводки в брусе, проблема в том ,что для реализации необходимо иметь точный электропроект до того как будут возводиться стены, тогда в момент их сборки рабочие смогут высверлить вертикальные кабель каналы в брусе и заложить в них гофру.

Сложнее всего выполнять монтаж проводки в калиброванном срубе т.к кабель каналы спускавшиеся с потолка к выключателю сильно портят эстетику такого дома. Одним из выходов в этой ситуации является использование различных декоративных обрамлений для коробов, например в виде каната. Электропроводка в деревянном доме, должна быть надежно защищена от возгорания.

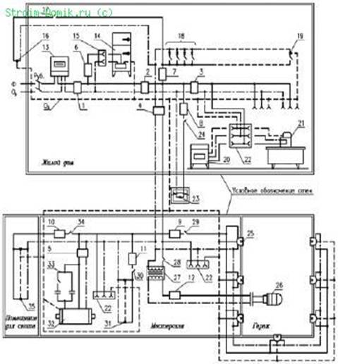
2.2 План (схема) электропроводок жилого дома

Схемы электропроводок на планах коттеджей и садовых домиков выполняются для каждого этажа в масштабе 1:100 или 1:200, наружной электропроводки на территории – в масштабе 1:500 или 1:1000. Светильники, выключатели, штепсельные розетки, электрические проводки, аппараты защиты на чертежах планов обозначаются условными знаками.

Электропроводку на планах наносят в однолинейном исполнении. Возле линий указывают марку и сечение провода или кабеля, условно обозначают способ прокладки. Например, Т – в металлических трубах, П – в пластмассовых трубах, Мр – в гибких металлических рукавах, И – на изоляторах, Р – на роликах, Тс – на тросах. Число проводов, жил в проводе и площадь их сечения показывают в виде произведения. Обозначение ПВ 2 (1х2,5) расшифровывают так: два одножильных провода марки ПВ сечением токоведущей жилы 2,5 мм 2. Число проводов в количестве более двух также обозначают засечками под углом 45° к линии.

Электросхема жилого дома и блока хозяйственных построек:

Ф – фазный провод (сплошная линия), Ор – нулевой рабочий проводник (линия точка-тире), Оз – нулевой защитный проводник (пунктирная линия), Руб. – рубильник, 1 – автоматический выключатель АП50‑2МТ (ток номин. 25 А, ток уставки 25 А), 2 – автоматический выключатель АП50‑2МТ (ток номин. 25 А, ток уставки 24 А), 3 – автоматический выключатель АП50‑2МТ (ток номин. 10 А, ток уставки 8 А), 4 – автоматический выключатель АП50‑2МТ (ток номин. 25 А, ток уставки 12 А), 5 – автоматический выключатель АП50‑2МТ (ток номин. 10 А, ток уставки 10 А), 6‑12 – автоматический выключатель ПАР (ток номин. 6,3 А), 13 – счетчик, 14 – холодильник, 15 – однополюсная розетка без зануления, 16 – светильник входного крыльца, 17 – выключатель светильника, 18 – светильники, установленные в жилых помещениях дома, в т. ч. в коридоре и ванной комнате, 19 – светильник, установленный в котельной, 20 – стиральная машина, 21 – утюг, 22 – однополюсная розетка с занулением, 23 – светильник, установленный перед блоком хозяйственных построек, 24 – выключатель светильника, 25 – светильники освещения гаража, 26 – переносная лампа, 27 – трансформатор 220/12 В, 28 – выключатель переносной лампы, 29 – выключатель освещения гаража, 30 – выключатель освещения мастерской, 31 –светильники мастерской, 32 – трехфазный электродвигатель, 33 – конденсаторное устройство, 34 – выключатель освещения помещения для скота, 35 – светильники помещения для скота

Глава 3. Охрана труда и техника безопасности при выполнении работ

1.1. Электромонтеры, прошедшие соответствующую подготовку, имеющие III группу по электробезопасности и профессиональные навыки и не имеющие противопоказаний по возрасту по выполняемой работе, перед допуском к самостоятельной работе должны пройти:

обязательные предварительные (при поступлении на работу) и периодические (в течении трудовой деятельности) медицинские осмотры (обследования) для признания годными к выполнению работ в порядке, установленном Минздравом России;

обучение безопасным методам и приемам выполнения работ, инструктаж по охране труда, стажировку на рабочем месте и проверку знаний требований охраны труда.

1.2. Электомонтеры обязаны соблюдать требования безопасности труда для обеспечения защиты от воздействия опасных и вредных производственных факторов, связанных с характером работы:

повышенное напряжение в электрической цепи, замыкание которой может произойти через тело человека;

повышенная температура поверхностей оборудования;

расположение рабочего места вблизи перепада по высоте 1,3 м и более;

острые кромки, заусенцы и шероховатости на поверхности конструкций и оборудования;

повышенное содержание в воздухе рабочей зоны пыли, а также вредных и пожароопасных веществ;

движущиеся машины, механизмы и их части.

1.3. Для защиты от общих производственных загрязнений и механических воздействий электромонтеры обязаны использовать предоставляемыми работодателями бесплатно комбинезон хлопчатобумажный, ботинки кожаные, рукавицы комбинированные, костюмы на утепляющей прокладке и валенки для зимнего периода.

При нахождении на территории стройплощадки электромонтеры должны носить защитные каски.

1.4. Находясь на территории строительной (производственной) площадки, в производственных и бытовых помещениях, участках работ и рабочих местах электромонтажники обязаны выполнять правила внутреннего распорядка, принятые в данной организации.

Допуск посторонних лиц, а также работников в нетрезвом состоянии на указанные места запрещается.

1.5. В процессе повседневной деятельности электромонтеры должны:

применять в процессе работы инструмент по назначению, в соответствии с инструкциями заводов-изготовителей;

поддерживать инструмент и оборудование в технически исправном состоянии. Не допуская работу с неисправностями при которых эксплуатации запрещена;

быть внимательными во время работы и не допускать нарушений требований безопасности труда.

1.6. Электромонтеры обязаны немедленно извещать своего непосредственного или вышестоящего руководителя работ о любой ситуации, угрожающей жизни и здоровью людей, о каждом несчастном случае, происшедшем на производстве, или об ухудшении состояния своего здоровья, в том числе о появлении острого профессионального заболевания (отравления).

Заключение

Первым шагом для оформления данной работы явился подбор и проработка нормативной и технической литературы

При написании выпускной квалификационной работы пригодились навыки полученные во время прохождения производственной практики.

Электроэнергетика – ведущая отрасль социалистической индустрии, в значительной степени определяющая современный научно-технический прогресс. Без энергетики не могут существовать предприятия, заводы, не может развиваться ни одна отрасль науки, и народного хозяйства.

В основу прокладки электропроводок положены знания и соблюдение правил техники безопасности, умения правильно подобрать марки проводов и кабелей, знание последовательности выполняемых работ.

Данная работа также затрагивает вопросы организация рабочего места электромонтера по ремонту и обслуживанию электрооборудования. В обязанности электромонтера входят как монтажные, так и ремонтные, и обслуживающие работы. Таким образом, место работы должно соответствовать санитарным нормам: температуре, освещенности.

В изучении материала пригодились знания по спец предметам.

Необходимо отметить, что в настоящее время на предприятиях нашей страны вводятся новые современные технологии направленные на улучшение условий труда рабочих.

Но, не смотря на все новшества никто не снимает ответственности, которую несет электромонтер во время электромонтажных работ.

Считаю, что цель в изучении данного материала выполнена полностью.

Список литературы

1.Атабеков В.Б.Ремонт электрооборудования промышленных предприятий.- М.,2004

2.М., Соколов Б.А. Монтаж электротехнических установок. - М.,2003.

3.Сети производственных помещений. – М.,2007. Ктиторов А.Ф.

4.Производственное обучение электромонтажников по освещению, осветительным и силовым сетям электрооборудования. – М.,2006.

5.Мукосеев Ю.Л. Правила устройства электроустановок. – М.,2006. Правила технической эксплуатации электроустановок потребителей. – М., 2005.

6.Инструкции по ЭБ и пожаробезопасности.

7.Каталоги и справочники.

8.Сеть Интернет.

9.В.М. Нестеренко, А.М. Мысьянов Технология электромонтажных работ.2-е изд., стер. – М.,: Издательский центр «Академия»,2005г.

10.Л.Е. Трунковский. Обслуживание электрооборудования промышленных предприятий.

11.Л.В. Журавлева. Электроматериаловедение. – М.:ПрофОбрИздат,2002.

Приложения

Марки проводов с эмалевой изоляцией

Приложение 2

















Электросхема жилого дома и блока хозяйственных построек


Не нашли материал для своей работы?
Поможем написать уникальную работу
Без плагиата!
Без нейросетей!