означает, что замена ламп осуществляется при снижении
нормируемой освещенности ЛН на одну ступень в соответствии с действующими
нормами освещения.
Лампы КЛЛ
имеют в 8 ÷ 10 раз больший срок службы и в 5 раз большую световую отдачу
по сравнению с ЛН, поэтому их необходимо использовать в наиболее «отзывчивых»
сферах – в жилом секторе, в административных и общественных зданиях. КЛЛ малых
размеров, имеющих встроенные в лампу ЭПРА и стандартный резьбовой цоколь (Е27,
Е14, В22) могут заменить напрямую в существующих светильниках ЛН мощностью от
25 до 100 Вт. Применение таких КЛЛ может быть наиболее эффективным именно в
таких видах ОУ, где сегодня наиболее массовыми ИС являются ЛН. Для сравнения
приведем характеристики ЛН и КЛЛ, соответственно мощность (Вт), световой поток
(лм) (и отношение световой отдачи КЛЛ к световой отдаче ЛН, в относительных
единицах): для ЛН – 25, 200; 40, 420; 60,710; 75, 940; 100, 1360; 2•60, 1460;
для КЛЛ – 5, 200(4,3); 7, 400(5,3); 11, 600(4,5); 15, 900(4,7); 20, 1200(4,3);
23, 1500(5,4).
Наиболее
перспективными и, в последнее время, доступными являются лампы КЛЛ, у которых
при использовании ЭПРА потери мощности достигают от 8 до 12% (при ЭМПРА – до 30÷40%).
Высокое качество цветопередачи КЛЛ (Ra = 82÷85) обусловлено применением в них
трехкомпонентных люминофоров, которые могут обеспечивать оттенки цвета
излучения: дневной белый, белый и тепло - белый. Высокая надежность ЭПРА
сделала КЛЛ практически «безразличными» к числу включений. Например, КЛЛ серии
Dulux EL допускает около 0,5 млн. включений без ущерба для срока службы. КЛЛ
значительно более критичны к температуре окружающего воздуха, чем обычные
линейные ЛЛ. Однако тепловой режим светильников при прямой замене в них ЛН на
КЛЛ резко улучшается, так как температура в их критических точках в 3 ÷
4 раза ниже, чем в аналогичных точках ЛН, сопоставимых по световому потоку.
Специалисты
фирмы Osram обращают особое внимание на уточнение понятия коэффициента
мощности высокочастотной (ВЧ) цепи «лампа - ПРА» применительно к КЛЛ со
встроенным ЭПРА. Используемый в теоретической электротехнике термин «коэффициент
мощности» (cos
) характеризует сдвиг фаз между сетевым
током
и напряжением
и
справедлив, строго говоря, только для основной синусоидальной составляющей при
частоте 50 Гц. Фазовый сдвиг между высшими гармониками, возникающими из-за
несинусоидальной формы
при этом не учитывается.
Истинный коэффициент мощности ВЧ цепи «КЛЛ – встроенный ЭПРА» определяется как
, где
-
активная мощность, потребляемая лампой вместе с ЭПРА;
-
эффективные значения тока и напряжения. У КЛЛ серии Dulux EL и других подобных ламп,
как правило,
не превышает 0,5, что является
результатом искаженного по форме (несинусоидального) тока сети, содержащего ВЧ гармонические
составляющие. Таким образом, для КЛЛ со встроенным ПРА коэффициент мощности
не может определятся только сдвигом фаз
(cos
),
как в случае компоненты частотой 50 Гц. По этой причине традиционный для схем
включения ЛЛ метод компенсации коэффициента мощности с помощью конденсатора в
рассматриваемом случае непригоден.
Потребление
электроэнергии КЛЛ со встроенным ЭПРА составляет только 20% от сравнимой по
световому потоку ЛЛ. Расход электроэнергии при работе КЛЛ не зависит от
коэффициента мощности схемы и определяется только активной мощностью,
фиксируемой обычным электросчетчиком. По сравнению с ЛН фактическое потребление
тока у КЛЛ из-за невысокого коэффициента мощности
≈
0,5 снижается не до 20, а до 40%. Но, и это обуславливает, соответственно, снижение
потерь в линии между источником питания и потребителем, и дает дополнительную
экономию.
Весьма
перспективным направлением миниатюризации КЛЛ, предназначенных для прямой
замены ЛН, является разработка так называемых спиральных ламп. Форма разрядной
трубки в виде геликоида с тем или иным числом витков позволяет образовывать
компактное и осесимметричное светящееся тело, уменьшить полную длину КЛЛ,
свести к минимуму потери светового потока, за счет снижения взаимной экранировки
отдельных участков трубки. По форме светящегося тела спиральные КЛЛ максимально
приближаются к светораспределению ЛН, что повышает эффективность работы
зеркальных отражателей светильников.
Как известно,
вредное воздействие на окружающую среду при производстве электроэнергии (ЭЭ) на
тепловых электростанциях (ТЭС) в наибольшей степени связано с выбросами двуокиси
углерода (
). В среднем выработка каждого кВт×ч ЭЭ на ТЭС, работающей
на каменном угле, приводит к эмиссии 1 кг
и, в итоге, к образованию «парникового
эффекта» на Земле. Применение КЛЛ с ЭПРА и высоким коэффициентом мощности может
примерно на 50% снизить мощность питающих электрогенераторов и эмиссию
в атмосферу.
Оценим
среднюю экономию для России от замены одной ЛН мощностью
= 100 Вт (криптоновая, со световым
потоком 1500 лм и средним сроком службы 1000 ч) на эквивалентную ей по
световому потоку КЛЛ мощностью
= 23Вт с ЭПРА, со
средним сроком службы 10000 часов и цоколем Е27, при среднем их времени
суммарной работы 1000 ч/год, т. е. за 10 лет –
=
10000 ч. Розничная цена Ц за одну штуку: для ЛН – Ц = 5 руб, для КЛЛ с ЭПРА –
(250 ÷ 450) руб. (средняя цена на лампы фирм Osram, Philips, GE-Lighting).
Тариф на электроэнергию
=0,85 руб/кВт×ч (по данным Челябэнерго
за 2003 год). Стоимость электроэнергии затраченная за время работы
: для ЛН -
= 0,1×10000×0,85 = 850 руб.; для КЛЛ
-
= 0,023×10000×0,85 = 196 руб. Стоимость
ламп, заменяемых за время работы
: для ЛН -
= 10×5 = 50 руб; для КЛЛ -
= (250÷450) руб. Суммарные
затраты за время работы
: для ЛН -
= 850 + 50 = 900 руб; для КЛЛ -
= 196 + (250÷450) = (446÷646)
руб. Экономия
= 900 - (446÷646) =
(254 ÷ 454) руб. Видно, что срок окупаемости затрат на приобретение
одной КЛЛ мощностью 20÷23 Вт ценной примерно 15 долл. США, за счет 80% -
ной экономии энергии и 10 – кратного срока службы составит для России (с учетом
постоянно растущих тарифов на ЭЭ) – не менее 5 лет (без учета затрат на
обслуживание).
Прогнозный
расчет показывает, что если в каждой из 145 млн. квартир России 3 штуки обычных
ЛН по 60 Вт заменить тремя КЛЛ по 11 Вт с ЭПРА, то при средней ежесуточной
наработке 4 часа можно было бы получить годовую экономию ЭЭ, эквивалентную 10
тепловых ТЭС мощностью 600 МВт каждая.
Необходимо
учитывать, что на светотехническом рынке КЛЛ действуют производители (прежде
всего из Китая и Юго-Восточной Азии), которые производят очень дешевые лампы
(около 2 долларов) низкого качества, практически ни по одному из параметров, не
удовлетворяющих международным нормам и стандартам и созданных с очевидным нарушением
патентных прав и авторских приоритетов. Чем больше новых производителей КЛЛ
будет проникать на рынок, тем труднее будет массовым потребителям отличать
лампы высокого качества, от низкокачественных. Необходимо отдавать предпочтение
лампам от ведущих мировых фирм – Osrum, Philips Lighting и других. Можно
констатировать, что цены на КЛЛ, минимум в 20 раз превышающие стоимость ЛН,
сегодня явно не по карману «среднему» гражданину России.
4. Особенности
работы и включения газоразрядных ламп в сеть
Для
газоразрядных ламп (ГРЛ) важным вопросом экономного расходования электроэнергии
является усовершенствование схем и применяемых конструкций пускорегулирующих
аппаратов (ПРА). Технические и экономические параметры ГРЛ существенно зависят
от параметров ПРА, без которых не могут работать практически все газоразрядные
лампы. Разрядный источник света и ПРА образуют единый комплект, элементы
которого находятся в неразрывной взаимосвязи. От параметров ПРА зависят:
световая отдача комплекта ГРЛ - ПРА, срок службы лампы, габаритные размеры и
стоимость светильника, общие затраты на осветительную установку. Традиционные
массовые электромагнитные ПРА (ЭМПРА) рассеивают в виде тепла до 40% номинальной
мощности ЛЛ и до 10÷25% электрической энергии, потребляемой лампой типа
ДРЛ. При традиционно используемых соотношениях электрических параметров
разрядных источников света и питающей сети, параметры ЭМПРА близки к предельно
возможным. В общем смысле ПРА – это изделие, с помощью которого осуществляется
питание ГРЛ от сети, обеспечивающее необходимые режимы зажигания, разгорания и
работы лампы. При этом ПРА должно обеспечивать: зажигания лампы, т.е. пробой
межэлектродного промежутка; разгорание лампы, т.е. процесс установления рабочих
параметров лампы после ее зажигания; устойчивость режима работы лампы в
контуре, заключающуюся в способности контура автоматически восстанавливать
исходное значение тока при его флюктуационных изменениях. Необходимо учитывать,
что устойчивый режим работы от источника напряжения, без токоограничивающих
элементов – балластов, принципиально невозможен для разрядных ламп, имеющих
падающие вольт-амперные характеристики (ВАХ). Кроме основных функций ПРА может
подавлять радиопомехи, создаваемые лампой, снижать пульсации ее светового
потока, обеспечивать высокий коэффициент мощности схемы. Дополнительно ПРА
должны обладать минимальными собственными потерями и надежностью.
ПРА
классифицируются на:
1)
электромагнитные с реактивными и активными токоограничивающими элементами
(балластами) и их комбинациями, причем в основном контуре этих ПРА находятся
только токоограничивающие элементы (индуктивный, индуктивно-емкостный и
другие);
2)
резистивные – с балластными резисторами или нелинейными резисторами (например,
вольфрамовая спираль лампы накаливания);
3)
полупроводниковые – со стабилизацией тока лампы с помощью полупроводниковых
элементов (нелинейный транзисторный ПРА, импульсный транзисторный ПРА или
динамический балласт);
4)
комбинированные ПРА – стабилизация тока лампы осуществляется с помощью как реактивных
элементов, так и полупроводниковых приборов (с ВЧ-генератором, емкостно- или
индуктивно-полупроводниковые, резонансные ПРА с преобразованием частоты).
Таким
образом, устойчивая работа ГРЛ высокого давления в электрической цепи возможна
только при наличии в схеме устройств, огранивающих величину тока в пределах,
допустимых для ламп данного типа. Вольт-амперная характеристика (ВАХ) таких
ламп имеет слабо падающий или слабо возрастающий характер. Поэтому при
безбаластном подключении ламп к источнику питания, имеющему очень малое сопротивление,
каким и является обычная электрическая сеть, ток через лампу неограниченно
возрастает, что приводит к практически мгновенному разрушению лампы. В качестве
балласта используют включаемые последовательно с лампой активные, индуктивные
или емкостные сопротивления (или их комбинации), а также электронные балласты.
На переменном
токе сетевое напряжение изменяется по синусоидальному закону, проходя в течение
каждого полупериода через нулевое значение. Поэтому ток лампы также изменяется
по некоторой периодической кривой. На рис 8, а-в приведены осциллограммы
мгновенных значений тока и напряжения на лампе, а также кривые мгновенных
значений напряжения на балласте, для случаев последовательного включения с
тремя видами балластов. Из кривых видно, что для расчета таких схем непригодны
электротехнические методы, используемые для схем с линейными элементами.
При питании
лампы постоянным током используют только активные балласты. Применение схем с
активным балластом энергетически не выгодно и связано с большим дополнительным
расходом мощности, так как в лучшем случае КПД схемы
составляет
(60-70)%, причем потери мощности возрастают по мере повышения требований к
устойчивости работы лампы. Кроме того, при активном балласте на переменном токе
наблюдается мерцание или погасание разряда при переходе тока через ноль (рис.8,
а).
Главным
преимуществом индуктивного балласта является малая величина потерь мощности на
нем (составляющая 4-8% от величины реактивной мощности, потребляемой дросселем –
Jл×UL). Потери в дросселе,
пересчитанные по отношению к мощности лампы, составляют от 5 до 12%.
Индуктивный балласт обладает достаточно высокими стабилизирующими свойствами за
счет того, что напряжение на балласте
больше
разности
. Также, практически отсутствуют паузы
тока, так как при изменении знака тока в момент, когда
0 и этого достаточно для мгновенного
перезажигания дуги (рис. 8, б).
Рис.8. Осциллограммы
тока лампы, напряжений на лампе и на балласте при работе ГРЛ на переменном токе
(а-в) последовательно с: а – активным сопротивлением; б – дросселем; в -
конденсатором; влияние характеристик индуктивно-емкостного балласта на ток
лампы (г): ¾ - кривые, рассчитанные из уравнения (36); - -
- экспериментальные кривые, полученные в процессе разгорания лампы ДРЛ 400;
относительное изменение мощности лампы, при изменении напряжения сети на 10%, в
функции отношения напряжения на лампе к напряжению сети, для лампы, работающей
на переменном токе с индуктивно-емкостным балластом (д)
Применение
емкостного балласта очень заманчиво в силу того, что такие балласты должны
иметь малые габариты и характеризоваться практическим отсутствием активных
потерь. Однако, при низкой частоте питающего напряжения, форма кривой тока
имеет вид узкого пика (рис.8, в) амплитуда которого в несколько раз превосходит
действующее значение тока. Это объясняется тем, что в момент изменения
направления тока лампы емкость, напряжение на которой достаточно велико,
практически накоротко разряжается через лампу. Резкие броски тока очень неблагоприятно
сказываются на работе катодов и сокращают долговечность лампы. Кроме того, качество
освещения с помощью ламп, включенных последовательно с емкостью, получается
низким из-за больших темных пауз. Практически емкостный балласт комбинируют с
последовательно включенным индуктивным и, при правильно подобранном соотношении
С и L,
удается сохранить в значительной мере положительные свойства чисто емкостного
балласта и снизить амплитудные значения тока до величины, при которой срок
службы лампы практически не отличается от срока службы в схеме с индуктивным
балластом.
Используя
метод гармонического анализа можно представить прямоугольное напряжение на
лампе, которое аппроксимирует реальную кривую напряжения, в виде бесконечной
суммы синусоид – ряда Фурье:
(26)
Основная
частота этого ряда совпадает с частотой изменения напряжения на лампе, а сумма
мгновенных значений относительных ординат синусоид для любого момента времени
равна p/4, так, что Uл = uл. В
уравнение, описывающее мгновенные значения сетевого напряжения uc необходимо ввести
фазовый угол
определяющий угол сдвига гармоник,
представляющих напряжение на лампе, относительно основной синусоиды сетевого
напряжения:
. (27)
Причем, что
мгновенные значения напряжения на балласте равны:
Реактивное
сопротивление балласта зависит от частоты и определяется формулами:
- для основной гармоники тока; (28)
- для n-ой гармоники тока.
Цепь,
состоящая из последовательно включенных дросселя и конденсатора,
характеризуется некоторой частотой
, при которой наступает
резонанс напряжения на этих элементах цепи:
. (29)
Если обозначить
, то выражения Zб1 и Zбn могут быть переписаны в
виде:
(30)
Используя
формулы (26), (27) и (30), составим уравнение мгновенных значений тока, имея в
виду что
и
сдвинуты
по фазе на 90°, и получим:
. (31)
Определим из
(31)
, исходя из условия, что iл=0
при uл=0, или то же самое, при
.
После проведения вычислений получаем:
. (32)
Действующее
значение основной гармоники тока определяется из (31) и (32) обычным
интегрированием:
. (33)
Для реальных
схем, в которых используются балласты с 1<h<2, доля высших
гармонических составляющих в токе лампы мала и можно без особых погрешностей
считать, что
. Соответственно, мощность лампы для
рассматриваемого случая (синусоидальная форма кривой
,
прямоугольная форма кривой Uл) определяется из уравнения:
(34)
Видно, что
характеристики схемы с емкостно-индукционным балластом зависят от величины h и при некоторых ее
значениях в поведении характеристик обнаруживаются особые эффекты. Если h = 1 наблюдается резонанс
на основной частоте, и величина тока резко возрастает, причем при отсутствии
активного сопротивления в последовательной цепи, величина
теоретически становится бесконечно
большой. При 1<h<2 форма тока близка к синусоидальной и роль высших гармоник,
учитываемая последним членом в формуле (31), мала. При h = 2 угол сдвига между Uc и Ul [см. формулу (32)] равен 90° и не зависит
от их величины. Необходимо отметить, что формальный вывод, который делают некоторые
разработчики ПРА, о том, что схема не потребляет мощности (когда полная
нагрузка сети имеет чисто реактивный характер), является ошибочным. Фактически
угол сдвига между Uc и основной гармоникой тока, которая и определяет величину Pл, меньше 90°. При h > 2 наблюдаются
резонансные явления, причем каждый раз, когда h принимает целое значение,
совпадающее с n.
При некоторых значениях h, зависящих от Uл/Uс, величина
становится
мнимой. Очевидно, эти варианты схем не имеют практического значения.
Одной из
важных особенностей реальной схемы с индуктивно-емкостным балластом, в которой
соотношение между L и С соответствует 1< h < 2, является слабая зависимость величины тока
от напряжения на лампе. Наиболее просто можно оценить эту зависимость,
сравнивая
в реальной схеме с током
, устанавливающимся в цепи при закороченной
лампе. При этом величина
может быть
определена из формулы (33), если полагать, что Uл = 0:

.
(35)
Искомое
отношение
, определяется из уравнений (31) и (35):
. (36)
Результаты
расчетов по формуле (36) показывают (рис. 8, г), что для h = 1,66 имеем
и величина тока через лампу не зависит
от напряжения на лампе и целиком определяется параметрами схемы. Расчетные
зависимости подтверждаются экспериментальными данными различных авторов [16, 18].
На рис. 8, д
показаны зависимости относительного возрастания мощности (тока) при увеличении
сетевого напряжения на 10% в функции
для нескольких
значений h.
Наиболее высокой устойчивостью обладают схемы при h = 1,66, при котором
изменение величины сетевого напряжения влечет за собой только пропорциональное
(на 10%) изменение мощности лампы при любом значении отношения
.
Другим важным
свойством индуктивно-емкостного балласта является то, что эта схема
обеспечивает надежное перезажигание разряда. В каждый полупериод, в момент
изменения полярности на лампе (
), напряжение на
конденсаторе близко к максимальному значению и суммируется с напряжением сети:
(37)
или,
используя соотношение (32) и (34), получаем:
. (38)
Видно, что
напряжение на балласте в момент перезажигания лампы зависит только от величины
индуктивности балласта и характеристик лампы, и не зависит от Uc.
Необходимо
учитывать, что индуктивно-емкостная схема балласта, в целом по отношению к сети,
ведет себя как емкостная нагрузка, так как
по
фазе опережает uc. В связи с этим, целесообразно при подключении достаточно
большого числа осветительных устройств к общей сети, чередовать использование
схем с емкостными и индуктивным балластами. В этом случае обеспечивается
практическое отсутствие сдвига фазы суммарного тока по отношению к сетевому
напряжению и не требуется применения специальных мер исправления cos j сети. Поэтому считается,
что емкостный балласт является одним из наиболее экономичных [16,17].
Известно [18], что в случае
индуктивно-емкостного балласта имеет место увеличенное искажение формы
питающего напряжения по сравнению со случаем индуктивного балласта. Анализ
спектра напряжения на зажимах комплекта лампа ДРЛ-ПРА (индуктивно-емкостный),
показал, что относительный уровень третьей гармоники составляет 20-30%, а
уровень пятой – (3-5)%, что в 2-3 раза выше, чем в чисто индуктивном балласте.
Повышенное наличие высших гармоник в питающей сети с одной стороны вызывает
повышение потерь в сердечниках трансформаторов подстанций [19], а с другой –
увеличивает уровень помех проводным системам связи.
Реальные
балластные устройства отличаются от рассмотренных выше, прежде всего наличием
активных потерь, которые создаются в основном в электромагнитных элементах, а в
качественных конденсаторах даже при работе в условиях повышенной температуры
они не превышают 0,4%. Для стабилизации мощности лампы или обеспечения постоянства
светового потока необходимо ограничивать влияние колебаний сетевого напряжения
на мощность. С этой целью используют схемы со стабилизацией тока лампы.
Напряжение горения лампы очень слабо зависит от величины тока, в результате
мощность лампы в такой схеме также оказывается стабилизированной. В качестве
элемента, ограничивающего ток лампы, используется емкостный балласт. Для того
чтобы такой балласт стабилизировал ток лампы при изменении напряжения питания,
в нем вместо обычного дросселя используют дроссель с высокой магнитной индукцией
в сердечнике. При этом увеличение тока, сопровождающее возрастание сетевого
напряжения, приводит к уменьшению реактивного сопротивления дросселя. В
результате суммарное реактивное сопротивление последовательно соединенных
элементов L
и С возрастает и ток лампы увеличивается незначительно. Эта схема хотя и
обеспечивает хорошую стабилизацию, но обладает одним существенным недостатком.
Форма кривой тока лампы, работающей последовательно с емкостным балластом, даже
если его индуктивный элемент линеен, получается сильно искаженной, за счет
большой доли высших гармоник в суммарном токе лампы. А использование
индуктивного элемента приводит к дополнительному увеличению доли высших
гармоник и к еще большему искажению формы кривой тока. При этом особенно сильно
возрастает третья гармоника. Для того чтобы ее уменьшить или даже перекомпенсировать,
в схему включают трансформатор с рассеянием. Фаза третьей гармоники на
вторичной обмотке трансформатора получается сдвинутой почти на 180°
относительно фазы третьей гармоники, создаваемой емкостной составляющей
балласта. Форма кривой тока в этом случае в области максимума становится
плоской, а действующее значение тока при фиксированной мощности лампы
уменьшается.
Если
последовательно с трансформатором или автотрансформатором с рассеянием включить
конденсатор достаточно большой емкости, то такая схема будет обладать свойствами
емкостного балласта. В этой схеме вторичное напряжение в рабочем режиме
получается больше, чем напряжение холостого хода, из-за того, что напряжение на
конденсаторе находится в противофазе по отношению к напряжению на фиктивной
индуктивности и значительно больше последнего.
Коэффициент
мощности, определяемый углом сдвига между напряжением и током на выходе схемы (cos j),
если схема состоит из лампы, соединенной последовательно с индуктивным или
емкостным балластом, обычно лежит в пределах 0,4 - 0,7. По экономическим
соображениям низкий cos j является нежелательным,
и поэтому применяют специальные методы для его повышения. В случае индуктивной
схемы включения лампы применяется групповая или индивидуальная компенсация cos j.
Для этого группа конденсаторов присоединяется, соответственно, либо параллельно
к источнику питания, либо непосредственно на входе индивидуальной схемы каждой
лампы. При таком включении емкости возникает опережающая реактивная
составляющая тока в токоподводящих проводах. Поэтому угол сдвига между
суммарным током лампы и емкости, и сетевым напряжением уменьшается. Подбирая
величину емкости, можно добиться, чтобы cos j
был близок к единице. Пример зависимости cos j
компенсированной индуктивной схемы включения от величины емкости показан на
рис. 9. Получить в такой схеме cos j = 1 нельзя, т.к. ток
через конденсатор не может компенсировать действие высших гармоник
. Качественная компенсация может быть
достигнута только для строго фиксированной частоты питающего напряжения.
Изменение частоты сетевого напряжения приводит к уменьшению cos j,
по сравнению с расчетным, из-за того, что величины емкостного и индуктивного
сопротивлений изменяются противоположно.
Рис.9.
Зависимость коэффициента мощности лампы ДРЛ 125, включенной с индуктивным
балластом, от емкости компенсирующего конденсатора Ск
При работе
лампы на промышленной частоте необходимым условием работы без пауз тока
является отсутствие скачков тока в момент перезажигания, вызванных изменением
напряжения на лампе. В ГРЛ переменного тока дважды за период ток и напряжение
дугового разряда проходят через нуль и меняют направление, соответственно
меняется и полярность электродов. При этом каждый раз происходит погасание и
вновь зажигание разряда. В схеме одноконтурных ПРА для обеспечения зажигания и
перезажигания дуги достаточно включить последовательно с лампой один дроссель,
т.е. обеспечить индуктивный характер входного сопротивления схемы включения со
стороны лампы. После снижения напряжения источника питания ниже напряжения дуги
ее горение поддерживается за счет электромагнитной энергии, накопленной в индуктивности.
Рис.10.
Зависимость коэффициента мощности cos j установки с группой
ламп, включенных с индуктивными и емкостными балластами, от процентного
содержания емкостных балластов (на кривых указаны типы ламп, использованных в
установке)
Поэтому при
работе ламп на переменном токе в качестве стабилизирующего элемента применяют,
главным образом, индуктивные сопротивления - дроссели. Поскольку резистивное
сопротивление дросселя
, как правило, много меньше
его индуктивного сопротивления
, то потери мощности
в дросселе оказываются значительно меньше, чем в резистивном балласте,
составляя от 5 до 50% мощности лампы (чем больше мощность лампы, тем меньше
относительные потери в дросселе). Кроме того, в отличие от резистора,
мгновенное падение напряжение на дросселе пропорционально не току, а его
производной
. Появляющийся благодаря этому сдвиг фаз,
между напряжением сети и током, приводит к уменьшению пауз тока, поскольку к
моменту прохождения тока через нуль напряжение сети уже имеет некоторую
величину обратного знака, и, таким образом, разряд вспыхивает вновь, едва успев
погаснуть. Благодаря этому уменьшаются паузы тока и излучения, и улучшаются
условия перезажигания разряда, что обеспечивает более благоприятные условия для
работы катодов. В качестве недостатка дросселей указывают [20] на большую удельную
массу, составляющую от 10 до 30 кг/кВт мощности лампы, большие габариты и
низкий коэффициент мощности установки (обычно 0,5 - 0,6), для повышения
которого параллельно лампе включают конденсаторы.
В емкостном
балласте емкость не ограничивает максимальное значение тока, т.к. ее
стабилизирующее действие проявляется в ограничении количества зарядов,
проходящих через цепь в каждые полпериода. Вследствие этого, при стабилизации
разряда только емкостью на промышленной частоте, каждые полпериода возникают
большие кратковременные толчки тока и следующие за ними большие паузы тока и
излучения. Такой режим работы ламп неприемлем для освещения и пагубно
сказывается на работе самокалящихся активированных электродов. Поэтому
применение чисто емкостного балласта для стабилизации оказывается возможной
только при работе лампы в сети с повышенной частотой, начиная от 400 Гц и выше.
При последовательном включении дросселя и конденсатора с лампой, благодаря
наличию индуктивности толчки тока сглаживаются, а паузы тока и излучения
уменьшаются. В цепи питания лампы необходимо поддержание оптимальных
параметров. Например, для лампы типа ДРЛ 125 с индуктивно-емкостным балластом:
P=125 Вт; L = 0,425 Гн; R = 10 Ом;
. Специфическим свойством
индуктивно-емкостного балласта является [21] то, что ток короткого замыкания
лампы мало отличается от ее рабочего тока. При
питающая
сеть является как бы источником тока для такой особого вида нагрузки, как
разрядная лампа. Считается [22], что индуктивно-емкостный балласт практически
по всем показателям уступает индуктивному и его использование оправдано лишь в
двухламповых схемах с "расщепленной" фазой, для уменьшения пульсаций
светового потока в двухламповых установках. При мощности ГРЛ более 100 Вт
индуктивно-емкостный балласт практически не применяют из-за большой емкости
конденсатора. Необходимо также учитывать, что в индуктивно-емкостных ПРА в
режимах без паузы тока действующее значение напряжения на лампе Uл выше установившегося
напряжения на постоянном токе U0, например для лампы типа ДРЛ -
.
Для ламп ДРЛ
применение чисто емкостного балласта при токе с частотой f = 50 Гц не рекомендуется
из-за их влияния на форму кривой тока и сокращения в связи с этим срока службы.
Наибольшее распространение получили индуктивные балласты в виде дросселей или
трансформаторов с рассеянием. Для четырехэлектродных ДРЛ зажигание ламп может
быть произведено от напряжения сети. В схеме с последовательным индуктивным
балластом (рис.11, а) коэффициент мощности составляет 0,5 - 0,6, поэтому для
его повышения используют индивидуальную компенсацию параллельным конденсатором,
емкость которого определяется в зависимости от мощности лампы. Когда требуется
поддержание постоянства светового потока лампы при колебаниях напряжения сети
питания, применяются схемы со стабилизацией мощности лампы, содержащие последовательно
соединенные насыщенный дроссель (или АТ с рассеянием) и конденсатор (рис.11, б).
Стабилизация мощности лампы может быть достигнута в том случае, если при
колебании напряжения питания ток лампы сохраняется почти неизменным. Так как
напряжение горения лампы практически не зависит от тока, то и мощность лампы
будет оставаться неизменной. В схеме с насыщенным дросселем с повышением Uс, ток лампы Iл увеличивается, при этом
реактивное сопротивление дросселя уменьшается. Суммарное реактивное
сопротивление последовательно соединенных L и C возрастает и ток лампы
увеличивается в незначительной степени. Конденсатор С (рис.11, б) должен быть подобран
таким образом, чтобы балласт имел емкостный характер. Однако, при работе лампы
на промышленной частоте, кривая тока сильно искажена за счет высших гармоник.
Лучшие результаты достигаются при применении автотрансформатора с рассеянием
(рис.11, в). При этом кривая тока лампы становится более плоской, уменьшается
действующее значение тока при неизменной мощности лампы и повышаются стабилизирующие
свойства схемы.
При
эксплуатации ламп в условиях низких температур или пониженном напряжении сети
питания, применяют схему с автотрансформатором с рассеиванием и с
дополнительным конденсатором С (рис 11, г), предназначенным для улучшения
коэффициента мощности ПРА, обеспечивающую необходимое повышение напряжения на
лампе. При использовании ламп ДРЛ иногда приходится применять меры для
уменьшения влияния пульсаций светового потока, которые вызывают появление
стробоскопического эффекта. Такими мерами могут быть, например включение ламп в
различные фазы трехфазной сети (рис.11, д) либо, как для ЛЛ, применение двухламповой
схемы включения (рис.11, е).
В момент
включения ламп ДРЛ с индуктивным балластом в цепи возникает бросок тока
вследствие прохождения переходного процесса, превышающий установившееся
значение тока. Допустимые броски тока для ламп ДРЛ ограничивают при мощности
лампы 250 Вт - до 20 А, при 1000 Вт – до 40 А.
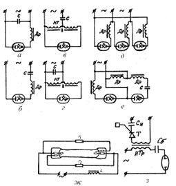
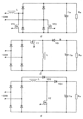
Рис.11.
Принципиальные схемы включения четырехэлектродной ГРЛ ВД в сеть: НТ –
насыщенный трансформатор; r1 и r2 - предохранительные
сопротивления
Лампы ДРЛ для
общего освещения предназначены для использования в сетях переменного
напряжения, так что каждый электрод попеременно каждые полпериода выполняет
роль катода и анода. Поэтому роль электродов состоит в том, чтобы в катодный
полупериод обеспечить ток электронов, необходимый для поддержания разряда, а в
анодный полупериод – принимать электронный ток из разрядного промежутка. Работа
и качество электродов в лампах ДРЛ в значительной мере определяют качество и
работоспособность лампы в целом. От состояния электродов при эксплуатации
зависят основные служебные характеристики: надежность работы лампы,
стабильность светового потока и напряжения зажигания, а также срок службы
лампы.
Работу
электродов ГРЛ ВД можно разделить, по крайней мере, на два периода, в каждом из
которых режимы и условия работы существенно различаются. В момент зажигания
лампы давление ртутных паров мало и электроды еще холодные, причем работают в
атмосфере инертного газа низкого давления в режиме тлеющего разряда. Ток,
отбираемый от электродов в катодный полупериод, в этом случае мал, однако
высокое катодное падение напряжения - порядка 100 В и низкое давление наполняющего
газа создают условия интенсивной ионной бомбардировки электродов. К этому же
периоду относится переходной режим, связанный с созданием на электроде условий
необходимых для обеспечения прохождения большого разрядного тока. Второй,
основной по времени, период работы электродов протекает в атмосфере ртутных
паров высокого давления (в установившемся режиме парциальное давление инертного
газа составляет всего несколько процентов от давления ртути в лампе). Электроды
работают в режиме дугового разряда и нагреваются до высокой температуры
1500-1700°С. Тепловой режим электрода должен быть таким, чтобы температура была
не выше определенной величины, превышение которой приводит к недопустимому
распылению материала эмиттера. Наличие постоянной составляющей в токе разряда
приводит к увеличению тока электронов в анодный полупериод. Более высокое напряжение
зажигания разряда может привести к сильному распылению электродов,
сопровождающемуся потемнением концов трубки горелки в процессе длительной
работы лампы. Если изменение сетевого напряжения приводит к колебаниям
электрического режима лампы, то происходит изменение температуры и скорости
испарения ртути. Необходимо учитывать, что напряжение зажигания основного
газоразрядного промежутка при достаточно высоком значении ограничивающего
сопротивления не определяется его величиной. Величина сопротивления в реальных
лампах выбирается порядка 25 кОм. Мощность рассеиваемая на каждом сопротивлении,
не превосходит 0,5 Вт, при этом ток протекает через сопротивление только в
течение того полупериода, когда зажигающий электрод положителен по отношению к
соседнему основному электроду, при противоположной полярности ток очень мал и
им можно пренебречь.
На рис.11, ж
показана принципиальная схема включения четырехэлектродной лампы ДРЛ с
индуктивным балластом. Горелка лампы имеет два основных электрода и два
зажигающих, расположенных на малом расстоянии от основных. Зажигающие электроды
через резисторы, размещенные вне горелки в объеме внешней колбы, присоединяются
к противолежащим основным электродам. Выводы основных электродов присоединяются
к цоколю лампы. Сетевое напряжение подводится к этим выводам обязательно через
стабилизирующий балласт. Величины Uс обычно недостаточно для того, чтобы вызвать
пробой разрядного промежутка непосредственно между основными электродами, т.к.
расстояние между ними составляет несколько сантиметров (в зависимости от размеров
горелки, определяемых ее мощностью). При этом вспомогательные промежутки между
основным и зажигающим электродами оказываются под воздействием полного сетевого
напряжения. Расстояния между этими электродами выбирают такими, чтобы при заданном
давлении инертного газа величина напряжения зажигания разряда Uз во вспомогательном
промежутке была ниже величины Uс. Поэтому первоначально возникает разряд между
вспомогательными и основными электродами. Характер и ток этого разряда
определяется величиной ограничивающих или предохранительных сопротивлений.
Обычно это тлеющий разряд с небольшой силой тока. Возникновение
вспомогательного разряда в дальнейшем приводит к пробою промежутка между
силовыми электродами и возникновению основного разряда, стабилизированного балластом.
Перспективным
является применение импульсного трансформатора, выполняющего роль индуктивного
балласта и, одновременно, используемого для создания импульса зажигания
(рис.11, з). Например, в устройстве для зажигания ГРЛ ВД (пат. 2192714 Россия,
НО5В41/231, опубл. 10.11.2002) содержащем импульсный трансформатор, тиристор,
конденсаторы, времязадающие RC-цепи и счетчик. Такие ПРА выпускаются ООО
"Мир" (Промышленные АСУ и контроллеры, 2002, №9, С.30), для ГРЛ ВД мощность
150-400 Вт.
Основными
причинами выхода из строя ламп типа ДРЛ являются: естественное ухудшение
свойств кварцевого стекла горелок, за счет кристаллизации при высоких
температурах; разуплотнение горелок и уход ртути и аргона в колбу; разгерметизация
вводов к электродам внутри колбы; запыление колбы горелки при испарении
электродов.
Слишком
сильное случайное понижение сетевого напряжения Uc, даже на время несколько
миллисекунд, может привести к погасанию лампы ДРЛ. Величина напряжения сети,
при которой происходит погасание – Uпог, зависит от типа балласта, стабилизирующего
работу лампы, и от схемы ее включения. Причем Uпог лампы в схеме с
индуктивным балластом примерно на 10% ниже, чем Uпог той же лампы в схеме с
активным балластом. Наименьшее значение Uпог наблюдается при работе
лампы в схеме с емкостным балластом, т.к. такая схема при прочих равных
условиях обеспечивает наименьшее изменение тока лампы при уменьшении напряжения
сети.
Особенностью
электрического режима горения лампы ДРЛ является то, что изменение напряжения сети
вызывает, главным образом, изменение тока лампы, а напряжение на лампе при
изменении тока в ограниченных пределах изменяется несущественно. В схеме с
индуктивным балластом примерно пропорциональное изменение тока на лампе Iл с изменением Uс наблюдается только в тех
случаях, когда Uл/Uc < 0,4, однако, на практике такие случаи
встречаются редко. Типичный пример изменения электрических и световых
характеристик лампы для наиболее часто используемого соотношения Uл/Uc » 0,6 (для лампы ДРЛ
мощностью
) показан на рис.12. Из кривых видно,
что изменение Uc на ±10% вызывает соответствующее изменение тока лампы на ±20% и изменение
светового потока на ±25%, при этом световая отдача лампы (т.е. визуально
наблюдаемая "яркость свечения" лампы) изменяется незначительно.
Наименьшее изменение электрического режима лампы и, соответственно, светового
потока, наблюдается при включении лампы последовательно с правильно
рассчитанным индуктивно-емкостным балластом (на рис.11, б при
, т.е. в резонансе напряжений). При
изменении Uc в пределах, наиболее часто встречающихся в практике эксплуатации
ламп (±10%), изменение Iл и Fл не превышает 12-15% [18].
Рис.12.
Изменение электрических и световых характеристик лампы ДРЛ 400 в схеме с
индуктивным балластом при изменении напряжения сети: I –ток лампы, U –
напряжение на лампе; Р – мощность лампы; Н – световая отдача лампы; Uс
– напряжение сети
При снижении Uc скачком до величины,
близкой к Uпог, погасание лампы происходит не сразу, а спустя некоторый
промежуток времени, причем Iл вначале изменяется скачком до значения,
соответствующего сниженной величине Uc, а затем медленно
уменьшается до нуля. Погасание происходит тем быстрее, чем выше Uл, поэтому при кратковременных
снижениях Uc лампы с высоким напряжением горения (более мощные) гаснут
быстрее, при одной и той же продолжительности действия сниженного Uc. Наибольшей устойчивостью
обладают лампы в схемах с регулируемым выходом и с трансформатором рассеяния. В
последнем случае при изменении Uc на 5% стабильность горения лампы вообще не
претерпевает никаких изменений. Аналогичное явление наблюдается и при медленном
снижении Uc. В конечном счете, главными факторами, оказываются глубина
снижения Uc и длительность работы лампы в этом режиме.
Основной
причиной спада светового потока и снижение срока службы ламп ДРЛ является
распыление и испарение материала электродов. Максимальное разрушение катода
происходит в период зажигания лампы до тех пор, пока на конце электрода не
возникнет строго фиксированное катодное пятно. Нефиксированное пятно и большая
величина тока из пятна является в этот период ответственным за распыление
электрода. Чем больше ток лампы в период разгорания, тем сильнее выражен этот
эффект, поэтому скорость спада светового потока со временем горения, зависит от
типа балласта, с которым работает лампа. В схемах с емкостным балластом, в
которых величина пускового тока мало отличается от величины тока лампы в
стационарном режиме, спад светового потока меньше, чем у ламп, работающих
последовательно с индуктивным балластом. В последних, пусковой ток может в
1,5-1,7 раза превосходить величину номинального тока. Спад светового потока
вызывается процессами, протекающими за время разгорания лампы и тем больше, чем
большее число включений происходит на одну и ту же продолжительность горения в
стационарном режиме. Таким образом, эксплуатация ламп ДРЛ в схемах с малым
пусковым током уменьшает спад светового потока и увеличивает срок службы ламп.
Номинальная
величина светового потока устанавливается не сразу после зажигания разряда в
горелке. Всегда требуется некоторое время для того, чтобы ртуть в горелке
полностью испарилась и только после этого наступает стационарный режим горения.
Изменение характеристик ламп в процессе разгорания и особенности этого процесса
зависят от типа балласта, стабилизирующего работу горелки. В лампах ДРЛ, работающих
с реактивным балластом, в начальный период разгорание разряда напряжение
горения на лампе невелико и, пренебрегая этой величиной, можно считать, что ток
через лампу Iл близок по величине к току короткого замыкания Iзк через балласт при
закороченной лампе (рис.13).
Определим
отношение
, [по уравнениям (33) и (36)], которое характеризует
время разогрева лампы, для случая работы лампы последовательно с индуктивным
балластом. Используя известную [18] для этого случая зависимость:
, (39)
и очевидное
соотношение:
; (40)
получим:
. (41)
Рис.13.
Изменение электрических и световых характеристик лампы ДРЛ-400 в процессе
разгорания: Uл – напряжение на лампе; iл – ток лампы; Fл
– световой поток
В схемах с
индуктивным балластом величина Uл /Uc обычно выбирается порядка
0,7 (предельное значение 0,76) и в этом случае отношение
лежит в пределах 1,5-1,7. В схеме с
индуктивно-емкостным балластом при оптимальном соотношении между индуктивностью
и емкостью выполняется соотношение
. Из этого следует,
что при прочих равных условиях время разгорания лампы в схеме с индуктивным
балластом меньше, чем время разгорания в схеме с емкостным балластом. Однако,
необходимо помнить, что слишком большой ток сокращает срок службы катодов.
При работе
разрядных ламп можно выделить следующие основные режимы: 1) режим зажигания (пусковой
режим); 2) переходной режим (разгорание); 3) установившийся режим при нормально
и аномально работающей лампе. В пусковом режиме электропроводимость лампы мала
и поэтому цепь включения может рассматриваться как работающая без лампы. Для
ряда ламп (типов ДРИ, ДНАТ и др.) при зажигании используется маломощный
высоковольтный импульсный генератор, который работает только в режиме пуска.
Режим
разгорания связан с постепенным изменением электрических параметров лампы.
Например, для всех ламп высокого давления, наполненных парами металлов, в
период их разгорания при увеличении температуры колбы постепенно возрастает
установившееся на ней напряжение, что приводит к существенному изменению режима
работы схемы включения. При пониженных напряжениях сети режим разгорания может
быть длительным.
Установившийся
режим является режимом длительной работы лампы, когда ее электрические
параметры (ток и мощность) должны соответствовать паспортным значениям. Форма
тока лампы не должна существенно отличаться от синусоидальной (для большинства
ламп это учитывается ограничением коэффициента амплитуды тока лампы и использованием
режима работы без пауз тока).
К концу срока
службы при дезактивации одного из электродов лампы, а иногда и в новой лампе
при некоторых дефектах, наблюдаются аномальные режимы. Например, возрастает
напряжение перезажигания в тот полупериод, когда дезактивированный электрод
является катодом. В ртутных лампах высокого давления может уменьшаться
установившееся напряжение.
Изменение
силы тока разряда возможно при изменении напряжения питания, сопротивления
балласта и фазы зажигания разряда, и приводит к изменению светового потока
(яркости) лампы. При наличии постоянной составляющей в токе лампы происходит
изменение сопротивления дросселя, за счет подмагничивания его сердечника
постоянным током.
В контуре с
ГРЛ возможно нарушение симметрии питающего лампу напряжения за счет появления
постоянной составляющей тока и напряжения. Постоянная составляющая может быть
вызвана различными значениями напряжения повторного зажигания в разные
полупериоды или появлением однополупериодного разряда, возникающего в период
зажигания источника света, либо в его рабочем режиме [23, 24], а также задаваться
искусственно, например с помощью умножителей напряжения. Существенное значение
имеет асимметрия в схемах с емкостно-индуктивным балластом. Наличие емкости
исключает или уменьшает появление в цепи постоянной составляющей тока.
Следовательно, при синусоидальном питании схемы может возникнуть такая
асимметрия кривых тока и напряжения, при которой постоянная составляющая будет
только у напряжения на источнике света и конденсаторе. Если последовательно с
источником света включен индуктивно-емкостный балласт, то конденсатор обеспечивает
защиту цепи от протекания по дросселю постоянной составляющей тока, которая при
отсутствии конденсатора может вызвать повышенный нагрев и выход дросселя из
строя. Особое внимание при этом обращают на схемы, где параллельно источнику
света включен индуктивный элемент, например трансформатор, а последовательно с
лампой соединен индуктивно-емкостный балласт. В этом случае через параллельный
элемент схемы может замыкаться постоянная составляющая тока, появляющаяся из-за
асимметрии кривых напряжения или тока. При малых активных сопротивлениях параллельного
элемента постоянная составляющая тока может превысить пусковой ток, на который
этот элемент рассчитан, что приведет к его нагреву и возможному аварийному
выходы из строя. Учитывая это, при построении практических схем включения лампы
принимают соответствующие меры по обеспечению защиты от протекания постоянной
составляющей тока в элементах контура.
Имеется самая
тесная связь между характеристиками контура и получаемыми при данной схеме
включения параметрами источника света. Поэтому нельзя рассматривать отдельно
газоразрядный источник света и его схемы включения, составляющее одно целое.
При разработке схемы включения следует иметь в виду, прежде всего, выполнение
требования о поддержании на необходимом уровне в условиях эксплуатации электрических
и световых характеристик лампы, в первую очередь при изменении напряжения сети
и сопротивления балласта. Это позволяет прогнозировать срок службы ламп и
определять экономичность их эксплуатации. Необходимо отметить, что световой
поток источника света непосредственно связан с его активной мощностью, так как
кривая мгновенных значений светового потока следует за кривой мгновенный значений
мощности лампы. Очевидно, что особое внимание должно быть обращено на
поддержания в эксплуатационных условиях стабильности мощности источника света.
Требование
получения заданного светового потока в рабочем режиме практически равносильно
требованию обеспечения заданной мощности лампы при номинальном напряжении сети.
Следует особо остановиться на определении понятия "мощность лампы".
Дело в том, что в рабочем режиме по электродам горелки, как правило, постоянно
протекает ток чрез поджигающие электроды, вызывающий дополнительные потери
мощности. Если эту дополнительную мощность отнести к потерям в ПРА, то световой
поток лампы, как бы увеличивается. Поэтому один и тот же световой поток от лампы
может быть получен при разных мощностях лампы.
С изменением
напряжения сети изменяются электрические и световые характеристики ламп ДРЛ.
Это связано с тем, что изменяются электрический режим горения ламп, а вместе с
ним и температурные условия их работы. Вид этих характеристик зависит от
степени изменения напряжения и типа балласта. Следуют различать медленные
изменения напряжения в сети, когда устанавливается новый стабильный тепловой
режим в лампе, и быстрые колебания напряжения, при которых вследствие тепловой
инерции газовой среды и горелки изменения плотности и давления паров ртути не
может следовать за изменением напряжения сети. При медленном изменении
напряжения питания имеет место почти прямолинейная зависимость мощности, тока и
светового потока ламп от напряжения. При этом наибольшее изменение претерпевает
световой поток и мощность ламп. На каждый процент изменения напряжения световой
поток и мощность изменяются примерно на 2%. Напряжение на лампе в пределах
допустимых колебаний Uc, остается почти неизменным. Для условия
эксплуатации характерны не медленные изменения напряжения, а резкие мгновенные
понижения, связанные с пуском крупных электродвигателей, включением
электросварочных аппаратов, а также с другими изменениями нагрузки в сети. При
резком понижении напряжения на лампе (даже кратковременном) возможно ее
погасание. Напряжение сети, при котором лампа ДРЛ гаснет Uпог, зависит от типа балласта
и от схемы ее включения, а также от конструктивных размеров горелки, т.е. от мощности
лампы и напряжения на ней. Известно [18], что более мощные лампы
гаснут при более низком Uc. Если при заданных U и Uл увеличивать
сопротивление балласта Z, то это будет равносильно уменьшению мощности лампы и
увеличению Uпог. Аналогичный результат может быть получен путем увеличения
нелинейности дросселя.
Если для
включения лампы применен повышающий трансформатор с рассеянием, то при заданном
Uл повышение Uxx ПРА аналогично увеличению напряжения питания.
Поэтому, чем выше напряжение холостого хода ПРА, тем меньше допустимое
относительное уменьшение напряжение Uпог/Uхх. Например, для ламп ДРЛ с
индуктивным балластом в сетях с номинальным напряжением 220 В допускается
снижение напряжения до 0,9U. При применении повышающего трансформатора с Uxx= 300 В допускается
снижение напряжение до 0,7Uxx. На допустимое снижение напряжения U оказывает влияние вид
ВАХ дросселя. При нелинейном балласте с уменьшением U происходит более резкое
уменьшение тока, чем при линейном, и лампа гаснет быстрее. Индуктивно-емкостный
балласт по сравнению с индуктивным обеспечивает большую стабильность тока и
мощности ламп при колебаниях напряжения в сети. Например, при изменении
напряжения в пределах + 10%, изменения Iл и Рл не
превосходят 12÷15%. Следует ожидать, что в этом случае может быть
допущено более глубокое снижение напряжения в сети. Экспериментально на лампах
ДРЛ показали [18], что для индуктивно-емкостного балласта допустимо
относительное уменьшение Uпог/U менее 0,7. Отсюда следует, что в сетях, где
возможны значительные колебания напряжения, целесообразно применять индуктивно-емкостный
балласт. Аналогичный эффект оказывают умножители напряжения, повышающие Uxx и снижающие Uпог/U.
При резком
снижении напряжения сети до значения, близкого или меньшего Uпог, погасание лампы
произойдет не сразу, а спустя некоторый промежуток времени tпог, называемый временем
погасания. Одновременно со снижением напряжения сети резко измениться ток лампы
Iл, до соответствующего
сниженному значению U, а затем за время tпог уменьшится до нуля, т.е.
лампа погаснет. Сниженное напряжение называется напряжением посадки Uпос. Пока Uпос > Uпог -
лампа будет гореть, а при Uпос < Uпог - лампа гаснет в течении времени
tпог. При длительных посадках напряжения, т.е. когда неравенство Uпос < Uпог
сохраняется в течение некоторого времени посадки tпос, с последующим
повышением напряжения до номинального значения, условие непогасания лампы можно
выразить неравенством tпос<tпог. При кратковременных
снижениях напряжения погасание лампы происходит тем быстрее, чем выше напряжение
Uл, т.е. при одном и том же
времени tпос гаснут быстрее лампы большей мощности. Наибольшей устойчивостью
обладают лампы в схемах с регулируемым выходным напряжением и включенные через
трансформатор с рассеиванием. В последнем случае при кратковременных колебаниях
напряжения сети в пределах ± 5% не наблюдаются нарушения стабильности горения ламп.
Известно [25], что при работе лампы на
переменном токе, когда мощность изменяется аналогично среднеквадратичному значению
тока, но максимальное значение тока выше, чем среднеквадратичное, лампа должна
работать, по крайней мере, некоторое время, при большем значении тока, чем при
постоянном напряжении и той же мощности, и поэтому, по крайней мере, некоторое
время, с более высокой концентрацией электронов, чем при постоянном напряжении.
В результате действия этих двух факторов КПД резонансного излучения в лампе на
5÷10% меньше, в случае работы на переменном токе с частотой 50 Гц, чем
при работе на постоянном токе при той же мощности. Однако, при работе лампы на
постоянном токе с активным балластом наблюдаются потери на резисторе, сравнимые
с мощностью потребляемой лампы и, соответственно, общий КПД системы ПРА-лампа
уменьшается. На переменном токе можно использовать реактивные сопротивления для
управления током разряда и потери мощности, здесь будут меньше. Следовательно,
КПД системы выше при работе на переменном токе при частоте 50 Гц, хотя КПД
лампы при этом несколько меньше.
В сущности,
разряд на высокой частоте ведет себя подобно разряду на постоянном токе. При
частоте переменного тока, приблизительно равной нескольким килогерцам,
концентрация электронов, будучи примерно постоянной, пропорциональна не
мгновенному значению тока, а ближе к среднеквадратичному. Поэтому для ртутных
ламп при постоянном токе и ВЧ токе наблюдаются подобные зависимости, например
выход ультрафиолетового излучения (УФ) увеличивается с ростом тока до
некоторого предельного значения, а КПД генерации УФ снижается с ростом тока. Не
вызывает никаких сомнений тот факт, что пиковые значения тока больше, чем
среднеквадратичные, поэтому та часть потерь КПД, которая имеет место на
переменном токе частотой 50 Гц, не будет иметь место для ВЧ тока и КПД разряда
становится близким к КПД на постоянном токе. В связи с влиянием электродов
потери на них также уменьшаются при высоких частотах и, таким образом, КПД ЛЛ
при частотах в несколько килогерц может даже превосходить КПД ламп, работающих
на постоянном токе.
5. Схемы
комбинированных ПРА
Возможно
создание источников питания ГРЛ с комбинацией полупроводниковых элементов и традиционных
ПРА. Например, в емкостно-полупроводниковых ПРА (рис. 14, а) стабилизация
средних за период параметров Jл,
осуществляется
балластным конденсатором C с реализацией статического режима работы лампы.
Полупроводниковый стабилизатор тока служит для улучшения формы тока лампы и,
таким образом, осуществляет динамическую стабилизацию ее рабочих параметров. В
таких схемах при малых токах весь ток конденсатора проходит через лампу, а при
увеличении тока сверх допустимого часть тока конденсатора ответвляется в
параллельную ветвь. Также, возможна комбинация емкостного или индуктивного
балласта с полупроводниковым балластом непрерывного действия (рис. 14, б) в
котором транзистор работает в активной области и ограничивает ток лампы на
заданном уровне, т.е. в схеме имитируется принцип работы ГРЛ с активным
балластом. Поэтому могут наблюдаться присущие ему недостатки: наличие пауз в
токе лампы (рис. 14, в), низкий к.п.д. (60-70%), снижение световой отдачи и
срока службы лампы. Если комбинирование происходит с полупроводниковым
балластом импульсного действия, то реализуется ключевой режим работы
транзистора (рис. 14, г) и ток лампы стабилизируется посредством
широтно-импульсной или частотно-импульсной модуляции. При этом, в течение
каждого полупериода (рис. 14, д) переменного напряжения лампа несколько раз
подключается (при внутреннем сопротивлении балласта примерно равным нулю) и
отключается от источника питания. К.п.д. такого аппарата может достигать более
90%. Однако, специфическая форма тока лампы требует изучения световых и
эксплутационных характеристик ГРЛ в комбинации с существующими ПРА в таких
режимах.
Классификация
схем ПРА может быть проведена [21] по различным признакам: по типу токоограничивающего
элемента, по условиям зажигания и работы лампы, по типу источника питания, по
количеству ламп и другим. Для целей энергосбережения наиболее предпочтительна
классификация по типу балласта, так как именно он определяет потери и стабильность
параметров лампы. В соответствии с такой классификацией (рис. 15) все ПРА можно
разделить на три основные группы: электромагнитные, полупроводниковые и
комбинированные. К отдельной группе можно отнести ПРА без токоограничивающего
элемента для специальных, так называемых безбалластных, ламп. К
электромагнитным ПРА (ЭМПРА) относятся аппараты с реактивными и активными
балластами и их комбинациями, причем в основном силовом контуре этих ПРА находятся
только токоограничивающие элементы, а источником питания является сеть
промышленной или повышенной частоты. В эту группу входят такие традиционные
аппараты, как индуктивный и индуктивно-емкостный ПРА, аппараты с
трансформатором и автотрансформатором с большим внутренним сопротивлением.
Такие ПРА могут быть со стартерным или бесстартерным зажиганием, иметь цепи для
предварительного подогрева ЛЛ или цепи мгновенного перезажигания ламп ВД (типа
ДРЛ, ДРИ).
Рис.14. Схема
емкостно-полупроводникового ПРА (а), схема полупро-водникового балласта
непрерывного действия (б) и осциллограммы напряжения и тока на нем (в), схема
полупроводникового балласта импульсного действия (г) и осциллограммы напряжения
и тока на нем (д)
Рис.15.
Классификация ПРА для разрядных ламп по типу токоограничивающего элемента
Аппараты с
резистивными балластами используют при подключении разрядных ламп к сети
постоянного тока или промышленной частоты. В них может быть использован
балластный резистор или нелинейный резистор (например вольфрамовая спираль ЛН).
Резистивные аппараты не получили широкого распространения из-за низкого к.п.д.
Однако в настоящие время для КЛЛ находят применение емкостно-резистивные балласты,
в которых указанный выше основной недостаток таких ПРА в известной степени нивелирован.
В
полупроводниковых ПРА стабилизация тока лампы осуществляется с помощью
полупроводниковых элементов, обычно транзисторов. Если в качестве нелинейного
сопротивления используется транзистор (рис 16, а), то такая схема
удовлетворительно работает на постоянном токе при незначительных колебаниях
напряжения источника питания, но на переменном токе наблюдаются большие
собственные потери. В импульсных полупроводниковых ПРА, носящих название
динамического балласта (рис 16, б), транзистор работает в режиме ключа, и
стабилизация тока лампы осуществляется с использованием инерционных свойств
плазмы газового разряда. При этом форма напряжений на разрядной лампе изменяется
(рис 17, а) так, что при открытом транзисторе (0
)
напряжение источника питания (
), а при закрытом
транзисторе (
) напряжение на лампе равно нулю. Анализ
формы тока лампы показывает (рис. 17, б), что за время импульса напряжения ток
лампы возрастает от Jo до Jmax, но за время паузы
происходит частичная деионизация плазмы, возрастает ее сопротивление и
следующий импульс тока опять начинается с Jo.
Рис.16. Схемы
нелинейного (а) и импульсного (б) полупроводникового ПРА
В
комбинированных ПРА стабилизация тока лампы осуществляется с помощью как
реактивных элементов, так и полупроводниковых приборов. Причем, в качестве
балластов используются дроссели, конденсаторы, транзисторы, тиристоры и другие
полупроводниковые приборы, с большим количеством разнообразных схем. Например,
наиболее значительные из них: с высокочастотным (ВЧ) генератором,
емкостно-полупроводниковые, индуктивно-полупроводниковые и схемы с преобразованием
частоты и формы тока.
Рис.17.
Осциллограммы напряжения на лампе (а) и тока лампы (б) в схеме импульсного
полупроводникового ПРА
Все схемы с
ВЧ генератором построены практически по единой схеме (рис. 18), в которой
питание лампы осуществляется от двух источников питания: силовое – через
балласт 1 и повышенной частоты – через балласт 2. Схема с использованием
дросселя
в качестве низкочастотного балласта и
конденсатора – в качестве высокочастотного (рис. 19, а) нашла применение в
светорегуляторах, при работе ламп в условиях пониженного напряжения питания, а
также для снижения пульсации светового потока ламп. В схеме комбинированного
импульсного ПРА с двумя источниками питания (рис. 19, б) для поддержания
разряда в лампе через балласт 2 поступают ионизирующие импульсы тока. Анализ
формы напряжения и тока лампы показывает (рис. 20, а, б), что во время импульса
(
) ток лампы поддерживается постоянным (
), и за счет ионизации положительного
столба разряда сопротивление лампы и напряжение на ней уменьшаются. В интервале
ток ионизирующего генератора i2= 0, и ток лампы
определяется только током
. В силу того, что
напряжение питания меньше напряжения горения разряда, происходит деионизация
плазмы столба разряда, и ток постепенно уменьшается до Jmin. Затем подается импульс
тока
и все процессы повторяются. В схеме емкостно-полупроводникового
ПРА (рис. 21, а) основное падение напряжения происходит на балластном
конденсаторе C,
что снижает напряжение на стабилизирующем транзисторе VT и тем самым повышает
к.п.д. схемы. В индуктивно-полупроводниковом ПРА (рис. 21, б) симметричный
тиристор VS шунтирует вспомогательный дроссель
, что
также обеспечивает повышение стабильности работы лампы и к.п.д. схемы. В
настоящее время широко распространяется схема комбинированного ПРА с
преобразователем частоты (рис. 22), обеспечивающая питание ЛЛ током повышенной
частоты (20÷50 кГц), при этом повышается световая отдача ламп, снижаются
размеры балластных дросселей и конденсаторов.
Рис.18.
Обобщенная структурная схема комбинированного ПРА с ВЧ генератором
Рис. 19.
Схемы комбинированных ПРА с ВЧ генератором и индуктивным балластом (а) и
импульсного с двумя источниками питания (б)
Рис. 20.
Осциллограммы напряжения на лампе (а) и тока лампы (б) в комбинированном
импульсном ПРА
Схема
емкостного ПРА с последовательным полупроводниковым стабилизатором тока на
транзисторе (рис. 23, а) для ламп ЛЛ мощностью 20 Вт (при емкости балластного
конденсатора 6,8 мкФ) обеспечивает следующие параметры: ток - 0,428 А;
потребляемая мощность - 38 Вт; амплитуда тока лампы - 0,5; к.п.д. ПРА - 54,6%;
коэффициент амплитуды тока - 1,17. Такая схема обладает достаточно низким
к.п.д. и обеспечивает большие пульсации светового потока лампы. В полупроводниковых
ПРА стабилизация средних за период параметров осуществляется, в основном,
балластным конденсатором С, который обеспечивает статическую стабилизацию
режима лампы. В то же время полупроводниковый стабилизатор тока служит для
улучшения формы тока лампы и, таким образом, осуществляет динамическую
стабилизацию режима.
В схеме
емкостного ПРА с параллельным полупроводниковым стабилизатором (рис. 23, б) при
малых токах весь ток конденсатора проходит через лампу. При увеличении тока
сверх допустимого, прохождение части тока от конденсатора осуществляется в
параллельную ветвь. Такая схема обладает несколько лучшими
технико-экономическими показателями, однако и в ней пульсации светового потока
находятся на уровне 30%.
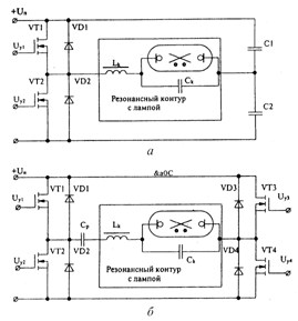
Рис.21. Схемы
полупроводниковых комбинированных ПРА: а - емкостного; б – индуктивного (СУ –
система управления)
Рис.22. Схема
комбинированного резонансного ПРА с преобразователем частоты (ПЧ)

Для снижения
пульсаций и повышения технико-экономических показателей емкостных
полупроводниковых ПРА целесообразно применять двух- и трехфазное питание. Например,
в схеме трехфазного ПРА с полупроводниковым стабилизатором тока (а.с. 738199
СССР, HO5B
41/39, опубл. 1980) трехфазный мостовой выпрямитель
(рис.
23, в) создает постоянное выпрямленное напряжение
. Для
статической стабилизации режима разрядной лампы в фазные провода включены
балластные конденсаторы
и
. Выпрямленное напряжение
мостовой коммутатор К подается на
лампу, включенную последовательно с полупроводниковым стабилизатором тока
, который осуществляет динамическую
стабилизацию тока лампы. При этом через лампу протекает ток почти прямоугольной
формы и некоторое снижение тока происходит лишь в момент коммутации. Питание
лампы током прямоугольной формы обеспечивает следующее: 1) малые пульсации
светового потока лампы, так как в ней поддерживается стационарный режим
разряда; 2) напряжение на лампе в течение всего периода горения остается постоянным;
3) напряжение перезажигание примерно равно среднему напряжению горения, так как
в течение короткого времени коммутации в лампе не успевает произойти заметная
деионизация столба разряда, что особенно важно для ламп типа ДРЛ, у которых в
период разгорания в индуктивных ПРА, напряжение перезажигания может в несколько
раз превосходить напряжение горения; 4) подача на цепь лампа-стабилизатор напряжения
почти прямоугольной формы позволяет существенно снизить действующее эквивалентное
напряжение на уровне (1,1÷1,2) от
и,
тем самым, уменьшить потери мощности в стабилизаторе тока
. Для примера приведем параметры для
лампы типа ДРЛ 125 при питании, соответственно, от трехфазного емкостного ПРА с
полупроводниковым стабилизатором тока и от индуктивного ПРА: ток лампы
(А)-1,13; 1,25; амплитуда тока лампы (А)-1,22; 2,00; потребляемая мощность (Вт)-
135; 143; к.п.д. ПРА (%)- 93; 87; коэффициент пульсации (%)- 9; 63. Трехфазный
аппарат обладает более высоким к.п.д. и обеспечивает существенное снижение
пульсаций светового потока по сравнению с индуктивным ПРА. В трехфазной схеме
стабилизатор тока поддерживает практически постоянным ток через лампу, поэтому
ток выпрямителя также может быть принят постоянным.
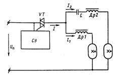
К
комбинированным ПРА относятся схемы, в которых для стабилизации тока лампы
применяется как электромагнитные, так и полупроводниковые элементы. Например,
тиристорный регулятор светового потока, работающий с равным количеством
индуктивных и индуктивно-емкостных ПРА (рис. 24). В этом регуляторе при
изменении угла отпирания тиристора изменяется значение и форма тока ламп и
соответственно их световой поток. Преимущества такого регулятора: 1) применение
равного количества индуктивных и индуктивно-емкостных ПРА позволяет снизить
потребляемую реактивную мощность, как при номинальном, так и при пониженном
световом потоке; 2) обеспечивается снижение пульсации светового потока, так как
токи ламп сдвинуты между собой на угол 100-120 º.
Рис.24. Схема
тиристорного регулятора светового потока (СУ – схема управления)
Одной из
наиболее интересных и перспективных является схема с так называемым
ионизирующим генератором, предположенная А.Е. Краснопольским (а. с. 169692
СССР, HO5В 41/392, опубл. 1965; а. с. 185412 СССР, НО5В 41/392, опубл.
1966; а. с. 318185 СССР, НО5В 41/392, опубл. 1972), которая может использоваться
для регулирования яркости светового потока ЛЛ, для включения различных ГРЛ при
пониженном напряжении питания, для улучшения условий перезажигания, снижения
пульсаций светового потока и создания так называемых безбалластных ПРА [21].
Обобщенная
структурная схема ПРА с ионизирующим генератором приведена на рис. 18. В этой
схеме ток лампы
состоит из двух составляющих
. Причем основной источник питания с
напряжением
создает составляющую тока лампы
и для ограничения этого тока служит
балласт 1. Вспомогательный ионизирующий источник питания с напряжением
создает лишь небольшую часть тока лампы
, стабилизированного балластом 2. Все
схемы с ионизирующим генератором могут быть получены из этой обобщенной схемы
при использовании различных источников питания и типов балластов.
Если в
качестве основного источника питания используется сеть с частотой 50 Гц, а
балласт 1 представляет собой индуктивный или индуктивно-емкостный балласт, то
имеют место индуктивные комбинированные ПРА, а в качестве ионизирующего
источника напряжения используют источник напряжения повышенной частоты (1÷100
кГц), включенный последовательно с ВЧ емкостным балластом. Ионизирующий
источник создает на негорящей лампе повышенное напряжение, облегчающее ее
зажигание, а при разгорании лампы типа ДРИ, облегчает ее перезажигание. Такие
аппараты обеспечивают работу ламп при пониженном напряжении питания, например,
в регуляторах яркости. При низких напряжениях питания, ионизирующий источник
предотвращает глубокую деионизацию плазмы столба разряда во время паузы тока.
Например, в индуктивном ПРА с ВЧ генератором, используемом в регуляторах
яркости, параметры на ВЧ генераторе:
= 250В,
кГц, емкость ВЧ балласта
С = 600 пФ. В момент пуска, за счет последовательного резонанса ВЧ напряжения
на лампе возрастает до 350 ÷ 400В, что обеспечивает надежное зажигание
ламп на всех уровнях яркости. В индуктивных ПРА с ВЧ генератором целесообразно
модулировать его напряжение синфазно с напряжением питания так, чтобы максимум
ВЧ напряжения
совпадал с паузой тока
. В регуляторах яркости это позволяет
снизить мощность ВЧ генератора в 10÷20 раз и расширить пределы
регулирования светового потока до 1: 2000.
Если в
обобщенной схеме ПРА с ионизирующим генератором (рис. 18) в качестве балласта 1
используется конденсатор С и запирающий фильтр, настроенный на частоту
ионизирующего генератора, то можно получить схему ПРА с емкостным балластом и
ВЧ ионизирующим генератором (рис. 25, а). В таком аппарате энергия поступает в
лампу в основном от источника с частотой 50 Гц и напряжением
, а ВЧ генератор поддерживает ионизацию
столба плазмы в разряде во время паузы тока
, что
улучшает форму тока лампы и снижает пульсации светового потока.
Рис.25. Схема
мостового модулятора лампы (а) и форма напряжения и тока в нем (б)
Принимая, что
фильтр Ф обладает бесконечным сопротивлением для ВЧ тока
и нулевым для тока
, а конденсатор
не
пропускает низкочастотный ток
, получим упрощенную
систему уравнений для схемы емкостного ПРА с ионизирующим генератором [21]:
(42)
где
- проводимость лампы.
Расчеты,
проведенные по уравнениям (42), показали следующее: 1) удовлетворительная форма
тока лампы (ЛЛ) достигается при токе ВЧ генератора J2 / Jл ≥ 0,2, при этом
пауза в токе
не превышает 25 º; 2) применение
ВЧ генератора с модулированным выходным напряжением улучшает работу лампы,
снижает пульсации ее светового потока, причем наилучшее снижение пульсации
достигается при заполнение ВЧ током
пауз в токе
; 3) частота ионизирующего генератора
слабо влияет на основные параметры лампы (Jл,
,
пульсации светового потока), однако для эффективного разделения НЧ и ВЧ
контуров ее целесообразно выбирать достаточно высокой (
). Расчеты, проведены для
ЛЛ мощностью 40 Вт (Uo = 193 В, Uп = 90 В), показали, что оптимальная частота
повторения ионизирующих импульсов равна 4 кГц, при этом мощность ионизирующего
генератора
составляет всего 15% от мощности лампы
. Необходимо учитывать, что параметры
такого импульсного ПРА существенно зависят от типа ионизирующего генератора. Мощность
ВЧ генератора минимальна, если в балласте 2 использованы только реактивные
элементы, а применение реактивного балласта приводит к повышению мощности ВЧ
генератора в 1,5÷2 раза. Повышение стабильности работы схемы может быть
осуществлено введением стабилизирующей обратной связи.
Полупроводниковые
ПРА с динамической стабилизацией режима, называемые динамическими балластами,
представляют собой различные полупроводниковые модуляторы. Отличительной
особенностью таких балластов является наличие обратной связи, необходимой для
стабилизации режима работы лампы, так как без обратной связи такие аппараты,
как правило, неустойчивы. Если лампа подключается непосредственно к источнику
постоянного напряжения, то такая схема, безусловно, является неустойчивой.
Поэтому необходимо наличие быстродействующей обратной связи, управляющей
напряжением источника питания, а постоянная времени последнего должна превышать
0,5÷1 мс. Такая обратная связь затруднена и, кроме того, при питании
лампы постоянным током приходится принимать целый ряд мер для предотвращения
катафореза, что приводит к дополнительному усложнению аппарата.
Указанными
недостатками не обладают ПРА, в которых лампа подключена к источнику через
быстродействующий мостовой модулятор (рис. 25, а). Причем, при включении
транзисторов VT1 и VT4 на лампу подается положительное напряжение Uл = Uп > Uo, а при включении
транзисторов VT2 и VT3 - отрицательное напряжение Uл = - Uп (форма кривых напряжения
и тока лампы показаны на рис. 25, б). В течение интервала времени
происходит увеличение проводимости
лампы, а в интервале
проводимость снижается.
Коэффициент амплитуды тока лампы Ка = Jл max / Jл не может быть меньше
некоторой величины
, которая зависит от
напряжения Uп. Это накладывает жесткие ограничения на выбор возможных значений
напряжения питания Uп. Например, если в соответствии с нормативной документацией для ЛЛ
с
= 40 Вт ограничить
, то
, и
при
,
мкс
и
мкс частота f = 576 Гц. Однако, применение
модулятора еще не делает схему ПРА устойчивой, так как при увеличени Uп или
возрастает ионизация разряда и
проводимость лампы, что ведет к нарастающему увеличению тока лампы. Поэтому для
стабилизации среднего тока лампы Jл ср необходимо применение фильтра нижних частот. Периодом
можно также управлять с помощью быстродействующего
компаратора, запирающего модулятор. Таким образом, ПРА с мостовым модулятором
может работать только в узком диапазоне напряжений Uп = (1,1÷1,3) Uo и при низком уровне их
пульсаций, что приводит к усложнению сглаживающих фильтров.
Менее жесткие
ограничения на выбор напряжения питания накладывает схема ПРА, в которой
последовательно с ЛЛ включен корректирующей дроссель L (рис. 26, а). При этом в
интервале
открыты транзисторы VT1 и VT2 и ток через лампу
нарастает. Скорость нарастания тока определяется как инерционностью разряда,
так и значением индуктивности L. В интервале
происходит постоянный
спад тока iл ~ 0. При запирании транзистора VT2 ток дросселя замыкается
через транзистор VT4 и диод-стабилитрон VD1. В момент
закрывается
транзистор VT4. Стабилитрон VD2 предохраняет его от перенапряжений. Во втором
полупериоде работают транзисторы VT2 и VT3. Для повышения стабильности работы модулятора,
так же, как в предыдущей схеме, целесообразно введение стабилизирующей обратной
связи.
Рис.26. Схема
ПРА с мостовым модулятором и с корректирующими дросселем (а) и конденсатором
(б)
И, наконец, в
качестве еще одной разновидности схем ПРА с мостовым модулятором, рассмотрим
схему с дополнительным емкостным балластом (рис. 26, б), в котором
последовательно с ЛЛ включен корректирующий конденсатор небольшой емкости. При
работе модулятора в интервале
открыты транзисторы VT1 и VT4 и по лампе течет ток iл > 0, который заряжает
конденсатор C.
В интервале
все транзисторы закрыты и ток лампы iл = 0, поэтому происходит
частичная деионизация плазмы положительного столба разряда. Далее процесс повторяется
при токе лампы противоположной полярности. В установившемся режиме параметры
ПРА существенно зависят от емкости конденсатора C и напряжения питания
. Для ЛЛ мощностью 40 Вт приемлемое значение
коэффициента амплитуды тока лампы
обеспечивается при Uп / Uo ≤ 1,15.
Таким
образом, все три схемы полупроводниковых ПРА (рис. 26), работающих в режиме
динамического балласта, обладают высоким к.п.д., обеспечивают достаточную
стабилизацию режима работы ламп и не требуют применения громоздких и
неэкономичных ЭМПРА. Наилучшими техническими параметрами, по мнению авторов [21],
обдает модулятор с емкостным балластом, который обеспечивает почти
прямоугольную форму тока лампы. В таком режиме плазма положительного столба разряда
обеспечивает наибольший к.п.д. излучения. К тому же, модулятор с емкостным балластом
не накладывает жестких ограничений на выбор напряжения источника питания.
Схемы
комбинированных ПРА могут отличаться большим разнообразием. Приведем некоторые
патенты, предлагающие схемы с ионизирующими генераторами.
Для снижения
пульсаций светового потока ГРЛ ВД предлагается (пат. 4587460 США, 41/14, 41/26,
опубл. 06.05.1986) запитывать ее в режиме горения от источника либо постоянного
тока, либо ВЧ. Такая схема содержит источник переменного тока низкой частоты
(50 Гц) и источник постоянного тока (или ВЧ), таймер и реле. В режиме зажигания
лампа питается от источника переменного тока, а после зажигания лампа, с помощью
контактор – реле, подключается к источнику постоянного тока.
В способе
эксплуатации дуговой ГРЛ, питаемой от источника постоянного тока (пат. 4602193
США, НО5В 37/00, 39/00, опубл. 22.07.1986), когда возникают медленные изменения
(девиации) силы света, в связи с нестабильностями характеристик дуги
постоянного тока, предложено для их уменьшения подавать на лампу сигнал
переменного напряжения, например с частотой 200 Гц при определенном напряжении,
который модулирует ее световое излучение.
Известны
способ и устройство для питания ГРЛ одновременно постоянным и переменным током (заявки
1217893 и 1217895 Японии, НО5В 41/29, 41/16, опубл. 31.08.1989) при которых в
течение периода
через лампу протекает сначала
(tпс) постоянный ток Jпс с переменной составляющей Jпр, а затем (tпр) переменный ток. Если
используется переменный ток с частотой 50 Гц, то устройство может быть выполнено
на базе мостового выпрямителя с подключением лампы по резонансной схеме.
Утверждается, что имеются соотношения между tпр /t и Jпр / Jпс, при которых работа
лампы стабильна.
Для питания
ГРЛ с электродами холодного зажигания предложена схема (заявка 0247218 ЕПВ,
НО5В 41/04, опубл. 02.12.1987) подключения лампы к сети переменного тока
последовательно с балластом индуктивно-емкостного типа, содержащим дроссель или
трансформатор с магнитным рассеянием. Для зажигания разряда используется
выпрямительное устройство с ограничительным резистором, которое обеспечивает
зарядку конденсатора в балластном устройстве. При подаче питающего напряжения к
схеме на лампу прикладывается переменное напряжение с выхода балласта и
постоянное напряжение, до которого заряжается балластный конденсатор. Под
действием суммы этих двух напряжений происходит пробой разрядного промежутка и
зажигание лампы.
В регулируемом
ПРА для ЛЛ, подключенном к ВЧ или НЧ сети (пат. 5170099 США, НО5В 37/00, опубл.
8.12.1992), с целью обеспечения большей глубины регулирования яркости лампы,
параллельно ей дополнительно подключен источник постоянного тока,
поддерживающий стабильное горение разряда при малых токах разряда.
Индуктивность
в цепи постоянного тока не создает падение напряжения и не входит в величину Lб, выполняя лишь роль
сглаживающего фильтра. В перерывах между импульсами от Сб, питание
лампы осуществляется за счет энергии дросселя через обратный диод. Можно предположить,
что объединение переменного и постоянного источников в одну схему позволяют
повысить надежность и согласовать нагрузку лампы при различных режимах ее
работы. Относительно простые элементы схемы (диоды, конденсаторы,
терморезисторы и другие), создающие постоянную составляющую на лампе и вводящие
обратные управляющие связи (по току, по температуре, по емкости цепи),
преобразуют лишь небольшую часть энергии и их влияние на технико-экономические
показатели всей системы незначительны.
Комбинирование
электромагнитных ПРА с полупроводниковыми элементами, даже при незначительном
улучшении параметров, при массовом применении даёт большой экономический
эффект, за счёт более высокого к.п.д. (выше 85%) и повышения световой отдачи
ламп. В схемах комбинированных ПРА, кроме дросселей и конденсаторов могут использованы
линейные и нелинейные полупроводниковые элементы: диоды, транзисторы и
тиристоры.
Работа ГРЛ на
повышенных частотах имеют целый ряд преимуществ, по сравнению с работой на
частоте 50 Гц, например: уменьшение веса и габаритов ПРА; исключение
акустических шумов от светильников и уменьшение радиопомех; снижение пульсаций
светового потока; улучшение условий перезажигания разряда и повышение срока
службы электродов; снижение потерь мощности в ПРА, за счёт повышения коэффициента
мощности (эквивалента
) комплекта лампа – ПРА; повышение
световой отдачи ламп; возможность регулирования светового потока ламп.
Для
преобразования частоты наиболее перспективны электронные преобразователи на
полупроводниковой основе, к.п.д. которых достигает 0,92÷0,94. На рис. 27
показаны схемы дроссельного преобразователя (а) и двухтактного преобразователя
(б), а также коммутационные регуляторы (в,г).
Рис.27.
Принципиальные схемы полупроводниковых преобразователей частоты: а –
дроссельный; б – двухтактный; в, г - коммутационные
Все эти схемы
(рис. 27) выполняют одновременно три функци: выпрямление переменного напряжения
сетевой частоты (на схемах для простоты не показаны); преобразование
постоянного напряжения в переменное напряжение повышенной частоты (1÷10
кГц); стабилизацию режима работы лампы с помощью конденсаторов и магнитных
элементов. При работе лампы в схемах с повышенной частотой становится выгодным
применение ёмкостного балласта. Если на частоте 50 Гц в среднем на каждый 1%
изменения напряжения в сети при индуктивном балласте происходит изменение тока,
мощности светового потока в среднем на 2%, а при ёмкостном балласте, при той же
частоте, величине и характере изменения Uc параметры изменяются в
среднем только на 1%.
С повышением
частоты питающего тока меняется характер физических процессов, протекающих в
лампах при их зажигании и в рабочем режиме. Чем выше частота питающего
напряжения, тем меньший промежуток времени занимает процесс перезажигания
разряда в лампе. Кривая напряжения при этом приближается к треугольной, кривая
тока становится почти синусоидальной. С ростом частоты увеличивается световая
отдача ламп, причем максимальный её прирост наблюдается в диапазоне 400÷1000
Гц. При этом, начиная с 600 Гц световая отдача лампы становится практически
одинаковой для всех типов балластов. Это позволяет использовать емкостной
балласт, так как исчезает его основной недостаток – ухудшение формы кривой тока
лампы. При работе ламп на ВЧ увеличивается на 20-30% срок службы и замедляется
спад светового потока в процессе срока службы, существенно снижается вес ПРА.
6. Применение
электронных пускорегулирующих аппаратов для люминесцентных ламп
К настоящему
времени ЭПРА позволяет реализовать все преимущества ВЧ питания ЛЛ [26]. Главная задача ЭПРА –
обеспечение зажигания и стабильной работы ЛЛ. Cуществует два основных
способа построения ЭПРА: 1) с использованием задающего генератора, управляющего
полумостовым или мостовым инвертором; 2) с использованием автогенераторов (мостовых
или полумостовых) с трансформатором тока на насыщенных сердечниках в цепи обратной
связи (Светотехника, 2001, №5, С. 32-34).
Несмотря на
огромное количество схемных решений на основе различной элементной базы и
схемотехники, структурная схема всех ЭПРА примерно одинакова и содержит
следующие основные узлы:
1. Выпрямитель
сетевого напряжения – как правило, мостовая схема с конденсатором на выходе.
2. Корректор
формы потребляемого тока. В пассивном корректоре выпрямитель работает не прямо
на конденсатор, а на LC-фильтр. Введение индуктивности в нагрузку
выпрямителя позволяет значительно снизить содержание высших гармоник в
потребляемом токе и повысить коэффициент мощности до 0,9÷0,95. Однако,
для этого требуется индуктивность, соизмеримая с индуктивностью дросселя в
ЭМПРА. При активной форме коррекции используют транзисторы или аналоговые микросхемы,
управляемые сигналами с компараторов, сравнивающих форму питающего напряжения и
потребляемого тока. Диодно-конденсаторный корректор коэффициента мощности может
быть выполнен на трёх запасающих энергию конденсаторах, которые при заряде
соединены последовательно (с помощью диодов), а при разряде – параллельно.
3.
Преобразователь (инвертор) постоянного напряжения в ВЧ переменное. Используют
разные схемы – от простейших автогенераторов на одном транзисторе, до сложных
схем с задающими генераторами на микросхемах и усилителями мощности. Как
правило, выходное напряжение инверторов имеет прямоугольную формы, а частота –
в пределах 20 ÷ 50 кГц. Известно, что рост световой отдачи и срока
службы ЛЛ достигает насыщения при частотах около 10 кГц, снижения
массогабаритных характеристик ПРА – начиная с 2 кГц, а уменьшение пульсаций
светового потока – также с 1÷2 кГц. Однако частоты ниже 20 кГц в
настоящее время практически не используются из-за возможных акустических помех.
Частота генерации выше 50 кГц используется редко, т.к. заметного улучшения
параметров с ростом частоты уже не происходит, а динамические потери в силовых
элементах ЭПРА растут. Для запуска однотактных автогенераторов используются
различные пороговые элементы (динисторы, однопереходные транзисторы и другие),
включаемые в цепь базы силового транзистора. Двухтактные автогенераторы чаще
всего выполняются по полумостовой схеме или по широко известной схеме Ройера.
Для запуска таких генераторов вводят либо некоторую асимметрию в базовые цепи,
либо положительную обратную связь, либо используют внешний запуск, с помощью
порогового элемента, как и в однотактных инверторах. По разному решаются задачи
стабилизации работы инверторов. Наиболее распространенное решение –
использования трансформаторов тока, первичная обмотка которых включается в цепь
лампы, а вторичные – в базовые цепи транзисторов. Известны также схемы стабилизации
с помощью двух встречно включенных стабилитронов, шунтирующих частотозадающий
дроссель в схеме генератора Ройера.
4. В качестве
стабилизирующего элемента (балласта) в ЭПРА чаще всего используются ВЧ
дроссели. Нередко используются схемы, в которых балласта в чистом виде нет, а
для стабилизации режима лампы используется выходной трансформатор инвертора,
намотанный в данных случаях на сердечниках с зазором (трансформатор рассеяния).
Начиная с частоты около 1 кГц, динамические характеристики ЛЛ имеют вид прямых
линий, т.е. лампы начинают работать без перезажиганий в каждый полупериод и
форма тока через них точно соответствует форме напряжения на лампе
(сопротивление на лампе приобретает чисто активный характер). Это позволяет, в
принципе, использовать в качестве балласта простой конденсатор, как правило,
гораздо более дешевый, чем дроссель. Однако на практике схемы с чисто
емкостными балластами не встречаются, т.к. напряжение инверторов имеет
прямоугольную форму и ток через цепь конденсатор – лампа будет иметь большие
пиковые значения, соответствующие передним фронтам импульсов напряжения
инверторов. Допустимым считается коэффициент формы тока (отношение амплитудного
значения тока к действительному) не более 1,7.
5.
Поджигающие устройства выполняют одну из наиболее сложных задач в ЭПРА –
зажигание ламп и согласование режимов зажигания и горения. Как известно [20],
напряжение зажигания (
) ЛЛ, как и всех газоразрядных
приборов, значительно (в несколько раз) превышает напряжение горения (
). При этом величина
зависит от ряда факторов – частоты
питающего напряжения, наличия внешнего “стимулирующего” фактора (расположение
ламп относительно изолированных или неизолированных металлических предметов,
например корпуса светильника; облучение лампы ионизирующим, в том числе УФ
излучением; использование “поджигающих” полос или прозрачных токопроводящих
покрытий и т.п.), но в наибольшей степени – от температуры электродов лампы.
Прогрев электродов, кроме снижения
, согласно общепринятому
представлению, приводит и к увеличению срока службы ЛЛ, так как включение лампы
с холодными электродами вызывает ускоренное распыление активизирующих покрытий
электродов и почернение приэлектродных областей колбы. При этом для зажигания
ЛЛ на нее надо подать напряжение, в несколько раз превосходящие напряжение
горения, а для максимального снижения напряжения зажигания необходимо предварительно
прогреть электроды ЛЛ. Эти требования вызывают значительные усложнения схемы
ЭПРА и тем самым его удорожание. Для решения этой задачи предложено и
реализовано множество схемных решений. Например, при питание ЛЛ от сетей с
частотой 50 Гц задача совмещения пускового и рабочего режимов (т.е. зажигание и
стабилизации разряда) проще всего решается с помощью биметаллического стартера,
шунтирующего разрядный промежуток ламп, включенных последовательно с
индуктивным балластом. Однако при частотах выше 1 кГц индуктивность балластных
дросселей становится столь малой, что запасенной в них энергии оказывается
недостаточно для возникновения в лампах дугового разряда. Поэтому наибольшее
распространение в ЭПРА получили к настоящему времени резонансные схемы
зажигания, включающие последовательный дроссель в силовой цепи лампы и
конденсатор в цепи накала. Если резонансная частота LC – контура, определяемая
из соотношения:
(43)
совпадает с
первой гармоникой напряжения инвертора, то полное сопротивление контура этой
гармоники будет определятся только сопротивлением электродов лампы и активным
сопротивлением дросселя, и в контуре будет протекать ток, ограниченный этим
полным сопротивлением. При этом электроды быстро прогреваются, а на реактивных
элементах контура (L и C) возникает высокое резонансное напряжение, достаточное для пробоя
разрядного промежутка и зажигания лампы при горячих электродах.
Благодаря
своей простоте, резонансная схема зажигания применяется очень широко – не менее
половины ЭПРА выпускаются именно с такой схемой. Однако, эта схема имеет ряд
существенных недостатков: 1) высокое напряжение возникает на реактивных
элементах схемы сразу после включения инвертора, т.е. лампа оказывается под
напряжением при холодных электродах и зажигание лампы, благодаря этому,
происходит при недостаточно прогретых электродах, что приводит к сокращению срока
службы ЛЛ и сводит к нулю одно из существенных преимуществ ВЧ питания; 2) ток
прогрева электродов может достигать значений, в несколько раз превосходящих
допустимые, так как сопротивление холодных электродов значительно меньше, чем
горячих, и это также приводит к преждевременному износу электродов и сокращению
срока службы ламп; 3) большой ток прогрева вызывает необходимость использования
силовых элементов инвертора с большими запасами по току и мощности, так как
почти 100% выхода ЭПРА из строя происходит в моменты включения и первичной
причиной отказа служит пробой транзисторов инвертора, из-за его перегрузки при
прогреве электродов в резонансных схемах; 4) на реактивных элементах при
резонансе возникает напряжение до 1 кВ, а иногда и выше, что требует
использование конденсаторов, рассчитанных на работу при таких высоких напряжениях,
и это, естественно, увеличивает не только их габариты и массу, но и цену.
Недостатки
резонансной схемы привели к необходимости поиска альтернативных решений.
Например, довольно часто используются схемы ЭПРА с двумя генераторами
(инверторами). В них для прогрева электродов используется отдельный инвертор
небольшой мощности, а основной инвертор включается с задержкой на 1,5÷4
секунды (в зависимости от мощности ламп) после прогрева электродов до
необходимой температуры. Для создания на лампе напряжения, достаточного для её
зажигания, параллельно лампе также может включаться конденсатор. Так как
напряжение «горячего» зажигания в несколько раз ниже, чем «холодного», то
рабочее напряжение конденсатора и нагрузка инвертора в пусковом режиме в такой
схеме значительно ниже, чем в простой резонансной схеме. После зажигания ЛЛ
инвертор подогрева электродов автоматически отключается. Известны также схемы
ЭПРА, в которых для прогрева электродов и работы ламп используется один
инвертор, работающий в двух режимах: пусковом и рабочем. При этом электроды
прогреваются от специальных накальных обмоток выходного трансформатора
инвертора через реактивные балласты, например, дроссели небольшой индуктивности.
При включении инвертор работает на низкой частоте, пока не прогреются
электроды. После прогрева электродов и зажигания лампы частота генерации
автоматически увеличивается в 3÷4 раза, благодаря чему ток подогрева
резко уменьшается и перегрева электродов не происходит.
Современная
база электронных компонентов ЭПРА позволяет реализовать совмещение функций
поджига и стабилизации разряда множеством других схемных решений. Интересно
отметить, что почти все фирмы выпускают ЭПРА в вариантах холодного
(“мгновенного”) и горячего (“щадящего”) зажигания ЛЛ. Если ЛЛ в течение суток
включается не более 5 раз, то «холодное» зажигание не приводит к сколько-нибудь
заметному снижению срока службы ламп. Очевидно, что поскольку “холодное”
зажигание позволяет не только значительно упрощать схемы ЭПРА (и тем самым
снижать их стоимость), но и экономить электроэнергию (примерно до 2 Вт ни
каждой ЛЛ), то схемы с “холодным” зажиганием будут превалировать в будущем. Это
подтверждается, в частности, тем обстоятельством, что одна из интересных и
перспективных конструкций компактных ЛЛ – спиралевидная, изготавливается
фирмами “Narva” (ФРГ), МЭЛЗ (Россия) и другими, с новым безопасным цоколем Н19,
допускающим только “холодное” включение. Принципиальным недостатком “холодного”
включения является невозможность регулирования светового потока ЛЛ.
В некоторых
случаях [27] целесообразным является использование электронного балласта, когда
ЛЛ запитывается постоянным током. Себестоимость таких балластов ниже, чем на
переменном токе из-за более простых схемотехнических решений, а, следовательно,
меньшего числа элементов (разумеется, при сохранении всех преимуществ и
основных показателей, присущих электронным балластам). Следует отметить, что
для достижения максимального потенциального срока службы ГРЛ, последние должны
работать на переменном токе. Это делается для того, чтобы уровнять износ
электродов во времени. В [28] отмечается, что при питании лампы постоянным
током срок их эксплуатации снижается на 50% и составляет примерно 20000 часов.
Однако при питании ЛЛ переменным током на срок эксплуатации оказывает определяющее
влияние пик – фактор (отношение пикового тока к действующему значению тока), который
лимитирует срок службы лампы также на уровне 20000 часов. Поэтому можно
предположить, что срок эксплуатации ГРЛ, как при подключении к источнику
постоянного тока, так и к источнику переменного тока приблизительно одинаков.
Кроме
рассмотренных основных узлов, ЭПРА иногда содержит и другие. Например, в
последние годы все большее количество ЭПРА снабжено схемой защиты от аварийных
режимов (коротких замыканий в цепи нагрузки, длительной работы в напряженном
пусковом режиме из-за неисправности лампы, напряжений на выходе инвертора при
незажегшейся лампе или ее отсутствии, бросков сетевого напряжения и т.д.).
Проще всего задача защиты от аварийных режимов решается с помощью так
называемых “позисторов”, т.е. терморезисторов с большим положительным
температурным коэффициентов сопротивления, включенным последовательно либо со
всем ЭПРА, либо каким-нибудь из его функциональных узлов. Кроме такого
“лобового” решения, часто применяются более или менее сложные устройства с
датчиком тока, напряжения или температуры, автоматически отключающие ЭПРА при
превышении соответствующим параметром своего заданного уровня.
Еще одним
перспективным узлом ЭПРА могут быть устройства, позволяющие регулировать световой
поток ЛЛ. Как известно [21], световой поток ЛЛ пропорционален среднему значению
тока через лампу. Это среднее значение можно изменить несколькими путями: 1)
изменением амплитуды выходного напряжения инвертора при неизменности его частоты,
формы и параметров балласта; 2) изменением формы выходного напряжения инвертора
при неизменности его частоты, амплитуды и параметров балласта; 3) изменением
параметров балласта при неизменности выходных параметров инвертора; 4)
изменением частоты выходного напряжения инвертора при неизменности прочих
параметров;5) совокупностью изменения нескольких параметров. Для обеспечения
стабильного горения при различных уровнях светового потока ЛЛ любым из перечисленных
способов регулирования необходимо, чтобы эмиссия электронов из электродов лампы
была достаточной для возникновения и поддержания разряда с заданным значением
среднего тока. Это означает, что при изменении светового потока ЛЛ необходимо
подогревать электроды так, чтобы, с одной стороны, их температура обеспечивала
достаточную эмиссию электронов при минимальных токах разряда, а с другой стороны
– чтобы не было перегрева электродов при максимальных токах. Таким образом,
необходимо учитывать, что при работе ЛЛ в схемах с регулированием (с
темнителями) возможно снижение срока их службы, если не предусмотрены
специальные меры (Electric Reviy, Великобритания, 1986, № 16, С. 8).
На практике
первый из указанных способов регулирования светового потока ЛЛ, несмотря на его
очевидность, не используется. Как правило, регулирование светового потока
требуется производить только в одну сторону - снижения. В номинальном режиме
выходное напряжение инвертора распределяется между балластом и лампой примерно
поровну. Для устойчивого горения лампы необходимо, чтобы падение напряжения на
балласте было не менее 20% от суммарного напряжения. При этом напряжение на ЛЛ
при изменении тока почти не изменяется (точнее – слабо растёт при уменьшении
тока), поэтому выходное напряжение инвертора можно снижать лишь в очень
небольших пределах (реально – меньше, чем в 2 раза), в результате чего диапазон
регулирования светового потока ЛЛ при таком способе очень невелик.
Второй способ
регулирования – за счёт изменения формы выходного напряжения – в настоящее
время является наиболее распространённым. Созданы и выпускаются интегральные
микросхемы, позволяющие изменять скважность (отношение длительности импульса к
периоду следования импульсов) напряжения инверторов практически в любых пределах
(так называемая “широтно-импульсная модуляция” или ШИМ). Некоторые фирмы,
например американская фирма “International Rectifier”, выпускает такие
микросхемы специально для использования в электронных балластах ЛЛ. За счет
изменения формы тока (при дополнительном подкале электродов по мере снижения
тока через лампу) реально достигается стократное регулирование светового потока
ЛЛ.
Третий способ
регулирования – путём изменения параметров балласта при неизменности выходных
параметров инверторов – исторически появился раньше других. Здесь в качестве
балласта используются дроссели переменной индуктивности. Обычно это
двухобмоточные дроссели на замкнутых магнитных сердечниках, магнитная
проницаемость которых изменяется в широких пределах (так называемые “магнитные
усилители”). Пропуская через одну обмотку постоянный ток (ток управления),
можно изменять магнитную проницаемость сердечника и, тем самым, индуктивность
второй обмотки, которая и является собственно балластом. Для повышения
чувствительности, т.е. для уменьшения тока управления, вводят положительную
обратную связь, например, в виде диодов. Этот способ также позволяет изменять
световой поток ЛЛ в довольно широких пределах (до 30 – 50 раз). В настоящие
время такой способ регулирования применяется довольно редко, так как магнитные
усилители являются достаточно габаритными и дорогими.
Регулирование
светового потока за счет изменения частоты выходного напряжения инвертора при
неизменности остальных параметров применяется реже второго и третьего способов,
так как для достижения достаточно широкого диапазона регулирования требуется
изменение частоты в широких пределах, что усложняет проблемы защиты от радиопомех,
излучения ЛЛ, хотя технически реализация этого способа не вызывает затруднений.
7. Особенности
электронных пускорегулирующих аппаратов для разрядных ламп высокого давления
Лампы
высокого давления (ЛВД) обладают рядом особенностей, обусловленных физическими
процессами в столбе разряда и вносящих определенную специфику в основные
функции ПРА:
1. В пусковом
режиме ПРА должен обеспечить напряжение, достаточное для надежного зажигания
ламп. Анализ пускового режима резонансного контура с ЛВД при прямоугольном
питающем напряжении показывает [26], что в точке полного резонанса напряжение
холостого хода в 2 ÷ 9 раз превышает напряжение питания контура. Так,
если использовать для питания резонансного контура инвертор, применяемый в
схемах с ЛЛ, то надежное зажигание металлогалогенных ламп (МГЛ) проблематично и
приводит к необходимости существенного (3÷4-кратного) запаса по
допустимому току ключевых элементов ЭПРА по отношению к рабочему режиму, и, как
следствие, к снижению надежности и большим тепловым потерям в режиме холостого
хода. Наиболее ощутимо это становится при выходе лампы из строя или ее
отсутствии, когда режим холостого хода существует продолжительное время.
2. За
зажиганием лампы следует достаточно длительный процесс ее разгорания,
составляющий для различных ЛВД от 2 до 6 мин. В течение этого времени напряжение
на лампе растет от 20÷30 В до номинального значения, составляющего 130
В, 100 В и 70 В, соответственно, для ламп ДРЛ, ДРИ и ДНаТ, при мощности 230÷400
Вт (при работе ламп на 50 Гц). При ВЧ питании напряжение на лампах остается
примерно тем же или снижается на 15÷20%. В начале процесса разгорания
лампы, ПРА работает в режиме, близком к короткому замыканию нагрузки, а ток в
контуре с лампой ограничен лишь сопротивлением балласта. Нагрузка ВЧ инвертора
ЭПРА в этом случае носит чисто реактивный (индуктивный) характер, а обратные
диоды инвертора будут работать в наиболее напряженном режиме.
3.
Продолжительность горения ЛВД на частоте 50 Гц определяется известным переходом
работы лампы в циклический режим, из-за роста напряжения перезажигания.
Повышение частоты питающего напряжения приводит к уменьшению и полному
исчезновению пиков перезажигания, а механизм погасания разряда при ВЧ питании
связан с нарушением условий устойчивости работы лампы в комплекте с ЭПРА.
Наличие жидкой фазы в лампе и ее работа в условиях насыщенных паров в течение
всего срока службы, обусловливают резкую зависимость всех характеристик от температуры.
В отличие от ламп, работающих в условиях ненасыщенных паров (ДРЛ, ДРТ), имеющих
«безразличные» и «медленные» вольт-температурные характеристики со слабой
зависимостью напряжения от тока, лампы ДНаТ характеризуются резко возрастающей
ВАХ для равновесной температуры разрядной трубки. При реальных значениях колебаний
сетевого напряжения (более ± 5%) ВАХ комплекта ЭМПРА – ЛВД может выйти за
пределы допустимого уровня мощности лампы. В ЭПРА дело обстоит еще сложнее, так
как характеристическая кривая комплекта ЭПРА – ЛВД такова, что даже при
стабильном питающем напряжении мощность лампы может увеличиваться на 92%, что
совершенно недопустимо. Ограничение электрического режима ламп в общем случае
возможно путем организации обратных связей по току лампы, напряжению на ней и
ее мощности. Наилучший результат дает введение в ЭПРА цепи обратной связи по
мощности лампы. Такая обратная связь способна ограничить мощность на нужном
уровне, как при отклонениях питающего напряжения, так и при изменении
напряжения лампы. Кроме того, наличие в составе ЭПРА обратной связи по мощности
лампы увеличит срок ее службы, так как позволит работать с более высокими
значениями напряжения на лампе (т.е. погасание произойдет в тот момент, когда
«быстрая» ВАХ лампы станет касательной к внешней характеристике ВЧ балластного
контура).
4.
Препятствием для ВЧ питания ламп ВД могут быть и искажения разряда
акустическими волнами. Явление стоячих волн давления (акустический резонанс)
может приводить к искажениям разрядного канала. Генерация акустических волн на
резонансных частотах будет иметь место, если управляющее воздействие достаточно
велико, т.е. если подводимая к лампе мощность превышает некоторую пороговую
величину. При проектировании ЭПРА для ЛВД необходимо учитывать, что искривление
разрядного канала вследствие акустического резонанса зачастую приводит к
локальному перегреву стенок разрядной трубки и ее растрескиванию. Кроме того,
акустическому резонансу сопутствуют такие нежелательные явления, как увеличение
напряжения лампы (а значит и ее мощности) и нестабильность светового потока.
Рабочие частоты должны быть выбраны с учетом особенностей конкретного типа ламп
(размеры разрядной трубки, давление буферного газа). Также имеется возможность
устранения нежелательных проявлений акустического резонанса с помощью
построения ЭПРА на основе генераторов качающейся частоты.
В структурной
схеме ЭПРА для ГРЛ ВД имеются схожие элементы, аналогичные для ЭПРА ЛЛ, а также
свои отличительные особенности (рис. 28):
1. Входной
фильтр, кроме подавления радиопомех, генерируемых ЭПРА, служит для сглаживания
ВЧ пульсаций потребляемого тока, возникающих при работе схемы активной
коррекции формы потребляемого тока.
2.
Выпрямление напряжения сети происходит в мостовом выпрямителе.
Рис.28.
Структурная блок-схема электронного ПРА для ламп высокого давления
3. Схема
активной коррекции формы тока решает одну из актуальных задач силовой
электроники – обеспечение электромагнитной совместимости преобразователей с
бестрансформаторным входным выпрямителем и емкостным фильтром с питающей сетью.
Наличие выпрямителя с емкостным фильтром во входной цепи ЭПРА обусловливает
низкий коэффициент мощности, не превышающий 0,5÷0,7 и большой уровень высших
гармоник потребляемого из сети тока. Резкое увеличение количества ключевых
источников вторичного электропитания в ЭПРА ужесточает требования по
электромагнитной совместимости их с сетью и ограничивает уровни высших гармоник
потребляемого из сети тока. В качестве устройств коррекции формы потребляемого
тока используют: 1) пассивные LC – фильтры, недостатком которых являются плохие
массогабаритные показатели; 2) активное формирование синусоидального тока,
совпадающего по фазе с питающим напряжением, что является наилучшим решением по
электромагнитной совместимости ключевых источников с сетью. Анализ различных
схем активной коррекции (рис. 29, а-в) показывает, что наиболее подходящей для
использования в составе ЭПРА для ламп ВД является схема повышающего
преобразователя (рис.29, в), которая обладает следующими достоинствами: 1)
силовой транзистор имеет соединение истока (эмиттера) с общим проводом, чем
облегчается схема формирования сигнала управления; 2) наличие реакторов в
последовательной ветви обеспечивает фильтрацию ВЧ составляющих и сводит задачу
коррекции коэффициента мощности к формированию модуля синусоидального тока
через реактор; 3) максимальное напряжение на транзисторе равно выходному
напряжению; 4) импульсный ток через силовой транзистор имеет меньшие значения,
чем в других схемах; 5) схема может быть использована при мощностях до 2 кВт.
При этом для нормальной работы схемы (рис. 29, в) необходимо, чтобы выходное
напряжение превышало амплитудное значение сетевого напряжения. Работу в режиме
пуска и спадов выходного напряжения, а также быстрый подзаряд емкости фильтра Сф
обеспечивает диод VD 2. Законы управления силовым транзистором в схемах активной
коррекции формы потребляемого тока достаточно сложны. Как правило, для этой
цели используется следящая широтно-импульсная модуляция с постоянным или
адаптивным гистерезисом. В качестве задания используется сигнал,
пропорциональный напряжению сети. Ток, потребляемый схемой коррекции,
сравнивается с заданием при помощи компаратора, который и управляет силовым
транзистором. В реальном случае сигнал задания является сложной функцией
напряжения сети и выходного напряжения схемы, благодаря чему обеспечивается еще
и стабилизация Uвых при входных и выходных возмущениях. Наличие стабилизирующей
выходное напряжение обратной связи необходимо еще и для обеспечения работоспособности
схемы корректора в режиме холостого хода (в противном случае возникшие
перенапряжения приведут к выходу элементов схемы из строя). Кроме того, в схему
могут вводиться обратные связи, обеспечивающие работу дросселя в граничном
режиме, защиту силового транзистора от токовых перегрузок. Ряд
специализированных интегральных схем, выпускаемых ведущими фирмами, позволяют
относительно просто обеспечивать управление силовым транзистором схемы
коррекции. Постоянство выходного напряжения при изменении напряжения сети в
широких пределах будет благоприятно сказываться на стабильности работы и срока
службы ламп. Кроме того, отпадает и сама необходимость анализа влияния отклонений
питающего напряжения на характеристики балластного контура с лампой, что
упрощает проектирование ПРА.
Пассивный
блок коррекции коэффициента мощности может выполняться в следующих вариантах:
1) три последовательно соединенных диода, подключенных к выходу выпрямителя, и
два сглаживающих конденсатора, включенных последовательно со средним диодом,
также к выходу выпрямителя; 2) три последовательно соединенных диода, подключенных
параллельно выходу выпрямителя, и два накопительных конденсатора, «плюс» одного
из которых подключен к аноду верхнего диода, а «минус» - к минусовому выводу
выпрямителя, «плюс» второго конденсатора связан с плюсовым выводом выпрямителя,
а «минус» с катодом нижнего диода, между катодом нижнего диода и анодом
среднего диода включен резистор.
4.
Высокочастотный инвертор. Выбор схемы инвертора зависит от конкретного типа ГРЛ
ВД. Так, например, для ртутно-кварцевых ламп ДРТ и ДРЛ, имеющих невысокие
значения напряжения зажигания и горения, использование традиционной (для ЛЛ)
полумостовой схемы (рис. 30, а) является приемлемым (рис. 31). Высокие
напряжения зажигания для ламп МГЛ и ДНаТ обусловливают преимущество мостовой
схемы инвертора (рис. 30, б) с вдвое большим выходным напряжением. Требуемое
напряжение холостого хода при этом можно получить при в 2,42 раза меньшем
пусковом токе, что положительно скажется на надежности и экономичности ПРА.
Кроме того, в пользу мостовой схемы для ламп средней и большой мощности говорит
и рост напряжения на лампах в течение срока службы. Фактором, до настоящего
времени сдерживающим разработку ЭПРА для ЛВД, являлось отсутствие подходящей элементной
базы для ВЧ инвертора таких ПРА. Появление на рынке силовой электроники мощных МДП- и IGBT-транзисторов и модулей
на их основе [29] открывает возможности для разработки экономичных и надежных
схем питания ЛВД. Формирование оптимального сигнала управления силовыми
транзисторами требует использования внешнего возбуждения (в отличие от простых
автоколебательных систем ЭПРА - ЛЛ), что неизбежно приводит к усложнению схем.
Имеются
сообщения о повышении энергоэкономичности ламп при использовании тока
определенной формы, например в ЭПРА (заявка 4439812 ФРГ, НО5В 41/36, опубл.
9.05.1996; заявка 4439885 ФРГ, НО5В 41/29, опубл. 8.11.1996) для питания ГРЛ
предлагается использовать ток прямоугольной формы с регулируемой амплитудой,
при этом лампа подключается к источнику постоянного тока и ПРА сдержит
повышающий преобразователь постоянного напряжения - в постоянное, а также
мостовой коммутатор и блок управления. Прямоугольная форма тока и напряжения
обеспечивает работу лампы без токовых пауз и, одновременно реализует преимущества
работы на постоянном токе и устраняет недостатки, связанные с катафорезом.
Имеется
устойчивая тенденция электронизации освещения на основе микропроцессорных ЭПРА,
так как они имеют явные преимущества по сравнению с электромагнитными ПРА
(ЭМПРА), в частности: экономичность, миниатюрность, универсальность,
возможность плавного регулирования светового потока от 1 ÷ 100% с
помощью цифровых технологий. Подобные ЭПРА имеют возможность автоматически
«распознавать» подключенную к нему лампу и обеспечивать оптимальные электрические
характеристики в пусковом и рабочем режимах. ЭПРА допускает более 1 млн
включений ламп без ущерба для их срока службы, причем последний увеличивается в
несколько раз по сравнению со стартерно-дроссельными схемами. По данным фирмы Osram, применение высокоэффективных
ЭПРА, вместо обычных электромагнитных аппаратов, позволяет получить экономию
электроэнергии на уровне 25÷30%, а срок службы увеличить примерно на 50%.
Конструкции
ЭПРА могут быть, по крайней мере, трех типов: низкочастотные, высокочастотные и
гибридные (т.е. комбинации ЭПРА и ЭМПРА). Для высокой эффективности ПРА
обязательными элементами являются различные виды инверторов для повышения
частоты питающего тока и электронные блоки управления на базе
микроконтроллеров, а также другая электроника, обеспечивающая регулирование,
контроль, адаптацию и коррекцию коэффициента мощности. Управление транзисторами
инвертора может осуществляться драйверами на интегральных микросхемах. При этом
драйверы обеспечивают ждущее зажигание ламп (путем изменения частоты),
регулирование и стабилизацию их мощности, а также ограничение тока ламп. Причем
предусматриваются дополнительные микросхемы, которые исключают возможность сбоя
работы драйвера (а, следовательно, и мигания ламп) при кратковременных снижениях
мощности, связанных с провалами сетевого напряжения. Подобные ЭПРА позволяют
реализовать сенсорные модуль-коммутаторы, в которых совмещены ИК-датчики
движения (присутствия) и светочувствительные элементы, реагирующие на уровень
естественного освещения. Такие интерактивные светорегулирующие системы могут
сопрягаться с микропроцессорным управлением через компьютерные программы.
Рис.29. Схемы
преобразователей для активной коррекции формы потребляемого лампой тока
Рис.30.
Полумостовая (а) и мостовая (б) схемы инвертора напряжения
Электронные
ПРА для разрядных ламп имеют следующие преимущества по сравнению с электромагнитными
ПРА: исключение пульсаций светового потока ламп и предотвращение возникновения
стробоскопического эффекта; создание благоприятного режима зажигания ламп; повышение
на 10÷20% светового потока ламп; повышение на 20÷30% срока службы
ламп; отсутствие мигания ламп в пусковом режиме; уменьшение расхода
электроэнергии за счет значительного сокращения суммарной потребляемой
мощности; возможность регулирования светового потока ламп.
|
|
Рис.31. Схема
электронного ПРА для лампы ДРЛ-250
|
Большинство
ЭПРА работают в диапазоне частот 25÷70 кГц. Целый ряд появившихся в
последнее время новых источников света уже не могут работать в схемах с обычным
ЭМПРА и рассчитаны на работу только с ЭПРА. Дополнительными преимуществами ЭПРА
является возможность питания постоянным током (для аварийного освещения) и
возможность регулирования светового потока. Учитывая изложенное, можно
констатировать, что в перспективе энергосберегающая техника освещения должна
базироваться на использовании ЭПРА.
Однако на
современном этапе целесообразность использования ЭПРА в отечественных
светильниках связана с вопросами стоимости и окупаемости. Например, стоимость
одной лампы типа КЛЛ с комплектом встроенного ЭПРА мощностью 20 Вт (почти
эквивалентной по световому потоку ЛН мощностью 100 Вт) составляет от 5 до 30
долларов. Цены ЭПРА фирм «Motorola» и «Helvar» для ЛЛ мощностью 29÷36 Вт составляет
около 30 долларов, а цена ЭМПРА для тех же ламп – не более 5 долларов.
В России, в
настоящее время ЭПРА изготавливаются рядом предприятий: «СИТЭЛ» (Москва),
«Элкомс» (Москва), «ЭЛиПС» (Москва), «ЭЛИЗ» (Фрязино), Ульяновским
радиоламповым заводом и другими. Номинальные параметры и конструкции ЭПРА, выпускаемые
отечественными и зарубежными фирмами, примерно одинаковы. Как правило, комплекты
ЭПРА изготавливаются в «монолитном» исполнении (т.е. не подлежат вскрытию,
разборке и сервисному обслуживанию), а их принципиальные схемы фирмами не
раскрываются, часто защищены патентами на изобретения и полезные модели, и
имеют определенные «ноу-хау».
Таким
образом, анализ особенностей ВЧ электропитания ГРЛ ВД, позволяет выделить
следующие основные достоинства ЭПРА: 1) экономия материалов наиболее
существенна для ВЧ аппаратов с активной коррекцией формы потребляемого тока; 2)
ЭПРА позволяет повысить стабильность работы ламп и снизить пульсации светового
потока; 3) увеличивается срок службы ламп; 4) имеет место экономия
электроэнергии, хотя и меньшая, чем при работе с ЛЛ, световая отдача которых
существенно увеличивается при ВЧ питании; 5) снижение потребляемой мощности
обусловлено в основном уменьшением потерь в ПРА и увеличением коэффициента
мощности лампы (ЭПРА, работающие на частоте 20 ÷ 30 кГц, обладают, в
среднем, на 50 ÷ 55% меньшими потерями по сравнению с ЭМПРА); 6)
возможность регулирования светового потока. Недостаток ЭПРА – более высокая, по
сравнению с традиционными балластами, стоимость, которая постепенно будет
уменьшаться по мере уменьшения цен на комплектующие и их повышение на медь,
электротехническую сталь и энергоносители.