Мурування зовнішніх стін з бетонних каменів з облицюванням цеглою

  • Вид работы:
    Реферат
  • Предмет:
    Строительство
  • Язык:
    Русский
    ,
    Формат файла:
    MS Word
    11,65 Mb
  • Опубликовано:
    2010-07-02
Вы можете узнать стоимость помощи в написании студенческой работы.
Помощь в написании работы, которую точно примут!

Мурування зовнішніх стін з бетонних каменів з облицюванням цеглою














Тема:

Мурування зовнішніх стін з бетонних каменів з облицюванням цеглою

Вступ

З кам'яних матеріалів - цеглини, керамічного і бетонного каменя, крупних блоків - з бетону і природного каменя зводять велику кількість будівель і споруд різного призначення.

Для поліпшення житлових умов населення країни потрібно не тільки розширювати індустрію житлового будівництва, але і рішуче розвивати будівництво садибних і індивідуальних малоповерхових будинків. Природно, що при цьому зросте потреба в кваліфікованих робітниках-майстрах кам'яних робіт, причому таких, які уміють зводити будівлі і споруди з різних видів кам'яних матеріалів і з різних видів кладок. Майстерність муляра, так прийнято з давніх пір називати робітника-фахівця по зведенню будівельних конструкцій з кам'яних матеріалів, його знання і уміння мають першорядне значення. Без знання властивостей і умов роботи матеріалу, властивостей і конструктивних можливостей кам'яної кладки, без уміння якісно виконати її неможливо звести надійну конструкцію, побудувати довговічну будівлю або споруду з кам'яних матеріалів. Якість кладки - це не тільки її естетичний зовнішній вигляд, а перш за все здатність сприймати і витримувати зовнішні дії, обумовлені призначенням зведеної конструкції, надійність і довговічність її при експлуатації. Тому муляр, ще до того, як він почне як професіонал зводити кам'яні конструкції на будівництвах, повинен навчитися якісно виконувати всі операції і процеси кладки.

Не тільки від майстерності муляра, але і всіх працюючих на будівництвах безпосередньо залежить також, наскільки економно затрачуватимуться матеріально-технічні і трудові ресурси, що виділяються на будівництво об'єктів. При величезних об'ємах капітального будівництва, здійснюваного в країні, економне використовування засобів і матеріалів на будівництвах - одна з найактуальніших задач. Тому важливо безперервно удосконалювати технологію і організацію виробництва і праці робітників на будівництвах і за рахунок цього добиватися скорочення тривалості і поліпшення якості будівництва, зниження витрат праці і витрати матеріалів. Ця вимога має безпосереднє відношення до всіх видів робіт, і у тому числі до виробництва кам'яних робіт, де за рахунок умілого вживання раціональних пристосувань і інвентаря, а також засобів механізації можна повністю виключити втрати розчину, цеглини, каміння і інших матеріалів.

Вживання прогресивної організації праці забезпечує в будівництві високу продуктивність праці, прискорення введення в дію нових будівель і споруд, що дуже важливе в цілому для народного господарства, для кожного члена соціалістичного суспільства.

Велике значення для підвищення ефективності будівельного виробництва має зростання професійної майстерності робітників. При сучасному рівні розвитку будівельної техніки не можна стати хорошим будівником без систематичного підвищення кваліфікації, без знання передової технології і організації робіт. Кожний робітник повинен добре вивчити, освоїти і в практичній роботі творчо застосовувати прогресивні методи праці, шукати шляху підвищення його продуктивності, зниження вартості будівництва. Необхідно пам'ятати, що від результатів роботи кожного залежить кінцевий висновок суспільного виробництва, можливості більш повного задоволення суспільних і особистих потреб, що ростуть.

1. Інструменти контрольно-вимірювальні прилади та інвентар

Щоб прискорити мурування, підвищити продуктивність праці та його якість, використовують малогабаритні ручні пристосування.

Інструменти

Кельма - це лопатка зі сталевого тонколистового полотна з зігнутою ручкою. Ручка вироблена з деревини твердих порід. Кельму застосовують для розрівнювання розчину, заповнення вертикальних швів і підрізання надлишків розчину. (1.). 

  

Кельма                Молоток-кірочка         Розчинова лопата

Молоток-кірочка. Маса - 0,55 кг, дерев'яна ручкою завдовжки до 300 мм Використовують також молоток для рубання/тесання цегли, керамічного каменю, при цьому лезо молотка має бути під прямим кутом до поверхні ребра цеглини. ()

Розчинова лопата. Має полотно з листової сталі завтовшки 1,6 мм. Круглий металевий стрижень завдовжки 320 мм зберігає від зношування дерев'яний держак. Лопата призначена для подачі й розрівнювання розчину, а також для перемішування його в ящику. (3.)

 

Розшивка                               Причальні скоби

Розшивка. Має робочу частину у вигляді розрізаної уздовж сталевої трубки, ручка - з деревини хвойних порід. Оброблення й ущільнення швів мурування виконують сталевими розшивками, що мають увігнуту й опуклу поверхню. (4.)

Причальні скоби. Подібної форми. Закріплюють їх у швах мурування. Скоби виготовляють з листової сталі, надівають на цеглину, покладену горизонтально.

Контрольно вимірювальний інструмент

Висок. Маса - 0,4-1 кг. Складається з конусоподібного корпуса, крученого шнура й алюмінієвої планки. Призначений для перевірки вертикальності кутів і поверхні мурування. (6.)

Складаний метр і рулетки. Бувають завдовжки 2-20 м, використовують для лінійних вимірів під час мурування. (7.)

   

Висок                                  Рулетка та складний метр

Кутник. Застосовується для перевірки прямокутності викладених кутів. (8.)

Рівень. Лінійка, яка знаходиться у металевому корпусі завдовжки 750 мм. Всередині лінійки знаходяться ампули, які фіксують горизонтальний і вертикальний рівні. Ним перевіряють мурування. (9.)

Правило. Пристрій зроблений з відфугованого дерев'яного бруска або дюралюмінієвого профілю завдовжки 1,2-2 м. Правило призначене для контролю поверхні викладених стін.

   Кутник                 Рівень                Правило деревяне та дюралюмінієве

Порядівка. Пристосування з кутиків, труб або рейок з позначеннями, що відповідають товщині горизонтальних рядів кладки: для звичайної цеглини - 77 мм (65 мм товщина цеглини + 12 мм товщина шва), для стовщеної цегли - 100 мм. Пристосування призначене для закріплення причального шнура, дотримання горизонтальності й вертикальності рядів стін, що зводяться. 1 - нерухома частина струбцини; 2 - віджимної гвинт; 3 - рухома частина струбцини; 4 - стійка; 5 - повзунок із затискною скобою; 6 - причальний шнур. (11.)

Причальний шнур. Шнур має товщину 1,5мм. Натягують його вздовж стіни, що зводиться. Цей ручний пристрій призначений для дотримання горизонтальності мурування. (1)

Захват, що сам затягується. Вантажопідйомність - 1,75 т. Пристрій має вигляд прямокутної рами з двох щелепних підйомних затискувачів. Застосовується для розвантажування пакунків силікатної цегли без піддонів з автотранспорту і подачі їх до місця мурування. 1 – рама захвату; 2 – натяжні пластини; 3 – затискні балки; 4 – захватний пристрій..

Інвентар

  

Трубчаста           Причальний шнур                   Захват, що сам

порядівка                                                              затягується

Підхоплював - футляр. Вантажопідйомність - 1,5 т. Складається з двох пів футлярів Г-подібної форми, які закріплені на захватних важільцях. Підхоплював - футляр призначений для розвантаження одразу двох пакунків цегли з автомобіля і подачі їх на робоче місце. (14.)

Бак для змочування цегли. Ємність, яку заповнюють водою. У жарку і суху погоду піддони з цеглою опускають у бак, змочують і подають на робоче місце. (15.)

  

Підхоплювач      Бак                     Світильники

Бункер з щелепним затвором об'ємом до 1,2 м3 призначений для приймання і подачі розчину на робоче місце муляра.

Металевий ящик розчину об'ємом 0,24 м3 служить для подачі розчину на робоче місце муляра. Допускається підйом в гірлянді (до шість ящиків одночасні).

Переносні світильники. Мають вигляд розсувної рами з телескопічним стояком з плафонами. Призначені для освітлення робочого місця у темний час доби.

Бункер з щелепним затвором

1 - вантажопідйомна петля; 2 - затвор.

Металевий ящик розчину

1 - вантажопідйомна петля; 2 - строп

2. Матеріали необхідні для даної роботи

Види та класифікація розчинів

Будівельним розчином називають матеріал, який отримують у результаті затвердіння суміші, яка складається з:

-  неорганічної в’яжучої речовини;

-  дрібного заповнювача(піску);

-  води;

-  спеціальних домішок(неорганічних і органічних).

Цю суміш до початку тверднення називають розчинною сумішшю. В’яжуча речовина у розчині обволікає частинки заповнювача, зменшуючи тертя між ними. У результаті цього розчинна суміш набуває необхідної для розчину рухливості.

В’яжучими речовинами є цемент, глина, гіпс, вапно та їхні суміші. Пісок, який використовують у розчинах як заповнювач, може бути природний (гірський, річковий) або штучний (з гірських порід).

За видом застосованого в’яжучого матеріалу будівельні розчини бувають: цементні, глиняні, вапняні, гіпсові, змішані (цементно – вапняні, вапняно – гіпсові, гіпсоцементні).

Залежно від властивостей в’яжучого матеріалу розрізняють:

повітряні розчини, що тверднуть у по вітряно – сухих умовах,(гіпсові);

гідравлічні, що починають тверднути на повітрі або у вологих умовах (цементні).

Залежно від в’яжучого матеріалу бувають також:

прості речовини, до складу яких входить один в’яжучий елемент (вапняні, цементні, глиняні);

змішані розчини, які складаються з кількох в’яжучих елементів.

Склад простих розчинів позначають двома цифрами:

-  перша цифра (звичайно одиниця) вказує скільки частин в’яжучого матеріалу знаходиться в розчині відносно маси або об’єму;

-  остання цифра вказує, скільки частин заповнювача припадає на одну частину в’яжучого матеріалу.

Для змішаних розчинів співвідношення складається з трьох чисел:

-  перша цифра одиниця вказує на об’ємну частину в’яжучого матеріалу;

-  третя-кількість частин заповнювача.

Наприклад, запис вапняно-гіпсовий розчин складу 1:0,15:4 пояснюються так: на 1 частину вапна у розчині доводиться 0,15 частин гіпсового в’яжучого матеріалу і 4 частини заповнювача.

Залежно від співвідношення між кількістю в’яжучого матеріалу і заповнювача розчини бувають: пісні, жирні, нормальні.

Пісні розчини вміщують невелику кількість в’яжучого. Вони мало пластичні, менше зручні у роботі, але дають дуже малу усадку, що є цінним при облицювальних роботах.

Жирні розчини надлишок в’яжучого матеріалу. Вони пластичні, але дають усадку, розтріскуються.

Нормальні розчини. Кількість в’яжучого матеріалу в них така сама, як і заповнювача.

Жирність розчину суміші визначають веслом, або теркою, штукатурною лопаткою:

Жирність розчину визначають веслом

-  пісна суміш майже не прилипає до весла;

-  нормальна суміш прилипає лише місцями;

-  жирна суміш прилипає до весла у великій кількості.

Важкі розчини мають середню густину в сухому стані 1500кг і більше. Готують важкі розчини на піску.

Легкі розчини мають середню густину до 1500кг. Готують їх на пористому піску з пемзи, туфу, керамзиту.

За призначенням розчини бувають кількох видів.

1.Мурувальні – призначені для звичайної й вогнетривкої кам’яного мурування.

Оздоблювальні – для обштукатурювання приміщень, декоративних штукатурок.

3.Спеціальні – що мають особливі властивості (гідроізоляційні, акустичні, рентгенозахисні).

Рухливістю розчинної суміші називається її здатність розтікатися під дією власної маси. Рухливість розчину визначається глибиною занурення в нього еталонного конуса. ()

Еталонний конус

БЕТОННІ КАМЕНІ Й ДРІБНІ БЛОКИ

На основі в'яжучих виготовляють бетонні камені й дрібні блоки. Застосування їх для мурування стін замість цегли дає економічний ефект, тому що завдяки великому розміру каменів і блоків досягається висока продуктивність праці муляра, а собівартість 1 м3 каменів і блоків нижча за собівартість такої ж кількості цегли.

Бетонні стінові камені для несучих і захисних конструкцій усіх типів будинків виготовляють розміром від 288x138x138 мм до 390x190x188 мм на цементному, силікатному і гіпсовому в'яжучому.

Застосовують бетонні стінові камені для мурування зовнішніх стін (рядові й лицьові) та фундаментів.

Стінові камені при щільності бетону понад 1600 кг/м3 повинні бути шпаристими. Для фундаментів камені виготовляють тільки з важкого бетону без пустот.

Лицьові камені можуть бути прикрашені рельєфним малюнком або покриті декоративним заповнювачем.

Камені поділяються на 7 марок: від 25 до 200; камені марок 25 і 35 одержують з легких бетонів на пористих заповнювачах. Марки каменів за морозостійкістю: Мрз 15, 25, 35, 50.

Стінові бетонні камені: суцільний (а), перегородковий (б),модульний (в)

Стінові дрібні блоки з ніздрюватих бетонів (141а,б,в) застосовуються для мурування зовнішніх і внутрішніх стін будинків (для підвалів, цоколів будинків, де підвищена вологість, застосовувати ці бетонні блоки забороняється). Виготовляють стінові блоки із ніздрюватих бетонів щільністю від 500 до 1100 кг/м3.

Залежно від міцності стінові бетонні блоки поділяються на 6 марок: від 25 до 150. Найменшу щільність (500-700 кг/м'1) мають блоки марок 25 і 35, а найбільшу (1000-1100кг/м3) - блоки марок 100 і 150. Мрз останніх 25 і 35.

Блоки мають форму паралелепіпеда. Розмір блоків для зовнішніх стін (номінальний) 600x300x300 і 600x200x200 мм. Для внутрішніх стін розмір блоків 300x300x300 і 300x200x300 мм. Маса одного блоку - 10-40 кг.

ЧИТАННЯ КРЕСЛЕНЬ КАМ'ЯНИХ КОНСТРУКЦІЙ

На кресленнях розрізів будинків, виконаних у масштабі 1:50 і менше, кам'яне мурування в перерізі штрихують тонкими лініями, нахиленими під кутом 45°, або обводять по контуру суцільною основною лінією.

Стіни кам'яного мурування та інші конструктивні елементи на кресленнях називають порядівками. Такі креслення виконують у масштабі 1:10; 1:20.

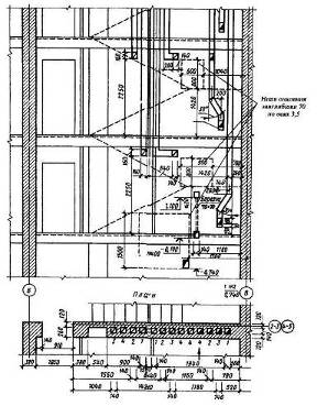
На зображено вертикальну порядівку - розріз по вікнах зовнішньої стіни двоповерхового будинку, стіни якого складені з легкобетонних семищілинних каменів двох типів розміром: 390x190x188 мм і поздовжніх половинок розміром 390x190x188 мм. Шви завтовшки 10 мм.

На кресленні показані й пронумеровані ряди мурування, проставлені всі необхідні розміри і позначки, зроблені пояснюючі написи.

Для уточнення конструкцій окремих елементів виконують креслення вузлів кладки.

На показано горизонтальну порядівку - креслення двох суміжних рядів полегшеного мурування кута зовнішньої стіни з керамічної цегли. На кресленні показано розташування цеглин, діагоналлю відзначено тричвертки цеглин і половинки. Штриховою лінією позначено сталеву арматуру, що застосовується для кріплення мурування в кутах стін.

Для мурування стін з вентиляційними і димохідними каналами виконують робочі креслення розгортки стін з каналами. На 144 наведено частину розгортки стіни з каналами і план стіни.

Вертикальна порядівка мурування легкобетонних каменів зовнішньої стіни будинку

На розгортці канали виділені суцільною основною лінією. Отвори у вентиляційних каналах на поверхах позначені діагоналлю, а в димарях - напівзатемнені. їх розташування показане прив'язкою до підлоги поверху і зовнішньої стіни будівлі. На плані стіни до кожного каналу (перетином 140x140 мм) нанесено цифри, що показують, з якого поверху починається канал. На кожному поверсі знаходиться по два вентиляційних канали (до ванни і туалету) і один димохідний (до кухні)

Горизонтальна порядівка двох суміжних рядів полегшеного мурування з керамічної цегли зовнішньої стіни будинку

Розгортка стіни з вентиляційними і димохідними каналами

4. Технологічна частина

МУРУВАННЯ СТІН, КУТІВ, ПРИЛЯГАНЬ СТІН З БЕТОННИХ КАМЕНІВ

Розміри каменів дозволяють зводити стіни завтовшки 9; 19; 24; 29; 39 см і більше. Вага каменів коливається від 14 до 25 кг.

З суцільних і порожнистих бетонних каменів мурують зі зсувом поперечних вертикальних швів у суміжних рядах на чверть або півкаменя (145, 146).

При муруванні прямих кутів у кожному ряду укладають по дві тричвертки (див. 146). У місцях прилягання стін у тичкових рядах також укладають тричвертки. По висоті через кожні два ряди мурування шви перев'язують поперечниками. Під час мурування необхідно пильнувати, щоб на поверхні каменів і блоків не було бруду і пилу, а вертикальні та горизонтальні шви були заповнені розчином. Горизонтальні шви повинні бути завтовшки не менше 10 мм і не перевищувати 15 мм, а вертикальні - 8-15 мм.

Перев'язування швів

мурування з бетонних каменів

правильної форми у кутах:

1) тричвертки; 2) цілі камені

Перев'язування швів мурування у приляганні стін

Укладання стін із наскрізними порожнинами:

1) тричвертки; 2) цілі камені

Стіни з бетонних каменів із ненаскрізними порожнинами мурують так само, як із суцільних каменів, оскільки камені укладають порожнинами донизу.

Чергуванням рядів, викладених з цілого каменю і поздовжніх половинок каменю, забезпечується поперечне перев'язування мурування.

Мурування з бетонних і природних каменів вагою до 16 кг правильної форми ведуть ланкою «двійка», при більшій вазі каменів -ланкою «трійка». Робоче місце при муруванні з бетонних каменів організовують звичайно так само, як і при цегляному муруванні.

Якість мурування перевіряють через кожні 3-4 ряди.

УКЛАДАННЯ ТИЧКОВОГО І ЛОЖКОВОГО РЯДІВ СТІН З БЕТОННИХ КАМЕНІВ

Підготовчий етап. До початку мурування стін необхідно:

- нанести розміточні осі на фундамент;

- винести позначки першого ряду;

- Технологія процесу й організація праці. Мурування із суцільних і

порожнистих бетонних каменів перев'язують за трирядною системою: тичкові ряди укладають через кожні два ложкових або з перев'язуванням тичковими через кожний ложковий ряд.

Мурування з бетонних та інших каменів масою до 16 кг ведуть ланкою «двійка», при важчих каменях - ланкою «трійка». При укладанні тичкового ряду розкладіть камені (на ребро) і розстеліть розчин. Камені розкладають на відстані до 3,5 довжин каменю. Кельмою накидайте розчин на бічні сторони вертикальних каменів. Візьміть камінь обома руками, повертаючи його на 90°. Притисніть камінь до раніше покладеного, осадіть його до рівня при-чалки. Зайвий розчин підріжте кельмою, заповніть ним поперечний шов, щоб уникнути промерзання мурування.

Мурування тичкового ряду

а) розкладання каменів і підготовка розчинової постілі, б) укладання каменів, 1) розчинова постіль, 2) причальний шнур

При зведенні ложкового ряду спочатку розкладіть камені на торець на відстані приблизно 2 2,5 довжини каменю.


Мурування ложкового ряду:

а) розкладання каменів і підготовка розчинової постілі для зовнішньої версти,

б) розкладання каменів і підготовка розчинової постілі для внутрішньої версти,

в) укладання каменів по причалщ, 1) розчинова постіль, 2) причальний шнур

Розчин накидайте на торці верстових каменів. Потім обома руками укладіть камінь, притисніть його до вже покладеного й осадіть на розчинову постіль.

Надлишки розчину підрізають і повністю заповняють вертикальний шов мурування.

При зведенні стін з порожнистих шлакобетонних каменів з порожнинами значних розмірів мурують із заповненням або без заповнення порожнин шлаком чи легким бетоном.

5. Організація праці і робочого місця

Ділянка кладки разом зі встановленими поряд піддонами з цеглиною, ящиками розчину і підмостями утворює робоче місце муляра. Правильна організація робочого місця забезпечує високу продуктивність праці.

При кладці глухих ділянок стін (, а) робоче місце муляра

має ширину 2,5...2,6 м і підрозділяється на зони:

робочу (шириною 60...70 см), де переміщається муляр в процесі кладки;

складування (шириною до 1,6 м), де ящики з розчином чергують з піддонами цеглини;

вільну (шириною 30...40 см) для проходу.

При кладці простінків (б) робоче місце муляра шириною до 2,6 м також підрозділяється на зони - робочу, складування і вільну.

Організація робочого місця при кладці глухих стін (а) та простінків(б)

Щоб муляри виконували менше рухів, піддони з цеглиною ставлять напроти простінків. Ящики з розчином встановлюють напроти отворів, довгою стороною перпендикулярно стіні, що зводиться.

При кладці кутів стін робоче місце муляра організовують таким чином. Уздовж ділянки кладки залишають вільну смугу (робочу зону) шириною 60...70 см; піддони з цеглиною ставлять ближче до кута, повернувши ящики з розчином довгою стороною упоперек стіни.

При кладці стовпів цеглину розміщують зліва, а розчин - праворуч від муляра.

Робоча зона шириною 70 см розміщується між матеріалами кладок по одну сторону стовпа, що викладається.

Запас цеглини на робочому місці муляра повинен відповідати..4-годинній потребі.

Розчин в ящики завантажують перед початком кладки з розрахунком на 40...45 мін роботи.

У процесі кладки поповнюють запас цеглини і розчину.

Організація праці робочого місця при кладці кутів

Організація праці робочого місця при кладці стовбів

Кам'яні роботи виконують бригади мулярів, що складаються з ланок, які залежно від числа працюючих називають «двійкою», «трійкою», «четвіркою», «п'ятіркою».

Ланка «двійка» складається з муляра 2-го (підсобник) і веде муляра 4-5-го розр. Обов'язки в ланці розподілені таким чином:

обидва мулярі спільно закріплюють причалювання для зовнішньої і внутрішньої верст;

підсобник подає і розкладає цеглину, розстилає розчин;

провідний муляр, рухаючись уздовж стіни, укладає зовнішню версту.

При кладці внутрішньої версти (4, а) обидва мулярі виконують ті ж операції, рухаючись у зворотному напрямі. Підсобник при цьому укладає цеглу в забутку.

При кладці простінків (4, б) на одному з них підсобник розкладає цеглину і розстилає розчин, а на іншому простінку провідний муляр веде кладку. Потім вони міняються місцями і продовжують роботу.

Ланкою «двійка» виконують кладку стін з великою кількістю отворів, стін завтовшки до 1,5 цеглин, а також стовпів і перегородок.

Ланка «трійка» складається з ведучого муляря 4-5-го розр. і двох мулярів 2 і 3-го розр. (5.).

Провідний муляр викладає верстові ряди і контролює правильність кладки. Він рухається за підсобником, що розкладає цеглину і розстилаючим розчин. В цей час інший підсобник укладає забутку.

Кладку внутрішньої і зовнішньої верст виконують в однаковому порядку, але в протилежних напрямах. Перестановку причалювання провідний муляр виконує разом з одним з підсобників.

Ланкою «трійка» виконують кладку стін товщиною в 2 і 2,5 цеглини. Продуктивність праці мулярів збільшується на 30% в порівнянні з продуктивністю ланки «двійка».

Ланка «четвірка» складається з двох мулярів 4 і 3-го і двох мулярів-підсобників 2-го розр. (6.).

Обов'язки в ланці розподілені так:

муляр 4-го розр. викладає зовнішню версту, йому допомагає підсобник 2-го розр., розкладаючи цеглину і розстилаючи розчин;

муляр 3-го розр. викладає внутрішню версту, працюючи разом з підсобником, який подає цеглину і розчин.

Темп роботи ланки задає муляр, що викладає зовнішню версту. Ланкою «четвірка» працюють при кладці стін завтовшки не менше 2 цегли з одночасним облицьовуванням їх лицьовою цеглиною.

Ланка «п'ятірка» складається з мулярів 4 і 3-го розр. і трьох мулярів-підсобників 2-го розр. ().

Організація праці в ланці наступна:

муляр 4-го розр. разом з підсобником викладає зовнішню версту;

за ними на відстані..3 м працює муляр 3-го розр. і підсобник, викладаючі внутрішню версту;

замикає ланку муляр-підсобник, викладаючи забутку.

РОБОТА ЛАНКОЮ "ДВІЙКА"

а, б - кладка стіни (а - внутрішньої версти; б - забутки і внутрішньої версти); в - кладка простінків; 7 - муляр 2-го розряду; 2 - муляр 4-5-го розрядів

 

РОБОТА ЛАНКОЮ "ТРІЙКА"

а - кладка зовнішньої ложкової версти; б - кладка внутрішньої версти і забутки; в - кладка зовнішньої тичкової версти; 1 - муляр 3-го розряду; 2 - муляр 4 - 5-го розрядів; 3 - муляр 2-го розряду

РОБОТА ЛАНКОЮ "ЧЕТВІРКА"

Мулярі: 1 - 3-го розряду; 2 і 4 - 2-го розряду; 3 - 4-го розряду

РОБОТА ЛАНКОЮ "П'ЯТІРКА"

Мулярі: 1, 3,5 - 2-го розрядів; 2 - 3-го розряду; 4 - 4-го розряду

Ланкою «п'ятірка» доцільно працювати при кладці глухих ділянок стін завтовшки більше 2 цегли. При кладці отворів «п'ятірка» розділяється на дві ланки - «двійку» і «трійку». Продуктивність праці мулярів залежить від внутризвенової організації праці і від чисельного складу ланки, обумовленої товщиною і конструкцією кладки.


Робітник який влаштувався на роботу зобов'язений пройти вступний та первинний інструктажі, робітник повинен знати місця зберігання засобів пожежогасіння та медикаментів.

В зимовий час усі підходи транспортні шляхи повинні бути очищені від снігу та посипані піском.

До робіт по виконанню кам’яної кладки допускаються особи які проінструктовані.

Адміністрація підприємства зобов’язана своєчасно забезпечити мулярів спец одягом, взуттям та засобами захисту.

З рівня, де працює муляр, можна виконувати кладку тільки до висоти 1,2 м (Рис.). Для подальшого зведення конструкції необхідні підмости.

Підмости (табл. 4) - це тимчасові пристрої, встановлювані на перекритті і дозволяючі виконувати кладку в межах висоти поверху. Підмости (Рис.) повинні бути зручними при установці і транспортуванні; задовольняти вимогам техніки безпеки; бути інвентарними, тобто використовуватися багатократно. Для кладки стін багатоповерхових житлових будівель застосовують наступні типи подмостей.

Шарнірно-панельні (3.) складаються з дощатого настилу і двох сполучених з ним опор. При виконанні кладки другого ярусу (вище 1,2 м від перекриття) трикутні металеві опори розташовані в нижньому положенні. При кладці третього ярусу (вище 2,4 м) опори подмостей займають верхнє положення.

Універсальні пакетні ППУ (4.), що самовстановлюються, складаються з дерев'яного настилу і двох шарнірно прикріплених опор. При виконанні кладки другого ярусу гратчасті металеві опори розташовуються горизонтально, при кладці третього ярусу - вертикально. Переносні площадки – подмости

ТАБЛИЦЯ 4.ТЕХНІЧНА ХАРАКТЕРИСТИКА ПОДМОСТЕЙ, ЩО ВИКОРИСТОВУЮТЬСЯ ПРИ КАМ'ЯНІЙ КЛАДЦІ

Найменування

Застосування

Висота, м

Ширина настила, м

Навантаження, що допускається, кПа

Шарнірно-панельні

Універсальні пакетні

що самостановлюються

ППУ - 4

Важелі з гідроприводом -

Переносні площадки-

підмости

* Для кладки другого/третього ярусу

 -

Для зведення стін

стовпів і простінків в

багатоповерхових будівлях

-

Для кладки в обмежених

умовах

1,1/2,05 1/1,95

0,66—3,3

1,1/-

2,5

2,5

2,6

1,5...2

40

40

40

30


ГРАНИЧНА ВИСОТА КЛАДКИ, ЩО ВИКЛАДАЄТЬСЯ КОНСТРУКЦІЯ ПОДМОСТЕЙ МУЛЯРЕМ  1 - опори; 2 - робочий настил; 3 - бортова огорожа

УСТАНОВКА ШАРНІРНО-ПАНЕЛЬНИХ ПОДМОСТЕЙ

а - в нижньому положенні (кладка 2-го ярусу!; б - у верхньому положенні (кладка 3-го ярусу);1 - трикутні опори; 2 - робочий настил; 3 -огродження

4. УСТАНОВКА УНІВЕРСАЛЬНИХ ПОДМОСТЕЙ

а - для кладки 2-го ярусу; б - для кладки 3-го ярусу; 1 - прямокутні опори в нижньому положенні; 2 - робочий настил; 3\ 4 - стропи для перекладу опор у вертикальне і горизонтальне положення; 5 - прямокутні опори у вертикальному положенні (5.) є сталевою опорою-тумбою або рамою з дощатим настилом і вертикальною огорожею.

Їх використовують в обмежених умовах - при кладці зовнішніх стін лоджій і сходових кліток.

 

ПЕРЕНОСНІ ПЛОЩАДКИ-ПОДМОСТІ

а - для кладки стін лоджій, перегородок; би - длякладки стін сходових кліток; 1 - сталева опора-тумба; 2 - дощатий настил; 3 -сталева рама; 4 - огорожа;5 - петливши для строповки

Важелі підмости з гідроприводом (6.) виконані у вигляді захищеного майданчика з робочим настилом, опертой на П-подібні важелі. Під'їм і опускання підмостей здійснюється гідроприводом.

Всі види підмостей встановлюють на ґрунт, що спланерував і утрамбований, або на міжповерхові перекриття. Для контролю за якістю кладки між робочим настилом підмостей і конструкцією, що зводиться, залишають зазор до 5 см. Установку і перестановку підмостей виконують кранами.

ВАЖЕЛІ ПІДМОСТИ З ГІДРОПРИВОДОМ

1 - опорна рама; 2 - рухомі важелі; 3 - шарнір; 4 - знімна огорожа; 5 - платформа з рабочим настилом; 6 -гидросистема

ЛІСА.

Тимчасові пристрої (), встановлювані на поверхні ґрунту, що спланерувала, і призначені для зведення кладки на всю висоту будівлі, називають лісами. Їх використовують для зведення стін одноповерхових промислових і сільськогосподарських будівель, облицьовування стін і при виконанні інших будівельних робіт.

Безболтові трубчасті ліси (8.) є просторовим каркасом, збираним із стійок і ригелів. Стійки встановлюють в черевики, укладені на підкладки. Між собою стійки зв'язують поперечними ригелями, на кінцях яких приварені крюки, що вставляються в трубчасті патрубки стійок. Поверх ригелів укладають щитовою настил і захищають його поручнями.

По ходу кладки стійки трубчастих лісів нарощують, зв'язують ригелями і переставляють настил. Стійкість змонтованих лісів забезпечується діагональними зв'язками, встановленими в кутках і через 25...30 м по довжині, а також кріпленням до анкерів, закладених в кладку. При значній протяжності лісів в центрі настилу через кожні 4...6 м влаштовують сходові клітки. Ліси такої конструкції розраховані на зведення стін заввишки до 40 м.

Ліси з об'ємних елементів складаються з вертикальних етажерок і панелей робочого настилу з огорожею. Всі елементи лісів вмонтовують і демонтують краном. Ліси такої конструкції застосовують для кладки стін одноповерхових виробничих будівель заввишки до 14,2 м.

Струнні підвісні ліси закріплюють за підтримуючі кронштейни на покритті промислової будівлі.

До кронштейнів кріплять підвіски з провушинами, в які вставляють прогони. Поверх прогонів влаштовують настил з огорожею. По ходу кладки прогони переставляють з одного ярусу провушин на іншій, а потім укладають настил і влаштовують огорожу.

Універсальні самохідні ліси - це будівельна машина, що самовмонтовується. Вона складається з гусеничного візка, башти, рухомого робочого майданчика і поворотного крана. Такі ліси використовують при кладці цегляних стін висотою до 15м.

ОБЛИЦЮВУВАННЯ СТІН ІЗ ЗОВНІШНІХ ЛІСІВ

Використана література

1.   Григорьев М.А. Материаловедение для облицовщиков и каменщиков. М., 1985. – 144с.

2.   Кулебокин Г.И. Облицовка природным камнем и кирпичем. М., 2001. - 144с.

4.   Никитин Л.И. Охрана труда в строительстве. М., 1999. - 359 с.

5.   Петров А.К. Технология облицовочных производств. М., 2000. - 268 с.

6.   Сахаров МЛ. Автоматизация кладки кирпича. М., 2001. - 243 с.

7.   Кам'яні роботи. Підручн. Для проф..-техн. Навч.закладів: У 3 ч. Ч.ІІІ / А.С.Нікуліна, С.І.Заславська, Г.П.Матвєєв та ін.. – К.: Вікторія, 2001. – 480с.

Похожие работы на - Мурування зовнішніх стін з бетонних каменів з облицюванням цеглою

 

Не нашли материал для своей работы?
Поможем написать уникальную работу
Без плагиата!
Без нейросетей!