Електричні випробування пластичних мас

  • Вид работы:
    Реферат
  • Предмет:
    Технология машиностроения
  • Язык:
    Русский
    ,
    Формат файла:
    MS Word
    55,24 kb
  • Опубликовано:
    2011-02-17
Вы можете узнать стоимость помощи в написании студенческой работы.
Помощь в написании работы, которую точно примут!

Електричні випробування пластичних мас

Зміст

Вступ

Електричні випробування пластичних мас

1. Визначення питомого поверхневого та об’ємного електричного опору пластиків

2. Визначення діелектричної проникності та тангенсу кута діелектричних втрат пластмас

3. Визначення іскростійкості (дугостійкості) пластичних мас

Література

Вступ


Тема реферату "Електричні випробування пластичних мас" з дисципліни "Контроль якості полімерних матеріалів".

Дисципліна “Контроль якості полімерних матеріалів” дає знання про те, якими методами оцінюють якість матеріалів, з яких виготовляють полімерні вироби. Властивості полімерних матеріалів визначають і якість виробів і терміни їх експлуатації. Дисципліна знайомить студента з методами контролю якості пластмас і еластомерів, принципами і суттю цих методів, особливостями контролю того чи іншого матеріалу, а також з розрахунками кількісних показників якості. Контроль якості проводять на всіх підприємствах, не тільки на виробництвах полімерних виробів. Контрою піддають різні кількісні показники якості, від яких залежать експлуатаційні та технологічні характеристики самого виробу та процесу його виготовлення. Операціям контролю приділяється велика увага, тому його будова входить в основні підрозділи підприємства і вміщує як внутрішньо цеховий контроль, так і контрольні операціях відділу технічного контролю. Якість полімерних виробів є похідною від якості полімерного матеріалу. Не можна виготовити якісний виріб з полімерної сировини невисокої якості. Вихідний полімерний матеріал обов’язково контролюють на будь-якому виробництві відповідно технічним умовам, без яких полімерні матеріали взагалі не виробляються. Кожні технічні умови на полімерний матеріал вміщують перелік показників якості та методи їх визначення. Показники якості визначають також технологічні параметри процесів переробки, наприклад, менше значення індексу розплаву потребує більші значення тиску та більших температур переробки. До основних умов забезпечення високої якості продукції, яка є полімерними виробами широкого асортименту, можна віднести насамперед якість полімерних матеріалів, ретельне додержання оптимальних технологічних параметрів, автоматизацію та механізацію виробництва.

Контроль якості полімерних виробів складається з декількох основних стадій, а саме контроль якості сировини, технологічний контроль виробів з цього полімерного матеріалу в процесі їх виготовлення та контрольні операції відділу технічного контролю (ВТК). До функцій ВТК відноситься не тільки оцінка придатності того чи іншого виробу до експлуатації, але й організація технологічного процесу виготовлення виробу з найкращою якістю. Контроль полімерних матеріалів здійснюють на початку процесу виготовлення виробів (операції підприємства) або протягом самого технологічного процесу, щоб відбракувати вироби, що не відповідають вимогам ще до останніх процесів їх механічної обробки. В останні роки поширився комплексно-статистичний метод оцінки якості полімерних виробів та матеріалів для них. Він полягає у тривалому спостереженні одночасно як якості полімерного матеріалу та параметрів технологічного процесу, так і якості полімерного виробу. Накопичені дані обробляються на ЕОМ та встановлюються оптимальні показники якості вихідного матеріалу та технологічних параметрів., що дають найкращу якість виробів.

Полімерними матеріалами можуть бути пластики, на основі яких виготовляють пластмасові вироби, або каучуки, які є основою виробів з еластомерів, тобто гумових виробів. Піддаються контролю також полімерні композиції, тобто суміші пластиків або каучуків з різними добавками, які забезпечують модифікацію властивостей полімерів та виробів з них. Пластмаси та каучуки мають спільну полімерну природу, бо є високомолекулярними сполуками, що визначає особливості їх поведінки в процесах переробки та експлуатації (перехід у в’язкотекучий стан, висока в’язкість розплавів, склування та кристалізація, релаксація, гістерезіс та ін.). Але при цьому вони розрізняються за температурами фазових та фізичних переходів, молекулярною масою, гнучкістю полімерних ланцюгів, поведінкою за розтягу та ін.). Тому оцінку якості цих полімерних матеріалів необхідно проводити лише за затвердженими методиками, на спеціальних приладах та за умов, передбачених технічними умовами на конкретний полімерний матеріал.

Електричні випробування пластичних мас


1. Визначення питомого поверхневого та об’ємного електричного опору пластиків


Питомим поверхневим електричним опором називається опір, що створюється одиницею поверхні матеріалу, який поміщено в електричне поле, струму, що проходить по його поверхні. Метод визначення такого опору ґрунтується на вимірюванні сили струму, який проходить по поверхні зразка за різниці потенціалів 1000 В. Випробування проводиться на зразках товщиною 4±0,2 мм, що мають форму диска діаметром 100±2 мм або квадратної пластинки з стороною 100±2 мм. Питомий поверхневий електричний опір виражається в Омах і представляється як ціле однозначне число, що помножене на 10 у відповідному ступеню.

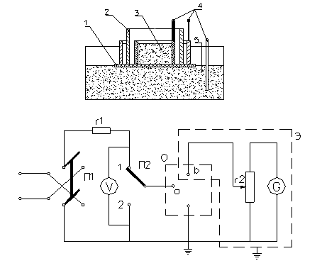
Визначення проводиться на спеціальному приладі (рис.1).

Електродом є графіт, який рівним шаром насипають в посудину. На графіт кладуть зразок полімерного матеріалу, а на його поверхню поміщають концентрично три металевих кільця. У внутрішнє кільце засипають порошок графіту, який виконує функцію одного з електродів, а другим електродом є графіт, який насипають між середнім та зовнішнім кільцями. Вимірювання здійснюється за постійної напруги між електродами. Окремі елементи приладу з’єднуються між собою певним чином (рис.1).

Випробування проводять за температури 20±5 ºС.

Як електроди можна також застосовувати олов’яну, свинцеву, алюмінієву фольгу товщиною не більше 0,1 мм. Раніше застосовували ртуть, але зараз через високу шкідливість вона не використовується.

Для випробування беруть шість зразків, які попередньо підготовлюються певним чином. Перші три зразка витримують за 20±5 º за атмосфери 65±5 % відносної вологості протягом доби. Інші три зразки витримують протягом доби за тої ж температури в атмосфері 100 % відносної вологості. Оброблені зразки насухо витирають фільтрувальним папером та негайно випробують. Вимірювання сили струму проводять методом порівняння відхилення дзеркальця гальванометра.

..\..\Alex\wmf\10.wmf

Рис.1. Схема приладу для визначення питомого електричного опору

1 - зразок; 2 - високовольтний електрод; 3 - вимірювальний електрод;

4 - контакт; 5 - охоронний електрод (графіт)

а, б - контакти; G - гальванометр; V - вольтметр; О - зразок; П1, П2 - перемикачі; r1 - захисний опір; r2 - шунт до гальванометра; Э - металевий екран

Не підключаючи зразка, спочатку перевіряють зібраний прилад на відсутність витоку струму, для чого перемикач П1 встановлюють в будь-яке положення, а перемикач П2 - положення 1. Потім вмикають напругу постійного струму 1000 В та переводять шунтувальний опір з положення 1: 10000 в положення 1:

1. Якщо при цьому не відбувається відхилення дзеркальця гальванометра, то переводять перемикач П1 в інше положення. Відсутність відхилення дзеркальця гальванометра і в цьому випадку свідчить про те, що витоку струму немає і прилад можна використовувати. Якщо ця вимога не виконується, слід перевірити правильність збирання схеми приладу.

Випробування проводиться таким же чином, як і на перевірку витоку струму, але з підключеним зразком. Шунтувальне число підбирають так, щоб відхилення дзеркальця гальванометра було не менше 1 мм, тобто було достатнім для вірного підрахунку. Відлік здійснюють через 1 хвилину після вмикання напруги на зразок, після чого перемикач П2 ставлять в положення 2.

Питомий поверхневий електричний опір розраховують за формулою:

, Ом,

де V - напруга, В;

n - шунтове число шунтувального опору;

Сд - динамічна постійна гальванометра, А/мм;

а - показання на шкалі гальванометра, мм;

d - внутрішній діаметр високовольтного електрода, м;

D - діаметр вимірювального електрода, м.

Перед випробуванням визначають динамічну постійну гальванометра Сд. Її визначають на кожному ступеню шунтувального опору між точками а і б в зразковому опорі (не менше 106 Ом) та за різниці напруги постійного струму 1000 В.

Динамічну постійну обчислюють за формулою:

, А/мм,

де V - напруга, В;

n - шунтове число на кожному ступеню шунтувального опору;

r - зразковий опір, Ом;

а - відхилення дзеркальця гальванометра, мм.

Результат розраховують як середнє з усіх визначень.


..\..\Alex\wmf\16.wmf

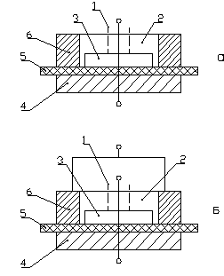
Рис.2. Схема підключення електродів за визначення питомого поверхневого (а) та питомого об’ємного (б) електричного опору

1 - екран для визначення Rv; 2 - екран для визначення Rs; 3 - вимірювальний електрод; 4 - охоронний електрод; 5 - зразок; 6 - високовольтний електрод

Питомий об’ємний електричний опір розраховується за формулою:

, Ом·м,

де S - площина вимірювального електрода, м2;

d - товщина зразка, м.

Результат розраховують як середнє арифметичне для всіх зразків та представляють в вигляді однозначного числа, помноженого на 10 у відповідному ступеню.

2. Визначення діелектричної проникності та тангенсу кута діелектричних втрат пластмас


Велика кількість пластичних мас застосовується для виготовлення виробів та деталей електротехнічної, радіотехнічної та приладобудівної галузей промисловості. Ці вироби та деталі повинні бути стійкими до дії електричного струму, не пропускати його, тобто бути діелектриками. Стійкість пластичних мас до дії електричного струму перевіряється експериментально

Діелектричні втрати - це втрати електроенергії в діелектрику внаслідок витрати її на нагрівання матеріалу.

Діелектричні втрати визначаються тангенсом кута діелектричних втрат tg δ, що характеризує здатність діелектрика розсіювати підведену до нього електроенергію. В ідеальному діелектрику струм випереджає напругу на кут 90º; у реальному кут відрізняється від прямого на кут δ, тангенс якого й характеризує діелектричні втрати. Чим менше значення tg δ, тим нижчі діелектричні втрати, тим краще електроізоляційні властивості полімерного матеріалу.

пластична маса електричне випробування

Тангенс кута діелектричних втрат у полімерах звичайно визначається при частоті 50 Гц і рідше при частоті 106 Гц.

Зразки являють собою диски діаметром 50±0,5 мм. Товщина їх повинна відповідати ємності від 20 до 300 пФ, але не перевищувати 5мм. Звичайно товщина береться в межах 0,5-2,5 мм.

Одночасно визначають діелектричну проникність ε електроізоляційного матеріалу, що визначається як відношення ємності конденсатора з даним ізолятором до ємності конденсатора з повітряним ізолятором або під вакуумом. Діелектрична проникність визначається на зразках таких же розмірів, що й tg δ.

Методика визначення полягає в тому, що зразки стандартних розмірів витримують 24 години в термостаті за 50±3 ºС і відносної вологості 20-30 %. Потім їх прохолоджують до кімнатної температури в ексикаторі над хлористим кальцієм. Зразки поміщають у вимірювальний конденсатор між фіксованим електродом і рухливим заземленим електродом. Потім підключають конденсатор до вимірювального приладу й відзначають показання приладу: значення ємності С1 еталонного конденсатора приладу й величину фактора втрат, що виражає добротністю Q1, або величину tg δ1. Потім випробуваний зразок виймають із вимірювального конденсатора, рухливий електрод опускають до повного зіткнення з нижнім електродом, щоб фіксувати паралельність їхніх робочих поверхонь. Після цього знову піднімають рухливий електрод і відзначають фактор втрат (Q2 або tg δ2) вимірювального конденсатора без зразка. При цьому ємність еталонного конденсатора приладу повинна зберігатися постійною й рівною С1, а підстроювання по ємності здійснюється зміною відстані між пластинами електродного пристрою за допомогою мікрометричного гвинта. Після цього встановлюють зазор, дорівнює товщині зразка, і роблять другий вимір ємності (С2) еталонні конденсатори.

Діелектрична проникність обчислюється по формулі:

,

де d - товщина випробуваного зразка;

D - діаметр електрода;


,

де С1 і С2 - значення ємності еталонного конденсатора.

Знак перед формулою залежить від типу приладу: у випадку приладу із прямим відліком ємності - знак мінус і при відліку ємності методом заміщення - знак плюс.

Тангенс кута діелектричних втрат можна розрахувати по добротності вимірювального ланцюга:

,

де Q1 - добротність вимірювального контуру в присутності випробуваного зразка;

Q2 - добротність вимірювального контуру у відсутності випробуваного зразка;

С - повна ємність вимірювального контуру, яка дорівнює ємності еталонного конденсатора настроєного приладу, коли вимірювальний контур відключений;

Сх - ємність випробуваного зразка; розраховується.

Якщо безпосередньо виміряється tg δ, розрахунок ведеться за формулою:

,

де tg δ1 - тангенс кута втрат вимірювального конденсатора в присутності зразка полімеру;

tg δ2 - те ж без зразка;

С1 - повна ємність вимірювального конденсатора в присутності зразка;

Сх - ємність випробуваного зразка, обчислена по наведеній раніше формулі.

3. Визначення іскростійкості (дугостійкості) пластичних мас


Іскростійкістю або дугостійкістю називається здатність полімерних матеріалів утворювати провідні містки при дії електричної вольтової дуги по поверхні матеріалу. Пластмасові вироби дуже часто застосовуються в електронній, радіотехнічній та електротехнічній промисловості. Виникнення дуги або іскри в електричних приладах може пошкодити поверхню такого виробу та вивести його з ладу. Найпростішим прикладом дії дуги на пластмасовий виріб є виникнення іскри у звичайному вимикачі світла. Можна вважати, що пластмаси є єдиними матеріалами, які забезпечать стійкість такого вимикача до дії електричної дуги.

Метод характеризує стійкість полімерного матеріалу до впливу електричної дуги. Визначена за цим методом іскростійкість не залежить від електричної міцності матеріалу. Сутність методу полягає у визначенні моменту переходу електродуги в струм провідності по провідному сліду, що утворився від дії дуги, на поверхні матеріалу.

Критерієм іскростійкості є час, виражений в секундах, що протікає від моменту запалювання дуги до моменту її зникнення.

Для випробування застосовуються зразки матеріалу, які виготовлені у вигляді квадрата зі стороною 100 мм або у вигляді кола діаметром 100 мм. Товщина зразків не регламентується. Обов'язковою умовою є поверхнева їхня чистота.

Для визначення іскростійкості застосовується спеціальний прилад.

При визначенні прилад включають в електромережу через підвищувальний трансформатор і обмежуючий опір 1 МОм. Підвищувальний трансформатор потужністю 1-2 кВт дозволяє плавно регулювати напругу за допомогою реостата або потенціалу-регулятора до 12000 В. Як опір може бути використана скляна трубка з водою. Для виміру струму прилад забезпечується міліамперметром зі шкалою до 50 мА.

Випробуваний зразок установлюють на підставку приладу так, щоб відстань між кінцями електродів становило 8 мм, а кут нахилу електродів до площини зразка рівнявся 45 град. Електроди не повинні торкатися поверхні зразка.

Вмикають струм і поступово підвищують напругу доти, поки не відбувається пробій між електродами. Напруга трансформатора регулюється з таким розрахунком, щоб сила струму в дузі становила 10 мА. Потім струм відключають, підставку з випробуваним зразком піднімають нагору так, щоб електроди були притиснуті впритул до поверхні зразка, після чого знову включають струм і одночасно пускають секундомір.

Момент зникнення дуги між кінцями електродів, тобто момент переходу дуги в розряд по поверхні матеріалу, фіксують по секундоміру. Відключають рубильник і записують час горіння дуги в секундах.

Випробування повторюють 10 разів на тому самому зразку, пересуваючи щораз електроди на нове місце. Розраховують середнє арифметичне з результатів всіх випробувань.

Чим більше час горіння дуги при випробуванні, тим вища іскростійкість матеріалу.

Література


1. Григорьев А.П., Федотова О.Я. Лабораторный практикум по технологии пластических масс. - М.: Высшая школа, 1977, с.247-251

 A

Похожие работы на - Електричні випробування пластичних мас

 

Не нашли материал для своей работы?
Поможем написать уникальную работу
Без плагиата!
Без нейросетей!