Пилотные установки и особенности их работы

  • Вид работы:
    Реферат
  • Предмет:
    Технология машиностроения
  • Язык:
    Русский
    ,
    Формат файла:
    MS Word
    3,16 Mb
  • Опубликовано:
    2010-12-04
Вы можете узнать стоимость помощи в написании студенческой работы.
Помощь в написании работы, которую точно примут!

Пилотные установки и особенности их работы

Государственное образовательное учреждение высшего профессионального образования

Уфимский государственный нефтяной технический университет

Кафедра технологии нефти и газа



РЕФЕРАТ

на тему:

Пилотные установки и особенности их работы

(На примере пилотной установки гидрогенизации со стационарным катализатором)




Выполнил ст. гр. ТП-07-02

И.И. Равилова

Проверил С.В. Дезорцев




Уфа 2010

СОДЕРЖАНИЕ

1. Описание технологии

2. Общие требования к проектированию

3. Особенности проектирования

1. ОПИСАНИЕ ТЕХНОЛОГИИ

Большинство научных теоретических разработок прикладного характера требует своей проверки и подтверждения на практике. Исследования проводят с цепью усовершенствования технологии получения целевого продукта, его анализа, испытания и выдачи данных для проектирования промышленной установки: реакторов, машин, вспомогательных аппаратов, КИПа и автоматики. Это важное промежуточное звено исследований между теоретическими изысканиями и их промышленным оформлением осуществляется на опытных (лабораторных) установках.

Опытные установки классифицируют по назначению на лабораторные, опытные (пилотные), полузаводские, опытно-промышленные; по рабочему давлению - на установки низкого (до 0,7 МПа), среднего (0,7-10 МПа) и высокого (10 и более МПа) давления. В установках могут применяться как инертные среды, так и едкие, ядовитые, пожароопасные и взрывоопасные вещества.

Опытные установки, на которых проводятся исследования при давлениях до 1 МПа, изготавливают в основном из стекла. Эти установки компактны, изящны, монтаж их прост, они не требуют много места и специальных приспособлений, обеспечивающих безопасность их обслуживания. С увеличением рабочего давления в системе установки, все ее детали изготавливаются из металла, повышение давления увеличивает металлоемкость установок.

В дальнейшем будут рассматриваться опытные установки, работающие под высоким давлением, которые предназначены для определения основных условий протекания реакций, вновь создаваемых процессов; проведения различных аналитических работ и моделирования новых и совершенствуемых процессов; получения данных для оценки процесса и составления регламента для проектирования промышленных установок; для получения небольших партий основных и побочных продуктов исследуемых процессов.

Эти установки чрезвычайно разнообразны, поскольку различны задачи, для решения которых они предназначены.

Установки представляют собой комплекс различной аппаратуры, которые по своему характеру могут быть разделены на несколько определенных типов: аппараты, в которых проводятся основные реакции - реакторы; вспомогательные аппараты: сепараторы, фильтры, смазкоотделители, приемники продукта, рессиверы, газгольдеры и т. д.; машины для создания высокого давления - компрессоры, насосы, мультипликаторы; арматура и трубопроводы; КИП и автоматика.

Эти установки должны иметь минимально возможные размеры, быть максимально маневренными по основным параметрам процесса; давлению, температуре, концентрации исходных веществ, времени пребывания реакционной смеси в реакционном аппарате, степени перемешивания и др. Технологическая схема должна быть максимально проста и легко изменяема для изучения различных аспектов процесса; вспомогательные операции должны использовать ранее освоенные с достаточной надежностью аппараты для нагрева, очистки, разделения и др.; установка должна быть максимально обеспечена современными контрольно-измерительными приборами и, по возможности, автоматизирована, особенно ее отдельные узлы, наиболее ответственные.

Перед началом работ и выбором установки, необходимо установить, какой процесс на ней будет осуществляться - периодический или непрерывный. Преимущество того или другого зависит от большого числа как технических, так и экономических факторов. В промышленности есть процессы непрерывные, есть периодические.

Непрерывные процессы более выгодны для производства крупного масштаба, они быстро окупаются, и качество продукта часто выше, чем при периодическом, что обусловлено лучшим регулированием оптимальных условий реакции. Периодический процесс может быть использован при получении небольших партий продукта. При поисковых работах в лабораториях и на опытных установках чаще применяются установки периодического действия. В остальных случаях - непрерывные.

Решающими в выборе масштаба установки, особенно реакционных аппаратов, являются такие характеристики, как время пребывания в них сырья и продуктов, объемные скорости потоков, массообмен, гидродинамические показатели (вводы сырья, соотношение диаметра к длине, общий объем, линейные скорости среды и т. д.). Вся установка, работающая под высоким давлением, должна быть абсолютно герметична, особенно при работе с ядовитыми или огнеопасными и взрывоопасными веществами; при изготовлении аппаратуры, арматуры и машин, должны применяться материалы в соответствии с Правилами устройства и безопасной эксплуатации сосудов, работающих под давлением. Таким образом, при выполнении всех перечисленных выше условий, может быть создана установка высокого давления, позволяющая получать воспроизводимые и достоверные экспериментальные данные, что позволит ускорить проведение научно-исследовательских работ при планировании экспериментов и использовании для обработки результатов экспериментов математических методов.

2. ОБЩИЕ ТРЕБОВАНИЯ К ПРОЕКТИРОВАНИЮ

Многообразие процессов гидрогенизации, протекающих при высоком давлении водорода и высокой температуре в присутствии различных твердых катализаторов, требует если не большого разнообразия технологических установок, то, во всяком случае, большой гибкости их схем.

Выбор схемы определяется задачами предстоящих исследований и характером протекания реакций. При этом необходимо знать хотя бы некоторые особенности предстоящих реакций: отрицательный тепловой эффект реакций расщепления гидрокрекинга, как правило, перекрывается положительным эффектом реакций гидрирования, следовательно, в процессе гидрокрекинга обогащенного водородом сырья иногда, возможно, не потребуется отвод тепла. При гидрокрекинге вторичных остатков, которые бедны водородом, должны протекать реакции преимущественно экзотермические, и необходим отвод тепла и т.п.

Разным конструкциям реакционных устройств присущи различные гидродинамические режимы, интенсивность подвода и отвода тепла, реагентов, продуктов превращения, эффективности контактирования гетерогенных фаз, способы поддержания активности и селективности катализатора, системы автоматизации и т. д. Поэтому при моделировании будущих реакционных устройств на опытных установках необходимо учитывать все аспекты проведения предстоящих процессов.

Не все исследования, связанные с масштабностью реакционных устройств, можно успешно проводить на пилотных установках. В промышленных реакторах большого диаметра нередко самопроизвольно устанавливается внутренняя частичная циркуляция отдельных реакционных потоков, возможны противоток компонентов и рециркуляция не превращенного сырья или отдельных реагентов и т.п., что приводит к неравномерному распределению концентраций в реакционных потоках. Поэтому для более глубокого исследования процессов в некоторых случаях необходимо проводить работу на установках опытно-промышленных или полузаводских.

Рассматриваемые здесь установки могут работать по схеме, с рециклом водородсодержащего газа в системе и без рецикла, на потоке, т. е. со сдувом его после отделения жидкой фазы и очистки от сероводорода в атмосферу. Возможна также и частичная отдувка для поддержания соответствующих концентраций в газе. В некоторых схемах предусматривается проведение процессов как в жидкой фазе, так и в паровой, при этом сырье подается в реакционное устройство снизу или сверху соответственно.

3. ОСОБЕННОСТИ ПРОЕКТИРОВАНИЯ

Работы на опытных установках включают три стадии: подготовка сырья (сжатие), проведение целевой реакции - гидрогенизации и разделение жидких и газообразных продуктов реакции с очисткой их от сероводорода.

3.1 Подготовка сырья – сжатие

Водород на установки поступает в баллонах объемом 40 л при 15,0 МПа (6 нм газа), откуда поступает в коллектор, а затем через редуктор в ресивер 2 - сварной сосуд объемом 80 л, рассчитанный на рабочее давление 0,5 МПа. В процессе работы в нем поддерживается 0,05 МПа.

Безопасная работа аппарата обеспечивается установленным на его верхнем днище предохранительным клапаном игольчатого типа. Контроль за давлением в нем осуществляется указывающим манометром. Назначение ресивера - обеспечить постоянство потока и напора газа во всасывающем трубопроводе компрессора. Давление на всосе компрессора поддерживается 0,05 МПа. При необходимости газ из баллонов может сбрасываться в газгольдер 3 и из него забираться компрессором. Во время проведения балансовых опытов газгольдер используют для сбора газов из системы установки. Сжатый в компрессоре 5 водород обычно до 30 МПа проходит очистку от смазки в смазкоотделителе 6, который представляет собой точеный сосуд высокого давления объемом 5 л, рассчитанный на давление 30 МПа при 298 К. Водород в аппарат поступает сверху по внутренней, опущенной вниз трубке. Смазка сливается снизу до проскока газа (во избежание переполнения аппарата). Очищенный от смазки водород поступает в буферную батарею 7 (аккумулятор газа), чтобы обеспечить запас газа.

Батарея может состоять из двух, трех и более однотипных аппаратов объемом 15 л на давление 35 МПа при нормальной температуре. На батарее монтируется манометр и предохранительный клапан разрывного типа. Компрессоры размещают в специальном помещении, машинном зале, буферную батарею и ресивер - отдельно, в помещении со своей местной вентиляцией или в пристройке к зданию. В машинном зале устанавливают сырьевые и циркуляционные насосы.

Из буферной батареи водород по необходимости забирается на установки в бехельтеры, устанавливаемые в специальных кабинах вместе с другим технологическим оборудованием данной установки, работающим под высоким давлением.

Рисунок 3.1– Схема подготовки газа к процессу гидрогенизации:

1 – баллон (с водородом); 2 – ресивер; 3 – газгольдер водородный; 4–газгольдер газа с установки; 5 – компрессор водородный; 6 – смазкоотделитель; 7 – буферная батарея.

3.2 Стадия гидрогенизации - проведение целевых реакций

На установке во время проведения опыта по заданию исследователя должно быть все подчинено процессу, протекающему в реакторе. Реакционное устройство - аппарат, в котором из сырья получают продукт с желаемыми свойствами и оптимальным выходом. Все узлы технологической схемы, обеспечивающие работу реактора, должны работать безукоризненно.

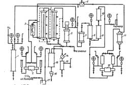
На рис. 3.2 показана схема опытной установки для проведения процесса гидрогенизации на твердом стационарном катализаторе, испытания новых катализаторов, а также их регенерации. На схеме приведены стадии гидрогенизации и разделения, здесь же показаны и насосы, сырьевые и циркуляционные, которые непосредственно питают реакционные устройства.

Рисунок 3.2 – Типовая технологическая схема опытной установки:1 – бехельтер; 2 – регулятор давления; 3 – расходомер; 4 – насос сырьевой; 5– подогреватель сырья; 6 – реактор; 7 – холодильник; 8 – сепаратор высокого давления; 9 – сепаратор низкого давления; 10 – ловушка; 11 – скруббер; 12 –отбойник; 13 – насос циркуляционный; 14 – расходомер.

Компримированный водород из буферной батареи забирается в бехельтер, промежуточный аппарат для контроля количества водорода, поступающего на установку, представляющий собой точеный сосуд из легированной стали объемом 10-12 л на давление 30 МПа и температуру 293К.

Аналогичные аппараты устанавливаются на сероочистке.

Для более точного отсчета изменения давления в аппарате при определении количества забираемого из него водорода манометр на бехельтере должен иметь минимальную цену деления и высший класс точности. Количество водорода подсчитывается умножением объема аппарата в литрах на изменение давления в нем в атмосферах.

После бехельтера на трубопроводе устанавливается регулятор давления прямого действия для поддержания заданного давления в установке. Регулятор объемом 0,09 л рассчитан на 320 МПа, температуру 293 К и представляет собой редуктор, в котором величина регулируемого давления уравновешивается давлением газа, заполняющего камеру сравнения. При снижении давления газа после регулятора оно снижается и под мембраной, которая с помощью толкателя отводит затвор от седла, чем открывает доступ газа в систему. При повышении давления после регулятора мембрана отжимается, толкатель уходит, и затвор перекрывает доступ газа в систему.

Во время работы регулятора необходимо следить за герметичностью камеры сравнения и постоянством в ней температуры. Таким образом, регулируемое количество водорода смешивается с циркулирующим газом в системе и восполняет как естественные потери, так и то количество, которое расходуется в процессе гидрогенизации. Подогреватель сырья (рис.1.3), предназначенный для нагрева смеси сырья с водородсодержащим газом до температуры реакции, представляет собой змеевик, изготовленный из трубки 14X2,5 (сталь 1Х18Н9Т), с общей теплопередающей поверхностью 0,04 м, погруженный в ванну с соляным раствором: нитрат калия - 50% (масс.) + нитрат натрия -5% (масс.) и нитрит натрия - 45% (масс), обогреваемую электронагревательным элементом. Температура внутри ванны контролируется термопарой, а регулируется автотрансформатором. Соляная ванна обеспечивает равномерный обогрев движущейся смеси.

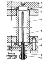
Подогретая смесь из подогревателя поступает в реактор 6 (рис. 1.4) для проведения процесса гидрогенизации. Реактор представляет собой толстостенный точеный сосуд высокого давления из стали 12Х18Н10Т, объемом О, 3 и 0,5 л на рабочее давление 30 МПа и температуру 723 К (450°С), а при регенерации катализатора в отсутствии водорода - до 82 3 К (550°С). Загрузка катализатора в реактор будет несколько меньше за счет насадки. Аппарат уплотняется обтюраторами.

Все аппараты и детали, работающие в среде водорода при высоких температурах и давлениях, обязательно изготавливают из высоколегированных сталей типа 12Х18Н10Т.

Рисунок 3.3 – Подогреватель сырья:

1– труба для термопары; 2 – змеевик; 3 – планка; 4 – днище;5 – кожух; 6 –корпус; 7 – изоляция; 8 – проволока; 9 – обмазка (шамот, глина); 10 – теплоизоляция (асбест); 11 – днище корпуса; 12 – клеммы Л-62; 13 – труба для подвода эл. питания; 14 – полуниппель; 15 – гайка нажимная; 16-конус

Рисунок 3.4 – Реактор:1 – ниппель; 2– крышка; 3 – обтюратор (медь МЗ); 4 – фланец (ЗОХМА); 5 – корпус (12Х18Н10Т); 6 – карман для термопары (12Х18Н10Т)

Для лучшего распределения поступающих в реактор потоков по сечению реактора и объему катализатора сверху и снизу катализатора помещают керамическую насадку (измельченные кольца Рашига).

Размеры насадки должны быть таковы, чтобы она не проникала сверху в катализатор и катализатор не просыпался в насадку, находящуюся внизу. Перед загрузкой катализатор и насадка должны высушиваться и прокаливаться. Заполнение может быть таким: в низ реактора насыпают слой насадки (50 мм), на нее - катализатор (600 мм) и сверху - насадка (50 мм). Точка замера температуры должна находиться в зоне катализатора, а отношение высоты слоя катализатора к диаметру реактора может быть около 8. Реакционная смесь вводится в реактор сверху или снизу. Снаружи по корпусу реактора накладывается секционный электронагрев. От теплового эффекта реакции зависит интенсивность нагрева стенки реактора.

3.3 Разделение жидких и газообразных продуктов реакции с очисткой их от сероводорода

Смесь продуктов реакции из реактора после охлаждения в холодильнике 7, поступает в газосепаратор высокого давления 8 (рис. 1.5) для отделения газовой фазы от жидкой. Газовая фаза - это непрореагировавший водород и образовавшиеся в процессе гидрогенизации газы. Жидкая фаза - это жидкие продукты реакции и жидкие углеводороды, не участвовавшие в процессе. Разделение производят при 293-303 К и давлении, близком к давлению в реакторе.

Газосепаратор - толстостенный точеный сосуд высокого давления из стали 12X18Н10Т (1Х18Н9Т), закрыт с двух сторон пробками 2 и 5. Рассчитан на 30 МПа и 52 3 К (250 С). Для герметизации аппарата вместо уплотнения корпуса с пробкой используют прокладки из алюминиевой фольги толщиной 0,5 мм.

Смесь продуктов реакции вводят в аппарат по трубке внутрь до середины аппарата, газ выводится из сепаратора сверху, а жидкость сливается снизу. Нормальная работа сепаратора возможна лишь при непрерывном удалении газовых жидкостных потоков. При ручной выгрузке продуктов при незнании уровня гидрогенизата в сепараторе вероятен вместе с жидкостью проскок газа, что нарушает работу установки. Поэтому контроль уровня и его автоматическое регулирование в таких аппаратах обязательны.

Рисунок 3.5 – Сепаратор высокого давления:

1 – кольцо; 2 – пробка верхняя; 3 – гайка;4 – корпус; 5 – пробка нижняя

Наилучшим образом себя зарекомендовали автоматический контроль и регулирование уровня емкостным методом по измерению электрической емкости датчика, зависящей от уровня измеряемой среды. Датчик представляет собой конденсатор, погруженный в сосуд с измеряемой средой. Для измерения уровня неэлектропроводящих сред используют датчики с двумя неизолированными электродами, одним из электродов служит стенка аппарата. В данном случае второй электрод (рис. 1.6) вводится в сепаратор. Электрический сигнал преобразуется в пневматический, который передается на исполнительный механизм - клапан мембранный типа УКН-ВО, регулирующий поток жидкости из аппарата (рис. 1.7). Клапан диаметром 10 мм на давление 32,0 МПа и температуру 623 К (350°С) изготовлен из хромникелевой стали. Герметичность уплотнения штока достигается при помощи сальника 5. Для визуального контроля положения затвора устройство снабжено указателем 3 и шкалой 4. Позиционное реле 1 применяют в исполнительных устройствах, устанавливаемых на потоках с высоким давлением, для более качественного регулирования уровня.

Из сепаратора высокого давления жидкость с незначительным количеством растворенного в ней газа непрерывно с постоянной скоростью перепускается в сепаратор низкого давления 9, где при давлении 1,5-2,0 МПа газы десорбируются, а гидрогенизат выводится снизу с использованием описанного выше регулятора уровня. Газосепаратор низкого давления по конструкции аналогичен газосепаратору высокого давления. В газосепараторе низкого давления и в других аналогичных аппаратах, где давление невелико и перепады давления при выгрузке невелики, замер уровня можно производить с помощью поплавка, положение которого фиксируется сердечником в катушке.

Рисунок 3.6 – Соединительные части и уплотнение уровнемера емкостного типа ЭУИ-1ВМ к сепаратору высокого давления:

1–индикатор уровня; 2– соединительная втулка (латунь); 3–гайка соединительная; 4– втулка (текстолит, фторопласт); 5 –стержень (Х18Н9Т); 6– вкладыш (текстолит); 7, 8 –ниппель; 9 –чехол (текстолит, фторопласт); 10–стержень

Рисунок 3.7 – Клапан мембранный регулирующий с позиционным реле УКН-ВО: 1–позиционное реле; 2– корпус мембранного механизма; 3–указатель положения; 4 –шкала; 5–набивка сальника; 6 –лубрикатор; 7 – корпус сальника; 8 – корпус клапана регулирующего; 9 – седло; 10 – фланец; 11 –затвор; 12 – обтюратор; 13 – шток; 14 –регулирующий упор; 15 – пружина; 16– мембрана; 17 – крышка мембранного механизма

Рисунок 3.8 – Сепаратор высокого давления с указателем уровня – поплавком: 1 – стакан; 2 – катушка; 3 – пружина; 4 – сердечник; 5 – дно стакана; 6 – кольцо; 7 –пробка верхняя; 8 –гайка; 9 – корпус; 10 – труба; 11 – отбойник; 12 – поплавок; 13 – пробка нижняя

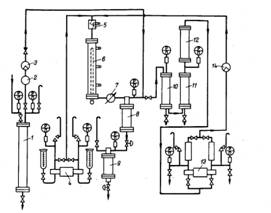
Электрический сигнал затем передается на показывающий потенциометр. В этом случае слив жидкости может производиться вручную без опасности проскока газа (рис. 1.8). Отделившиеся в сепараторе высокого давления газы (водород, метан, этан, сероводород и др.) смешиваются с водородом, поступающим из бехельтера, и направляются на очистку от сероводорода в ловушку 10, скруббер 11 и отбойник 12. Очистку от сероводорода осуществляют в скруббере 20%-ным раствором едкого натра. Ловушка предназначена для улавливания щелочи в случае переброса ее из скруббера и исключения ее попадания в сепаратор высокого давления. Отбойник задерживает щелочь от попадания ее в циркуляционный насос. Таким образом, очищенный от сероводорода газ поступает во всасывающую линию циркуляционного насоса. Перепад давления между всасывающей и нагнетательной линиями невелик и определяется сопротивлением системы на пути потока газа. Установка, на которой проводят подбор оптимальных условий технологических режимов, испытания катализаторов и балансовые опыты, должна быть достаточно гибкой. На рис. 1.9 показана технологическая схема установки с двумя последовательно включенными реакторами. При необходимости проводят опыты на одном реакторе. Работа на реакторах может проводиться как в жидкой, так и в паровой фазе. Реактор (рис. 1.10) - точеный толстостенный сосуд высокого давления, рассчитанный на температуру 723 К (450°С) из стали 1Х18Н10Т, закрытый с двух сторон крышками 1 и 7.

Уплотняется реактор двумя линзами 2. При регенерации катализатора температура допускается до 823 К (550 С). Сырье в реакторы может поступать снизу или сверху последовательно. Температура в реакторе контролируется внутренней термопарой и регулируется электронагревом. Из реакторов продукт с сопутствующими газами поступает в сепаратор высокого давления 5 , из которого гидрогенизат выводится снизу, а газы отводятся сверху, смешиваются со свежим водородом из бехельтера и направляются в барботер 7. Барботер по конструкции и изготовлению однотипен с газосепараторами, залит водой и предназначен для отделения из циркулирующей газоводородной смеси соединений азота.

Рисунок 3.9 – Технологическая схема установки гидрогенизации с двумя реакторами: 1 – бехельтер; 2 – насос сырьевой; 3 – подогреватель сырья; 4 – реактор; 5 – сепаратор высокого давления; 6 – расходомер; 7 – барботер; 8 –ловушка; 9 – скруббер; 10– отбойник; 11 – фильтр; 12 – насос циркуляционный; 13 – сепаратор, конденсатор; 14 – холодильник; 15 –отдувочная колонна; 16 – приспособление непрерывной выгрузки; 17 – ловушка

Рисунок 3.10 – Реактор:1 – крышка верхняя (Х18Н10Т); 2–линза (1Х18Н9Т); 3–фланец; 4– корпус; 5 – карман для термопары; 6 – шпилька (ЗОХМА); 7 – крышка нижняя; 8– гайка (ЗОХМА); 9–втулка

После барботера смесь газов проходит очистку от сероводорода в аппаратах 8, 9 и 10 и направляется в циркуляционный насос. После очистки газа от сероводорода предусмотрена частичная сдувка газа в атмосферу с замером сдуваемого количества.

Гидрогенизат из газосепаратора высокого давления перепускается при парофазном гидрировании в подключаемый в этом случае в схему сепаратор низкого давления, где происходит отделение дистиллятного газа от гидрогенизата, который выгружается в специальную емкость для дальнейшего выщелачивания из него сероводорода.

При жидкофазном, гидрировании гидрогенизат из сепаратора направляется в отдувочную колонну 15 (рис. 3.11) для отделения из гидрогенизата сероводорода и легких фракций с помощью диоксида углерода, водорода или водяного пара. Колонна диаметром 57X3,5 закрыта сверху и снизу штуцерами 1, наполнена насадкой в виде стеклянных палочек или трубок. Колонна имеет два отверстия: в верхнее вводится жидкая часть из газосепаратора, в нижнее - отдувочный газ или пар. Колонна помещена в ванну 5 , залитую смесью солей. По боковой поверхности ванны наложен двухсекционный электрообогрев.

Рисунок 3.11 – Отдувочная колонна

1-штуцер; 2-фланец;3-корпус колоны (1Х18Н1ОТ);4-труба(8х2); 5– корпус соляной ванны; 6 – проволока (Х20Н80); 7–насадка; 8 – изоляция; 9 – расплав соли; 10 – обмазка

Гидрогенизат из колонны спускается в приспособление непрерывной автоматической выгрузки 16 (рис.3.12) - аппарат на давление 0,15 МПа и температуру 523 К (280°С)

Рисунок 3.12 – Приспособление непрерывной автоматической выгрузки: 1– прокладка (паранит); 2– крышка; 3 – фланец; 4 – колпачок (алюминий); 5 – стакан (стекло молибденовое); 6– корпус; 7 – рубашка; 8 – поплавок (алюминий); 9 – направляющая пружина; 10 – дно; 11 – трубка дренажная; 12 – фильера, выход

Рисунок 3.13 – Сепаратор-конденсатор:1 – конус; 2 – гайка; 3 – тройник; 4 – гайка; 5 – крышка верхняя; 6 – труба;

7 – корпус (1Х18Н10Т); 8 – крышка нижняя

С наружной поверхности по корпусу приварена рубашка 6 для обогрева аппарата водяным паром под давлением 1,2 МПа. Внутри аппарата помещен алюминиевый поплавок, который с повышением уровня открывает отверстие для выгрузки.

Рисунок 3.14 – Фильтр:1 – крышка верхняя; 2 – линза (1Х18Н9Т); 3 – фланец; 4 – труба внутренняя; 5 – перфорированная труба; 6 – корпус (1Х18Н10Т); 7 - днище трубы

После отдувочной колонны сероводород и легкие фракции с отдувочными газами проходят змеевиковый холодильник 14 , изготовленный из трубки диаметром 10X2 мм, длиной 2,4 м из стали 1Х18Н9Т на давление 30 МПа и температуру от 473 до 29 3 К. Теплопередающая поверхность холодильника 0,025 м. Охлажденная смесь поступает в сепаратор-конденсатор 13, (рис. 3.13) для отделения сконденсировавшихся паров нефтепродуктов от газа. Жидкость сливается через дренаж в нижней крышке 8.

Сепаратор объемом 1,7 л изготовлен из трубы (8 3X5, сталь 1Х18Н9Т) и рассчитан на атмосферное давление и температуру 293 К. Циркуляционные газы перед поступлением в реакционное устройство проходят очистку в фильтре и (рис.3.14) аппарате высокого давления объемом 2 л, рассчитанном на давление 30 МПа и температуру 523 К, изготовленном из стали 1Х18Н9Т. Внутри аппарата помещена перфорированная труба с фильтрующим материалом, поверхность фильтрации 0,05 м2. При отдувке диоксидом углерода газ из баллона, пройдя ловушку 17 , сварной аппарат диаметром 100 мм и 250 мм, поступает в отдувочную колонну. Опытная установка, представленная на рис.3.15, имеет реакционное устройство, представляющее собой блок из трех реакторов, в каждом из которых можно вести самостоятельные исследования. При необходимости они могут соединяться последовательно.

Рисунок 3.15 – Технологическая схема установки с блоком реакторов:1 – бехельтер; 2 – регулятор давления; 3,11 – расходомеры; 4 – насос сырьевой; 5 – блок реакторов; 6 – сепаратор высокого давления; 7 – ловушка; 8 – скруббер; 9 – отбойник; 10 – насос циркуляционный

Установка предназначена для проведения опытов по определению оптимальных режимов гидрогенизации нефтепродуктов и по испытанию катализаторов, которое может проводиться на модельном сырье, легких и средних нефтяных фракциях и на тяжелом сырье. Испытание катализаторов включает: определение его стабильности; изучение влияния на качество продукта состава и объемной скорости подаваемого сырья, скорости циркуляции газов, а также оптимальных условий для получения целевого продукта; возможность регенерации катализатора; осернение катализатора. Весь блок реакторов имеет единую систему сероводородной очистки. При раздельной работе реакторов подача сырья и циркулирующего газа обеспечивается самостоятельными плунжерами насосов и отдельными коммуникациями.

Рисунок 3.16 – Блок реакторов:1 – реактор; 2 – ванна; 3 – карман для термопары; 4 – электро-обогрев (проволока, Х20Н80); 5 – ниппель (4Х14Н14В2МА); 6 – корпус (1Х18Н10Т); 7 – фланец; 8 – обтюратор (М-1)

Блок реакторов (рис. 3.16) состоит из реакторов 1 , помещенных в ванну 2, заполненную для лучшего распределения тепла в объеме алюминием или смесью солей (что для работы реакторов лучше, но более опасно). По наружной боковой поверхности ванны размещен трехсекционный электрообогрев. В центре каждой секции на стенке ванны крепятся термопары. Во время работы блока во всех реакторах поддерживают приблизительно одинаковую температуру, соответствующую температуре в ванне, замер производят трехточечной термопарой, помещенной в карман. Термопары всех реакционных аппаратов изготавливают из сплава хромель-алюмель. Карман установлен в центре ванны.

СПИСОК ИСПОЛЬЗОВАННЫХ ИСТОЧНИКОВ

1. Голосов А.П.,http://www.ukntb.kz/cgi-bin/irbis64r_91/cgiirbis_64.exe?Z21ID=&I21DBN=ONTB_PRINT&P21DBN=ONTB&S21STN=1&S21REF=&S21FMT=fullw_print&C21COM=S&S21CNR=&S21P01=0&S21P02=0&S21P03=M=&S21STR= Пилотные и опытно-промышленные установки высокого давления в нефтепереработке и нефтехимии. М. : Химия, 1987. - 181 с


Не нашли материал для своей работы?
Поможем написать уникальную работу
Без плагиата!
Без нейросетей!