Алкилирование изобутана изобутиленом до изооктана

  • Вид работы:
    Курсовая работа (т)
  • Предмет:
    Технология машиностроения
  • Язык:
    Русский
    ,
    Формат файла:
    MS Word
    232,06 kb
  • Опубликовано:
    2010-08-22
Вы можете узнать стоимость помощи в написании студенческой работы.
Помощь в написании работы, которую точно примут!

Алкилирование изобутана изобутиленом до изооктана

Министерство образования и науки Российской Федерации

Казанский государственный технологический университет

Бугульминский филиал

Общетехнологический факультет

Кафедра химии







Курсовой проект

«Алкилирование изобутана изобутиленом до изооктана»












Бугульма 2010

Содержание

Введение

1.   Общие сведения

1.1 Физические свойства

1.2 Химические свойства

2.   Основные промышленные способы производства

3.       Применение

4.       Техника безопасности и экология

5.       Технологическая схема и краткое описание процесса производства по заданию проекта

6.       Исходные проектные данные

7.       Расчеты и составление таблицы материального баланса

8.       Технологические показатели процесса

9. Литература

Введение

Изооктан, называемый по систематической номенклатуре 2,2,4-триметилпентан, СН3С(СН3)2СН2СН(СН3)СН3, структурная формула:

СН3

 СН3 - С - СН2 -СН - СН3

 

            СН3               СН3

Изооктан - один из 9 изомеров октана. Октан относится к предельным (метановым) углеводородам (алканы, парафины). В переводе с латыни parum означает мало, а affinus - имеющий сродство. Название указывает на химическую инертность метановых углеводородов.

Предельными насыщенными углеводородами называют такие соединения углерода с водородом, в молекулах которых каждый атом углерода затрачивает на соединение с любым соседним углеродным атомом не более одной валентности, причем все свободные (не затраченные на соседние с углеродными атомами) его валентности насыщены водородом. Все атомы углерода находятся в sp3 - гибридном состоянии.

Изооктан имеет форму многугольников, цепи закрыты и не свободны. Благодаря такой форме он мало поддается детонации. Горит медленно.

Изооктан получают взаимодействием изобутана с изобутиленом. Добавка к авиационным бензинам, повышающая их антидетонационные свойства; эталон <#"468726.files/image001.gif">

причем образующийся трет-бутилкатион взаимодействует далее с исходным олефином:


Получившийся ион карбония склонен к внутримолекулярным перегруппировкам, сопровождающимся миграцией водорода и метильных групп:

  )СН(СН3)2

-

С(СН3)2СН2(СН3)

Эти ионы карбония взаимодействуют с изобутаном, в результате чего получаются углеводороды С8Н18 и трет-бутилкатион обеспечивающий протекание ионно-цепного процесса. Состав изомеров зависит как от стабильности промежуточных ионов карбония, так и от скорости их обменной реакции с изобутаном.

Очевидно, что промежуточно образующиеся изооктилкатионы также способны к реакции с олефииами:


Так происходят последовательно-параллельные реакции алкилиро-вания.

В получаемых алкилатах обнаружены низшие и высшие парафины с числом углеродных атомов, не кратным исходным реагентам. При алкилировании изобутана бутиленами алкилат содержит 6-10% углеводородов С5 - С7 и 5-10% углеводородов С9 и высших. Очевидно, что они могут появиться только в результате деструктивных процессов, которым способствует повышение температуры.

Исходными веществами при сернокислотном алкилировании изооктана служат изобутан и бутилены, продуктом является смесь изооктанов. Реакция экзотермическая, тепловой эффект ее составляет приблизительно 22500 кал/г-мол. Выход изооктанов из бутиленов растет с увеличением избытка изобутана по отношению к бутиленам в реакционной смеси; одновременно повышается октановое число продукта и уменьшается расход катализатора. Реакцию проводят под давлением 2 - 4 атмосфер при температуре около 0°С При этих условиях необходимое время контактирования составляет около получаса.

Позднее в качестве катализатора алкилирования стали применять безводный жидкий фтористый водород. Оптимальная температура реакции 25-40°, давление - до 10 атмосфер. Чтобы избежать полимеризации олефинов и образования фтористых алкилов, берут пяти - семикратный избыток изобутана. Продукт содержит около 65% углеводородов, выкипающих в пределах температур кипения изооктанов; из них 50% составляет 2,2,4-триметилпентан (изооктан). По мере течения процесса активность катализатора падает в связи с образованием фтористых алкилов. Отработанный катализатор регенерируют.

Алкилирование в отсутствие катализаторов требует применения давлений 200-300 атмосфер.

В результате алкилирования получают технически чистый изооктан с октановым числом 92 - 97.

3. Применение изооктана

Расширение производства изооктана до крупных промышленных масштабов связано с необходимостью обеспечения карбюраторных авиационных двигателей, работающих по циклу Отто, бензином с высокими антидетонационными свойствами.

В процессе химической подготовки паровоздушной смеси (топлива и воздуха) в двигателе внутреннего сгорания накапливаются взрывчатые пероксиды, которые могут детонировать раньше, чем наступит необходимый момент для воспламенения смеси, т. е. раньше, чем поршень двигателя дойдет до нужного положения. Это вызывает порчу мотора (двигатель «стучит»). Необходимое для повышения мощности двигателя увеличение степени сжатия паровоздушной смеси в цилиндре двигателя усиливает детонацию. Поэтому от моторного топлива требуется, чтобы оно было максимально устойчиво к детонации.

Наиболее легко детонируют углеводороды с нормальным строением. Для того чтобы сравнить способность к детонации различных горючих материалов, построили специальную шкалу. За нуль в этой шкале принят н-гептан, за 100 - изооктан. Если исследуемое топливо детонирует так же, как смесь 76% изооктана и 24% н-гептана, то топливу присваивают октановое число 76. В настоящее время в качестве топлива для легковых автомобилей используется бензин с октановыми числами 72, 76, 93, 95.

4. Техника безопасности и экология

1.       При работе с техническим изооктаном необходимо применять индивидуальные средства защиты в соответствии с типовыми отраслевыми нормами.

2.       Необходима герметизация оборудования, аппаратов процессов слива и налива с целью исключения попадания паров технического изооктана в воздушную среду помещения.

3.       В помещениях для хранения и эксплуатации технического изооктана запрещается обращение с открытым огнем; искусственное освещение должно быть во взрывопожаробезопасном исполнении.

4.       Температура самовоспламенения технического изооктана составляет 425 °С, температура вспышки - минус 9 °С, температурные пределы воспламенения составляют: нижний предел - минус 9 °С, верхний предел - 24 °С.

5.       Технический изооктан представляет собой легковоспламеняющуюся жидкость. Область воспламенения технического изооктана 0,95-6,0 % (по объему). Предельно допустимая концентрация паров технического изооктана, определяемая на приборе УГ-2, составляет 300 мг/м3, взрывоопасная концентрация его паров в смеси с воздухом (по объему) составляет: нижний предел - 1,0 %, верхний - 6,0 %.

6.       При разливе необходимо собрать технический изооктан в отдельную тару, место разлива протереть сухой тряпкой, при разливе на открытой площадке место разлива засыпать песком с последующим его удалением. В случае аварийного разлива изооктана применяют противогазы марок А и БКФ.

7.       При работе с техническим изооктаном не допускается использование инструментов, дающих при ударах искру. При загорании изооктана применимы все средства пожаротушения, кроме воды.

8.       Технический изооктан раздражает слизистые оболочки и кожу. Необходимыми мерами предосторожности является соблюдение правил техники безопасности при работе с растворителями. Помещение, в котором проводятся работы с техническим изооктаном, должно быть снабжено приточно-вытяжной вентиляцией.

9.       При отборе проб, проведении анализа и обращении в процессе товаротранспортных и производственных операций с техническим изооктаном необходимо соблюдать общие правила техники безопасности, утвержденные Министерством нефтеперерабатывающей и нефтехимической промышленности, Гостехнадзором и Президиумом ЦК профсоюза рабочих нефтяной, химической и газовой промышленности.

5. Технологическая схема и краткое описание процесса производства по заданию проекта

В промышленности алкнлирование н-бутиленов (смесь 1- и 2-изомеров) с изобутаном дают алкилат, богатый углеводородами С8 и часто называемый просто изооктаном. Нередко в качестве сырья берут бутан-бутилеповую фракцию крекинг-газов, содержащую все необходимые реагенты и очищенную от бутадиена.

Реакционная масса представляет собой двухфазную систему, которую эмульгируют с помощью мешалок или питающих насосов. При использовании серной кислоты существенное значение имеет ее концентрация. Лучшие результаты получаются с 98 - 100%-ной кислотой, но она постепенно разбавляется влагой, присутствующей в исходных реагентах. Минимально допустимой считается концентрация 88 - 90%, поэтому часть кислоты приходится все время отводить из системы и добавлять свежую. Расход серной кислоты составляет обычно 5 - 7 кг на 100 л алкилата. В самом реакторе объемное отношение кислоты и углеводородов примерно 1: 1 и даже доходит до 70% (об.) кислоты. Избыточный катализатор отделяют от углеводородов в сепараторе и возвращают на реакцию.

Для процесса применяют аппараты двух типов, различающиеся способом отвода выделяющегося тепла, - при помощи внутреннего охлаждения жидким аммиаком (или пропаном) или за счет испарении избыточного изобутана. В первом случае в алкилаторе, снабженном мощной мешалкой, имеются охлаждающие трубы, в которых теплоноситель испаряется. Его пары направляют затем на холодильную установку, где они снова превращаются в жидкость.

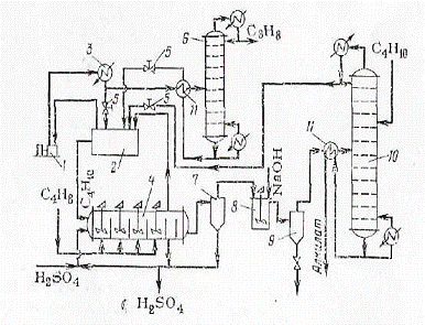
Рисунок 1. Технологическая схема алкилирования изобутана изобутиленом

1 - компрессор;

2 - емкость;

3 - конденсатор;

4 - реактор;

6 - депропанизатор;

7, 9 - сепараторы;

8 - нейтрализатор;

10 - дебутанизатор;

11 - теплообменники.

Более эффективен метод теплоотвода за счет испарения избыточного изобутана, что облегчает регулирование температуры. Один из интересных типов алкилаторов, работающих по этому принципу, изображен на рисунке 1 (аппарат 4). В нем реакционное пространство разделено перегородками на несколько секций с мешалками (каскады). Бутилен подводится отдельно в каждую секцию, вследствие чего концентрация олефина в секциях очень мала, и это позволяет подавить побочную реакцию полимеризации.

Серная кислота и изобутан поступают в первую секцию слева, и эмульсия перетекает через вертикальные перегородки из одной секции в другую. Вторая справа секция служит сепаратором, в котором кислота отделяется от углеводородов и возвращается на алкилирование. Через последнюю перегородку перетекает смесь углеводородов, поступающая на дальнейшую переработку.

Технологическая схема алкилирования изобутана изобутиленом представлена на рисунке 1. В алкилатор 4 (в первую секцию слева) поступают жидкий изобутан, оборотная и свежая серная кислота; в каждую секцию подают жидкий изобутилен. За счет выделяющегося тепла часть избыточного изобутана испаряется; его пары попадают в емкость 2, служащую одновременно ресивером и сепаратором. Газ из этой емкости непрерывна забирается компрессором 1, сжимается до 0,6 МПа и при этом давлении конденсируется в водяном холодильнике 3. В дроссельном вентиле 5 снижают давление до рабочего (ок. 0,2 МПа), причем часть изобутана при дросселировании испаряется и разделяется в емкости 2. Оттуда жидкий изобутан снова направляется в алкилатор, завершая холодильный цикл. При непрерывной работе установки в изобутане накапливается пропан, образующийся в результате деструкции углеводородов и присутствующий в небольшом количестве в исходных углеводородных фракциях. Поэтому в изобутановый холодильный цикл включен депропанизатор - ректификационная колонна 6. В нее отводят часть циркулирующего изобутана после холодильника 3, а изобутан, очищенный от пропана, возвращают после дросселирования в емкость 2.

Смесь, выходящая из последней секции алкилатора 4, содержит избыточный изобутан, октаны, изобутилен и другие углеводороды С5 - С7 и высшие. Ее подают в сепаратор 7 для отделения остатков серной кислоты. Кислоту возвращают в алкилатор, но часть ее отводят из системы и вместо нее подают свежую. Углеводородный слой из сепаратора 7 нейтрализуют 10%-ным раствором щелочи в аппарате 8 и разделяют полученную эмульсию в сепараторе 9. Нейтрализованная смесь углеводородов направляется на отгонку избыточного изобутана в ректификационную колонну 10. Чтобы для конденсации изобутана можно было использовать дешевый хладоагент - воду, в колонне поддерживают давление ок. 0,6 МПа. В нее же подают свежую изобутановую фракцию. Часть изобутана возвращается на орошение колонны 10, а остальное количество после дросселирования поступает в емкость 2 и оттуда снова на реакцию. Таким образом совершается циркуляция изобутана. Из куба колонны 10 отбирают товарный алкилат.

6. Исходные проектные данные

Алкилирование изобутана изобутиленом до 2,2,4-триметилпентана (изооктана)

№ п/п

Исходные данные


1.

В реактор поступает бутан-бутиленовая фракция, т/ч

100

2.

Состав бутан-бутиленовой фракции (массовые доли), % изобутан изобутилен пропан н-бутан бутен-1 бутен-2

 40 40 5 8 4 3

3.

Конверсия, % изобутана изобутилена

 85 90


В реакторе алкилирования протекает реакция:

Н3С-С(СН3)=СН2 + Н3С-СН(СН3)-СН3

→ Н3С-СН(СН3)-СН2-С(СН3)2СН3 + Q

7. Расчеты и составление таблицы материального баланса.

1) Строим диаграмму материальных потоков

 изобутан                                                  изобутан

 изобутилен                                              изобутилен

 Сырье пропан                                        пропан

 н-бутан                                                   н-бутан

 бутен-1                                                    бутен-1

 бутен-2                                                    бутен-2

 изооктан



2) Молекулярные массы веществ:

М(изобутан)=56;

М(изобутилен)=58;

М(изооктан)=114.

3) Массы веществ в сырье (кг/ч)

m(изобутан)=100000*0,4=40000;

m(изобутилен)=100000*0,4=40000;

m(пропан)=100000*0,05=5000;

m(н-бутан)=100000*0,08=8000;

m(бутен-1)=100000*0,04=4000;

m(бутен-2)=100000*0,03=3000.

4) Масса вступившего в реакцию изобутана (кг/ч)

40000*0,85=34000

5) Масса непрореагировавшего изобутана (кг/ч)

40000-34000=6000

6) Масса прореагировавшего изобутилена (кг/ч)

34000 - Х

56 - 58

Х = 34000*58/56=35214,286;

7) Масса поданного изобутилена (кг/ч)

35214,286*100/90=39126,984

8) Масса непрореагировавшего изобутилена (кг/ч)

39126,984-35214,286=3912,698

9) Масса образовавшегося изооктана (кг/ч)

34000 - Х

56 - 114

Х = 34000*114/56=69214,286

Таблица материального баланса

№ п/п

Наименование

кг/ч

%

№ п/п

Наименование

кг/ч

%

Изобутан Изобутилен(1) Пропан Н-бутан Бутен-1 Бутен-2 Изобутилен(2)

40000 40000 5000 8000 4000 3000 39126,984

28,75 28,75 3,59 5,75 2,87 2,17 28,12

1. 2. 3. 4. 5. 6. 7. 8.

Изобутан Изобутилен(1) Пропан Н-бутан Бутен-1 Бутен-2 Изобутилен(2) Изооктан

6000 40000 5000 8000 4000 3000 3912,698 69214,286

4,31 28,75 3,59 5,75 2,87 2,17 2,81 49,75


Итого:

139126,984

100


Итого:

139126,984

100



8. Технологические показатели процесса

1. Выход изооктана по данному изобутану:

β=Gфакт/Gтеор

Gфакт=69214,286;

Gтеор=?

40000 - Gтеор

56 - 114

Gтеор=40000*114/56=81428,571;

β= Gфакт/ Gтеор=69214,286/81428,571=0,85=85%;

2. Расходные коэффициеты по изобутану:

Ктеор=М(изобутана)/М(изооктана)=56/114=0,49;

Ктеор=М(изобутана)/М(изооктана)=40000/69214,286=0,58.

Литература

1. Лебедев Н.Н. Химия и технология основного органического и нефтехимического синтеза. Изд. 2-е, пер. М., «Химия», 2005, 736 с.

2. Юкельсон И.И. Технология основного органического синтеза. М.: «Химия», 2008, 846 с.

3. Общая химическая технология / Под ред. А.Г.Амелина. М.: «Химия», 2007, 400 с.

4. Расчеты химико-технологических процессов / Под ред. И.П.Мухленова. Л.:Химия, 2009, 300 с.

5. С.И. Вольфкович Общая химическая технология. М.: Государственное научно-техническое издательство химической литературы. 2009, 633с.

6. Петров А.А., Бальян Х.В., Трощенко А.Т. Органическая химия: Учебник для вузов.// Под ред. Стадничука М.Д. - 5-е изд.. перераб. и доп. - СПб.: «Иван Федоров», 2002. - 624 с.

Похожие работы на - Алкилирование изобутана изобутиленом до изооктана

 

Не нашли материал для своей работы?
Поможем написать уникальную работу
Без плагиата!
Без нейросетей!